Расчет электрических цепей однофазного тока
Введение
Теория электрических цепей изучает
электромагнитные явления в технических системах, предназначенных для
производства передачи и распределения электрической энергии.
При расчете линейной электрической цепи
используются следующие методы: метод контурных токов, метод узловых
потенциалов, метод эквивалентного генератора.
Метод контурных токов основан на применении
второго закона Кирхгофа. В методе узлового потенциала применяются уравнения,
составленные по первому закону Кирхгофа.
Под трехфазной системой ЭДС понимают три
синусоидальных ЭДС одинаковой частоты и амплитуды, но различающихся по фазе.
Совокупность трехфазной ЭДС нагрузки и соединительного провода называют
трехфазной цепью.
Достоинства трехфазной системы.
а) При передаче заданной мощности требуется
меньшее число проводов, чем в несвязных однофазных системах.
б) В цепи имеются два условия напряжения: фазные
и линейные, что позволяет читать различные нагрузки без применения
трансформаторов.
в) Симметричная мощность трехфазной системы: Р =
UаIа + UвIв + UсIс не зависит от времени. Мощность от трехфазного генератора и
нагрузки поступает равномерно в течение времени.
г) Трехфазные системы позволяют создавать
вращающиеся магнитные поля, которые используются для работы в наиболее
распространенном типе трехфазных асинхронных двигателях.
Задание №1. Расчет линейной
электрической цепи постоянного тка
Рисунок 1.1 - Исходная схема
рассчитываемой цепи
Определить токи во всех ветвях цепи методом
контурных токов.
Определить токи во всех ветвях цепи методом
узловых напряжений.
Для сравнения результаты расчетов приведенных
двумя методами свести в одну таблицу.
Составить баланс мощностей электрической цепи.
Определить ток I1 методом эквивалентного
генератора при применении величины сопротивления R1 в пределах от R1 до 6 R1.
Построить график зависимости I1(R1).
Рисунок 1.2 - Расчетная схема
Исходные данные.=30 Ом;=45 Ом;=20 Ом;=60 Ом;
R5=76 Ом;=80
Ом;=3
A;=4 B;
E3=26 B;=81 B.
. Определить токи во всех ветвях цепи методом
контурных токов.
. Определить токи во всех ветвях цепи методом
узловых напряжений.
. Для уравнения результаты расчетов, проведенных
двумя методами свести в одну таблицу.
. Составить баланс мощностей в электрической
цепи.
. Определить ток I1 методом эквивалентного
генератора при изменении величины сопротивления R1 в пределах от R1 до 6R1.
Построить график зависимости I1(R1).
РЕШЕНИЕ:
Определим токи во всех ветвях методом контурных
токов.
Выберем направления токов в ветвях и выберем
направления контурных токов I11, I22, I33 (контурные токи текут по часовой
стрелке), в контурах abca, acda, bcdb соответственно. Количество контуров
определяется из формулы: число ветвей, не содержащих источники тока - число
токов + один.
Рисунок 1.3
Составим уравнения по второму закону Кирхгофа
для нахождения значений контурных токов.
Определим собственные сопротивления контуров и
контурные ЭДС:
= R1 + R4 + R5 = 30 + 60 + 76 = 166 Ом= R2 + R3
+ R4 = 45 + 20 + 60 =125 Ом= R3 + R6 + R5 = 20 + 80 + 76 = 176 Ом= Ik3 * R1
=3*30 = 90 В
Е22 = -E3 +Ik3 * R2 +E2=-26+3*45+4=113 В= -E6
+E3 =-81+26=-55 В
Запишем систему уравнений для контурных токов:
Где R12 = R21 = - R4 = - 60 Ом
R13 = R31 = - R5 = - 76 Ом= R32 = -
R3 = -20 Ом
Подставим числовые значения.
В матричной форме:
Определим значения контурных токов.
Вычислим значения токов в ветвях
Определяем токи во всех ветвях цепи
методом узловых напряжений.
Приравняем потенциал узла d нулю и
составим уравнения для определения потенциалов остальных узлов.
Подставим числовые значения
Узловые токи:
=- E2/R2 =-4/45=-0,089 A;
Iвв
= E3/R3+E6/R6+ Ik3 + E2/R2 = 26/20+81/80+3+4/45= 5,4015A
IСС = - E3/R3 = -26/20=-1,3A
Вычислим значения потенциалов узлов.
Найдем значения токов в ветвях цепи.
Сведем результаты расчетов,
проведенных двумя методами в одну таблицу:
Таблица 1.1 - Данные вычислений
|
Метод
расчета
|
I1,
A
|
I2,
A
|
I3,
A
|
I4,
A
|
I6,
A
|
|
Контурных
токов
|
-1,671
|
-1,387
|
-1,168
|
0,284
|
-0,884
|
0,445
|
|
Узловых
напряжений
|
-1,671
|
-1,387
|
-1,169
|
0,284
|
-0,884
|
0,445
|
|
Относительная
ошибка
|
0
|
0
|
0,001
|
0
|
0
|
0
|
Составим баланс мощностей в электрической цепи.
Найдем мощность источников:
Найдем мощность нагрузок:

Относительная погрешность
А=(421,653-417,71/421,653)*100%=0.96%
Определим ток I1 методом
эквивалентного генератора при изменении величины сопротивления R1 в пределах от
R1 до 6R1
Вместо сопротивления R1 разрыв и
найдем эквивалентное сопротивление цепи относительно точек da.
Рисунок 1.4 - Эквивалентная цепь
сопротивлений относительно точек da
Заменим треугольник сопротивлений
R2, R3, R4, эквивалентной звездой сопротивлений Ra, Rb, Rc.
Рисунок 1.5 - Эквивалентная цепь
сопротивлений соединенных «звездой»
Тогда, эквивалентное сопротивление
цепи относительно точек da будет равна:
Определим напряжение между точками
da. Найдем токи в цепи методом контурных токов.
Рисунок 1.6 - Расчетная схема
Разрываем ветвь там где нужно определить
ток и подсчитать напряжение между точками разрыва (Uxx) Составим систему
уравнений для определения потенциала в узлах 1,2,3.
Узловые токи:
=- E2/R2 =-4/45=-0,089 A;вв = E3/R3+E6/R6+
Ik3 + E2/R2 = 26/20+81/80+3+4/45= 5,4015AСС = - E3/R3 = -26/20=-1,3A
Вычислим значения потенциалов узлов.
=158,421В
Найдем значения тока I1 при
изменении величины сопротивления R1 в пределах от R1 до 6R1.
Построение графика зависимости
I1(R1)
Рисунок 1.7 - График зависимости
I1=f(R1)
Задание №2. Расчет электрических
цепей однофазного тока
Рисунок 2.1 - Исходная схема
|
R1=49
Ом; R2=0 Ом; R3=77 Ом L1=10 мГн; L2=20 мГн; L3=0 мГн C1=55 мкФ; C2=0 мкФ;
|
C3=60
мкФ E1=0 B; E2=31 B; E3=75 B Ф1=00 Ф2=450 Ф3=800 f=50 Гц.
|
Определить комплексные действующие значения
токов во всех ветвях, пользуясь методом узловых потенциалов. Определить
показания ваттметров и составить баланс активных и реактивных мощностей.
Построить векторную диаграмму токов и топографическую диаграмму напряжений.
Решение
Рисунок 2.2 - Расчетная схема
Определим комплексные действующие значения токов
во всех ветвях, пользуясь методом узловых потенциалов.
.1 Найдем комплексные сопротивления ветвей.
1.2 Найдем напряжение между точками
g и h.
Ugh=(E2*Y2+E3*Y3)/
Y1+Y2+Y3
.3 Комплексные проводимости ветвей
Y1, Y2, Y3 , будут равны
.4 Определим токи в ветвях.
Определим показания ваттметров.
.1 Ваттметр W1 показывает значение,
равное действительной части произведения комплекса напряжения
и
сопряженного комплекса тока
.
.2 Ваттметр W2 показывает значение,
равное действительной части произведения комплекса
и
сопряженного комплекса тока
Составим баланс мощностей.
.1 Найдем комплекс полной мощности
источников
Отсюда активная и реактивная
мощности источников:
Рист=34,5 Вт;ист=-26 Вар.
.2 Отсюда активная и реактивная
мощности нагрузки
Таким образом баланс мощностей
выполняется, т.к.
Рист=Рнагр и Qнагр=Qист.
3.3 Построим векторную диаграмму
токов и топографическую диаграмму напряжений. Найдем значения падений
напряжений на элементах цепи.
Рисунок 2.3 - Векторная диаграмма
токов и напряжений
Задание №3. Расчет трехфазной
электрической цепи
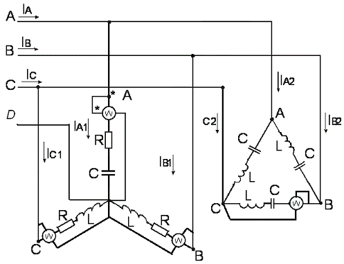
Рисунок 3.1 - Исходная схема
Исходные данные
|
Несимметричная
звезда R1=55 Ом; R2=78 Ом; R3=12 Ом; XС1=50 Ом XL2=50 Ом XL3=100 Ом
|
Симметричный
треугольник R=0 Ом; L=10 мГн; С=100 мкФ; Uл=220 B; f=50 Гц;
|
. Определить комплексные действующие значения
токов во всех фазах обоих приемников и токи на линейных проводах.
.Ввести необходимое количество ваттметров,
определить их показания и вычислить потребляемую мощность: полную, активную и
реактивную.
. Построить векторную диаграмму.
. При несимметричной нагрузке для случая обрыва
соответствующего провода вычислить фазные и линейные токи и построить векторные
диаграммы.
Решение
Рисунок 3.2 - Расчетная схема
Определим комплексные действующие значения токов
во всех фазах обоих приемников и токи на линейных проводах.
Найдем комплексные значения сопротивлений
элементов:
для симметричной нагрузки
для несимметричной нагрузки
Линейные напряжения
Фазные напряжения
Фазные токи
симметричного «треугольника»
несимметричной «звезды»
Ток в нулевом проводе
Линейные токи
симметричного «треугольника»
несимметричной «звезды»
Общий линейный ток
Проверка
Расчеты верны
. Определим показания ваттметров.
Рисунок 3.3 - Схема подключения
ваттметров
.1 Показания ваттметра симметричного
«треугольника»
2.2 Показания несимметричной
«звезды».
.Вычислим потребляемые активную,
реактивную и полную мощности.
Активные мощности приемников и всей
цепи.
Рассмотрим аварийный режим - обрыв
нейтрального провода
В данном режиме на несимметричной
нагрузке возникает напряжение смещения
Фазные напряжения в случае обрыва
,
Фазные токи в случае обрыва
Проверка
Расчеты выполнены верно
электрический цепь ток
ваттметр
Рисунок 3.4 - Векторная диаграмма
для симметричного треугольника
Рисунок 3.5 - Векторная диаграмма
несимметричной звезды
Рисунок 3.6 - Векторная диаграмма
несимметричной звезды при обрыве нейтрального провода
Заключение
В данной курсовой работе для цепей
линейного однофазного и трехфазного токов определили следующие параметры:
токи для цепи линейного тока двумя
методами:
метод контурных токов
метод узловых напряжений
токи для цепи однофазного тока;
показания ваттметра= 9,84 Вт= 1,02
Вт
токи для цепи трехфазного тока
для соединения нагрузки звездой
для соединения нагрузки
треугольником
показания ваттметра=0 Вт; PWа=160,7
Вт; PWb=146,5 Вт; PWc=19,1 Вт.
Библиографический список
1. Бессонов
Л.А. Теоретические основы электротехники. Электрические цепи: 9-е изд.
Переработанное и дополненное - М.: Высшая школа, 1996. - С. 638.
2. Горбунов
А.Н., Кабанов И.Д., Кравцов А.В. Теоретические основы электротехники. - Челябинск:
Рекпол, 1996, С. 420.
. Касаткин
А.С., Немцов М.В. Электротехника в 2-х книгах, Ч1, 5 изд. - М.:
Энергоатомиздат., 1995.