Обогащение витаминами и улучшение органолептических свойств кекса 'Студенческого' путём внесения обогатителя
Содержание
Введение
Обзор
литературы
.1
Основные задачи развития кондитерского производства
.2
Применение различных добавок в кондитерском производстве
.3
Ботаническая характеристика брусники и порошка из нее
.4
Лекарственное значение брусники и способы лечебного использования
.
Экспериментальная часть
.1
Организация эксперимента
.2
Объекты исследований
.3
Методы исследований
.4
Результаты исследований и их обсуждение
.Технологическая
часть
.1
Описание аппаратурно-технологической схемы производства
Заключение
Список
использованных источников
Приложение
А Унифицированная рецептура кекса «Студенческого»
Введение
Питание
является одним из важнейших факторов, определяющих здоровье населения. В плане
реализации Концепции государственной политики в области здорового питания,
имеющей общенациональное значение, одним из основных путей производства пищевых
продуктов является создание технологий изготовления качественно новой продукции
с направленно изменённым химическим составом. Это изделия массового потребления
для людей различных возрастов, а также для лечебно-профилактического питания. У
большинства россиян, по данным Института питания РАМН, выявлены нарушения в
питании из-за уменьшения потребления пищевых продуктов - источников энергии и
полноценного белка, витаминов, макроэлементов и микроэлементов.
Приоритетное
направление создания технологии производства продуктов функционального
назначения - использование пищевых компонентов и биологически активных добавок,
не только способствующих повышению пищевой ценности продукции, но и позволяющих
придать ей заданные лечебно- профилактические свойства. Сегодня эффективно
используют функциональные добавки семи основных групп: пищевые волокна;
витамины С, D, группы В; минеральные вещества; липиды, содержащие полиненасыщенные
жирные кислоты; антиоксиданты; олигосахариды; молочные бактерии. Используемые
при производстве этой продукции компоненты содержат небольшое количество
минеральных веществ и витаминов, которые в процессе технологической переработки
разрушаются, при этом снижается пищевая, прежде всего витаминная, ценность
продукта. Таким образом, обогащение кондитерских изделий витаминами,
минеральными и другими веществами является актуальной задачей в кондитерском
производстве.
Кондитерские
изделия занимают значительную долю в рационе питания человека. Данная продукция
относится к высококалорийной, чрезмерное потребление которой нарушает
сбалансированность, как по пищевым веществам, так и по калорийности. Несмотря
на то, что ассортимент кондитерских изделий весьма разнообразен, одной из
важных задач, стоящих перед кондитерской промышленностью, является разработка
новых видов изделий с целью совершенствования структуры ассортимента, создание
изделий лечебно-профилактического назначения, обогащение изделий пищевыми волокнами.
Решению этой проблемы способствует использование нетрадиционных видов сырья.
Для
решения поставленной задачи была применена обогатительная добавка - брусника
сушеная в виде порошка.
Целью
данной работы является обогащение витаминами и улучшение органолептических
свойств кекса «Студенческого» путём внесения выше упомянутого обогатителя.
Задачи
работы:
изучение
производства и ассортимента мучных кондитерских изделий, проблем стоящих перед
данной отраслью на сегодняшний день;
установление
экспериментальным путем максимально возможной дозировки добавки в исследованном
объекте при минимальном воздействии на органолептические и физико-химические
показатели.
1
Обзор литературы
1.1
Основные задачи развития кондитерского производства
Кондитерские
изделия отличаются высокой питательностью и усвояемостью. Указанные свойства
присущи им благодаря использованию для их производства разнообразного по
химическому составу и свойствам сырья: сахара, крахмальной патоки, фруктов и
ягод, какао бобов, маслосодержащих ядер, молочных и яичных продуктов, муки,
жиров и других. Исходная рецептурная смесь может представлять довольно сложную
композицию разнообразных компонентов, что позволяет вырабатывать широкий
ассортимент изделий. Все кондитерские изделия подразделяются на две большие
группы и ряд подгрупп:
)
Сахарные кондитерские изделия:
шоколад
и какао продукты;
мармеладно
- пастильные изделия;
карамель;
конфеты,
ирис, драже;
халва
и восточные сладости;
)
Мучные кондитерские изделия:
пряники;
галеты,
крекеры;
вафли;
торты
и пирожные;
кексы
Перед
пищевой промышленностью поставлена задача - создать технологии производства
качественно новых продуктов, потребление которых будет способствовать
профилактике и укреплению здоровья россиян. Создание такой продукции для
здорового питания требует проведения комплексных исследований, как по подбору
обогащающих добавок, так и по определению ассортимента изделий, нуждающихся в
коррекции химического состава. Важное место в выполнении планов наращивания
объёмов производства занимает рациональное использование сырья, экономия
дефицитных видов сырья (таких как: какао бобы, шоколадные продукты, орехи,
сливочное масло), совершенствование ассортимента, снижение сахароёмкости
изделий, использование для их выработки нетрадиционных, местных видов сырья.
Уже разработано и утверждено около 700 рецептур, в состав которых входят такие
виды сырья, как: вторичные молочные продукты, яблочный и овощной порошки, пюре,
подварки и цукаты из овощей, виноградный сок, сухие фрукты, крупка
подсолнечника, экструдированные взорванные крупы (ПЭК), модифицированные
крахмалы, глюкозно-фруктозные сиропы, фруктово- молочные порошки и др.
Внедрение
нетрадиционного и местного сырья для производства новых видов кондитерских
изделий массового производства, обогащённых микроэлементами, пищевыми
волокнами, позволяет не только повысить пищевую ценность готовых изделий, но и
экономить расход сахара и жира. К таковым в кондитерском производстве относятся
порошки и пасты овощные, фруктовые, ячменно-солодовые экстракты, семена люпина,
пшеничные отруби, зёрна тритикале и другие.
Дальнейшее
развитие кондитерского производства должно быть направлено:
на
более быстрое техническое переоснащение производства, создание и внедрение
новой техники и прогрессивных технологий;
применение
высокопроизводительных, автоматизированных поточных линий с компьютерной
техникой;
на
внедрение новых ресурсосберегаемых технологий, обеспечивающих более полное
использование сырья, материалов, энергетических ресурсов;
совершенствование
ассортимента изделий с учётом рыночного спроса
увеличение
сроков годности кондитерских изделий за счёт повышения требований к качеству
сырья, совершенствования технологий, оборудования, повышения качества
упаковочных материалов, совершенствования способов завёртки и упаковки;
значительное
повышение выработки завёрнутых и расфасованных изделий на разработку
современного, высокопроизводительного, автоматизированного формующего и
завёрточно-расфасовочного оборудования нового поколения;
разработку
и внедрение технологий кондитерских изделий для детского питания различных
возрастных групп;
организацию
производства и широкое внедрение порошкообразных пищевых полуфабрикатов для
изготовления продуктов детского питания и выработки кондитерских изделий со
сбалансированным составом;
освоение
технологий кондитерских изделий профилактического назначения с биологически
активными добавками, повышающими устойчивость организма в неблагоприятных
условиях;
расширение
ассортимента и увеличение объёмов выработки диабетических кондитерских изделий.
Все
рассмотренные процессы должны учитывать ряд факторов: не малая роль в
наращивании объёмов производства и совершенствовании снабжения должна лечь на
предприятия средней и малой промышленности, уровень развития которых в России
достаточно низок. Непременным условием их работы должен быть выпуск
высококачественной продукции и гарантированной безвредности, и по возможности
высокой пищевой ценности. При открытии новых производств необходимо учитывать
наличие в конкретном регионе уже действующих предприятий по выпуску
кондитерских изделий, сырьевой базы, удобства снабжения, спроса на определённый
ассортимент изделий и общее потребление кондитерских изделий, которое
неоднородно по территории России (50% всех мощностей приходится на Центральный
и Северо-Западный регионы России, 15% - на Поволжский регион, 13% - на
Северо-Кавказский, 2-7% - приходится на все остальные регионы). Следует
отметить, что существенный рост кондитерского производства отмечается, в
основном, в тех областях, где расположены предприятия, построенные с участием
иностранного капитала. К факторам, сдерживающим рост производства, относится и
массированный импорт кондитерских изделий как из дальнего зарубежья (в
частности, дорогие элитные сорта), так и из стран СНГ - Украины (более дешёвые
изделия, например, печенье, карамель, конфеты) и другие. Например, доля Украины
в общем Российском импорте кондитерских изделий - свыше 70% [3]. В погоне за
наращиванием объёмов производства многие современные предприятия делают это в
ущерб качеству производимой продукции из-за несоблюдения технологических и
технических норм и упрощения рецептур. Несоблюдение санитарных норм тоже не
редкость, особенно на предприятиях малой мощности. Весь технологический процесс
как правило направлен лишь на получение удовлетворительных результатов по
органолептическим показателям. Для маскирования своих промахов в больших
количествах применяются различного рода улучшители и добавки, полезность
которых весьма сомнительна. Существующий закон «О качестве и безопасности
пищевых продуктов» должен бы пресекать подобное деяние, но это не всегда
выполняется, так как трудно проследить за предприятиями малой мощности,
предприятиями «однодневками», которых очень много в наше время.
Анализ
фактического питания населения России, позволяет характеризовать его как
кризисное в отношении обеспеченности макро- и микроэлементов, витаминов и
минеральных веществ. Качество продовольственного сырья на фоне экологического
неблагополучия ухудшается, изменяются технологические приёмы переработки и
хранения пищи, приводя к глубокому изменению её состава, качества, уменьшению
биологической ценности и невозможности полного удовлетворения физиологических
потребностей людей в необходимых продуктах. Поэтому современный человек не
может даже теоретически с существующим рационом из обычных натуральных
продуктов питания получить питательные вещества в необходимом количестве. В
будущем предполагается обязательное включение в рацион питания человека, наряду
с традиционной пищей, функциональных пищевых продуктов, обогащенных эссенциальными
пищевыми веществами, а также биологически активных добавок к пище.
Прогнозируется, что к 2013 году потенциал европейского рынка функциональных
продуктов превысит 30% всех реализуемых продуктов питания. Отечественное
производство функциональных продуктов развивается сегодня в направлении
обогащения традиционных продуктов питания витаминами, минеральными веществами,
пищевыми волокнами на фоне общей тенденции к уменьшению их энергетической
ценности.
.2
Применение различных добавок в кондитерском производстве
.2.1
Обогащение витаминами и минералами
Потребность
человека в витаминах зависит от его возраста, состояния здоровья, условий
жизни, характера деятельности, времени года, содержания в пище основных
компонентов питания.
Наиболее
удобный способ внесения витаминов в кондитерские изделия - приготовление
витаминной смеси на совместимом с сахаром или мукой носителе.
На
отечественном рынке существует несколько компаний, предлагающих такие
витаминные, а также витаминно-минеральные смеси, которые адаптированы для
кондитерской промышленности. Так, компания «Хоффманн Ля Рош» (Швейцария)
представляет витаминно-минеральный премикс «Ровифарин» на крахмале (В1, В2, В6,
РР, фолиевая кислота, железо, трикальций фосфат), предназначенный для мучных
кондитерских изделий.
Витаминно-минеральную
смесь «Ровифарин 955», которая имеет следующий состав (г/кг): витамин Bi -
61,8; витамин В2 - 36,9; никотиновая кислота - 494,7; железо - 406,6, широко
используют при производстве крекеров. Смесь добавляют в процессе приготовления
теста, предварительно смешав с небольшим количеством муки. Продолжительность
замеса не должна превышать 4 минут. 100 г готового продукта содержит (в мг):
витамин Bi - 0,4; витамин В2 - 0,25; никотинамид - 3,3; железо - 2,8, что
составляет полусуточную дозу добавленных витаминов, благодаря чему его могут
использовать широкие слои населения (от маленьких детей до лиц пожилого
возраста)
Внесение
витаминов и других биологически активных добавок в кондитерские изделия не
всегда обеспечивает сбалансированный состав и лечебно-профилактические
свойства. Важная роль в науке отводится изучению сохранности витаминов, так как
большинство витаминов теряет свою активность при термической обработке:
витамины группы А - до 40%, группы В - до 30% и витамин С - до 90%.
Сохранность
витамина С в изделиях зависит от условий хранения. Меньше всего потерь
наблюдается в случае хранения при низких температурах: за три месяца хранения
при температуре 4°С потери в изделиях приблизительно в два раза меньше, чем при
обычной (около 20°С) температуре. При повышенной температуре потери более
значительны - за этот же срок при 35°С потери в два-три раза и более
превосходят потери при обычных условиях хранения этих изделий. Изменение
относительной влажности воздуха при хранении сказывается также весьма сильно.
Уменьшение относительной влажности воздуха с 75% до 65% ведёт к снижению потерь
приблизительно в два раза. Сохраняемость витамина С в кондитерских изделиях в
значительной степени зависит от рецептурных соотношений некоторых ингредиентов,
влажности изделий.
На
стабильность 
-каротина оказывают влияние такие
факторы, как кислород воздуха, свет и высокие температуры. При производстве
мучных кондитерских изделий потери каротина наблюдаются как на стадии
приготовления теста в процессе сбивания жировой эмульсии и насыщения её
микроскопическими пузырьками воздуха, так и при длительной прокатке и
ламинировании теста, а также при высокотемпературной выпечке. Более высокая сохранность

-каротина установлена в образцах
крекеров по сравнении с образцами обогащенного сдобного и сахарного печенья.
Это обусловлено, прежде всего, особенностями технологии производства крекеров,
которая обеспечивает плотную структуру продукта и тем самым препятствует
контакту кислорода воздуха с каротином, содержащимся в изделии. В процессе
производства сахарного и сдобного печенья, наоборот, эмульгирование части
рецептурных компонентов способствует образованию рассыпчатой, насыщенной
микроскопическими пузырьками воздуха структуры изделий, что приводит к большим
потерям 
-каротина. Оптимальная дозировка
этого провитамина - 10%, даёт возможность получать продукт с гарантированным
содержанием 
- каротина 3-6 мг на 100 г изделий.
Таким
образом, при внедрении в рецептуры кондитерских изделий новых ингредиентов с
целью увеличения в этих изделиях витаминов необходимо изучать их сохранность в
процессе производства и дальнейшем хранении .
Содержание
минеральных веществ в кондитерских изделиях составляет 0,7-1,5% (в среднем 1%).
Минеральные
вещества выполняют пластическую функцию в процессах жизнедеятельности человека,
но особенно велика их роль в построении костной ткани, где преобладают такие
элементы, как фосфор и кальций. Они участвуют в важнейших обменных процессах
организма - водно-солевом, кислотно-щелочном и ферментативном процессах. Обычно
их делят на две группы: макроэлементы (Са, Р, Mg, К, С1), содержащиеся в пище в
относительно больших количествах, и микроэлементы (Fe, Zn, Си, I, Р и другие),
концентрация которых невелика.
Обогащение
пищевых продуктов минеральными веществами направлено на решение проблемы их
дефицита в питании и профилактики соответствующих заболеваний. Наиболее
дефицитными компонентами рациона являются кальций, йод, железо. Поэтому
разрабатывают кондитерские изделия с добавлением указанных микроэлементов.
Большое
значение имеет совместное использование витаминов и минеральных веществ.
Примером такой разработки является созданная ОАО Пищевой комбинат «Минусинский»
совместно с фирмой «ЧИПА» серия растворимого печенья, промышленный выпуск
которой производится под товарным знаком «Экстра-малышок». Она состоит из 9
рецептур, каждая из которых обогащена витаминами С, В1 В2, РР, минеральными
веществами, фосфором, железом, кальцием в сбалансированном соотношении,
необходимом для ребёнка раннего возраста. Помимо этого отдельные рецептуры
содержат одну из следующих ценных добавок: пектин, фруктовое или овощное пюре, 
- каротин, овсяную, гречневую муку
и др.
.3
Ботаническая характеристика брусники и порошка из нее
Брусника
- Vaccinium vitis-idaea L. - вечнозеленый кустарничек из семейства вересковых
(Ericaceae) с длинным горизонтальным корневищем, от которого отходят
прямостоячие ветвистые надземные побеги высотой от 10 до 25 см. Листья
эллиптические, мелкие, длиной от 0,5 до 3 см и шириной от 2 до 15 мм, кожистые,
со слегка завернутыми вниз краями, сверху темно-зеленые, блестящие, снизу
заметно светлее, матовые, с многочисленными темно-бурыми железками, внешне
выглядящими как точечки. Листья у брусники не отмирают осенью, как это
«принято» у большинства наших растений, а уходят под снег зелеными, успешно
перезимовывают и продолжают жизнедеятельность весной после схода снегового
покрова.
Цветки
у брусники некрупные, со слабым, но очень приятным запахом, снабжены короткими
красноватыми цветоножками, собраны в короткие густые поникающие кисти из 2-8
цветков, расположенные на концах побегов. Чашечка кожистая, с 4 короткими
округлыми светло-зелеными или красноватыми зубцами. Венчик колокольчатый,
бледно-розовый или белый, с 4 острыми треугольными лопастями, отогнутыми
наружу. В каждом цветке по 8 тычинок с короткими мохнатыми нитями. Пестик с
нижней 4-гнездной завязью, нитевидным столбиком и головчатым рыльцем. Тычинки
короче венчика и не выставляются из него, а столбик пестика выдается из
венчика.
Плод
- шаровидная ягода диаметром 7-8 (до 1 2) мм, в зрелом состоянии ярко-красная,
блестящая, с многочисленными семенами. Семя полулунной формы, длиной 1,5-1,8
мм, красновато-бурое, с крупносетчатой кожурой.
Зацветает
брусника в мае - июне. Плоды созревают через 2 месяца после цветения. Это
происходит обычно во второй половине августа - сентябре. Часто можно наблюдать
вторичное цветение одних и тех же кустиков брусники в течение одного лета:
первый раз в мае - июне, второй -в августе. При вторичном цветении ягоды
созревают поздней осенью, чаще же созревать не успевают вообще.
Несмотря
на обильное плодоношение и образование огромного количества жизнеспособных
семян, размножается брусника в природных условиях вегетативным путем.
Образование новых особей брусники происходит за счет придаточных почек,
расположенных на корневищах. Если потянуть за кустик брусники, можно увидеть
длинное шнуровидное корневище, которое подведет к другому кустику, далее - к
следующему. Оказывается, что многие особи брусники, будто бы вполне
самостоятельные, на самом деле имеют общее корневище, которое может достигать в
длину 1 8 м. Следовательно, вся куртина брусники - не что иное как клон, а все
кустики имеют единое происхождение. Как оказалось, корневище у брусники растет
очень быстро - ежегодный прирост достигает 80 см.
Брусника
- широко распространенное лесное и тундровое растение Северного полушария. В
России произрастает в Европейской части, в Сибири, на Дальнем Востоке в хвойных
и смешанных лесах разных типов, по окраинам болот, в тундре. В горах
поднимается до альпийского пояса. Брусника - светолюбивое растение, поэтому в
лесных фитоценозах пышно разрастается на прогалинах, полянах, опушках, в
редколесьях, на лесосеках.
Естественно,
что и наибольший урожай ягод брусника дает на хорошо освещенных участках - на
вырубках и гарях отмечена урожайность до 3 тонн в пересчете на 1 га, тогда как
в сосняках от 1 до 1 3 ц/га. Подсчитана и масса листьев этого растения,
заготавливаемых для лечебного использования, - в разных типах леса и тундры она
колеблется от 0,5 до 3 ц/га, а в сосняках может достигать 7 ц/га.
Брусника
нетребовательна к минеральному питанию, и это позволяет ей успешно развиваться
на бедных кислых почвах. Она более холодостойка, нежели ее «родственники» -
черника и голубика, поэтому успешно растет в арктической тундре и на
высокогорных гольцах.
Брусника
хорошо известна у нас как ценное растение со съедобными вкусными ягодами,
которые заготавливают в огромных количествах для пищевых нужд. Для длительного
хранения их замачивают. Они содержат до 12% сахаров и ряд кислот: яблочную,
лимонную, аскорбиновую (витамин С), бензойную. Последняя способствует
длительному сохранению свежих и моченых ягод, а также брусничного сока, так как
является прекрасным антисептиком. Брусничные ягоды едят свежими и мочеными, из
них варят варенье, джем, кисель, делают наливки, настойки, вино, безалкогольные
напитки, отжимают сок.
Характерно,
что свое название брусника получила за плоды. Русское название специалисты
связывают с забытым теперь словом «брусвяный», что значит «красный». Латинский
видовой эпитет «vitis-idaea» в переводе означает «виноград Идийский» (есть
такая гора Ида) и отражает, конечно, некоторое сходство ягод брусники и
винограда.
Листья
брусники во многих местах России заваривают вместо чая. Ее цветки выделяют
нектар, поэтому активно посещаются насекомыми, в том числе медоносными пчелами.
Листья
собирают для лечебных целей обычно весной, в мае-июне, до или во время
цветения. Берут при этом только перезимовавшие листья, так как молодые листья
текущего года при сушке чернеют. Листья, собранные летом или под осень, при
сушке тоже темнеют и становятся непригодными. Собранные листья раскладывают для
просушки на чистую подстилку на чердаках и в теплых помещениях, предохраняя их
от прямых солнечных лучей. При сушке в сушилках температура не должна превышать
50-60 °С. Просохшие листья отбирают по мере готовности, удаляя почерневшие,
почти всегда появляющиеся при сушке. Обращаем внимание сборщиков на
необходимость аккуратного обрывания листьев с живых растений. Ни в коем случае
нельзя рвать побеги, так как они достаточно прочные и не обрываются, а
выдергиваются с корневищем, что, естественно, ведет к гибели всего растения.
При
сборе листьев половину растений следует оставлять нетронутыми. Можно собирать
листья и осенью при полном созревании ягод (конец сентября -октябрь). Часто
побеги брусники поражаются особыми грибками, отчего стебли и листья
скручиваются. Собирать такие листья не рекомендуется. Листья брусники хранят в
упакованном виде не более 3 лет.
Лекарственное
применение находят и ягоды брусники. При сборе ягод нежелательны приспособления,
которые повреждают растения, что приводит к истощению зарослей. Ягоды лучше
собирать вручную по мере созревания -в августе-сентябре, а также весной, после
таяния снежного покрова.
Благодаря
наличию бензойной кислоты, которая обладает сильным антисептическим свойством,
ягоды длительное время сохраняются в свежем виде. Сушку ягод практикуют редко,
чаще их мочат.
1.4
Лекарственное значение брусники и способы лечебного использования
Ягоды
брусники как средство профилактики и лечения гипо- и авитаминозов входят в
состав витаминных чаев, обладают противоцинготными и противогнилостными
свойствами. Интересно, что в северных тундровых районах плоды брусники содержат
почти в два раза больше витаминов, чем плоды таежной брусники. В народной
медицине свежие, а также моченые и вареные ягоды употребляют при гастритах с
пониженной кислотностью желудочного сока, поносах, ревматизме, подагре, а
брусничный сок из ягод пьют при повышенном кровяном давлении и сахарном
диабете.
Но
более важное медицинское значение имеют листья. Они содержат арбутин (до 7%),
флавоноиды, дубильные вещества, провитамин А, аскорбиновую и другие
органические кислоты. Лекарства из брусничных листьев обладают мочегонным,
антисептическим и вяжущим действием. В основном их назначают как мочегонное средство,
дезинфицирующее мочевые пути. Главным действующим веществом является арбутин,
который в организме больного разрушается, отщепляя при этом от своей молекулы
гидрохинон, имеющий сильное бактерицидное и диуретическое свойства.
Обилие
биологически активных веществ в листьях и ягодах определяет разносторонность их
применения. Кроме антимикробного, они обладают, вяжущим, противовоспалительным,
капилляроукрепляющим свойствами, подавляют рост золотистого стафилококка,
повышают активность антибиотиков, усиливают желчеотделение, оказывают
противолямблиозное действие и стимулируют защитные силы организма.
Мочегонное
и камнерастворяющее действие листьев позволяет использовать их при лечении
мочекаменной и желчнокаменной болезней. Отвары и настои листьев применяют при
желудочно-кишечных заболеваниях, болезнях печени, ночном недержании мочи,
подагре, суставном ревматизме, остеохондрозе, лихорадочных состояниях,
туберкулезе легких, кровохарканье, цинге, цистите, пиелите, поносе, сахарном
диабете, ожирении, малокровии. Для этого готовят настой из расчета 1 столовая
ложка листьев на 1 стакан кипящей воды. Настаивают 30мин. Принимают в
охлажденном виде по 1-2 столовых ложки 3-4 раза в день. Иногда готовят отвар из
1 столовой ложки измельченных листьев на 1 стакан воды. Варят 10-15мин. и пьют
порциями в течение дня.
Таким
образом, брусника и продукты переработки брусники, например порошок из сушеных
ягод, обогащены витаминами и микроэлементами, необходимыми для рациона питания
человека.
2.
Экспериментальная часть
.1
Организация эксперимента
Экспериментальная
часть была произведена в условиях лаборатории кафедры пищевой биотехнологии
ФБГОУ ВПО Уральского Государственного Экономического Университета
Цель
данной работы - исследование влияния порошка из сушеных ягод брусники на
качество кексов.
2.2
Объекты исследований
1)
Сырьё: мука пшеничная высшего сорта, порошок из сушеных ягод брусники,
сахар-песок, маргарин, меланж, молоко сухое цельное, сахарная пудра, крахмал
картофельный.
)Полуфабрикат:
тесто.
)Готовая
продукция: контроль - кекс «Студенческий»; образцы кексов с дозировкой порошка
из сушеных ягод брусники 1%, 3% и 5% .
2.3
Методы исследований
Анализ
основного и дополнительного сырья проводился по методам, предусмотренными
действующими стандартами, техническими условиями или утверждёнными
инструкциями.
Качество
муки пшеничной высшего сорта определяли в соответствии со следующими
нормативными документами:
Органолептические
показатели по ГОСТ 27558-87. Мука и отруби. Определение цвета, запаха, хруста
[1].
Влажность
муки по ГОСТ 9408-88. Мука и отруби. Метод определения влажности [2].
Количество
и качество сырой клейковины по ГОСТ 27839-88. Мука пшеничная хлебопекарная.
Методы определения количества и качества сырой клейковины [3].
Органолептические
показатели сахара-песка определяли по ГОСТ 12576- 89. Сахар. Методы определения
внешнего вида, запаха, вкуса и чистоты раствора [4].
Влажность
сахара-песка определяли на анализаторе «Элвиз-2».
Влажность
порошка из сушеных ягод брусники определяли методом термического высушивания
навески на анализаторе «Элвиз-2».
Органолептические
показатели маргарина по ГОСТ 52178-2003.Маргарины. Методы определения внешнего
вида, запаха, вкуса [5].
Органолептические
показатели меланжа по ГОСТ 30363-96. Яйца и яичные продукты. Методы определения
органолептических показателей [6].
Органолептические
показатели сухого молока по ГОСТ 4495-87 Молоко цельное сухое. Технические
условия.[7]
Органолептические
показатели крахмала картофельного по ГОСТ 7699-78* Крахмал картофельный.
Технические условия.[8]
Качество
полуфабрикатов устанавливали методами органолептического и физико-химического
анализа.
Органолептическая
оценка теста заключается в определении: консистенции, запаха, вкуса.
Влажность
теста проверяли методом термического высушивания навески на приборе АПС-2 [9].
Органолептические
показатели кексов определяли по ГОСТ 5897-90. Изделия кондитерские. Методы
определения органолептических показателей качества, размеров, массы нетто и
составных частей [10].
Определение
влажности кексов проводили по ГОСТ 5900-73. Изделия кондитерские. Методы
определения влаги и сухих веществ [11].
Определение
щёлочности кексов проводили по ГОСТ 5898-87. Изделия мучные кондитерские.
Методы определения кислотности и щёлочности [12].
Определение
зольности в кексах проводили по ГОСТ 5901-87 Изделия кондитерские. Методы
определения золы.[13]
Определение
массовой доли сахара в кексах проводили по ГОСТ 5903-89 Изделия кондитерские.
Методы определения сахара.
2.4
Результаты исследований и их обсуждение
Перед
началом работы были проверены показатели качества сырья. Результаты
исследований пшеничной муки высшего сорта в сравнении с ГОСТ Р 52189-2003 [14]
представлены в таблице 2.1
Таблица
2.1 - Показатели качества пшеничной муки хлебопекарной высшего сорта
|
Показатели
качества
|
По
ГОСТ Р 52189-2003
|
Фактически
|
|
Цвет
|
белый
|
белый
|
|
Запах
|
свойственный,
без
|
свойственный,
без
|
|
посторонних
запахов
|
посторонних
запахов
|
|
Вкус
|
свойственный,
без
|
свойственный,
без
|
|
посторонних
привкусов
|
посторонних
привкусов
|
|
Хруст
|
хруст
не ощущается
|
хруст
не ощущается
|
|
Влажность,
% не более
|
15,00
|
14,10
|
|
Клейковина
сырая:
|
28
|
33,6
|
|
количество,
% не менее,
|
от
80 до 100, не ниже 2
|
63у.е.
1 группа
|
|
качество,
группа
|
группы
|
(хорошая)
|
Результаты исследований сахара-песка в сравнении
с ГОСТ 21-94 [15] представлены в таблице 2.2
Таблица 2.2 - Показатели качества сахара-песка
|
Показатели
качества
|
По
ГОСТ 21-94
|
Фактически
|
|
Вкус,
запах и цвет
|
сладкий,
без посторонних привкусов и запаха, как в сухом виде, так и в растворе, белый
|
сладкий,
без посторонних привкусов и запаха, как в сухом виде, так и в растворе, белый
|
|
Сыпучесть
|
сыпучий
|
сыпучий
|
|
Массовая
доля влаги, % не более
|
0,15
|
0,15
|
|
Чистота
раствора
|
раствор
сахара должен быть прозрачным, без нерастворимого осадка, механических или
посторонних примесей
|
раствор
сахара прозрачный, без нерастворимого осадка, механических или посторонних
примесей
|
|
Результаты
исследований маргарина в сравнении с ГОСТ 240-85 [15] приведены в таблице 2.3
Таблица 2.3 - Показатели качества
маргарина
|
|
Показатели
качества
|
По
ГОСТ 240-85
|
Фактически
|
|
|
Цвет
|
светло-жёлтый,
однородный
|
светло-жёлтый,
однородный
|
|
|
Запах
|
чистый,
обезличенный
|
чистый,
обезличенный
|
|
|
Вкус
|
чистый,
обезличенный
|
чистый,
обезличенный
|
|
|
Консистенция
|
однородная,
плотная
|
однородная,
плотная
|
|
|
Результаты
исследований меланжа в сравнении с ГОСТ 30363-96 [20] приведены в таблице
2.4 Таблица 2.4 - Показатели качества меланжа
|
|
Показатели
качества
|
По
ГОСТ 30363-96
|
Фактически
|
|
|
Цвет
|
от
жёлтого до оранжевого
|
Светло-желтый
|
|
|
Запах
|
естественный,
яичный, без посторонних запахов
|
естественный,
яичный, без посторонних запахов
|
|
|
Вкус
|
естественный,
яичный, без посторонних привкусов
|
естественный,
яичный, без посторонних привкусов
|
|
|
Консистенция
и внешний вид
|
однородный
продукт, без посторонних примесей
|
однородный
продукт, без посторонних примесей
|
|
|
|
|
|
|
|
|
|
|
|
Результат исследования молока сухого цельного
высшего сорта в сравнении с ГОСТ 4495-87[21] приведены в таблице 2.5
Таблица 2.5 - Показатели качества сухого молока
|
Показатели
качества
|
По
ГОСТ 4495-87
|
Фактически
|
|
Цвет
|
Белый
с легким кремовым оттенком
|
Белый
с легким кремовым оттенком
|
|
Вкус
и запах
|
Свойственный
свежему пастеризованному молоку, без посторонних привкусов и запахов
|
Свойственный
свежему пастеризованному молоку, без посторонних привкусов и запахов
|
|
Консистенция
|
Мелкий
сухой порошок
|
Мелкий
сухой порошок
|
|
Массовая
доля влага,% не более
|
4.00
|
4.00
|
Результат исследования крахмала картофельного в
сравнении с ГОСТ 7699-78 [22] приведены в таблице 2.6
Таблица 2.6 Показатели качества крахмала
картофельного
|
Показатели
качества
|
по
ГОСТ 7699-78
|
Фактически
|
|
Цвет
|
Белый
с кристаллическим блеском
|
Белый
с кристаллическим блеском
|
|
Запах
крахмала предназначенный для пищевых целей
|
Свойственный
крахмалу без посторонних запахов
|
Свойственный
крахмалу без посторонних запахов
|
|
Массовая
доля влаги,%
|
17-20
|
18
|
Результаты исследований порошка из ягод сушеной
брусники приведены в таблице 2.7
Таблица 2.7 - Показатели качества порошка из
сушеных ягод брусники
|
Показатели
качества
|
Фактически
|
|
Цвет
|
жёлтый
с оттенком оранжевого
|
|
Запах
|
специфический,
без посторонних запахов
|
|
Вкус
|
свойственный,
без посторонних привкусов
|
|
Влажность,
%
|
16,50
|
По результатам полученных данных можно сделать
вывод, что сырьё по органолептическим и физико-химическим показателям качества
соответствует требованиям нормативной документации и может быть использовано для
проведения эксперимента.
В лаборатории были изготовлены контрольный
образец - кекс «Студенческий» (без добавки) и испытуемые образцы с порошком из
ягод брусники в дозировках 1%; 3%; 5% .
Были проведены исследования контрольного и
опытных образцов кексов. Замес теста производили по рецептуре, рассчитанной на
основе унифицированной рецептуры для кекса [приложение А].
Для всех образцов рецептура рассчитана на
загрузку муки 100 г.
Расчёт рецептуры кекса «Студенческого» на
загрузку муки. Масса муки с корректировкой по влажности М муки корр., кг, рассчитывается
по формуле
Ммукикорр.. =
(1)
где Ммсв - масса муки в сухих
веществах по унифицированной рецептуре [Приложение А];
М.д.св - массовая доля сухих веществ
в данной муке, %.
Ммукикорр. =
= 265,55 кг
Коэффициент пересчёта К на загрузку
муки с заданной влажностью рассчитывается по формуле
К=
, (2)
где Мм.загр. - загрузка муки
(Мм.загр. = 100 г).
К=
=0,3765
Далее умножаем массу каждого
компонента сырья по унифицированной рецептуре на коэффициент пересчёта К, таким
образом, рецептура кекса «Студенческого» с корректировкой по влажности муки на
загрузку муки 100 г рассчитана.

=

К (3)
Таблица 2.8 - рецептура контрольного
образца
|
Наименование
сырья
|
Массовая
доля СВ, %
|
Контроль
|
|
|
в
натуре, г
|
В
СВ, %
|
|
Мука
пшеничная высшего сорта
|
85,50
|
100,00
|
86,00
|
|
Сахар-песок
|
99,85
|
100,56
|
100,41
|
|
Маргарин
|
84,00
|
71,39
|
59,97
|
|
Меланж
|
27,00
|
71,39
|
19,27
|
|
Пудра
сахарная
|
99,85
|
7,32
|
7,31
|
|
Аммоний
углекислый
|
0,00
|
0,90
|
0,00
|
|
Эсенция
|
0,00
|
0,30
|
0,00
|
|
Крахмал
картофельный
|
80,00
|
43,26
|
34,61
|
|
Молоко
сухое цельное
|
95,00
|
5,11
|
4,85
|
|
Итого:
|
-
|
400,23
|
312,42
|
|
Выход:
|
78,00
|
375,75
|
293,67
|
При расчете новой рецептуры с применением
порошка из сушеных ягод брусники дозировкой 1% 3% и 5%, нужна замена с учетом
общего количества СВ определенным коэффициентом пересчета
К1% =
= 0,9971
К3% =
= 0,9915
К5% = 
= 0,9858
Рецептура образца с содержанием 1%
порошка из сушеных ягод брусники приведена в таблице 2.9.
Таблица 2.9 - рецептура образца с
содержанием 1% порошка из сушеных ягод брусники
|
Наименование
сырья
|
Массовая
доля СВ, %
|
Образец
№1
|
|
|
в
натуре, г
|
В
СВ, %
|
|
Мука
пшеничная высшего сорта
|
85,50
|
99,71
|
85,75
|
|
Сахар-песок
|
99,85
|
100,17
|
100,12
|
|
Маргарин
|
84,00
|
71,20
|
59,80
|
|
Меланж
|
27,00
|
71,15
|
19,21
|
|
Пудра
сахарная
|
99,85
|
7,30
|
7,28
|
|
Аммоний
углекислый
|
0,00
|
0,90
|
0,00
|
|
Эсенция
|
0,00
|
0,30
|
|
Крахмал
картофельный
|
80,00
|
43,14
|
34,51
|
|
Молоко
сухое цельное
|
95,00
|
5,10
|
4,84
|
|
Порошок
брусники
|
|
1,00
|
0,9
|
|
Итого:
|
-
|
400,23
|
312,42
|
|
Выход:
|
78,00
|
375,75
|
293,67
|
Рецептура образца с содержанием 3% порошка из
сушеных ягод брусники приведена в таблице 2.10.
Таблица 2.10- рецептура образца с содержанием 3%
порошка из брусники
|
Наименование
сырья
|
Массовая
доля СВ, %
|
Оразец
№2
|
|
|
в
натуре, г
|
В
СВ, %
|
|
Мука
пшеничная высшего сорта
|
85,50
|
99,16
|
85,27
|
|
Сахар-песок
|
99,85
|
99,71
|
99,56
|
|
Маргарин
|
84,00
|
70,79
|
59,46
|
|
Меланж
|
27,00
|
70,78
|
19,11
|
|
Пудра
сахарная
|
99,85
|
7,27
|
7,25
|
|
Аммоний
углекислый
|
0,00
|
0,90
|
0,00
|
|
Эсенция
|
0,00
|
0,30
|
0,00
|
|
Крахмал
картофельный
|
80,00
|
42,90
|
34,32
|
|
Молоко
сухое цельное
|
95,00
|
5,0
|
4,81
|
|
Порошок
брусники
|
|
3,00
|
2,7
|
|
Итого:
|
-
|
400,03
|
312,42
|
|
Выход:
|
78,00
|
375,78
|
293,67
|
Таблица 2.11 рецептура образца с содержанием 5%
порошка из брусники
|
Наименование
сырья
|
Массовая
доля СВ, %
|
Образец
№3
|
|
|
в
натуре, г
|
В
СВ, %
|
|
Мука
пшеничная высшего сорта
|
85,50
|
98,59
|
84,78
|
|
Сахар-песок
|
99,85
|
99,14
|
98,99
|
|
Маргарин
|
84,00
|
70,39
|
59,12
|
|
Меланж
|
27,00
|
70,38
|
19,00
|
|
Пудра
сахарная
|
99,85
|
7,23
|
7,21
|
|
Аммоний
углекислый
|
0,00
|
0,90
|
0,00
|
|
Эсенция
|
0,00
|
0,30
|
0,00
|
|
Крахмал
картофельный
|
80,00
|
42,65
|
34,12
|
|
Молоко
сухое цельное
|
95,00
|
4,99
|
4,79
|
|
Порошок
брусники
|
|
399,57
|
4,5
|
|
Итого:
|
-
|
399,57
|
312,42
|
|
Выход:
|
78,00
|
375,35
|
293,67
|
Технологический процесс приготовления теста в
лабораторных условиях состоит из следующих этапов:
Подготовка сырья.
Приготовление теста. Размягчённый маргарин
взбивают в течение 7-10 мин., добавляют сахар-песок и взбивают ещё 5-7 мин.,
постепенно вливая меланж. К взбитой массе добавляют эссенцию, аммоний
углекислый, тщательно перемешивают. Затем вносят порошок из сушеных ягод
брусники и перемешивают на большой скорости, чтобы предотвратить оседание
массы. Затем добавляют муку и замешивают тесто.
В ходе работы проводился контроль качества теста
по органолептическим и физико-химическим показателям на соответствие
требованиям технологических инструкций. Результаты представлены в таблице 2.12.
Таблица 2.12 - Показатели качества теста
|
Наименование
показателя
|
Варианты
исследования
|
|
Контроль
|
Образец
№1 (1%)
|
Образец
№2 (3%)
|
Образец
№3 (5%)
|
|
Цвет
|
светло-жёлтый
|
светло-жёлтый
|
жёлтый
с
|
темно-жёлтый
|
|
|
со
слабозаметным бордовым оттенком
|
бордовыми
вкраплениями
|
с
бордовыми вкраплениями
|
|
Вкус
|
свойственный,
|
свойственный,
|
свойственный,
|
свойственный,
|
|
без
посторонних привкусов
|
без
посторонних привкусов
|
без
посторонних привкусов
|
без
посторонних привкусов
|
|
Запах
|
свойственный,
|
свойственный,
|
свойственный,
|
свойственный,
|
|
без
посторонних запахов
|
без
посторонних запахов
|
без
посторонних запахов
|
без
посторонних запахов
|
|
Консист
|
пластично-
|
пластично-
|
пластично-
|
пластично-
|
|
енция
|
вязкая
|
вязкая
|
вязкая
|
вязкая
|
|
Влажность,
%
|
25,80
|
25,60
|
25,20
|
24,80
|
|
Темпера
тура, °С
|
22,0
|
22,0
|
22,0
|
22,0
|
Из данных таблицы 2.12 видно, что при добавлении
добавки порошка брусники в рецептуру у образцов №1, 2, 3 по сравнению с
контролем запах, вкус и консистенция не изменяются. Появление вкраплений -
неотъемлемое следствие использования порошка из ягод. Также заметна тенденция к
снижению влажности теста с увеличением дозировки порошка, что связано со
значительной влагоудерживающей способностью пищевой добавки.
Формование. Тесто раскладывают в формы,
предварительно смазанные маслом. При выработке экспериментально установлена
масса тестовой заготовки - 100 г, из которой получаются готовые изделия массой
92 г.
Выпечка. Производится при температуре 180-185°С,
в течение 2-35 минут.
Остывание кексов. Выпеченные кексы охлаждают в
течение 4-5 часов, затем извлекают из форм.
Отделка поверхности кексов. С целью придания
кексам привлекательного вида и улучшения вкуса поверхность готовых кексов через
сито посыпают сахарной пудрой.
В готовых изделиях определяли органолептические
и физико-химические показатели качества. Результаты исследований приведены в
таблицах 2.13.
По данным таблицы 2.13 можно сделать вывод, что
увеличение дозировки прошка из сушеных ягод брусники оказывает незначительное
влияние на органолептические и физико-химические показатели качества кексов: с
увеличением дозировки добавки влажность кексов уменьшается, при дозировке
больше 3% изделия получаются с неравномерной пористостью, а также образуются
большие подрывы на поверхности изделий
Таким образом, выбрана дозировка добавки в
рецептуру кексов «Студенческих» - 3% При внесении такой дозировки незначительно
снижается влажность теста и готовых изделий, увеличивается высота и улучшается
пористость готовых изделий и не ухудшаются органолептические и
физико-химические показатели, нормируемые ГОСТ 15052-96. Кексы. Общие технические
условия.
Таблица 2.13 - Органолептические и
физико-химические показатели качества
|
Наименование
показателя
|
Характеристика
кексов
|
|
Контроль
|
Образец
№1 (1%)
|
Образец
№2 (3%)
|
Образец
№3 (5%)
|
|
1
|
2
|
3
|
4
|
5
|
|
Вкус
|
свойственный,
без посторонних привкусов
|
свойственный,
без посторонних привкусов
|
свойственный,
без посторонних привкусов
|
свойственный,
без посторонних привкусов
|
|
Запах
|
свойственный,
без посторонних запахов
|
свойственный,
без посторонних запахов
|
свойственный,
без посторонних запахов
|
свойственный,
без посторонних запахов
|
|
Форма
|
прямоугольна
я
|
прямоугольна
я
|
прямоугольна
я
|
прямоугольна
я
|
|
Вид
в изломе
|
пропечённое,
без закала и следов непромеса, разрыхлённая
|
пропечённое,
без закала и следов непромеса, разрыхлённая
|
пропечённое,
без закала и следов непромеса, разрыхлённая
|
пропечённое,
без закала и следов непромеса, разрыхлённая
|
|
Цвет
мякиша
|
светло-
жёлтый
|
светло-жёлтый
со слабым бордовым оттенком
|
жёлтый
с бордовыми вкраплениями
|
темно-желтый
с бордовыми вкраплениями
|
|
Поверхность
|
с
подрывом по середине
|
с
подрывом по середине
|
с
подрывом по середине
|
со
значительным подрывом по середине
|
|
Пористость
|
мелкая,
равномерная
|
мелкая,
равномерная
|
мелкая,
равномерная
|
не
равномерная
|
|
Влажность,
%
|
18,80
|
18,70
|
18,50
|
18,40
|
|
Щёлочность,
град.
|
0,6
|
0,6
|
0,5
|
0,38
|
|
Массовая
доля сахара, %
|
25,13
|
25,02
|
24,93
|
24,82
|
|
М.д.золы,
%
|
0,045
|
0,045
|
0,046
|
0,046
|
|
Объемный
выход кексов, мм
|
130
|
140
|
146
|
155
|
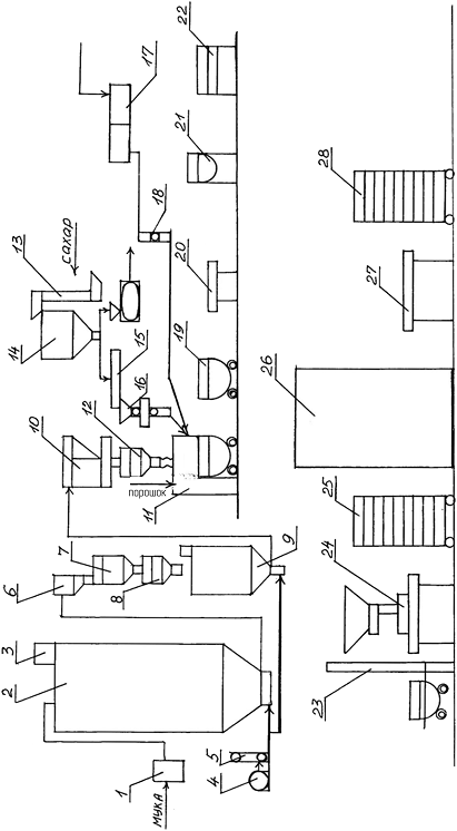
3.Технологическая часть
3.1 Описание аппаратурно-технологической схемы
производства
Тесто для кексов представляет собой многофазную
структурированную систему, имеющую в своём составе воздушную фазу,
обеспечивающую пористость. Для получения пористой структуры изделия используют
химические разрыхлители.
Технология изготовления кексов включает:
подготовка сырья к пуску в производство;
приготовление теста;
формование;
выпечку;
охлаждение;
отделку;
упаковка.
Аппаратурно-технологическая схема производства
кексов на химических разрыхлителях представлена на рисунке 3.1.
Подготовка сырья к производству осуществляется
согласно «Сборник технологических инструкций для производства хлеба и
хлебобулочных изделий», «Инструкция по предотвращению попадания посторонних
предметов в продукцию хлебопекарного производства» и СанПиН 2.3.4.545-96. Всё
сырьё, поступающее для производства, освобождается от тары, сыпучее сырьё
просеивают и пропускают через магнитные аппараты для удаления механических и
металлических примесей, жидкое - процеживают. На производство мука доставляется
автомуковозом. Мука из автомуковоза К-10407 пневмотранспортом подаётся через
приёмный щиток (1) на склад в силос марки ХЕ-162А (2) на бестарное хранение.
Транспортирующий муку воздух выходит через рукавный фильтр (3). Затем мука
направляется в просеиватель Ш2-ХМ2В (6), пневмотранспортом под давлением
воздуха поступающего из ресивера (5), в который воздух закачивается
компрессором (4). При просеивании мука разрыхляется, согревается и насыщается
воздухом.
Рисунок
1. - Аппаратурно-технологическая схема производства кексов
Просеянная в просеивателе и очищенная от металлопримесей
мука собирается в бункер над весами (7). Взвешивание муки осуществляется при
помощи порционных автоматических весов АВ-50НК (8). Затем мука поступает в
бункер под весами (9) и далее в производственный бункер (10) пневмотранспортом
под давлением воздуха, поступающего из ресивера (4). Воздух из бункера под
весами выходит также, очищаясь через рукавный фильтр.
Сахар-песок на предприятии хранится тарным
способом в мешках массой по 50 кг. Его высыпают в просеиватель марки «Пионер
1111» (13), где его просеивают и промагничивают. Сахар-песок поступает в
накопительный бункер (14). Из бункера сахар-песок при помощи транспортёра (15)
поступает к дозатору марки МД-100 (16).
Меланж на предприятие поступает в бидонах, из
которых его после размораживания переливают в ёмкость с ситовой перегородкой
(17), с диаметром ячеек не более 1,5 мм.
Вода поступает из городского водопровода через
очищающие устройства. В баковом отделении находятся 2 бака горячей воды,
которые постоянно подогреваются паром и 2 бака запасной холодной воды. Из баков
вода подаётся на приготовление полуфабрикатов и технических нужд.
Маргарин при наличии плесени или загрязнения
тщательно зачищают. Консистенция жира при замесе теста влияет на
продолжительность замеса и качество теста. Маргарин пластифицируют, для этого
его подогревают до температуры, близкой к температуре плавления в условиях цеха
на столе (20).
Аммоний углекислый вводят в растворённом виде.
Раствор готовят в ёмкости с мешалкой (21).
Порошок брусники вручную очищают от посторонних
предметов в ёмкости с ситом (22).
Для получения сахарной пудры сахар-песок
размалывается в пудру на молотковой быстроходной мельнице, в которую он
подаётся из бункера (14). Полученная сахарная пудра при длительном хранении
слёживается в твёрдые куски, по этой причине её используют сразу же после
приготовления.
Приготовление теста начинается во сбивальной
машине МВ-35 (11), куда вручную вводят размягчённый маргарин и сбивают 7-10
минут. Добавляют сахар-песок дозатором марки МД-100 (16), соль вручную. И взбивают
ещё 5-7 минут, постепенно вливая меланж дозатором марки Ш2-ХДБ (18). К взбитой
массе вручную добавляют эссенцию, раствор аммония и подготовленный изюм,
тщательно перемешивают. Добавляют муку дозатором МД-100 (10) и замешивают
тесто. Общая продолжительность замеса 20-30 минут. Влажность теста составляет
25%, а температура теста 22°С.
Далее тесто из бачка сбивальной машины
перегружают в дежу (19), и с помощью дежеопрокидывателя (23) подают в воронку
отсадочной машины (24), которая отсаживает куски теста равной массы в
предварительно подготовленные формы. Формы ставят на полки контейнера (25) и
подаются на выпечку.
Выпечка осуществляется в ротационной печи
ПР-ГТ-7 (26) при температуре 190-195°С в течение 40-45 минут. Выпеченные
изделия в момент выхода из пекарной камеры имеют температуру 100-120°С,
консистенция их ещё мягкая, и они легко могут деформироваться. Для этого
изделия предварительно охлаждают до температуры 65-70°С на контейнере в
охлаждающей камере или в условиях цеха. Изделия извлекают из форм, для
окончательного охлаждения. На циркуляционном столе (27) кексы упаковывают в
ящики-лотки и производят отделку поверхности кексов сахарной пудрой полученной
на молотковой быстроходной мельнице. Готовые изделия укладывают в контейнера
(28).
Кексы должны храниться в сухих, чистых, хорошо
вентилируемых помещениях, не имеющих постороннего запаха, не заражённых
вредителями хлебных запасов, при температуре 18±3°С и относительной влажности
воздуха не более 75%. Не допускается хранить кексы вместе с продуктами, обладающими
специфическим запахом.
Срок хранения кексов при указанных условиях
хранения и транспортирования со дня изготовления: 7 дней - кексы на химических
разрыхлителях; 14 дней - кексы на химических разрыхлителях в полимерной
упаковке.
Заключение
В данной курсовой работе были рассмотрены
состояние кондитерской промышленности на сегодняшний день, проблемы, стоящие
перед ней, пути дальнейшего развития отрасли. Также были рассмотрены вопросы
обогащения мучных кондитерских изделий различными видами нетрадиционного сырья
и добавок для повышения пищевой ценности, обогащения пищевыми волокнами,
витаминами. Исследование влияния применения порошка из сушеных ягод брусники в
производстве кексов является новым исследованием в области обогащения продукта
витаминами.
В экспериментальной части решалась задача
внесения порошка из сушеных ягод брусники в кекс «Студенческий». В ходе работы
был произведён анализ качества сырья, полуфабрикатов и готовых изделий на
соответствие требованиям нормативной документации. В ходе работы были
изготовлены: контрольный образец, образцы с 1% 3% и 5% ягодного порошка.
Установлено, что внесение в рецептуру кексов ягодного порошка в дозировке 1%,
не оказало значительных изменений на тесто и готовую продукцию. Внесение
добавки в количестве 3% положительно влияет на внешний вид и объемный выход ,
не ухудшая его качества, а именно - кексы имеют привлекательный внешний вид,
приятный вкус и аромат. Внесение растительной клетчатки в большем количестве
(5%) приводит к наибольшей влагопоглотительной способности кексов, неровной
поверхности и неравномерной пористости, что ухудшает внешний вид готовой
продукции. Поэтому кексы с дозировкой 3% можно использовать в производстве для
получения новой обогащённой витаминами продукции, а также продукции диетического
и лечебно-профилактического назначения.
В технологической части курсовой работы
представлено описание аппаратурно-технологической схемы производства кексов с
добавлением порошка из сушеных ягод брусники.
Список использованных источников
производство кекс сырье
органолептический
Тошева
А.Д., Чайка О.В. Большое внимание разработке продуктов функционального
назначения // Кондитерское производство. - 2004. - №5 - с.48-49.
Зубченко
А.В. Технология кондитерского производства. - Воронеж: ВГТА, 2001.-430с.
Ларина
Г.И./ Журнал «Хранение и переработка зерна»// www, apk-inform. com
Олейникова
А.Я., Магомедов Т.О., Мирошникова Т.Н. Практикум по технологии кондитерских
изделий. - СПб.: ГИОРД, 2005. - 480 с.
“Овощные
и фрутово - ягодные порошки”/
hppt://www.iamok.ru/cgi/search/catalog.cgi?soft=l&id=l&search=K
<http://www.iamok.ru/cgi/search/catalog.cgi?soft=l&id=l&search=K>
“Использование
ягод в лекарственных целях “/
hppt://www.smed.ru/guides/3029
<http://www.smed.ru/guides/3029> l/#top_part_sostav
Рубинский.А.А./
Журнал "Бизнес пищевых ингредиентов”//№3, июнь 2008.
“Обогащение
витаминами продукты питания“/://www.moguntia.ru/vitacel.php
<http://www.moguntia.ru/vitacel.php>
“Здоровый
образ жизни”/hppt://www.likar.info/coolhealth
<http://www.likar.info/coolhealth>
“Польза
клетчатки”/://updiet.info/kletchatka-osnova-zdorovogo-pitaniya.html
ГОСТ
27558-87. Мука и отруби. Методы определения цвета, запаха, вкуса и хруста. -
М.: Изд-во стандартов, 1987. - 2 с.
ГОСТ
9404-88. Мука и отруби. Метод определения влажности. - М.: Изд-во стандартов,
1988. - 3 с.
ГОСТ
27839-88. Мука пшеничная. Методы определения количества и качества клейковины.
- М.: Изд-во стандартов, 1988. - 8 с.
ГОСТ
12576-89. Сахар. Методы определения внешнего вида, запаха, вкуса и чистоты
раствора. - М.: Изд-во стандартов, 1989. - 14 с.
ГОСТ
976-81. Масло сливочное коровье. Общие технические условия. - М.: Изд-во
стандартов, 1981. - 8 с.
ГОСТ
30363-96. Яйца и яичные продукты. Общие технические условия. -М.: 1996.-10 с.
ГОСТ
51574-2000. Соль. Технические условия. - М.: Изд-во стандартов, 2000. - 8 с.
ГОСТ
15052-96. Кексы .Общие технические условия
ГОСТ
Технические инструкции. - М.: Изд-во стандартов, 1990. - 100 с.
ГОСТ
5897-90. Изделия кондитерские. Методы определения органолептических показателей
качества, размеров, массы нетто и составных частей. -М.: Изд-во стандартов,
2000. - 14 с.
ГОСТ
5900-73. Изделия кондитерские. Методы определения влаги и сухих веществ. - М.:
Изд-во стандартов, 2000. - 8 с.
ГОСТ
5898-87. Изделия мучные кондитерские. Методы определения кислотности и
щёлочности. - М.: Изд-во стандартов, 2000. - 12с.
ГОСТ
52189-2003. Мука пшеничная хлебопекарная. Технические условия. -М.: Изд-во
стандартов, 2003. - 16 с.
ГОСТ
21-94. Сахар-песок. Технические условия. - М.: Изд-во стандартов, 1994. -24 с.
ГОСТ
240-85. Маргарин. Общие технические условия. - М.: Изд-во стандартов, 1985. -
15 с.
Приложение А
Унифицированная рецептура кекса «Студенческого»
В таблице А. 1 представлена унифицированная
рецептура кекса «Студенческого».
Таблица А. 1 - Унифицированная рецептура кекса
«Столичного»
|
Наименование
сырья
|
Массовая
доля СВ, %
|
Расход
сырья на 1 тонну
|
|
|
готовой
продукции (без завёрточных материалов), кг
|
|
|
в
натуре, г
|
В
СВ, %
|
|
Мука
пшеничная высшего сорта
|
85,50
|
267,11
|
228,38
|
|
Сахар-песок
|
99,85
|
267,11
|
266,70
|
|
Маргарин
|
84,00
|
189,61
|
159,27
|
|
Меланж
|
27,00
|
189,61
|
51,19
|
95,00
|
13,57
|
12,89
|
|
Аммоний
углекислый
|
0,00
|
2,39
|
0,00
|
|
Крахмал
картофельный
|
80,00
|
114,90
|
91,92
|
|
Пудра
сахарная
|
99,85
|
19,45
|
19,42
|
|
Эссенция
|
0,00
|
0,80
|
0,00
|
|
Итого:
|
-
|
1064,55
|
829,77
|
|
Выход:
|
82,00
|
1000,00
|
780,00
|
1.