Стальной каркас одноэтажного производственного здания
Московский государственный
строительный университет
Кафедра металлических конструкций
КУРСОВОЙ ПРОЕКТ
Тема:
Стальной каркас одноэтажного
производственного здания
Москва 2016
Содержание
1. Исходные
данные
2. Компоновка
поперечной рамы каркаса здания
. Сбор
нагрузок на раму здания
. Статический
расчет поперечной рамы
. Расчет
подкрановой балки
. Расчет
и конструирование колонны
. Расчет
и конструирование стропильной фермы
Список
литературы
1.
Исходные данные
Требуется рассчитать и запроектировать основные несущие конструкции
одноэтажного промышленного здания.
Пролет здания - L = 24
м.
Длина здания - 120 м.
Шаг поперечных рам - В = 12 м.
Климатический район строительства - г. Ростов на Дону.
Нормативная ветровая нагрузка - W0 = 0,6 кН/м2.
Расчетная снеговая нагрузка - S0 = 1,2кН/м2.
Здание отапливаемое, однопролетное, c фонарем.
Тип кровли - утепленная - по крупнопанельным железобетонным плитам.
Утеплитель - керамзит.
Режим работы кранов - тяжелый 7К.
Грузоподъемность кранов - Q = 50/12,5т.
Тип кранового рельса - КР-80, масса 1 пм = 59,81 кг.
Высота до головки подкранового рельса - 12м.
Класс бетона фундаментов - В10.
Стены здания - самонесущие стеновые панели.
Материал конструкций
1.
Колонны - сталь С235,
,
.
Ферм - сталь С245,
,
.
Подкрановых балок - сталь С255,
,
2. Компоновка поперечной рамы
каркаса здания
Здание оборудовано двумя мостовыми кранами с группой работы 7К (тяжелый
режим) и грузоподъемностью 50/12,5 т. Ширина крана - 6860 мм, высота - 3150 мм.
Отметка верха кранового рельса 12,0 м, высота кранового рельса 130 мм,
Вес.- 0,60 кН/м.
Вес крана с тележкой - 676 кН, тележки - 132кН. Максимальное давление
колеса - FК = 470 кН (Ведеников Г.С. Металлические конструкции.
Общий курс, М., 1988).
Наружные стены приняты из самонесущих керамзитобетонных панелей.
Для обеспечения пространственной жесткости здания в продольном
направлении предусмотрены стальные вертикальные связи по колоннам портального
типа.
Жесткость здания в поперечном направлении обеспечивается защемлением
колонн в фундаментах и размерами сечений колонн.
Высота до головки подкранового рельса Н1 = 12м,
Высота от головки подкранового рельса до низа несущей конструкции
Н2 = [(Нкр + 100) + f];
где: Нкр - высота крана из ГОСТа на кран в зависимости от его
грузоподъемности (для Q = 50 тн, Нкр = 3700 мм), 100 мм - запас- возможная
величина прогиба несущих конструкций (200 … 400 мм)
Н2 = [(3150 + 100) + 350] = 3600
Высота от уровня чистого пола до низа несущей конструкции
Н0 = Н1 + Н2 = 12 + 3,6 = 15,6 м,
что кратно 600 мм.
Высота верхней части колонны:
Нв = hб + hр + Н2;
где hб - высота подкрановой балки, принимаем hб = В/8 = 12000 / 8 = 1500 мм;р - высота подкранового рельса -
130 мм.
Нв = 1500 + 130 + 3600 = 5230 мм
Высота нижней части колонны
Нн = Н0 - Нв + hз;
где: hз = 600…1000 мм - заглубление колонны ниже уровня чистого пола.
Принимаем 1000 мм.
Нн = 15600 - 5230 + 1000 = 11370 мм
Высота фермы на опоре Нф при пролете 24м принимаем: Нф = 3150 мм.
Общая высота колонны
Н = Нн + Нв = 11370 + 5230 = 16600 мм
Горизонтальные размеры
Так как режим работы крана тяжелый, то необходим проход для осмотра и
ремонта путей, который проектируется в стенке верхней части колонны, шириной
400 мм и высотой 2000 мм.
Расстояние от оси подкрановой балки до оси колонны должно составлять:
ℓ1 ≥ В1 + (hв - а) + 75 = 300+
(1000-500)+75 = 875 мм,
где В1 - размер части кранового моста, выступающей за ось
рельса, принимаемый по ГОСТ на краны.
а - привязка наружной грани колонны к оси колонны, 500 мм,
hв - высота сечения верхней части
колонны, 1000 мм.
Принимаем ℓ1 = 1000 мм (кратно 500 мм).
Высота сечения нижней части колонны:
н = ℓ1 + а = 1000+500 = 1500 мм.
Пролет мостового крана:
ℓк = L1 - 2ℓ1 = 24000 - 2∙1000 =
22000 мм.
Сечение верхней части колонны назначаем сплошным в виде составного
сварного двутавра, сечение нижней части - сквозным.
Расчет поперечной рамы здания
В соответствии с конструктивной схемой выбираем расчетную схему рамы
(рис.1). В расчетной схеме рамы колонны переменного ступенчатого сечения
заменяются ломаными стержнями, проходящими через центры тяжести сечений с
расстояниями между осями верхнего и нижнего участков.
l = 24м= 16,6м
Расстояние
между центрами тяжести сечений верхней и нижней частей колонны
е0
= 0,5∙ (hн–hв) = 0,5∙
(1500–1000) = 250 мм
Соотношение
моментов инерции сечений верхней и нижней частей колонны
Соотношение моментов инерции:н/ Iв = 5; Iр/Iн = 4
Тогда если Iв = 1, то Iн = 5, Iр = 20
Соотношение моментов инерции
Рис.
1. Расчетная схема рамы
3. Определение нагрузок на раму здания
Нагрузки на раму здания определяются с учетом следующих коэффициентов: γn = 0,95 - коэффициент надежности по
назначению здания, исходя из требований СНиП 2.01.07-85 «Нагрузки и
воздействия» (класс ответственности здания - II); γf>1 - коэффициент надежности по нагрузке.
Постоянные нагрузки
Таблица 1
Нагрузки от веса покрытия
|
Элементы конструкции
|
Нормативная нагрузка к Н/м2
|
Коэффициент надежности γf
|
Расчетная нагрузка к Н/м2
|
|
Рулонный ковер (два слоя
наплавляемого рубероида на мастике)
|
0,10
|
1,3
|
0,13
|
|
Цементно-песчаная стяжка (δ = 35 мм)
|
0,60
|
1,3
|
0,78
|
|
Утеплитель - керамзитовый
гравий (ρ = 400кг/м3, δ = 100 мм)
|
0,40
|
1,3
|
0,52
|
|
Пароизоляция (2 слоя
пергамина на мастике)
|
0,10
|
1,3
|
0,13
|
|
Железобетонные ребристые
плиты покрытия 3х12м
|
2,1
|
1,1
|
2,31
|
|
Собственный вес
металлических конструкций (фермы, прогоны, связи, конструкция фонарей)
|
0,4
|
1,05
|
0,42
|
|
Итого:q
|
3,7
|
|
4,29
|
Принимаем для расчета постоянную нагрузку на 1 м2 кровли -
4,29 кН/м2.
Определяем постоянную нагрузку от покрытия на 1 м.п.:
Расчетная равномерно распределенная нагрузка на ригель рамы вычисляется
по формуле:
n
= gн·qр.·bф/cos a;
где gр–нагрузка на 1 м2 кровли из
таблицы 1;ф– шаг стропильных ферм.
qn = 0,95·4,29·12/1 = 48,91 кН/м
Опорное давление ригеля рамы на колонну
Расчетный
вес колонны
верхняя
часть (20% веса колонны)
нижняя
часть колонны (80% веса колонны)
Продольное
усилие в месте уступа
Продольное
усилие в заделке
Изгибающий
момент в месте уступа
Снеговая
нагрузка
Расчетное
значение снеговой нагрузки на ригель поперечной рамы
qсн = gн∙S0∙bф = 0,95∙1,2∙12 = 13,68 кН/м.
Опорное
давление ригеля на колонну
Изгибающий
момент в месте уступа
Крановая
нагрузка
Рис.
3.2 Схемы загружения линии влияния опорной реакции подкрановых балок нагрузками
от колес мостовых кранов
Максимальное
давление на колесе
,
Вес
крана с тележкой
Вес
тележки
Нормативный
вес подкрановой балки
Расчетное
максимальное давление от двух сближенных кранов
где
Fk,max- максимальное
нормативное давление на колесо крана, приводимое в стандартах на краны:
Fk,max = 470 кН для крана Q =
50/12,5;
yi - ордината линии влияния опорной реакции подкрановой балки;
n -
количество колес двух кранов, передающих нагрузку через подкрановые балки на
рассматриваемую колонну;
γf = 1,2 - коэффициент надежности по нагрузке для
крановых нагрузок;
ψ-коэффициент сочетаний, равный ψ = 0,95 при учете двух кранов с
режимами работы 7Ки8К.
Минимальное давление колеса крана
Расчетное
минимальное вертикальное давление от двух сближенных кранов
Приняв
предварительно ek = 0,5hн = 0,5
1,5 = 0,75 м, определяем сосредоточенные моменты от вертикального давления
кранов:
Сосредоточенные
моменты от внецентренного приложения
и
Нормативное
горизонтальное усилие от поперечного торможения тележки
Расчетное
горизонтальное давление на колонну
Условно
принимаем, что сила Т приложена в уровне уступа колонны
Ветровая
нагрузка
Нормативный
скоростной напор (нормативное значение ветрового давления)
Территория
строительства проектируемого здания относится к местности типа В.
Расчетная
погонная нагрузка на раму от активного давления по высоте:
q5 = wok5cγfB = 0,6 0,5 0,8 1,4 12 = 4,03 кН/м;
q10 = wok10cγfB = 0,6 0,65 0,8 1,4 12 = 5,24 кН/м;
q20 = wok20cγfB = 0,6 0,85 0,8 1,4 12 = 6,85 кН/м;
q30 = wok30cγfB = 0,6 0,98 0,8 1,4 12 = 7,90 кН/м.
Расчетная
погонная нагрузка на уровне низа ригеля (определяется линейной интерполяцией)
q20,4 = 6,85 + (7,90 - 6,85) 0,4 / 10 = 6,89 кН/м.
Расчетная
погонная нагрузка на уровне верхней точки здания (21,5м)
q23,3 = 6,85 + (7,90 - 6,85) 3,3 / 10 = 7,20 кН/м.
Ветровая
нагрузка, действующая на участке от низа ригеля до верхней точки здания,
заменяется сосредоточенной силой, приложенной в уровне нижнего пояса фермы.
Значение этой силы:
со
стороны активного давления ветра
W = (q20,4 + q21,5)Hш/2 = (6,89 + 7,20) 2,9 / 2 = 20,43 кН;
со
стороны отсоса
W′ = Wс′/с = 20,43 0,5 / 0,8 = 12,77 кН
Общая
сосредоточенная сила от ветра на уровне нижнего пояса фермы
WW = W+W′ = 20,43 + 12,77 = 33,2 кН
Фактическая
линейная нагрузка (в виде ломаной прямой) для упрощения расчета заменяется
равномерно распределенной по всей высоте здания эквивалентной нагрузкой qэ.
Эквивалентная
ветровая нагрузка при
Эквивалентная
равномерно распределенная нагрузка активного давления (с наветренной стороны)
при
с учетом коэффициента с = 0,8
qэ = qwokэ = 8,1
0,714 = 5,78 кН/м,
где
qwo = wokcγf
B = 0,6 1 0,8
1,4 12 = 8,1 кН/м - расчетная ветровая нагрузка при k = 1;
kэ = 0,714 - коэффициент, определяемый в зависимости от
расстояния от уровня земли до ригеля рамы Но в расчетной схеме.
Эквивалентная
равномерно распределенная нагрузка с заветренной стороны (отсос) с учетом
коэффициента с′ = 0,5
qэ′ = qэ с′/с = 5,78 0,5/0,8 = 3,61 кН/м.
4. Статический расчет поперечной рамы
Постоянная нагрузка
Находим параметры n =
1/5 = 0,2,
α = HВ/H =
5,23/16,6 = 0,315
Моменты от поворота узлов находим по коэффициентам в зависимости от
значений n и α.
Моменты
от фактического угла поворота (М1φ) равны:
МА = 0,858i·126,2/i = 108,3 кНм;
МВ = -1,114i·126,2/i = -140,6
кНм;
МC = -0,621·126,2/i = -78,4 кНм;
МВр = 9,42i·126,2/i = 1188,8 кНм.
Эпюра
моментов (М1φ + Мр) от постоянной нагрузки:
МА
= 108,3 - 48,7 = 59,6 кНм;
МВ
= -140,6 + 10,4 = -130,2 кНм;
МВр
= 1188,8 - 1320,6 = -131,8 кНм.
МСВ
= -78,4 - 35,3 = -113,7 кНм;
МСН
= 88,7 - 78,4 = 10,3 кНм;
Строим
эпюры поперечных и продольных сил
QСВ = - (130,2 - 113,7)/5,3 = -3,10кН
QАС = - (59,6 - 10,3)/15,9 = -3,10кН
Снеговая
нагрузка
Для
определения значений усилий от снеговой нагрузки значения
и
от
постоянной нагрузки умножаем на переходной коэффициент
Нагрузки
приложенные к колонне
Вертикальная
крановая нагрузка
Моменты
и реакции от смещения узлов находим по коэффициентам в зависимости от значений n и α.
Моменты
и реакции на левой стойке от нагрузки равны:
MA = kAM = 0,393∙1391 = 546,7 кНм;
MB = kBM = - 0,084∙1391 = - 116,8 кНм;
MCH = kCM = - 0,715∙1391 = - 994,6 кНм;
MCB = (kC+1)M = (1 - 0,715)∙1391 = 396,4 кНм;
FRB =
k’BM/H =
-1,477∙1391/21,2 = -96,91 кН.
Усилия
на правой стойке получаем умножая усилия левой стойки на соотношение:
Mmin/Mmax = 309/1391 = 0,222 кНм.
Реакции
верхних концов стоек:
r1p
= FRBA - FPRпр =
-96,91 + 21,5 = - 75,4 кН
r11 = 2FRB = 2k’Bt/H = 2∙6,315t/21,2
= 0,596t.
Смещение
узлов плоской рамы:
∆
= - r1р/ r11 = 75,4/0,596t = 126,5/t
В
расчете на крановые нагрузки учитываем пространственную работы каркаса,
определяем αпр и ∆пр.
Принимаем
∑Iн/Iп = 1/4.
Коэффициент
d = k’B/12 = 0,53; k’B = 6,315.
По
формуле:
β = b3∑ Iнd/H3Iп;
где
b - шаг поперечных рам,
Н
- высота колонны,
Iн - момент инерции нижней части колонны,
d - коэффициент
приведения ступенчатой колонны к колонне постоянного сечения, эквивалентной по
смещению.
Iп - момент инерции горизонтальных элементов (покрытия).
β = 123∙1∙0,53/21,23∙4
= 0,024
По
табл. 12.2 [1] находим α = 0,722, α’ = -
0,228
αпр = 1 - α - α’(n0/∑y -
1);
где
α, α’ - коэффициенты по табл. 12.2 [1];
n0 - число колес кранов на одной нитке подкрановых
балок,
∑y -
сумма ординат линии влияния реакции рассматриваемой рамы.
αпр = 1 - 0,722 + 0,228(4/4,97 - 1) = 0,322.
∆пр
= αпр∆ = 0,322∙126,5/t = 40,73 /t.
МА
= - 4,343t·40,73/t = -176,9 кНм;
МВ
= 1,972t·40,73/t = 80,32 кНм;
МC
= 0,392t·40,73/t = 16,97 кНм;
Суммарная
эпюра:
МА
= 546,7 - 176,9 = 369,8 кНм;
Mcв = 396,4 + 16,97 = 413,37 кНм;
Мсн
= -994,6 + 16,97 = - 977,63 кНм;
Мв
= - 116,8 + 80,32 = -36,5 кНм.
Стойка
справа:
МА
= 121,37 + 176,91 = 298,28 кНм;
МСН
= - 220,8 - 16,97 = - 237,8 кНм;
МСВ
= 88,0 - 16,97 = 71,03 кНм;
МВ
= -25,93 - 80,32 = -106,3 кНм.
Горизонтальные
крановые нагрузки
Основная
система, каноническое уравнение, коэффициент αпр здесь
такие же, как и при расчете на вертикальную нагрузку от мостовых кранов.
Моменты
и реакции в основной системе от силы Т:
МА
= kATH = - 0,077·14,8 21,2 = - 24,16 кНм;
МВ
= kВTH = - 0,101·14,8 21,2 = - 31,7 кНм;
МС
= kСTH = 0,094·14,8 21,2 = 29,5 кНм;
FRB =
kB’T = - 0,775 14,8 = - 11,5 кНм.
Смещение
верха колонн с учетом пространственной работы:
∆пр
= -α прr1p/r11;
∆пр
= 0,322·11,5/0,596t = 6,21/t.
МА
= - 4,343t·6,21/t = -27,0 кНм;
МВ
= 1,972t·6,21/t = 12,25 кНм;
МC
= 0,392t·6,21/t = 2,43 кНм;
Суммарная
эпюра:
МА
= -27,0 - 24,16 = -51,18 кНм;
Mc =
2,43 + 29,5 = 31,93 кНм;
МB
= -31,7 + 12,25 = - 19,45 кНм;
Поперечные
силы:
QBл = - (19,45 + 31,7)/5,3 = -9,65 кН;
QАл =
+(51,18 + 27,0)/15,9 = 4,92 кН;
QBпр = (12,25 - 2,43)/5,3 = 1,85 кН;
QАпр = (2,43
+ 27,0)/15,9 = 1,86 кН.
Ветровая
нагрузка
Эпюра
Мр на левой стойке qэ =
5,78кН/м, qэ, = 3,61 кН/м:
МА
= kАqэН2
= - 0,101· 5,78·21,22 = -262,4 кНм;
МВ
= kВqэН2
= - 0,053 5,78·21,22 = -137,7 кНм;
МС
= kСqэН2
= 0,029·5,78·21,22 = 75,3 кНм;
FRB =
kB’qэН = -
0,451·5,78·21,2 = - 55,26 кН.
На
правой стойке усилия определяем умножением усилий на левой стойке на
коэффициент:
qэподв/qэнав =
3,61/5,78 = 0,625
Коэффициенты
канонического уравнения:
r11 = 0,596t;
r1p
= - (FRBнав + FRBподв + FBнав + FBподв);
r1p
= - (55,26 + 34,5 + 20,43 + 12,77) = -122,96
Смещение
рамы
∆
= - r1p/ r11 = 122,96/0,596t = 206,3/ t.
Эпюра
М = Мр + М1∆
Эпюра
Q на левой стойке:
QАл =
(1158,4 + 269,1)/21,2 + 5,78·21,2/2 = 128,6 кН;
QBл = QАл - qэН = 128,6
- 5,78∙21,2 = 6,10 кН.
На
правой стойке:
QАпр = (1060
+ 320,7)/21,2 + 3,61·21,2/2 = 103,4 кН;
QВпр = 103,4
- 3,61∙21,2 = 26,87 кН.
Продольные
силы в опорных сечениях ригеля
Таблица 1
|
N п/п
|
Нагрузки
|
Сечение 2-2
|
Сечение 3-3
|
Сечение 4-4
|
|
|
M
|
N
|
Q
|
M
|
N
|
M
|
N
|
M
|
N
|
Q
|
|
1
|
Постоянная
|
-152
|
-200
|
-10
|
-100
|
-215
|
-41
|
-215
|
+113
|
-273
|
-10
|
|
|
2
|
Снеговая
|
-95
|
-135
|
-6
|
-63
|
-135
|
-26
|
-135
|
+71
|
-135
|
-6
|
|
|
|
-86
|
-122
|
-5
|
-57
|
-122
|
-23
|
-122
|
+64
|
-122
|
-5
|
|
|
3
|
слева1,0-58
|
-
|
-73
|
+329
|
-
|
-881
|
-1930
|
+286
|
-1930
|
-73
|
|
|
|
|
0,9
|
-52
|
-
|
-66
|
+296
|
-
|
-793
|
-1737
|
+257
|
-1737
|
-66
|
|
3*
|
справа1,0-117
|
-
|
-41
|
+99
|
-
|
-306
|
-645
|
+347
|
-645
|
-41
|
|
|
|
|
0,9
|
-105
|
-
|
-37
|
+89
|
-
|
-275
|
-581
|
+312
|
-581
|
-37
|
|
4
|
на левой стойке1,084
|
-
|
47
|
165
|
-
|
165
|
-
|
329
|
-
|
30
|
|
|
|
|
0,9
|
76
|
-
|
42
|
149
|
-
|
149
|
-
|
296
|
-
|
27
|
|
4*
|
на правой стойке1,076
|
-
|
13
|
8
|
-
|
8
|
-
|
194
|
-
|
13
|
|
|
|
|
0,9
|
68
|
-
|
12
|
7
|
-
|
7
|
-
|
175
|
-
|
12
|
|
5
|
Ветер слева
|
1,0
|
+170
|
-
|
+8
|
+77
|
-
|
+77
|
-
|
0,9-832
|
-
|
+86
|
|
|
0,9
|
+153
|
-
|
+7
|
+9
|
-
|
+69
|
-
|
-749
|
-
|
+77
|
|
5*
|
Ветер справа
|
1,0
|
-191
|
-
|
-16
|
-65
|
-
|
-65
|
-
|
+787
|
-
|
-75
|
|
|
0,9
|
-172
|
-
|
-14
|
-59
|
-0
|
-59
|
-
|
-708
|
-
|
-68
|
|
Основные сочетания
|
№№1,5
|
|
1,3,4
|
1,5
|
1,5*
|
|
|
|
|
|
+10
|
-200
|
|
+394
|
-215
|
+36
|
-215
|
+900
|
-273
|
|
|
|
|
№№ нагр-к
|
1,3,4,5
|
|
1,2,4,5
|
-
|
1,2,3*,4,5*
|
|
|
|
+25
|
-200
|
|
+414
|
-215
|
-
|
-
|
+1493
|
-976
|
|
|
|
№№1,3*,4
|
|
1,3*,4
|
1,3,4
|
1,5
|
|
|
|
|
|
-353
|
-200
|
|
-66
|
-215
|
-1087
|
-2145
|
-719
|
-273
|
|
|
|
|
№№
|
1,2,3*,4,5*
|
|
1,2,3*,4,5*
|
1,2,3,4,5*
|
1,3,4,5
|
|
|
|
-591
|
-322
|
|
-276
|
-337
|
-1065
|
-2074
|
-675
|
-2010
|
|
|
|
№№-
|
|
-
|
-
|
1,3,4
|
|
|
|
|
|
-
|
-
|
|
-
|
-
|
-
|
-
|
+728
|
-2203
|
|
|
|
|
№№
|
-
|
|
-
|
-
|
1,2,3,4,5*
|
|
|
|
-
|
-
|
|
-
|
-
|
-
|
-
|
+1438
|
-2132
|
|
|
|
№№1,2
|
|
1,2
|
1,3,4
|
-
|
|
|
|
|
|
-247
|
-335
|
|
-163
|
-350
|
-1087
|
-2145
|
-
|
-
|
|
|
|
|
№№
|
1,2,3*,4,5
|
|
1,2,3*,4,5*
|
1,2,3,4,5*
|
1,2,3,4,5
|
|
|
|
-591
|
-322
|
|
-276
|
-337
|
-1065
|
-2074
|
-611
|
-2132
|
|
|
|
№№ ,
поэтому усилия от постоянной нагрузки учтены с коэффициентом 0,821,5*
|
|
|
|
|
|
|
|
+880
|
-224
|
|
|
|
№№
|
1,5
|
|
|
|
|
|
|
-740
|
-224
|
|
|
|
 1,2,3,4,5*
|
-137
|
|
|
1,2,3,4,5*
|
-176
|
|
|
|
|
|
|
|
|
|
|
|
|
|
|
|
|
|
|
5. Расчет подкрановой балки
Исходные данные: Пролет балки - 12 м
Сталь
- С255
Грузоподъемность
крана
,
Расчетное
значение изгибающего момента
Расчетное
значение вертикальной и горизонтальной поперечной силы
Подбор
сечения балки
Приняли
подкрановую балку симметричного сечения с тормозной конструкцией в виде листа
из рифленой стали
и швеллера №36.
Задаемся
Сумма
ординат линий влияний при загружении одним краном
Приняли
(кратно 200 мм)
Задаемся
толщиной полок
Приняли
толщину стенки
Определение
размеров поясных листов
конструкция рама кран балка ферма
Приняли
поясные листы 440х20
Устойчивость
пояса обеспечена, т.к.
Проверка
прочности сечения балки
Прочность
подкрановой балки обеспечена
6. Расчет и конструирование колонны
Материал конструкций колонны - сталь С235, бетон - В10.
в
сечении 1 - 1
;
в
сечении 2 - 2
Для
нижней части колонны:
в
сечении 3 - 3
;
при
комбинации нагрузок (1, 2, 3, 4);
в
сечении 4 - 4
;
при
комбинации нагрузок (1, 2, 3, 4,5*).
Соотношение
жесткостей верхней и нижней частей колонны:
.
Расчетные
длины колонны.
Так
как
и
,
то
значения коэффициентов m1 и m2 находим
по табл. 14.1 (стр. 342 учебника):
;
Расчетные
длины колонны в плоскости рамы:
для
нижней части колонны
;
для
верхней части колонны
Расчетные
длины колонны из плоскости рамы:
для
нижней части колонны
;
для
верхней части колонны
.
- высота
подкрановой балки.
Подбор
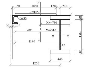
сечения верхней части колонны.
Сечение
верхней части колонны принимаем в виде сварного двутавра высотой hВ = 1000 мм. Для симметричного двутавра по учебнику
принимаем:
;
.
В
таком случае приведённая гибкость верхней части колонн в плоскости рамы:
.
для
стали С235
;
.
Относительный
эксцентриситет:
По
приложению 10 учебника находим, что коэффициент влияния формы сечения в первом
приближении:
Тогда
приведенный относительный эксцентриситет:
.
По
и
в
приложении 8 учебника находим, что коэффициент jвн = 0,176.
Требуемая
площадь сечения:
Компоновка
сечения
Предварительно
примем толщину полки tП = 1,1
см,
тогда
высота стенки:
.
Требуемую
толщину стенки подберем из условия ее местной устойчивости. По табл.27 СНиП
II-23-81* предельная условная гибкость стенки двутаврового сечения (при т >
1 и λ`
> 0,8) определяется как
С
целью экономии стали принимаем
,
включаем в расчётную площадь сечения колонны два крайних участка стенки шириной
по:
Требуемая
площадь полки:
Принимаем
,
,
Геометрические
характеристики сечения:
полная
площадь поперечного сечения:
;
расчётная
площадь сечения с учётом только устойчивой части стенки
момент
инерции сечения относительно оси х-х
;
момент
инерции сечения относительно оси у-у:
;
радиус
инерции сечения относительно оси х-х:
радиус
инерции сечения относительно оси у-у:
;
момент
сопротивления:
;
Проверка
устойчивости верхней части колонны в плоскости действия момента.
Гибкости стержня верхней части колонны:
,
;
Относительный
эксцентриситет:
Отношение
площадей полки и стенки:
.
По
приложению 10 учебника находим, что коэффициент влияния формы сечения h = 1,25. Тогда приведенный относительный эксцентриситет:
По
табл. 74 СНиП II-23-81 находим, что коэффициент jвн = 0,163.
Проверим
устойчивость
.
Недонапряжение:
Проверка
устойчивости из плоскости действия момента.
Эту проверку выполним по формуле:
,
где
jу -
коэффициент продольного изгиба, определяемый по прил.10 учебника
;
с
- коэффициент, учитывающий влияние момента Mx при
изгибно-крутильной форме потери устойчивости.
За
расчетный момент, примем максимальный момент в средней трети расчётной длинны
стержня:
где
- момент в сечении 1-1
- момент
в сечении 2-2
.
При
5 < тх < 10
где
a, b, n -
коэффициенты, определяемые по прил. 11 учебника.
где
- коэффициент снижения расчётного сопротивления при
потере устойчивости балок.
так
как
, то в расчётное сечение включаем полное сечение
Подбор
сечения нижней части колонны
Сечение нижней части колонны - сквозное, состоящее из двух ветвей,
соединенных решеткой, высота сечения hн = 1500 мм, подкрановую ветвь
колонны принимаем из широкополочного двутавра, наружную - составного сечения из
трех листов.
Предварительно примем, что ось симметрии наружной ветви отстает от торца
на z0 = 5 см. Тогда расстояние между центрами тяжести
ветвей -
Положение
центра тяжести сечения нижней части колонны определим по формуле:
.
Усилия
в ветвях:
в
подкрановой ветви
;
в
наружной ветви
.
так
как усилия примерно равны, то сечение колонны принимаем в виде двух двутавров,
соединённых между собой решёткой.
Компоновка
сечения
Задаёмся j =
0,75, R = 23 кН/см2
.
По
сортаменту принимаем двутавр 60Б1 с А = 135,3 см2, ix1 = 4,8
см, iy = 24,1 см.
Уточняем
положение центра тяжести сечения колонны:
;
;
.
Пересчитаем
усилия:

Проверка
устойчивости ветвей.
Из плоскости рамы.
Подкрановая
ветвь:
, следовательно коэффициент jу = 0,866.
Из
условия равноустойчивости подкрановой ветви в плоскости и из плоскости рамы
определяем требуемое расстояние между узлами решётки:
Принимаем
В
плоскости рамы.
,
принимаем
jx
= 0,878
Расчет
решетки подкрановой части колонны
Поперечная сила в сечении колонны Qmax = -240,4 кН.
Определим условную поперечную силу для стали с R = 23 кН/см2:
,
следовательно,
расчет решетки проводим на действие Qmax.
Усилие
сжатия в раскосе:
,
где
,
.
Зададим,
что гибкость раскоса lр = 105.
По
табл. 72 СНиП II-23-81 находим, что коэффициент jр = 0,532.
Тогда
требуемая площадь сечения раскоса:
Принимаем
равнополочный уголок 100х10, для него Aр = 19,2 см, imin = 1,96 см. Тогда
максимальное значение гибкости:
,
следовательно
коэффициент j = 0,604.
Получим
напряжение в раскосе:
Проверка
устойчивости колонны в плоскости действия момента как единого стержня.
Геометрические характеристики всего сечения:
;
;
;
Определим
приведенную гибкость:
,
где
Aр1 -
площадь сечения раскосов в одном сечении, равняется 2´Aр = 2´19,2 = 38,4 см2;
a1 - коэффициент зависящий от угла наклона раскосов
Получим:
,
.
Для
комбинации усилий, догружающую наружную ветвь (сечение 4-4),
N2 = 2303,2кН; М2 = 1508,6кНм:
Принимаем
коэффициент jвн =
0,514.
Для
комбинации усилий, догружающих подкрановую ветвь (сечение 3-3),
N1 = -2168,6 кН; М1 = -1435,5 кНм:
Принимаем
коэффициент jвн =
0,511.
Устойчивость
сквозной колонны как единого стержня из плоскости действия момента проверять
нет необходимости, так как она обеспечена проверкой устойчивости отдельных
ветвей.
7. Расчёт
и конструирование стропильной фермы
Сбор нагрузок на ферму:
нагрузка от покрытия
;
;
;
приведём
найденные нагрузки к упрощённой схеме и найдём узловые силы:
.
Крайние
силы, приложенные к колоннам, в расчёте фермы не учитываются.
Опорные
реакции:
;
снеговая
нагрузка
Нагрузка
на 1 м2 горизонтальной проекции составит
;
Линейная
нагрузка от снега на ферму:
;
-
узловая сила;
-
опорная реакция.
нагрузка
от рамных моментов
Первая
комбинация.
Из
таблицы расчётных усилий находим максимальный момент в сечении 1-1 на левой
стойке (сочетание 1, 2, 3* ,4 ,5*):
;
Соответствующий
ему момент на правой стойке (сочетание 1, 2, 3, 4*,5):
Вторая
комбинация (без учёта снеговой нагрузки) аналогично первой комбинации,
получаем:
;
;
нагрузка от распора рамы.
Первая комбинация.
Значения нормальных сил в ригеле слева (берётся с эпюр Q а в ветровой добавляем поперечную
силу):
;
Значение
нормативных сил в ригеле справа:
Вторая
комбинация.
Аналогично
первой комбинации без учёта снеговой нагрузки, получаем значения нормальных сил
в ригеле слева:
,
Значение
нормативных сил в ригеле справа:
Определение
усилий в стержнях фермы.
;
;
;
;
;
;
;
;
;
-
5 и 5 - 6
;
-
8 и 8 - 9
;
-
4
;
-
7
;
-
10
;
-
3
;
-
4
;
-
6
;
-
7
;
-
9
;
-
8 и 4 - 5
.
Усилия
от снеговой нагрузки в покрытиях без фонаря допускается определять путём
умножения усилий от постоянной нагрузки на коэффициент равный:
Эпюры от
опорных моментов.
;
;
;
;
;
;
;
;
;
;
;
;
;
-
3
;
-
5 и 5 - 6
;
-
8 и 8 - 9
;
-
4
;
-
7
;
-
10
;
-
3
;
-
4
;
-
6
;
-
7
;
-
9
.
Эпюры
от опорных моментов. (2 комбинация)
;
;
;
;
;
;
;
;
;
;
;
;
;
;
;
.2 - 3
;
3
- 5 и 5 - 6
;
-
8 и 8 - 9
;
-
4
;
-
7
;
-
10
;
-
3
;
-
4
;
-
6
;
-
7
;
-
9
.
Подбор
сечения стержней фермы.
Для
элементов верхнего и нижнего поясов и опорных раскосов расчётная длинна в
плоскости фермы
, для прочих элементов решётки
, где
-
расстояние между центрами узлов. Расчётная длинна элементов решётки из
плоскости фермы
, где
-
расстояние между центрами узлов прикрепления решётки к поясам. Для поясов
расчётная длинна
, где
-
расстояние между точками, закреплёнными от смещения из плоскости фермы связями,
распорками или кровельными панелями.
Принимаем
материал конструкций фермы - сталь С245. Для нее по табл. 51 СНиП II-23-81*
определим, что расчетное сопротивление стали растяжению, сжатию, изгибу по
пределу текучести
.
Верхний
пояс:
Стержень
2-3
Расчетное
усилие растяжение N = 267 кН.
Расчетные
длины стержня:
;
Поскольку
lx = lу,
принимаем тавровое сечение из двух равнополочных уголков.
Примем
сечение из двух равнополочных уголков 140´9 для него из
сортамента:
,
,
, (принимаем толщину фасонки 12 мм).
Стержень 3-5 5-6 (сечение должно соответствовать стержню 2-3).
Расчетное усилие сжатие N = 750 кН.
Расчетные
длины стержня:
;
.
Поскольку
lx = lу, принимаем
тавровое сечение из двух равнополочных уголков.
Примем
сечение из двух равнополочных уголков 140´9 для него из
сортамента:
,
,
, (принимаем толщину фасонки 12 мм).
;
для
максимального значения
подбираем
.
Стержень 6-8 8-9.
Расчетное усилие сжатие N = 1140 кН.
Расчетные
длины стержня:
;
.
Поскольку
lx = lу,
принимаем тавровое сечение из двух равнополочных уголков.
Примем
сечение из двух равнополочных уголков 160´10 для него из
сортамента:
,
,
, (принимаем толщину фасонки 12 мм).
;
для
максимального значения
подбираем
.
Нижний пояс:
Стержень 1-4.
Расчетное усилие растяжение N = 409 кН.
Расчетное усилие сжатие N = 247 кН.
Расчетные
длины стержня:
;
.
Поскольку
, принимаем тавровое сечение из двух неравнополочных
уголков, расположенных узкими полками вместе.
Примем
сечение из двух неравнополочных уголков 125´80´8 для него из сортамента:
,
,
, (принимаем толщину фасонки 12 мм).
;
для
максимального значения
подбираем
.
Стержень
4-7
Расчетное
усилие растяжение N = 994 кН.
Расчетные
длины стержня:
;
.
Поскольку
, принимаем тавровое сечение из двух неравнополочных
уголков, расположенных узкими полками вместе.
Примем
сечение из двух неравнополочных уголков 160´100´12 для него из сортамента:
,
,
, (принимаем толщину фасонки 12 мм).
Стержень 7-10 (сечение должно соответствовать стержню 4-7).
Расчетное усилие растяжение N = 1189 кН.
Расчетные
длины стержня:
;
.
Поскольку
, принимаем тавровое сечение из двух неравнополочных
уголков, расположенных узкими полками вместе.
Примем
сечение из двух неравнополочных уголков 160´100´12 для него из сортамента:
,
,
, (принимаем толщину фасонки 12 мм).
Раскосы:
Стержень 1-3. Расчетное усилие сжатие N = 605 кН
Расчетные
длины стержня:
;
Поскольку
, принимаем тавровое сечение из двух неравнополочных
уголков, расположенных узкими полками вместе.
Примем
сечение из двух неравнополочных уголков 125´80´12 для него из сортамента:
,
,
, (принимаем толщину фасонки 12 мм).
;
для
максимального значения
подбираем
.
Стержень 3-4
Расчетное усилие растяжение N = 486 кН.
Расчетные
длины стержня:
;
.
Поскольку
, принимаем тавровое сечение из двух равнополочных
уголков.
Примем
сечение из двух равнополочных уголков 90´7 для него из
сортамента:
,
,
, (принимаем толщину фасонки 12 мм).
Стержень 4-6.
Расчетное усилие сжатие N = 347 кН.
Поскольку
, принимаем тавровое сечение из двух равнополочных
уголков.
Примем
сечение из двух равнополочных уголков 110´8 для него из
сортамента:
,
,
, (принимаем толщину фасонки 12 мм).
;
для
максимального значения
подбираем
.
Стержень
6-7
Расчетное
усилие растяжение N = 208 кН.
Расчетные
длины стержня:
;
.
Поскольку
, принимаем тавровое сечение из двух равнополочных
уголков.
Примем
сечение из двух равнополочных уголков 63´4 для него из
сортамента:
,
,
, (принимаем толщину фасонки 12 мм).
Стержень 7-9.
Расчетное усилие сжатие N = 77 кН.
Расчетные
длины стержня:
;
.
Поскольку
, принимаем тавровое сечение из двух равнополочных
уголков.
Примем
сечение из двух равнополочных уголков 75´5 для него из
сортамента:
,
,
, (принимаем толщину фасонки 12 мм).
;
для
максимального значения
подбираем
.
Стойки:
Стержень 4-5 7-8.
Расчетное усилие сжатие N = 99 кН.
Расчетные
длины стержня:
;
.
Поскольку
, принимаем тавровое сечение из двух равнополочных
уголков.
Примем
сечение из двух равнополочных уголков 70´4,5 для него
из сортамента:
,
,
, (принимаем толщину фасонки 12 мм).
;
для
максимального значения
подбираем
.
Список литературы
1. Кудишин
Ю.И. Металлические конструкции. 2007.
.
Металлические конструкции. Под ред. Г.С. Веденикова. М., 1998.
. СНиП
II-23-81*. Нормы проектирования. Стальные конструкции. М., 1996.
. СНиП 2.01.07-85*.Нормы
проектирования. Нагрузки и воздействия. М., 2003.
. Пособие по
проектированию стальных конструкций (к СНиП II-23-81*. Стальные конструкции).
М., 1985.
. Справочник
проектировщика. Металлические конструкции. Кузнецов В.В. и коллектив. М., изд-во
АСВ, 1998.
. Свод правил
СП 53-102-2004. Общие правила проектирования стальных конструкций., 2005.