|
№ элем
|
N(кН), №№ загруж
|
Мy
|
Qz
|
|
|
(кНм)
|
(кН)
|
|
1
|
2
|
3
|
4
|
5
|
от собств. веса
|
|
Нижний пояс
|
1
|
380.326
|
148.001
|
106.077
|
128.292
|
101.867
|
8.505
|
5.868
|
|
2
|
477.064
|
183.084
|
110.146
|
123.289
|
77.317
|
9.105
|
6.07
|
|
3
|
477.064
|
183.084
|
72.951
|
123.289
|
45.972
|
9.105
|
6.07
|
|
4
|
380.326
|
148.001
|
41.931
|
128.292
|
26.424
|
8.505
|
5.868
|
|
Верхний пояс
|
5
|
-433.326
|
-167.767
|
-120.244
|
-145.425
|
-115.472
|
2.25
|
2.738
|
|
6
|
-441.196
|
-167.883
|
-112.401
|
-127.572
|
-92.602
|
2.079
|
2.738
|
|
7
|
-422.186
|
-160.863
|
-107.701
|
-122.138
|
-88.73
|
2.132
|
2.833
|
|
8
|
-472.367
|
-179.666
|
-89.841
|
-113.232
|
-56.616
|
2.132
|
2.833
|
|
9
|
-472.367
|
-179.666
|
-89.841
|
-113.232
|
-56.616
|
2.132
|
2.833
|
|
10
|
-422.186
|
-160.863
|
-53.171
|
-122.138
|
-33.507
|
2.132
|
2.833
|
|
11
|
-441.196
|
-167.883
|
-55.492
|
-127.572
|
-34.97
|
2.079
|
2.738
|
|
12
|
-433.326
|
-167.767
|
-47.531
|
-145.425
|
-29.953
|
2.25
|
2.738
|
|
Стой- ки
|
13
|
45.498
|
13.93
|
1.867
|
4.783
|
-2.82
|
0
|
0
|
|
14
|
28.197
|
7.269
|
3.632
|
18.807
|
9.403
|
0
|
0
|
|
15
|
45.498
|
13.93
|
12.065
|
4.783
|
7.603
|
0
|
0
|
|
Раскосы
|
16
|
45.235
|
13.95
|
1.419
|
-7.341
|
-15.239
|
0.723
|
0.88
|
|
17
|
-76.953
|
-30.643
|
-3.79
|
-1.982
|
14.943
|
0.919
|
0.91
|
|
18
|
-9.551
|
-5.433
|
-27.735
|
-14.057
|
-28.113
|
0.919
|
0.91
|
|
19
|
-9.551
|
-5.433
|
22.306
|
-14.057
|
14.057
|
0.919
|
0.91
|
|
20
|
-76.953
|
-30.643
|
-26.858
|
-1.982
|
-16.925
|
0.919
|
0.91
|
|
21
|
45.235
|
13.95
|
12.533
|
-7.341
|
7.898
|
0.723
|
0.88
|
5.2 Расчет нижнего пояса фермы
Максимальные расчетные усилия (по Таблица 5.2):
Нормативные усилия (по расчету в SCAD 11.7):
от постоянной нагрузки;
от кратковременной нагрузки;
от постоянной и кратковременной нагрузок;
от постоянной и длительной нагрузок, где 0,5 - понижающий
коэффициент, учитывающий долю длительности снеговой нагрузки (по п. 1.8 СНиП
2.01.07-85 Нагрузки и воздействия)
Сечение пояса
расстояние от грани нижнего пояса до оси растянутой арматуры
с учетом величины защитного слоя бетона
Рабочая высота сечения
5.2.1 Подбор напрягаемой арматуры
Требуемая (расчетная) площадь полной растянутой арматуры в сечении
нижнего пояса:
где коэффициент
.
Принимаем верхнюю и нижнюю арматуру 2Ø15К1400 с фактической полной площадью
арматуры
Рис. 21 К расчету сечения нижнего пояса фермы
5.2.2 Расчет на образование трещин
Предварительные напряжения арматуры (для арматурных канатов
):
где
коэффициент, учитывающий возможные отклонения
предварительного напряжения по п.3.1.1.6 СП [3].
Потери от релаксации арматуры (при механическом способе натяжения)
Потери от температурного перепада:
где
разность между температурой арматуры и упоров, воспринимающих
усилия натяжения.
Потери от деформации анкеров натяжных устройств:
Первые потери предварительного напряжения арматуры:
Потери от усадки бетона
где
деформация усадки бетона по п. 2.2.3.7 СП [3].
Потери от ползучести бетона
где
коэффициент ползучести бетона по Таблица 5 СП [3];
коэффициент приведения арматуры к бетону;
коэффициент армирования сечения;
усилие предварительного обжатия с учетом первых
потерь
приведенная площадь сечения
;
приведенный статический момент
центр тяжести приведенного сечения относительно наиболее растянутой
грани;
момент инерции бетонного сечения
моменты инерции нижней и верхней арматуры
приведенный момент инерции сечения нижнего пояса фермы
расстояние от ц. т. приведенного сечения до ц. т. арматуры
соответственно нижней и верхней
эксцентриситет усилия обжатия с учетом первых потерь
напряжения в бетоне на уровне ц. т. нижней и верхней арматуры
Так как
то потери от ползучести и усадки бетона учитываются.
Полные значения первых и вторых потерь предварительного напряжения
арматуры равны
Усилие обжатия в напрягаемой арматуре с учетом полных потерь равно:
где
Момент образования трещин по ф.4.3 Пособия к СП[4]:
где
упругий момент сопротивления приведенного сечения
коэффициент по Таблица 4.1 Пособия к СП [4];
эксцентриситет усилия обжатия с учетом всех потерь;
расстояние от ц.т. приведенного
сечения до ядровой точки
Момент усилия
относительно ядровой точки:
где
усилие от нормативной постоянной и кратковременной (полной)
снеговой нагрузки;
эксцентриситет усилия N,
Так как действующий момент больше момента трещинообразования
то трещины образуются и необходимо
проверить их раскрытие.
5.2.3 Расчет на раскрытие трещин
Значение продольной силы в момент образования трещины:
Расстояние от ц.т. приведенного сечения до точки приложения продольной
силы
Расстояние от ц.т. приведенного сечения до точки приложения усилия
обжатия
Плечо внутренней пары сил
Напряжения в растянутой арматуре от усилия
:
Напряжения в растянутой арматуре от усилия
:
Напряжения в растянутой арматуре от усилия
:
Так как
прочность нижней арматуры на разрыв обеспечена.
Высота растянутой зоны сечения:
где
поправочный коэффициент, учитывающий неупругие деформации
растянутого бетона, для прямоугольных сечений
высота растянутой зоны бетона, определяемая как для упругого
материала по приведенному сечению
Высота растянутой зоны сечения должна удовлетворять требованиям:
принимаем
Площадь сечения растянутого бетона
Базовое расстояние между трещинами
принимаем
Коэффициент, учитывающий неравномерное распределение относительных
деформаций растянутой арматуры между трещинами равен
Т.к.
, принимаем
Так как
то принимаем
Коэффициент, учитывающий продолжительность действия нагрузки
при непродолжительном действии
нагрузки;
при продолжительном действии нагрузки.
Коэффициент, учитывающий профиль арматуры
для канатной арматуры.
Коэффициент, учитывающий характер нагружения
для растянутых элементов.
Ширина раскрытия трещин от продолжительного действия постоянных и
длительных нагрузок равна:
Ширина раскрытия трещин от непродолжительного действия всех нагрузок
равна:
Ширина раскрытия трещин от непродолжительного действия постоянных и
длительных нагрузок равна:
Ширина раскрытия трещин при продолжительном и при непродолжительном
раскрытии соответственно равна:
Так как
, то трещиностойкость нижнего пояса фермы обеспечена.
5.3 Расчет верхнего пояса
Рассчитываем наиболее нагруженные элементы верхнего пояса 8, 9 длиной
.
Максимальные усилия:
.
Сечение пояса
величина защитного слоя бетона
Рабочая высота сечения
Прочность бетона с учетом коэффициента условий работы бетона,
учитывающего длительность действия нагрузки
.
Арматура - А300,
Определение значений случайных эксцентриситетов (п. 4.2.6 [1]):
Расчетный эксцентриситет
принимаем
Расчетная длина панели верхнего пояса
Так как
и
при классе бетона В30, то расчет ведем по п. 3.58 Пособия к
СП [2] из условия 3.97:
где предварительно назначаем коэффициент
.
Площадь продольной рабочей арматуры:
следовательно площадь сечения арматуры
принимается минимальной по
конструктивным требованиям, не менее
(по п. 8.3.4 СП [1] минимальный коэффициент армирования -
по интерполяции для
).
Учитывая конструктивные требования п. 5.17 [2],
, принимаем арматуру 2Ø12А300,
.
Уточняем коэффициент
:
где
по Таблица 3.5,6 [2] при
и
т.е. прочность сечения обеспечена.
Назначаем конструктивно поперечную арматуру Ø6А240. Шаг поперечной арматуры в
соответствии с конструктивными требованиями п.5.23 Пособия к СП[2]:
принимаем
.
5.4 Расчет растянутого раскоса
Усилие в растянутых раскосах 16, 21:
Сечение пояса
величина защитного слоя бетона
Расчет ведем по п. 3.58 Пособия к СП [2] из условия 3.133.
Площадь сечения всей продольной арматуры:
Принимаем продольную арматуру 4Ø10А300
Назначаем конструктивно поперечную арматуру Ø6А240 с шагом
.
Для растянутых стоек 13, 14, 15 значения усилий меньше, чем для крайних
раскосов, армируем конструктивно 4Ø10А300
5.5 Расчет сжатого раскоса
Рассчитываем наиболее нагруженные сжатые раскосы 17 и 20 длиной
. Максимальное усилие:
.
Сечение раскосов
величина защитного слоя бетона
Рабочая высота сечения
Определение значений случайных эксцентриситетов (п. 4.2.6 [1]):
Расчетный эксцентриситет принимаем
Расчетная длина раскоса
Так как
, то расчет ведем по п.п.3.53-3.54 и 3.57 Пособия к СП [2]
(для прямоугольных сечений с симметричной арматурой).
Согласно п.3.53-3.54 определяем коэффициент η.
Изгибающие моменты относительно оси продольной арматуры от действия
полных и длительных нагрузок

Коэффициент, учитывающий влияние длительности действия нагрузки на
прогиб:
Относительное значение эксцентриситета продольной силы
принимаем
По п.8.3.4 СП [1] минимальный коэффициент армирования -
(по интерполяции для
). Принимаем
Коэффициент приведения арматуры к бетону
.
Жесткость сечения в предельной стадии (по ф. 3.89):
Условная критическая сила
Коэффициент учета прогиба
Эксцентриситет продольной силы с учетом прогиба:
По Таблица 3.2 Пособия к СП [2]
принимаем
Относительная величина продольной силы:

определяем по ф.3.93[2]
Требуемое количество симметричной арматуры:
следовательно площадь сечения арматуры принимается минимальной по
конструктивным требованиям, не менее
Принимаем верхнюю и нижнюю арматуру 2Ø10А300,
,
.
Коэффициент армирования равен
Назначаем конструктивно поперечную арматуру Ø6А240. Шаг поперечной арматуры в
соответствии с конструктивными требованиями п.5.23 Пособия к СП[2]:
принимаем
.
Раскосы 18 и 19 армируем аналогично.
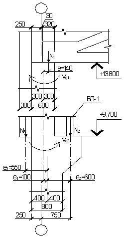
5.6 Расчет опорного узла
Усилия в нижнем поясе у опорного узла фермы
поперечная сила
Геометрические характеристики опорного узла:
Величина защитного слоя бетона
Арматура: напрягаемая (ПН) - канаты К1400, ненапрягаемая - А300,
конструктивная - А400
5.6.1 Расчет арматуры из условия прочности по линии отрыва
Базовая длина анкеровки напрягаемой арматуры в опорной части фермы, п.
5.18 СП [1]:
,
где
соответственно площадь сечения анкеруемого стержня
напрягаемой арматуры и периметр его сечения, определяемые по номинальному
диаметру стержня
расчетное сопротивление сцепления арматуры с бетоном
здесь
коэффициенты, учитывающие влияние вида поверхности арматуры
и влияние размера диаметра арматуры соответственно
Требуемая расчетная длина прямой анкеровки напрягаемой арматуры, п. 5.19
[4]:
.
Тангенс угла наклона линии отрыва АВ:
где
угол наклона приопорной панели верхнего пояса,
Рис. 22 К расчету прочности опорной части фермы по наклонным сечениям
Длина заделки арматуры за линией АВ равна:
Усилие, воспринимаемое напрягаемой арматурой в сечении АВ:
Площадь сечения продольной ненапрягаемой арматуры класса А400 назначаем
конструктивно:
Принимаем продольную ненапрягаемую арматуру в нижнем поясе в пределах
опорного узла: 4Ø10А400,
Располагаем ненапрягаемую арматуру в два ряда.
Длина зоны анкеровки ненапрягаемой арматуры с учетом поперечной арматуры
определяется по п.3.43, ф.3.78 [4]:
,
где
расчетное сопротивление сцепления арматуры с бетоном
здесь
коэффициенты, учитывающие влияние вида поверхности арматуры
и влияние размера диаметра арматуры соответственно
коэффициент, учитывающий влияние поперечного обжатия бетона и
поперечной арматуры при
здесь 
опорная реакция и площадь опирания;
с учетом наличия поперечной арматуры принимаем
Уточняем значение усилия, воспринимаемого ненапрягаемой арматурой:
принимаем
Требуемая общая площадь сечения вертикальных поперечных стержней класса
А400 на длине
(число стержней
при двух каркасах и шаге 100мм)
равна:
5.6.2 Расчет поперечной арматуры на изгиб в наклонном сечении
Высота сжатой зоны равна:
Длина заделки арматуры за наклонным сечением АС равна
Усилие, воспринимаемое арматурой в сечении АС, по п. 3.43 [4]:
Плечо внутренней пары сил для напрягаемой и ненапрягаемой арматуры:
Длина проекции наклонного сечения:
Расстояние от точки приложения поперечной силы до сжатой зоны бетона:
Требуемая интенсивность хомутов в опорном узле:
Поперечную арматуру назначаем конструктивно, 2Ø10А400,
Минимальное количество продольной арматуры у верхней грани опорного
сечения:
принимаем конструктивное армирование 2Ø10А400
.
У торца фермы в зоне расположения напрягаемой арматуры на длине
устанавливают конструктивные
вертикальные сетки с шагом 7см, охватывающие все стержни напрягаемой арматуры.
Список литературы
. СП
52-101-2003. Свод правил по проектированию и строительству. Бетонные и
железобетонные конструкции без предварительного напряжения арматуры. - М.: ГУП
"НИИЖБ", ФГУП ЦПП, 2004.
. Пособие по
проектированию бетонных и железобетонных конструкций из тяжелого бетона без
предварительного напряжения арматуры (к СП 52-101-2003)/ ЦНИИПромзданий, НИИЖБ
- М.: 2005.
. СП
52-102-2004. Свод правил по проектированию и строительству. Предварительно
напряженные железобетонные конструкции. - М.: ФГУП ЦПП, 2004.
. Пособие по
проектированию предварительно напряженных железобетонных конструкций из
тяжелого бетона (к СП 52-102-2004)/ ЦНИИПромзданий, НИИЖБ - М.: 2005.
. СП
20.13330.2011. Свод правил. Нагрузки и воздействия Актуализированная редакция
СНиП 2.01.07-85* - М.: ОАО "ЦПП", 2011.
. Каркас
одноэтажного промышленного здания. Методические указания к курсовому проекту по
дисциплине «Проектирование железобетонных конструкций»/ сост. С.В. Климов -
Пермь, 2007.
. Мандриков
А.П. Примеры расчета железобетонных конструкций: Учеб. пособие. - 3-е изд./ -
Альянс, 2011.
. Примеры
расчета железобетонных и каменных конструкций: Учеб. пособие/ В.М. Бондаренко,
В.И. Римшин. - М.: Высш. шк., 2006.
Приложение
Эпюры усилий от действия нагрузок 1 - 8
Рис.23
Рис.24
Рис.25
Рис.26
Рис.27
Рис.28
Рис.29
Рис.30
Рис.31
Рис.32
Рис.33
Рис.34
Рис.35
Рис.36
м
Рис.37
Рис.38
Рис.39
Рис.40
Рис.41
Рис.42
Рис.43
Рис.44
Рис.45
Рис.46