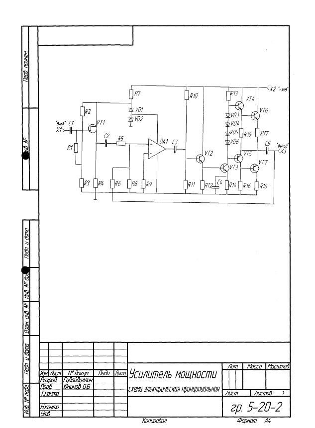
Усилитель мощности низкой частоты
Министерство образования Российской
Федерации
Ижевский государственный технический
институт
Приборостроительный факультет
Кафедра «Радиотехника».
Курсовая работа
на тему: «Усилитель мощности низкой
частоты»
Ижевск 2006.
Содержание
Введение
1. Техническое задание
2. Анализ технического
задания
3. Расчет принципиальной
схемы усилителя мощности
3.1 Расчет оконечного
каскада
3.2 Расчёт предоконечного
и предварительного каскада усилителя мощности
3.3 Расчёт входного
каскада
3.5 Расчёт коэффициента
усиления усилителя и параметров ООС
3.6 Расчет емкостей и
частотных искажений
4. Расчет охлаждения
транзисторов
5. Расчет температурной
стабилизации усилителя
6. Определение
коэффициента гармоник с помощью программного обеспечения
7. Моделирование в
программе Electronic Workbentch
8. Проверочные расчёты
Заключение
Список используемой
литературы
Введение
В настоящее время в технике повсеместно используются разнообразные
усилительные устройства. Куда мы не посмотрим - усилители повсюду окружают нас.
В каждом радиоприёмнике, в каждом телевизоре, в компьютере и станке с числовым
программным управлением есть усилительные каскады. Эти устройства, воистину,
являются грандиознейшим изобретением человечества.
В зависимости от типа усиливаемого параметра усилительные устройства
делятся на усилители тока, напряжения и мощности.
В данном курсовом проекте решается задача проектирования усилителя
мощности (УМ). В задачу входит анализ исходных данных на предмет оптимального
выбора структурной схемы и типа электронных компонентов, входящих в состав
устройства, расчёт цепей усилителя и параметров его компонентов, и анализ
частотных характеристик полученного устройства.
Для разработки данного усилителя мощности следует произвести
предварительный расчёт и оценить количество и тип основных элементов. После
этого следует выбрать принципиальную схему. Затем необходимо рассчитать
корректирующие элементы, задающие режим усилителя ( в нашем случае А ) и
оценить влияние параметров элементов схемы на АЧХ в области верхних и нижних
частот.
Оптимизация выбора составных компонентов состоит в том, что при
проектировании усилителя следует использовать такие элементы, чтобы их
параметры обеспечивали максимальную эффективность устройства по заданным
характеристикам, а также его экономичность с точки зрения расхода энергии
питания и себестоимости, входящих в него компонентов.
1. Техническое задание
Рассчитать усилитель мощности низкой частоты со следующими параметрами:
Рвых=10 Вт
Rнагр=8
Ом
Rист=20
кОм
Мн=2 дб.
Мв=2 дб.
Мг=2 %
Кu=50 дб.
Диапазон рабочих температур от -10 до +40 град С
Полоса частот (0,04-60) кГц.
2. Анализ технического задания
Современные усилители низкой частоты выполняются преимущественно на
биполярных и полевых транзисторах в дискретном или интегральном исполнении,
причем усилители в микроисполнении отличаются от своих дискретных аналогов,
главным образом, конструктивно-техническими особенностями.
В качестве источника входного сигнала в усилителях низкой частоты могут
входить микрофон, звукосниматель, предыдущий усилитель. Большинство из
источников входного сигнала развивают очень низкое напряжение. Подавать его
непосредственно на каскад усиления мощности не имеет смысла, т. к. при слабом
управляющем напряжении невозможно получить значительные изменения выходного
тока, а следовательно, выходной мощности. Поэтому в состав структурной схемы
усилителя, кроме выходного каскада, отдающего требуемую мощность, входят и
каскады предварительного усиления.
Эти каскады принято классифицировать по характеру сопротивления нагрузки
в выходной цепи транзистора. Наибольшее применение получили резистивные
усилительные каскады, сопротивлением нагрузки которых служит резистор. В
качестве нагрузки транзистора может быть использован и трансформатор. Такие
каскады называют трансформаторными. Однако в следствии большой стоимости,
значительных размеров и массы трансформатора, а также из-за неравномерности
амплитудно-частотных характеристик трансформаторные каскады предварительного
усиления применяются весьма редко.
Рассмотрим общую схему усилителя низкой частоты, см. рис 1.
В оконечном каскаде применяют часто схему двухтактную, усиливающую каждую
полуволну по отдельности. В данном случае этого требует очень большое усиление
по мощности, на выходе должно быть 10 Вт(следовательно большое усиление по
току).
Рис. 1
В каскадах предварительного усиления на биполярных транзисторах чаще
других используется схема с общим эмиттером, которая обладает высоким
коэффициентом усиления по напряжению и мощности, сравнительно большим входным
сопротивлением и допускает использование одного общего источника питания для
цепей эмиттера и коллектора. Иногда применяют и микросхемы.
Для согласования источника сигнала с усилителем, что требуется для
максимального усиления по мощности, можно использовать каскад с общим
коллектором или истоковый повторитель, так как данные схемы имеют самое большое
входное сопротивление.
Входным устройством является разделительный конденсатор, который не
пропускает постоянную составляющую и обеспечивает заданные искажения на нижних
частотах.
На выход также стоит поставить разделительный конденсатор, который
выполняет схожие функции с емкостью на входе.
3. Расчет принципиальной схемы усилителя мощности
.1 Расчет оконечного каскада
Рис. 1.
1. Определяются Unm и Inm
B
A
2. Определяется допустимая мощность, рассеиваемая на
коллекторе Рkdop
Вт
.
Определяется Uke6=Uke7=Uke67
Где
Uz=1В-это запас, исключающий попадание рабочей точки в
область насыщения.
.
Определяется величина напряжения источника питания Ек
Из
ряда напряжений питания выбираем ближайшее напряжение
.
Выбираем транзисторы VТ6 и VТ7, исходя из полученных ограничений KT817А,
КТ816А
Необходимые
характеристики:
, Р=15 Вт
.
Определяется ток покоя транзисторов VТ6 и VТ7.
.
Определяются величины резисторов защиты R17,R18
Поскольку
сопротивление R17, R18 очень мало, обычно их изготавливают путём намотки
необходимого число витков высокоомного провода на корпусе обычного резистора.
.
Определяется ток покоя транзисторов VT4, VT5, который
зависит от величины тока базы транзисторов VТ6 и VТ7 и
тока через резисторы R15, R16.
,
где
Ube67 определяется по входной характеристике транзистора
КТ817А, выбирается такое напряжение, где входная характеристика более линейна Ube67=0,7
В
Сразу
зададим значение резисторов R15 и R15 из ряда E24 R15, R16=43
Ом.
9. Определим постоянное напряжение Uke45
.
Определим мощность, рассеиваемую на транзисторах VT4, VT5.
.
Выберем транзисторы VT4, VT5 из условия, что Рdop > Pkdop45
Выбираем
транзисторы: пару КТ817А и КТ816А
Характеристики
транзисторов
, P=15Вт
.
Определим ток базы
.
.
Определяется коэффициент передачи повторителя на транзисторах VT4, VT6
.
Определяется входное сопротивление двухтактного конечного каскада.
3.2 Расчёт предоконечного и предварительного каскада
усилителя мощности
1.
Выбирается ток покоя транзистора предоконечного каскадаVT3 из условия
но не менее 5 мА для максимальных усилительных
свойств транзистора
2. Определяется величина сопротивления R13. Сопротивление R13 выбирается таким, чтобы усилитель соответствовал заданному значению
коэффициент усиления по напряжению.
Ом
Зададим
сопротивление R13 из ряда E24 номиналов резисторов R13=300Ом.
3. Находится напряжение смещения диодов:
-
определяем по входной характеристике транзистора КТ817А, КТ816А
.
Выбирается тип и число диодов исходя из того, что падение напряжение на диоде смещённым
прямо составляет Ud=0,7-0,9В
n=4
тип
диода 2А506А
.
Определяется мощность, рассеиваемая на коллекторе VT3 при условии
Возьмём
.
Проверяется правильность выбранного значения Uke3
, так как
Uke3>14.6478 Uke3 выбран правильно.
.
Определяется допустимая мощность транзистора VT3.
6. Выбирается транзистор КТ611А и определяются рабочие характеристики
, Ikn=1мкА
,
В-
определяется из входной характеристики транзистора КТ611А
.
Определяется величина сопротивления R14:
,
Зададим
сопротивление R14 из ряда E24 номиналов резисторов R14=180
Ом
8. Входное сопротивление оконечного каскада является нагрузкой
предоконечного каскада. Определяется величина сопротивления предоконечного
каскада по переменному току.
. Определяется h11-
параметр для транзистора VT3.
,
где
rb3 - объемное сопротивление базы транзистора VT3,
которое определяется через статическую входную характеристику.
re3 - сопротивление
эмиттерного перехода транзистора VT3
,
≈200Ом
Отсюда:
,
Rvx31
=h113= 230,45Ом, так как ёмкость С4 шунтирует R14
на средних частотах.
10. Определяется величина тока покоя коллектора Iko1.
In2=6*Ib3
Ib2=5,25мА
.Выбирается транзистор эмиттерного повторителя по граничной частоте и
току покоя In2.
Транзистор эмиттерного повторителя КТ373Г..
вmin1=50, вmax1=125, fгр=250МГц,
Ikn=0,05мкА, Ube=0.68В
. Определяется сопротивление R12.
При использовании эмиттерного повторителя в качестве входного для
повышения входного сопротивления и снижения уровня шумов напряжение коллектор эмиттер
Uke2 возьмем 20 В.
R12=
, R12=3809 кОм
Зададим
сопротивление R12 из ряда E24 номиналов резисторов R12=3,9кОм
13. Определяется сопротивление нагрузки цепи эмиттера переменному току.
Rvx3=230,45Ом
=217,31Ом
.Определяется
сопротивление транзистора в эмиттерном повторителе и h112.
,
где
Rvxob=re2+rb2*(1+вmin2)
re2=
=4,95Ом.
rb2-
объёмное сопротивление базы, которое вычисляется по входным характеристикам
(Рис. 2).
Рис. 2.
=>rb3=
,
=rb2+re2*(1+вmin2), h112=426,48Ом
Отсюда: Rvxob=re1+rb1*(
) => Rvxob=8,36Ом.
Тогда
11,091кОм
h112=rb2+re2*(1+вmin2),
h112=527Ом
. Определяется выходное сопротивление транзистора в эмиттерном
повторителе.
,
=103.6Ом
.
Определяется коэффициент передачи эмиттерного повторителя.
Kper=
, Kper=0.96.
.
Определяются сопротивления стабилизации R11 и R10.
Зададимся
значением R11=3*Rvxok =>R2=32730кОм.
Зададим сопротивление R11 из
ряда E24 номиналов резисторов R11=33кОм
R10
определим следующим образом
Температура окружающей среды:
Tokmax=40,
Tokmax= - 10
Температура транзистора:
Tpmax=40,
температура транзистора не отличается от температуры окружающей среды, т.к.
мощность транзистора сравнительно маленькая и нагревается незначительно.
Tpmin=-10
Ibe3=0.04мА,
Ubeo3=0.85 - определяется по входным
характеристикам и положением рабочей точки.
Ink1max=Ink*
, Ink1max =9,35 мкА
Ubeo2max=
, Ubeo2max=0.916В
Ubeo2min=
, Ubeo2min=0.806 В
,
R10=19800 Ом
Зададим сопротивление R11 из
ряда E24 номиналов резисторов R10=20кОм
18. Определяется входное сопротивление делителя.
Rvxep=
,
где
=
=12412кОм
Тогда
Rvxep=5857кОм.
20. Основные нелинейные искажения вносятся каскадом на VT3, рассчитаем коэффициент гармоник.
Воспользуемся методом 5 ординат.
Определим координаты прямой постоянному току, для чего зададим
нагрузочную прямую по постоянному току.(Рис. 3)
Uke=Ek-Usm-Ip3(R12+R11)
Рассматриваются 2 режима: отсечка и насыщение.
А
В
В
.
Нагрузочная прямая переменному току имеет вид (Рис 3.).
21,358В
По
рабочей точке А с координатами Ip3 ,Uek3 и Ukep строим нагрузочную прямую переменному току.
Рис.
3
.
Используя входную характеристику и нагрузочную прямую переменному току,
заполняем таблицу 1.
Таблица
1
|
Номер точки
|
1
|
2
|
3
|
4
|
5
|
6
|
|
Параметр
|
|
|
|
|
|
|
|
Iк,мА
|
29
|
25
|
21,5
|
17
|
10
|
6
|
|
Iб,мА
|
1,2
|
1
|
0,8
|
0,6
|
0,2
|
|
Uбэ,В
|
0,79
|
0,785
|
0,775
|
0,76
|
0,74
|
0,715
|
. Строится сквозная характеристика, для определения коэффициента гармоник
методом пяти ординат.
На
ней отмечаются 5 значений Uбэ {U;0,5U;U;-0,5U;-U. При этих значениях определяется значения токов:
А;
А;
А;
А;
А
.
Определяем амплитуды первых четырех гармоник выходного тока и его среднее
значение за период.
Проверяем
правильность найденных значений
теоретическое
значение отличается от практического, из-за небольших погрешностей при
построении сквозной характеристики.
.
Определяем коэффициент гармоник
где
b=0,1 - это коэффициент ассиметрии двухтактного
каскада.
Коэффициент
гармоник меньше заданного в ТЗ, что нас устраивает.
.
Выбирается операционный усилитель ОУ из условия получения по ТЗ заданного
коэффициента усиления при заданных нелинейных искажения и минимальной глубине
обратной отрицательной связи.
Выбираем
микросхему КД140УД5А
Kop=500; Upit=12.6;
Ip=12мА; TKU=35мкВ/К;Roy=0.05МОм
25. Определим коэффициент усиления по напряжению усилителя на VT3.
K3=
,
где
Rvix - выходное сопротивление эмиттерного повторителя.
K3=32.07
условия я для каскадов ой связи.
.3 Расчёт входного каскада
. Выбираем полевой транзистор с учетом Ес, заданного частотного диапазона
КП303А
. Зададим ток стока VT1
Ic1=1mА
. Определим величину сопротивления резистора R4, где Ucu=8В.
Ом Зададим его номинал R4=4700 Ом.
.
Определяется внутреннее сопротивление истокового повторителя по характеристикам
.
Определяется сопротивление первого каскада переменному току
.
Используя выходную характеристику (Рис. 4) VT1 и прямую Ucu=2В
заполняем таблицу 2.
Рис.
4.
Таблица
2.
|
Ic,мА
|
0,35
|
0,55
|
0,8
|
1
|
1,3
|
|
Uзи,В
|
-0,4
|
-0,3
|
-0,2
|
-0,1
|
0
|
54. Сроится сквозная характеристика. Определяется напряжение между
затвором и истоком, необходимое для определения тока стока.
Uzi=
-0,2 В
. Выбирается величина сопротивления R2
R2=50000
Ом
. Определяется напряжения на сопротивлениях делителя R2, R3 и найдем его значения

R3= 18.7кОм
.
Выберем величину сопротивления R1, исходя из ТЗ, по которому надо согласовать с 20
кОм.
Определим
R1=100кОм.
.
Определим коэффициент передачи истокового повторителя
113,8 кОм
где S - крутизна сквозной характеристики, S=2 мА/м .
.5 Расчёт коэффициента усиления усилителя и параметров ООС
K=Kvx*Kper*Kus*K3*Kn,
где Kvx - коэффициент передачи делителя
эмиттерного повторителя.
Kper -
коэффициент передачи эмиттерного перехода .
Кper=0,96
Кus -
коэффициент усиления микросхемы.
К2=500
-
коэффициент усиления по напряжению предоконечного каскада.
К3=32.07
Кр
- коэффициент передачи выходных каскадов.
Кр=0,902
Отсюда
К=11802
.Определим
коэффициент усиления транзистора с ООС и глубину обратной связи.
Глубина
отрицательной обратной связи
, Mg - заданный по ТЗ коэффициент гармоник.
Должно
выполняться F’<F, и на основание получения заданного усиления по
напряжению подбираем F=46.
Kus=
=320.
.
Определяется коэффициент передачи цепи обратной связи.
, вooc=0,00381282
.
Определим сопротивление R5.
Зададимся
значением соротивления R8=12кОм
R5=
=12кОм
Возьмем
R5=3кОм
.
Определяется величина сопротивления R8.
R12=
=779кОм
Зададим сопротивление R8 из
ряда E24 номиналов резисторов R12=750кОм
5. Определяется входное сопротивление усилителя с ООС.
Rvxooc=R5-
, Rvxooc=6000 Ом
.
Определяется ток, потребляемый от параметрического стабилизатора.
Ipotr=Id1+Ic1+Ip
=3*10-3+1*10-3+3,8*10-3=7,8*10-3
7.
Определяется ток через стабилизаторы.
Ictab=Ipotr/0.7
Ictab=10мА
.Выбираются
стабилитроны VD1, VD2 по напряжению питания микросхемы и истокового
повторителя и току протекающий через стабилитроны.
Выбираем
стабилитроны 2С156А.
Uct=6,2B, Imin=1mA, Imax=12mA, Rct=25Om, Tmin=-60C, Tmax=+125C
.Определяется
сопротивление R6.
R7=
. R6=1388Ом
Зададим сопротивление R7 из
ряда E24 номиналов резисторов R7=1,3кОм
3.6 Расчет емкостей и частотных искажений
Произведем расчет конденсаторов по заданному коэффициенту частотных
искажений на нижней частоте, равной 40 Гц.
. Выбирается доля частотных искажений, приходящихся на конденсаторы С1,
С4, не входящих в цепь ООС.
Mn=1.2589
Mn=Mn1∙Mn2∙Mn3∙Mn4∙Mn5* Mn6
Отведем на С1,С2 большую долю нелинейных искажений
Mn1=Mn2=1,07
Тогда для оставшихся С3,С4,С5 вместе получим
Выбирается
доля частотных искажений, приходящих на конденсаторы С3,С5,С6
Доля
частотных искажений приходящих на конденсаторы С4 отводится больше.
Mn5= Mn3=1,027
Mn4=1.04
.
Вычислим значения конденсаторов
,
С1=490нФ
,
С2=10мкф
,
С3=18мкФ
,
С5=1330мкф
Выберем
значения конденсаторов из ряда E24.
С1=470нФ
С2=10мкФ
С3=18мкФ
С5=1300мкФ
.
Определим С4 через вспомогательный коэффициент m
Тогда
С4=234 мкФ.
Зададим ёмкость С4 из ряда E24
номиналов ёмкостей С4=220мкФ
Частотные искажения на верхней частоте, равной 60кГц, определяются
выбранными транзисторами и способом их включения.
По ТЗ Мв=1,2587
. Определим частотные искажения, вносимые транзистором VT1
,
где
Cmont -емкость монтажа, а Ссu- емкость
перехода.
.Для
транзистора VT2
,
=1,000000002
где
,
=2,028*10-8
,
=6,38*10-10
,
=2,22*10-9
=1,28
,
R ekv=99,20Ом
ft2 - предельная
частота транзистора, ft2=250МГц
Ск2=8пФ-это
емкость коллекторного перехода,
.
Для транзистора VT3
,
=1,000022
где
,
=7,96*10-8
,
=1,23*10-9
,
=11*10-8
=0,83
,
R ekv=4,7Ом
ft3 - предельная
частота транзистора, ft2=60МГц
Ск3=6пФ-это
емкость коллекторного перехода,
.
Для транзистора VT4
,
=1,0018
где
,
=12*10-8
,
=5.3*10-8
,
=4.027*10-8
=59
re4=0.026/Ip45=0.2Ом
. rb4=111.1
,
R ekv=560Ом
=11.303
.Для
транзистора VT6
,
=1,00099
где
,
=74*10-8
,
=5,3*10-8
,
=6,6*10-9
=13,8
re6=0.026/Ip45=0.032Ом
. rb6=111.1Ом
,
R ekv=8Ом
=8Ом
4. Расчет охлаждения транзисторов
По справочным данным получается, что для рассеяния необходимой мощности
на транзисторе VT6, VT7 требуется их поставить на радиатор.
Для расчета площади задают температуру окружающей среды
Tmах=313
K
Для гладкого радиатора площадь с двух сторон
Прад=(1400·P)/(Tпmax-Tmax-P·Rтпк)
Rтпк-
тепловое сопротивление между переходом и корпусом
P=14Вт
Тпmax=Tmax+∆T
Rткр -
тепловое сопротивление между корпусом и радиатором
Rтрс -
тепловое сопротивление между средой и радиатором
∆T=P∙(Rтпк+Rткр+Rтрс)=Р∙Rпс
Rпс=1,2
К/Вт - общее тепловое сопротивление
∆T=16,4 К
Прад=651 смІ
На одну сторону приходиться 325,5 смІ.
Для уменьшения габаритных размеров можно применять радиаторы рельефного
вида, так как они за счет выступов получат большую площадь, чем пластина при
тех же общих размерах.
5. Расчет температурной стабилизации усилителя
Произведем расчет температурной стабилизации для оконечного каскада на VT6, VT7, так как они вносят основной вклад в увеличение тока
коллектора.
∆Iк=(1+в)∙∆Iко+(Iб+Iко)∙∆в+в∙∆Iб
Где ∆Iб мало изменяется
с ростом температуры.
∆в=0,0031∙в(Т1)∙∆Т
∆в=0,0031∙25∙20=1,55
∆Iко=∆Iко(Т1)∙exp(
)
Где
∆Т=Т2-Токр=40-20=20°С
∆в=0,0031∙25∙20=1,55
∆Iко=0.3*10^-3*exp(∆Т
/7)= 5.22 мА
∆Iк=(1+40)∙0,003+(0,032+0,0001)∙3,1=0,11
А
Найдем
относительное изменение
Iк=1,58 А
е
=(∆Iк/Iк)∙100%=3%
Как
видно изменение рабочего тока коллектора происходит не более чем на 3%.
усилитель мощность транзистор частотный
6. Определение коэффициента гармоник с помощью программного обеспечения

7. Моделирование в программе Electronic Workbentch
Рис. 6 Схема усилителя в программе Electronics Workbench.
Рис. 7 Осциллограмма на выходе транзистора VT1.
Рис. 8 Осциллограмма на выходе микросхемы.
Рис. 9 Осциллограмма на выходе транзистора VT2.
Методика использования программного пакета Electronics Workbentch.
1. Запускаем программный пакет Electronics Workbentch.
.1 Рисуем рассчитанную в курсовой работе схему.
.2 В правой колонке выбираем осциллограф.
.3 Подключаем генератор напряжения ( его выбираем в левой колонке) и
задаём его характеристики (0,04В, 10кГц).
Рис. 10
.4 Подключаем осциллограф к интересующей нас точке. Если мы хотим
зафиксировать осциллограмму напряжения нужно подключить параллельно, если -
тока последовательно.
.5 Снимем осциллограмму напряжения (нас интересует напряжение на выходе).
А. Подключаем вход А к интересующей нас точке, вход G к земле.
Б. Подключаем генератор напряжения ( его выбираем в левой колонке) и
задаём его характеристики (0,04В, 10кГц).
Рис. 11
1.6 Включить симуляцию сигнала можно кнопкой показанной на Рис. ,либо
кнопкой F5, и кликаем мышкой на осциллографе
открывается окно где показывается осциллограмма.
Рис. 12
.7 Если же сигнала нет, нужно изменить значение аттенюатора напряжения и
фаз осциллографа.
Рис.13
2. Измерим какова мощность на нагрузке.
.1 Выбираем в правой колонке ваттметр.
.2 Подключаем выводы для измерения напряжения параллельно нагрузке, а
выводы для измерения токов последовательно к нагрузке.
.3 Включаем симуляцию и кликаем мышке на ваттметре.
Рис.14
8. Проверочные расчёты
, R3p=
,
Rn=0.5*Rnag*в4в6=0.5*25*25*8=2500
, Rvix=
=95,
h113=1.5*3*(1+в)=4.5*40=180
=38.4
,
, R2p=
=171.75, h112=1.5*6*в=450
=19.5,
Проверочный
расчет показал, что коэффициент усиления усилителя изменился в пределах нормы.
Определим
частотные искажения, вносимые транзисторами.
.Для
транзистора VT2
,
=1,00002178
где
,
=11*10-9
,
=6,38*10-10
,
=1,894*10-9
=1,38
,
R ekv=99,20Ом
R10=20кОм
R11=33кОм
Аналогично,
вычислим значения искажений на других транзисторах
Mv3=1.000039
Mv4=1.00075
Mv6=1.0058,
тогда общее искажение усилителя на верхних частотах равен
, что
вполне устраивает ТЗ
Заключение
Спроектированный усилитель работает на однополярном напряжение питания 36
В при температуре окружающей среды от -10 °С до 40°С.
Имеет полосу пропускания от 40 Гц до 60 кГц.
Коэффициент усиления по напряжению на средних частотах 50 дб при выходной
мощности 10Вт и искажениях на нижних частота 2 дб , и примерно 2 дб на верхних.
Недостатком спроектированного усилителя является подборка элементов, так
как очень трудно подобрать одинаковые транзисторы. Также недостатком данного
усилителя является сравнительно большое количество элементов, что приводит к
трудностям при настройке схемы усилителя.
Результаты расчёта данного усилителя подтверждаются результатами
полученные в программе Electronic Workbentch и
программном обеспечении для получения нелинейных искажений.
Список используемой литературы
1. Цыкина А.В. «Проектирование транзисторных усилителей», М.,
Связь,1968.
. Шелковников Ю.К. «Методика расчета и анализа
бестрансформаторных мощных усилительных каскадов» Ижевск:ИжГТУ, 2006-48стр
.Войшвилло Г.В. «Усилительные устройства» . М , Радио и
связь. 1983.
. Горюнов Н.Н., Полупроводниковые приборы. Справочник. М,1986
. Перельман и Брежнева «Транзисторы широкого применения» M, 1973
Приложение
