Электроснабжение подстанции

  • Вид работы:
    Курсовая работа (т)
  • Предмет:
    Физика
  • Язык:
    Русский
    ,
    Формат файла:
    MS Word
    68,6 Кб
  • Опубликовано:
    2014-09-28
Вы можете узнать стоимость помощи в написании студенческой работы.
Помощь в написании работы, которую точно примут!

Электроснабжение подстанции

Введение

Сегодня нам сложно представить себе, как могли обходиться без электричества наши предки каких-нибудь лет сто назад. Если речь идет о системах коммуникаций жизнеобеспечения загородного дома: водопровод, отопление, канализация - то даже небольшие перебои в электроснабжении приводят к неприятным последствиям, в конечном итоге - к выходу из строя оборудования. Спасают в случае неожиданного отключения электричества и в удаленности от электромагистральных путей бытовые электростанции (чаще всего, это дизельные электростанции, т.е. дизель генераторы, или бензогенераторы), водоснабжение или полив в этом случае осуществят мотопомпы. Электрогенератор (дизельный генератор, бензиновый генератор, газовый генератор) - отличное решение проблемы электрообеспечения для небольшой мастерской или ремонтной службы. Дизель электростанции (дизель генераторы) и бензогенераторы - надежные помощники на стройплощадках. Современные автономные электростанции имеют широкий диапазон мощностей. Дизельгенераторы и бензогенераторы небольшой мощности удобны для постоянного или аварийного электроснабжения коттеджа, мощные дизельные электростанции в состоянии обеспечить работу промышленного предприятия. Резервные электростанции необходимы на производствах с непрерывным циклом работы. А для определенной категории потребителей электроэнергии недопустим даже кратковременный перерыв электроснабжения, поэтому для них предусмотрено питание от трех независимых источников. Сфера использования независимых электростанций для обеспечения гарантированного электропитания объектов чрезвычайно широка: промышленность и сельское хозяйство, банки и операторы сотовой связи, информационно-вычислительные центры и телекоммуникационные системы, спортивные сооружения и больницы и др. Обычно бензиновые, газовые и дизельные электростанции приобретаются в комплекте с соответствующим оборудованием. Трудно переоценить значение дизель генераторов, бензогенераторов и т.п. в современном мире. В Европе или США дизель генераторы или бензогенераторы имеются практически в каждом доме. В некоторых случаях, когда дизельные электростанции или бензогенераторы нужны на короткий срок или для работ недостаточно мощности основного источника электроснабжения, удобна аренда электростанций(аренда генераторов). Современные электростанции, например, дизельгенераторы, имеют множество модификаций: стационарный или передвижной вариант исполнения, различная степень автоматизации, могут комплектоваться шумоизолирующим кожухом и т.п. Любой электрогенератор состоит из двигателя и собственно генератора. В зависимости от используемого вида двигателя различают бензиновый генератор, дизельный генератор и газовый генератор. Каждый вид имеет свои преимущества и недостатки, поэтому, выбирая электрогенератор, следует учесть условия, в которых он будет эксплуатироваться. Важно знать, насколько технические характеристики конкретного электрогенератора отвечают вашим потребностям. Бензогенераторы удобнее для кратковременного использования, дизельные электростанции - в качестве основного источника электроснабжения, для работы газовых генераторов требуется магистральное газоснабжение или баллоны со сжиженным газом. Дизельгенераторы (дизель электростанции) стоят дороже бензиновых, но у них существенно ниже затраты на топливо и техобслуживание. При частом использовании дизельного генератора разница в цене быстро окупится. Дизельный генератор соответствующей мощности способен обеспечить электроэнергией целый коттеджный поселок. Дизельгенераторы экономичны и надежны в использовании. Еще один плюс дизель генераторов - нетребовательность к качеству топлива. Основными достоинствами бензогенераторов служат их невысокая стоимость, компактные размеры, низкий уровень шума и легкий запуск в условиях пониженной температуры. Газовые генераторы экономичны и экологически безопасны. Но, выбирая электростанцию, следует помнить о том, что суммарная потребляемая мощность должна составлять не менее 25 % от номинальной мощности генератора, важно также правильно рассчитать и максимально потребляемую мощность. В каждом конкретном случае ответ на вопрос, что выбрать: дизельный генератор, бензиновый или газовый, зависит от многих факторов - наличия подходящего топлива, времени работы электростанции, требуемой мощности и др.

1. Выбор схемы электроснабжения подстанции и распределение потребителей по секциям шин

Схемы электрических сетей могут быть радиальными, магистральными и смешанными.

При составлении схемы необходимо учитывать надежность электроснабжения, минимум затрат цветных металлов.

Радиальная схема. При радиальной схеме энергия от одного узла питания поступает к одному или группе электроприемников. Эти схемы применяются в случае, когда группы электродвигателей, сконцентрированных в одном месте, т.е. применяются при крупном сосредоточении нагрузок.

Достоинства: высокая надежность электроснабжения; схемы более гибкие в отношении включения и отключения отдельных электрических приемников; отсутствие влияния повреждения в одном токоприемнике на все остальные; схемы хорошо приспособлены к автоматизации.

Недостатки: большая стоимость из-за большого использования пусковой и защитной аппаратуры и проводникового материала.

Магистральные схемы. Применяются при равномерном распределении потребителей по территории цеха и при питании электроприемников одной технологической линии.

Достоинства: возможность снизить капитальные затраты за счет уменьшения длины питающих линий; возможность снизить количество коммутирующих аппаратов; упрощенность строительной части подстанции.

Недостатки: малая надежность электроснабжения; повреждение магистрали ведет к отключению всех потребителей, запитанных от нее.

В данном курсовом проекте по электроснабжению подстанции предусматривают выбор наиболее целесообразного в технико-экономическом отношении типа подстанции, ее электроснабжение. Выбираем радиальную схему электроснабжения подстанции, т. к. эта схема обеспечивает по сравнению с магистральной, большую надежность, хотя требует больших затрат на сооружение. Выбор этой схемы обусловлен и тем, что при прекращении подачи электроэнергии потребителей 1-й и 2-й категорий, имеющихся в схеме, потери из-за простоя будут стоить больше, по сравнению с затратами на ее сооружение.

Распределяем равномерно нагрузку по секциям шин. От каждой секции шин напряжением 0,4 кВ запитаны три потребителя второй категории и три потребителя первой категории и батарея конденсаторов мощностью 150 кВар. Для большей надежности питания двух секций шин установлен межсекционный выключатель.

2. Расчет электрических нагрузок методом коэффициента максимума

Составляем ведомость потребителей, данные сводим в таблицу 1.

Таблица 1- Ведомость потребителей

Наименование узлов питания и групп электроприемников

Количество электро- приемников

Установленная мощность, приведенная к ПВ=100кВт

Коэффициент сборки m

Коэффициент использования Ки



одного электроприемника

общая




1 с.ш. РШ1,РЩ3 РШ5, РШ7;РЩ9

  3 2

  115 60

  345 120

  8,5/4 12/4

  0,5 0,8

  0,8/0,75 0,85/0,62

Итого по 1 с.ш.

5

60-115

465

12/4

0,58


2 с.ш. РШ2, РЩ4 РШ6, РЩ8;РШ10

  3 2

  115 60

  345 120

  8,5/4 12/4

  0,5 0,8

  0,8/0,75 0,85/0,62

Итого по 2 с.ш.


60-115

 465

12/4

0,58


Итого по п/ст

10

60-115

 930

12/4


 


При наличии нагрузок 1, 2 и 3 категории необходимо питание подстанции от 2-х и более источников, поэтому осуществление питания производится не менее, чем от двух секций подстанций.

Т.к. секции шин симметричны, расчет нагрузок ведем по 1 с. ш.

Определяем общую установленную мощность Рном, кВт, по формуле

Pном = Σ nпр × Pпр; (1)

где nпр - число присоединений;

Рпр - номинальная мощность присоединения, кВт

Рном = 3× 115 + 2 × 60 = 465 кВт;

Определяем среднюю активную мощность за смену Рсм, кВт, по формуле

Рсм=Σ nпр × Рпр × Ки; (2)

где Ки - коэффициент использования

Рсм = 3 × 115 × 0,5 + 2 × 60 × 0,8 = 268,5 кВт;

Определяем средний коэффициент использования Ки ср, по формуле

Ки ср = ; (3)

Ки ср ==0,58;

Определяем коэффициент силовой сборки, по формуле

m =; (4)

где Рн max, Рн min - соответственно, мощность максимального и минимального электроприемника группы, кВт.

m == 3

Согласно [6, с. 56] при n5, Ки0,2, m>3, Pconst эффективное число электроприемников определяется, по формуле

nэ =; (5)

nэ == 77,5

По найденным величинам nэ и Ки ср определяем коэффициент максимума согласно [ 6 , с.55, таблица 2.13 или рисунок 2.15 ].

Кmax=1,09;

Определяем максимальную активную мощность нагрузки Рmax, кВт, по формуле

Рmaxmax × Рсм; (6)

Рmax=1,09 × 268,5 = 292,66 кВт

Определяем среднюю реактивную мощность нагрузки за смену до компенсации Qсм, кВар, по формуле

Q’см =Σnпр ×Рпр × Ки × tgφ; (7)

где tgφ - тангенс каждого присоединения, определяемый по

соответствующему cosφ

Q’см = 3 × 115 × 0,5× 0,75 + 2× 60 × 0,8 × 0,62 = 188,19 кВар

Определяем реактивную максимальную мощность нагрузки Qmax, кВар, по формуле

Qmax = 1,1×Qсм при nэ  10 (9)

Qmax = Qсм при nэ  10 (10)

Qmax = 38,9 кВар

Определяем максимальную полную мощность Smax, кВА, по формуле

Smax = ; (11)

Smax =  кВА

Определяем максимальный ток Imax, А, по формуле

Imax =; (12)

Imax = А

Расчет для второй секции шин и в целом для подстанции ведется аналогично.

Результаты расчета сводим в таблицу 2.

3. Компенсация реактивной мощности

Определяем тангенс по секции до компенсации, по формуле

tgφ1=; (13)

tgφ1= = 0,7;

Определяем расчетную мощность компенсирующего устройства Qк, кВар, по формуле

Qк = Рсм × (tgφ1-tg φ2); (14)

где tg φ2 -тангенс по секции после компенсации, определяемый по cos φ2=0,98;

tg φ2=0,2

Qк = 268,5(0,7-0,2) = 134,25 кВар;

Выбираем стандартную мощность компенсирующего устройства Qст согласно [7 с. 306, таблица. 5.1] и [3 с. 382, таблица 6.21] из условия

Qк ≤ Qст; (15)

Выбираем батарею типа УКБ - 0,38 - 150 -У3 , Qст = 150 кВар;

Определяем величину разрядного сопротивления rразр, Ом, по формуле

rразр= ; (16)

где Uф - фазное напряжение, кВ; Uф=0,22 кВ

rразр1=  = 4,84 кОм;

Расчет по подстанции

Pном/ст=2Pном

 

Pном п/ст=2465= 930

Pсм п/ст=2Pсм

 

Pсм п/ст=2268,5= 537

Ku ср п/пс=

Ku ср п/пс=

m=

эф п/ст=

где Pн п/ст=12эф п/ст=

Kmax п/ст=1.05

Pmax п/ст = Kmax п/ст Pсм п/ст

 

Pmax п/ст =1,05537=563,85

Qсм п/с =2Qсм

Qсм п/ст=

Qmax п/ст= Qсм п/ст=77,8

Smax п/ст=

Smax п/ст= кВт

Imax=

Imax= А

=

=

4. Выбор типа, числа и мощности силовых трансформаторов на подстанции

При наличии электроприемников I категории в любом случае должно быть не менее двух трансформаторов.

Определяем расчетную мощность наиболее загруженной секции Sсм , кВА, по формуле

Sсм =  кВА;   (17)

см =  кВА

Определяем расчетную мощность силового трансформатора при коэффициенте загрузки 70 ¸ 80 % Sр , кВА, по формуле

р =  = 387,5 кВА

Определяем мощность силового трансформатора Sнт по [ 3, с.41, таблица 27.6] из условия

нт = Sр,        (19)

Выбираем трансформатор типа ТМ - 400/10, Sнт = 400 кВА.

387,5 кВА < 400 кВА

Определяем активные потери мощности в трансформаторе D Р, кВт, по формуле

D Р = ΔРхх + ΔРкз× Кз2  (20)

D Р = 1,2 + 5,5 × 0,72 = 3,9 кВт

Определяем реактивные потери мощности в трансформаторе D Q, квар, по формуле

D Q = (Iхх + Uкз) × Sнт × 10-2,  (21)

D Q = (2,1 + 6,5) × 400 × 10-2 = 34,4 квар

Определяем полную расчетную мощность трансформатора с учетом потерь Sрп , кВА, по формуле

           (22)

Sрп = кВА

Определяем коэффициент загрузки трансформатора в номинальном режиме Кз , о.ед., по формуле

Кз = Sрп / Sнт               (23)

Кз = 282/ 400 = 0,7

Определяем расчетную мощность по подстанции с учетом потерь Sр п\ст кВА, по формуле

р п\ст =     (24)

р п\ст =  кВА

Определяем аварийный коэффициент загрузки трансформатора для случая выхода из строя одного из них Кза, о.ед., по формуле


Кза =294,6/400 = 0,7 < 1,4

Технические данные трансформатора приводим в таблице 3.

Таблица 3 - Технические данные трансформатора

Тип

Номинальная мощность Sнт, кВА

Верхний предел по напряжению, кВ

Потери, кВт

Ток холостого хода Iхх, %

Напряжение КЗ Uкз, %

 

 

ВН U

НН U

ХХ

КЗ

 

 

ТМ-400/10

400

10

0,4

0,95

5,5

2,1

4,5


5. Расчет токов короткого замыкания

Выбор сечения питающей линии

Для определения сечения питающей линии необходимо определить нагрузку на стороне 10 кВ.

Определяем максимальную нагрузку одной секции Smax1, кВА, по формуле

Smax1=; (26)

где Smax1 - максимальная мощность наиболее нагруженной секции, кВА;

Pmax1 - активная максимальная мощность наиболее нагруженной секции, кВт;

ΔРm - активные потери мощности в силовом трансформаторе, кВт;

Qmax1 - реактивная максимальная мощность наиболее нагруженной секции, кВар;

Δ Qm - реактивные потери мощности в силовом трансформаторе, кВАр

Smax1= = 389 кВА;

Определяем максимальный ток наиболее нагруженной секции Imax1, А, по формуле

Imax1 с = ,               (27)

Imax1= = 23 А;

Воздушные линии на напряжение выше 1000 В и питающие линии на напряжение до 1000 В выбираются по экономической плотности тока, по напряжению, и условия нагрева, и по доступным токовым нагрузкам по потере напряжения.

Экономически целесообразно сечение Sэк, А определяется по формуле

Sэк=;          (28)

где Imax1 - максимальный ток наиболее загруженной секции, А;

jэ - нормированное значение экономической плотности тока jэ=1, т.к. Ти= 4600 ч.

Sэк= = 21 мм2;

Полученное сечение округляется до ближайшего стандартного сечения провода согласно [7. с. 513] АС - 25 мм2, Iдоп= 142 А; r0 = 1,176 Ом/км, х0 = 0,41 Ом/км.

Стандартное сечение кабеля выбирается с учетом напряжения линии

Uном  Uуст;         (29)

 10

где Uном - номинально напряжение провода, кВ;

Uуст - напряжение установки, кВ.

Выбранное сечение провода необходимо проверить из условия нагрева, по формуле

Iдоп  Imax (30)

где Iдоп -допустимая токовая нагрузка на провод

Imax -максимальный ток подстанции в аварийном режиме

Imax п/ст = ;

Imax п/ст = = 43 А;

 43

Выбранное сечение кабеля проверяется на потерю напряжения из условия

ΔUдоп %  ΔUрас %, по формуле

ΔUрас %= ; (31)

где Imax - максимальный ток подстанции в аварийном режиме, А;

L - длина линии, км;

r0 - удельное сопротивление 1 км линии, Ом/км;

x0 - индуктивное сопротивление 1 км линии;

cosφ - коэффициент мощности подстанции;

ΔUдоп % - (5 -6) % линии напряжением 6 -10 кВ.

Определяем коэффициент мощности cosφ, о.ед по формуле

cosφ= ; (32)

sinφ= ; (33)

cosφ= =0,95;

sinφ= =0,28;

ΔUрас %= = 1,95 %;

 1,95

Расчет токов короткого замыкания на стороне высокого напряжения.

Производим расчет токов короткого замыкания в относительных единицах.

Составляем расчетную схему и схему замещения.

Рисунок 1-Схема замещения Рисунок 2- Расчетная схема

Определяем базисный ток Iб, кА по формуле

Iб= ; (34)

Iб= = 8,25 кА;

Определяем активное и реактивное сопротивления линии r* л, x* л, по формулам

r* л= ; (35)

x* л= ; (36)

r* л= = 3,35

x* л= = 1,17

Определяем активное и реактивное эквивалентное сопротивление цепи к.з. r* экв, x* экв, по формулам

r* экв = r* л; (37)

x* экв = x* c+ x* л; (38)

r* экв = 3,35

x* экв = 0,35 + 1,17 = 1,52

Определяем отношение сопротивлений

r* экв/ x* экв (39)

== 2,86

Активное сопротивление линии учитывается.

Тогда следует определить полное относительное сопротивление цепи к.з. Z*, о.ед. по формуле

Z*= ; (40)

Z*= = 3,67

При Z* > 3 определяем ток к.з. IКЗ, кА по формуле

IКЗ = I = I= ;

IКЗ = I = I=

Определяем мощность КЗ St, МВА, по формуле

 SКЗ = St=0 = ;  (41)

SКЗ = St=0 =   

Определяем ударный ток iу, кА, по формуле

iу = Ку ×  × I; (42)

где Ку -ударный коэффициент

iу = 1,3××2,24 = 4,2 кА;

Определение приведенного времени.

Производим расчет приведенного времени, необходимого для проверки аппаратов и токоведущих частей на термическую устойчивость токам к.з.

Определяем коэффициент β, о.ед по формуле

β= ; (43)

β= = 1

Определяем время отключения ступеней tоткл, с

tоткл1 = tз + tв; (44)

tоткл2 = tоткл1 + Δt; (45)

tоткл3 = tоткл2 + Δt; (46)

tоткл1 = 0,3 + 0,1 = 0,4 с;

tоткл2 = 0,4 + 0,5 = 0,9 с;

tоткл3 = 0,9 + 0,5 = 1,4 с;

Определяем периодическую составляющую приведенного времени tпп для каждой ступени согласно [6, с. 244, рисунок6.12]

tпп1 = f (tоткл1; β); (47)

tпп2 = f (tоткл2; β);

tпп3 = f (tоткл3; β);

tпп1 = 0,42 с;

tпп2 = 0,75 с;

tпп3 = 1,2 с;

Определяем апериодическую составляющую приведенной времени tпа,с по формуле

tпа = 0,05 · ( β)2; (48)

tпа = 0,05 · (1)2 = 0,05 с;

Определяем приведенное время tпр, с для трех ступеней селективности, по формулам

tпр1 = tпп1 + tпа;      (49)

tпр2 = tпп2 + tпа;       (50)

tпр3 = tпп3;    (51)

tпр1 = 0,42 + 0,05 = 0,47 с;

tпр2 = 0,75 + 0,05 = 0,8 с;

tпр3 = 1,2 с;

Селективность срабатывания выключателей и релейной защиты представлена на рисунке 3.

Рисунок 3 - Селективность срабатывания защиты.

Расчет токов короткого замыкания низкой стороны подстанции.


Определяем расчетный ток Iр, А, по формуле

Iр=         (52)

Iр= = 1250 А

Определяем активное и индуктивное сопротивление силового трансформатора сначала в относительных (r*тр, x*тр, о.ед.), затем в именованных единицах (rтр, xтр, мОм)

r*тр=  , (53)

x*тр=  , (54)

rтр= r*тр×  , (55)

xтр= x*тр×  , (56)

где ∆Ркз - потери к.з. в силовом трансформаторе, кВт;

Uкз% - напряжение к.з. силового трансформатора, %.

r*тр= =0,012 о.ед.

x*тр= =0,054 о.ед.

rтр= =3,064 мОм

xтр= = 13,6 мОм

Выбираем шину из условия нагрева по [5, стр.130,таблица 5-6], определяем активное и индуктивное удельное сопротивление шин по[5, стр.120,таблица 4-10], rш0 , xш0 ,мОм

Iдоп ≥ Iр (57)

 1250

Шина марки АТ -80×8 мм2, Iдоп=1320 А; rш0=0,055 мОм/м; xш0=0,126 мОм/м.

Определяем суммарное активное и реактивное сопротивление цепи к.з. rΣ, x Σ, мОм, по формуле

rΣ= rтр+ rшо×Lш+ rк+ rд , (58)

x Σ= xтр+ xшо× Lш , (59)

где Lш - длина шины, м;

rк, rд - сопротивление контактов и электрической дуги, rк=15 мОм; rд=0,1мОм.

rΣ = 3,064 + 0,055×10 + 0,1+15=18,9 мОм

x Σ = 13,6 + 0,126 ×10= 15,05 мОм

Определяем результирующее сопротивление цепи короткого замыкания ZΣ, мОм, по формуле

ZΣ= , (60)

ZΣ= = 24,2 мОм

Определяем ток к.з. для удаленной точки Iкз, кА, по формуле

Iкз= ,                  (61)

где U -номинальное напряжение цепи короткого замыкания, В.

Iкз=  = 9,55 кА

Определяем отношение xΣ/rΣ=0,53, по которому находим ударный коэффициент Ку ,по [6, стр.228,рисунок 6.2], Ку=1,1.

Определяем ударный ток iу, кА, по формуле

iу= × Ку × Iкз , (62)

iу=× 1,1× 9,55 = 14,9 кА

Определяем мощность короткого замыкания Sкз, мВА, по формуле

Sкз= ×U× Iкз , (63)

Sкз=× 0,4×14,9 = 10,3 мВА

.1 Выбор электрооборудования высокой стороны подстанции

Выбор электрооборудования начинаем с выбора высоковольтной ячейки. Ячейку КРУ типа КМ-1 выбираем согласно[2, с. 512, таблица 9.5].

Технические данные ячейки сводим в таблицу 4.

Таблица 4- Технические данные высоковольтной ячейки.

Наименование параметра

Данные ячейки

Расчетные данные

Номинальное напряжение, кВ

10

10

Номинальный ток, А: сборных шин шкафов

 1000 630

 43 43

Количество и сечение силовых кабелей в шкафах отходящих линий

4(3240)


Номинальный ток отключения, кА

20

2,24

Электродинамическая стойкость

51

4,2

Тип выключателя

ВМПП -10


Тип привода к выключателю

Встроенный пружинный


Габариты: ширина глубина высота

 750 1200 2150



Выбор высоковольтного выключателя

Высоковольтный выключатель выбирается в соответствии с выбранной ячейкой по номинальному току и напряжению, роду установки и проверяется на термическую и динамическую устойчивость токам короткого замыкания, а так же на ток и мощность отключения.

Выбираем высоковольтный выключатель согласно[2, с.228, таблица 5.1], типа ВМПП -10 -630 -20У3. Технические данные выключателя сводим в таблицу 5.

Таблица 5 - Технические данные высоковольтного выключателя.

 Расчетные данные

 Параметры аппарата

 Uуст ном, кВ

10

 Uном, кВ

 10

 Imax, А

43

 Iном, А

 630

 Iу, кА

4,2

 Imax, кА

 52

 I2·tпр3, кА2·с

6,2

 It2·t, кА2·с

 202·8=3200

 I″, кА

2,24

 Iотк, кА

 20


Выбор изолятора

Изоляторы выбираем по напряжению, роду установки, допускаемой механической нагрузке. Проходные изоляторы дополнительно выбираем по номинальному току.

Выбираем опорный изолятор по напряжению из условия

Uиз ном ≥ Uуст ном; (64)

где Uиз ном - номинальное напряжение изолятора, кВ

≥ 10

Напряжение изолятора может превышать напряжение установки на

-15%.

По допустимой механической нагрузке изоляторы выбираются из условия

Fрасч ≤ 0,6 ·Fразр; (65)

где Fрасч - расчетная нагрузка на изолятор при трехфазном ударном токе, Н; Fразр -минимальная разрушающая сила на изгиб, взятая по каталогу, Н.

≤ 0,6 ·4000=2400

Определяем силу, действующую на шину средней фазы, F(3), Н по формуле

F(3)= ; (66)

где l - расстояние между опорными изоляторами в пролете (ширина высоковольтной ячейки), м;

а - расстояние между рядами изоляторов, м; а = 0,15.

F(3)= = 16 Н;

Выбираем опорный изолятор согласно[2, с.288], типа И4 -80УХЛ3;

Выбираем проходной изолятор по напряжению из условия

Uиз ном ≥ Uуст ном; (67)

≥ 10;

По допустимой механической нагрузке изоляторы выбираются из условия

Fрасч ≤ 0,6 ·Fразр;

Для проходных изоляторов

Fрасч= 0,5 · F(3);

Fрасч= 0,5 ·16 = 8 Н;

≤ 0,6 ·3678=2207;

По номинальному ток проходные изоляторы выбираются из условия нагрева

Iиз ном ≥ Imax п/ст; (68)

630 ≥ 220,4

Выбираем проходной изолятор согласно [2, с. 288], типа ИП -10/630 -750 -У

Выбор трансформатора напряжения

Трансформатора напряжения выбирается по роду установки, номинальному напряжению и проверяется по классу точности. Технические данные трансформатора напряжения сводим в таблицу 6.

Таблица 6 - Технические данные трансформатора напряжения.

Расчетные величины

Параметры аппарата

Uуст. ном, кВ

10

Uном, кВ

10

S2, ВА

14

Sном, ВА

120


Выбираем трансформатор напряжения [2, с. 337, таблица 3.36],типа НТМИ - 6 -6643.

Схема подключения приборов к трансформатору напряжения изображена на рисунке 4.

Рисунок 6 - Схема подключения трансформатора напряжения.

Для проверки на класс точности необходимо учесть нагрузку, потребляемую всеми приборами, подключаемыми к трансформатору напряжения. При этом должно выполняться условие

Sном > S2; (69)

где Sном - номинальная мощность трансформатора напряжения, ВА

S2 - суммарная мощность, потребляемая приборами, подключенными ко вторичной обмотке трансформатора напряжения, ВА

S2=; (70)

где ΣР, ΣQ -суммарная активная и реактивная мощности приборов, Вт,Вар

ΣР=ΣSприб ·cosφ; (71)

ΣQ= ΣSприб ·sin φ; (72)

где Sприб - мощность прибора, ВА

cosφ, sin φ -коэффициенты активной и реактивной мощности приборов

Определяем активную мощность прибора Р, Вт, по формуле

Р=n ·S ·cosφ; (73)

Р1=3 ·2,6 ·1=7,8 Вт;

Р2=3 ·1,5 ·0,38=1,71 Вт;

Р32=1,71 Вт;

Определяем суммарную активную мощность ΣР, Вт, по формуле

ΣР= Р1+ Р2+ Р3; (74)

ΣР=7,8+1,71+1,71=11,7 Вт;

Определяем реактивную мощность каждого типа прибора Q, Вар, по формуле

Q= n ·S ·sinφ; (75)

1=0;2=3,15 ·0,92=4,14 Вар;3= Q2=4,14 Вар;

Определяем суммарную реактивную мощность ΣQ, Вар, по формуле

ΣQ= Q1+ Q2+ Q3; (76)

ΣQ=0+4,14+4,14=8,28 Вар;

Определяем расчетную мощность S2, ВА, по формуле

S2=; (77)

S2= =14 ВА;

>14;

Приборы выбираем согласно [2, с. 387, таблица 6.26], заносим данные в таблицу 7.

Таблица 7- Технические данные измерительных приборов.

Наименование прибора

Тип

Мощность, потребляемая одной катушкой, ВА

cosφ

Количество приборов

Суммарная потребляемая мощность






Р, Вт

Q, Вар

Вольтметр

Э -378

2,6

1

3

7,8

0

Счетчик активной энергии

СА -3У

1,5

0,38

3

1,71

1,38

Счетчик реактивной энергии

СР -44

1,5

0,38

3

1,71

1,38





Итого

ΣР

ΣQ





9

11,2

8,28

Защита трансформатора напряжения осуществляется предохранителями ПКН-10.

Выбор трансформатора тока

Трансформаторы тока выбираются по номинальному току и напряжению первичной и вторичной обмоток, по конструктивному исполнению и проверяются на класс точности.

Выбираем трансформаторы тока согласно [2, с. 294, таблица 5.9].

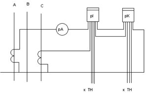
Обычно трансформаторы тока устанавливаются на двух фазах. Выбираем трансформатор тока с двумя сердечниками для цепей измерительных приборов и цепей релейной защиты. Класс точности измерительных приборов -0,5, приборов релейной защиты -3. Схема подключения приборов к трансформатору тока изображена на рисунке 5.

Рисунок 7- Схема подключения измерительных приборов.

При проверке на класс точности определяют нагрузку вторичной обмотки трансформатора тока и сравнивают ее с допустимой нагрузкой трансформатора из условия

r0 > rрасч; (78)

где r0 - номинальная нагрузка трансформатора тока, Ом;

rрасч - суммарное сопротивление цепи вторичной обмотки трансформатора тока, Ом.

Параметры измерительных приборов приведены в таблице 8.

Таблица 8- Технические данные измерительных приборов.

Наименование прибора

Тип

Нагрузка фазы А, ВА

Нагрузка фазы С, ВА

Амперметр

Э -378

0,1

---

Счетчик активной энергии

СА -34

2,5

2,5

Счетчик реактивной энергии

СР -49

2,5

2,5

Итого


5,1

5,0


Расчет ведем по наиболее нагруженной фазе по суммарно потребляемой приборами мощности.

Определяем суммарное сопротивление катушек приборов, включенных в фазу А, rприб, Ом, по формуле

rприб= ; (79)

где ΣSА - суммарная мощность для фазы А, ВА;

I2 - номинальный ток вторичной обмотки трансформатора, I2=5А.

rприб= =0,204 Ом;

Выбираем сечение контрольного кабеля для соединения трансформатора тока с измерительными приборами. Контрольный кабель принимаем с алюминиевыми жилами длиной L=10 м, сечением S=2,5 мм2.

Определяем сопротивление кабеля rкаб, Ом, по формуле

rкаб= ; (80)

где i -проводимость материала контрольного кабеля, м/Ом ·мм2, i=32 м/Ом ·мм2

rкаб= =0,21 Ом;

Определяем расчетное сопротивление rрасч, Ом, по формуле

rрасч = rприб + rкаб + rк; (81)

где rк -сопротивление переходных контактов, Ом; rк=0,1 Ом;

rрасч= 0,204+0,21+0,1=0,514 Ом;

По расчетным данным выбираем трансформатор тока согласно

[2, с. 294, таблица 5.9], типа ТОЛ -10У2.

Данные трансформатора тока заносим в таблицу 9.

Таблица 9- Технические данные трансформатора тока.

Расчетные данные

Параметры аппарата

Uуст ном, кВ

10

Uном, кВ

10

Imax, А

43

Iном, А

200

iу, кА

4,2

Кд · ·Iном9,7


I ·tпр2, кА ·с

4

д ·Iн)2·t

9,72·1=94

Rрасч, Ом

0,514

R, Ом

0,6


Расчет шин

Сечение шины выбирается по длительно допустимому току из условия нагрева, проверяется на термическую и динамическую устойчивость при коротком замыкании.

По длительно допустимому току шину выбираем из условия

IдопImax п/ст; (82)

 43

Шину выбираем согласно 3 [6, с. 395, таблица 7.3],марки АТ - (304) мм2, Iдоп= 355 А;

Производим проверку на термическую устойчивость из условия

Smin Sст;   (83)

 45;

где Smin - минимальная площадь сечения шины, выдерживающая расчетный ток короткого замыкания за соответствующее время его протекания, мм2 ;

Sст - стандартная площадь сечения шины, мм2.

Определяем минимальную площадь сечения Smin, мм2, по формуле

Smin= ; (84)

где с - коэффициент, зависящий от материала шины; для алюминиевых с = 88;

tпр2 - приведенное время второй ступени, с.

Smin= = 28 мм2;

Производим проверку шины на динамическое действие токов короткого замыкания.

Определяем наибольшую электродинамическую силу, действующую на шину средней фазы при трехфазном к.з. F(3). Размеры и расположение шины изображены на рисунке 8.

Определяем наибольший изгибающий момент М, Н·м, по формуле

М= ; (85)

М= = 1,2 Н·м;

Определяем момент сопротивления шины относительно оси, перпендикулярной к направлению действия силы W, м3, по формуле

W= ; (86)

где b -толщина шины, м

h -ширина шины, м

W= = 0,00000011 м3;

Рисунок 8- Размеры шины

Определяем расчетное напряжение в материале шины δрасч, МПа, по формуле

δрасч= ; (87)

δрасч= = 10,9 МПа;

Проверка на динамическое действие токов к.з. производится из условия

δрасч  δдоп; (88)

где δдоп -допустимое напряжение для материала шины; для алюминия -80 МПа .

,9  80;

Выбор электрооборудования низкой стороны подстанции

Определяем расчетный ток на каждое присоединение со стороны низкого напряжения:

для вводной линии, Iр, А

Iр= ; (89)

Iр= = 1278 А;

для каждого присоединения по отходящим линиям, Iпр, А

Iпр= ; (90)

Iпр1-4 = = 132 А;

Iпр5-8 = = 116 А;

Iпр9-12 = = 148 А;

для межсекционной перемычки, Iрс, А

Iрс= ; (91)

Iрс= = 913 А;

Согласно [3, с. 160, таблица 30.16] выбираем панели типа ПАР, данные сводим в таблицу 10.

Таблица 10 - Технические параметры и комплектация панелей типа ПАР.

Тип панели

Номинальный ток панели, А

Расчетный ток присоединения

Тип коммутационных и защитных аппаратов

Количество панелей

Назначение панелей

ПАР11 -52521

1500

1278

Р55-41 ВА55-41

2

вводная

ПАР11 -82535

1000

913

РОШ5-1000 ВА55 -41

1

секционная

ПАР11 -52506

250

132

Р20 -37000 ВА51 -35

4

линейная

ПАР11 -52506

250

116

Р20 -37000 ВА51 -35

4

линейная

ПАР11 -52506

250

148

Р20 -37000 ВА51 -35

4

линейная


Выбираем трансформаторы тока на каждое присоединение из условия нагрева

Iнт  Iр; (92)

Данные трансформаторов тока сводим в таблицу 11.

Таблица 11 - Технические данные трансформаторов тока.

Наименование присоединения

Расчетный ток присоединения

Номинальный ток трансформатора

Тип трансформатора

Количество трансформаторов

вводная

1278

1500

ТНШЛ -0,66

6

секционная

913

1000

ТК -10

2

линейная

132

150

ТК -10

12

линейная

116

ТК -10

12

линейная

148

150

ТК -10

12


Выбираем кабели согласно [7, с. 512, таблица П2.1] из условия нагрева и по напряжению

Iдоп  Iр; (93)

Uнк  U;

Данные кабелей сводим в таблицу 12.

Таблица 12- Технические данные силовых кабелей.

Наименование присоединения

Марка кабеля и способ прокладки

Сечение кабеля, мм2

Расчетный ток присоединения

Допустимый ток кабеля, А

Линейная РЩ1 - РЩ4

ААБ в земле

 (435)132135



Линейная РЩ5 - РЩ8

ААБ в земле

 (435)116135



Линейная РЩ9 - РЩ12

ААБ в земле

 (450)148165




Выбираем автоматические выключатели согласно [5, с. 261, таблица 3.62 ] из условий

Iна  Iр; (94)

Iнр  1,25·Iр;       (95)

Iотс 1 ,5·Iпик;       (96)

Iпик= 4·Iр;    (97)

Данные автоматов сводим в таблицу 13.

Таблица 13 - Технические данные автоматических выключателей.

Наименование присоединения

Тип автомата

Iр, А

1,25·Iр, А

1,5·Iпик, А

Iна, А

Iна, А

Iотс, А

вводная

ВА55 -41

1278

1596

7500

1600

1600

9600

секционная

ВА55 -41

913

1142

5478

1600

1280

7680

линейная

ВА51 -35

132

165

792

250

200

2400

линейная

ВА51 -35

116

145

696

250

200

2400

линейная

ВА51 -35

148

185

888

250

200

2400

7. Технико-экономическое обоснование выбора электрооборудования

В курсовом проекте предусматриваются технико-экономическое обоснование и выбор наиболее целесообразного типа подстанции и электроснабжение. Схему электроснабжения подстанции выбираем радиальную. Эта схема обеспечивает высокую надежность электроснабжения, хотя требует больших затрат на сооружение. Выбор этой схемы обусловлен и тем, что при прекращении электроснабжения потребителей 1-й, 2-й и 3-й категории, имеющихся в схеме, потери из-за простоя будут стоить больше, по сравнению с затратами на ее сооружение.

Комплектация подстанции производится высоковольтными ячейками КРУ типа КМ-1. Ячейка КРУ более надежна в бесперебойном питании и работе чем камера КСО. Для питания потребителей выбираем кабель ААБ, так как он дешевле кабеля с медными жилами при таких же характеристиках.

Ввод осуществляем кабельной линией марки ААБ, так как расстояние до подстанции сравнительно небольшое, и провод с алюминиевыми жилами дешевле провода с медными жилами.

Целесообразным считаем применение трансформатора стандартной мощности S= 630 кВА, что обеспечивает экономичность монтажа, эксплуатацию и ремонта. Считаем целесообразным, загрузить выбранный трансформатор до коэффициента загрузки Кз=0,7, что продлит срок службы силового трансформатора.

Исходя из технико-экономических соображений, принимаем к установке новые малогабаритные стандартные панели ПАР-11 комплектующиеся современными автоматами, что облегчает монтаж, ремонт и эксплуатацию.

8. Описание схемы АВР

Автоматическое включение резерва предусматривается для всех ответственных потребителей и на питающих их подстанциях является обязательным.

В сетях с раздельным питанием потребителей от двух источников питания устройства АВР широко применяется, поскольку повышают надежность электроснабжения и сокращают время простоя электрооборудования.

Курсовым проектом предусмотрена схема АВР на секционном автомате, напряжением 0,4 кВ.

В исходном положении схемы автоматы QF1 и QF2 включены, автомат QF3 отключен, избиратель управления SA1 установлен в положение АВР, реле КL1 и KL2 и KВ включены. Реле минимального напряжения KV1 - KV4 включены и их контакты в цепях реле KT1 и КТ2 разомкнуты. Положение конечных выключателей SQ1, SQ2 соответствует отключенному положению автомата.

При повреждении трансформатора Т1 срабатывает реле минимального напряжения КV1 и KV2 и включает реле KT1. Реле КТ1 с выдержкой времени замыкает цепь отключающей катушки автомата YAT1 и автомат QF1 отключается.

При отключении автомата замыкается цепь реле управления КМ. Реле управления включает электродвигательный привод, который через систему рычагов включает автомат QF3 и восстанавливает питание на первой секции щита, после чего контакты конечного выключателя SQ размыкаются и реле КМ отключает двигатель привода автомата.

Включившись, автомат QF3 своими контактами отключает реле КL3, исключая возможность повторного включения АВР.

Только при помощи ключа SА2 автомат может быть включен вручную. Реле блокировки КВ предотвращает самопроизвольное повторное включение автомата QF3, шунтируемого ключом SА2 или реле КL3.

Схема работает аналогично при повреждении трансформатора Т2, отключении катушкой YАТ2, автомата QF2 и последующем включении QF3.

9. Спецификация

Составляем спецификацию выбранного электрооборудования, данные сводим в таблицу 14.

Таблица 14- Спецификация

Наименование

Кол-во

Тип

Техническая характеристика

Примечание

Силовой трансформатор

2

ТМ -630/10

Sнт = 630 ВА Uкз = 5,5


Высоковольтное распределительное устройство типа КРУ в том числе: Высоковольтный выключатель Трансформатор тока

8   8 30

КМ-1   ВМПП -10 ТОЛ -10 У2

Uн = 10 кВ Iн = 630 А Iн = 630 А ППВ Uн = 10 кВ Ктт = 20


То же, в том числе: Трансформатор напряжения Предохранитель

2 2 6

КМ-1 НТМИ -10 -66У3 ПКН 10

Uн = 10 кВ Uн = 10 кВ S = 120 ВА Uн= 10 кВ


Панель распределительная типа ПАР, в том числе: Трансформатор тока Автомат

2  6 2

ПАР11 -52520  ТНШЛ -0,66 ВА55 -41

Uн = 0,4 кВ Iн = 1500 А Uн = 0,4 кВ Ктт = 300 Iна = 1600 А Iнр = 1600 А Iотс=7680 А

Вводная

То же, в том числе: Трансформатор тока Автомат

1 2 1

ПАР11 -82536 ТК -10 ВА55 -41

Uн = 0,4 кВ Iн =1000 А Uн = 0,4 кВ Ктт = 120 Iна = 1600 А Iнр = 1280 А Iотс = 7680 А

Секционная

То же, в том числе: Трансформатор тока Автомат

12 36 12

ПАР11 -52506 ТК -10 ВА51 -35

Uн = 0,4 кВ Iн = 250 А Uн = 0,4 кВ Ктт = 60 Iна = 250 А Iнр = 200 А Iотс = 2400 А

Линейная

 Провод сталеалюмиевый, сечением 3(125)мм2, км4,6ААБUн = 10 кВ

Iдоп = 142 А





Кабель алюминиевый, бумажная изоляция, алюминиевая оболочка, бронированный, сечением (435)мм2, км0,2ААБ 1Uн = 0,4 кВ

Iдоп = 135 А





То же (350)мм2, км0,4

ААБ 1

Uн=0,4 кВ Iдоп= 165 А



Шина алюминиевая твердая, сечением 153 мм2, м10АТ

Uн = 10 кВ Iдоп = 165 А




То же, сечением 808 мм2, км10

АТ

Uн = 0,4 кВ Iдоп = 1320А



Компенсирующая установка

2

УКБН -0,38 -200

Uн = 380 В Qст = 150 кВар




Заключение

В курсовом проекте осуществлен выбор типа подстанции и ее электроснабжение. Выбираем радиальную схему, так как эта схема обеспечивает высокую надежность питания.

Проектируемая подстанция состоит из РУ-10 кВ и РУ-0,4 кВ.

Комплектация РУ- 10 кВ подстанции производится высоковольтными ячейками КРУ КМ-1. Камеры укомплектованы высоковольтными выключателями типа ВМПП -10.

Ввод осуществляем кабельной линией марки ААБ-3×120 мм2.

Принимаем к установке трансформатор стандартной мощности S=630 кВА, что обеспечивает экономичность монтажа, эксплуатацию и ремонта.

Принимаем к установке новые малогабаритные стандартные панели ПАР-11 комплектующиеся современными автоматами типа ВА, что облегчает монтаж, ремонт и эксплуатацию.

Для питания потребителей выбираем кабель ААБ, так как он дешевле кабеля с медными жилами при таких же характеристиках.

электрический мощность трансформатор ток

Список используемых источников

1. Правила устройства электроустановок, -С-Пб.: Деан, 2004

. Федоров А.А. Учебное пособие для курсового и дипломного проектирования, М.: Энергоатомиздат, 1987

. Неклепаев Б.Н.,Крючков Н.П. Электрическая часть электростанции и подстанции: справочные материалы для курсового и дипломного проектирования,-М.:Энергоатомиздат, 1989

. Барыбин Ю.Г. Справочник по проектированию электрических сетей и электрооборудования, -М.: Энергоатомиздат, 1991

. Липкин Б.Ю.. Электроснабжение промышленных предприятий и установок,-М. : Высшая школа, 1991

. Коновалова Л. Л. Электроснабжение промышленных предприятий и установок- М.: Энергоатомиздат, 1989.

Похожие работы на - Электроснабжение подстанции

 

Не нашли материал для своей работы?
Поможем написать уникальную работу
Без плагиата!
Без нейросетей!