|
1
Рис. 2
По графику рис. 2 определяют
оптимальные параметры подачи, соответствующие максимальному значению кпд : , м³/с; 34, м; ,м; 12, кВт
Эти результаты заносятся в таблицу
2, графа примечание.
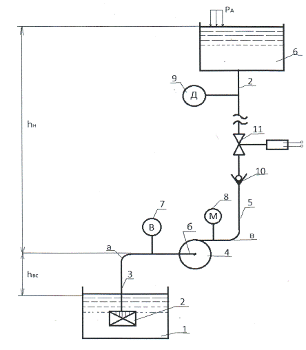
1.3 Геометрические характеристики гидравлической
сети и положение ее на местности
· шероховатость труб =0,65 мм;
· длина всасывающего трубопровода =8 м;
· длина напорного трубопровода =22 м;
· высота местности над уровнем моря =300 м;
· высота положения напорного резервуара м.
1.4 Параметры жидкости
· температура перекачиваемой жидкости
50ºС;
· пьезометрический напор, эквивалентный
атмосферному давлению на высоте местности ,
м вод. Ст.
· давление насыщающих паров
м вод. Ст;
· плотность воды
кг/м³;
· коэффициент кинематической вязкости
м ²/с.
2. Расчет параметров всасывания
.1 Кавитационный запас насоса
Явление кавитации (холодное кипение) наступает
тогда, когда гидростатическое давление в жидкости становится меньше давления
насыщающих паров
(2.1)
Но в насосах это явление наступает
при несколько большем давлении. Это превышение называется кавитационным запасом
и обозначается кав.
Расчет кавитационного запаса
проводится для стандартной высоты местности и стандартных условиях атмосферы
м; t = 20 ºC;
м; кг/м³;
м вод. Ст.
Вычисления проводятся по формуле
(2.2)
м вод. Ст.
Оценка кавитационных свойств насоса
проводится по критерию подобия
где [n] = об/мин; [Q] = м³/с; атм
Подстановка = 2650
об/мин; м³/с; м вод. Ст.
дает 0,405 атм
Кавитационные свойства насоса
удовлетворительные, так как [1]
Вывод: Насос марки 4к-12 обладает
удовлетворительными кавитационными свойствами, может быть применен для подачи
жидкости в данных климатических условиях, при малой скорости движения жидкости
во всасывающем трубопроводе.
2.2 Расчет диаметра всасывающего трубопровода и
глубины всасывания
Исходными данными для расчетов являются:
· оптимальная подача м³/с;
· рекомендуемая из условия безкавитационной работы
насоса скорость движения жидкости во всасывающем трубопроводе [3]:
· для малорасходных насосов м³/с
рекомендуемая скорость 0,8 м/с;
Площадь живого сечения трубопровода
(2.3)
м²
Диаметр всасывающего трубопровода
м
Полученное значение диаметра
округляется до стандартного м
Уточненные значения площади живого сечения и
скорости жидкости
м²
м/с
Расчет глубины всасывания
производится с учетом гидравлических потерь в трубопроводе
, (2.5)
Где - потери во всасывающем
трубопроводе и в соответствии с расчетной схемой складываются из путевых потерь
и потерь в местных сопротивлениях
Коэффициенты сопротивления элементов
трубопровода следующие =4,7; =0,365; =0,05.
Коэффициент гидравлического трения шероховатости
труб при турбулентном режиме течения
Рассчитывается по формуле
Для заданных параметров м; м/с; м ²/с, число
рейнольдса
Режим течения турбулентный, поэтому
по формуле (2.8) коэффициент гидравлического трения равен
Гидравлические потери во всасывающем
трубопроводе равны
м,
а предельно допустимая глубина
всасывания равна
Вывод: Насос 4к-12 при рабочей
частоте вращения = 2650
об/мин, заданном атмосферном давлении =9,9 м, температуре воды t = 20ºС имеет
предельно допустимую глубину всасывания .
3. Расчет параметров нагнетания
.1 Расчет диаметра напорного трубопровода
Исходными данными для расчетов являются:
· оптимальная подача м³/с;
· рекомендуемая экономически выгодная скорость
движения жидкости в напорном трубопроводе [1]
м/с
Площадь живого сечения
м².
Диаметр живого сечения
м
Диаметр м совпадает
со стандартным значением, уточнений производить не нужно.
3.2 Расчет оптимального гидростатического
давления в сети
Для определения гидростатического напора
используется уравнение Д. Бернулли в форме равенства напора насоса и потребного
напора в сети
Где - искомый гидростатический напор в
сети;
- потери во всасывающем
трубопроводе, =0,36 м
- потери в нагнетательном
трубопроводе;
- разность высот положения
нагнетательного резервуара и насоса, =10 м;
- напор насоса на оптимальном
режиме (Таблица 1);
=34 м.
Потери в напорном трубопроводе:
Для значений =1,5 м/с; =0,150 м; м²/с
Режим движения жидкости
турбулентный, поэтому формула Альтшуля для расчета коэффициента гидравлического
трения применима
Согласно Приложениям 3.4.5.[3]
коэффициенты сопротивлений имеют следующие значения для диаметра =150 мм; =0,375; =1,7; =0,07 при ; =2,7; =1.
м.
Гидравлический напор в соответствии
с формулой (3.1) равен
м.
Вывод: Насос 4к-12 при работе на
частоте =2650
об/мин, заданном атмосферном давлении =9,9 м, температуре t = 20 ºС, высоте
подачи жидкости =10 м,
имеет в напорном трубопроводе запас гидростатического напора =22,48 м, т.
Е. может подавать воду в резервуар на высоту 22,48 м.
3.3 Расчет параметров рабочей точки сети
· для построения напорной характеристики сети из
таблицы 1 выбираются пять различных подач =0; м ³/с; м ³/с; м ³/с; м ³/с.
· площадь живого сечения всасывающего трубопровода
м ²; = 0,2 м
· площадь живого сечения напорного трубопровода
м ²; м.
Расчет производится в
последовательности:
· определяются потери во всасывающем трубопроводе;
· определяются потери в напорном
трубопроводе;
· определяется потребный напор насоса.
Расчет потерь во всасывающем трубопроводе при
следующих данных:
=0,2 м; м ²; м ²/с;
=8 м; =0,65 мм;
Расчет проводится последовательно по
формуле:
· расхода
·
число Рейнольдса
· коэффициента гидравлического трения
Альтшуля
· потерь напора
При этом коэффициенты местных
сопротивлений ; ; .
Расчет потерь насоса в
нагнетательном трубопроводе при следующих данных: м; м²; м²/с; м; мм.
Расчет проводится по формулам, аналогичным для
нагнетательного трубопровода
,
,
При этом ; =1,7; =0,07; =2,7; =1.
Потребный напор в сети определяется
по формуле Д. Бернулли, записанной в виде
где м.
Данные расчетов сведены в таблицу 2.
Таблица 2. Характеристика сети.
|
Подача
Q м³/с 10³
|
Нагнетание
|
Потребный
напор , м
|
|
Потери
,мПотери , м
|
|
|
|
0
|
0
|
0
|
22,48
|
|
4
|
0,068
|
0,312
|
22,86
|
|
8
|
0,272
|
1,250
|
24,002
|
|
12
|
0,612
|
2,814
|
25,906
|
|
16
|
1,088
|
5,002
|
28,57
|
По полученным данным строится
графическая зависимость . Она
называется характеристикой сети (см. рис. 2). Построение производится вместе с
основной характеристикой насоса при частоте вращения . Точка
пересечения этих характеристик Р - называется рабочей точкой сети. По ней
графически определяются рабочие параметры
м;
м³/с;
;
кВт.
Если расчеты проведены верно, то
рабочие параметры незначительно отличаются от оптимальных.
Сравнение результатов дает
;
;
Для того, чтобы оценить возможность
безкавитационной работы насоса, необходимо вычислить его коэффициент
быстроходности по формуле С.С. Руднева
об/мин
Вывод: значение коэффициента
быстроходности входит в пределы Поэтому безкавитационная работа
насоса может быть обеспечена при данном напоре .
Отклонение рабочих параметров от оптимальных
не превышает 7%. Насос подобран правильно.
4. Исследование эффективности регулирования
подачи
.1 Дроссельное регулирование подачи и напора
Оно достигается прикрытием или
закрытием задвижки 11, рис.1, в результате изменяется коэффициент потерь в
местном сопротивлении и сеть переходит на новый режим работы. Определение
рабочей точки сети и вычисление рабочих параметров при дросселировании
проводится аналогично расчету параметров рабочей точки сети по методике 3.3.
Расчеты проводятся для тех же подач . Поэтому расчетные значения потерь
во всасывающем трубопроводе не изменятся.
Степень закрытия задвижки
принимается
17
97,8
Результаты исследований в сравнении
с данными сети без дросселирования, приведены в таблице 3.
Таблица 3. Сравнительный анализ
характеристик сети при дросселировании.
|
Подача
Q м³/с · 10³
|
, м   
|
|
|
|
|
|
|
0
|
0
|
0
|
0
|
22,48
|
22,48
|
22,48
|
|
4
|
0,068
|
0,786
|
0,854
|
22,54
|
23,334
|
24,188
|
|
|
1,251
|
1,319
|
|
23,731
|
25,050
|
|
8
|
0,272
|
3,145
|
3,417
|
25,897
|
29,314
|
|
|
7,816
|
8,088
|
|
30,296
|
38,384
|
|
12
|
0,612
|
7,076
|
7,688
|
23,09
|
30,168
|
37,856
|
|
|
15,32
|
15,932
|
|
37,801
|
53,732
|
|
16
|
1,088
|
12,58
|
13,688
|
23,57
|
36,148
|
49,816
|
|
|
25,231
|
26,319
|
|
47,711
|
74,030
|
Результаты расчетов наносим на
характеристику насоса и определяем новую рабочую точку .
м³/с;
м;
Мощность потребления на режиме
дросселирования
кВт
Вывод: Дроссельное регулирование
расхода в сетях, путевые и местные в которых велики, неэффективно. Для
качественного регулирования необходимо осуществлять высокую степень закрытия
задвижки.
При дроссельном регулировании
увеличивается потребный напор ( м), снижается кпд ( ).
Такой способ регулирования оправдан
в сетях, где путевые и местные потери значительно меньше потерь, обусловленных
закрытием задвижки.
4.2 Частотное регулирование подачи и напора
При таком способе подача и напор
изменяются в результате изменения частоты вращения насоса от до . Изменения
рабочих параметров происходит по зависимостям теории подобия. Для
сравнительного анализа примем такую частоту вращения , при
которой подача будет равна подаче при дросселировании. Тогда
об/мин.
Напор и мощность насоса будут иметь
значения
м;
кВт;
Вывод: при частном регулировании
существенно снижается напор в сети (~ 30%), потребляемая мощность ( или 47 %).
Поэтому этот метод для сетей с большими потерями предпочтительнее
дросселирования. Однако реализация такого метода из-за отсутствия привода с
широким диапазоном измерения частоты и крутящего момента может оказаться
нвозможной.
4.3 Применение параллельной работы насосов для
регулирования подачи и напора
Рис. 3. Схема параллельной работы насосов
При параллельной работе насосов расхода
складываются при одинаковом напоре. Если насосы одинаковы, то подача в сети
увеличивается вдвое. При неизменном диаметре напорного трубопровода потери
напора возрастут примерно в 4 раза, так как скорость движения жидкости
,
Число Рейнольдса увеличивается также
вдвое, в результате коэффициент гидравлического трения уменьшится согласно
формуле Альтшуля
.
Увеличение потерь при неизменном
диаметре всасывающего трубопровода может привести и к кавитации. Поэтому
всасывающий трубопровод должен быть для каждого насоса свой. В этом случае
потери в этих трубопроводах увеличатся вдвое.
Расчет потребного напора и
определения параметров проводятся по методике 3. Результаты расчетов сведены в
таблицу 4.
Таблица 4. Параллельная работа
насоса.
|
Подача
2Q, м³/с
|
, м , м , м
|
|
|
|
0
|
0
|
0
|
22,48
|
|
8
|
0,272
|
0,144
|
22,89
|
|
16
|
1,088
|
5,762
|
29,33
|
|
24
|
2,448
|
37,89
|
|
32
|
4,357
|
23,050
|
49,887
|
По этим данным строим характеристику
и находим
рабочую точку. Рабочие параметры сети:
м³/с;
м;
кВт;
;
Вывод: при параллельной работе
подача насоса в сеть увеличилась на м³/с, т. е. на
72%. Потеря подачи связана с увеличением потерь на преодоления сопротивления.
Заключение
Таблица 5. Итоговые результаты
исследований
|
Режим
работы
|
Для
сети и насоса
|
Для
насоса
|
|
Подача,
м³/с
|
Напор,
м
|
Мощность,
кВт
|
Кпд,
%
|
|
Оптимальный
|
27·10ˉ³
|
34
|
12
|
70
|
|
В
рабочей точке
|
26·10ˉ³
|
32,5
|
13
|
69
|
|
Дросселирование
|
15·10ˉ³
|
30
|
10,1
|
67
|
|
На
пониженной частоте 1528 об/мин
|
15·10ˉ³
|
10,8
|
2,5
|
65
|
|
Параллельная
работа двух насосов
|
35
|
49,9
|
13,5
|
68
|
Исследование работы насоса 4к-12 показал:
1. Параметры оптимального и рабочего режима
практически совпадают
2. Режим дросселирования для сетей с
большим сопротивлением не эффективен
. Режим частичного регулирования и
параллельная работа эффективны
насосный жидкость трубопровод
гидравлический
Список используемой литературы
1. Гидравлика, гидромашины и
гидроприводы /Т.М. Баште и др. М.: Машиностроения, 1982.
2. Насосы: каталог -
справочник. М. - Л.: Машгиз, 1980.
. Гарин В.М., Шахитина Т.А.
Исследование работы центробежных насосов: Методические указания к курсовой
работе. Ростов н/Д.: РИИЖТ, 1989.
Похожие работы на - Исследование работы центробежного насоса
|