Расчет параметров электрической тяги
1. Исходные данные
Номинальная мощность на валу ТЭД РТД =796
кВт
Номинальная скорость движения
электровоза VН= 45,5 км/час
Руководящий подъем IП= 70/00
Номинальное напряжение ТЭД UДН=1500 В
Номинальный КПД ТЭД ηД=0,94
Коэффициент потерь силы тяги в
процессе реализации
тягового усилия ηF=0.95
Сопротивление обмоток ТЭД RД=0,12 Ом
Напряжение в контактной сети
постоянного тока UС=3000 В
Коэффициент 1ой ступени
регулирования возбуждения ТЭД β1=0,62
Коэффициент 2ой ступени
регулирования возбуждения ТЭД β2=0,40
1.1.1 Рассчитаем номинальный ток ТЭД
с точностью до целых чисел.
(А);
565 А
Зададим три значения токов якоря от
150 до IH и от IH до 1.75 IH, данные представим в виде таблицы 1.
|
Ток двигателя IД;
А
|
150
|
260
|
360
|
565
|
650
|
800
|
988
|
|
Удельная ЭДС СυФ; 15,622,426,631,532,633,934,7
|
|
|
|
|
|
|
|
|
Сила тяги ТЭД FКД;
kH
|
8,0
|
20,0
|
32,8
|
60,7
|
72,4
|
92,7
|
117,3
|
IД=0,25
IH;
IД=0,25
565=141
А
Рассчитаем удельную ЭДС
ТЭД для принятых токов.
СυФ=35,5
;
СυФ=35,5
=31,5
Рассчитаем силу
тяги ТЭД соответствующую принятым токам.
FКД=3,6
СυФ
I
ηF
10-3
kH;
FКД=3,6
30,5
565
0,95
10-3
= 60,7 kH
Построим графики СυФ(I) в масштабе 0,2 В/км/ч и FКД(I) в масштабе тока МI=5 A/мм; силы тяги МF=0,5 кН/мм по данным таблицы 1.
График зависимости СυФ
от I
График зависимости FКД от I
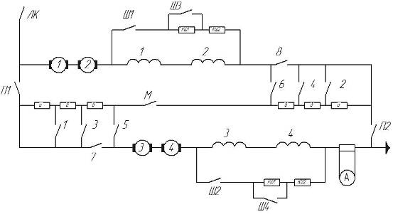
2. Силовая электрическая
схема электровоза
2.1 Принципиальная
электрическая схема электровоза
2.2 Расчет сопротивления
секций реостата и шунтирующих резисторов
Предварительное полное сопротивление
реостата из условия трогания при токе в силовой цепи IТР=IН где IН = 565 А
;
Ом
RA=0.18
RTP;
RA= 0.18
4,82 = 0,875 Oм
RБ=0.17
RTP;
RБ= 0.17
4,82
= 0,815 Oм
RВ=0.15
RTP;
RВ= 0.15
4,82 = 0,72 Oм
Сопротивление
шунтирующих резисторов
rВ;
где rВ= 0,3
rД
Ом
; отсюда
Ом
Таблица замыкания
контактов
|
позиция
|
Контакторы
|
Регулируемые параметры
|
|
ЛК
|
М
|
П1
|
П2
|
1
|
2
|
3
|
4
|
5
|
6
|
7
|
8
|
Ш1
|
Ш2
|
Ш3
|
Ш4
|
UC’
В
|
R
Ом
|
β
|
|
1
|
+
|
+
|
-
|
-
|
-
|
-
|
-
|
-
|
-
|
-
|
+
|
+
|
-
|
-
|
-
|
-
|
750
|
4,82
|
1,00
|
|
2
|
+
|
+
|
-
|
-
|
+
|
-
|
-
|
-
|
-
|
-
|
+
|
+
|
-
|
-
|
-
|
-
|
750
|
3,945
|
1,00
|
|
3
|
+
|
+
|
-
|
-
|
+
|
+
|
-
|
-
|
-
|
-
|
+
|
+
|
-
|
-
|
-
|
-
|
750
|
3,07
|
1,00
|
|
4
|
+
|
+
|
-
|
-
|
+
|
+
|
+
|
-
|
-
|
-
|
+
|
+
|
-
|
-
|
-
|
-
|
750
|
2,255
|
1,00
|
|
5
|
+
|
+
|
-
|
-
|
+
|
+
|
+
|
+
|
-
|
-
|
+
|
+
|
-
|
-
|
-
|
-
|
750
|
1,44
|
1,00
|
|
6
|
+
|
+
|
-
|
-
|
+
|
+
|
+
|
+
|
+
|
-
|
+
|
+
|
-
|
-
|
-
|
-
|
750
|
0,72
|
1,00
|
|
7
|
+
|
+
|
-
|
-
|
+
|
+
|
+
|
+
|
+
|
+
|
+
|
+
|
-
|
-
|
-
|
-
|
750
|
0
|
1,00
|
|
8
|
+
|
-
|
+
|
+
|
-
|
-
|
-
|
-
|
+
|
+
|
-
|
-
|
-
|
-
|
-
|
-
|
1500
|
2,41
|
1,00
|
|
9
|
+
|
-
|
+
|
+
|
+
|
+
|
-
|
-
|
+
|
+
|
-
|
-
|
-
|
-
|
-
|
-
|
1500
|
1,535
|
1,00
|
|
10
|
+
|
-
|
+
|
+
|
+
|
+
|
+
|
+
|
+
|
+
|
-
|
-
|
-
|
-
|
-
|
-
|
1500
|
0,72
|
1,00
|
|
11
|
+
|
-
|
+
|
+
|
+
|
+
|
+
|
+
|
+
|
+
|
+
|
+
|
-
|
-
|
-
|
-
|
1500
|
0,00
|
1,00
|
|
12
|
+
|
-
|
+
|
+
|
+
|
+
|
+
|
+
|
+
|
+
|
+
|
+
|
+
|
+
|
-
|
-
|
1500
|
0,12
|
0,62
|
|
13
|
+
|
-
|
+
|
+
|
+
|
+
|
+
|
+
|
+
|
+
|
+
|
+
|
+
|
+
|
+
|
+
|
1500
|
0,05
|
0,40
|
тр=(RA+RБ+RВ)*2 =(0,875+0,815+0,72)*2=4,82 Ом
3. Семейство скоростных
характеристик электровоза и пусковая диаграмма. Электротяговая характеристика
электровоза
электровоз сопротивление ток тяга
3.1 Расчет и построение
скоростных и электротяговых характеристик электровоза постоянного тока при
реостатном регулировании на последовательном и параллельном соединениях ТЭД
Рассчитаем сопротивление цепи
отнесенное к одному двигателю
Рассчитаем скорость
движения на каждой позиции
где N - порядковый номер позиции, I
- порядковый номер значения тока.
34,1 км/ч
|
1
|
2
|
3
|
4
|
5
|
6
|
7
|
8
|
|
Ток двигателя IД;
А
|
150
|
260
|
360
|
565
|
650
|
800
|
988
|
|
Удельная ЭДС СυФ; 15,622,426,631,532,633,934,7
|
|
|
|
|
|
|
|
|
Сила тяги электровоза FК;
kH
|
63,9
|
159,6
|
262,1
|
485,8
|
579,5
|
741,2
|
938,1
|
|
позиция
|
Напряжение Питания UC’;
В
|
Сопротивление цепи, отнесенное к одному двигателю, (Rn’+RД); Ом
|
Скорость движения V;
км/ч
|
|
1
|
750
|
1,46
|
35,4
|
18,0
|
10,2
|
0
|
|
|
|
|
2
|
750
|
1,22
|
37,5
|
20,5
|
13,2
|
3,9
|
0,9
|
|
|
|
3
|
750
|
0,98
|
39,6
|
23,1
|
16,1
|
7,8
|
5,2
|
1,0
|
|
|
4
|
750
|
0,75
|
41,6
|
25,5
|
18,9
|
11,5
|
9,3
|
5,9
|
2,0
|
|
5
|
750
|
0,52
|
43,5
|
27,8
|
21,7
|
15,2
|
13,4
|
10,7
|
7,9
|
|
6
|
750
|
0,32
|
45,3
|
29,9
|
24,1
|
18,4
|
17,0
|
15,0
|
13,0
|
|
7
|
750
|
0,12
|
47,0
|
32,0
|
26,6
|
21,7
|
20,6
|
19,3
|
18,2
|
|
8
|
1500
|
1,46
|
83,6
|
51,5
|
38,4
|
23,8
|
19,5
|
12,9
|
5,4
|
|
9
|
1500
|
0,98
|
87,8
|
56,5
|
44,3
|
31,7
|
28,2
|
23,2
|
17,8
|
|
10
|
1500
|
0,52
|
91,7
|
61,3
|
49,8
|
39,0
|
36,4
|
32,9
|
29,5
|
|
11
|
1500
|
0,12
|
95,2
|
65,5
|
54,7
|
45,5
|
43,6
|
41,5
|
39,8
|
Строим график семейства скоростных
характеристик с 1 по 11 позицию и электротяговую характеристику. Ток отложим по оси
абсцисс в масштабе М1=5 А/мм; скорость - по оси ординат вверх масштаб МU=0,5 км/час*мм. Сила
тяги одного двигателя вниз с масштабом МF=5 kH/мм. Сила тяги электровоза - по оси абсцисс влево.
3.2 Расчет и построение скоростных и электротяговых характеристик
электровоза при регулировании возбуждения
IВI= β1
II; IВ1=0,62
260=161;
IВ2= β2
II; IВ2=0,4
260=104
FКД
β1=3,6
СυФ
β1
I
ηF
10-3
kH; FКД β1=3,6
16,4
260
0,95
10-3
= 14,6 kH
FКД
β2=3,6
СυФ
β2
I
ηF
10-3
kH; FКД β2=3,6
11,7
260
0,95
10-3
=10,4 kH
FКβ1=
FКД β1
8=14,6
8=116,8
кН
FКβ2=FКД β2
8=11,7*8=83,3кН
;
89,5
км/ч
;
125,5 км/
Таблица 4
|
Ток двигателя IД;
А
|
260
|
360
|
565
|
650
|
800
|
988
|
|
При регулировании β1=0,62
|
Ток возбуждения IB;
A
|
161
|
223
|
350
|
403
|
496
|
613
|
|
Удельная ЭДС СυФ β1; 16,420,526,328,030,232,1
|
|
|
|
|
|
|
|
Сила тяги ТЭД FКД;
kH
|
14,6
|
25,2
|
50,7
|
62,2
|
82,7
|
108,6
|
|
Сила тяги электровоза FК;
kH
|
116,7
|
201,5
|
405,6
|
497,3
|
661,7
|
868,6
|
|
Скорость движения V;
км/ч
|
89,5
|
71,2
|
54,5
|
50,8
|
46,4
|
43,0
|
|
При регулировании β2=0,40
|
Ток возбуждения IB; A
|
104
|
144
|
226
|
260
|
320
|
395
|
|
Удельная ЭДС СυФ β2; 11,715,120,622,425,127,7
|
|
|
|
|
|
|
|
Сила тяги ТЭД FКД;
kH
|
10,4
|
18,6
|
39,8
|
49,9
|
68,8
|
93,7
|
|
Сила тяги электровоза FК;
kH
|
83,3
|
148,7
|
318,3
|
399,1
|
550,1
|
749,7
|
|
Скорость движения V;
км/ч
|
125,5
|
96,5
|
69,5
|
63,4
|
55,9
|
49,8
|
При последовательном соединении
двигателей средний ток равен:
Iср1=1,15
IН;
Iср1=1,15
565
= 649А
При параллельном
соединении двигателей средний ток равен:
Iср2=1,25
IН;
Iср2=1,25
565=706
А
4. Расчет массы
поезда
Рассчитаем удельное сопротивление
движению при расчетной скорости
Где VP-расчетная скорость движения на
расчетном подъеме
ωор=1,08+0,01
VP+1.52
10-4
VP2
Н/кН
ωор=1,08+0,01
45,5+1.52
10-4
45,52=1,85
Н/кН
Определим массу поезда
;
5595,2
т
следовательно, масса
поезда равна 5595 тонн
Рассчитаем основное
сопротивление движения
WO=
ωо
M
9.81
10-3;
WO=1.88
5595
9.81
10-3=101,58
kH
Рассчитаем
дополнительное сопротивление движения
Wi=
i
M
9.81
10-3;
Wi=6
5595
9.81
10-3
=384,22 kH
Общее сопротивление
движению будет=
W=Wo+Wi; W=101,58+384,22=485,8
kH
Расчет характеристик
основного сопротивления движению на скоростях: 0,
25, 50, 75, 100 км/ч.
Рассчитаем удельное
сопротивление движению при скоростях 0, 25, 50, 75, 100 км/ч.
ωор0=1,08+0,01
VP+1.52
10-4
VP2
Н/кН
ωор=1,08+0,01
0+1.52
10-4
02=
1,1 Н/кН
Рассчитаем основное
сопротивление движения при скоростях 0, 25, 50, 75, 100 км/ч
WO=
ωо
M
9,81
10-3;
WO=1,1
5595
9,81
10-3=59,3
kH
Таблица 5
|
V
км/ч
|
ωо Н/кН
|
WO кН
|
|
0
|
1,1
|
59,3
|
|
25
|
1,4
|
78,2
|
|
50
|
2,0
|
107,6
|
|
75
|
2,7
|
147,4
|
|
100
|
3,6
|
197,6
|
Строим график Wo(V)
Определим из графика Fk(V) значения Fk для Vcp занесем в таблицу 6.
Произведем расчеты ωо для каждого значения Vcp
ωор0=1,08+0,01
VP+1.52
10-4
VP2
Н/кН
ωор=1,08+0,01
5+1.52
10-4
52=
1,13 Н/кН
Произведем расчеты WOcp для каждого значения скорости
WOср= ωо
M
9.81
10-3;
WOср=1,1
5595
9.81
10-3=62,23kH
Произведем расчеты ∆t для каждого значения скорости
;
время затраченное на
разгон t = ∆t
+ t; t = 29+29=58 сек
Произведем расчеты ∆
S для
каждого значения скорости
∆S=
длина пути разгона S = ∆S
+ S; S = 40+122=162 м
|
численное значение интервала скорости
|
Интервал скорости υ,
км/ч
|
Vср
км/ч
|
∆V
км/ч
|
Fкср
кН
|
ωо H/кН
|
WOcp kH
|
FKcp-WOcp
kH
|
∆ t cek
|
t cek
|
∆S м
|
S
м
|
|
0÷10
|
5,0
|
10
|
600
|
1,13
|
62,23
|
537,8
|
29
|
29
|
40,14
|
40
|
|
10÷20
|
15,0
|
10
|
600
|
1,26
|
69,39
|
530,6
|
29
|
58
|
122
|
162
|
|
20÷21.5
|
20÷D
|
20,1
|
0,1
|
600
|
1,34
|
73,64
|
526,4
|
0
|
58
|
1,645
|
164
|
|
21.5÷30
|
D÷30
|
25,1
|
9,9
|
650
|
1,43
|
78,27
|
571,7
|
27
|
85
|
187,3
|
351
|
|
30÷40
|
35,0
|
10
|
650
|
1,62
|
88,71
|
561,3
|
28
|
113
|
269,2
|
620
|
|
40÷44
|
40÷A
|
41,0
|
2
|
650
|
1,75
|
95,81
|
554,2
|
6
|
119
|
63,88
|
684
|
A÷B
|
44,8
|
5,5
|
580
|
1,83
|
100,6
|
479,4
|
18
|
137
|
221,6
|
906
|
|
51.5÷68
|
B÷C
|
52,8
|
10,5
|
470
|
2,03
|
111,4
|
358,6
|
46
|
182
|
666,9
|
1573
|
|
68÷80.8
|
C÷ 65,815,52902,39131,4158,615233427754348
|
|
|
|
|
|
|
|
|
|
|
|
88,9÷93.5
|
81,315,52602,90159,010123857253819728
|
|
|
|
|
|
|
|
|
|
|
Выводы
1. При увеличении среднего значения
пусковой силы тяги - время на разгон уменьшается, а при уменьшении -
увеличивается.
. Время разгона на подъеме
увеличивается, а на спуске уменьшается.
Максимально возможный ток
переключения равен 988 А. Технико-экономический эффект возникающий от рационального ведения поезда
это:
Уменьшение времени на разгон.
Уменьшение потерь электроэнергии.
Увеличение срока службы
электрических машин, колесных пар и т.д.
Увеличение участковой скорости.
Увеличение грузооборота вагонов.
Литература
1. Плакс А.В., Привалов В.В. «Введение в теорию движения поезда и
принципы управления электроподвижным составом». Москва ВЗИИТ 1981
. Розенфельд В.Е. «Теория электрической тяги» Москва Транспорт
1983
. Правила тяговых расчетов для поездной работы Москва Транспорт
1985