Расчет тяговой подстанции
Расчет тяговой подстанции
Оглавление
Введение
. Однолинейная схема главных электрических соединений тяговой
подстанции
. Выбор высоковольтного оборудования заданной тяговой
подстанции
. Расчет токов короткого замыкания с целью проверки выбранного
оборудования для одного из распределительных устройств
. Выбор аккумуляторной батареи
. Выбор трансформатора собственных нужд
. Выбор сглаживающего устройства
. Расчёт заземляющего устройства подстанции
Заключение
Список использованной литературы
Введение
Актуальность темы работы. Железные дороги - одна из самих важных
составных частей материально-технической базы экономики страны. Они во многом
определяют эффективность всех отраслей народного хозяйства.
Тяговые подстанции являются одним из важнейших устройств системы тягового
электроснабжения. Их питание осуществляется от системы внешнего
электроснабжения, а потребителем электроэнергии является электроподвижной
состав железных дорог. Применяются также тяговые подстанции для питания
городского электрического транспорта и электропоездов метрополитена.
Тяговая подстанция - электрическая подстанция, предназначенная в основном
для питания транспортных средств на электрической тяги через контактную сеть.
От тяговых подстанций получают питание и другие железнодорожные не тяговые
потребители, а также некоторые районные потребители. К ним относятся:
электроснабжение вокзалов, станции по ремонту подвижного состава и т. д.
Место размещение подстанции выбирается вблизи центра электрических
нагрузок, автомобильных дорог, железнодорожных станций. Подстанция (ПС) должна
располагаться, как правило, на непригодных для сельскохозяйственного
использования земь; на незазеленной или занятой кустарниками территории; по
возможности вне зон интенсивных природных и промышленных загрязнений. Важным
требованием при размещение ПС является обеспечение удобных заходов ВЛ.
Рациональное проектирование сетевых ПС всех типов и категорий и, в
частности, рациональное и экономичное построение главных электрических схем,
выбор параметров оборудования и аппаратуры, а также оптимальная их расстановка
представляет собой сложную и ответственную задачу. Строительство подстанции
необходимо в первую очередь для постоянного, безперебойного электроснабжения
контактной сети, которая может получать электроснабжение только от тяговой
подстанции, т.к. только она перерабатывает 110 в 27,5кВ. Правильно выбранное
оборудование подстанции позволяет избежать перегрузок , коротких замыканий и
т.д. Что в свою очередь позволяет поездам следовать согласно расписания Именно
этим обуславливается актуальность темы работы.
Целью работы является расчет тяговой подстанции по заданным параметрам.
Задачами работы являются:
- составить однолинейную схему главных электрических соединений
тяговой подстанции;
- выбрать высоковольтное оборудование заданной тяговой
подстанции.
- выполнить расчёт тока R3, с целью проверки выбранного
оборудования для одного из распределительных устройств.
- выбрать аккумуляторную батарею.
- выбрать ТСН - трансформатор собственных передач.
- выбор сглаживающего устройства.
- выполнить расчёт заземляющего устройства подстанции.
Предметом работы является расчет параметров подстанции.
Объектом исследования является тяговая подстанция № 2.
1.
Однолинейная схема главных электрических соединений тяговой подстанции
Тяговые подстанции переменного тока имеют то же предназначение, что и
подстанции постоянного тока, за исключением того, что в них отсутствуют
преобразовательные агрегаты для выпрямления тока. Номинальное напряжение,
подаваемое в контактную сеть 27500 В.
Исторически сложилось так, что тяговые подстанции в России иногда были
единственными источниками электрической энергии приемлемого уровня напряжения
для её последующего распределения, поэтому на всех тяговых подстанциях имеется
распределительное устройство для распределения и дальнейшей транспортировки
электрической энергии напряжением 35-0,4 кВ как железнодорожным, так и
нежелезнодорожным потребителям.
Схема внешнего электроснабжения данной подстанции представлена на рис.
1.1
Рис. 1.1 Схема внешнего электроснабжения подстанции
В данном проекте рассмтривается подстанци № 2.
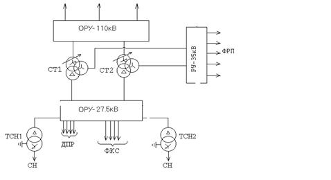
Однолинейная схема главных электрических соединений представлена на рис.
1.2.
Рис. 1.2 Однолинейная схема главных электрических соединений
. Выбор
высоковольтного оборудования заданной тяговой подстанции
Выбор высоковольтного оборудования осуществляется по номинальному току и
напряжению:
уст £ Uн; Iраб.max £ Iн,
где Uуст - номинальное напряжение установки;н -
номинальное напряжение аппарата;раб.max - максимальный рабочий ток
присоединения, где установлен аппарат;н - номинальный ток аппарата.
Максимальный рабочий ток вводов опорной тяговой подстанции определяется
по формуле:
где
коэффициент перспективы, равный 1,3;
- коэффициент транзита, равный 2т - число
понижающих трансформаторов
- номинальная мощность трансформатора, В×А;
- номинальное входное напряжение тяговой подстанции, В;
Максимальный рабочий ток сборных шин опорной тяговой подстанции
определяется по формуле:
Следовательно:
Максимальный рабочий ток обмотки высокого напряжения тягового
трансформатора определяем по формуле:
где:
- коэффициент перегрузки трансформатора, равен 1,5;
- номинальное напряжение стороны высокого напряжения.
Таким образом:
Максимальный рабочий ток обмотки среднего напряжения тягового
трансформатора определяется по формуле:
где:
- номинальное напряжение стороны среднего напряжения, В;

Максимальный рабочий ток обмотки низкого напряжения тягового
трансформатора определяется по формуле:
где:
- номинальное напряжение стороны среднего напряжения, В;

Сборные шины низкого напряжения (27,5 кВ):

где:
- коэффициент распределения нагрузки на шинах вторичного напряжения,
равный 0,6.
Сборные шины среднего напряжения (35 кВ):
Максимальные рабочие токи фидеров районных потребителей определим по
формуле:
где
- коэффициент перспективы, равный 1,3;
- полная мощность районного потребителя, В×А;
- номинальное напряжение районного потребителя, В;
Ток фидера районного потребителя
Ток фидера контактной сети (27,5 кВ) принимаем:
А.
Расчёт величины теплового импульса для ОРУ 27,5 кВ
Для проверки высоковольтного оборудования выполняется расчёт величины
теплового импульса для всех РУ по выражению:
кА2×с
где
- начальное значение периодической составляющей тока
короткого замыкания;
- постоянная времени затухания апериодической составляющей
тока короткого замыкания,
.
где
- время срабатывания релейной защиты рассматриваемой цепи;
- полное время отключения выключателя.
Результаты вычислений приведены в табл. 2.1
Таблица 2.1 Результаты проверки выбора высоковольтного оборудования
|
U, кВ
|
tа, с
|
tпв, с
|
tрз, с
|
tотк, с
|
Iк, кА
|
|
, кА2с
|
|
вводы
|
27,5
|
0,02
|
0,08
|
1,1
|
1,18
|
10,7
|
10,72(1,18+0,02)
|
103,8
|
|
фидеры
|
27,5
|
0,02
|
0,08
|
0,4
|
0,48
|
9,3
|
9,32(0,48+0,02)
|
43,2
|
Трансформаторы тока выбирают:
- по номинальному напряжению установки:
- по номинальному току:
- по роду установки
- по классу точности
Выбранные трансформаторы тока проверяется:
На электродинамическую стойкость:
где:
- ударный ток короткого замыкания;
= предельный сквозной ток короткого замыкания;
Проверка на термическую стойкость:
где:
- тепловой импульс, кА2с;
где:
ток термической стойкости, кА;
- время протекания тока термической стойкости, с.
Проверка на соответствие классу точности для номинальной нагрузки:
где:
- вторичная нагрузка наиболее нагруженной фазы ТТ, Ом;
- номинальная допустимая нагрузка проверяемой обмотки ТТ в
выбранном классе точности, Ом.
Так как индуктивное сопротивление токовых цепей невелико, то:
где:
- сопротивление токовых обмоток измерительных приборов и
реле, Ом;
- сопротивление контактов: 0,05 Ом - при двух и трёх
приборах и 0,1 - при большом числе приборов;
- сопротивление соединительных проводов, Ом.
где:
-удельное сопротивление материала провода (с медными жилами -
1,75´10-8 Ом×м; с алюминиевыми жилами - 2,83´10-8 Ом×м);пр - сечение проводов,
которое не должно быть меньше 4 ´10-6 м2 для алюминия и 2,5 ´10-6 м2 для
меди, но не более 10 ´10-6 м2;
- расчётная длина соединительных проводов
Встроенные трасформаторы тока на электродинамическую и термическую
стойкости не проверяем.
Ввод высокого напряжения силового трансформатора.
Тип трансформатора тока: ТВ - 110 - 1000/5
по номинальному напряжению установки: 110 = 110 кВ
по номинальному току: 1200 > 1091 А
Класс точности: 0,5
Амперметр Э377:
Счётчик активной энергии СА3У-И670:
Счётчик реактивной энергии СР4-И673:
,0 > 0,8 Ом
Ввод низкого напряжения тягового трансформатора 27,5 кВ
Тип трансформатора тока: ТВ - 35 - 1500/5
по номинальному напряжению установки: 35 > 27,5 кВ
по номинальному току: 1500 > 1259,6 А
Класс точности: 0,5
Амперметр Э377:
Счётчик активной энергии СА3У-И670:
Счётчик реактивной энергии СР4-И673:
,2 > 1,0 Ом
Фидеры контактной сети 27,5 кВ.
Тип трансформатора тока: ТВ - 35 - 600/5
по номинальному напряжению установки: 35кВ > 27,5 кВ
по номинальному току: 600А > 450 А
Класс точности: 0,5
Амперметр Э377:
,0 > 0,91 Ом
Ввод среднего напряжения тягового трансформатора 35 кВ
Тип трансформатора тока: ТВ - 35 - 1000/5
По номинальному напряжению установки: 35кВ > 27,5 кВ
По номинальному току: 1000А > 990 А
Класс точности: 0,5
Амперметр Э377:
Счётчик активной энергии СА3У-И670:
Счётчик реактивной энергии СР4-И673:
,2 > 1,0 Ом
Трансформаторы напряжения выбираются:
- по номинальному напряжению установки:
- по конструкции и схеме соединения обмоток;
- по классу точности;
- по нагрузке вторичных цепей:
где: S2ном - номинальная мощность трансформатора напряжения в
выбранном классе точности, ВА;2 - суммарная мощность, потребляемая
подключенными к ТН приборами, ВА.
где: Sприб - мощность потребляемая всеми катушками одного
прибора;
- коэффициент мощности прибора.
Выбор трансформатора напряжения в распределительном устройстве - 110 кВ
представлен в табл. 2.2.
Таблица 2.2 Выбор трансформатора напряжения в распределительном
устройстве - 110 кВ
|
Прибор
|
Тип прибора
|
Nкат
|
Nпр
|
Sн
|
Cos jпр
|
Sin jп
|
Pпр, Вт
|
Qпр, ВАр
|
|
Вольтметр
|
Э378
|
1
|
1
|
2
|
1
|
0
|
2.0
|
-
|
|
Счётчик активной энергии
|
СА3У-И670
|
2
|
8
|
4
|
0.38
|
0,93
|
24
|
59,5
|
|
Счётчик реактивной энергии
|
СР4-И673
|
3
|
8
|
7,5
|
0,38
|
0,93
|
68,4
|
167,.3
|
|
Реле напряжения
|
РН - 54
|
1
|
3
|
1,0
|
1
|
0
|
3,0
|
-
|
|
ИТОГО:
|
97,4
|
226,8
|
Тип трансформатора напряжения : 3´ЗНОГ - 110 82У3
> 226.ю8 ВА
= 110 кВ
Выбор трансформатора напряжения в распределительном устройстве - 27,5 кВ
представлен в табл. 2.3.
Таблица 2.3 Выбор трансформатора напряжения в распределительном
устройстве - 27,5 кВ
|
Прибор
|
Тип прибора
|
Nкат
|
Nпр
|
Sн
|
Cos jпр
|
Sin jп
|
Pпр, Вт
|
Qпр, ВАр
|
|
Вольтметр
|
Э378
|
1
|
1
|
2
|
1
|
0
|
2.0
|
-
|
|
Счётчик активной энергии
|
СА3У-И672
|
2
|
6
|
4
|
0,38
|
0,93
|
18,2
|
44,7
|
|
Счётчик реактивной энергии
|
СР4-И673
|
3
|
4
|
7,5
|
0,38
|
0,93
|
34,2
|
83,7
|
|
Электронная защита фидера
|
УЭЗФМ
|
1
|
5
|
4
|
1
|
0
|
20
|
-
|
|
Определитель места
повреждения
|
ОМП
|
1
|
2
|
1
|
1
|
0
|
2
|
-
|
|
Реле напряжения
|
РН - 54
|
1
|
3
|
1
|
1
|
0
|
3
|
-
|
|
ИТОГО:
|
79,4
|
128,4
|
Тип трансформатора напряжения: 2´ЗНОМ - 35
> 150,9 ВА
> 27,5 кВ
Выбор трансформатора напряжения в распределительном устройстве - 35 кВ
представлен в табл. 2.4.
Таблица 2.4 Выбор трансформатора напряжения в распределительном
устройстве - 35 кВ
|
Прибор
|
Тип прибора
|
Nкат
|
Nпр
|
Sн
|
Cosjпр
|
Sinjп
|
Pпр, Вт
|
Qпр, ВАр
|
|
Вольтметр
|
Э378
|
1
|
1
|
1
|
0
|
2,0
|
-
|
|
Счётчик активной энергии
|
СА3У
|
2
|
8
|
4
|
0,38
|
0,93
|
24,5
|
62,3
|
|
Счётчик реактивной энергии
|
СР4-И673
|
3
|
8
|
7.5
|
0,38
|
0,93
|
68,3
|
167,6
|
|
Реле напряжения
|
РН - 54
|
1
|
3
|
1.0
|
1
|
0
|
3,0
|
-
|
|
ИТОГО:
|
97,8
|
229,9
|
Тип трансформаторов напряжения: 3´ ЗНОМ - 35
> 249,8 ВА
= 35 кВ
Шины открытых РУ 110 кВ и 27,5 выполняют сталеалюминевыми гибкими
проводами марки АС.
Выбор гибких шин РУ -27,5 кВ
) Сечение проводов выбирается по допустимому току:
)Проверка на термическую стойкость выполняется по формуле:
где:
- минимальное сечение, термическое устойчивое при КЗ, мм2
Минимальное сечение, при котором протекание тока КЗ не вызывает нагрев
проводника выше допустимой температуры:
где:
- величина теплового импульса;
С - константа, значение которой для алюминиевых шин равно 90,
.
) Проверка по условию отсутствия коронирования.
где: E0 - максимальное
значение начальной критической напряженности электрического поля, при котором
возникает разряд в виде короны, кВ/см,
где: m - коэффициент, учитывающий шероховатость поверхности провода (для
многопроволочных проводов m = 0.82);пр - радиус провода, см.-
напряжённость электрического поля около поверхности провода, кВ/см,
где U - линейное напряжение, кВ;ср - среднее геометрическое
расстояние между проводами фаз, см.
При горизонтальном расположении фаз
.
Здесь D - расстояние между соседними фазами, см. Для сборных шин приняты
расстояния между проводами разных фаз -1.5 и 3.0 м для напряжений 35 и 110 кВ
соответственно.
Ввод РУ - 110 кВ, тип шин АС - 700 [4]
. по допустимому току:
=
по условию отсутствия коронирования
кВ/см;
кВ/см;
Сборные шины РУ - 110 кВ, тип шин АС - 600 [4]
по допустимому току:
=
по условию отсутствия коронирования
кВ/см;
кВ/см;
Ввод СН тягового понижающего трансформатора, тип шин АС - 600
по допустимому току:
=
по условию отсутствия коронирования
кВ/см;
кВ/см;
Ввод НН тягового понижающего трансформатора, тип шин АС - 800
.по допустимому току:
=
. по условию отсутствия коронирования
кВ/см;
кВ/см;
. по термической стойкости:
мм2 > 113мм2
Фидеры контактной сети 27,5, тип шин АС - 150 [4]
по допустимому току:
=
по условию отсутствия коронирования
кВ/см;
кВ/см;
. по термической стойкости:
мм2 > 73мм2
Шины подвешиваются с помощью полимерных подвесных изоляторов. Марки
изоляторов и их технические данные представлены в таблице №3 для РУ 110 кВ, РУ
35 кВ и РУ 27,5кВ (табл. 2.2).
Таблица 2.2 Выбор изоляторов рвспределительных устройств
|
Характеристики и марки
изоляторов
|
Номинальное напряжение, кВ
|
Разрушающая сила при
растяжении, кН
|
Длина пути утечки не менее,
мм
|
Длина изоляционной части,
мм
|
Масса, кг
|
Строительная высота, мм
|
|
ЛК - 120/110
|
110
|
120
|
2500
|
1010
|
3,2
|
1377
|
|
ЛК - 120/35
|
35
|
120
|
900
|
370
|
1,8
|
597
|
|
ЛК - 120/35
|
35
|
120
|
900
|
370
|
1,8
|
597
|
Высоковольтные выключатели выбираются по условиям:
по номинальному напряжению установки:
по номинальному току:
по конструктивному исполнению
Выбранные выключатели проверяются:
на электродинамическую стойкость:
где
- ударный ток короткого замыкания, кА.
- предельный сквозной ток, кА
на термическую стойкость:
где:
- величина теплового импульса в цепи выключателя, кА2×с;
- ток термической стойкости, кА;
- время протекания тока термической стойкости, с.
по номинальному току отключения:
где:
- периодическая составляющая тока короткого замыкания, кА;
- номинальный ток отключения выключателя, кА;
по полному току отключения:
где:
- номинальное значение относительного содержания
апериодической составляющей в отключаемом токе;к - полный ток КЗ;
по номинальному току отключения апериодической составляющей тока КЗ:
где:
- номинальное нормируемое значение апериодическая
составляющая тока короткого замыкания, кА;
где:
- время от начала короткого замыкания до расхождения
контактов выключателя.
- минимальное время действия релейной защиты, с;
- собственное время отключения выключателя, с.
по включающей способности:
где:
- номинальный ток включения выключателя.
РУ 110 кВ
Выключатель: ВЭБ - 110 - 40/2000
по номинальному напряжению установки:
=110кВ =
=110, кВ
по номинальному току:
=2000А >
=1091 А
РУ-27,5 кВ
Ввода
Выключатель: ВВС-35-20/1600
по номинальному напряжению установки:
=35кВ >
=27,5, кВ
по номинальному току:
=1600А >
= 1259,6 А
на электродинамическую стойкость:
=23.5кА <
=52, кА
на термическую стойкость:
.8 < 202*3
=103.8 <
=1200 кА2*с
по номинальному току отключения:
=9.3кА <
= 20 кА
по номинальному току отключения апериодической составляющей тока КЗ:
,4< 6 кА
по полному току отключения:
,2 > 13.5 кА
по включающей способности:
=9.3кА <
= 20 кА
=23.5кА <
=52 кА
Фидера КС
Выключатель: ВВС-27.5-20/630
по номинальному напряжению установки:
=27.5кВ =
=27,5, кВ
по номинальному току:
тяговый подстанция замыкание заземляющий
=630А >
= 450 А
на электродинамическую стойкость:
=23.5кА <
=52, кА
на термическую стойкость:
.2 < 202*3
.2 < 1200 кА2*с
по номинальному току отключения:
=9.3кА <
= 20 кА
по номинальному току отключения апериодической составляющей тока КЗ:
=0,4кА<
=6 кА
по полному току отключения:
,2 > 13.5 кА
по включающей способности:
=9.3кА <
=20 кА
= 23.5кА <
=52 кА
РУ 35 кВ
Выключатель: ВВС-35-20/1600
по номинальному напряжению установки:
=35кВ =
=35 кВ
по номинальному току:
=1600А >
=990 А
Разъединители выбирают по:
по номинальному напряжению установки:
по номинальному току:
Выбранные разъединители проверяются:
на электродинамическую стойкость:
где
- ударный ток короткого замыкания, кА.
- предельный сквозной ток, кА
на термическую стойкость:
где:
- величина теплового импульса в цепи выключателя, кА2×с;
- ток термической стойкости, кА;
- время протекания тока термической стойкости, с.
РУ-110 кВ:
Разъединитель РГП-2-110/2000
по номинальному напряжению установки:
=110кВ =
= 110 кВ
по номинальному току:
=2000А >
=1091 А
РУ-27,5 кВ:
Разъединитель РГП-2-35/2000
по номинальному напряжению установки:
=35кВ >
=27,5 кВ
по номинальному току:
=2000А >
=1259.6 А
на электродинамическую стойкость:
=23.5кА <
=80 кА
на термическую стойкость:
.8 < 2976.5 кА2с
РУ-35 кВ:
Разъединитель РГП-2-35/1000
по номинальному напряжению установки:
=35кВ =
=35 кВ
по номинальному току:
=1000А >
= 990 А
3. Расчет
токов короткого замыкания с целью проверки выбранного оборудования для одного
из распределительных устройств
Расчетная схема тяговой подстанции пердставлена на рис. 3.1
Рис. 3.1 Расчетная схема тяговой подстанции
Электрическая схема замещения до точки к1 представлена на рис. 3.2
Рис. 3.2 Электрическая схема замещения до точки к1
Найдём относительные сопротивления энергосистемы:
где:
- базисная мощность, принимаем 100 МВА;
- мощность короткого замыкания, МВА.
Относительные сопротивления ЛЭП:
где:
- удельное сопротивление проводов 1 км линии,
=0,4 Ом/км;- длина линии, км.
Расчётные значения напряжения К.З. обмоток тяговых трансформаторов определим,
используя выражения:
Относительные сопротивления обмоток тягового трансформатора:
где:
- номинальная мощность трансформатора, МВА.
Схема замещения двух линий Хл1 на эквивалентную Хл11 представлена на рис.
3.3.
Рис. 3.3 Замещение 2 линий Хл1 на эквивалентную Хл11
Рассчитываем Хл11:
Схема замещения сопротивлений линии Хл11 и Хс1 на эквивалентное
спротивление Хс1л11 представлено на рис. 3.4.
Рис.3.4 Замещение сопротивлений линий Хл11и Хс1 на эквивалентное
сопротивление Хс1л11
Рассчитываем Хс1л11:
Схема замещениясопротивления обмоток трансформатора на эквивалентное
сопротивление представлена на рис. 3.5.
Рис.3.5 Схема замещения сопротивления обмоток трансформатора на
эквивалентное сопротивление
Схема замещения до точки К2 представлена на рис. 3.6.
Рис.3.6 Схема замещения до точки К2
Рассчитываем Хс2л11с1:
Преобразовываем схему замещения до точки К2 ( рис. 3.7)
Приводим сопротивление на К1 к напряжению 27.5 кВ ( рис. 3.8)
Рис. 3.7 Преобразованная схема замещения до точки К2
Рис. 3.8 Преобразованная схема замещения
Расчет периодической составляющей тока короткого замыкания от источника
производится с помощью метода приближений, поскольку короткое замыкание
удалённое.
кА;
Определение ударного тока.
=27.2кА;
где:
- ударный коэффициент, равный 1.8.
Определение полного тока короткого замыкания.
кА.
Для проверки высоковольтной аппаратуры рассчитаем токи двухфазного
короткого замыкания, используя выражение:
(2) =
;
где I(3) - ток трёхфазного короткого замыкания.
кА;
кА;
кА;
кА;
Выбор аккумуляторной батареи заключается в определении теплового номера
батареи, состоящей из свинцово-кислотных - аккумуляторов стационарного типа и
расчёте числа последовательно включённых элементов.
Число элементов аккумуляторной батареи, работающей в режиме постоянного
подзаряда, определим, исходя из следующего выражения:
где:
-напряжение на шинах аккумуляторной батареи, равное 220 В.
-напряжение подзаряда, равное 2,15 В.
Номер аккумуляторной батареи определим, исходя из расчётной ёмкости
и наибольшего тока при разряде:
где:
- расчётный ток длительного разряда;
- ток, потребляемый постоянно включенными потребителями;
- ток, потребляемый потребителями, подключенными к
аккумуляторной батарее в аварийном режиме;
- время аварийного режима, равное 2 ч.
Номер АБ по условиям длительного режима
где:
- ёмкость двухчасового разряда аккумулятора
свинцово-кислотного - 1, равная 22 А×ч.
принимаем Nдл = 6
Наибольший ток при кратковременном режиме разряда аккумуляторной батареи:
где:
-ток, потребляемый наиболее мощным приводом при включении
выключателя (для ВВС-35,
=100 А).
Номер аккумуляторной батареи по условиям кратковременного режима:
где: 46 А - ток кратковременного разряда для свинцово-кислотного
аккумулятора - 1
принимаем Nкр = 4
Окончательно принимаем свинцово-кислотного аккумулятора - 6
Наибольший ток подзарядного агрегата
где:
- для СК-6 ¸ СК-20
Мощность подзарядного преобразовательного и зарядного агрегата:
Выбираем тип выпрямителя, используемого в подзарядных и зарядных
преобразователях:
ВАЗП - 380/260 - 40/80
н
= 20,8 кВтн > Sзар
,8 > 8,554 кВтн = 80 Ан > Iзар
80 > 52,5 А
5. Выбор
трансформатора собственных нужд
На тяговой подстанции устанавливают два трасформатора для собственных
нужд с вторичным напряжением 380/220 В, каждый из которых рассчитан на полную
мощность собственных нужд.
Питание трасформатора для собственных нужд на тяговых подстанциях
переменного тока осуществляется от шин 27,5 кВ.
Необходимая мощность для питания собственных нужд переменного тока может
быть определена суммированием всех мощностей потребителей подстанции.
Расчётная мощность для питания собственных нужд (мощность трасформатора
для собственных нужд) определяется:
Расчётную мощность трасформатора для собственных нужд определяем по
формуле:
где:
- коэффициент собственных нужд равный 0,006
- число понижающих трансформаторов равно 2
-Номинальная мощность трансформатора равная 40000 кВА
-Мощность устройств автоблокировки равная 40 кВА
-Мощность передвижной базы масляного хозяйства равная 20 кВА
кВА
По рассчитанной мощности выбираем трасформаторы для собственных нужд
типа: ТМЖ -400/27,5/0,4
6. Выбор
сглаживающего устройства
При преобразовании трехфазного переменного тока в постоянный с помощью
выпрямителей кривая выпрямленного напряжения является пульсирующей. У
шестипульсовых преобразователей, применяемых на тяговых подстанциях, на
интервал времени одного период основной частоты переменного тока 50 Гц
приходится шесть пульсаций, у двенадцатипульсовых -- двенадцать. Периодичность
пульсаций при этом составляет 50x6 = 300 Гц или 50x12 = 600 Гц. Выпрямленное
напряжение можно разложить на постоянную Ud и переменную Uda составляющие.
Переменная составляющая в свою очередь раскладывается на ряд гармонических
переменных напряжений. При частоте первой гармоники /, = 300 Гц, частоты
последующих гармоник, кратные их номерам, равняются соответственно f2 = 600 Гц,
/3 = 900 Гц, /4 = 1200 Гц и т.д., а при /, = 600 Гц - f2= 1200 Гц, /, = 1800
Гц. С возрастанием частоты гармоник снижаются амплитуды их напряжений. Во
многих случаях переменное напряжение энергосистемы несинусоидально, что
увеличивает пульсации гармоник и приводит к появлению других, кратных частоте
100 Гц (100; 200; 400; 500 Гц и выше).
Наличие гармоник звуковой частоты (100... 900 Гц и выше) в кривой
выпрямленного напряжения приводит к протеканию в тяговой сети токов одноименных
частот. Вокруг проводов контактной сети возникает переменное магнитное поле,
которое наводит в проводах воздушных линий связи ЭДС этих частот, под действием
которых создаются переменные токи, оказывающие мешающие воздействия на
телефонную аппаратуру.
Для обеспечения электромагнитной совместимости преобразователей и тяговой
сети 3,3 кВ с линиями связи и устройствами СЦБ, т. е. Для снижения влияния
тяговых токов на работу линий связи и устройств СЦБ, на тяговой подстанции, в
соответствии с правилами защиты устройств связи, установлено сглаживающее
устройство. Сглаживающее устройство состоит из резонансных и апериодического
контуров. Каждый резонансный контур настраивается в резонанс токов на
определённую частоту. Апериодический контур настраивается в резонанс напряжений
на частоте 174 Гц. В сглаживающем устройстве подстанции применен трехблочный
реактор РБФАУ-6500/3250 с параллельным соединением ветвей, индуктивностью 5
мГн. Для резонансных и апериодических контуров применены бумажно-маслянные
конденсаторы ФМТ4-12, номинальная емкость 12 мкФ, номинальное напряжение 4 кВ и
катушки индуктивности, содержащие в каждом резонансном контуре основную и
дополнительную катушки, изготовленных из медного провода ПР-500. Необходимые
индуктивности катушек определяем согласно [3] по формуле:
где Cn - емкость контура; f - частота резонанса контура.
Параметры сглаживающего устройства приведены в таблице 6.1
Таблица 6.1 Параметры сглаживающего устройства
|
Резонансная частота
контура, Гц
|
Емкость контура, мкФ
|
Индуктивность контура, мГн
|
Индуктивность реактора, мГн
|
|
1-е звено
|
|
100
|
144
|
18,1
|
5
|
|
200
|
108
|
6,3
|
|
|
300
|
96
|
3,15
|
|
|
400
|
60
|
2,05
|
|
|
500
|
48
|
2,25
|
|
|
600
|
36
|
1,76
|
|
|
2-е звено
|
|
Апериодический контур
|
204
|
-
|
5
|
|
Фильтр-пробка
|
12
|
-
|
|
7.
Расчёт заземляющего устройства подстанции
Длина горизонтальных заземлителей
Сопротивление заземляющего контура:
Ом
<0.5
Заключение
Тяговые подстанции служат для преобразования электрической энергии,
получаемой от энергосистем, из одного рода в другой, принятый в тяговой сети.
Кроме того, тяговые подстанции обеспечивают электроснабжение различных
железнодорожных потребителей и потребителей прилегающего к подстанции района,
осуществляя тем самым функции районных подстанций.
В соответствии с применяемыми системами электрической тяги поездов
(постоянного и переменного тока) на электрифицированных железных дорогах
Советского Союза сооружают тяговые подстанции постоянного тока напряжением 3,3
кВ и тяговые подстанции переменного тока промышленной частоты напряжением 27,5
кВ. На тяговых подстанциях постоянного тока напряжение трехфазного тока,
получаемого от энергосистем, понижается при помощи трансформаторов и затем
преобразуется в постоянный (выпрямленный) ток посредством полупроводниковых
выпрямителей. Понижающие трансформаторы и выпрямители являются основным
оборудованием подстанций этого типа. На тяговых подстанциях переменного тока
основным оборудованием являются трехфазные трансформаторы, понижающие
подводимое напряжение до 27,5 кВ.
Другим признаком, определяющим тип подстанции, является напряжение в
линиях, питающих тяговые подстанции. По этому признаку различают тяговые
подстанции с первичным напряжением 6-10, 35, 110 и 220 кВ. Тяговые подстанции
переменного тока в нашей стране питаются от энергосистем напряжением не ниже
110 кВ.
На рис. 26 показана принципиальная электрическая схема тяговой подстанции
постоянного тока напряжением 3,3 кВ. Подстанция питается от двух трехфазных
линий электропередачи напряжением 110 кВ через быстродействующие отделители ОД,
дополненные однофазными короткозамыкателями КЗ. Она имеет два трех- обмоточных
трансформатора 110/35/10 кВ и два полупроводниковых кремниевых выпрямительных
агрегата КВЛ.
Вторичные обмотки трехобмоточпых трансформаторов напряжением 10 и 35 кВ
предназначены: первая для питания тяговой нагрузки и близлежащих районных
потребителей через распределительное устройство 10 кВ (РУ-10 кВ); вторая для
питания удаленных районных потребителей через распределительное устройство 35
кВ (РУ-35 кВ). От кремниевых выпрямительных агрегатов выпрямленный ток
поступает к распределительному устройству постоянного тока 3,3 кВ (РУ-3,3 кВ).
На рисунке показана также наиболее простая система сборных шин РУ-3,3 кВ
с положительной полярностью в контактной сети, принятой иа всех наших
электрифицированных железных дорогах. Линии, питающие контактную сеть,
соединены с главной шиной через быстродействующие автоматические выключатели
БВ, которые могут производить включения и отключения под нагрузкой и
одновременно являются защитой, обеспечивающей автоматическое отключение
контактной сети при перегрузках или коротких замыканиях.
Нулевые точки тяговых трансформаторов, входящих в КВА, являются минусом и
присоединяются к шине, соединяемой но отсасывающим линиям с рельсами. Реактор Р
и сглаживающее (фильтрующее) устройство СУ служат для сглаживания пульсации и
ограничения мешающего влияния тягового тока на линии связи.
Распределительные устройства 110 и 35 кВ размешаются на территории тяговой
подстанции открыто. Также открыто размещаются комплектные распределительные
устройства 10 кВ. Эту часть тяговых подстанций принято называть открытым
распределительным устройством. В закрытой части тяговых подстанций размещаются
выпрямители и распределительные устройства 3,3 кВ с быстродействующими
автоматическими выключателями, панели щита управления, панели защиты и
вспомогательные помещения.
Принципиальная электрическая схема тяговой подстанции переменного тока
напряжением 27,5 кВ. От двух трехфазных линий электропередачи напряжением 110
кВ питаются два понижающих трансформатора Тр 110/35/27,5 кВ. От вторичной
обмотки этих трансформаторов напряжением 27,5 кВ фазы А и В подводятся к
сборным шинам распределительного устройства 27,5 кВ {РУ-27,Б кВ). Третья фаза С
соединяется с рельсами. К каждой из двух шин РУ-27,5 кВ через масляные
выключатели МВ присоединяются питающие линии контактной сети разных
(изолированных друг от друга) участков, а также два провода линии ДПР для
питания нетяговых потребителей. Вторичная обмотка напряжением 35 кВ
предназначена для питания районных потребителей (РУ-35 кВ).
Все основные устройства тяговых подстанций переменного тока размещаются
открыто. Распределительные устройства напряжением 35 и 27,5 кВ составляют
открытую часть тяговых подстанций. Конструктивное выполнение открытых
распределительных устройств этих подстанций ничем не отличается от их
выполнения на подстанциях постоянного тока.
Список
использованной литературы
1. Бей Ю. М., Мамошин П.П. и др. Тяговые подстанции:
учебник для вузов железнодорожного транспорта. - М.: Транспорт, 1986 - 319 с.
2. Белорусов Н. И.., Саакян А. Е.., Яковлева А. И..
Электрические кабели, провода и шнуры. - М.: Энергоатомиздат, 1988. - 536 с.
. Гринберг - Басин М. М. Тяговые подстанции: Пособие
по дипломному проектированию. - М: Транспорт, 1986 - 168 с.
. Давыдов И. К., Попов Б. М., Эрлих В. М. Справочник
по эксплуатации тяговых подстанций и постов секционирования. - М: Транспорт,
1987 - 416 с.
. Ермоленко A.B., Ермоленко Д.В., Павлов И.В.
Особенности технических требований к показателям качества электроэнергии на ЭПС
и в системе тягового электроснабжения // Улучшение качества и снижение потерь
электрической энергии в системах электроснабжения железных дорог: Межвуз.
темат. сб. науч. тр. / Омская гос. акад. путей сообщения. Омск. 1995. С.
58...62.
. Ермоленко Д.В., Павлов И.В., Минин Г.А. Особенности
нормирования тока электроподвижного состава с целью обеспечения качества
электроэнергии в системах электроснабжения II Энергосбережение, качество
электроэнергии, электромагнитная совместимость на железнодорожном транспорте.
Первый Международный симпозиум: Сб. науч. тр. М.: МИИТ. 1997. С. 98...100.
. Неклепаев Б.Н., Крючков И.П. Электрическая часть
электростанций и подстанций: Справочные материалы для курсового и дипломного
проектирования; Учебное пособие для вузов. - М.: Энергоатомиздат,1989. - 608 с.
. Прохорский А.А. Тяговые и трансформаторные
подстанции. - М: Транспорт, 1983 - 496 с.
. Пузина Е.Ю. Методические указания с заданием на
курсовой проект для студентов 3-го курса специальности "Электроснабжение
железнодорожного транспорта" Г. Иркутск 2003 г.
. Справочник по электроснабжению железных дорог / Под
ред. К.Г. Марквардта. -М.: Транспорт, 1982.Т2 - 392 с.
. Штолл К., Бечка Й., Надворник Б. Влияние тягового
подвижного состава с тиристорным регулированием на устройства СЦБ и связи: Пер.
с чеш. - М.: Транспорт, 1989. - 199 с.