Расчет тяговой подстанции
Федеральное агентство железнодорожного транспорта
Иркутский государственный университет путей сообщения
Кафедра: ЭЖТ
КУРСОВОЙ ПРОЕКТ
Выполнил: Добрынин А.И
Проверил: Канд.техн.наук,доц.
Пузина Е.Ю
г. Иркутск
2009
ЗАДАНИЕ НА КУРСОВОЙ ПРОЕКТ
Глава 1. Однолинейная схема главных
электрических соединений тяговой подстанции
Структурная схема подстанции
Разработка однолинейной схемы тяговой
подстанции
Описание назначения основных элементов
схемы тяговой подстанции
Выбор трансформатора собственных нужд
Глава 2. Расчёт токов короткого замыкания
2.1. Расчётная схема тяговой подстанции
2.2 Электрическая схема замещения
2.3 Расчёт сопротивлений элементов схемы
замещения
2.4 Расчёт токов короткого замыкания на
шинах заданного РУ
Глава 3. Выбор аппаратуры и токоведущих частей
подстанции
3.1 Расчёт максимальных рабочих токов основных
присоединений подстанции
3.2 Расчёт величины теплового импульса для
заданного РУ
3.3 Выбор сборных шин и токоведущих
элементов. Выбор изоляторов
3.4 Выбор коммутационной аппаратуры
3.4.1 Выключатели
3.4.2 Разъединители
3.5 Выбор измерительных трансформаторов
3.5.1 Выбор объёма измерений
3.5.2 Разработка схем измерений
3.5.3 Выбор трансформаторов тока
3.5.4 Выбор трансформаторов напряжения
3.6 Выбор ОПН.
3.7 Выбор аккумуляторной батареи и зарядно-подзарядного
агрегата
3.8 Выбор установки поперечной емкостной
компенсации
Глава 4. Расчёт заземляющего устройства
Глава 5. Экономическая часть проекта
5.1 Определение стоимости тяговой
подстанции
5.2 Определение себестоимости перерабатываемой
электроэнергии
5.3 Основные технико-экономические
показатели тяговой подстанции
Глава 6. Объём графической части проекта
6.1 Однолинейная схема тяговой подстанции
СОДЕРЖАНИЕ
ВВЕДЕНИЕ
РЕФЕРАТ
ИСХОДНЫЕ ДАННЫЕ
Выбор трансформатора собственных нужд
Расчет токов короткого замыкания
Расчёт сопротивлений элементов схемы
замещения
Расчёт токов короткого замыкания на шинах
РУ 27.5 кв
Выбор аппаратуры и токоведущих частей
подстанции
Расчёт максимальных рабочих токов основных
присоединений подстанции
Расчёт величины теплового импульса для ОРУ
27.5 кВ
Выбор сборных шин и токоведущих элементов.
Выбор изоляторов
Выбор изоляторов
Выбор коммутационной аппаратуры
Выключатели
Разъединители
Выбор измерительных трансформаторов
Выбор объёма измерений
Разработка схем измерений
Выбор трансформаторов тока
Ввод низкого напряжения тягового
трансформатора 27,5 кВ
Ввод среднего напряжения тягового
трансформатора 35 кВ
Выбор трансформаторов напряжения
Выбор ограничителей перенапряжения
Выбор аккумуляторной батареи и
зарядно-подзарядного агрегата
Расчёт заземляющего устройства
Экономическая
часть проекта
Определение
стоимости тяговой подстанции
Основные
технико-экономические показатели тяговой Подстанции
Список использованной литературы
ВВЕДЕНИЕ
Одним из
звеньев в системе электроснабжения электрифицированных железных дорог являются
тяговые подстанции, которые преобразуют электроэнергию поступающую от
электрических станций. В зависимости от системы, от которой электрифицированы
железные дороги, тяговые подстанции бывают постоянного и переменного тока.
Кроме питания электроподвижного состава тяговые подстанции снабжают
электроэнергией железнодорожные, промышленные и сельскохозяйственные
потребители в районе места их нахождения.
Тяговые подстанции это сложные
и мощные электроустановки, требующие от персонала глубоких знаний устройства
электроустановок, электрооборудования, схем и аппаратуры управления, а также
знаний по технике безопасности при проведении всех работ на тяговых
подстанциях.
Проектирование тяговой
подстанции выполняется с учетом действующих правил и норм на основании
имеющегося опыта эксплуатации и имеющихся достижений науки и технике в области
электрифицированного железнодорожного транспорта.
Целью курсового проекта
являются обобщения и углубления студентами знаний по дисциплине, изучение
современных проблем проектирования.
Грамотно эксплуатировать
оборудование тяговой подстанции, уметь наблюдать и анализировать происходящие в
нем процессы, при необходимости наметить пути усовершенствования отдельных
узлов и иметь уверенность в том, что их осуществление возможно только после
тщательного целенаправленного изучения принципа действия и устройства всего
того единого целого, что объясняется названием тяговая подстанция.
Тяговые подстанции классифицируют по:
1.
Способу подключения к ЛЭП (опорные,
транзитные, отпаечные, тупиковые)
2.
Роду тока (постоянные, переменные, 1´27,5 кВ, 2´27,5 кВ, смешанные)
3.
По способу управления
4.
По способу обслуживания (с постоянным
дежурным персоналом, с дежурным персоналом на дому, без дежурного персонала)
5.
По уровню входного напряжения (220,
110, 35, 10(6) кВ)
6.
По виду оборудования (с выпрямительными
и с выпрямительно-инверторными агрегатами)
7.
По виду аппаратуры на вводе высокого
напряжения силового трансформатора (на выключателях, на отделителях и
короткозамыкателях)
8.
По типу тяговой подстанции
(передвижные, стационарные)
9.
По конструкции РУ (ОРУ, ОРУ+ЗРУ,
ОРУ+ЗРУ+КРУН)
10.
По типу здания (панельные, кирпичные)
РЕФЕРАТ
В данном курсовом проекте разработана схема
главных электрических соединений тяговой подстанции системы тяги соответствующей
варианту задания. Рассчитываются токи коротких замыканий на шинах тяговой подстанции.
С учётом рассчитанных токов коротких замыканий производится выбор и проверка
аппаратуры, токоведущих частей и изоляторов, применяемых на данной тяговой
подстанции. Производится выбор ТСН и аккумуляторной батареи. Рассчитываются заземляющие
устройства. Производится расчёт технико-экономических показателей тяговой
подстанции.
Курсовой проект содержит.
Рисунков – 11
Таблиц - 9
Чертежей - 1
ИСХОДНЫЕ ДАННЫЕ
1. Схема внешнего электроснабжения
Рис.1. Схема присоединения к системе внешнего
электроснабжения
Тяговая подстанция №5.
Род тока – переменный.
Характеристика источника питания.
МВ×А;
МВ×А;
МВ×А;
5. Данные по подстанции. Проверить РУ НН
Понизительный тяговый трансформатор
ТДТНЭ-40000/110/35/27,5:

МВ×А;
кВ;
кВ;
кВ;
кВ×А;
Количество фидеров – 6;
Количество фидеров кс – 5;
Количество трансформаторов – 2;
;
6. Длины участков ЛЭП.
l1 =55 км; l2 =40 км; l3
=45 км; l4 =50 км; l5 =50 км;
8. Данные для расчёта заземляющих устройств.
Сопротивление земли:
Ом×м; Площадь
подстанции: S=8500м2
9. Выдержка времени релейной защиты.
Вводы 110 кВ – 2 с;
Вводы 35 кВ – 1,4 с;
Вводы 27.5 кВ – 1,1с;
Фидер 27.5 кВ – 0.4 с;
Фидер 35 кВ – 0.4 с;
10. Ток длительной нагрузки
Ток аварийной нагрузки
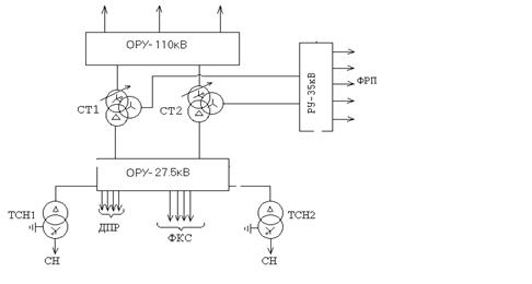
Рис.2 Однолинейная схема главных электрических соединений
Технические характеристики
силового трансформатора
Таблица 1
|
Тип трансформатора
|
Номинальное напряжение
обмоток, кВ
|
Потери,
кВт
|
uК, %
|
IХ,
%
|
Схема и группа
соединения обмоток
|
Пределы РПН со стороны
ВН, % Uном
|
|
ВН
|
СН
|
НН
|
РХ
|
РК
|
ВН-СН
|
ВН-НН
|
СН-НН
|
|
ТДТНЭ-40000/110/35/27,5
|
110
|
35
|
27,5
|
45
|
145
|
17.5
|
10,5
|
6.5
|
1,0
|
Y0/Y0/D-
0-11
|
± 9´1.0
|
Выбор трансформатора собственных нужд
На тяговой подстанции
устанавливают два ТСН с вторичным напряжением 380/220 В, каждый из которых
рассчитан на полную мощность собственных нужд.
Питание ТСН на тяговых
подстанциях переменного тока осуществляем от шин 27,5 кВ.
Необходимая мощность для
питания собственных нужд переменного тока может быть определена суммированием
всех мощностей потребителей подстанции.
Расчётная мощность для питания
собственных нужд (мощность ТСН) определяется:
Расчётную мощность ТСН
определим по формуле:
где:
- коэффициент собственных нужд равный
0,006
- число понижающих трансформаторов равно 2
-Номинальная мощность трансформатора равная 40000 кВА
-Мощность устройств автоблокировки равная 40 кВА
-Мощность передвижной базы масляного хозяйства равная 20 кВА
кВА
По рассчитанной мощности
выбираем ТСН типа: ТМЖ –400/27,5/0,4
Расчет токов короткого замыкания
Рис.3. Расчетная схема тяговой подстанции
Рис.4. Электрическая схема замещения до точки
к1
Расчёт сопротивлений элементов схемы замещения
Расчет сопротивлений системы найдём
относительные сопротивления энергосистемы:
где:
- базисная мощность, принимаем 100 МВА;
- мощность короткого замыкания, МВА.
Относительные сопротивления ЛЭП:
где:
- удельное сопротивление проводов 1 км линии,
=0,4 Ом/км;
l – длина линии, км.
Расчётные значения напряжения К.З. обмоток
тяговых трансформаторов определим, используя выражения:
Относительные сопротивления обмоток тягового
трансформатора:
где:
- номинальная мощность трансформатора, МВА.
Рис.5.замещение 2 линий Хл1 на эквивалентную
Хл11
Рис.6. замещение сопротивлений
линий Хл11и Хс1 на эквивалентное сопротивление Хс1л11
Рис.7.Схема замещения сопротивления обмоток
тр-ра на эквивалентное сопротивление.
Рис.8. Схема замещения до точки К2
Преобразуем схему замещения до точки К2:
Приведём сопротивление на К1 к напряжению 27.5
кВ
Рис.9.
Рис.10.
Расчёт токов короткого
замыкания на шинах РУ 27.5 кв.
При расчёте периодической составляющей тока
короткого замыкания от источника используем приближенный метод, так как
короткое замыкание удалённое.
кА;
Расчёт апериодической составляющей
Апериодическую составляющую определим по
формуле:
,
где:
- время отключения тока короткого замыкания;
- собственное время отключения выключателя; для
выключателя ВВС-35-20/1600
=0.06 с;
- постоянная времени затухания, равная 0,02 сек
[1];
- минимальное время срабатывания релейной
защиты
=0.01 с;
= 0.06+0.01=0.07 с.
кА.
Определение ударного тока.
=27,2 кА;
где:
- ударный коэффициент, равный 1,8.
Определение полного тока короткого замыкания.
кА.
Для проверки аппаратуры, токоведущих частей и
изоляторов рассчитаем токи двухфазного короткого замыкания, используя
выражение:
I(2) =
;
где I(3) – ток трёхфазного короткого
замыкания.
кА;
кА;
кА;
кА;
Выбор аппаратуры и токоведущих частей
подстанции
Для обеспечения надёжной работы аппаратуры и
токоведущих частей электроустановки необходимо правильно выбрать их по условиям
длительной работы в нормальном режиме и кратковременной работы в режиме
короткого замыкания.
Выбор аппаратуры и токоведущих частей
выполняется по номинальному току и напряжению:
Uуст £ Uн;
Iраб.max £ Iн,
где Uуст – номинальное напряжение
установки;
Uн – номинальное напряжение
аппарата;
Iраб.max – максимальный рабочий ток
присоединения, где установлен аппарат;
Iн – номинальный ток аппарата.
Расчёт максимальных рабочих токов основных
присоединений подстанции
Максимальный рабочий ток вводов опорной тяговой
подстанции определим, используя выражение:
где
коэффициент перспективы, равный 1.3;
- коэффициент транзита, равный 2
nт – число понижающих трансформаторов
- номинальная мощность трансформатора, В×А;
- номинальное входное напряжение тяговой
подстанции, В;
Максимальный рабочий ток сборных шин опорной тяговой
подстанции определим, используя выражение:
Максимальный рабочий ток обмотки высокого
напряжения тягового трансформатора определим по формуле:
где:
- коэффициент перегрузки трансформатора, равный
1.5;
- номинальное напряжение стороны высокого напряжения.
Максимальный рабочий ток обмотки среднего
напряжения тягового трансформатора определим, используя выражение:
где:
- номинальное напряжение стороны среднего напряжения,
В;

Максимальный рабочий ток обмотки низкого
напряжения тягового трансформатора определим, используя выражение:
где:
- номинальное напряжение стороны среднего
напряжения, В;

Сборные шины низкого напряжения (27,5 кВ):

где:
- коэффициент распределения нагрузки на шинах
вторичного напряжения, равный 0,6.
Сборные шины среднего напряжения (35 кВ):
Максимальные рабочие токи фидеров районных
потребителей определим по формуле:
где
- коэффициент перспективы, равный 1.3;
- полная мощность районного потребителя, В×А;
- номинальное напряжение районного потребителя,
В;
Ток фидера районного потребителя
Ток фидера контактной сети (27,5 кВ) принимаем:
А.
Расчёт величины теплового импульса для ОРУ 27.5 кВ
Для проверки аппаратуры и токоведущих частей
выполняется расчёт величины теплового импульса для всех РУ по выражению:
кА2×с
где
- начальное значение периодической
составляющей тока короткого замыкания;
- постоянная времени затухания апериодической
составляющей тока короткого замыкания,
.
где
- время срабатывания релейной защиты
рассматриваемой цепи;
- полное время отключения выключателя.
Результаты расчета оформим в виде таблицы:
Таблица 2
|
U, кВ
|
tа, с
|
tпв, с
|
tрз, с
|
tотк, с
|
Iк, кА
|
|
, кА2с
|
|
вводы
|
27.5
|
0,02
|
0,08
|
1.1
|
1.18
|
10.7
|
10.72(1.18+0,02)
|
103.8
|
|
фидеры
|
27.5
|
0,02
|
0,08
|
0,4
|
0,48
|
9.3
|
9.32(0,48+0,02)
|
43.2
|
Выбор сборных шин и токоведущих элементов.
Выбор изоляторов
Шины открытых РУ 110 кВ и 27,5 выполняют
сталеалюминевыми гибкими проводами марки АС.
Выбор гибких шин РУ –27,5 кВ
1) Сечение проводов выбирается по допустимому
току:
2)Проверка на термическую стойкость выполняется
по формуле:
где:
- минимальное сечение, термическое
устойчивое при КЗ, мм2
Минимальное сечение, при
котором протекание тока КЗ не вызывает нагрев проводника выше допустимой
температуры:
где:
- величина теплового импульса;
С – константа, значение которой для алюминиевых
шин равно 90,
.
3) Проверка по условию отсутствия
коронирования.
где: E0
– максимальное значение начальной критической напряженности электрического
поля, при котором возникает разряд в виде короны, кВ/см,
где: m – коэффициент, учитывающий шероховатость
поверхности провода (для многопроволочных проводов m = 0.82);
rпр – радиус провода, см.
E – напряжённость электрического поля около
поверхности провода, кВ/см,
где U – линейное напряжение, кВ;
Dср – среднее геометрическое
расстояние между проводами фаз, см.
При горизонтальном расположении фаз
.
Здесь D – расстояние между соседними фазами,
см. Для сборных шин приняты расстояния между проводами разных фаз –1.5 и 3.0 м
для напряжений 35 и 110 кВ соответственно.
Ввод РУ – 110 кВ, тип шин АС – 700 [4]
1. по допустимому току:
=
по условию отсутствия коронирования
кВ/см;
Сборные шины РУ – 110 кВ, тип шин АС – 600 [4]
по допустимому току:
=
по условию отсутствия коронирования
кВ/см;
кВ/см;
Ввод СН тягового понижающего трансформатора,
тип шин АС – 600 [4]
по допустимому току:
=
по условию отсутствия коронирования
кВ/см;
кВ/см;
Ввод НН тягового понижающего трансформатора,
тип шин АС – 800 [4]
1.по допустимому току:
=
2. по условию отсутствия коронирования
кВ/см;
кВ/см;
3. по термической стойкости:
800мм2 > 113мм2
Фидеры контактной сети 27,5, тип шин АС – 150
[4]
по допустимому току:
=
по условию отсутствия коронирования
кВ/см;
кВ/см;
3. по термической стойкости:
150мм2 > 73мм2
Выбор изоляторов
Шины подвешиваются с помощью полимерных
подвесных изоляторов. Марки изоляторов и их технические данные представлены в
таблице №3 для РУ 110 кВ, РУ 35 кВ и РУ 27,5кВ.
Таблица 3.
|
Характеристики и марки
изоляторов
|
Номинальное напряжение,
кВ
|
Разрушающая сила при
растяжении, кН
|
Длина пути утечки не
менее, мм
|
Длина изоляционной
части, мм
|
Масса, кг
|
Строительная высота, мм
|
|
ЛК – 120/110
|
110
|
120
|
2500
|
1010
|
3,2
|
1377
|
|
ЛК – 120/35
|
35
|
120
|
900
|
370
|
1,8
|
597
|
|
ЛК – 120/35
|
35
|
120
|
900
|
370
|
1,8
|
597
|
Выбор коммутационной аппаратуры. Выключатели
Высоковольтные выключатели выбираются по
условиям:
по номинальному напряжению установки:
по номинальному току:
по конструктивному исполнению
Выбранные выключатели проверяются:
на электродинамическую стойкость:
где
- ударный ток короткого замыкания, кА.
- предельный сквозной ток, кА
на термическую стойкость:
где:
- величина теплового импульса в цепи
выключателя, кА2×с;
- ток термической стойкости, кА;
- время протекания тока термической стойкости,
с.
3. по номинальному току отключения:
где:
- периодическая составляющая тока короткого
замыкания, кА;
- номинальный ток отключения выключателя, кА;
4. по полному току отключения:
где:
- номинальное значение относительного
содержания апериодической составляющей в отключаемом токе;
iк – полный ток КЗ;
5. по номинальному току отключения
апериодической составляющей тока КЗ:
где:
- номинальное нормируемое значение
апериодическая составляющая тока короткого замыкания, кА;
где:
- время от начала короткого замыкания до
расхождения контактов выключателя.
– минимальное время действия релейной защиты,
с;
- собственное время отключения выключателя, с.
6. по включающей способности:
где:
-
номинальный ток включения выключателя.
РУ 110 кВ
Выключатель: ВЭБ – 110 – 40/2000
по номинальному напряжению установки:
=110кВ =
=110, кВ
по номинальному току:
=2000А >
=1091 А
РУ-27,5 кВ
Ввода
Выключатель: ВВС-35-20/1600
1 по номинальному напряжению установки:
=35кВ >
=27,5, кВ
2 по номинальному току:
=1600А >
= 1259,6 А
на электродинамическую стойкость:
=23.5кА <
=52, кА
на термическую стойкость:
103.8 < 202*3
=103.8 <
=1200 кА2*с
5. по номинальному току отключения:
=9.3кА <
= 20 кА
6. по номинальному току отключения
апериодической составляющей тока КЗ:
0,4< 6 кА
7. по полному току отключения:
34,2 > 13.5 кА
8. по включающей способности:
=9.3кА <
= 20 кА
=23.5кА <
=52 кА
Фидера КС
Выключатель: ВВС-27.5-20/630
1 по номинальному напряжению установки:
=27.5кВ =
=27,5, кВ
2 по номинальному току:
=630А >
= 450 А
на электродинамическую стойкость:
=23.5кА <
=52, кА
на термическую стойкость:
43.2 < 202*3
43.2 < 1200 кА2*с
5. по номинальному току отключения:
=9.3кА <
= 20 кА
6. по номинальному току отключения
апериодической составляющей тока КЗ:
=0,4кА<
=6 кА
7. по полному току отключения:
34,2 > 13.5 кА
8. по включающей способности:
=9.3кА <
=20 кА
= 23.5кА <
=52 кА
РУ 35 кВ
Выключатель: ВВС-35-20/1600
1 по номинальному напряжению установки:
=35кВ =
=35 кВ
2 по номинальному току:
=1600А >
=990 А
Разъединители
Разъединители выбирают по:
по номинальному напряжению установки:
по номинальному току:
Выбранные разъединители проверяются:
на электродинамическую стойкость:
где
- ударный ток короткого замыкания, кА.
- предельный сквозной ток, кА
на термическую стойкость:
где:
- величина теплового импульса в цепи
выключателя, кА2×с;
- ток термической стойкости, кА;
- время протекания тока термической стойкости,
с.
РУ-110 кВ:
Разъединитель РГП-2-110/2000
по номинальному напряжению установки:
=110кВ =
= 110 кВ
по номинальному току:
=2000А >
=1091 А
РУ-27,5 кВ:
Разъединитель РГП-2-35/2000
1 по номинальному напряжению установки:
=35кВ >
=27,5 кВ
2 по номинальному току:
=2000А >
=1259.6 А
на электродинамическую стойкость:
=23.5кА <
=80 кА
на термическую стойкость:
103.8 < 2976.5 кА2с
РУ-35 кВ:
Разъединитель РГП-2-35/1000
1 по номинальному напряжению установки:
=35кВ =
=35 кВ
2 по номинальному току:
=1000А >
= 990 А
Выбор измерительных трансформаторов. Выбор
объёма измерений
Контрольно-измерительные приборы
устанавливаются для контроля за электрическими параметрами в схеме подстанции и
расчётов за электроэнергию, потребляемую и отпускаемую тяговой подстанцией.
Измерение тока выполняется на вводах силовых
трансформаторов со стороны всех ступеней напряжения: на всех питающих и
отходящих линиях, фидерах контактной сети, ТСН (с низкой стороны).
Измерение напряжения осуществляется на шинах
всех РУ.
Учет активной и реактивной энергии с помощью
счётчиков выполняется на вводах низшего напряжения понизительных, тяговых
трансформаторов; фидерах потребителей, ТСН (счётчик активной энергии –
устанавливается с низкой стороны).
Разработка схем измерений
Схемы измерений необходимы для определения
расчетных длин проводов, зависящих от схемы подключения.
Рис 11 Схемы подключения трансформаторов тока
а)
б)
с)
Выбор трансформаторов тока
Трансформаторы тока выбирают:
по номинальному напряжению
установки:
по номинальному току:
по роду установки
по классу точности
Выбранные трансформаторы тока
проверяется:
На электродинамическую
стойкость:
где:
- ударный ток короткого замыкания;
= предельный сквозной ток короткого замыкания;
2. Проверка на термическую
стойкость:
где:
- тепловой импульс, кА2с;
где:
ток термической стойкости, кА;
- время протекания тока термической стойкости,
с.
3. Проверка на соответствие классу
точности для номинальной нагрузки:
где:
- вторичная нагрузка наиболее нагруженной фазы
ТТ, Ом;
- номинальная допустимая нагрузка проверяемой
обмотки ТТ в выбранном классе точности, Ом.
Так как индуктивное сопротивление
токовых цепей невелико, то:
где:
- сопротивление токовых обмоток измерительных
приборов и реле, Ом;
- сопротивление контактов: 0,05 Ом – при двух
и трёх приборах и 0,1 – при большом числе приборов;
- сопротивление соединительных проводов, Ом.
где:
-удельное сопротивление материала провода (с
медными жилами – 1.75´10-8
Ом×м; с алюминиевыми жилами – 2,83´10-8 Ом×м);
qпр - сечение
проводов, которое не должно быть меньше 4 ´10-6 м2 для алюминия и 2,5 ´10-6 м2 для меди, но
не более 10 ´10-6 м2;
- расчётная длина соединительных проводов
Встроенные ТТ на
электродинамическую и термическую стойкости не проверяем.
Ввод высокого напряжения
силового трансформатора.
Тип ТТ: ТВ – 110 – 1000/5
по номинальному напряжению
установки:
110 = 110 кВ
по номинальному току:
1200 > 1091 А
3. на соответствие классу
точности для номинальной нагрузки:
Класс точности: 0,5
Амперметр Э377:
Счётчик активной энергии
СА3У-И670:
Счётчик реактивной энергии
СР4-И673:
1,0 > 0.8 Ом
Ввод низкого напряжения тягового трансформатора
27,5 кВ
Тип ТТ: ТВ – 35 – 1500/5
по номинальному напряжению установки:
35 > 27,5 кВ
по номинальному току:
1500 > 1259.6 А
3. на соответствие классу
точности для номинальной нагрузки:
Класс точности: 0,5
Амперметр Э377:
Счётчик активной энергии
СА3У-И670:
Счётчик реактивной энергии
СР4-И673:
1,2 > 1,0 Ом
Фидеры контактной сети 27,5
кВ.
Тип ТТ: ТВ – 35 – 600/5
по номинальному напряжению
установки:
35кВ > 27,5 кВ
по номинальному току:
600А > 450 А
3. на соответствие классу
точности для номинальной нагрузки:
Класс точности: 0,5
Амперметр Э377:
1,0 > 0,91 Ом
Ввод среднего напряжения тягового
трансформатора 35 кВ
Тип ТТ: ТВ – 35 – 1000/5
1.по номинальному напряжению установки:
35кВ > 27,5 кВ
2.по номинальному току:
1000А > 990 А
3. на соответствие классу точности для
номинальной нагрузки:
Класс точности: 0,5 
Счётчик активной энергии
СА3У-И670:
Счётчик реактивной энергии
СР4-И673:
1,2 > 1,0 Ом
Выбор трансформаторов напряжения
Трансформаторы напряжения выбираются:
1. по номинальному напряжению установки:
2. по конструкции и схеме соединения обмоток;
3. по классу точности;
4. по нагрузке вторичных цепей:
где: S2ном –
номинальная мощность ТН в выбранном классе точности, ВА;
S2 – суммарная
мощность, потребляемая подключенными к ТН приборами, ВА.
где: Sприб –
мощность потребляемая всеми катушками одного прибора;
- коэффициент мощности прибора.
Выбор ТН в РУ – 110 кВ
Таблица 4.
|
Прибор
|
Тип прибора
|
Nкат
|
Nпр
|
Sн
|
Cos jпр
|
Sin jп
|
Pпр, Вт
|
Qпр, ВАр
|
|
Вольтметр
|
Э378
|
1
|
1
|
2
|
1
|
0
|
2.0
|
-
|
|
Счётчик активной
энергии
|
СА3У-И670
|
2
|
8
|
4
|
0.38
|
0.93
|
24
|
59.5
|
|
Счётчик реактивной
энергии
|
СР4-И673
|
3
|
8
|
7.5
|
0.38
|
0.93
|
68.4
|
167.3
|
|
Реле напряжения
|
РН - 54
|
1
|
3
|
1.0
|
1
|
0
|
3.0
|
-
|
|
ИТОГО:
|
97.4
|
226,8
|
Тип ТН: 3´ЗНОГ – 110 82У3
450 > 226.8 ВА
110 = 110 кВ
Таблица 5.Выбор ТН в РУ – 27.5 кВ:
|
Прибор
|
Тип прибора
|
Nкат
|
Nпр
|
Sн
|
Cos jпр
|
Sin jп
|
Pпр, Вт
|
Qпр, ВАр
|
|
Вольтметр
|
Э378
|
1
|
1
|
2
|
1
|
0
|
2.0
|
-
|
|
Счётчик активной
энергии
|
СА3У-И672
|
2
|
6
|
4
|
0.38
|
0.93
|
18,2
|
44,7
|
|
Счётчик реактивной
энергии
|
СР4-И673
|
3
|
4
|
7,5
|
0.38
|
0.93
|
34,2
|
83,7
|
|
Электронная защита
фидера
|
УЭЗФМ
|
1
|
5
|
4
|
1
|
0
|
20
|
-
|
|
Определитель места
повреждения
|
ОМП
|
1
|
2
|
1
|
1
|
0
|
2
|
-
|
|
Реле напряжения
|
РН - 54
|
1
|
3
|
1
|
1
|
0
|
3
|
-
|
|
ИТОГО:
|
79,4
|
128,4
|
Тип ТН: 2´ЗНОМ –
35
300 > 150.9 ВА
35 > 27,5 кВ
Таблица 6.Выбор ТН в РУ – 35 кВ
|
Прибор
|
Тип прибора
|
Nкат
|
Nпр
|
Sн
|
Cosjпр
|
Sinjп
|
Pпр, Вт
|
Qпр, ВАр
|
|
Вольтметр
|
Э378
|
1
|
1
|
2
|
1
|
0
|
2.0
|
-
|
|
Счётчик активной
энергии
|
СА3У
|
2
|
8
|
4
|
0.38
|
0.93
|
24.5
|
62.3
|
|
Счётчик реактивной
энергии
|
СР4-И673
|
3
|
8
|
7.5
|
0.38
|
0.93
|
68.3
|
167.6
|
|
Реле напряжения
|
РН - 54
|
1
|
3
|
1.0
|
1
|
0
|
3.0
|
-
|
|
ИТОГО:
|
97.8
|
229.9
|
Тип ТН: 3´ ЗНОМ –
35
450> 249.8 ВА
35 = 35 кВ
Выбор ограничителей
перенапряжения
Для защиты изоляции
токоведущих частей, аппаратуры и оборудования от коммутационных и атмосферных
перенапряжений.
ОПН выбирают по условию:
ОРУ -110 кВ: ОПН – У/TEL –
110-УХЛ 1
110 = 110 кВ
ОРУ - 27.5 кВ: ОПН – У/TEL –
27,5-УХЛ 1
27,5 = 27,5 кВ
ОРУ - 35 кВ: ОПН – У/TEL –
35-УХЛ 1
35 = 35 кВ
Выбор аккумуляторной батареи и
зарядно-подзарядного агрегата
В качестве аккумуляторной
батареи используют, как правило, свинцово-кислотные и в отдельных случаях
щелочные железо-никелевые АБ.
Выбор АБ заключается в
определении теплового номера батареи, состоящей из СК – аккумуляторов
стационарного типа и расчёте числа последовательно включённых элементов.
Число элементов АБ, работающей
в режиме постоянного подзаряда, определим по формуле:
где:
-напряжение на шинах АБ, равное 258 В.
-напряжение подзаряда, равное 2.15 В.
Номер аккумуляторной батареи
определим, исходя из расчётной ёмкости
и наибольшего тока при разряде:
где:
- расчётный ток длительного разряда;
- ток, потребляемый постоянно включенными
потребителями;
- ток, потребляемый потребителями,
подключенными к АБ в аварийном режиме;
- время аварийного режима, равное 2 ч.
Номер АБ по условиям
длительного режима
где:
- ёмкость двухчасового разряда аккумулятора СК
– 1, равная 22 А×ч.
принимаем Nдл = 6
Наибольший ток при
кратковременном режиме разряда АБ:
где:
-ток, потребляемый наиболее мощным приводом при
включении выключателя (для ВВС-35,
=100 А).
Номер АБ по условиям
кратковременного режима:
где: 46 А – ток
кратковременного разряда для СК – 1
принимаем Nкр = 4
Окончательно принимаем СК – 6
Наибольший ток подзарядного
агрегата
где:
- для СК-6 ¸ СК-20
Мощность подзарядного
преобразовательного и зарядного агрегата:
где:
- число элементов АБ.
Выбираем тип выпрямителя,
используемого в подзарядных и зарядных преобразователях:
ВАЗП – 380/260 – 40/80
Sн = 20,8 кВт
Sн > Sзар
20,8 > 8.034 кВт
Iн = 80 А
Iн > Iзар
80 > 52.5 А
Расчёт заземляющего устройства
длина горизонтальных заземлителей
Сопротивление заземляющего
контура:
Ом
Так как
>0.5 то заземляющее устройство
следует дополнить вертикальными заземлителями
Длина вертикального
заземлителя равна 5 метра
расстояние между вертикальными
электродами
число вертикальных электродов
Сопротивление заземляющего
контура:
А = (0.444 – 0.84×
, при
А = (0.355 – 0.25×
, при
А = (0.444 – 0.84×
<0.5
При расчёте токов короткого
замыкания от источника в РУ 110 кВ используем приближенный метод, так как
короткое замыкание удалённое.
Расчёт периодической
составляющей.
кА;
Выполняем проверку по
напряжению заземляющего устройства:
где:
- Допустимое значение напряжения заземляющего
устройства, равное 10 кВ.
2,11кВ < 10 кВ
Экономическая
часть проекта
Определение стоимости тяговой подстанции
Определение стоимости проектируемой тяговой подстанции
производится по укрупнённым показателям стоимости строительства объектов
электрификации железнодорожного транспорта с учётом основных узлов и элементов
подстанции.
В связи с изменением стоимости, монтажных работ и оборудования
тяговой подстанции, значение стоимости, приведённых в указанной литературе [2]
необходимо умножить на следующие коэффициент:
С*50
Стоимость тяговой подстанции определяется по формуле:
СТП = Сстр + Смонт + Собор
Годовые эксплуатационные расходы:
Сэ = СW + Сa + Срем + СЗП
где: СW – стоимость потерь электроэнергии
где: b - стоимость 1
кВт*ч (0,2538 руб/кВт*ч);
W – перерабатываемое за год количество электроэнергии;
Сa -
стоимость амортизационных отчислений:
где: Срем - стоимость годового обслуживания и ремонта
тяговой подстанции:
где: СЗП – годовой фонд заработной платы зависящий от
метода обслуживания, штата должностных лиц и окладов, с учётом средств
материального поощрения в размере 40 % от ФЗП.
При расчёте СЗП учитывается 13-ая зарплата, равная
месячному ФЗП:
Расчёт годового фонда заработной платы сводим в таблицу № 7
Таблица 7
|
Должность
|
Кол-во человек
|
Оклад
|
Сумма
|
|
Начальник
|
1
|
10000
|
10000
|
|
Ст. электромеханик
|
1
|
7000
|
7000
|
|
Электромеханик
|
4
|
6000
|
24000
|
|
Электромонтёр
|
3
|
4500
|
13500
|
|
Уборщица
|
1
|
2000
|
2000
|
9
|
|
56500
|
Далее определим себестоимость перерабатываемой электроэнергии за
год:
где: Сэ – годовые эксплуатационные расходы.
Стоимость 1 кВА установленной мощности рассчитываем по формуле:
где: Sу – установленная мощность всех силовых
трансформаторов ТП, питающегося от входного РУ.
Для удобства сводим расчёт стоимости оборудования тяговой
подстанции, строительных и монтажных работ в таблицу № 8.
Таблица 8.
|
Наименование
|
Строительные работы,руб.
|
Монтажные работы, руб.
|
Оборудование
руб.
|
|
1.
Верхнее
строение пути
2.
Здание
ТП
3.
Благоустройство
территории
4.
ОРУ
– 110 кВ
5.
ОРУ
– 35 кВ
6.
Тяговый
блок
7.
Питание
автоблокировки
8.
Шкафы
СН
9.
Прожекторное
освещение
10.
Заземление
11.
Отдельно
стоящие молниеотводы
12.
Порталы
шинных мостов и опоры
13.
Подвеска
шин к трансформаторам 110 кВ
14.
Резервуар
для слива масла V=30 м3
15.
Кабельные
каналы
16.
Прокладка
кабелей и др.
|
10660
38170
10880
51380
11180
14310
460
170
3270
1410
760
650
230
1780
2160
330
|
-
11180
-
29700
8900
10380
220
30
1060
1790
-
-
250
40
-
33890
|
-
52670
-
160720
102520
254680
8250
1430
-
-
-
-
-
-
-
-
|
|
ИТОГО
|
137460
|
89360
|
496600
|
руб.
Основные технико-экономические показатели тяговой подстанции
Для характеристики спроектированной тяговой подстанции приведём
следующие технико-экономические показатели.
Таблица 9
|
Наименование
|
Единица измерения
|
Расчётное значение
|
|
Площадь ТП
|
м2
|
8500
|
|
Установленная мощность оборудования
|
кВА
|
60600
|
|
Обслуживающий штат
|
чел.
|
10
|
|
Стоимость ТП
|
руб.
|
36171000
|
|
Стоимость 1 кВА установленной мощности
|
руб./кВА
|
597
|
|
Себестоимость перерабатываемой электроэнергии
|
руб./кВтч
|
0,041
|
Список использованной
литературы
Бей Ю. М., Мамошин П.П. и др. Тяговые
подстанции: учебник для вузов железнодорожного транспорта. – М.: Транспорт,
1986 – 319 с.
Гринберг – Басин М. М. Тяговые подстанции:
Пособие по дипломному проектированию. – М: Транспорт, 1986 – 168 с.
Давыдов И. К., Попов Б. М., Эрлих В. М.
Справочник по эксплуатации тяговых подстанций и постов секционирования. – М:
Транспорт, 1987 – 416 с.
Неклепаев Б.Н., Крючков И.П. Электрическая
часть электростанций и подстанций: Справочные материалы для курсового и
дипломного проектирования; Учебное пособие для вузов. – М.:
Энергоатомиздат,1989. – 608 с.
Прохорский А.А. Тяговые и трансформаторные
подстанции. - М: Транспорт, 1983 – 496 с.
Справочник по электроснабжению железных
дорог / Под ред. К.Г. Марквардта. –М.: Транспорт, 1982.Т2 – 392 с.
Пузина Е.Ю. Методические указания с
заданием на курсовой проект для студентов 3-го курса специальности
«Электроснабжение железнодорожного транспорта» Г. Иркутск 2003 г.
Н. И. Белорусов., А. Е. Саакян., А. И.
Яковлева. Электрические кабели, провода и шнуры. – М.: Энергоатомиздат, 1988. –
536 с.