Подготовка воды для паротурбинной установки

  • Вид работы:
    Реферат
  • Предмет:
    Другое
  • Язык:
    Русский
    ,
    Формат файла:
    MS Word
    226,11 Кб
  • Опубликовано:
    2014-11-18
Вы можете узнать стоимость помощи в написании студенческой работы.
Помощь в написании работы, которую точно примут!

Подготовка воды для паротурбинной установки

Оглавление

Введение

1. Классификация примесей содержащихся в исходной воде

2. Показатели качества воды

3. Методы удаления из воды механических, коллоидно дисперсных примесей

. Умягчение воды способом катионного обмена

5. Термическая деаэрация воды

Список литературы

 


Введение


Подготовка воды является ответственной задачей , так как от качества ее зависит надежность и экономичность эксплуатации оборудования. Для того, чтобы оборудование котлотурбинного цеха могло длительно работать без отложений в трубках котла и проточной части турбины, концентрации отдельных составляющих в питательной воде должна быть в пределах от 5 - 100 мкг/кг. Получать такую воду в необходимых количествах можно лишь применяя совершенные методы ее обработки.

Наиболее высокие требования предъявляются к качеству воды, служащей для заполнения контура паротурбинной установки и подпитки его в процессе эксплуатации.

 


1. Классификация примесей содержащихся в исходной воде


Воду можно разделить на:

атмосферную (дождь, туман, снег);

поверхностную (реки, озера, пруды, болота);

подземную (артезианские скважины, шахтные колодцы);

соленую воду (моря, океаны).

Атмосферная вода, выпадающая на земную поверхность в виде осадков, содержит газы, поглощаемые из воздуха, кислород, азот, углекислоту, органические и неорганические вещества. В промышленных районах и больших населенных пунктах атмосферные осадки содержат оксиды серы, частицы пыли и сажи. Суммарное солесодержание атмосферных осадков 10- 50 мг/кг. Попадая на поверхность земли, и просачиваясь через грунт, атмосферная вода встречается с минеральными солями (CaCO3, NaCl, Na2SO4, MgSO4), газами и органическими веществами. Часть органических веществ, при помощи бактерий реагируют с растворенным в воде кислородом, образуя минеральные кислоты (серную, азотную и др.). В подпочвенных водах легче всего растворяются, NaCl, Na2SO4, MgSO4. Трудно-растворимые карбонаты кальция, магния и железа в присутствии свободной углекислоты, образуют бикарбонаты, диссоциирующие на катионы Ca2+ , Mg2+ , Fe2+ и анионы - HCO3 . Наиболее распространенными в природных водах являются бикарбонаты кальция и магния. Подземные воды отличаются большим разнообразием химического состава. Степень их минерализации колеблется в пределах от 100/мг/кг до нескольких граммов на 1 кг. Наиболее минерализованными являются воды океанов и открытых морей. Их солесодержание составляет приблизительно 7,5-35 г/кг. Летом и зимой питание водотоков осуществляется в основном за счет подземного стока и, следовательно, концентрация растворенных солей в это время года возрастает. Весенние паводковые воды характеризуются очень низким солесодержанием воды, но при этом резко возрастает концентрация грубодисперсных и коллоидных примесей за счет смыва их с поверхности талыми водами.

Многообразие примесей в природных водах не позволяет создать их классификацию по какому-то единому признаку, поэтому принято классифицировать эти примеси по нескольким признакам. Количество же этих классификаций дает довольно объективную их характеристику.

По степени дисперсности:

грубодисперсные (размеры частиц - более 100 нм),

коллоидно-дисперсные (имеют малые размеры от 1 до 100 нм),

истинно-растворенные (представлены в виде отдельных ионов или молекул или комплексов, состоящих из нескольких молекул).

Грубодисперсные примеси воды (песок, глина и т. д.), называемые также суспензиями или взвешенными веществами, длительно оставаясь во взвешенном состоянии, обуславливают мутность воды. В природных водах грубодисперсные примеси присутствуют в виде песка, ила, планктона, в технологических водах- в виде продуктов коррозии, шлама, нефтепродуктов. Чем больше размер частиц грубодисперсных примесей, тем быстрее устанавливается седиментационное равновесие и тем легче выделяются они из воды при отстаивании и фильтрации. Коллоидные частицы не выделяются из воды под действием силы тяжести, не задерживаются обычными фильтрующими материалами.

В природных водах в коллоидно-дисперсном состоянии находятся различные производные кремниевой кислоты и железа, органические гуминовые вещества, вымываемые из почв.

К ионно-дисперсным или молекулярно-дисперсным веществам относятся растворенные в воде соли, кислоты, щелочи в виде ионов, Ca2+ , Mg2+ , N + , K + , 2- SO4 , Cl- , - NO3 , - NO2 , - HCO3 , - HSiO 3 , и молекулы растворенных газов O2, CO2, N2 и т.д. Ионный состав примесей характеризуется присутствием в ней соответствующих катионов и анионов. Ионы натрия и калия с анионами природных вод не образуют труднорастворимых простых солей, практически не подвергаются гидролизу, поэтому их относят к группе устойчивых примесей. Ионы кальция и магния образуют трудно-растворимые соединения с некоторыми находящимися в воде анионами. При использовании природной воды и связанном с этим изменении исходных концентраций катионов и анионов, например при упаривании или снижении растворимости с ростом температуры, происходит выделение трудно-растворимых солей кальция и магния на теплопередающих поверхностях в виде твердой фазы. В технологических процессах подготовки воды для снижения концентрации кальция и магния часто используется образование их трудно-растворимых соединений, выводимых из воды до поступления ее в водопаровой тракт. Ионы железа характеризуются поливалентностью и могут находиться в различных формах. В глубинных водах ионы железа находятся в основном в виде Fe2+ , которые с большинством ионов не образуют трудно-растворимых солей. В водах поверхностных источников, где концентрация растворенного кислорода значительно выше, ионы Fe2+ окисляются до ионов Fe3+, которые в процессе гидролиза образуют трудно-растворимый Fe(OH)3. В поверхностных водах железо может входить также в состав органических комплексных соединений. Присутствие в воде соединений железа в повышенных концентрациях создает условия для развития железобактерий, образующих бугристые колонии на стенках трубопроводов. Концентрация железа в исходной воде может увеличиваться в процессе транспортирования ее по стальным и чугунным трубам вследствие загрязнения продуктами коррозии. Анионы угольной кислоты - HCO3 и 2- CO3 - являются важнейшей составной частью солевых компонентов воды, поскольку определяют поведение различных примесей в ней. В природных водах кроме - HCO3 и 2- CO3 содержится также "свободная" углекислота, находящаяся в виде растворенного в воде газа CO2 и его гидрата - молекул H2CO3.

По химическому характеру примеси разделяются на:

- газовые (газы N2, O2, CO2, CH4, H2S),

- минеральные (растворенные минеральные соли)

органические (гумусовые вещества, танины, белки, жиры, эфирные масла). Природные воды по солесодержанию разделяются на:

- пресные (до 1г/кг),

солоноватые (1-10 г/кг)

соленые (более 10 г/кг).

Пресные воды можно подразделить на:

- маломинерализованные(менее 0,2 г/кг),

средней минерализованности (0,2-0,5г/кг)

повышенной минерализации(0,5-1г/кг).

По значению общей жесткости природные воды классифицируются таким образом:

Ж менее 1,5 - воды с малой жесткостью,

Ж = 1,5 - 3 со средней жесткостью,

Ж = 3 - 6 - воды с повышенной жесткостью,

Ж = 6 - 12 - воды с высокой жесткостью,

ж более 12 - воды с очень высокой жесткостью.

Все природные воды подразделяются по характеру преобладающего в воде аниона на три класса:

гидрокарбонатные(анион НСО3),

-сульфатные (SО4),

хлоридные (хлор ион).

Свыше 80% всех рек России характеризуются водами гидрокарбонатного класса. По степени загрязненности органическими веществами природные воды можно разделить на четыре группы: меньше 5-малая, 5-10-средняя, 10-20 повышенная, свыше 20 -сильная.

2. Показатели качества воды


Важнейшими показателями качества воды являются:

концентрация грубодисперсных веществ,

ионный состав,

концентрация коррозионно-активных газов,

концентрация ионов водорода,

технологические показатели, в которые входят- сухой остаток, прокаленный остаток, окисляемость, жесткость, щелочность, кремневое содержание, удельная электропроводимость и т.д.

Сухой остаток позволяет судить о солесодержании воды, т. е. о сумме всех анионов и катионов (кроме Н+ и ОН-) в воде. В сухой остаток входят также органические и коллоидные примеси. Сухой остаток определяется путем выпаривания профильтрованной пробы воды и высушивания остатка при температуре 110°С.

Окисляемость определяет концентрацию органических примесей, и представляет собой расход сильного окислителя (перманганата калия или бихромата калия), необходимого для окисления в определенных условиях органических примесей.

Жесткость - это один из важнейших показателей качества воды, используемой на тепловых электрических станциях. Общей жесткостью называют суммарную концентрацию ионов кальция и магния, выраженную в мг-экв/кг. Общую жесткость разделяют на кальциевую и магниевую, а также на карбонатную и некарбонатную. Процесс выделения из воды ионов кальция и магния называется умягчением воды.

Общей щелочностью называется суммарная концентрация всех анионов слабых кислот и ионов гидроксила за вычетом концентрации ионов водорода.

В зависимости от анионов, обуславливающих щелочность, она бывает: бикарбонатная  (), карбонатная  (), силикатная  (), гидратная  (), фосфатная ).


Обычно в природных водах преобладает бикарбонатная щелочность, поэтому ее значение можно применять как общую щелочность воды.

Удельная электропроводность воды, См/см, характеризуется электрической проводимостью слоя воды, находящегося между двумя противоположными гранями куба с ребром, равным 10-2 и. Она связана с солесодержанием, поскольку перенос зарядов происходит различными ионами. В чистой воде, не содержащей примеси, перенос зарядов осуществляется лишь ионами Н+ и ОН- .В действительности связь между электропроводимостью и содержанием различных ионов зависит от температуры, от степени диссоциации и вида ионов, что значительно затрудняет измерение электропроводимости воды. Концентрация растворенных газов в воде зависит от множества факторов: природы газа, температуры воды, степени минерализации воды, парциального давления газа над водой, рН воды и т.п. Так, например, содержание кислорода зависит от глубины залегания воды, содержания в воде органических веществ и температуры.

3. Методы удаления из воды механических, коллоидно дисперсных примесей


Осветление воды - удаление из воды грубодисперсных (механических) и коллоидных примесей. От механических примесей (песка, кусочков глины, ила и т.д.) сырую воду очищают в специальных фильтрах, которые по конструкции подразделяют на самотечные (открытые) и напорные (закрытые). Воду пропускают через пористые материалы: кварцевый песок, дробленый антрацит и мраморную крошку с размерами зерен материала 0.6-1 мм.

Коагуляция - процесс удаления из воды очень мелких примесей, не поддающихся отстаиванию путем добавления в нее коагулянтов (сернокислого алюминия, железного купороса или хлористого железа). Создающих в воде мельчайшие частицы, заряженные противоположным (положительным) по отношению к частицам примесей, электрическим зарядом. Теряя заряд, частицы слипаются, образуют крупные хлопья и оседают на дно специальных отстойных резервуаров. Совместную обработку воды фильтрацией и коагуляцией применяют при содержании взвешенных веществ более 150 мг/кг.

В практике эксплуатация котельных установок фильтрация и коагуляция, как правило, обособленно не применяются; обычно их используют совместно с водоумягчением.

Шлам - выпавшие в осадок и не связанные с поверхностями нагрева взвешенные частицы, выделяющиеся из котловой воды. Шлам, как правело, периодически удаляют из нижних точек контуров естественной циркуляции котельного агрегата.

Снижение жесткости и поддержание требуемой щелочности

Эта обработка воды зависит от качества и количества добавляемой воды, типа котельных агрегатов, параметров пара, нормы содержания солей, щелочи, сухого остатка и шлама в котловой воде. Для паровых котельных подобная: обработка воды имеет более существенное значение, чем для водогрейных. В водогрейных котельных в системе циркулирует одна и та же вода (за исключением незначительных добавок на утечки), причем в котлах она только нагревается. В паровых же котельных поступающая в паровые котлы питательная вода постоянно пополняется исходной водой, и эта вода не только нагревается, но и подвергается испарению. Соли, содержащиеся в исходной воде, не выносятся с паром, а остаются в котловой воде, посте- пенно ухудшая ее состав. Для поддержания концентрации солей котловой воды на должном уровне ее частично, постоянно или периодически обновляют. Эта операция называется соответственно постоянной (непрерывной) или периодической продувкой.

В отопительно-производственных котельных применяют как докотловую, так и внутрикотловую обработку воды. Из способов докотловой обработки в основном применяют метод катионного обмена. Метод осаждения, осуществляемый в содо- известковых водоочистителях, из-за громоздкости оборудования и недостаточно глубокого умягчения в настоящее время почти не применяют. Наиболее распространенным способом внутрикотловой обработки воды является присадка в котловую воду химических реагентов, переводящих соли жесткости в шлам, с последующим удалением его из котлов продувкой.

Качество котловой воды дополнительно характеризуется ещѐ величиной относительной щелочности. Относительная щелочность котловой (продувочной) воды равна относительной щелочности химически очищенной воды. Допустимые значения относительной щелочности котловой воды должны находиться в пределах 3-20% . При относительной щелочности ниже 3% (что имеет место при питании котлов чистым конденсатом) в питательную воду следует добавлять едкий натр. Если значение относительной щелочности превышает 20%, то питательную воду (химически очищенную воду) дополнительно обрабатывают нитратами (в частности, нитратом натрия NaN03).

При внутрикотловой обработке содержание кислорода в питательной воде не нормируется. Наконец, в питательной воде не должно быть свободной углекислоты, а концентрация ее в паре не должна превосходить С02 20 мг/л.

Умягчение воды - комплекс мероприятий по уменьшению жесткости сырой воды. Умягчение воды производят или методом осаждения или методом ионного обмена.

Этот метод не дает глубокого умягчения воды и широкого распространения не получил.

Метод ионного обмена - метод докотловой обработки воды, основанный на способности некоторых нерастворимых в воде материалов (катионитов) поглощать присутствующие в воде катионы кальция и магния, отдавая воде или катионы натрия Na, или водорода Н или аммония NH3, которыми предварительно насыщают материал.

При фильтрации воды через слой катионита общая жесткость её может быть снижена до 0,02 - 0,04 мг-экв/кг.

В промышленных котельных широкое распространение получил метод Na-катионирования.

 

4. Умягчение воды способом катионного обмена


Метод катионного обмена, называемый также катионитовым, основан на свойстве некоторых естественных и искусственных химических соединений вступать в реакцию с солями жесткости воды.

Выбор того или иного метода докотловой обработки воды путем катионного обмена определяется величиной продувки котлов (не должна превышать Р 10%), относительной щелочностью котловой воды (должна находиться в пределах Щ0.к=3÷20%) и содержанием углекислоты в паре (предельное значение не должно быть более С02 ≤20 мг/кг).

.Натрий - катионирование. (наиболее простой способ) применяется в тех случаях, когда обеспечиваются приведенные выше показатели продувки, относительная щелочность и содержание углекислоты в паре; при этом общая жесткость требуется не ниже Жоб=0,1 ÷0,2 мг-экв/кг.

Процесс умягчения воды при 22 натрий-катионировании состоит в замене металлов кальция и магния, содержащихся в воде, металлом натрием, присоединенным к водоумягчающему веществу - катиониту. Это присоединение осуществляется, если пропустить через катионит раствор поваренной соли. Вещества, способные к обмену катионов, называются катионитами. Сами катиониты в воде нерастворимы; они приготовляются в виде мелкозернистого песка, через который фильтруется умягчаемая вода. Из катионитовых материалов в настоящее время наиболее распространен сульфоуголь, который представляет собой каменный уголь, обработанный серной кислотой сильной концентрации.

Для восстановления обменной способности катионита его обрабатывают натриевыми солями, в частности поваренной солью. Эта обработка носит название регенерации, т. е. промывание катионита 5-10%-ным раствором поваренной соли.

Повышенную относительную щелочность можно снизить обработкой химически очищенной воды нитратами (в частности нитратом натрия NаNОз).

При натрий - катионировании щелочность химически обработанной воды остается без изменения и равна щелочности исходной воды.

Сухой остаток химически обработанной воды несколько увеличивается по сравнению с сухим остатком исходной воды и может быть принят ориентировочно равным

 

2 Натрий - аммоний - катионирование применяют когда одновременно с умягчением необходимо снизить как щелочность котловой воды, так и содержание углекислоты в паре, но с допущением некоторого количества аммиака (т. е. когда оборудование не имеет элементов из латуни или медных сплавов).

При совместном натрий-аммоний-катионировании в каждый фильтр запружают сульфоуголь, обогащенный как поваренной солью (NaCl), так и сульфатом аммония [(NH4)2SO4].

Обменную способность катионита в данном случае принимают ту же, что и для натрий-катионитовых фильтров. Регенерация фильтров выполняется общим раствором сульфата, аммония и хлористого натра. Концентрация сульфата аммония должна быть не более 2-3%. Из расчета этой концентрации определяют общий объем регенерационного раствора и в нем дополнительно растворяют требуемое количество 5-10 % -ного раствора поваренной соли.25 Сухой остаток химически очищенной воды после данной водоподготовки может быть ориентировочно принят равным

Sx = 0,85 Sи. в мг/кг.

3Водород - натрий - катионирование применяется в тех же случаях, но в вырабатываемом паре не должен присутствовать аммиак. Наиболее часто для этого способа применяется схема последовательного водород- натрий-катионирования с так называемой "голодной" регенерацией водород-катионитовых фильтров.

В результате получают частично умягченную воду с небольшой щелочностью и повышенным содержанием углекислоты. Для удаления из воды свободной углекислоты устанавливают декарбонизаторы - аппараты типа скрубберов с насадкой из керамических колец Рашига, а для получения требуемой жесткости ее дополнительно доумягчают на натрий-катионитовых фильтрах.

Рабочая обменная способность сульфоугля при водород- катионировании может приниматься в пределах 300-400 мг-экв/кг. Обогащение сульфоугля проводится 1,5%-ным раствором серной кислоты. Значения щелочности химически очищенной воды и ее сухого остатка могут быть приняты теми же, что и при совместном натрий-аммоний- катионировании. Карбонатная жесткость воды, обрабатываемой по схеме водород-натрий-катионирования с голодной регенерацией, в ряде случаев может снизиться до значения Жк=0,7 мг-экв/кг, т. е. до величины, рекомендуемой нормами для подпитки закрытых тепловых сетей. Поэтому, дополнительное натрий-катионирование не нужно.

 Натрий - катионирование, совмещенное с осветлением и коагуляцией. Применяется при использовании вод из открытых источников. По ходу движения обрабатываемой воды сначала устанавливаются осветлительные, а затем катионитовые фильтры.

Рис. 1 Схема одноступенчатого натрий - катионирования воды

-подача исходной воды, 2-натрий - катионитовый фильтр, 3-бак с раствором поваренной соли, 4-бак с частично умягченной водой для взрыхления катионита. 5-резервуар умягченной воды, 6-насос, 7-отвод умягченной воды.

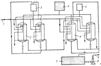
Рис. 2 Схема двухступенчатого натрий - катионитового умягчения воды.

-подача исходной воды, 2,6-натрий - катионитове фильтры l и ll ступени, 3,5-баки с раствором соли для регенерации фильтров l и ll ступени, 4-бак с водой для взрыхления загрузки фильтров, 7-резервуар умягченной воды, 8-насос, 9-отвод умягченной воды.

 

Внутри котловая обработка воды

Внутри котловую обработку можно осуществлять по разным схемам, отличающимся между собой способом введения щелочных реагентов:

.В нагнетательные патрубки питательных насосов.

. В общую питательную магистраль.

. В барабан каждого котла отдельно.

По данной схеме: раствор щелочных реагентов из группового дозатора питательным насосом 2 подается к каждому котлу 3. При внутри котловой водоподготовке обязательно выполняют продувку котла.

Щелочь вводят в котлы после их продувки (три-четыре раза в сути), в соответствии с этим определяют как емкость, так и размеры дозаторов. Дозаторы малой емкости можно использовать из цельнотянутых труб. Если установлено не более трех котлов, то раствор щелочных реагентов (10 - 15%) можно приготовить непосредственно в ведрах.

Рис. 3 Схема внутри котловой водоподготовки

5. Термическая деаэрация воды


В воде всегда содержатся растворенные агрессивные газы, прежде всего кислород и углекислота, которые вызывают коррозию оборудования и трубопроводов. Коррозионно-активные газы попадают в исходную воду в результате контакта с атмосферой и других процессов, например. Основное коррозионное воздействие на металл оказывает кислород. Углекислота ускоряет действие кислорода, а также обладает самостоятельными коррозионными свойствами.

Для защиты от газовой коррозии применяется деаэрация (дегазация) воды. Наибольшее распространение нашла термическая деаэрация. При нагреве воды при постоянном давлении растворенные в ней газы постепенно выделяются. Когда температура повышается до температуры насыщения (кипения), концентрация газов снижается до нуля. Вода освобождается от газов. Недогрев воды до температуры насыщения, соответствующей данному давлению, увеличивает остаточное содержание в ней газов. Влияние этого параметра весьма существенно. Недогрев воды даже на 1 °С не позволит достичь требований для питательной воды паровых и водогрейных котлов.

Концентрация растворенных в воде газов очень мала (порядка мг/кг), поэтому недостаточно выделять их из воды, а важно еще удалить их из деаэратора. Для этого приходится подавать в деаэратор избыточный пар или выпар, сверх количества, необходимого для нагрева воды до кипения. При общем расходе пара 15-20 кг/т обрабатываемой воды, выпар составляет 2-3 кг/т. Снижение выпара может существенно ухудшить качество деаэрированной воды. Кроме того, бак деаэратора должен иметь значительный объем, обеспечивающий пребывание в нем воды не менее 20 ... 30 минут. Длительное время необходимо не только для удаления газов, но и для разложения карбонатов.

Деаэрация - гетерофазный массообменный процесс, в котором растворенные газы воды переходят в газовую фазу водяного пара. Этот процесс может проходить в тонких слоях воды, но более эффективное его протекание наблюдается в мелкокапельном состоянии. Часто для перевода воды в требуемое состояние используется барботаж водяного пара через тонкий слой обрабатываемой воды.

Технология деаэрации реализуется в аппаратах, основной элемент которых - деаэрационные колонки, где, и происходит удаление из воды газов. Эти колонки бывают вертикальными и горизонтальными. Наиболее распространенны вертикальные. В них обрабатываемая вода поступает сверху, разбрызгивается с помощью распылительных приспособлений, а водяной пар подается снизу.

В деаэрационных колонках имеются дырчатые переливные тарелки, которые не только увеличивают время контакта деаэрированной воды с паром, но и переводят деаэрируемую воду в капельное состояние. Колонки такой конструкции применяются в аппаратах всех видов. Но при работе под вакуумом или с повышенным давлением к прочности оборудования предъявляются более высокие требования, чем в случае с аппаратами атмосферного типа.

Удаляемые газы переходят в водяной пар и выносятся из аппарата. Отработанный пар (его называют выпаром) удаляется из деаэратора. В некоторых моделях, сконструированных с учетом проблем энергосбережения, производится утилизация тепла выпара.

В аппаратах повышенного давления деаэрация протекает при рабочем давлении выше 1,7 атм. Это позволяет ограничить процесс парообразования при относительно высокой температуре нагрева. Деаэраторы повышенного давления применяются для удаления газов из питательной воды парогенераторов на тепловых и атомных электростанциях, в схемах мощных (до 1200 МВт) энергетических турбоустановок. Такие аппараты обычно состоят из бака, обеспечивающего запас воды для работы питательных насосов, и одной или двух колонок деаэрации. Процесс реализуется за счет отбора части водяного пара от энергетических установок.

Деаэраторы атмосферного давления применяются на тепловых электростанциях и в котельных - для подготовки питательной воды для паровых котлов и подпиточной воды систем теплоснабжения.

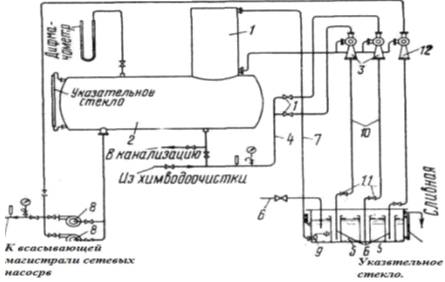
Рис. 4. Атмосферный деаэратор смешивающего типа: 1 - колонка; 2 - бак-аккумулятор; 3 - водоуказательное стекло; 4 - манометр; 5 - гидрозатвор; 6 - распределительное устройство; 7,8 - тарелки; 9 - распределитель пара; 10 - клапан; 11 - охладитель выпара; 12 - регулятор уровня воды; 13 - выпуск питательной воды из бака-аккумулятора; 14 - вестовая труба.

В вакуумных деаэраторах процесс удаления газов из воды осуществляется при давлении, обычно равном 0,2-0,3 атм. Чаще всего такие агрегаты применяются в котельных с водогрейными котлами для систем теплоснабжения и ГВС, во всех случаях при отсутствии пара. Деаэраторы данного типа имеют небольшие габаритные размеры.

Обычно вакуумные деаэраторы состоят из бака и установленной на нем деаэрационной колонки. За счет того, что кипение воды при разряжении достигается при более низкой температуре, чем в обычных условиях, оптимальная температура вакуумной деаэрации составляет 60 °С, а максимальная температура - 90 °С. Последнее связано с тем, что при повышении температуры одновременно с дегазацией будет происходить и испарение воды. Вероятно, этим и обусловлен основной недостаток вакуумных деаэраторов: остаточная концентрация кислорода в воде, прошедшей в них обработку, выше, чем в альтернативных вариантах.

Рис.5. Схема ваккум деаэрационной установки

Достаточно широкое распространение получили также конструкции деаэраторов, в которых вместо деаэрационной колонки с переливными тарелками используется эжектор или сопло. Один из производителей такого оборудования - НПО "Новые Технологии" (Санкт-Петербург), выпускающее струйные вихревые деаэраторы. Действие этого аппарата основано на создании вращательного движения потока деаэрируемой воды после выхода из сопла специальной конструкции. В центре вращения образуется зона разряжения, что приводит к образованию пузырьков газа. В данном случае также образуется выпар, который удаляется из установки. Струйные деаэраторы имеют производительность от 1 до 300 м3/ч и могут работать как в атмосферном, так и вакуумном режимах. В первом случае перед поступлением в сопло вода нагревается до температуры 102-104, а в вакуумном деаэраторе - до 40-80 °С. Остаточное содержание кислорода в зависимости от температуры и давления обработки воды колеблется от 50 до 18 мкг/л, причем более высокая концентрация соответствует условиям проведения вакуумной деаэрации. Преимуществами такого вида аппаратов являются малые размеры и отсутствие необходимости в подаче водяного пара для барботирования.

Подготовка добавочный воды по схеме полного химического обессоливания.

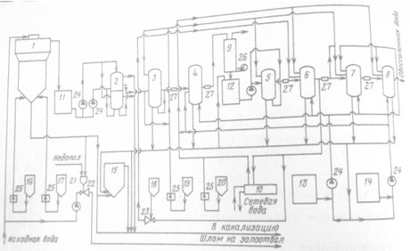
- осветлитель, 2 - механический фильтр, 3 - противоточный Н-катионитовый фильтр, 4 - слабоосновной анионитовый фильтр, 5 - Н-катионитовый фильтр второй ступени, 6 - сильноосновной анионитовый фильтр, 7 - Н-катионитовый фильтр третьей ступени, 8 - анионитовый фильтр третьей ступени, 9 - декарбонизатор, 10 - теплообменник, 11 - бак осветленной воды, 12 - бак частично обессоленной воды, 13 - бак отмывочной воды, 14 - бак регенеративной воды, 15 - бак-нейтрализатор, 16 - мерник коагулянта, 17 - известковый смеситель, 18 - мерник соли, 19 - мерник кислоты, 20 - мерник щелочи, 21 - бункер недопала, 22 - гидроэлеватор недопала, 23 - гидроэлеватор соли, 24 - перекачивающий насос, 25 - насос дозатора, 26 - вентилятор, 27 - ионитовая ловушка.

 


Список литературы

примесь вода деаэрация примесь

1. А.П. Ковалев, Н.С. Лелеев "Парогенераторы"

. Г.В. Арсеньев, В.П. Белоусов "Тепловое оборудование и тепловые сети"

. Б.Н. Фрог, А.П. Левченко "Водоподготовка"

Похожие работы на - Подготовка воды для паротурбинной установки

 

Не нашли материал для своей работы?
Поможем написать уникальную работу
Без плагиата!
Без нейросетей!