Очистка природного газа от сероводорода

  • Вид работы:
    Контрольная работа
  • Предмет:
    Другое
  • Язык:
    Русский
    ,
    Формат файла:
    MS Word
    97,38 Кб
  • Опубликовано:
    2015-04-06
Вы можете узнать стоимость помощи в написании студенческой работы.
Помощь в написании работы, которую точно примут!

Очистка природного газа от сероводорода

Министерство образования и науки Российской Федерации

Федеральное государственное автономное учреждение

Высшего профессионального образования

"Северо-Кавказский федеральный университет"

Институт нефти и газа






Контрольная работа

по дисциплине: "Транспорт и хранение углеводородов"

на тему: "Очистка природного газа от сероводорода"

Выполнил: студент группы НДБ-111

Попов Ю.С.

Проверила: Здоренко А.В.







Ставрополь, 2013

Содержание

1. Физические и химические свойства сероводорода

2. Сероводородная коррозия

3. Очистка газа от сероводорода

Список используемых источников и литературы

1. Физические и химические свойства сероводорода


Сероводород H2S - наиболее активное из серосодержащих соединений. В нормальных условиях бесцветный газ с неприятным запахом тухлых яиц. Очень ядовит: острое отравление человека наступает уже при концентрациях 0,2-0,3 мг/л, концентрация выше 1 мг/л - смертельна. Сероводород хорошо растворим в воде. Диапазон взрывоопасных концентраций его смеси с воздухом достаточно широк и составляет от 4 до 45% объема. При контакте с металлами (особенно если в газе содержится влага) вызывает сильную коррозию. Самый нежелательный компонент в газах нефтепереработки.

Предельно допустимая концентрация сероводорода в воздухе рабочей зоны составляет 10 мг/м3, а в смеси с углеводородами С13 равна 3 мг/м3.

Основные физико-химические свойства сероводорода:

Молекулярная масса: 34,076

Температура плавления (при 760 мм рт. ст.),°С: −82,9

Температура кипения (при 760 мм рт. ст.),°C: −60,33

Температура воспламенения,°С: 260

Предельная объемная концентрация воспламенения, %: 4,3

Плотность при 760 мм рт. ст. и 0°С, кг/м3: 1,5392

Плотность жидкого газа при 760 мм рт. ст., кг/м3: 950

Теплоёмкость газа при 760 мм рт. ст. и 0°С, ккал/ (кг°С):

при постоянном давлении: 0,254

при постоянном объеме: 0, 192

Теплота сгорания при 760 мм рт. ст. и 15°С, ккал/кг: 4156

2. Сероводородная коррозия


Сероводород H2S является агрессивным газом, провоцирующим кислотную коррозию, которую в этом случае называют сероводородной коррозией. Растворяясь в воде, он образует слабую кислоту, которая может вызвать точечную коррозию в присутствии кислорода или диоксида углерода.

Сероводород реагирует почти со всеми металлами, образуя сульфиды, которые по отношению к железу играют роль катода и образуют с ним гальваническую пару. Разность потенциалов этой пары достигает 0,2-0,48 В. Способность сульфидов к образованию микрогальванических пар со сталью приводит к быстрому разрушению технологического оборудования и трубопроводов.

Бороться с сероводородной коррозией чрезвычайно трудно: несмотря на добавки ингибиторов кислотной коррозии, трубы из специальных марок нержавеющей стали быстро выходят из строя. И даже полученную из сероводорода серу перевозить в металлических цистернах можно в течение ограниченного срока, поскольку цистерны преждевременно разрушаются из-за растворенного в сере сероводорода. При этом происходит образование полисульфанов HSnH, которые более коррозионно-активны, чем сероводород.

Сероводород, присоединяясь к непредельным соединениям, образует меркаптаны, которые являются агрессивной и токсичной частью сернистых соединений - химическими ядами. Именно они значительно ухудшают свойства катализаторов: их термическую стабильность, интенсифицируют процессы смолообразования, выпадения и отложения шлаков, шлама, осадков, что вызывает пассивацию поверхности катализаторов, а также усиливают коррозийную активность материала технологических аппаратов.

Сероводород ускоряет анодную реакцию ионизации железа:

+ H2S + Н2О → Fe (HS) adc + Н3О+;

Fe (HS) adc → (FeHS);

(FeHS) + Н3О+ → Fe2+ + H2S + H2O

Образующийся комплекс разлагается, и сероводород регенерируется. При образовании (FeS) adc прочная связь атомов железа с серой приводит к ослаблению связи между атомами железа, что облегчает их ионизацию. К этому же приводит снижение приэлектродной концентрации ионов двухвалентного Fe при взаимодействии с сульфидами. При этом происходит увеличение скорости анодного процесса коррозии.

Механизм действия H2S на катодную реакцию имеет вид:

Fe + H2S → Fe (HS) adc;(HS) adc + Н3О+ → Fe (H-S-H) adc + H2O;(H-S-H) adc + e → Fe (HS) adc + Hadc

2S значительно усиливает процесс наводораживания (проникновение водорода в сталь). Если при коррозии в кислых средах максимальная доля диффундирующего в сталь водорода составляет 4% от общего количества восстановленного водорода, то в сероводородсодержащих растворах эта величина достигает 40%.

Присутствие в газе кислорода значительно ускоряет процессы коррозии. Кислород может попасть в газ через газосборные вакуумные линии, или вакуумные газосборные аппараты, имеющие неплотности. Опытным путем было найдено, что наиболее коррозионным является такой газ, в котором отношение кислорода к сероводороду составляет 114:

. Это отношение называется критическим.

Наличие одной влаги в газе влечет коррозию металла, одновременное же присутствие H2S, O2 и H2O является наиболее неблагоприятным с точки зрения коррозии.

Коррозионные действия на металл указанных примесей резко возрастают при увеличении давления. Некоторые исследователи считают, что скорость коррозии газопроводов прямо пропорциональна давлению газа, проходящего через этот газопровод. При этом отмечается, что при давлении до 20 атм и влажном газе достаточно даже следов сероводорода 0,002-0,0002% объема, чтобы вызвать значительные коррозионные поражения металла труб, ограничивая срок службы газопровода 5-6 годами.

Вследствие коррозионных действий сероводорода, присутствующего в газах, значительно сокращается срок службы оборудования и аппаратуры при добыче, транспорте, переработке и использовании газа. В промысловых условиях особенно большому коррозионному воздействию подвергаются трубы, задвижки, счетчики газа, компрессоры, холодильники.

Значительная часть сероводорода реагирует с металлом и может отложиться в виде продуктов коррозии на клапанах компрессоров, на внутренних стенках аппаратуры, коммуникаций и магистрального газопровода. Анализ коррозионных отложений показывает наличие в отложениях большого процента сернистого железа и элементарной серы, причем отложения отличаются пирофорностью и высокой химической активностью.

Примеры аварий при самовозгорании пирофорных отложений:

мая 2006 года, НГДУ "Нурлатнефть" ОАО "Татнефть" (Управление по технологическому и экологическому надзору Ростехнадзора по Республике Татарстан). На УПСВ-5 произошел взрыв внутри резервуара, оборудованного системой УАФ, с последующим разрушением верхней части РВС-2000 № 3 и возгоранием углеводородов. Пострадавших нет. Предварительная причина взрыва и пожара - самовозгорание пирофорных отложений в результате попадания окислителя (воздуха) внутрь резервуара.

ноября 2005 года в 9 часов при проведении операции приема азота высокого давления из цехового коллектора в этановую колонну К-12 цеха № 0771-0776 завода "Этилен" ОАО "Казаньоргсинтез" произошла авария со взрывом и разрушением колонны К-12 с последующим возгоранием. Расследованием установлено, что газовоздушная среда углеводородов и воздуха в колонне К-12 образовалась в результате подачи в колонну воздуха вместе с азотом высокого давления (имелась возможность попадания воздуха с трубопровода нагнетания воздушного компрессора во всасывающий трубопровод азотного компрессора). Источником воспламенения послужили пирофорные соединения, образующиеся в колонне в процессе работы.

3. Очистка газа от сероводорода


В нефтепромысловом газе наряду с углеводородами иногда встречается сероводород - соединение весьма не прочное, и поэтому количественное его содержание в газе может быть определено более точно на месте отбора пробы газа.

Сероводород горюч, его теплотворная способность при нормальных условиях равна 23135 кДж/м2. Он хорошо растворяется в воде. Сероводород является вредной примесью. Он сам по себе и продукт его сгорания сернистый ангидрид (SO2) вызывают отравление людей, животных и растений. Содержание H2S в воздухе от 0,05 до 1,0 %, или от 0,76 до 1,52 г/м3, является опасным. Сернистые соединения (сероуглерод CS2 и др.) также являются вредными. Сероводород и сернистые соединения не только ядовиты (токсичны), но и вызывают коррозию стальных труб, резервуаров, компрессоров, фитингов и другого промыслового оборудования. Особенно сильно проявляется их действие, если нефтепромысловый газ имеет повышенную температуру и содержит углекислоту и пары воды. Поэтому газ, используемый как топливо в промышленных топках, не должен содержать сероводорода выше установленного предела, определяемого в каждом отдельном случае условиями производства. Если нефтепромысловый газ используется на производстве, основанном на каталитических реакциях (синтез аммиака и др.), то он вовсе не должен содержать сероводорода. Кроме того, присутствие H,S в газе ускоряет гидратообразование.

В промысловых условиях требуется весьма тщательная очистка газа, направляемого: а) в компрессоры, подающие его в пласт для поддержания пластового давления с целью вытеснения нефти из пласта; б) в компрессоры газлифтного цикла; в) в компрессоры системы дальнего транспорта.

Нефтепромысловый газ, содержащий сероводород, подлежит очистке от него в пределах установленных норм. Для использования газа в бытовых топках содержание сероводорода в нем не должно превышать 0,02 г/м3 при нормальных условиях.

Для очистки газа от сероводорода обычно применяют два технологических процесса: а) адсорбцию твердым веществом; б) абсорбцию жидкостью. В адсорбционных процессах удаление сероводорода из газа происходит в результате концентрации его на поверхности твердого материала. Обычно промышленными адсорбентами служат зернистые материалы, обладающие в результате специальной обработки большой удельной поверхностью, отнесенной к единице веса. В абсорбционных процессах происходит массообмен, т.е. переход сероводорода из газообразной в жидкую фазу. Массообмен осуществляется через поверхность раздела обеих фаз. Абсорбированный сероводород физически растворяется в жидкости. Удаление его из жидкости, т.е. десорбция (или отпарка), представляет собой обращенный процесс, когда поглощенный сероводород выделяется из жидкой фазы. Адсорбционные процессы извлечения сероводорода относят к сухим процессам, а абсорбционные в противоположность им - к мокрым или жидкостным. Адсорбентами в сухих процессах служат окись железа и активированный уголь. При очистке газа от сероводорода активированным углем сера, отлагающаяся на нем, извлекается экстрагированием, соответствующим растворителем - сернистым аммонием, а уголь снова используется в процессе до наличия в нем чрезмерно высокого содержания мелких фракций, появляющихся в результате истирания.

Существенным преимуществом процесса очистки газа активированным углем является возможность получения весьма чистой элементарной серы сравнительно простым методом. Важнейшим его недостатком является сравнительно быстрое дезактивирование угля вследствие загрязнения его механическими примесями и нефтью. Поэтому перед поступлением в адсорбер газ необходимо полностью очистить от этих компонентов. Этот процесс не нашел широкого промышленного применения.

Наиболее распространен метод извлечения сероводорода из газа гидратом окиси железа (Fe2O3H2O). Гидрат окиси железа в очистной массе должен находиться в активных альфа - или гамма-модификациях. Первая содержится в болотной руде, а вторая входит в состав так называемого красного шлама - отхода производства глинозема из бокситов.

Извлечение сероводорода из газа гидратом окиси железа осуществляют при сравнительно высоком содержании H2S в газе, доходящем до 23 г/м3 при нормальных условиях. В результате извлечения содержание сероводорода в газе снижается примерно до 0,02 г/см3.

Количество очистной массы (м3/1000 м3/ч при нормальных условиях) определяют по формуле

,

где s - содержание сероводорода в газе в, % об.; f - содержание активной Fе2О3 в свежей массе, %; q - плотность свежей рабочей массы, мг/м3.

Почти на всех работающих установках очистка газа гидратом окиси железа производится при давлении газа, близком к атмосферному. Однако в случае необходимости процесс можно вести и при любом избыточном давлении.

В промышленности адсорбционные процессы используются для окончательной очистки газов от сероводорода после предварительной очистки более дешевыми абсорбционными процессами. Очистка газа абсорбционными процессами может быть осуществлена разнообразными способами. Однако наиболее эффективными из них являются этаноламиновые процессы. Они в значительной степени вытеснили такие процессы очистки газа, как очистка окисью железа. Эффективность их заключается в низкой стоимости, высокой реакционной способности, стабильности, а также легкости регенерации загрязненных растворов. Однако при эксплуатации этаноламиновых установок может встретиться ряд трудностей, в результате чего осложняется процесс и увеличиваются эксплуатационные расходы и капиталовложения. Основными факторами, удорожающими процесс, являются коррозия аппаратуры и потеря амина. Сами аминовые растворы не действуют на сталь, но выделяющаяся в десорбенте смесь сероводорода и паров воды разрушает обычные стали.

К эксплуатационным трудностям, ограничивающим иногда производительность установок очистки, относятся вспенивание и забивка аппаратуры. Предупреждение вспенивания во многих случаях может быть достигнуто добавлением к раствору противопенных добавок (чистые силиконы или высококипящие спирты; олеиновый спирт или октилфенокси-этанол) или извлечением из него пенообразующих веществ, например тонкодисперсных осадков.

Известно применение трех аминов: моноэтаноламин NH2CH2CH2OH3, диэтаноламин NH (CH2CH2OH) 2 и триэтаноламин N (CH2CH2OH) 3. Наибольший интерес для промышленного применения представляют моноэтаноламин и диэтаноламин. Триэтаноламин был вытеснен преимущественно из-за низкой поглотительной способности, низкой реакционной способности и неудовлетворительной стабильности.

Наибольшей поглотительной способностью по отношению к H2S обладает раствор моноэтаноламина. Но моноэтаноламину присущи два важных недостатка: относительно высокое давление паров и способность в условиях работы установок очистки газа вступать в необратимую реакцию с сероокисью углерода. Первый их этих недостатков устраняется простой водной промывкой для поглощения паров амина, а второй - в большинстве случаев не относится к нефтепромысловым газам.

Основные реакции, протекающие при абсорбции H2S и СО2 раствором моноэтаноламином, можно представить уравнениями

,

,

,

.

Как следует из уравнений, процесс не сводится к чисто физической абсорбции, а ведет к образованию химических соединений.

Концентрация раствора моноэтаноламина может изменяться в широких пределах. Обычно ее выбирают на основании опыта работы и по соображениям противодействия коррозии, не руководствуясь стремлением снизить первоначальную стоимость раствора до минимума. Обычно концентрация раствора лежит в пределах 15 - 20%, но иногда применяют растворы более разбавленные - до 10% и более концентрированные - до 30%. Концентрация аминов ослабляет коррозию стальной аппаратуры.

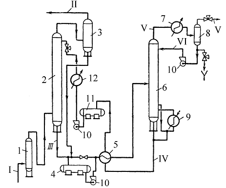
Принципиальная технологическая схема установки по очистке газов от сероводорода растворами этаноламинов представлена на рис.1.

Поглощение из газов H2S и СО2 этаноламинами производится в абсорбере 2 тарельчатого или насадочного типа, для чего газ подается через приемные сепараторы в нижнюю его часть. Поднимаясь вверх, газ вступает в контакт с водным раствором этаноламина, который поступает на верх абсорбера и стекает сверху вниз.

сероводород природный газ очистка

Для улавливания паров этаноламинов на верхние 2 - 3 тарелки подают холодный конденсат. Очищенный газ из абсорбера проходит скруббер 3, который может быть установлен отдельно или встроен в верхнюю часть абсорбера.

Насыщенный раствор из абсорбера, пройдя теплообменную аппаратуру, направляется в десорбер (отгонную колонну) 6 тарельчатого или насадочного типа.

Если очищенный газ находится в абсорбере под давлением, достаточным для пропуска раствора через теплообменную аппаратуру в отгонную колонну (как показано на рисунке 1), то раствор, пройдя регулятор уровня, поступает сначала в теплообменник 5, в котором нагревается за счет тепла регенерированного раствора, а затем направляется в отгонную колонну 6. Если давление в абсорбере недостаточное, то для подачи насыщенного раствора в отгонную колонну устанавливается насос. В отгонной колонне проибходит выделение из насыщенного раствора поглощенных в абсорбере кислых газов под действием поднимающегося вторичного водяного пара, образующегося в нижней части отгонной колонны при кипячении раствора в кипятильнике 9.

Рисунок 1 - . Принципиальная технологическая схема очистки газа от сероводорода этаноламиновым способом: 1 - приемный сепаратор; 2 - абсорбер; 3 - скруббер; 4, 11 - промежуточные емкости; 5 - теплообменники; 6 - десорбер; 7 - конденсатор-холодильник; 8 - емкость флегмы; 9 - подогреватель; 10 - насосы; 12 - холодильник; I - сырой газ; II - очищенный газ; III - насыщенный раствор; IV - регенерированный раствор; V - кислые газы; VI - флегма

Насыщенный раствор отводится в кипятильник с последней тарелки, а кипящая смесь возвращается из кипятильника под тарелку. Пар при этом проходит через тарелку, поднимаясь по колонне, а раствор частично может вновь поступать в кипятильник вместе с раствором, стекающим с тарелки, чем достигается многократная циркуляция раствора через кипятильник.

Регенерированный раствор из десорбера поступает в теплообменник 5, где охлаждается, отдавая тепло насыщенному раствору, после чего поступает в промежуточную емкость 11, откуда насосом 10 через холодильник 12 подается вновь в абсорбер.

На линии регенерированного раствора перед входом в абсорбер устанавливается регулятор расхода, особенно необходимый при возможных изменениях давления газа.

Выходящая из десорбера парогазовая смесь проходит конденсатор-холодильник 7, где охлаждается водой для конденсации пара.

Образовавшийся конденсат (флегма) отделяется от кислых газов в промежуточной емкости 8, откуда кислые газы направляются для последующего использования (или для сжигания), флегма насосом 10 возвращается на верх отгонной колонны, а избытки ее сбрасываются в канализацию.

Иногда конденсаторы устанавливаются над отгонными колоннами. Давление в колонне поддерживается регулятором давления на линии кислых газов. Если в газе содержатся механические примеси, а сепаратор 1, установленный перед абсорбером, недостаточно эффективен, то для раствора необходима установка фильтра, действующего непрерывно или периодически. Установка такого фильтра наиболее целесообразна на линии насыщенного раствора.

При повышенных температурах регенерации наблюдается коррозия в нижней части десорбера, и в регенерированный раствор поступают продукты коррозии; в этом случае целесообразно пропускать регенерированный раствор через какую-нибудь емкость, в которой эти примеси могут осесть.

Если в очищенном газе содержится кислород, необходимо освобождать раствор от накапливающихся этаноламинов.

Иногда схемой установки предусматривается специальный перегонный куб с паровой рубашкой, в который предварительно заливается крепкий раствор щелочи и постепенно по расходомеру подается регенерированный раствор этаноламина из отгонной колонны.

При кипячении раствора в кубе в результате реакции со щелочью связанный этаноламин освобождается и вместе с несвязанным этанол-амином перегоняется под вакуумом, образуемым паровым эжектором.

Водяные пары и пары этаноламина поступают в поверхностный водяной конденсатор, где конденсируются и возвращаются в цикл.

При необходимости одновременной очистки газов от H2S и СО2 применяется двухступенчатая схема очистки. Эта схема основана на применении двухступенчатой абсорбции H2S и СО2 крепким 25 - 35% -ным раствором моноэтаноламина в первой ступени и слабым 5 - 12% -ным раствором во второй ступени, причем каждый раствор имеет самостоятельный цикл абсорбции и регенерации, а тепло газов регенерации второй ступени используется для регенерации первой ступени.

Двухступенчатая схема является более экономичной по сравнению с одноступенчатой вследствие достижения тонкой очистки при минимальных расходах пара и моноэтаноламина за счет: а) применения концентрированных растворов первой ступени, имеющих большую поглотительную способность, благодаря чему достигается минимальная циркуляция раствора; б) двухкратного использования тепла водяного пара; в) применения слабых растворов во второй ступени, обеспечивающих более полную регенерацию раствора, а, следовательно, и более тонкую очистку газов от H2S и СО2, а также улавливания паров моноэтаноламина, уносимых газами из крепкого раствора первой ступени.

При производстве технологических расчетов необходимо руководствоваться следующими основными положениями.

Количество раствора, необходимое для связывания H2S и СО2, определяется по данным поглотительной способности растворов этаноламинов в зависимости от парциального давления сероводорода в газе.

Равновесная поглотительная способность водных растворов этаноламинов значительно возрастает при увеличении парциального давления сероводорода в газе, поэтому процесс абсорбции выгоднее проводить при более высоких давлениях.

Процесс абсорбции также улучшается при понижении температуры газа и раствора, поступающих в абсорбер.

Наибольшую поглотительную способность по отношению к H2S и СО2 имеют моноэтаноламины (МЭА), наименьшую - триэтаноламины. Но, с другой стороны, моноэтаноламины более летучи, они легко проникают через неплотности аппаратуры, в большем количестве уходят с газом. Поэтому на практике моноэтаноламины вынуждены применять с пониженной концентрацией (15 - 20 %).

Можно принять следующее примерное объемное отношение (м33) поглотительной способности различных этаноламинов по сероводороду.

Поглотительная способность, %:

моноэтаноламина 100

диэтаноламина 50

триэтаноламина 39

Одновременное поглощение H2S и СО2 сопровождается повышением их упругости над растворами этаноламинов.

Присутствие углекислоты в растворе этаноламина понижает растворимость сероводорода и, наоборот, присутствие H2S понижает растворимость СО2.

Так, для газа с 1% -ным H2S, не содержащего углекислоты, коэффициент сорбции по сероводороду примерно в три раза выше, чем для того же газа, содержащего 20% CO2.

Скорость поглощения H2S в большей степени превышает скорость поглощения углекислоты для раствора триэтаноламина, чем для раствора диэтаноламина. Это указывает на возможность селективной очистки газа, содержащего H2S и СО2, с применением раствора триэтаноламина: в этом случае при очистке газа с высоким отношением H2S: СО2 можно получить газ регенерации с достаточной концентрацией сероводорода, годный для использования.

Список используемых источников и литературы


1.      Сваровская Н.А. С 24 Подготовка, транспорт и хранение скважинной продукции: Учебное пособие. - Томск: Изд. ТПУ, 2004. - 268 с.

2.      Транспорт скважинной продукции: учебное пособие / Н.В. Чухарева, А.В. Рудаченко, А.Ф. Бархатов, Д.В. Федин; Томский политехнический университет. − Томск: Изд-во Томского политехнического университета, 2011. - 357 с.

.        Агабеков В.Е., Косяков В.К., Ложкин В.М. Нефть и газ. Добыча, комплексная переработка и использование Мн.: БГТУ, 2003. - 376 с.

.        Сбор, подготовка и хранение нефти. Технология и оборудование. Учебное пособие. / А.Р. Хафизов, Н.В. Пестрецов, В.В. Чеботарев и др.; Под ред. А.Р. Хафизова, Н.В. Пестрецова, В.В. Шайдакова, 2002.

Похожие работы на - Очистка природного газа от сероводорода

 

Не нашли материал для своей работы?
Поможем написать уникальную работу
Без плагиата!
Без нейросетей!