Метод последовательной перекачки нефтепродуктов
СОДЕРЖАНИЕ
Введение
.
Характеристика трассы Уфа-Самара
.
Свойства перекачиваемых нефтепродуктов
.
Расчет параметров последовательной перекачки нефтепродуктов
.
Контроль последовательной перекачки
.1
Контроль смеси по изменению плотности
.2
Контроль смеси по величине диэлектрической постоянной
.3
Контроль смеси по скорости распространения ультразвука
.4
Контроль смеси по оптической плотности
.5
Контроль смеси по вязкости
.6
Контроль смеси с помощью индикаторов
Заключение
Список
использованных источников
перекачка нефтепродукт вязкость
ВВЕДЕНИЕ
Метод последовательной перекачки заключается в
том, что различные по качеству углеводородные жидкости отдельными партиями
определенных объемов перекачиваются по одному трубопроводу. При
последовательной перекачке достигается максимальное использование пропускной
способности трубопровода, а другие виды транспорта освобождаются от
параллельных перевозок нефтепродуктов. Однако в месте контакта последовательно
движущихся жидкостей образуется смесь.
Исходными данными для расчета
нефтепродуктопровода являются данные о годовом объеме и свойствах
нефтепродуктов, предназначенных к транспорту, дальности перекачки, допустимых
концентрациях нефтепродуктов друг в друге, а также профиль трассы. При
гидравлическом расчете нефтепродуктопроводов сохраняется то же правило, что и
при расчете нефте- и газопроводов: он выполняется для наиболее неблагоприятных
условий. В курсовом проекте рассмотрен технологический расчёт
нефтепродуктопровода Уфа-Самара и выполнена расстановка стаций по трассе
нефтепродуктопровода. Этот расчет является актуальным поскольку компания ОАО
«НК «Роснефть» планирует поглатить ОАО АНК «Башнефть» и возможно нефтепродукты
Башкирии будут перекачивать в Самару и затем на экспорт.
1.
ХАРАКТЕРИСТИКА ТРАССЫ УФА-САМАРА
Трасса проектируемого нефтепродуктопровода
проходит по территории Башкирии, Самарской и Оренбургской областей.
Протяженность составляет 416,7 км. Рельеф представлен на рисунке 1.1.
Рисунок 1.1 - Рельеф Уфа-Самара
Самарская область расположена почти в центре
европейской части России (площадь 53,6 тыс.кв.км.) на левом и правом берегах в
среднем течении Волги. Реки Волга и Самара делят её по рельефу на три части -
Правобережье, Север и Юг левобережья. Правобережье занято Приволжской
возвышенностью и Жигулевскими горами, пересеченными оврагами, балками и речными
долинами. Значительную часть в Жигулях и на Самарской Луке занимают карстовые
формы рельефа, представляющие собой глубокие воронки и провалы.
Левобережье области или Заволжье, занимающее 90%
площади, низменный район, полого поднимающийся на Востоке. Река Самара делит
левобережье на две части (Северную и Южную). Север Левобережья в свою очередь делится
рекой Кондурчой на расположенную вдоль Волги плоскую равнину низкого Заволжья
на Западе и высокого Заволжья на Востоке. Максимальная высота его в отрогах
Бугульминско-Белебеевской возвышенности - 317 метров над уровнем моря. По
правым берегам рек Сок и Кондурча проходят Сокские горы и Кинельские горы.
Юг Левобережья или Сыртовое Заволжье имеет
сыртовый полого-волнистый (долино-балочный) тип рельефа. На юго-востоке в
пределы области заходят отроги возвышенности общего Сырта. Самарская область
имеет богатые плодородные черноземные почвы (73% почвенного покрова области).
Самарская область имеет резко континентальный
климат, со среднегодовой температурой воздуха +3,8 градусов по Цельсию, средней
температурой января -13,9 градуса, средней температурой июля +20,1 градуса.
Оренбургская область отличается
разнообразием рельефа. Западная ее часть расположена в пределах юго-восточной
окраины Восточно-Европейской равнины. Здесь находятся возвышенности
Бугульминско-Белебеевская и Общий Сырт, с юга заходит Прикаспийская
низменность. Восток области расположен в пределах южных отрогов Уральских гор,
Зауральского и Тургайского плато. Абсолютные высоты поверхности колеблются от
39 м. в долине реки Урал при пересечении ее с южной границей области до 667 м.
- на хребте Накас.
Действительно, если смотреть с запада области, то до города Сорочинск
<#"808388.files/image002.gif">Z= -64 м;
ρ293 дт= 840 кг/м3;
ρ293Б = 730 кг/м3;
273 Б = 0,95 мм2/с;
293 Б = 0,75 мм2/с;
273 ДТ = 11 мм2/с;
293 ДТ = 6 мм2/с.
2.
СВОЙСТВА ПЕРЕКАЧИВАЕМЫХ НЕФТЕПРОДУКТОВ
Свойства дизельного топлива:
Расчетная плотность
ρt,
кг/м3, при температуре Т=ТР=273К [1] определим по формуле (2.1)
(2.1)
где r293 - плотность нефти при 293К;
- температурная поправка, кг/(м3∙К).
Температурная поправка:
x=1,825
- 0,001315×r293, (2.2)
кг/(м3∙К),
кг/м3.
Расчетная кинематическая вязкость
, м2/с,
определяется по формуле Вальтера (ASTM):
, (2.3)
, (2.4)
где
,
-
постоянные коэффициенты.
Коэффициент теплопроводности по
формуле (2.7)
где ρ20-
плотность при 20°С , кг/м3;
Т-температура, К.
Удельная теплоемкость:
где ρ20-
плотность при 20°С , кг/м3;
Т-температура, К.
Дж/(кг
К).
Свойства бензина:
Температурная поправка по формуле
(2.2):
кг/(м3∙К).
Расчетная плотность при температуре
Т=ТР=273 по формуле (2.1):
кг/м3.
Расчетная кинематическая вязкость
определяется по формуле Вальтера (ASTM) по формуле (2.6):
7,809
Коэффициент теплопроводности
Вт/(м
К).
Удельная теплоемкость
Дж/(кг
К).
3.
РАСЧЕТ ПАРАМЕТРОВ ПОСЛЕДОВАТЕЛЬНОЙ ПЕРЕКАЧКИ НЕФТЕПРОДУКТОВ
Расчетная часовая производительность
нефтепродуктопровода при r=rТ:
(3.1)
где Gгодi- годовая (массовая)
производительность i-го нефтепродукта, млн. т/год;
ri
- расчетная плотность i-го нефтепродукта, кг/м3.
м3/ч.
Выбор насосного оборудования НПС и
расчет рабочего давления:
В соответствии с расчетной часовой
производительности нефтепровода подбираем основное оборудование
нефтеперекачивающей станции (подпорные и магистральные насосы). Количество
магистральных насосов НМ 1250-260 равно 3, количество подпорных насосов НПВ
1250-60 равно 1.
Задаваясь значениями диаметров
колес, определим напоры, развиваемые насосами при расчетной производительности
перекачки по формуле (3.2)
, (3.2)
Для магистральных насосов при D2=418
мм:
.
Для подпорного насоса при D2=475 мм:
Определим рабочее давление по
формуле (3.3) при условии, что число последовательно соединенных насосов равно
трем, число подпорных насосов равно одному.
, (3.3)
где Рдоп - допустимое давление,
Рдоп=6,4МПа;
- ускорение свободного падения,
/с;п, hм -
напоры, развиваемые подпорным и магистральным насосами, м;
- число последовательно включенных
магистральных насосов.
МПа,
где g - ускорение свободного
падения, м2/с;п, hм - напоры, развиваемые подпорным и магистральным насосами,
м;м - число работающих магистральных насосов на перекачивающей станции, шт.
МПа - условие выполняется.
Расчетный напор НПС принимается
равным
Нст=mм×hМ, (3.4)
м.
Определение диаметра и толщины стенки
трубопровода
, (3.5)
где wo - рекомендуемая
ориентировочная скорость перекачки wo = 2м/с.
По значению Do принимаем ближайший
стандартный наружный диаметр Dн=530 мм.
Выбираем марку стали 17ГС Выксунский
металлургический завод по ТУ 14-3-1573-99 с
.
Определим расчетное сопротивление
металла трубы
(3.6)
где sв=510 МПа- временное сопротивление стали на
разрыв, МПа (sв=
R1н);=0,99- коэффициент условий работы;=1,4- коэффициент надежности по
материалу;н=1,1- коэффициент надежности по назначению.
МПа.
Вычислим толщину стенки трубопровода
по формуле (3.7)
(3.7)
где P- рабочее давление в
трубопроводе, МПа;- расчетное сопротивление металла трубы, МПа;коэффициент
надежности по нагрузке (n=1,1) [2].
мм.
Вычисленное значение толщины стенки
трубопровода dо
округляется в большую сторону до стандартной величины d из рассматриваемого
сортамента труб. Принимаем
Внутренний диаметр трубопровода
мм.
Гидравлический расчет выполняем по
наиболее вязкому нефтепродукту (дизельное топливо
кг/м3) при расчетном расходе
м3/с.
Средняя скорость потока:
, (3.8)
где D - внутренний диаметр, м.
м/с.
Потери напора на трение:
, (3.9)
где λ - коэффициент
гидравлического сопротивления;р - расчетная длина нефтепровода (равна полной
длине трубопровода при отсутствии перевальных точек), м.
Число Рейнольдса определим по
формуле (3.10)
(3.10)
.
Значения переходных чисел Рейнольдса
Re1 и Re2 :
, (3.11)
, (3.12)
(3.13)
где
- относительная шероховатость
трубы;Э - эквивалентная (абсолютная) шероховатость стенки трубы, зависящая от
материала и способа изготовления трубы, а также от ее состояния, kЭ=0,2 мм.
,
,
.
Так как
25800<73580<1290000<Re<Re2 - зона смешанного трения, то коэффициент
гидравлического сопротивления определяется по формуле Альтшуля:
, (3.14)
,
м.
, (3.15)
где 1,02 - коэффициент, учитывающий
надбавку на местные сопротивления в линейной части нефтепровода;
- разность геодезических отметок;Э=1
- число эксплуатационных участков (назначается согласно протяженности
эксплуатационного участка в пределах 400…600 км);ост - остаточный напор в конце
эксплуатационного участка, hост =40 м.
м
Величина гидравлического уклона
магистрали:
(3.16)
На основании уравнения баланса
напоров, необходимое число перекачивающих станций составит:
, (3.17)
.
Округляем до n=3.
Рассчитаем полные потери напора при
перекачке каждого из нефтепродуктов в диапазоне расходов от 700 до 1400 м3/ч.
Полные потери напора при перекачке
бензина при Q = 700 м3/ч:
Средняя скорость потока по формуле
(3.8)
м/с.
Число Рейнольдса по формуле (3.10)
.
Значения переходных чисел Рейнольдса
Re1 и Re2 по формулам (3.11)-(3.12)
,
.
Так как
25800<549875<1290000<Re<Re2 - зона смешанного трения, то
коэффициент гидравлического сопротивления определяется по формуле Альтшуля
(3.14)
.
Потери напора на трение по формуле
(3.9)
м.
Суммарные потери напора в
трубопроводе по формуле (3.15)
м.
Суммарный напор станций при Q = 700
м3/ч по формуле (3.2)
,
Суммарный напор станций:
(3.18)
.
Аналогично для диапазона расходов 700-1400 м3/ч.
Результаты сведем в таблицу 3.1.
Таблица 3.1 - Данные для построения совмещенной
характеристики нефтепродуктопровода и насосных станций
|
Расход,
м3/ч
|
Полные
потери напора при перекачке, м
|
Суммарный
напор станций, м
|
|
ДТ
|
Бензин
|
n=2
|
n=3
|
|
700
|
815,45
|
580,19
|
1693,22
|
2511,53
|
|
800
|
1043,89
|
758,71
|
1656,67
|
2457,41
|
|
900
|
1297,32
|
960,15
|
1615,26
|
2396,08
|
|
1000
|
1575,44
|
1184,48
|
1568,97
|
2327,54
|
|
1200
|
2204,87
|
1701,86
|
1461,77
|
2168,80
|
|
1300
|
2555,82
|
1994,90
|
1400,86
|
|
1400
|
2930,75
|
2310,83
|
1335,08
|
1981,21
|
Строим совмещенную характеристику
нефтепродуктопровода и насосных станций при n=2, n=3 для дизельного топлива и
бензина (рисунок 3.1).
Рисунок 3.1- Совмещенная характеристика
нефтепродуктопровода и насосных станций
При n=3: Qдт=1200 м3/ч, Qб=1315 м3/ч;
при n=2: Qдт=1005 м3/ч, Qб=1110 м3/ч.
Определим число дней перекачки каждого
нефтепродукта при n=3 :
где Gгодi- годовая (массовая) производительность
i-го нефтепродукта, млн. т/год;
ri - расчетная плотность i-го нефтепродукта,
кг/м3;часi - производительность перекачки i-го нефтепродукта, м3/ч.
сут.
Неравенство выполняется.
Число дней перекачки каждого нефтепродукта при
n=2 по формуле (3.19)
сут.
Неравенство не выполняется.
Таким образом искомое количество насосных
станций n=3.
Уточним число насосных станций для дизельного
топлива для Qдт=1200 м3/ч
Средняя скорость потока по формуле (3.8)
м/с.
Число Рейнольдса по формуле (3.10)
.
Значения переходных чисел Рейнольдса
Re1 и Re2 по формулам (3.11)-(3.12)
,
.
Так как 25800<74811<1290000
Re1<Re<Re2 - зона смешанного
трения, то коэффициент гидравлического сопротивления определяется по формуле
Альтшуля (3.14)
.
Потери напора на трение по формуле
(3.9)
м.
Суммарные потери напора в
трубопроводе по формуле (3.15)
м.
Суммарный напор станций при Qдт=1200
м3/ч по формуле (3.2)
,
Расчетный напор НПС определяем по
формуле (3.4)
м.
Необходимое число НПС определяем по
формуле (3.17)
.
Определение количества смеси,
образующейся в контакте бензина и дизельного топлива:
Средние скорости перекачки
нефтепродуктов по формуле (3.8)
м/с,
м/с.
Соответствующие числа Рейнольдса по
формуле (3.10)
Сравнивая их с переходными числами
Рейнольдса, видим, что нефтепродукты перекачиваются в зоне смешанного трения
турбулентного режима.
Коэффициент гидравлического
сопротивления по формуле (3.14)
Геометрический объем
нефтепродуктопровода:
(3.20)
Объем смеси:
(3.21)
Предельно допустимая концентрация
дизельного топлива в бензине:
где
- температура конца кипения бензина,
установленная ГОСТом, °С;кк- фактическая температура конца кипения бензина, °С;
- плотность дизельного топлива при
температуре 20°С, кг/м3.
Предельно допустимая концентрация
бензина в дизельном топливе:
где
- температура вспышки дизельного
топлива, установленная ГОСТом, °С;в- фактическая температура вспышки дизельного
топлива, °С.

где
- допустимая концентрация примеси.

Минимально необходимые объемы партий
чистых нефтепродуктов в цикле:
.
Максимально возможное число циклов
перекачки:
где
- доля i-го нефтепродукта, которая
доходит до конечного пункта трубопровода;
- минимально требуемый объем j-ой
партии i-го нефтепродукта.
Принимаем число циклов Ц=239.
Уточним объем каждого нефтепродукта:

4.
КОНТРОЛЬ ПОСЛЕДОВАТЕЛЬНОЙ ПЕРЕКАЧКИ
Успех последовательной перекачки достигается при
условии тщательного контроля над технологическим процессом. Правильно
организованный контроль позволяет диспетчеру достаточно точно знать
местонахождение партий нефтепродуктов и зоны смеси, организовывать сбросы на
попутные нефтебазы и наливные пункты, подготовиться к приему и распределению
смеси на конечном пункте трубопровода.
Для контроля над последовательной перекачкой
разработан ряд методов, основанных на фиксации изменения одного из физических
параметров последовательно перекачиваемых жидкостей (плотности, диэлектрической
проницаемости, скорости прохождения ультразвука и др.) или на слежении за
движением какого-либо индикатора (радиоактивных изотопов, флуоресцентных
красителей и т. д.).
.1 Контроль смеси по изменению плотности
Данный метод контроля смеси применяют в том
случае, когда разность плотностей контактирующих жидкостей достаточно велика.
В основу определения концентраций положены
уравнения сохранения массы и объема
где
А,
Б,
рсм - плотности нефтепродуктов А и Б, а также их смеси;
,
,см
- объемы данных жидкостей.
Поделив обе половины данных уравнений на Vсм и
учитывая, что по определению VА / Vсм = КА и VБ / Vсм = КБ, можем переписать их
в виде
где КА, КБ - объемные концентрации в смеси
нефтепродуктов А и Б.
Решая данную систему уравнений, получаем
Таким образом, если непрерывно измерять
см
, то при заданных величинах
А и
Б
нетрудно найти мгновенные концентрации чистых жидкостей в рассматриваемом
сечении. Для непрерывного (автоматического) измерения плотности перекачиваемой
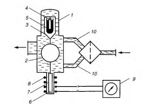
жидкости создан ряд приборов. Одним из первых был поплавковый плотномер
конструкции НИИТранснефть, принципиальная схема которого приведена на рисунке
4.1.
Он состоит из корпуса 1, поплавка 2, узла
стабилизации положения поплавка (петля 3, эбонитовый стержень 4, сосуд с ртутью
5) и узла фиксации его перемещений (плунжер 6, трубка из немагнитного материала
7, катушка индуктивности 8, вторичный прибор 9).
Плотномер рекомендовали устанавливать на байпасе
перед перекачивающей станцией или конечным пунктом. Перед прибором размещается
фильтр, из которого очищенная жидкость по двум патрубкам 10 поступает в
плотномер.
С изменением плотности жидкости, проходящей
через плотномер, изменяется величина архимедовой силы, действующей на поплавок.
В результате поплавок 2 вместе с петлей 3 и плунжером 6 получает вертикальное
перемещение.
Для того чтобы это перемещение находилось в
определенных пределах, служит узел стабилизации положения поплавка, действие
которого также основано на использовании архимедовой силы.
Предположим, что плотность смеси стала меньше и
поплавок опускается.
При этом стержень 4, жестко связанный с петлей 3
опускается в сосуд с ртутью.
- корпус; 2 - поплавок; 3 - петля; 4 -
эбонитовый стержень; 5 - сосуд со ртутью; 6 - плунжер; 7 - трубка из немагнитного
материала; 8 - катушка индуктивности; 9 - вторичный прибор
Рисунок 4.1 - Поплавковый плотномер конструкции
НИИТранснефть
За счет разности плотностей ртути и эбонита
возникает выталкивающая сила, препятствующая дальнейшему опусканию стержня, а следовательно,
и поплавка. При повышении плотности жидкости картина обратная.
Каждому значению плотности жидкости
соответствует определенное положение плунжера б, жестко связанного с поплавком
2. Перемещение плунжера относительно индуктивной катушки 8 приводит к изменению
показаний вторичного прибора 9, которые оттарированы в единицах плотности.
Обмотка катушки 8 имеет несколько выводов, благодаря которым можно менять
чувствительность плотномера посредством переключения катушки на различное число
витков. Вторичный прибор может находиться на расстоянии до 250 м от плотномера.
Плотномер НИИТранснефть в настоящее время не
применяется, но его конструкция интересна своим оригинальным замыслом.
Для измерения плотности используются также
приборы, основанные на принципе взвешивания исследуемого продукта и сравнения с
эталонной жидкостью, а также приборы, в которых измеряется частота колебаний
специальных вибраторов в зависимости от плотности перекачиваемой жидкости. Эти
приборы применяются для измерения плотности от 685 до 904 кг/м3 с погрешностью
не более 2,2 кг/м3.
Еще один метод контроля плотности перекачиваемой
среды - это применение гамма-плотномеров типа ПЖР. В основу метода измерения
плотности положено свойство поглощения перекачиваемой жидкостью гамма-квантов радиоактивного
излучения. Источник гамма-излучения и его приемник помещаются на диаметрально
противоположных сторонах снаружи трубопровода.
Ослабление интенсивности гамма-излучения при
прохождении через жидкость находится в прямой зависимости от ее плотности. Зная
действительную активность источника излучения и измерив активность излучения
после поглощения части гамма-лучей, можно перевести результаты измерений в
единицы плотности.
В гамма-плотномерах промышленного назначения
наибольшее распространение в качестве источников радиоактивного излучения
получили изотопы кобальта-60 и цезия-137. В качестве приемников излучения
применяются сцинтилляционные и газоразрядные счетчики. Возникающие в счетчике
электрические импульсы суммируются, усиливаются и подаются на вторичный прибор
телеметрической системы.
Плотномер измеряет плотности в диапазоне
700...900 кг/м3 и достаточно точно контролирует движение смеси по трубопроводу.
Метод контроля последовательной перекачки с
помощью гамма-плотномеров позволяет следить за прохождением смеси продуктов без
непосредственного контакта с потоком жидкости, находящейся в трубопроводе.
В вибрационном плотномере АИП (рисунок 4.2)
контролируемый продукт поступает на вход вибрационного преобразователя 7 и с
помощью распределителя 4 делится на два потока, проходящих по трубкам 9
чувствительного элемента.
- преобразователь; 2 - сильфон; 3 - усилитель; 4
- распределитель; 5 - термопары сопротивления; 6 - влагопоглотитель; 7, 8 -
упругие перемычки; 9 - трубка чувствительного элемента; 10 - электромагнит; 11
- блок питания; 12 - вторичная аппаратура
Рисунок 4.2 - Схема плотномера АИП
На распределителе установлены платиновые
термопары сопротивления 5,введенные в поток для коррекции показаний при
изменении температуры контролируемого продукта. Между распределителем и
трубками расположены сильфоны 2, устраняющие температурные напряжения и влияние
вибрации корпуса на показания прибора. Изменение жесткости сильфонов в широких
пределах не сказывается на измерении плотности. На корпусе вибрационного
преобразователя предусмотрен влагопоглотитель 6, предотвращающий конденсацию
влаги на трубках при понижении температуры продукта. Трубки, соединенные
системой упругих перемычек 7 и 8, образуют совместно с ними механическую
колебательную систему - вибратор, выполненный в виде так называемого двойного
камертона, образованного соединенными на концах трубками проточной системы.
Частота собственных колебаний камертона зависит
от массы, то есть от плотности протекающей по трубкам жидкости. Частота
колебаний прибора составляет около 1250 Гц при порожней проточной системе, а
при ее заполнении жидкостью плотностью 1000 кг/м3 частота колебаний уменьшается
до 1000 Гц.
Для возбуждения и стабилизации амплитуды
механических колебаний используют специальный полупроводниковый усилитель 3,
соединенный с воспринимающими и возбуждающими колебания электромагнитами 10,
расположенными между трубками 9.
Конструкция вибратора обеспечивает возможность
проводить настройку частоты собственных колебаний вибратора: грубо - путем
регулировки положения центральных перемычек 8; точно - периферийными
перемычками 7. Вибрационный преобразователь соединяется со вторичной
аппаратурой 12 через блок питания 11. Расстояние передачи сигнала от
преобразователя до вторичного прибора не более 1000 м.
Контроль смеси по изменению плотности не всегда
приемлем, так как нередко производится последовательная перекачка
нефтепродуктов близкой плотности.
4.2 Контроль смеси по величине диэлектрической
постоянной
Диэлектрические постоянные нефтепродуктов
различаются. У бензинов она составляет от 1,829 до 1,942; у керосина - от 1,989
до 2,088; у дизтоплива - от 2,054 до 2,097.
Грозненским филиалом ВНИИКАнефтегаза разработан
прибор СК-2, позволяющий контролировать прохождение смеси, используя принцип
регистрации изменения диэлектрической проницаемости перекачиваемой жидкости
(рисунок 4.3). Для этого в трубопровод вмонтированы датчики 1 и 2 емкостного
типа коаксиальной конструкции.
- непроточный датчик; 2 - проточный датчик; 3 -
сопоставитель
Рисунок 4.3 - Контроль смеси по величине
диэлектрической постоянной
Датчик 1 - проточный: он имеет перфорированный
кожух и регистрирует изменение диэлектрической проницаемости жидкости,
находящейся в данном сечении трубопровода, преобразуя ее изменение в изменения
электрической емкости. Датчик 2 - компенсационный: он имеет герметичный корпус,
заполненный очищенным трансформаторным маслом. Температура масла в этом датчике
принимает то же значение, что и температура перекачиваемой жидкости в проточном
датчике. Его электрическая емкость меняется лишь с изменением температуры
жидкости в трубопроводе, что используется для компенсации температурной
погрешности измерения датчиком 1. Вторая пара аналогичных датчиков монтируется
на трубопроводе на расстоянии от первой пары, превышающем максимальную длину
зоны смеси (около 5 км). Каждая пара датчиков соединяется с сопоставителем
емкостей 3.
Сопоставитель емкостей осуществляет непрерывное
сравнение (сопоставление) электрических емкостей обоих датчиков, вырабатывая на
выходе сигнал, частота которого зависит от разности электрических емкостей
проточного и компенсационного датчиков. Сигнал от сопоставителей 3 идет на
вторичные приборы (усилители, преобразователи и др.), в которых он
преобразуется в напряжение, фиксируемое потенциометрами. Установку нулевой и
100%-й концентрации одной из жидкостей (например, жидкости А) оператор
производит в тот момент, когда каждая пара датчиков заполнена разной жидкостью,
например, через одну проходит бензин, а через другую - дизтопливо.
Таким образом, при дальнейшем прохождении смеси
через вторую пару датчиков потенциометр будет фиксировать концентрацию в смеси
одной из чистых жидкостей .В дальнейшем прогрессивная идея использования двух групп
датчиков была реализована и в других методах контроля смеси.
.3 Контроль смеси по скорости распространения
ультразвука
Скорость распространения ультразвука в различных
нефтях и нефтепродуктах существенно различна (в дизтопливе - от 1375 до 1390
м/с, в керосине - от 1320 до 1335 м/с, в бензине - от 1175 до 1190 м/с), что и
позволило создать соответствующие приборы контроля за последовательной
перекачкой (например, УКП-2).
Принципиальная схема комплекта приборов УКП-2
показана на рисунке 4.4. Она включает акустический излучатель 1, приемник 2,
передающий преобразователь 3, вторичную аппаратуру 4. Комплекты приборов
размещаются на выносном (ВКП) и местном (МКП) контрольных пунктах.
- акустический излучатель; 2 - приемник; 3 -
передающий преобразователь; 4 - вторичная аппаратура
Рисунок 4.4 - Комплект приборов для контроля
смеси
по
скорости распространения ультразвука
УКП-2 работает следующим образом. Ультразвук
определенной частоты подается на излучатели 1. При прохождении через
нефтепродукт, движущийся по трубе, изменяется частота повторения импульсов
самосинхронизирующегося генератора, что фиксируется приемниками 2. Далее
результаты измерений поступают на преобразователи 3, откуда они передаются на
вторичную аппаратуру 4. Здесь результаты измерений сравниваются и преобразуются
в напряжение постоянного тока, которое регистрируется на диаграммной ленте.
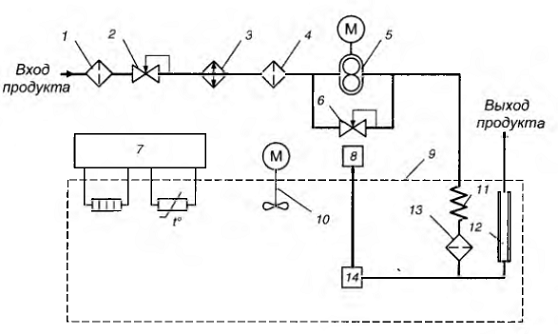
4.4 Контроль смеси по оптической плотности
Спектрофотометрический метод измерения
концентрации нефтепродуктов для различных парных сочетаний последовательно
перекачиваемых нефтепродуктов (бензин - бензин, бензин - дизтопливо, дизтопливо
- дизтопливо) основан на различии оптических плотностей разных марок
нефтепродуктов, измеренных в ультрафиолетовой области спектра.
На рисунке 4.5 приведена
структурно-функциональная схема информационно-измерительной системы ≪Компаунд≫,
в которую входят два ультрафиолетовых абсорбционных фотометра 3 типа ФА-1,
разнесенных по нефтепродуктопроводу на расстояние 10... 15 км, заведомо превышающее
длину потока смеси нефтепродуктов, и устройство контроля, управления и
обработки информации 7.
На выносном (ВКП) и местном (МКП) контрольных
пунктах устанавливаются фотометры ФА-1, элементы отбора и подготовки пробы I,
2, 4, а в операторной - устройство контроля, управления и обработки информации.
Управление и получение информации с ВКП осуществляется по каналамтелемеханики
5, б.
, 2, 4 - элементы отбора и подготовки пробы; 3 -
ультрафиолетовый абсорбционный фотометр; 5, 6 - каналы телемеханики; 7 -
устройство контроля, управления и обработки информации
Рисунок 4.5 - Структурно-функциональная схема
ИИС «Компаунд»
Определение концентраций нефтепродуктов
производится следующим образом. Пока через фотометры на выносном и местном
контрольных пунктах проходят чистые нефтепродукты, оператор в блоке 7
устанавливает 0% и 100% концентрации одного нефтепродукта в другом. После этого
при прохождении смеси данных нефтепродуктов через кювету фотометра ФА-1,
установленного на МКП, происходит автоматическое измерение плотности смеси и
вычисление концентраций КА и КБ с записью значений на диаграмме прибора.
.5 Контроль смеси по вязкости
Кинематическая вязкость последовательно
перекачиваемых нефтепродуктов нередко различается в несколько раз. Поэтому
данный метод контроля в определенных случаях весьма эффективен. При этом
измерение кинематической вязкости производится с помощью автоматических
вискозиметров (шариковых, ротационных или капиллярных).
Действие шариковых вискозиметров основано на
измерении времени перемещения специального шарика в калиброванной трубке под
действием восходящего потока анализируемой жидкости, ротационных - на измерении
крутящего момента, передаваемого анализируемой жидкостью чувствительному
элементу и являющегося функцией ее вязкости, вибрационных - на измерении
частоты или амплитуды вынужденных колебаний тела определенного объема и массы
(вибратора), связанного с анализируемой жидкостью, капиллярных - на измерении
перепада давления при движении исследуемой жидкости с заданным расходом по
калиброванной трубке (капилляру) известных размеров.
В последнем случае динамическая вязкость
находится из формулы для перепада давления на капилляре
где
-
потери напора на трение при ламинарном режиме; - расход анализируемой жидкости
через капилляр диаметром D и длиной.
Легко найти, что
На рисунке 4.6 в качестве примера представлена
принципиальная схема автоматического капиллярного вискозиметра АПВ-62В. Она
включает фильтры 1, 4, 13, регулятор давления типа ≪после
себя≫
2, холодильник 3, шестеренный насос 5, перепускной клапан 6, блок регулятора
температуры 7, регистрирующий прибор 8, термостат 9, механическую мешалку 10,
змеевик 11, капилляр 12 и дифманометр 14.
Вискозиметр работает следующим образом.
Анализируемый нефтепродукт из трубопровода через входной дренируемый фильтр 1,
редуктор 2, снижающий давление до 50... 100 кПа, холодильник 3 и фильтр 4
поступает в дозирующий шестеренный насос 5, обеспечивающий постоянный расход
нефтепродукта, равный 50 мл/мин. На выходе насоса находится клапан 6, предохраняющий
магистраль от повышенного давления, которое может возникнуть при засорении
капилляра. Нефтепродукт насосом прокачивается через змеевик 11 термостата 9.
Пройдя змеевик, нефтепродукт принимает температуру масляной ванны термостата и
через фильтр 13 поступает в капилляр 12. Давление на входе капилляра измеряется
сильфонным дифманометром 14, связанным с регистрирующим прибором 8. Змеевик
термостата, дифманометр и капилляр находятся в термостатированной ванне,
температура в которой регулятором 7 автоматически поддерживается равной 50 или
100 °С.
, 4, 13 - фильтры; 2 - редуктор; 3 -
холодильник; 5 - шестеренный насос; 6 - клапан; 7 - блок регулятора
температуры; 8 - регистрирующий прибор; 9 - термостат; 10 - механическая
мешалка; 11- змеевик; 12 - капилляр; 14 - дифманометр
Рисунок 4.6 - Принципиальная схема капиллярного
вискозиметра АПВ-62В
.6 Контроль смеси с помощью индикаторов
Сущность индикаторного метода заключается в том,
что в зону контакта двух последовательно перекачиваемых жидкостей помещается
вещество-индикатор, которое распределяется по длине зоны смеси в соответствии с
законами распределения примеси (рисунок 4.7).
По мере продвижения по трубопроводу зона
распространения индикатора увеличивается в обе стороны, совпадая по размерам с
зоной смеси перекачиваемых жидкостей.
Рисунок 4.7 - Распределение примеси по длине
смеси
Между законами продольного распространения
индикаторов и образования смеси существует достаточно строгая связь,
позволяющая по концентрации вещества-индикатора находить концентрации
последовательно перекачиваемых жидкостей.
В качестве веществ-индикаторов могут применяться
радиоактивные изотопы, красители, галлоидированные углеводороды и др.
Еще в 1956 г. в нашей стране были проведены
промышленные испытания по контролю смеси тракторного керосина и дизтоплива с
помощью радиоактивных изотопов сурьмы-124. Радиоактивность смеси измеряли при
помощи счетчиков, установленных снаружи нефтепродуктопровода. Впоследствии у
нас в стране и за рубежом для этих целей применяли радиоактивные изотопы
кобальта-60, йода-126, бария-140 и др.
К радиоактивному индикатору предъявляются
следующие требования:
) он должен обеспечивать необходимую мощность
излучения;
) период его полураспада не должен быть очень
большим (иначе нефтепродукт длительное время будет радиоактивным) и очень малым
(в противном случае это осложнит контроль).
В 1965 г. в США были опубликованы результаты
испытаний флуоресцентных веществ для контроля смеси. В качестве люминофора
использовалась органическая краска ОН Со1оr-131, хорошо растворимая в бензине и
керосине.
В 1968 г. на VII симпозиуме по газовой
хроматографии в Копенгагене были сообщены результаты испытаний контроля смеси с
помощью галлоидопроизводных индикаторов (CCl4, SF и др.). Проба смеси
нефтепродуктов в пункте контроля поступала в хроматограф для определения в ней
концентрации индикатора.
В 1973 г. в МИНХ и ГП им. Губкина была проведена
экспериментальная проверка возможности применения красителей в качестве
индикаторов для контроля последовательной перекачки автомобильных
неэтилированных бензинов. Установлено, что наиболее целесообразно использовать
в качестве красителя жировой фиолетовый атрахиновый краситель. Он выпускается в
нашей стране, экономичен в применении и не ухудшает свойств перекачиваемых
бензинов. Оптическую плотность смеси нефтепродуктов с красителем можно измерять
при помощи автоматических калориметров непрерывного действия.
Применение индикаторов позволяет осуществлять
контроль последовательной перекачки жидкостей независимо от различия их
физических свойств.
К индикаторам предъявляется ряд общих
требований: они не должны вступать в химическую реакцию с нефтепродуктами,
выпадать в осадок, оседать на внутренней стенке трубопровода, вредно
воздействовать на эксплуатационный персонал; должны быть дешевыми, применение
их для контроля не должно вызвать усложнения и значительного удорожания
перекачки [3].
ЗАКЛЮЧЕНИЕ
Применение метода контроля смеси по оптической
плотности является более точным, поэтому лучше применять этот метод. Методы
контроля по скорости распространения ультразвука и по диэлектрической
проницаемости менее точны. Методы контроля по плотности также имеет лучше не
применять, потому что часто производят последовательную перекачку
нефтепродуктов близких по плотности.
СПИСОК ИСПОЛЬЗОВАННЫХ ИСТОЧНИКОВ
1
Деточенко А.В., Михеев А.Л., Волков М.М. Спутник газовика: Справочник.- М.:
Недра, 1978.-331 с.
СП
36.13330.2012 (актуализированная редакция СНиП 2.05.06-85*)
Магистральные трубопроводы.
Коршак
А.А., Нечваль А.М. Проектирование и эксплуатация газонефтепроводов: Учебник для
вузов.- СПб.: Недра, 2008. - 488 с.: ил.