Расчет парогазовой установки
Содержание
1.Исходные данные для расчета
.Определение теплофизических
характеристик уходящих газов
.Расчет Котла-Утилизатора
.Приближенный расчет паровой турбины
.Определение экономических
показателей парогазовой установки
Список литературы
1.
Исходные данные для расчета
. Тепловая
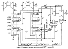
схема включает в себя две одинаковые ГТУ с КУ, деаэратор и паровую турбину с
конденсацией отработавшего пара. Деаэратор питается паром из коллектора, к
которому присоединены трубопроводы контуров НД обоих КУ.
Потоки перегретого пара, выходящие из контуров
ВД двух КУ, смешиваются и подаются паровой турбине. Потоки пара, вышедшие из
контура НД также перемешиваются друг с другом и подаются в камеру смешения,
расположенную в ЦВД.
2. Химический
состав природного газа:
,
,
его плотность
3. Каждая
ГТУ имеет следующие характеристики:
электрическая мощность
расход воздуха на входе в компрессор
кг/с
температура газов на выходе
электрический КПД ГТУ
4. Температура
наружного воздуха
, давление
5. Давление
в конденсаторе
. Давление
перед стопорно-регулирующими клапанами (СРК) ЦВД:
; перед СРК ЧНД
7. Давление в
деаэраторе
8. КПД
генератора
, механический
Рис. 1 Принципиальная схема двухконтурной
утилизационной ПГУ
2.
Определение теплофизических характеристик уходящих газов
. Теплота сгорания природного газа
кДж/(н
. Расход топливного газа в камеру сгорания ГТУ
2,82 (н
. Расход уходящих газов ГТУ
=
(кг п.с )/с
. Стехиометрический расход воздуха
(н
воздуха)/
(н
)
. Коэффициент избытка воздуха в уходящих газах
ГТУ
. Теоретические объемы чистых продуктов сгорания
(н
п
с)/ (н
)
(н
п
с)/ (н
)
(н
п
с)/ (н
)
Действительный объем водяных паров
Полный объем продуктов сгорания
. Теплоемкости составляющих уходящих газов ГТУ
при температуре
1,92832
кДж/(кг*К)
1,3167
кДж/(кг*К)
1,56
кДж/(кг*К)
8. Энтальпия чистых продуктов
сгорания в уходящих газах ГТУ
6544,52
кДж/(
)
Энтальпия воздуха в уходящих газах ГТУ
5303,78
кДж/(
)
Энтальпия уходящих газов, отнесенную к 1 н
сожженного топливного газа
22585
кДж/(
)
Удельная весовая энтальпия уходящих газов ГТУ
для
441,53
кДж/кг
Построим графики зависимости
энтальпии и температуры
|
|
θ,
ºС
|
|
300
|
325
|
350
|
375
|
400
|
425
|
450
|
475
|
500
|
525
|
575
|
600
|
625
|
650
|
675
|
700
|
|
Hг,
кДж/кг т.г.
|
|
16860
|
18300
|
19740
|
21190
|
22650
|
24120
|
25590
|
27070
|
28550
|
30050
|
31550
|
33060
|
34570
|
36090
|
37620
|
39160
|
40070
|
|
Iг,
кДж/кг
|
|
335
|
364
|
393
|
422
|
451
|
480
|
509
|
539
|
568
|
598
|
628
|
658
|
688
|
718
|
748
|
779
|
810
|
|
|
|
|
100
|
200
|
300
|
400
|
500
|
600
|
700
|
800
|
900
|
1000
|
1100
|
1200
|
1300
|
1400
|
1500
|
1600
|
3. Расчет Котла-Утилизатора
Зададим температурный напор на
выходе из ППВД
°С,
тогда температура пара перед СРК ВД
°С
Энтальпия пара перед СРК ВД
3180 кДж/кг
Давление пара в барабане ВД
6,825МПа
Температура насыщения в нем
284°С
Недогрев питательной воды
поступающей в барабан ВД
Энтальпия недогретой воды
1160,63кДж/кг
Температура газов за ИВД
292,2
где
температурный
напор в пинч-точке ВД
Энтальпия газов на входе в КУ и на
выходе из ИВД
553,384
кДж/кг
кДж/кг
Расход пара ВД, генерируемый одним
КУ
8,85
кг/с
Параметры питательной воды в
деаэраторе при давлении
Температура насыщения
155,5
Энтальпия насыщенной воды
656 кДж/кг
Энтальпия газов за контуром ВД КУ
288,22
кДж/кг а температура
264
Энтальпия газов за ППВД
420
кДж/кг а температура
381,2
Определение тепловой мощности
поверхности нагрева контура ВД
(
3585 кВт
14290
кВт
4469
кВт
Зададимся температурным напором на
выходе из ППВД
Температура пара перед СРК НД
240,4
Давление перед СРК
, то энтальпия
2937
кДж/кг
Давление в барабане НД
Температура насыщения в нем
Энтальпия насыщенной воды
678,7 кДж/кг
Энтальпия насыщенного пара
2758,6 кДж/кг
Энтальпия недогретой воды,
поступающей в барабан НД из деаэратора
644,422
кДж/кг
Температура газов в пинч- точке НД
170
где
температурный
напор в пинч-точке НД
Которой соответствует энтальпия
183,638 кДж/кг
Паропроизводительность контура НД
6,49кг/с
Принимаем температуру питательной
воды на входе в ГПК
тогда
ей соответствует энтальпия
кДж/кг
Принимаем недогрев конденсата за ГПК
до температуры насыщения в деаэраторе
парогазовый
установка турбина двухконтурный
Температура и энтальпия недогретого
пара соответственно равны
620,12
кДж/кг
Расход пара на деаэратор
0,3267
кг/с
По заданному давлению в конденсаторе
определим:
Температура конденсата
Энтальпию конденсата
кДж/кг
Энтальпию конденсирующего пара
2560,8 кДж/кг
Удельный объем пара
Расход рециркуляции для одного КУ
4,778
кг/с
Расход конденсата через ГПК
19,96кг/с
Энтальпия уходящих газов КУ
131,94
кДж/кг
Их температура
123,11
При температуре наружного воздуха 15
энтальпия уходящих газов
15,271,
тогда КПД КУ
0,728
Энтальпия газов за ППНД
)/
280 кДж/кг
Температура газов за ППНД
256,7
Тепловые мощности ППНД, ИНД, ГПК
1159,4кВт
13732кВт
7361кВт
Тепловая мощность, отданная газами
ГТУ в паровой цикл
89198кВт
а полученная паром двух КУ
89223кВт

4. Приближенный расчет паровой турбины
Суммарный объемный расход,
проходящий через последние ступени паровой турбины
856
Выбираем двухпоточный ЦНД с рабочей
лопаткой последней ступени длинной
, и корневым диаметром
, КПД последней ступени
, потеря с выходной скоростью
Таким образом, паровая турбина для
рассматриваемой ПГУ должна быть двухцилиндровой с ЦВД и двухпоточным ЦНД.
Поступив во внутренний корпус ЦВД, пар проходит 1-й отсек и поступает в
поворотную камеру с давлением
. В ней
он разворачивается на 180 градусов, проходит между внутренним и внешним
корпусом ЦВД и поступает во 2-й отсек, за которым расположена камера смешения и
поддерживается давление
. После
камеры смешения пар расширяется в 3- (последнем в ЦВД) отсеке и поступает на
вход двухпоточного ЦНД с давлением
Исходя из количества ступеней в 1-м
и 2-м отсеках и давлении перед СРК ЦВД, принимаем давление
. Давление перед ЦНД оценим в
Принимаем потерю давления в СРК
, тогда давление в камере смешения
Давление пара перед проточной частью
ЦВД
По этому давлению определим
параметры:
энтальпия перед СРК ВД
кДж/кг
температура
удельный объем
-энтропия
Строим изоэнтропический процесс
расширения пара в 1-м отсеке, определяем энтальпию
кДж/кг и удельный объем
в
конце процесса расширения
Изоэнтропический теплоперепад 1-го
отсека
305 кДж/кг
Относительный внутренний КПД 1-го
отсека
0,754,
где
0,0751
Использованный теплоперепад 1-го
отсека
230,08кДж/кг
Внутренняя мощность 1-го отсека
4073 кВт
Энтальпия пара в поворотной камере
2950 кДж/кг
Эта энтальпия и давление
определяют все параметры пара в поворотной камере:
,
,
Строим изоэнтропический процесс
расширения пара во 2-м отсеке до давления в камере
, определяем энтальпию
кДж/кг и удельный объем
в
конце процесса расширения
Изоэнтропический теплоперепад 2-го
отсека
231,9 кДж/кг. Относительный внутренний КПД 2-го отсека
0,84,
где
0,196
Использованный теплоперепад 2-го
отсека
195,37кДж/кг
Внутренняя мощность 2-го отсека
3459кВт
Энтальпия пара поступающая в камеру
смешения из 2-го отсека
2754кДж/кг
Энтальпия пара в камере
смешения(перед ЧНД ЦВД)
2830
кДж/кг
Эта энтальпия и давление
определяют все параметры в камере смешения
200
,
кДж/кг,
6,96
Строим изоэнтропический процесс
расширения пара в 3-м отсеке до давления
, определяем энтальпию
кДж/кг, удельный объем
и сухость
в
конце процесса расширения (перед ЦНД). Изоэнтропический перепад отсека
179,035 кДж/кг. Процесс расширения пересекает пограничную кривую в
точке с энтальпией h(x=1)=2723 кДж/кг и тогда влажная часть процесса расширения
97,5 кДж/кг
Расход пара через 3-й отсек
30,37кг/с
Средний для процесса удельный объем
=0,608
Коэффициент учитывающий влажность
Относительный внутренний КПД 3-го
отсека
0,892
Использованный теплоперепад 3-го
отсека
183 кДж/кг
Внутренняя мощность 3-го отсека
5559кВт
Энтальпия пара на выходе из ЦНД
2647 кДж/кг
Расход пара через один поток ЦНД D(4)=
15,18кг/с
Строим изоэнтропический процесс
расширения пара в 4-м отсеке до давления
, определяем энтальпию
кДж/кг, изоэнтропический теплоперепад отсека
486,86кДж/кг. Весь процесс расширения протекает в области влажного
пара.
Коэффициент учитывающий влажность
Потеря с выходной скорость
кДж/кг
Относительный внутренний КПД 4-го
отсека
0,836
Использованный теплоперепад 4-го
отсека
408,7 кДж/кг
Энтальпия пара на выходе из ЦНД
2238,9 кДж/кг
Значение сухости за ЦНД
, влажность
,
энтропия
Внутренняя мощность ЦНД
12413кВт
Внутренняя мощность ЦВД
13091кВт
Внутренняя мощность паровой турбины
25505кВт
Электрическая мощность паровой
турбины
24745кВт
Рис. 3 Процесс расширения пара в
турбине двухконтурной ПГУ
5. Определение экономических показателей парогазовой установки
Абсолютный электрический КПД ПТУ
0,277
Абсолютный электрический КПД ПСУ
0,202
Электрическая мощность ПГУ
94745кВт
Теплота подведенная в камеру
сгорания одной ГТУ
101573кВт
0,466
Список литературы
1. Основы современной энергетики. Учебник для ВУЗов. В 2х частях - 3е
изд. Под общей редакцией А.Д. Трухний , А.А.Макаров , В.В.Клименко .Современная
теплоэнергетика М.: Издательство МЭИ, 2004. 375 с.
2. Турбины тепловых и автономных электрических станций / А.Г. Костюк,
В.В.Фролов, А.А.Булкин, А.Д. Трухний. М.: Издательство МЭИ, 2004. 488 с.
3. Пичугин И.И. , Цветков А.М. ,Симкин М.С. Особенности
проектирования паровых турбин ЛМЗ// Теплоэнегретика. 1993 №5. С. 10-21.
4.
М.М. Масленников, Ю.И. Шальман Авиационные газотурбинные двигатели. - М.:
Машиностроение, 1975.