Разработка цифрового вольтметра

  • Вид работы:
    Курсовая работа (т)
  • Предмет:
    Информатика, ВТ, телекоммуникации
  • Язык:
    Русский
    ,
    Формат файла:
    MS Word
    312,3 Кб
  • Опубликовано:
    2014-12-06
Вы можете узнать стоимость помощи в написании студенческой работы.
Помощь в написании работы, которую точно примут!

Разработка цифрового вольтметра















Разработка цифрового вольтметра

Аннотация

вольтметр схема цифровой электронный

В данном курсовом проекте “Разработка цифрового вольтметра” изложены цели и задачи курсового проекта, дается анализ структурной схемы и расчет основных параметров цифрового вольтметра постоянного напряжения.

В проекте указывается на достоинства и недостатки метода двойного интегрирования напряжения. На основе этого метода и выбранной элементной базы разработана принципиальная схема цифрового вольтметра с время-импульсным преобразованием напряжения, дано подробное описание принципа его работы. Также описано функционирование основных узлов цифрового вольтметра и сделан краткий вывод по данному курсовому проекту.

Исходные данные:

Вид изменяемого напряжения - постоянное.

Структурная схема вольтметра - С (двойное интегрирование)

Пределы измерения - 0-1; 0-10; 0-100 В.

Точность измерения - 0.1%

Время измерения - 0.1 с.

Элементная база - ТТЛ (155 серия)

  Конструктивное исполнение - светодиодная индикация.

Введение

Цифровая измерительная техника является основной и наиболее развивающейся частью измерительной техники, представляет собой совокупность цифровых измерительных приборов (ЦИП), методов их проверки и правил эксплуатации.

Средства цифровой измерительной техники наилучшим образом сопрягаются со средствами вычислительной техники, обладают высокой точностью и быстродействием.

Цифровыми называются такие измерительные устройства, в которых измеряемая величина автоматически в результате квантования и цифрового кодирования представляется кодовым сигналом, выражающим значение измерительной величины.

Цифровые измерительные устройства разделяются на цифровые измерительные приборы (ЦИП) и аналого-цифровые преобразователи (АЦП), ЦИП являются автономными устройствами, выдают значения измеряемой величины автоматически в визуальном виде на отдельном цифровом отсчётном или регистрирующем устройстве.

АЦП не имеет отсчётных или регистрирующих устройств. Являются частью ЦИП или более сложных измерительно-информационных систем и выдают результат измерения обычно в виде электрического кодового сигнала.

Основные направления создания ЦИП:

разработка ЦИП со встроенным микропроцессором, с автоматизацией выбора пределов и рода измеряемой величины;

разработка ЦИП высокого быстродействия с параллельными и комбинированными структурами.

Разработка ЦИП с узлами различного функционального преобразования.

Одну из групп среди ЦИП составляют цифровые вольтметры (ЦВ) постоянного тока. ЦВ используются как отдельные приборы, служат основой цифровых мультиметров (ЦМ), позволяющих измерять различные электрические величины и параметры электрических цепей.

ЦВ обладают следующими свойствами (достоинствами)- высокой точностью измерения напряжения (0.001%); широким диапазоном измерений при высокой чувствительности (от 10 до 10 В); отсчётом в цифровой форме (практически исключающем глазомерные ошибки и создающим удобство наблюдения на расстоянии); быстродействием (до 10 изм/с); автоматическим выбором предела и полярности; возможностью получения результатов наблюдений в форме, удобной для ввода в ЭВМ; возможностью вывода на интерфейсную шину и включение в состав измерительно-вычислительного комплекса.

По схемному решению ЦВ делят на две основные группы: с жёсткой логикой и микропроцессорным программным управлением.

По методу аналого-цифровые преобразования различают ЦВ со следующими видами преобразований:

время - импульсным (с одно-, двух-, и трёхкратным интегрированием);

по методу поразрядного кодирования;

напряжения в частоту (частотно- импульсным преобразованием);

комбинированные, сочетающие несколько методов.

По элементной базе ЦВ разделяются на приборы, выполненные на электронных лампах, полупроводниковых приборах, интегральных микросхемах и микропроцессорах. В настоящее время основной парк составляют ЦВ, выполненные на цифровых и аналоговых микросхемах средней степени интеграции.

Широкое применение находят специальные микросхемы, заменяющие целые функциональные блоки ЦВ. Практически все ЦВ выполняются с применением печатного монтажа и использовании автоматизированных технологических установок при их монтаже.

1. Структурная схема вольтметра

Структурная схема вольтметра приведена на рисунке 1, а графики, поясняющие работу схемы на рисунке 2.

Рисунок 1 - структурная схема вольтметра с двойным интегрированием напряжения.

В начале цикла устройство управления вырабатывает прямоугольный импульс калиброванной длительности Т1, который подается на электронный переключатель. И за время Т1 с входного устройства через электронный переключатель на интегратор подается входное напряжение постоянного тока. Начинается первый такт интегрирования “вверх”, при котором выходное напряжение интегратора растет по линейному закону:

;

где Uвых -          напряжение на выходе интегратора, В;-         сопротивление, Ом;-                      емкость конденсатора, Ф;вх -      входное напряжение, В;-      начальный момент интегрирования (момент появления фронта импульса Т1);-   конечный момент интегрирования.

Крутизна этого напряжения пропорциональна входному напряжению Ux. В момент t1 (рисунок 2), когда наступило окончание первого импульса, триггер из состояния «0» перебрасывается в состояние «1» , а электронный переключатель отключает входное напряжение от интегратора и к интегратору подключается источник опорного напряжения.

Напряжение на компараторе остается равным «1». И начинается второй такт интегрирования “вниз”, т.к. источник опорного напряжения имеет противоположную полярность по отношению к измеряемому напряжению. Напряжение на выходе интегратора линейно убывает. И в момент t2, когда напряжение на выходе интегратора будет равно «0», тогда компаратор переключится из состояния «1» в состояние «0». И в этот же момент триггер закроется, т.е. на его выходе будет состояние «0» (рисунок 2) во время второго такта, когда триггер открыт ( рисунок 2.г), через него проходят импульсы высокой частоты (рисунок 2.е) на временной селектор, т.е. во временном селекторе импульс, который приходит с триггера, заполняется импульсами высокой частоты, приходящих с генератора тактовой частоты. Это количество импульсов пропорционально измеряемому напряжению.

Начало следующего цикла задается фронтом импульса Т1.

Т1.

Рисунок 2 - Графики, поясняющие принцип работы вольтметра

2. Расчёт основных параметров вольтметра

Напряжение на выходе интегратора при интегрировании «вверх» в произвольный момент времени (начало отсчета времени - момент появления фронта импульса длительностью Т1):

;       (1)

где RC - постоянная времени интегратора; t - независимая переменная величина (время).

В конце интервала интегрирования напряжение на выходе интегратора:

;

При интегрировании “вниз”:

;

В момент  с учетом (1) имеем:

;        (2)

Так как процесс интегрирования опорного напряжения заканчивается когда выходное напряжение интегратора становится равным нулю, то, положив в формуле (2) , получим: 

    (3)

перепишем (3) в виде:

;

где tи время управляющего импульса. Т.к. ;

где Т время измерения и так как по условию Т=0.1, то  

;

;

Из последней формулы выразим время tx:

;

Пусть опорное напряжение Uоп=1 В; Ux=0.1 В; тогда

 с;

 с;

Примем tu = 0.1c и вычислим частоту управляющего импульса по формуле:

 Гц;


  имп.

Исходя из того, что Nx=1000000, частота счетных импульсов

Таким образом частота управляющих импульсов 10 Гц, а счетных 10000 кГц.

3. Схематика основных узлов цифрового вольтметра

.1 Входной делитель напряжения

Необходимое напряжение на входе усилителя обеспечивает входной делитель напряжения, представленный на рисунке 3:

Рисунок 3 - Входной делитель напряжения

Примем сопротивление на входе делителя равным 1 МОм. То есть:

вх = R1 + R2 + R3+ R4;

= R1 + R2 + R3+ R4;

Рассчитаем номиналы резисторов по формуле:

 ;

Следовательно, для предела 0-1 В формула будет выглядеть следующим образом:

+ R3+ R4= 100000 Ом.

Для предела 0-10 В:

+ R4  = 10000 Ом.

Для предела 0-100 В:

 = 1000 Ом.

Следовательно:

 = 10000 - 1000 = 9000 Ом.= 100000 - R3 - R4;= 90000 Ом. = 1000000 - R2 - R3 - R4;= 900000 Ом.

Необходимые резисторы для делителя имеют следующие номиналы, с учётом стандартизированных значений:1 = 900 кОм. 2 = 90 кОм.  3 = 9 кОм.4 = 1000 Ом.

.2 Входной усилитель

В качестве входного усилителя используется операционный усилитель общего назначения. В данном случае применим прецизионный операционный усилитель, выполненный на микросхеме К544УД1А (рисунок 4). Данный операционный усилитель имеет коэффициент передачи 110.

Рассчитаем сопротивления R7 и R6. Примем R6 = 100кОм.

 => R7 = 910 Ом.

В качестве защиты от перенапряжения и обратной полярности используется схема, содержащая компаратор DА4, который реализован на микросхеме К1401СА1.

На вход компаратора подаются напряжения с операционных усилителей DА2 и DА3, которые сравниваются с эталонным значением. Если сравниваемое напряжение выше эталонного, то компаратор открывает транзистор VT1. Срабатывает реле К1, размыкает входную цепь и замыкает цепь питания VD5, который индицирует перегрузку.

Параметры этого операционного усилителя приведены в таблице 1.

Таблица 1 - Параметры ОУ К544УД1А

Uип

Uвх

Uвых

Iпот,мА

Rвх,Ом

Iвх,нА

±15В±10%

£10

³10

£3.5

109..1011

£200


Схема электрическая принципиальная входного устройства изображена на рисунке 4.

Рисунок 4 - Схема входного усилителя и устройства защиты от перегрузки.

Кнопка SB4 служит для снятия реле с режима самопитания. Диоды VD1 и VD2 служат для фильтрации необходимой полярности входного сигнала. VD1 пропускает только положительный потенциал, VD2 - отрицательный, позволяя тем самым предусмотреть возможность измерения отрицательного потенциала на входе. Диоды VD3 - VD4 служат для фильтрации отрицательного потенциала на входе компаратора DA4, что в свою очередь обеспечивает необходимый режим работы компаратора.

.3 Генератор управляющих импульсов

Для функционирования схемы цифрового вольтметра с время - импульсным преобразованием напряжения необходим генератор эталонных импульсов, разрешающих работу схемы счёта. В данном ЦВ время измерения T0=0.1с. Таким образом, форма эталонных импульсов рассчитывается в следующем виде:


Для получения импульсов эталонной частоты используется схема формирования импульсов на основе генератора с кварцевой стабилизацией. Так как на выходе генератора частоты с кварцевой стабилизацией имеем 20000кГц, то для получения частоты эталонных импульсов Fизм=10000кГц, необходим делитель на 2. Этот делитель реализован на основе двух двоичных двенадцатиразрядных счётчиков DD2,DD4 - К155ИЕ5. На вход DD2 подаются импульсы с генератора. Параметры этого счётчика приведены в таблице 4.

Таблица 2 - Параметры микросхемы К155ИЕ5

Uип

U(0)вых

U(1)вых

Iпот,мкА

10В±10%

£1.0

³9.0

£80


Когда на выходе счётчиков значение 400000 (1000011001000111), счётчик сбрасывается.

Схема электрическая принципиальная формирователя импульсов приведена на рисунке 5.

Рисунок 5 - Генератор управляющих сигналов

С микросхем DD2 и DD4 снимается частота 10000кГц. Когда на выходах этих микросхем появится число 10000000(10001001100), тем самым обеспечится деление тактовых импульсов на 2. С микросхем DD3 - DD6 снимается частота 5 Гц (проходит деление частоты на 400000(11000011010100000)).

Рисунок 6 - Генератор тактовых сигналов

Тактовый генератор выполнен на логических элементах D1.1 и D1.2, которые выполняют логическую функцию ИЛИ-НЕ.

Это микросхема К155ЛА3. Микросхемы типа ЛИ (ЛИ1...ЛИ7) выполняют логическую функцию mИ-НЕ. Как отмечалось ранее, функцию можно реализовать с помощью логического элемента И-НЕ, переименовав его логические уровни (такой способ непрактичен), или применив специальную ИС И-НЕ, где напряжение низкого уровня Н соответствует логическому нулю, а напряжение высокого уровня В - логической единице.

Каждый из корпусов ИС типа ЛА содержит от двух до четырёх логических элементов. Основные параметры микросхемы находятся в таблице 1.


Таблица 4 - параметры микросхемы логического элемента.

Icc, mA

T, C

8.8

-55…+125


3.4 Электронный переключатель


Электронный переключатель SW1 построен на микросхеме КР590КН9. Этот ключ работает следующим образом: при подаче управляющего импульса на #1, соединяется линия 1. При подаче управляющего импульса на #2, соединяется линия 2. На выходе ключа линии 1 и 2 соединены вместе. Элемент «И-НЕ» служит для переключения измеряемого напряжения на опорное напряжение в момент t1 (см. рисунок 2). Для того чтобы интегратор начал процесс интегрирования «вниз».

Рисунок 7 - Электронный переключатель

.5 Интегратор

Интегратор предназначен для выполнения математической операции интегрирования. Напряжение на выходе этого устройства пропорционально интегралу от входного напряжения. Такую операцию выполняет инвертирующий усилитель с цепью обратной связи, образованной резистором R и конденсатором С.

Воспользуемся интегратором построенном на микросхеме К544УД1. Рассчитаем постоянную интегратора RC из следующего выражения:


Пусть R19=100 КОм, тогда


Рисунок 8 - Генератор линейно-изменяющегося напряжения.

Таблица 3 - Основные параметры операционного усилителя.

Тип


КР140УД17А

Коэффициент усиления

дБ

>88

Частота единичного усиления

мГц

>0.8

Н-е источника питания

В

15

Потребляемый ток

мА

<2.8

Макс. амплитуда вх. напряжения

В

11.5

Напряжение смещения

мВ

4

Ток входной

нА

<200

Сопротивление входное

МОм

>40

Сопротивление выходное

Ом

<150

Макс. допустимое сопр. нагрузки

кОм

2


.6 Компаратор

Компаратор предназначен для сравнения двух напряжений, поступающих на его входы, и выдачи сигнала об их соотношении, например в момент их равенства. Любой операционный усилитель является компаратором. Если включить операционный усилитель без обратных связей, то при U1>U2 выходное напряжение будет максимально положительным, а при U1<U2 - минимально. Точность сравнения напряжений по выходам оценивается величиной

 

где Ku - коэффициент усиления. Поскольку Ku компаратора К554СА3 составляет не менее , то точность данного компаратора составит 66.6 мкВ.


В нашем курсовом проекте используется компаратор серии К554СА3. Резисторы R9 и R10 служат для преобразования сигнала на выходе компаратора под ТТЛ логику.

Рисунок 9 - Компаратор

.7 Схема временного селектора

Схема временного селектора состоит из трех элементов логических «И-НЕ». При подаче на вход управляющего импульса сигнала «единицы», не смотря, что подаем на вход с компаратора, с выхода временного селектора будет выходить сигнал логического «нуля». А если на вход управляющего импульса подается уровень «нуля», а с компаратора поступает сигнал логической «единицы», то на выходе будет «единица».

Сам же временной селектор состоит из одного логического элемента «И». При подаче сигнала логической «единицы» в момент t1 на временной селектор он начинает пропускать импульсы от генератора счетных импульсов. В момент t2 поступает сигнал логического «нуля» и временной селектор закрывается. Число импульсов прошедших за промежуток (t1;t2) подсчитывает счетчик, что пропорционально измеряемому напряжению.

Рисунок 10 - Временной селектор

3.8 Устройство индикации

Схема счёта и индикации реализована на базе четырёх счётчиков с выходом на семисегментные индикаторы (DD9 - DD12, HG1-HG4), подключённых последовательно. HG1-HG4 представляют собой семисегментные индикаторы AЛС324А. Переключатели SB1.2, SB2.2, SB3.2 служат для переключения плавающей точки индикаторов для визуального наблюдения точности результата измерения.- DD12 представляют собой десятичные счётчики с выходом на семисегментные индикаторы.. С выходов f/2 счётчиков DD9 - DD12 (К176ИЕ4) снимается старший разряд и передаётся в следующий по порядку счётчик. В соответствии с потребляемым током и входным напряжением светодиодных индикаторов индикаторов, примем сопротивление резисторов R18 - R47 равным 100 Ом.

Рисунок 8 - Устройство индикации

Подключение индикаторов осуществляется через транзисторы КТ312А. Транзисторы работают в ключевом режиме и в соответствии с двоичным кодом счётчиков открываются и передают питание 10В на семисегментные индикаторы индикаторы. Для согласования уровней ТТЛ и КМОП применяется преобразователь уровней.


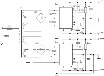
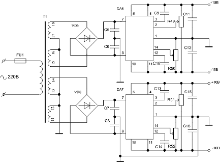
3.9 Блок питания

Рассчитаем необходимую мощность и ток вторичных обмоток трансформатора для питания цифрового вольтметра:


Исходя из расчётов, возьмём трансформатор ТПП 281-127/220-50 обеспечивающий выходное напряжение на вторичных обмотках 20В и обладающий следующими параметрами:

Таблица 6 - Параметры ТПП 281-127/220-50

Номинал трансформатора

Ном.мощность

Ток первичной обмотки

Напряжение вторичной обмотки, В





Выводы вторичных обмоток




11 -12

13 -14

15 -16

17 -18

19 -20

21 - 22

Ток вторичной обмотки

ТПП 281-127/220-50

72,0

0,72

10,0

10,0

20,0

20,0

2,62

2,62

1,1


Для получения выпрямленного пульсирующего напряжения на входе стабилизаторов применим диодные мосты К142НД1. В качестве стабилизатора используются микросхемы КР142ЕН15А. Параметры микросхемы КР142ЕН15А приведены в таблице 7.

Таблица 7 - Параметры микросхемы КР142ЕН15А

Uвых,В при Uвх=±±20ВМаксимальное падение напряжения ,ВНестабильность по напряжению, %/ВI+пот,мАI-пот,мА





±±(14.5В..15.5)ЈЈ3іі0.01ЈЈ5ЈЈ6






Назначение выводов: 1 - общий; 2 - балансировка Uвых; 3,12 - частотная коррекция; 4 - выход положительный (II); 5 - выход положительный (I); 6,8,13 - свободные; 7 - вход положительный; 8 - вход отрицательный; 10 - выход отрицательный (I); 11 - выход отрицательный (II); 14 - регулировка Uвых.

В микросхеме предусмотрена возможность регулировки выходного напряжения в диапазоне 8..23В при допустимых входных напряжениях, лежащих в диапазоне ±±(10..30)В, с помощью резистора R50, R52. Также предусмотрена возможность подстройки фиксированного и регулируемого выходного напряжения в пределах ±±1В с помощью резистора R50, R51.

Конденсаторы C2,C4 = C3,C5 іі 1мкФ, C6,C8 = C7,C10 іі0.01 мкФ, C10,C12=C11,C13іі1мкФ. R50,R52 - резистор регулировки выходного напряжения; R49,R52 - резистор балансировки выходного напряжения; R52,R54 = R48,R50 = 33кОм±±10%. Таким образом, необходимо предварительно отрегулировать DD6 на выходное напряжение ±±15В, а DD7 - на ±±10В. На рисунке 11 представлена схема блока питания.

Рисунок 9 - Блок питания

Заключение

В данном курсовом проекте был разработан цифровой вольтметр. В основе работы ЦВ данного типа лежит преобразование типа двойное интегрирование, значение которой измеряется цифровым измерителем и является мерой измеряемого напряжения. Разработанный вольтметр позволяет измерять постоянное напряжение, лежащее в пределах от 0 до 1, от 0 до 10 и от 0 до 100В, и отображать соответствующую информацию на индикаторах. В состав вольтметра также включены защита (и индикация ) от перенапряжения и обратной полярности. В цифровой части вольтметра применены микросхемы на элементной базе ТТЛ. Данная серия микросхем имеет малые энергетические затраты и довольно высокое быстродействие.

Точность измерения - 0.1 %, время измерения - 0.1 с. Для повышения надёжности и точности работы устройства была применена 555 серия ТТЛ.

Литература

1 Кострома В.С. и др. ”Электронные устройства в железнодорожной автоматике, телемеханике и связи”, Часть 1, Гомель, 1990.

Цифровые и аналоговые интегральные микросхемы: Справочник/ С.В. Якубовский и др.; Под редакцией С.В. Якубовского.- М.: Радио и связь, 1990.-496 с.: ил.

Полупроводниковые оптоэлектронные приборы: Справочник/В.И. Иванов, А.И. Аксенов, А.М. Юшин; Под редакцией Н.Н. Горюнова.-М.: Энергоатомиздат, 1984.-184 с.: ил.

Аналоговые интегральные схемы: Справочник/А.Л. Булычев, В.И. Галкин, В.А. Прохоренко.-2-е изд., перераб. И доп. -Мн.: Беларусь, 1993.-382 с.: черт.

Федорко Б.Г., Телец В.А. “Микросхемы ЦАП и АЦП: функционирование, параметры, применение”. М.: ЭНЕРГОАТОМИЗДАТ, 1990.

Приложение

Похожие работы на - Разработка цифрового вольтметра

 

Не нашли материал для своей работы?
Поможем написать уникальную работу
Без плагиата!
Без нейросетей!