Анализ и коррекция системы управления двигателем переменного тока

  • Вид работы:
    Курсовая работа (т)
  • Предмет:
    Физика
  • Язык:
    Русский
    ,
    Формат файла:
    MS Word
    488,19 Кб
  • Опубликовано:
    2015-01-05
Вы можете узнать стоимость помощи в написании студенческой работы.
Помощь в написании работы, которую точно примут!

Анализ и коррекция системы управления двигателем переменного тока

Содержание

 

1. Анализ задания

2. Математическая модель

3. Получение передаточных функций регулируемого объекта

4. Построение временных и частотных характеристик объекта управления

5. Анализ устойчивости.

6. Определение точности

7. Ошибка по возмущающему воздействию

8. Коррекция системы

Заключение

Список литературы

1. Анализ задания

 

Для системы управления двигателем переменного тока получить:

. Математическую модель, описывающую все процессы происходящие в данной системе управления.

. Передаточные функции регулируемого объекта. Составить структурную схему системы управления.

. Произвести анализ устойчивости системы управления по критериям Гурвица и Найквиста.

. Определить точность системы управления двигателем переменного тока с последовательным возбуждением.

. Произвести коррекцию системы управления с целью повышения ее точности.

 

2. Математическая модель

 

Математическое описание электромагнитных процессов в машинах переменного тока намного сложнее, чем в машинах постоянного тока. Это объясняется не только тем, что их питание осуществляется переменным током, но и тем, что в таких машинах имеются несколько взаимосвязанных электрических контуров. В результате при описании электромагнитных процессов мы получаем систему дифференциальных уравнений высокого порядка. В теории электромеханического преобразования энергии существуют различные методы упрощения исходных уравнений. Наиболее распространенным из них является представление электрической машины в виде идеализированного двухфазного электромеханического преобразователя. В идеализированной машине в воздушном зазоре имеем круговое поле, а высшие гармоники отсутствуют. Методы перехода от исходной трехфазной машины к идеализированной хорошо разработаны в общей теории электромеханического преобразования энергии, и мы на них останавливаться не будем. Отметим лишь, что в результате преобразований мы получим идеализированную машину, имеющую две обмотки на роторе и две обмотки на статоре, расположенные по ортогональным осям α и β (рис. 3. 1). Для такой машины справедлива система уравнений:

 

 

где uαs,uβs - напряжения на обмотках статора; iαs, iαγ, iβs, iβγ - токи в обмотках статора и ротора по осям α и β; Lαs, Lαγ, Lβs, Lβγ - полные индуктивности обмоток статора и ротора по осям α и β; m - число фаз двигателя; Mэ - электромагнитный момент двигателя.

Полная индуктивность каждой обмотки может быть записана уравнением

=M+Lσ

 

где M - взаимная индуктивность между обмотками ротора и статора по осям α и β; Lσ - индуктивность рассеяния обмотки. Система уравнений (3. 1) достаточно точно описывает статические и динамические процессы в асинхронном двигателе, если принят гармонический закон изменения напряжений uα и uβ. Однако она является существенно нелинейной и в таком виде практически не используется. Для упрощения математического описания электромагнитных процессов осуществляют преобразования исходных уравнений. В частности, если в первых четырех уравнениях системы (3. 1) провести замену d/dtjω, получим систему уравнений асинхронного двигателя в установившемся режиме:

 

 

Так как рассматривается симметричная машина, целесообразно параметры обмоток обозначить Ls=Lαs=Lβs, Rs=rαs=rβs,Lr=Lαr=Lβr, Rr=rαr=rβr, а также ввести понятия xsLs, xrLr - полные индуктивные сопротивления статора и ротора,x0M - сопротивление взаимной индукции. Кроме того, обозначим результирующие векторы напряжений  и токов , . Тогда от четырех уравнений напряжений (3. 2), если обратиться к обобщающим векторам напряжений, токов и сопротивлений, можно перейти к двум уравнениям:

 

 

где ν=ωр. Введем понятия скольжение ротора относительно поля статора s=(ωωр) и ЭДС холостого хода .

двигатель переменный ток управление

Тогда систему уравнений асинхронной машины можно представить в виде:

 

 

Полученные уравнения описывают электромагнитные процессы двигателя переменного тока в установившемся режиме.

 

Схема замещения двигателя переменного тока

 

Нам дан асинхронный двигатель переменного тока. Необходимо стабилизировать угол поворота привода. Так же дано, что =40 Нм, =12 Ом, = 50 мГц

) Составим систему уравнений, описывающих данную систему:

 

 

Для того, чтобы применить функции и решить их в системе MatLab необходимо записать дифференциальные уравнения в нормальной форме Коши:

 

 

Текст М-функции записываем в файл lab1. m, так что каждый раз, когда потребуется вычислить правые части в конкретной точке, из файла будет вызываться эта функция. Необходимость оформления системы уравнений в виде собственной М-функции обусловлена способом применения решателя ode23 (ode45).

)        Способ:файл

 

function dxdt=lab1(t,x)Cm fm u a21 a31 a32= [x(2);

(Cm*fm*x(3) - 100*sin(10*t)) *a21;

(u-Cm*fm*x(2) - a31*x(3)) *a32];

 

Применяем решатель непосредственно в MatLab (a21= , a32= ,

= ):

global Cm fm u a21 a31 a32=10; fm=10; u=220; a21=0. 025; a31=22; a32=10; x0= [0; 0; 0];=0: 0. 01: 3;

[t,x] =ode45(@lab1,tspan,x0);(t,x(:,1),t,x(:,2),t,x(:,3).);

 

2)      Способ:файл

function dxdt=lab1(t,x)

dxdt= [x(2); (10*10*x(3) - 100*sin(10*t) *1/20; (220-10*10*x(2) - 22*x(3)) *10];

 

Применяем решатель непосредственно в MATLAB:

 

[t,x] =ode23(@lab1, [0,3], [0,0,0,0])(t,x(:,1),t,x(:,2),t,x(:,3).);

 

Графическая часть:

 

Рисунок 2.2 - графики зависимости φ(t), ω(t), iя(t).

3. Получение передаточных функций регулируемого объекта

 

Для получения передаточных функций необходимо преобразовать исходную систему уравнений:

 

 

Используя преобразования Лапласа получим:

 

 

) Для составления передаточной функции по управлению Wy(p) необходимо положить возмущающее воздействие m1(p) =0.

y(p) =X1(p) /u(p)

 

Система примет вид:

 

После математических преобразований и подстановки Cm=10; fm=10; u=220; a21=0. 025; a31=22; a32=10, получим:

 

 

) Для составления передаточной функции по возмущению WВ(p) необходимо u(p) =0.В(p) =X1(p) /m1(p)

Система примет вид

 

 

После математических преобразований и подстановки Cm=10; fm=10; u=220; a21=0. 025; a31=22; a32=10, получим:

 

 

Составим структурную схему:

 

Рисунок 3. 1-структурная схема.

 

На схеме  и .

 

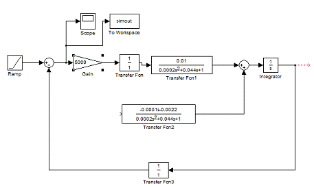
Воспользуемся пакетом Simulink системы MatLab.

 

Рисунок 3. 2 - схема моделирования

 

Далее представлены показания Scope, Scope1:

                                               Scope1

Рисунок 3. 3 - показания Scope, Scope1

 

4. Построение временных и частотных характеристик объекта управления

 

Используя полученные ранее передаточные функции по управлению

 

=

 

и возмущению

 

 

получим ЛАЧХ L(w) =20lg|W(j w) | [dB] и ЛФЧХ j(w) =arctg(“v (w) /u (w)).

1) Построим ЛАЧХ и ЛФЧХ для функции по управлению:

 

y(w) =20lg(0. 01) - 10lg(-0. 001936w2+(1-0. 01w2) 2) - 20lg(w)

jУ(w) =-π - arctg((0. 001w2-1) /0. 001936w)

= [0. 01];= [0. 0002 0. 044 1 0]

[h, w] = freqs(a, b);= abs(h);= angle(h);(2,1,1), semilogx(w, 20*log10(mag)); grid on; ylabel('dB');(2,1,2), semilogx(w,phase*180/pi); grid on; ylabel('rad');

 

Рисунок 4.1 - ЛАЧХ и ЛФЧХ для функции по управлению

 

) Построим ЛАЧХ и ЛФЧХ для функции по возмущению:

 

1)      В(w) =10lg(0. 000484+10-8w) - 20lg(w) - 10lg((1-2*10-4w) 2-0. 001936w2)

jВ(w) =-(arctg0. 0045w - arctg((0. 0002w-1) /0. 001936w)

 

Непосредственно в MATLAB набираем:

 

a = [0. 0001 0. 0022];= [0. 0002 0. 044 1]

[h, w] = freqs(a, b);= abs(h);= angle(h);(2,1,1), semilogx(w, 20*log10(mag)); grid on; ylabel('dB');(2,1,2), semilogx(w,phase*180/pi); grid on; ylabel('rad');

 

Рисунок 4.2 - ЛАЧХ и ЛФЧХ для функции по возмущению

 

5. Анализ устойчивости.

 

Для оценки устойчивости воспользуемся критериями устойчивости:

1) Критерий Гурвица: Этот критерий позволяет определить знак всех корней характеристического уравнения без их вычисления.

Используя этот критерий легко установить, что для систем первого и второго порядка необходимое условие является и достаточным:

 

 

(коэффициенты характеристического уравнения должны быть положительными)

Введем вспомогательную функцию

 

,

 

в числителе которой получим характеристический многочлен системы D(p).

 

).  Отсюда получим W1(p) и D(p).

.

 

Составим определитель Гурвица.

 

,

 

видно, что все определители положительны, значит, система устойчива.

Вывод: согласно критерию Гурвица система устойчива.

2) Критерий Найквиста. Для устойчивой системы в диапазоне частот годограф  не будет охватывать точку (0; j0). Следовательно, обычная комплексная частотная характеристика разомкнутой системы W(jω) не будет охватывать точку (-1; j0) на комплексной плоскости.

Воспользуемся системой MATLAB и пакетом Simulink:

 

)        Для =tf([0. 01], [0. 0002 0. 044 1]);

(w)

 

Рисунок 5. 1 - годограф Найквиста для разомкнутой системы

 

Из графика видно, что характеристика разомкнутой системы W(jω) не будет охватывать точку (-1; j0) на комплексной плоскости. А это еще раз подтверждает, что система устойчива.

6. Определение точности

 

Ошибка по управляющему воздействию.

Структурная схема представлена на рис. 6. 1.

 

Рисунок 6. 1 - структурная схема

 

Определим передаточную функцию, связывающую в замкнутой системе ошибку с управляющим воздействием:

 

 

Определим статическую ошибку в системе при отработке постоянного управляющего воздействия.

 

При

С помощью Matlab графически определим статические ошибки по заданному управляющему воздействию, изменяющемуся с постоянной скоростью:

 

Рисунок 6. 2 - схема моделирования

 

Рисунок 6. 3 - результат моделирования

 

7. Ошибка по возмущающему воздействию

 

Структурная схема представлена на рис. 6. 4.

 

Рисунок 6. 4 - структурная схема

 

Определим передаточную функцию, связывающую в замкнутой системе ошибку с возмущающим воздействием:

 

При

 

С помощью Matlab графически определим статические ошибки по заданному возмущающему воздействию:

 

Рисунок 6. 5 - схема моделирования

 

Рисунок 6. 6 - результат моделирования

 

8. Коррекция системы

 

В предыдущем пункте получено значение статической ошибки по заданному управляющему воздействию - x = 2200. Оно является недопустимым, произведём коррекцию системы. Для этого увеличим коэффициент передачи: положим, и  Структурная схема данной системы представлена на рисунке 7. 1.

 

Рисунок 7. 1 - Структурная схема

 

Определим статическую ошибку по управляющему воздействию:

 

 При

 

С помощью Matlab графически определим статическую ошибку по заданному управляющему воздействию:

 

Рисунок 7. 2 - схема моделирования

 

Рисунок 7. 3 - Статическая ошибка

 удовлетворяет условию .

 

Построим логарифмические характеристики:

В MATLAB набираем:

= [5];= [0. 0002 0. 044 1 0]

[h, w] = freqs(a, b);= abs(h);= angle(h);(2,1,1), semilogx(w, 20*log10(mag)); grid on; ylabel('dB');(2,1,2), semilogx(w,phase*180/pi); grid on; ylabel('rad');

 

Рисунок 7. 4 - ЛАХ и ЛФХ.

 

Согласно графикам:

Запас устойчивости по амплитуде .

Запас устойчивости по фазе

Проверим устойчивость системы по критерию Найквиста:=tf([50], [0. 0002 0. 044 1 0]);(w)

 

Рисунок 7. 5 - годограф Найквиста для разомкнутой системы

 

Т. к. АФХ не охватывает точку (-1,j), то система устойчива по критерию Найквиста.

Заключение

 

В данной работе исследована система автоматического регулирования генератора постоянного тока.

В ходе её выполнения мной была построена математическая модель в виде системы дифференциальных уравнений. Следующим шагом стало упрощение найденной системы уравнений с помощью линеаризации всех нелинейных уравнений, входящих в её состав. На основе полученной линейной системы уравнений была найдена их операторная форма, и их передаточной функции, было произведено разбиение системы управления на элементарные типовые звенья, после чего построены временные и частотные характеристики, отображающие работу системы управления. С помощью известных методов анализа устойчивости определил устойчивость системы, а также выявил величину ошибки в установившемся режиме, после чего достиг более высокой точности системы регулирования и при этом не повлиял на устойчивость системы.

В ходе выполнения данной курсовой работы изучил способы исследования одной из систем управления промышленного электрооборудования.

1. Б.В. Сухинин, В. В. Сурков. Оптимальное управление электротехническими объектами. Учеб. пособие.

. А.А. Воронов. Теория автоматического управления. В двух частях. Москва. Высшая школа. 1986.


Не нашли материал для своей работы?
Поможем написать уникальную работу
Без плагиата!
Без нейросетей!