Исследование следящей системы с сельсинным измерительным устройством
Содержание
Введение
. Постановка задачи
. Анализ принципа действия
САУ и разработка функциональной схемы САУ
. Определение уравнений
динамики и передаточных функций элементов САУ
. Составление структурной
схемы САУ
. Исследование устойчивости
исходной САУ
.1 Метод Гурвица
.2 Метод Найквиста
.3 Логарифмический критерий
устойчивости
. Расчет корректирующего
звена методом ЛАЧХ
. Анализ системы с
непрерывным корректирующим звеном
. Дискретизация
последовательного корректирующего звена методом аппроксимации операции
интегрирования, получение передаточной функции цифровой САУ и анализ
устойчивости системы
. Вывод алгоритма коррекции,
построение переходной функции и определение по ней показателей качества
переходного процесса дискретной САУ
. Дискретизация последовательного
корректирующего звена методом отображения нулей и полюсов
. Дискретизация
последовательного корректирующего звена методом введения фиктивных
квантователей и фиксаторов
Заключение
Список литературы
Введение
Большое внимание к теории и практике дискретных систем объясняется
повсеместным распространением, а в последние годы - полным доминированием
цифровых систем управления, которые используют в замкнутом контуре управления цифровые вычислительные машины (ЦВМ),
микроконтроллеры, микроЭВМ. Обобщенная схема цифровой
системы управления содержит цифровую вычислительную машину ЦВМ, которая
выполняет роль задающего, сравнивающего и управляющего устройства. Формируемый
ЦВМ дискретный сигнал управления при помощи преобразователя дискретного сигнала
в непрерывный (ЦАП) передается к непрерывной части системы, объединяющей в
своем составе аналоговые усилительно-преобразующие, исполнительные и
измерительные элементы, объект управления. Переменные состояния объекта
управления при помощи преобразователя непрерывного сигнала в дискретный (АЦП)
передаются от объекта управления к ЦВМ.
Системы с ЦВМ обладают существенными преимуществами по сравнению с
аналогичными непрерывными системами, поскольку допускают реконфигурацию и
перенастройку САУ без изменения в аппаратном обеспечении, только за счет
перепрограммирования ЦВМ, многоканальное управление, а также предоставляют
легко доступные информационные потоки, позволяющие кроме прямого управления
осуществлять функции: контроля, оптимизации, координации и организации всех
процессов в рамках современных АСУТП.
1.
Постановка задачи
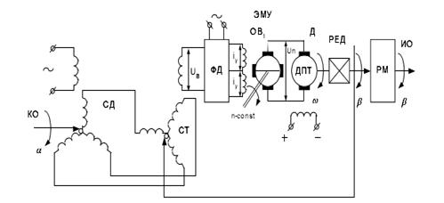
Исследовать следующую систему с сельсинным измерительным устройством
(рис.1) , ); в состав САУ входят сельсинное измерительное устройство СД и СТ
(трансформаторный режим включения), фазовый детектор ФД, электромашинный усилитель
мощности с поперечным полем ЭМУ, двигатель постоянного
тока с независимым возбуждением ДПТ,
редуктор РЕД и рабочая машина РМ.
Численные значения параметров элементов, образующих САУ, приведены в
таблице. 1
Табл.1. Численные значения заданных параметров
|
Параметры
|
Значения
|
|
 35; 1.0
|
|
|
Тм, с
|
16.6*
|
|
Tэ,с
|
11.1*
|
|
Тк, с
|
6.66*10-3
|
|
Кред
|
1/300
|
|
Кд, ред/Вс
|
2.5
|
|
Кфд
|
80
|
|
Кэму
|
12
|
|
Кө, В/рад
|
50
|
2.
Анализ принципа действия САУ и разработка функциональной схемы САУ
В данном курсовом проектировании предполагается исследование следующей
системы с сельсинным измерительным устройством,
принципиальная схема системы которой приведена на рис.1.
Рис. 1. Принципиальная схема следующей системы с сельсинным измерительным устройством
В состав САУ входят сельсинное измерительное устройство СД и СТ
(трансформаторный режим включения), фазовый детектор ФД, электромашинный усилитель
мощности с поперечным полем ЭМУ, двигатель постоянного
тока с независимым возбуждением ДПТ,
редуктор РЕД и рабочая машина РМ.
Рассмотрим
принцип работы схемы. Алгоритм функционирования заключается в следующем:
изменение управляемой величины с необходимой точностью в соответствии с заранее
неизвестной функцией времени, определяемой задающим воздействием:
, где
- заранее
неизвестная функция времени. Таким образом, следящая система, как и программная система, воспроизводит задающее воздействие. Однако это воздействие
в следящей системе изменяется не по заданной программе, а произвольно. Сельсины
в трансформаторном режиме выполняют функцию элемента сравнения. Ротор
сельсина-датчика СД механически связан с ведущим валом, а ротор
сельсина-приемника - с ведомым, или приемным валом (с осью рабочего механизма).
Благодаря этому на сельсины как на элемент сравнения поступают задающее
воздействие (угол
поворота ведущего вала) и управляемая величина (угол
поворота приемного вала). Сельсины выставляют угол
рассогласования
между ведущим и приемным валами и преобразуют его в
напряжение несущей частоты
,
величина огибающей которой при малых углах рассогласования пропорциональна углу
рассогласования, а фаза несущей частоты определяется знаком этого угла. Если
угол рассогласования
относительно согласованного положения является
положительным, то напряжение несущей частоты совпадает по фазе с напряжением
питания
. При отрицательном угле рассогласования напряжение
несущей частоты находится в противофазе с напряжением питания (рис.2).
Рис.2.
Характеристики, поясняющие работу элементов.
Будем
считать, что положительное значение огибающей модулированного напряжения
несущей частоты соответствует случаю, когда напряжение несущей частоты
совпадает по фазе с напряжением питания, а отрицательное значение огибающей -
случаю, когда напряжение несущей частоты находится в противофазе с напряжением
питания. Тогда можно утверждать, что сигнал рассогласования следящей системы на
выходе сельсина-приемника выражен огибающей модулированного напряжения несущей
частоты (рис.2).
Для
усиления напряжения сигнала рассогласования в следящей системе применен
электромашинный усилитель мощности ЭМУ, т.е. усилитель с входом на постоянном
токе. ЭМУ с поперечным полем относится к усилительный элементам генераторного
типа и представляет собой одноякорную электрическую мамину постоянного тока, в
которой магнитный поток реакции якоря используется в качестве основного
рабочего потока, а магнитный поток обмотки возбуждения служит управляющим
потоком. Таким образом, изменяя ток возбуждения, можно менять в широких
пределах величину выходной возможности, т.е. управлять процессом превращения
механической энергии приводного двигателя в электрическую энергию, получаемую
на выходе ЭМУ.
С
выхода ЭМУ напряжение подается на исполнительный двигатель постоянного тока,
который через редуктор связан с приемным валом и осью сельсина-приемника. На
приемном вале находится собственно управляемый объект - рабочая машина. В
следящей системе управляемым объектом является силовой исполнительный двигатель
ДПТ. Собственно управляемый объект является нагрузкой для исполнительного
двигателя и в состав самой системы не входит.
Имея
принципиальную схему, составим функциональную схему. Следящую систему с сельсинным измерительным устройством
целесообразно расчленить на следующие элементы : сельсинное измерительное устройство (сельсин-датчик СД
и сельсин-трансформатор СТ); фазовый детектор ФД; электромашинный усилитель
ЭМУ; исполнительный двигатель ДПТ; редуктор
РЕД; рабочий механизм РМ. Функциональная схема данной САУ
представлена на рис.3.
Рис.
3. Функциональная схема САУ
На
функциональной схеме (рис2) приведены следующие элементы:
СД.
СT -сельсинное измерительное устройство
ФД
- фазовый детектор
ЭМУ
- электромашинный усилитель
ДПТ
- исполнительный двигатель
РЕД
- редуктор
РМ
- рабочий механизм
- угол
поворота ведущего вала
- угол
поворота ведомого вала
- угол
рассогласования ведущего и ведомого валов
3.
Определение уравнений динамики и передаточных функций элементов САУ
Сельсинное
измерительное устройство. Сельсины в данной системе работают в трансформаторном
режиме. Поэтому рассогласование валов рабочих механизмов на угол θ = α
- β приводит к возникновению
выходного напряжения на обмотке статора сельсина-приёмника, равного
, где
- максимальное эффективное значение э. д. с.,
индуцируемое на обмотке статора. В данном случае, роторы сельсинов изначально
рассогласованные на 90°, поэтому
, на
интервале углов - 45° <
< 45°
данную нелинейную зависимость с хорошей точностью можно аппроксимировать
линейной функцией
,
Фазовый
детектор осуществляет усиление подаваемого на его вход напряжения
,
Электромашинный
усилитель. ЭМУ является в данном случае генератором постоянного тока.
Предположим, что генератор находится в режиме холостого хода и в нем
отсутствуют потери на гистерезис и вихревые токи, а магнитная характеристика -
не насыщена, то есть характеристика намагничивания может быть описана линейной
зависимостью магнитного потока и тока возбуждения
,
Закон
Кирхгофа для обмотки возбуждения
.
Уравнение
ЭДС якоря с учётом принятых выше допущений примет вид
, откуда
и
.
Подставляем,
,
.
Так
как напряжение на зажимах генератора UД = ea, а напряжение возбуждения соответствует uВ
= UФД, и КЭМУ=KU, TК=TВ,
передаточная функция будет иметь вид
.
Передаточная
функция двигателя постоянного тока. Для якорной цепи на основании закона
Кирхгофа справедливо следующее уравнение:
,
где
eД -
э.д.с., наводимая в обмотке якоря магнитным потоком обмотки возбуждения ФВ,
равная
, се - электрическая постоянная двигателя.
Уравнение механического равновесия двигателя записывается на основании
закона сохранения моментов:
MД=Mc+MH,
где MH - динамический момент якоря
двигателя, равный произведению момента инерции якоря на его угловое ускорение.
.
Моментом
сопротивления, равным моменту трения в осях, можно пренебречь.
,
,
.
,
,
,
.
Отсюда
передаточная функция имеет вид
Передаточную функцию редуктора получим на основании дифференциального
уравнения
,
4.
Составление структурной схемы САУ
Структурная схема может быть получена из функциональной схемы, если в
последней вместо функционального назначения отдельных элементов записать
передаточные функции этих элементов. Структурная схема представлена на рис. 4.
Рис. 4. Структурная схема следящей системы с сельсинным измерительным
устройством
Передаточная функция разомкнутой системы
Передаточная
функция замкнутой системы
.
5.
Исследование устойчивости исходной САУ
5.1 Метод Гурвица
Для применения критерия Гурвица для оценки устойчивости исходной системы
необходимо располагать характеристическим уравнением замкнутой САУ, которое
представляет собой приравненный к нулю знаменатель передаточной функции
замкнутой системы.
Критерий
Гурвица основан на оценке коэффициентов характеристического полинома замкнутой
системы и составлении из них определителя Гурвица.
Таким
образом, имеем характеристическое уравнение вида:
.
Составим
определитель Гурвица. Необходимое условие устойчивости: все коэффициенты
характеристического уравнения положительны. Достаточное условие устойчивости:
определитель Гурвица и все угловые миноры должны быть положительны.
Рассчитав определитель Гурвица, определяем, что он отрицателен.
Из этого можно сделать вывод о том, что система неустойчива.
5.2 Метод Найквиста
Оценим устойчивость разомкнутой системы по критерию Ляпунова.
Передаточная функция разомкнутой системы
Согласно
критерию Ляпунова разомкнутая САУ является устойчивой, причем, поскольку все
корни являются действительными отрицательными, а два из них
комплексно-сопряженными с отрицательной действительной частью, то переходный
процесс представляет собой сходящиеся колебания.
Построим
КЧХ разомкнутой системы
.
Для
исследования устойчивости САУ по критерию Найквиста необходимо построить
комплексно-частотную характеристику (КЧХ) исходной разомкнутой САУ и
проанализировать ее в соответствии с критерием Найквиста. В случае устойчивой
САУ необходимо определить запасы устойчивости по фазе и амплитуде.
Разомкнутая
система находится в безразличном состоянии (т.к. эта система астатического
класса). Следовательно, критерий устойчивости Найквиста будет выражаться так:
чтобы система являлась устойчивой в замкнутом состоянии необходимо и
достаточно, чтобы КЧХ разомкнутой системы, дополненная дугой окружности
бесконечно большого радиуса, при изменении частоты от нуля до бесконечности не
охватывала точку (-1;j0).
Построим
КЧХ разомкнутой системы (Рис.5).
Рис.5.
КЧХ разомкнутой системы
Как
видно, КЧХ разомкнутой системы охватывает точку (-1;j0).
Следовательно, замкнутая система неустойчива.
5.3 Логарифмический критерий устойчивости
Для исследования устойчивости САУ по логарифмическому критерию необходимо
построить логарифмические амплитудно-частотную (ЛАЧХ) и фазочастотную (ЛФЧХ)
характеристики САУ.
По построенным ЛАЧХ и ЛФЧХ определяется устойчивость исходной САУ и для
случая устойчивой системы определяются запасы устойчивости по фазе и амплитуде.
Построение асимптотической ЛАЧХ выполняют в следующей последовательности:
· Определяют
частоты сопряжения
, и коэффициент усиления системы в дБ , равный 20lgK;
· строят
первую асимптоту, которую проводят до первой сопрягающей частоты через точку с
координатами
и L=20lgK с наклоном, соответствующим астатизму системы (наклон
-20 дб/дек соответствует астатической системе первого порядка);
· проводят
вторую асимптоту от конца первой асимптоты до второй сопрягающей частоты. Ее
наклон изменяется на +20, -20,+40 или -40 дБ/дек в зависимости от того,
является ли 
сопрягающей
частотой форсирующего, апериодического, форсирующего второго порядка или
колебательного звена соответственно;
· строят
каждую последующую асимптоту аналогичным образом. Изменение наклона (i+1)-й
асимптоты зависит от того, сопрягающей частотой какого элементарного звена
является
.
Таким образом, следуя, предложенному выше, способу исследования системы
на устойчивость, осуществим это исследование.
Определим
частоты
;
.
Также
определим коэффициент усиления системы
Построение
начнем с точки
и
Таким
образом, по логарифмическому критерию устойчивости система неустойчива, т.к.
точка пересечения ЛАЧХ (рис.7.) с осью децибел лежит левее точки, где фазовый
сдвиг (рис.7.) достигает значения ψ=-180˚.
Рис.7.
ЛАЧХ и ЛФЧХ разомкнутой системы
6.
Расчет корректирующего звена методом ЛАЧХ
Задача
синтеза корректирующего устройства заключается в расчете такой передаточной функции Wку(s)
, чтобы
заданная система W(s), соединённая последовательно с корректирующим
устройством и охваченная обратной связью (рис.8.), обладала требуемым
качеством.
Рис. 8. Структурная схема непрерывной САУ при коррекции
Частоты сопряжения располагаемой системы:
;
По
заданным показателям качества Tp =1 c σ = 35% определим, что
с-1.
Запас
устойчивости по амплитуде L1 =
10,5Дб, по фазе θ
= 40°.
Построим ЛАЧХ и ЛФЧХ разомкнутой нескорректированной системы (рис.9)
Теперь
построим ЛАЧХ желаемой системы (рис.9), через точку (
,0) проводим прямую с наклоном -20Дб, со стороны низкочастотной
области её излом будет на частоте ω2ж=2,87с-1,в
высокочастотной-на частоте ω3ж= ω1p=73,67с-1. Для
построения желаемой ЛАЧХ в низкочастотной области необходимо учесть максимально
допустимую ошибку слежения Хmax при условии, что входной сигнал
может изменяться с максимальной угловой скоростью ω max и с
максимальным угловым ускорением εmax . Для выполнения этих требований необходимо, чтобы
желаемая ЛАЧХ не попадала бы в запретную область.
Требуемый
коэффициент усиления Kc=ώ0max/Xmax=2.0/0.02=100 ,LA2=20Lg(KC)=40.
Запретная
область проходит через точку В с координатами LB=20Lg(ώ0max2/έ0maxXmax)=67,9 Дб, и ώB=έ0max/
ώ0max=0,04 с-1.
Прямая
с наклоном -20Дб, проведённая через точку ω=1с-1,
попадает в запретную область, поэтому необходимо
увеличить коэффициент усиления желаемой системы. Выберем
= 150, отсюда сразу получаем частоту ω1ж=0,176 с-1,
на которой происходит первый излом желаемой ЛАЧХ и частоту ω2ж=2,87с-1,
на которой происходит второй излом.
Рис.9.
ЛАЧХ и ЛФЧХ располагаемой системы, желаемой системы и корректирующего элемента
Вычитая из ЛАЧХ желаемой ЛАЧХ располагаемой системы, получаем ЛАЧХ
корректирующего элемента (рис.9), передаточная функция которого имеет вид
корректирующий
элемент с отставанием по фазе.
Таким образом, получим ЛАЧХ и ЛФЧХ замкнутой системы после проведения
коррекции (рис.10).
Рис.10. ЛАЧХ и ЛФЧХ замкнутой системы после коррекции
Запас устойчивости скорректированной системы по амплитуде составляет Lзап =15.2 Дб ,а по фазе - φзап = 123° .
7.
Анализ системы с непрерывным корректирующим звеном
Переходная характеристика скорректированной представлена на рис. 11.
Рис. 11. Переходный процесс замкнутой скорректированной системы.
Перерегулирование скорректированной системы составляет
Статическая ошибка близка к нулю по истечении заданного времени Tp. Время регулирования (при ошибке,
равной 2%) равно 0,99 с.
Перерегулирование меньше заданного в 35 %, а время регулирования чуть
лучше заданного в 1с . Таким образом, можно сделать вывод о том, что оба из
показателей качества не превышают заданных.
8.
Дискретизация последовательного корректирующего звена методом аппроксимации
операции интегрирования, получение передаточной функции цифровой САУ и анализ
устойчивости системы
В данном пункте курсового проектирования необходимо исследовать САУ с
цифровым устройством управления. В данном случае САУ переходит в разряд
дискретных, поскольку функции коррекции динамики системы возлагаются на
цифровое вычислительное устройство (микроконтроллер), который реализует
алгоритм управления.
Отметим, что структурная схема САУ с цифровым устройством управления
будет иметь вид, представленный на рис.12.
микроконтроллер
Рис.12. Структурная схема САУ с цифровым устройством управления
Если ЦАП обладает свойствами фиксатора нулевого порядка, то дискретная
передаточная функция системы может быть получена, следующим образом:
,
где
, Z-
преобразование
можно вычислить либо при помощи
правила вычетов, либо разложив выражение на простые дроби и воспользовавшись
таблицей элементарных Z-преобразований.
Для
получения дискретной передаточной функции корректирующего звена
по его непрерывной передаточной функции
рекомендуется воспользоваться билинейным
преобразованием, аппроксимирующим операцию интегрирования, что соответствует
численной аппроксимации операции интегрирования по методу трапеций.
Рассмотрим определение дискретной передаточной функции последовательного
корректирующего звена.
Передаточная функция корректирующего звена представлена в виде:
,
где
Кку=0,375, T1=5,682, T2=0,348
Существуют различные методы определения дискретной передаточной функции,
рассмотрим некоторые из них:
) Метод правых прямоугольников:
,
.
2) Метод левых прямоугольников
,
.
Метод трапеций:
,
.
3) Метод отображения нулей и полюсов:
Передаточная функция корректирующего элемента имеет один нуль равный r1=-2,8736 и один полюс равный p1=-0,176.
Передаточная функция в z-области
имеет вид
,
K* определим из условия
или
,
.
4) Метод введения фиктивных фиксаторов и квантователей:
Применим фиксатор нулевого порядка.


Рассмотрим
получение дискретной передаточной функции цифровой САУ и анализ устойчивости
системы.
Передаточная функция цифровой САУ имеет вид
.
Для
непрерывной части передаточная функция в области z может быть
представлена в виде:
(ЦАП -
фиксатор нулевого уровня)
,
=
Зададимся
временем дискретизации T0 = 0.005 c,
после подстановки численных значений получим:
Для
корректирующего устройства (по методу трапеций)
Для разомкнутой нескорректированной системы:
A=400=-9,304
C=1,0005714=8,3034286=498,3091129
a=45,0452169
w0=73,361362
Проверим на устойчивость полученную дискретную систему.
Полюса дискретной передаточной функции следующие:
z1 = 0.738 + 0.279i,
z2 = 0.738 - 0.279i,
z3 = 0.975,
z4 = 0.955 + 0.034i,
z5 = 0.955 - 0.034i.
Все они попадают в область, ограниченную единичной окружностью на z-плоскости, поэтому дискретная
система устойчива.
9.
Вывод алгоритма коррекции, построение переходной функции и определение по ней
показателей качества переходного процесса дискретной САУ
Исходя из того что
,
Где U(z) - Z -
изображение выходной величины цифрового корректирующего устройства; E(z) - Z -
изображение входной величины корректирующего устройства.
Раскрыв
скобки, поделив левую и правую части уравнения на
и перейдя от изображений к оригиналам, получим:
Выразим
Аналогично можно получить конечно-разностное уравнение для цифрового
моделирования замкнутой дискретной САУ с передаточной функцией:
Применим
данные выкладки конкретно к нашему уравнению:
Перепишем
уравнение в следующем виде:
Раскрыв
скобки, поделив левую и правую части уравнения на
и перейдя от изображений к оригиналам, получим:
Выразим
Перепишем
уравнение в следующем виде:
Раскрыв
скобки, поделив левую и правую части уравнения на
и перейдя от изображений к оригиналам, получим:
Выразим
Для
полученной дискретной системы получим переходную характеристику (рис.13.):
Рис.13. Переходная характеристика дискретной системы
Определим показатели качества:
,
Статическая ошибка близка к нулю по истечении заданного времени Tp.
Время регулирования (при ошибке, равной 2%) равно 0,87 с.
Перерегулирование меньше заданного в 35 %, а время регулирования меньше
заданного в 1с .Таким образом, можно сделать вывод о том, что оба из
показателей качества не превышают заданных.
10.
Дискретизация последовательного корректирующего звена методом отображения нулей
и полюсов
Исходное корректирующее устройство представим в следующем виде:
Т.О.

Все
конечные нули
непрерывной передаточной функции
преобразуются в полюса дискретной передаточной
функции
в точках
.
Все
m-n бесконечных нулей
непрерывной
передаточной функции
преобразуются в нули дискретной передаточной функции
в точках
.
Таким
образом, получаем передаточную функцию
,
где
T0 = 0.005 c -
время дискретизации, K* - коэффициент
усиления цифрового фильтра, который определим из условия:
или
,
,
таким
образом, передаточная функция корректирующего устройства будет выглядеть
следующим образом:
.
,
где
разомкнутая нескорректированная система равна:
запишем
дискретную передаточную функцию замкнутой сиcтемы:
Устойчивость
полученной дискретной системы может быть проанализирована по расположению
полюсов передаточной функции
, которые
для устойчивой системы должны находиться внутри единичной окружности
комплексной плоскости. В противном случае необходимо уменьшить период
дискретизации системы.
Полюса дискретной передаточной функции следующие:
z1 = 0.745 + 0.286i,2 = 0.745 - 0.286i,3
= 0.473,
z4 = 1.006 + 0.017i,5 = 1.006 - 0.017i.6 = 0.971,
Корни z4 и z5 не попадают в область, ограниченную единичной окружностью на z-плоскости, поэтому дискретная
система неустойчива. Переходный процесс системы представлен на рисунке 14.
Рис.14. Переходный процесс дискретной системы
11.
Дискретизация последовательного корректирующего звена методом введения
фиктивных квантователей и фиксаторов
Рассмотрим метод введения фиктивных фиксаторов и квантователей. Применим
фиксатор нулевого порядка, тогда передаточная функция корректирующего
устройства будет выглядеть следующим образом:



Таким
образом, получаем:
Учитывая,
что
получим
дискретную передаточную функцию замкнутой сиcтемы.
Устойчивость
полученной дискретной системы может быть проанализирована по расположению
полюсов передаточной функции
, которые
для устойчивой системы должны находиться внутри единичной окружности комплексной плоскости. В противном случае необходимо
уменьшить период дискретизации системы.
Полюса дискретной передаточной функции следующие:
z1 = 0.738 + 0.279i,
z2 = 0.738 - 0.279i,
z3 = 0.974,
z4 = 0.955 + 0.033i,
z5 = 0.955 - 0.033i.
Все корни попадают в область, ограниченную единичной окружностью на z-плоскости, поэтому дискретная
система устойчива.
Выведем алгоритм коррекции:
Исходя из того что
,
Раскрыв
скобки, поделив левую и правую части уравнения на
и перейдя от изображений к оригиналам, получим:
Выразим
Аналогично можно получить конечно-разностное уравнение для цифрового
моделирования замкнутой дискретной САУ с передаточной функцией:
Применим
данные выкладки конкретно к нашему уравнению и перепишем уравнение в следующем
виде:
Раскрыв
скобки, поделив левую и правую части уравнения на
и перейдя от изображений к оригиналам, получим:
Выразим
Получим
конечно-разностное уравнение для цифрового моделирования замкнутой дискретной
САУ:
Перепишем
уравнение в следующем виде:
Раскрыв
скобки, поделив левую и правую части уравнения на
и перейдя от изображений к оригиналам, получим:
Выразим
Для
полученной дискретной системы получим переходную характеристику (рис.15.):
Рис.15. Переходная характеристика дискретной системы
Определим показатели качества:
Статическая ошибка близка к нулю по истечении заданного времени Tp.
Время регулирования (при ошибке, равной 2%) равно 0,87 с.
Перерегулирование вовсе отсутствует, а время регулирования меньше
заданного в 1с .Таким образом, можно сделать вывод о том, что оба из
показателей качества удовлетворяют заданным. Отметим также, что в данном методе
наблюдается наилучшие показатели качества и следовательно целесообразно
осуществлять дискретизацию последовательного корректирующего звена методом
введения квантователей и фиксаторов.
автоматический
дискретизация аппроксимация интегрирование
Также в ходе выполнения курсового проекта был осуществлён переход от
аналогового корректирующего элемента к
дискретному. При этом подробно рассмотрены следующие методы дискретизации:
трапеций, отображения нулей и полюсов, фиктивного квантователя и фиксатора. Для
численного расчёта регулятора выбран метод фиктивных квантователя и фиксатора
(фиксатор нулевого порядка), т.к. при дискретизации этим методом наблюдались
наилучшие показатели качества. Выведена дискретная передаточная функция
замкнутой системы. Полученная замкнутая система с дискретным устройством
управления является устойчивой и удовлетворяет заданным показателям качества.
Список литературы
1. Подлесный
Н.И., Рубанов В.Г. Элементы систем автоматического управления и контроля. - К.:
Выща шк., 1991. - 461 с.
. Подлипенский
В.С., Петренко В. Н. Электромагнитные и электромашинные устройства автоматики
/. - К.: Вища школа, Головное изд-во, 1987. - 592с.
. Бесекерский
В.А., Попов Е.П. Теория систем автоматического управления / В.А. Бесекерский, Е.П. Попов. - Изд. 4-е, перераб. И доп. - СПб, Изд-во
«Профессия», 2004. - 752 с.
. Куо
Б. Теория и проектирование цифровых систем управления. М.: Машиностроение,
1986. - 401 с