Расчет ректификационной установки для разделения смеси вода – уксусная кислота
Содержание
Перечень условных обозначений
Введение
Теоретическая часть
1.1Технологическая схема ректификационной установки
.2Физико-химические характеристики продукта
1.2.1 Физические свойства воды
.2.2.Физические свойства уксусной
кислоты
1.3 Технологический расчет
аппарата
.3.1 Материальный баланс
.3.2 Определение скорости пара и диаметра колонны
.3.3 Гидравлический расчет тарелок
.3.4 Определение числа тарелок и высоты колонны
1.3.5
Тепловой расчет установки
Заключение
Список литературы
Перечень
условных обозначений
b - ширина сливной перегородки, м; - удельная
теплоемкость, Дж/(кг*К);
сD
- удельная теплоемкость дистиллята, Дж/(кг*К);- удельная теплоемкость исходной
смеси, Дж/(кг*К);- удельная теплоемкость кубового остатка, Дж/(кг*К);-
коэффициент диффузии, м2/с;- диаметр, м;э - эквивалентный диаметр, м;-
поверхность теплоотдачи, м2;-расход паровой фазы, кг/с;-расход дистиллята,
кг/с;- расход исходной смеси, кг/с;- расход флегмы, кг/с;- расход кубового
остатка, кг/с;- расход паров дистиллята, кг/с;- расход кубового остатка,
кг/с;ГП - расход греющего пара, кг/с;- ускорение свободного падения, м/с2;
НК
- общая высота ректификационной колонны, м;-общая высота единицы переноса,
м;пер - высота переливной перегородки, м;
К
- коэффициент теплопередачи, Вт/(м2*К);т - расстояние между переливными
устройствами, м;- расход жидкой фазы, кг/с;
М
- мольная масса, кг/кмоль;
МD
- мольная масса дистиллята, кг/кмоль;
МF
- мольная масса исходной смеси, кг/кмоль;- мольная масса кубового остатка,
кг/кмоль;- коэффициент распределения;-число теоретических ступеней
разделения;общее число единиц переноса;
Р
- абсолютное давление в колонне, кгс/см2;- удельный расход жидкости на 1 м
ширины сливной перегородки,м2/с;- расход теплоты, отдаваемой охлаждающей воде,
Вт;- расход теплоты в паровом подогревателе исходной смеси, Вт;- расход
теплоты, отдаваемой охлаждающей воде в водяном
холодильнике
кубового остатка, Вт;К - расход теплоты, получаемой в кубе-испарителе от
греющего пара, Вт;ПОТ - тепловые потери колонны в окружающую среду, Вт;-
флегмовое число;
RMIN
-
минимальное флегмовое число;
r - удельная теплота
конденсации, Дж/кг;
rD
- удельная теплота конденсации паров в дефлегматоре, Дж/кг;
S - площадь, м2;
T - температура, К;
t - температура, 0С;
tD
- температура кипения дистиллята, 0С;
tF
- температура кипения исходной смеси, 0С;
tW
- температура кипения кубового остатка, 0С;
U - плотность
орошения, м3/(м2*с);
υ - мольный объем, м3/кмоль;
VВ
- объемный расход охлаждающей воды, м3/с;
w - рабочая
скорость, м/с;
wЖ
- скорость жидкости, м/с;
wП
- скорость пара, м/с;
wП
- предельная скорость паров, м/с;
х - влагосодержание воздуха, кг/кг;
хD
-
мольная доля хлороформа в дистилляте, кмоль/кмоль смеси;
хF
-мольная доля хлороформа в исходной смеси, кмоль/кмоль смеси;
хW
- мольная доля хлороформа в кубовом остатке, кмоль/кмоль смеси;
- массовая доля хлороформа в
дистилляте, кг/кг смеси;
- массовая доля хлороформа в
исходной смеси, кг/кг смеси;
- массовая доля хлороформа в
кубовом остатке, кг/кг смеси;
хОБ - объемная доля
компонента в смеси;
хСР - средний мольный
состав жидкости, кмоль/кмоль смеси;
yСР - средний
мольный состав пара, кмоль/кмоль смеси;
yF* - мольная
доля хлороформа в паре, равновесном с исходной
смесью, кмоль/кмоль смеси;
β - коэффициент избытка флегмы;
μ - вязкость, Па*с;
ρ- плотность, кг/м3;
ρПD - плотность
паров дистиллята, кг/м3;
ρСМ - плотность
физической смеси жидкостей, кг/м3;
σ - поверхностное натяжение, Н/м;
λ - коэффициент трения;
в - температурный коэффициент;
- гидравлическое сопротивление
тарелок, Па;
- гидравлическое сопротивление сухой
тарелки, Па;
- средняя разность температур
горячего и холодного носителей;
θ - доля байпасирующей жидкости;
ε - паросодержание
барботажного слоя;- критерий Фруда;
НС - высота сеперационного
пространства
Введение
Ректификация - массообменный процесс, который
осуществляется в большинстве случаев в противоточных колонных аппаратах с
контактными элементами (насадки, тарелки), аналогичными используемыми в
процессе абсорбции. Поэтому методы подхода к расчету и проектированию
ректификационных и абсорбционных установок имеют много общего.
Целью расчета массообменного аппарата является
определение конструктивных размеров, т.е. высоты и диаметра колонны,
гидромеханических и экономических показателей ее работы.
При расчете процессов ректификации составы
жидкостей обычно задаются в массовых долях или процентах, а для практического
расчета удобнее пользоваться составами жидкостей и пара, выраженными в мольных
долях или процентах.
Перегонку проводят путем постепенного испарения
жидкости, находящейся в перегонном кубе. Образующиеся пары отводятся и
конденсируются. Процесс осуществляют периодическим или непрерывным способом.
Если простая перегонка проводится периодически,
то в ходе отгонки НК содержание его в кубовой жидкости уменьшается. Вместе с
тем, изменяется во времени и состав дистиллята, который обедняется НК по мере
протекания процесса. В связи с этим отбирают несколько фракций дистиллята,
имеющих различный состав. Простая перегонка, проводимая с получением конечного
продукта разного состава, называется фракционной, или дробной, перегонкой.
Процессы ректификации осуществляются
периодически или непрерывно при различных давлениях: при атмосферном давлении,
под вакуумом (для разделения смесей высококипящих веществ), а также под
давлением больше атмосферного (для разделения смесей, являющихся газообразными
при нормальных температурах).
Ректификационная колонна имеет цилиндрический
корпус, внутри которого установлены контактные устройства в виде тарелок или
насадки. Снизу вверх по колонне движутся пары, поступающие в нижнюю часть
аппарата из кипятильника, который находится вне колонны, т. е. является
выносным, либо размещается непосредственно под колонной. Следовательно, с
помощью кипятильника создается восходящий поток пара.
При выборе оптимальных условий работы ректификационной
установки необходимо учитывать расход тепла и основные параметры (температуру и
давление) теплоносителей - греющего пара и охлаждающей воды, а также требуемые
размеры, как самой колонны, так и соединенных с ней теплообменных аппаратов
(кипятильника, нагревателя исходной смеси, дефлегматора и холодильника паров).
Все эти факторы взаимосвязаны и зависят, в частности, от температуры и
агрегатного состояния подаваемой на разделение смеси.
Исходная смесь может поступать в колонну не
только в жидком, но и в парообразном состоянии или в виде смеси жидкости и
пара. При прочих равных условиях: заданных составах дистиллята уD и
остатка xW, давлении Р в колонне - подвод тепла в колонну минимален
в случае подачи в нее жидкой исходной смеси, предварительно нагретой до
температуры кипения tK на питающей тарелке.
Кипятильник или куб предназначен для превращения
в пар части жидкости, стекающей из колонны, и подвода пара в ее нижнюю часть
(под насадку или нижнюю тарелку). Кипятильники имеют поверхность нагрева в виде
змеевика или представляют собой кожухотрубчатый теплообменник, встроенный в
нижнюю часть колонны. Более удобны для ремонта и замены выносные кипятильники,
которые устанавливают ниже колонны с тем, чтобы обеспечить естественную
циркуляцию жидкости.
В периодически действующих колоннах куб является
не только испарителем, но и емкостью для исходной смеси. Поэтому объем куба
должен быть в 1,3-1,6 раза больше его единовременной загрузки (на одну
операцию). Обогрев кипятильников наиболее часто производится водяным насыщенным
паром.
Дефлегматор, предназначенный для конденсации
паров и подачи орошения (флегмы) в колонну, представляет собой кожухотрубчатый
теплообменник, в межтрубном пространстве которого обычно конденсируются пары, а
в трубах движется охлаждающий агент (вода). Однако вопрос о направлении
конденсирующихся паров и охлаждающего агента внутрь или снаружи труб следует
решать в каждом конкретном случае, учитывая желательность повышения
коэффициента теплопередачи и удобство очистки поверхности теплообмена. [11]
1. Теоретическая
часть
1.1 Технологическая
схема ректификационной установки
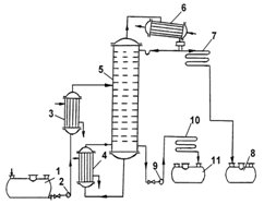
Технологическая схема установки представлена на
рисунке 1.
- емкость для исходной смеси; 2,9- насосы; 3-
теплообменник-подогреватель; 4- кипятильник; 5- ректификационная колона; 6-
дефлегматор; 7- холодильник дистиллята; 8- емкость для сбора дистиллята; 10-
холодильник кубовой жидкости; 11- емкость для кубовой жидкости.
Рисунок 1 - Принципиальная схема
ректификационной установки
В установке для непрерывной ректификации колона
состоит из двух частей: верхней - укрепляющей и нижней - исчерпывающей части
колоны, для того, чтобы поступающая на разделение смесь соприкасалась со
встречным потоком пара с большим содержанием высококипящего компонента в
исходной смеси. В исчерпывающей части колоны происходит удаление низкокипящего
компонента из стекающей вниз жидкости, в верхней части обогащение низкокипящим
компонентом поднимающихся паров. Исходную смесь из промежуточной емкости 1
центробежным насосом 2 подают в теплообменник 3 , где она подогревается до
температуры кипения.
Нагретая смесь поступает на разделение в
ректификационную колонну 5 на тарелку питания, где состав жидкости равен
составу исходной смеси XF . На питательной тарелке жидкость
смешивается с флегмой из укрепляющей части колонны и, стекая вниз,
взаимодействует с поднимающимися навстречу паром, более богатым высококипящим
компонентом, при этом из жидкости происходит удаление низкокипящего компонента.
В нижнюю часть колонны стекает жидкость, состоящая почти целиком из
высококипящего компонента, часть её называется кубовым остатком и непрерывно
отводится через холодильник кубовой жидкости 10 в емкость для кубовой жидкости
11. Пар поднимается по всей колонне снизу вверх, обогащаясь при этом
низкокипящим компонентом. Пар, выходя из колонны, поступает в дефлегматор 6 ,
где он конденсируется. При этом часть конденсата возвращается в колонну в виде
флегмы, другая часть выводится из дефлегматора в виде готового продукта
разделения - дистиллята, который охлаждается в теплообменнике 7 и направляется
в промежуточную емкость 8. Таким образом, в ректификационной колонне
осуществляется непрерывный неравновесный процесс разделения исходной бинарной
смеси на дистиллят и кубовый остаток.
1.2 Физико-химические
характеристики продукта
1.2.1
Физические свойства воды
Вода в нормальных условиях сохраняет жидкое
агрегатное состояние.
Плотность: 0,9982 г/куб.см
Динамическая вязкость (ст.усл.): 0,00101 Па•с
(при 20°C)
Кинематическая вязкость (ст.усл.): 0,01012
кв.см/с (при 20°C)
Термические свойства воды:
Температура плавления: 0°C
Температура кипения: 99,974°C
Тройная точка: 0,01 °C, 611,73 Па
Критическая точка: 374°C, 22,064 MПа
Молярная теплоёмкость(ст.усл.): 75,37
Дж/(моль•К)
Теплопроводность(ст.усл.): 0,56 Вт/(м•K)
1.2.2 Физические свойства уксусной кислоты
Уксусная кислота представляет собой бесцветную
жидкость с характерным резким запахом и кислым вкусом. Гигроскопична.
Неограниченно растворима в воде. Смешивается со многими растворителями; в уксусной
кислоте хорошо растворимы неорганические соединения и газы, такие как HF, HCl,
HBr, HI и другие. Существует в виде циклических и линейных димеров.
Абсолютная уксусная кислота называется ледяной,
ибо при замерзании образует льдовидную массу (см. изображение справа).
Давление паров (в мм. рт. ст.) при определенных
температурах:
(17,1 °C)
(42,4 °C)
(62,2 °C)
(98,1 °C)
(109 °C)
(143,5 °C)
(180,3 °C)
Относительная диэлектрическая проницаемость:
6,15 (20 °C)
Динамическая вязкость жидкостей и газов (в мПа·с):
1,155 (25,2 °C); 0,79 (50 °C)
Поверхностное натяжение: 27,8 мН/м (20 °C)
Удельная теплоёмкость при постоянном давлении:
2,01 Дж/г·K (17 °C)
Стандартная энергия Гиббса образования G0
(298 К, кДж/моль): −392,5 (ж)
Стандартная энтропия образования S0
(298 К, Дж/моль·K): 159,8 (ж)
Энтальпия плавления ΔHпл:
11,53 кДж/моль
Температура вспышки в воздухе: 38 °C
Температура самовоспламенения на воздухе: 454 °C
Теплота сгорания: 876,1 кДж/моль
1.3
Технологический расчет аппарата [10]
1.3.1 Материальный баланс
Материальный баланс всей ректификационной
колонны может быть представлен двумя уравнениями:
по всему продукту:
;
по легколетучему компоненту:
,
где хf, хD, хw
- молярные составы (мольные доли) низкокипящего компонента (НК) соответственно
в исходной смеси, дистилляте и кубовом остатке.
Для дальнейших расчетов необходимо концентрации
исходной смеси, дистиллята и кубового остатка выразить в мольных долях.
Питание:
Дистилят:
Кубовый остаток:
где хА - мольная доля низкокипящего
компонента в жидкости;
МА - молекулярная масса низкокипящего
компонента, кг/кмоль;
МН2О=18 кг/кмоль
МВ - молекулярная масса
высококипящего компонента, кг/кмоль;
МУК=60 кг/кмоль
Определим минимальное число флегмы
по уравнению:
;
где
=0,82
- мольная доля воды в паре, равновесном с жидкостью питания, определяем по
рисунку 2.
Рабочее число флегмы определяем по уравнению:
R=1,3*
=
;
=
Кривая равновесия для системы вода-уксусная
кислота была построена по значениям, указанным в таблице 1.
Таблица 1 - Равновесный состав системы
вода-уксусная кислота.[5]
Уравнение рабочих линий:
а) верхней (укрепляющей) части колонны
;
y =
б) нижней (исчерпывающей) части колонны
y=
;
Относительный мольный расход питания:
F=
;
F=
=
Рисунок 2 -Кривая равновесия вода-уксусная
кислота
1.3.2 Определение скорости пара и диаметра колонны
Рассчитываем средние концентрации
низкокипящего компонента в жидкости: ректификационный установка уксусная кислота
а) верхней (укрепляющей) части
колонны:
;
=
=0,86
б) нижней (исчерпывающей) части колонны:
;
=
=0,37
Средние концентрации пара находим по уравнениям
рабочих линий:
а) верхней (укрепляющей) части колонны:
б) нижней (исчерпывающей) части колонны:
Средние температуры пара определяем по диаграмме
равновесия в координатах t-x,у для системы воды-уксусная кислота ( рис. 3).
При
При
=
109
Средние мольные массы и плотности
пара:
Рисунок 3 - Диаграмма равновесия в
координатах t-x,у для системы вода-уксусная кислота
Средние мольные массы и плотности
пара:
Средняя плотность пара в колонне
Температура в верхней части колонны при
,
равняется 100
а в кубе -
испарителе при
= 0,007 она равна
115
.(
рис 3)
Плотность воды при 100
,
а уксусной кислоты при 115
равна
*
5 = 949
Принимаем среднюю плотность жидкости в колонне
=

;
Для ситчатых тарелок по рисунку 4 определяем
значение С.
А, Б - колпачковые тарелки с
круглыми колпачками; В - ситчатые тарелки.
Рисунок 4 - Значение коэффициента С
С=0,032
Объемный расход проходящего через колонну пара
при средней температуре в колонне
где
Диаметр колонны :
м
По справочнику принимаем
,
тогда скорость пара в колонне будет:
1.3.3 Гидравлический расчет тарелок
Принимаем следующие размеры ситчатой тарелки:
диаметр отверстий
= 4 мм, высота
сливной перегородки
Свободное сечение
тарелки ( суммарная площадь отверстий) 8 % от общей площади тарелки. Площадь,
занимаемая двумя сегментными переливными стаканами, составляет 20 % от общей
площади тарелки.
Рассчитаем гидравлическое сопротивление тарелки
по уравнению:
;
где
-
гидравлическое сопротивление сухой тарелки;
- сопротивление,
обусловленное силами поверхностного натяжения;
- сопротивление
парожидкостного слоя на тарелке.
а) верхняя часть колонны
Гидравлическое сопротивление сухой
тарелки:
где
коэффициент
сопротивления неорошаемых ситчатых тарелок со свободным сечением 7-10 %,
-
скорость пара в отверстиях тарелки,
Сопротивление, обусловленное силами
поверхностного натяжения
,
где
-
поверхностное натяжение жидкости при средней температуре,
- диаметр отверстий
тарелки (рис 5) .
Сопротивление парожидкостного слоя
на тарелке:
,
где
Величину
рассчитываем
по формуле:
;
где V-объемный расход жидкости,
П-периметр сливной перегородки, м
К-отношение плотности парожидкостного слоя к
плотности жидкости.
К=
Объемный расход жидкости в верхней
части колонны:
где
-
средняя мольная масса жидкости,
Рисунок 5- Схема ситчатой тарелки
Периметр сливной перегородки
находим, решая систему уравнений:
0.1*
где R=0,9
м- радиус тарелки;
- приближенное
значение площади сегмента.
Решение дает: П= 1,32 м; b
= 0,289 м
= 0,0024 м
Высота парожидкостного слоя на
тарелке:
=
0,04+0,0024=0,0424 м
Сопротивление парожидкостного слоя
Общее гидравлическое сопротивление
тарелки
=
40,44+20,5+257,4=318,35 Па
б) нижняя часть колонны:
м
Общее гидравлическое сопротивление тарелки:
Проверим, соблюдается ли при расстоянии между
тарелками h=0,3 м, необходимое
для нормальной работы тарелок условие h
> 1.8
Для тарелок нижней части колонны, у которых
гидравлическое сопротивление
.8
=
Следовательно, вышеуказанное условие выполняется
Минимальная скорость пара в отверстиях
достаточная для работы ситчатой тарелки:
1.3.4 Определение числа тарелок и высоты колонны
В верхней части колонны
,
в нижней части
, всего 27 ступеней
(рис 2).
Число тарелок рассчитываем по уравнению:
Для определения среднего КПД тарелок находим
коэффициент относительной летучести разделяемых компонентов
и
динамический коэффициент вязкости исходной смеси при средней температуре в
колонне.
находим из
уравнения:
lgP=A-
;
где А=8,502; В=2177,4 =8,502-
Р=532,59 мм.рт.ст
Для определения
строим
график зависимости lgP
от -
по
стандартным данным Р=760мм. рт.ст, Т=100
[8]
Р=100мм. рт. ст, Т=51,7
[8]
Рисунок 6- График зависимости lgP
от -
Динамический коэффициент вязкости:
= 0,46 мПа * с
Динамический коэффициент вязкости исходной смеси
находим из уравнения:
lg
мол.доли
мол.доли
lg
=-0,599
мПа*с
Тогда:
По графику ( рис. 7) находим
Рисунок 7-Диаграмма для приближенного
определения среднего КПД тарелок.
Длина пути жидкости на тарелке
l = D-2b
l =
1.86-2*0.289=1.282 м
По графику ( рис 8) находим значение поправки на
длину пути
Рисунок 8- Зависимость поправки
от
длины пути жидкости на тарелке l.
Для сравнения рассчитываем средний КПД тарелки
по
критериальной формуле , полученной путем статической обработки многочисленных
опытных данных для ситчатых тарелок:
Безразмерные комплексы:
где
-
скорость пара в колонне,
;
-относительная
площадь свободного сечения тарелки;
=высота сливной
перегородки, м;
и
-
плотности пара и жидкости ,кг/
;
-коэффициент
диффузии легколетучего компонента в исходной смеси,
/с;
- поверхностное
натяжение жидкости питания, Н/м.
Физико-химические константы отнесены к средней
температуре в колонне. Коэффициент диффузии
где
;
;
;
Т=378К.
Безразмерные комплексы:
Средний КПД тарелки:
что близко к
найденному значению 
а) в верхней части колонны
/
б) в нижней части колонны
/
Общее число тарелок n=
46, с запасом 50, из них в верхней части колонны 26 и в нижней 24. Высота
тарельчатой части колонны:
Общая высота колонны находим по формуле:
=27,5 м
Общее гидравлическое сопротивление тарелок
1.3.5
Тепловой расчет установки
Расход теплоты, отдаваемой охлаждающей воды в
дефлегматоре-конденсаторе, находим по уравнению:
где
и
-
удельные теплоты конденсации бензола и толуола при 105
+(1-0,96)*405,1*
Расход теплоты, получаемой в кубе-испарителе от
греющего пара, находим по уравнению
*
к
* к
* к
Расход теплоты в паровом подогревателе исходной
смеси:
Q=
,=1.05*0.83*3.68*
Расход греющего пара, имеющего давление
и
влажностью 5 % а) в кубе-испарителе
где
удельная
теплота конденсации греющего пара
б) в подогревателе исходной смеси
Всего:0,34+0,156=0,496
Расход охлаждённой воды при нагреве ее на 20
а) в дефлегматоре
б) в водяном холодильнике дистиллята
в) в водяном холодильнике кубового остатка
Всего: 0,0081+0,0038+0,0014= 0,0139
Заключение
В процессе проделанной работы была рассчитана
ректификационная установка для разделения смеси вода - уксусная кислота. Были
подобраны и рассчитаны параметры дополнительных аппаратов, выбран тип колонны -
тарельчатая и в соответствии с этим ситчатый тип тарелки.
Список
литературы
1. Александров И.А.
Ректификационные и абсорбционные аппараты. 3-е изд.-М.:Химия, 1978.-280с.
2. Александров И.А.
Массопередача при ректификации многокомпонентных смесей.- Л.:Химия, 1975.-320
с.
. Анисимов И.В., Бодров В.И.,
Покровский В.Б. Математическое моделирование и оптимизация ректификационных
установок.- М.:Химия, 1975.-215 с.
. Багатуров С.А. Основы теории
и расчета перегонки и ректификации.-М.:Химия. 1975.-440с.
. Коган В.Б., Фридман В.М..
Кафаров В.В. Равновесие между жидкостью и паром. Кн.
1-2.-М.-Л.:Наука,1966.-640-786 с.
. Колонные аппараты.
Каталог.-М.:ЦИНТИхимнефтемаш,1987.-27 с.
. Рид Р., Шервуд Т. Свойства
газов и жидкостей: Пер с англ./Под ред. А.Н.Плановского.- М:Гостоптехиздат,
1964.-334 с.
. Справочник химика.
Т.1.М.-Л.:Гохимиздат, 1963.-1071 с.
. Стабников В.Н.
Ректификационные аппараты. - М.:Машиностроение, 1965.-356 с.
. Павлов К.Ф., Романков П.Г.,
Носков А.А. Примеры и задачи по курсу процессов и аппаратов химической
технологии. 10-е изд., перераб. и доп. - Л.: Химия, 1987. - 576 с.
. Касаткин А.Г. Основные
процессы и аппараты химической технологии. 9-е изд., перераб. и доп. - М.:
Химия, 1973. - 754 с.
. Основные процессы и
аппараты химической технологии: Пособие по проектированию. 2-е изд. /Под ред.
Ю.И.Дытнерского. - М.: Химия, 1991. 494 с.