Аналітичний огляд існуючих методів очищення димових газів від СО2

  • Вид работы:
    Дипломная (ВКР)
  • Предмет:
    Химия
  • Язык:
    Украинский
    ,
    Формат файла:
    MS Word
    1,57 Мб
  • Опубликовано:
    2014-05-03
Вы можете узнать стоимость помощи в написании студенческой работы.
Помощь в написании работы, которую точно примут!

Аналітичний огляд існуючих методів очищення димових газів від СО2

Зміст

Вступ

. Аналітичний огляд існуючих методів очищення димових газів від діоксиду вуглецю

.1 Водна очистка від діоксиду вуглецю

.2 Очищення водними розчинами етаноламінів

.3 Процес «Амізол»

.4 Фізична абсорбція органічними розчинниками

1.4.1 Процес «Пурізол»

.4.2 Очищення холодним метанолом (процес «Ректізол»)

.5 Очищення розчинами поташу

.6 Очищення миш’яково-поташними розчинами (процес «Джамарко-Ветрокк»)

. Фізико-хімічні основи технологічного процесу

. Вибір та опис технологічної схеми уловлювання діоксида вуглецю

. Обгрунтування вибору основного технологічного устаткування

. Матеріальні та теплові розрахунки

.1 Тепловий розрахунок холодного скрубера

.2 Матеріальний розрахунок процесу абсорбції

. Алгоритм конструктивного розрахунку абсорберу для уловлювання діоксиду вуглецю

. Вибір схеми автоматичного контролю і регулювання технологічного процесу регенерації насиченого карбонат - бікарбонатного розчину

. Аналітичний контроль по стадіях технологічного процесу очищення димових газів від СО2

. Правила безпеки експлуатації та охорони праці

Висновок

Перелік посилань

Вступ

Вуглекислий газ - активна складова атмосфери, яка є обов’язковим компонентом фотосинтезу рослини. Цей газ у природі утворюється під час спалювання органічних речовин, гниття, виділяється з вулканічними газами. Діяльність людини (знищення лісу, розорювання цілинних земель, урбанізація, а головне, спалювання мінерального палива й забруднення океанів) призводить до збільшення кількостей СО2 в атмосфері. За останні 120 років вміст цього газу в повітрі збільшився на 17 % (у середньому на 0,14% на рік). 3а останнє десятиріччя це зростання вже становило 0,36% за рік. Що правда більша частина СО2, а саме 70% поглинається океанами й біосферою і лише 30% залишається в атмосфері. Деякі вчені прогнозують подвоєння вмісту вуглекислого газу в атмосфері до середини XX ст., що викличе значне (приблизно на 2,5%) підвищення середньорічної температури за рахунок парникового ефекту.

У зеленій атмосфері вуглекислий газ діє як скло в парникові: пропускає сонячне світло, але затримує тепло розігрітою Сонцем поверхні Землі. Це викликає розігрівання планети, відомо під назвою парникового ефекту. Як свідчать розрахунки вчених, підвищення середньої річної температури Землі на 2,5 °С викличе значні зміни на Землі, більшість яких для людей буде мати негативні наслідки. Парниковий ефект змінить такі критично важливі перемінні величини, як опади, вітер, куля хмар, океанські течії, а також розміри полярних крижаних шапок.

Діоксид вуглецю газоподібний - безбарвний газ має злегка кислуватий запах і смак. Щільність при нормальних умовах - 1,977 кг/м. Хімічна формула - СО2. Молекулярна маса 44,011 ат.од.мас.

Діоксид вуглецю досить добре розчиняється у воді, утворюючи дуже слабку вугільну кислоту. Значно краще газоподібний діоксид розчиняється у водних розчинів їдких лугів (їдкого натру, їдкого калію) і вуглекислих солей (соди, поташу), аміаку, а також в органічних розчинниках (метанол, ацетон, етаноламін, пропилен - 1, 3 - карбонат, триацетин і ін.)

1. Аналітичний огляд існуючих методів очищення димових газів від діоксиду вуглецю

Концентрація діоксиду вуглецю - у газах різних виробництв, що відходять, може коливатися у різних межах. Крім того, парціальний тиск СО2 у газі залежить від загального тиску. У залежності від технологічної схеми виробництва і ступеня очистки пред’являються різні вимоги. Усе це привело до створення різноманітних і методів очистки від діоксиду вуглецю [2].

.1      Водна очистка від діоксиду вуглецю

Водна очистка є найбільш старим методом видалення діоксиду вуглецю, тому і дотепер у промисловості експлуатуються велике число цих установок [2].

Водне очищення являє собою типовий процес фізичної абсорбції. Багато технологічних прийомів, закономірності кінетики цього процесу і його апаратурне оформлення характерні і для інших більш сучасних абсорбційних методів очистки, наприклад пропіленкарбонатної. Діоксид вуглецю знаходиться у розчині переважно у вільному вид. Частково утворюється слабка вугільна кислота,яка дисоціює:

Н2СО3++НСО3 (1.1)

Константа дисоціації кислоти мала. При порівняно невеликих парціальних тисків діоксиду вуглецю дотримується лінійна залежність між Р(СО2) і загальним змістом СО2 у розчині (у малих частках) [2].

Доведено, в присутності СО2 у розчині помітно знижується розчинність азоту і водню, присутність же N2 або Н2 в розчині позначається на розчинності СО2 у значно меншому ступені внаслідок малої розчинності цих газів у воді [2].

Для водної абсорбції СО2 використовують, як правило, насадочні скрубери, що працюють під тиском 0,98-2,94 МПа. У таких умовах дифузійні опори в рідкій і газовій фазах порівнянні.

Ефективність роботи абсорбера водного очищення від СО2 помітно зростає при частковому затопленні насадки. За даними Л.И. Тітельмана, затоплення нижньої частини насад очного шару (приблизно 3 м) у промисловому абсорбері дозволило знизити зміст СО2 на виході з абсорбера з 2,6 до 2 - 2,2% (об.) [2].

Принципова схема водного очищення від СО2 представлена на рисунку 1.1.

Рисунок 1.1 - Принципова схема водної очистки газу від СО2: 1 - сепаратор; 2 - абсорбер; 3 - турбіна;4 - насос; 5 - електромоторі; 6 - проміжний десорбер; 7 - кінцевий десорбер; 8 - десорбцій на колона; 9 - регулятор рівня.

Процес водного очищення, як і інші процеси фізичної абсорбції, здійснюється під тиском. Оптимальне значення тиску процесу про водну абсорбцію при проведенні конверсії без тиску складає близько 2,94 МПа [2].

Основний недолік водного очищення полягає у великій витраті електроенергії. Крім того, унаслідок недостатньої селективності поглинача води можливі утрати водню і забруднення їм діоксиду вуглецю [2].

.2     
Очищення водними розчинами етаноламінів

Очищення газів розчинами етанол амінів с типовим процесом хемосорбції, широко розповсюдженим у даний час у промисловості. Вивченню цього процесу присвячено багато робіт, однак і в даний час проводжуються дослідження з метою його удосконалення й інтенсифікації. Оскільки найбільше промислове застосування одержав процес очищення розчинами моноетаноламіна (МЕА), йому приділяється значна увага. Цей процес одержав поширення в чорній металургії й у хімічній промисловості для витягу діоксиду вуглецю. Моноетаноламін (СН2ОН- СН2-NН2) відноситься до класу амінів, має лужні властивості і може взаємодіяти з кислими газами.

Взаємодія з діоксидом вуглецю протікає в двох стадіях:

СН2ОН-СН2- NH2 + 2Н20 + СO2 → (СН2OН-СН2-NH3)2СO3, (1.2)

(СН2ОН-СН2-NH3)2СОз + СO2 + Н20→2(СН2ОН-СН2-NH3)НСО3. (1.3)

Моноетаноламін добре розчинний у воді. Однак у його середовищі кородирують метали (особливо кольорові). 3 метою обмеження корозії апаратури концентрацію моноетаноламіна в поглинальному розчині тримають менш 20 % (мас.) [2]. Моноетаноламіновий метод характеризується високим ступенем очищення газів від СO2. Oднак моноетаноламін летучий, токсичний, при наявності кисню в газах окислюється (полімеризується), що робить його не завжди придатним для очищення димових газів [2].

На рисунку 1.2 приведена принципова технологічна схема одержання СO2 з димових газів в умовах металургійного заводу.

Димові гази, які містять 8 - 10 % СО2, газодувкою подають у скрубер -охолоджувач 2, де відбувається їхнє охолодження, очищення від механічних домішок і часткове очищення від діоксиду сірки. Для охолодження димових газів використовується освітлена вода загальнозаводського «брудного циклу» [2].

Після охолодження димові гази надходять у содовий скрубер 3, де вони очищаються від сполук сірки 2 - 5 % розчином NaСО3. Содовий розчин готується в ємкості для розчинення солі 15 і направляється в ємкість содового розчину 17, відкіля подається в содовий скрубер. Очищені від сполук сірки димові гази подають у скрубер 4, де з них витягають СО2 промиванням 10 % водним розчином моноетаноламіна. Димові гази зі змістом СО2 - 2 % скидають в атмосферу [3].

Рисунок 1.2 - Схема витягу СО2 димових газів розчином моноетаноламіном: 1 - газодувка; 2 - скрубер-охолоджувач; 3 - содовий скрубер; 4 - МЕА-абсорбер;   5 - холодильник; 6,10 - теплообмінники; 7, 8,11, 16 - насос; 9 - регенератор МЕА - розчину; 12 - кип’ятильник; 13 - холодильник - конденсатор; 14 - сегіаратор; 5,17 - ємкість

Насичений вуглекислим газом розчин моноетаноламіна подають для підігріву у виносний рекуперативний теплообмінник 6 і потім у регенератор 9. Регенерований розчин моноетаноламіна подають на охолодження в теплообмінник 10, розташований на тарілках регенератора. Для подальшого охолодження регенерований розчин у виносний рекуперативний теплообмінник 6 і 5. Пару, необхідну для регенерації, підводять у кип’ятильник 12. Парогазова суміш з регенератора 9 надходить у холодильник - конденсатор 13, де прохолоджується водою до З5-40 °С, потім у сепаратор флегми 14. У сепараторі відокремлюють флегму і насосом повертають у регенератор 9, а вуглекислий газ направляють у промивний стовпчик, насадка якого зрошується 2 - 5 % водним розчином КМnO4.

У процесі роботи МУА забруднюється продуктами розкладання, окислювання й осмолення. З метою очищення робочого розчину від цих продуктів передбачається розгонка циркулюючого розчину моноетаноламіна [3].

Для одержання товарної вуглекислоти частина оксиду вуглецю з промивної колони направляють для одержання рідкої вугільної кислоти, іншу частину в компресорі, очищають від олії і вологи й у газоподібному виді направляють через ресивер у ливарний цех для сушіння ливарних форм.

До істотних недоліків методу варто віднести утворення побічних продуктів, що приведе до забивання і корозії устаткування, погіршує очищення, збільшує витрату тепла, а також спінювання розчину, що приводить до втрат МЕА[3].

.3 Процес «Амізол»

Процес «Амізол» заснований на абсорбції розчинами ДЕА або МЕА в метанолі [3]. Абсорбент комплексно поглинає CO2 вологу. Процес абсорбції ведуть при 35°С, регенерацію при 80°С. Це дозволяє знизити витрату тепла з відомими раніше процесами і витрати на теплообмінну апаратуру [3]. Недолік процесу - віднесення кількості пари метанолу, тому необхідно промивання газу водою, однак витрата тепла на ректифікацію промивних вод невелика, а втрати метанолу незначні.

Процес вивчений при тиску 2,94 МПа і 20 ºС. Побічні реакції етанол амінів із СО2 і СОS у метальному розчині йдуть значно повільніше, ніж у водних розчинах (швидкість їх приблизно в 10 разів нижче ніж при МЕА - очищенні). Концентрація домішок        у розчині поступово зростає, і через 1-2 року експлуатації варто проводити розгонку розчину.

Процес «Амізол» можна використовувати у виробництві аміаку для очищення концентрованого газу від СО2 [3].

.4      Фізична абсорбція органічними розчинниками

У сучасних схемах синтезу аміаку газ надходить на очищення під тиском до 2,94 МПа. У цих умовах ефективні процеси фізичної абсорбції органічними розчинниками. В даний час такі процеси використовують головним чином для очищення природного газу з високим вмістом діоксиду вуглецю, однак вони можуть бути застосовані і для очищення конвертованого газу [3].

1.4.1 Процес «Пурізол»

Як абсорбент використовується N-метілпірралідон - розчинник, що вже знайшов широке застосування для виділення ацетилену з газів окисного піролізу метану [4].

Його перевагою в порівнянні з іншими розчинниками є більш висока поглинальна здатність і одночасна можливість порівняно легкої регенерації (у наслідок більш різкої залежності розчинності меркаптанів від температури) [4].

При 20 ºС і тиску 1,013∙105 Па в 1 м3 N-метілпірралідона розчиняється 4 м3 СО2. N-метілпірралідон не токсичний, і не віддає корозійною активністю. Недолік його, як і більшість розчинників застосованих для абсорбції діоксиду вуглецю - ретельне промивання газових потоків, що відходять, водою. Промивання здійснюють у колонах з ковпачковими або клапанними тарілками при досить малому співвідношенні вода - газ.

У процесі «Пурізол» і інших аналогічних процесах частина розчину безупинно відводять на ректифікацію разом із промивними водами. Для зменшення витрати тепла на ректифікацію і втрат розчинника газ, що очищується піддають попередньому осушуванню у тому ж абсорбері. Вихідний газ у зоні осушування промивають частиною насиченого абсорберу приділяється (до зони) осушування) на десорбцію [4].

.4.2 Очищення холодним метанолом (процес «Ректізол»)

Основною перевагою процесу очищення газу СО2 холодним метанолом є різке збільшення розчинності діоксиду вуглецю при зниженні температури. При цьому зменшується циркуляція розчину і зростає селективність розчинника [3]. Необхідний ступінь очищення може бути легше досягнуто шляхом зниження температури абсорбції, чим підвищення температури десорбції.

Проведення абсорбції при низьких температурах дозволяє розширити асортимент абсорбентів, використовувати для очищення найдешевші з них що не можуть застосовуватися при звичайній температурі через високий тиск насичених пар [3].

Розчинність СО2 у метиловому спирті при - 60,3 та 1,013∙105 Па дорівнює 74,9 см/г. Зі збільшенням парціального тиску СО2 до    5,07∙105-10,13∙105 Па розчинність СО2 у метанолі росте приблизно пропорційно тискові, а потім набагато швидше. У порівнянні з абсорбцією водними розчинами різних абсорбентів описуваний процес має перевагу, що полягає у відсутності повільної стадії діоксиду вуглецю. Швидкість процесу залежить лише від швидкості дифузії діоксиду вуглецю, що відносно повільно зменшується при зниженні температури [3].

Окремим випадком застосування метанолу є процес «Ректізол». Цей процес дуже економічний, однак недолік його полягає у відносній громіздкості технологічної схеми. Цей процес найбільш доцільний для очищення газів, що містять велику кількість різноманітних домішок [3].

.5     
Очищення розчинами поташу

Карбонат калію, як і деякі інші солі вугільної кислоти, здатний оборотне взаємодіяти з діоксидом вуглецю:

К2СО3 + СО2 + Н2О = 2КНСО3 + 125,7 кДж. (1.4)

Процес поглинання діоксиду вуглецю відбувається при температурі 25-100 °С. У промисловості два способи очищення СО2 пташем:

‒       абсорбція при температурі 25 - 40 °С;

‒       очищення гарячим розчином поташу [4].

Перевагу варто віддати другому способові, оскільки для поглинання вуглекислого газу використовується більш концентрований розчин поташу (до 40 %). Важливою перевагою процесу абсорбції при високих температурах є значне збільшення швидкості гідратації діоксиду вуглецю і, отже, швидкості абсорбції в цілому. Однак при цьому варто пам’ятати, що при нагріванні збільшується рівноважна пружність діоксиду вуглецю над розчином. Тому очищення гарячим розчином поташу доцільно сполучати з підвищенням тиску в системі. Встановлено, що швидкість абсорбції діоксиду вуглецю розчином карбонату калію лімітується хімічною реакцією, а не дифузією. Тому до складу розчину вводять добавки абсорбції, що збільшують коефіцієнт (сполуки селену, телуру, миш’яку, етанол аміни).

При температурі 115 °С та зниженому тиску відбувається розкладання бікарбонату калію. Тому для регенерації розчину використовуються теплова десорбція [4].

Найбільш відпрацьованою в промисловості з використанням поташу з схема очищення технічного газу від СО2 в агрегатах синтезу аміаку великої потужності. Схема очищення (процес «Карсол») відрізняється гарними техніко-економічними показниками (низька витрата тепла, малі витрати на теплообмінні поверхні) [5].

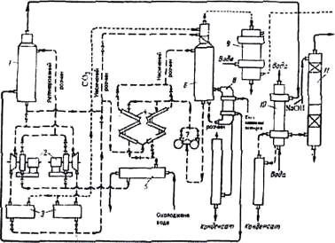
Спрощена технологічна схема процесу «Карсол» приведена на рисунку 1.3.

Рисунок 1.3 Схема очистки азотно-водяна суміш від СО2 розчином поташу в агрегаті синтезу аміаку великої потужності (процес «Карсол»): 1 - двокорпусний абсорбер; 2 - сепаратори; 3 - гідравлічна турбіна; 4 - двокорпусний регенератор; 5 - кип’ятильник регенератора; 6 - теплообмінник; 7 - повітряний холодильник.

Як поглинач використовують розчин наступної сполуки: 25 - 28 % К2СО3 - абсорбент, 1,9 діетаноламін - активатор, 0,4 % - V2O5 - інгібітор корозії. Абсорбція здійснюється під тиском 1,9 - 2,7 МПа за двопоточною схемою у насадочному абсорбері 1. Перший потік розчину (80 % усього розчину), що має температуру 100-103 °С, подається на зрошення нижнього корпуса абсорбера. При цьому вміст СО2 у газі знижується з 17 % (об.) до 1,7% (об.). Другий потік розчину, що має температуру 65 - 70 °С, подається на зрошення верхнього корпуса регенератора. Розчин стікає в низ по насадці і підігрівається парогазовою сумішшю, що надходить з нижньої частини регенератора. При цьому відбувається часткове розкладення бікарбонату калію й утворюється грубо регенерований розчин. 80 % цього розчину направляють через повітряний холодильник 7, на зрошення нижнього корпуса абсорбера 1, інший розчин у нижньому корпусі регенератора 4 і кип’ятильнику 5 регенерується прибільш високій температурі (у кубі регенератора підтримується тиск 0,07 МПа і температура не більш 119°С) і тонко регенерований («бідний») розчин, що утворюється при цьому, після охолодження використовується для зрошення верхнього корпуса абсорбера 1. З верхньої частини регенератора 4 приділяється парогазова суміш, що містить діоксид вуглецю і водяну пару [4].

Таким чином, за допомогою розчину поташу можна здійснити ретельне очищення газу від діоксиду вуглецю[4].

Більш економічна, очевидно, грубе одноступінчате поташне очищення газу з наступним тонким очищенням розчином моноетаноламіну. Вміст СО2 у газі знижується при очищенні розчином поташу в двох скруберах до 2%, потім після абсорбції 18 - 20%-ним розчином МЕА до 0,1 % СО2 і 6 см3/см3 H2S.

.6      Очищення миш’яково-поташними розчинами (процес «Джамарко-Ветрокк»)

Підвищення температури і добавки ДЕА при абсорбції гарячим розчином поташу прискорює процес, однак в остаточному підсумку це дозволяє лише незначно зменшити розміри апаратури. Було встановлено, що значно більш активними каталізаторами реакцій, що протікають при абсорбції СО2 і регенерації розчину, є сполуки тривалентного миш’яку [2].

Механізм процесів, що протікають при поглинанні кислих газів миш’яково-поташними розчинами і їхньої десорбції, вивчений не повністю. Один з варіантів можна представити в наступному виді:

CO2 + 2K2AsO3 + 3H2O = 6KHCO3 + As2O3, (1.5)2 + K2CO3 + H2O = 2KHCO3. (1.6)

При регенерації рівновага цих реакції зрушується вліво [2]. Вивчено вплив різних добавок на швидкість абсорбції діоксиду вуглецю поташними розчинами в статистичних умовах у реакторі з електромагнітною мішалкою [2].

Найбільше прискорення процесу абсорбції спостерігається при вмісті до 30 г/дм3 As2O3. У цих умовах швидкість абсорбції збільшується в 2,7 рази в порівнянні зі швидкістю абсорбції розчином неактивованого поташу. Подальше підвищення концентрації As2O3 приводить до відносно збільшення, швидкості абсорбції, однак до вмісту 102 г/дм3 As2O3 (або 0,5 м) дія, що прискорює, As2O3 знижується по досягненні концентрації його в розчині 0,75 моль/дм3. Оптимальні умови: співвідношення миш’яку і калію в розчині [As]/[К] = 0.145, температура абсорбції 60 °С.

Рисунок 1.4 - Схема промислової установки очистки газу від СО2 миш’яково - поташним розчином: 1 - абсорбер; 2 - агрегати мотор - насос - турбіна; 3 - експандери; 4 - теплообмінники; 5 -холодильник розчина; 6 - регенератор; 7 - насос; 8 - кип’ятильник; 9 - конденсатор; 10 - холодильник газу; 11 - колонна лужної очистки.

Зі збільшенням ступеня карбонізації розчину зростає дія, що прискорює, AS2O3. При миш’яково-поташному очищенні вміст СО2 в очищеному газі може бути знижене до 0,05 %, однак при тонкому очищенні помітно зростає витрата пари на регенерацію розчину, тому найбільше раціонально знижувати вміст СО2 до 1 %, але не нижче 0,2 - 0,5 %.

Економічність цього методу очищення значно зростає, якщо регенерацію розчину проводити продувкою його повітрям [2].

Схема промислової установки миш’яково-поташного очищення газу високотемпературної конверсії метану з наступним промиванням газу від СО2 рідким азотом приведена на рисунку 1.4. Швидкість газу в абсорбері близько 0,1м/с, загальна висота насадки 26 м.

Об’єм насадки регенератора 85 м3 на 100 м розчину, що регенерується, висота насадки (у зоні масообміну) близько 25 м [2].

Найбільш підходящим методом витягу СО2 з газів печей, що відходять, випалу вапняку є метод очищення за допомогою розчинів поташу, тому що даний метод має ряд позитивних особливостей, що дозволяють істотно знизити витрати тепла. Наприклад, при моноетаноламіновому очищенні приблизно 40-60% тепла втрачається на підігрів розчину в наслідок недокуперації в теплообмінниках. При очищенні розчином поташу ця стаття витрати значною мірою (при глубокому очищенні - повністю) відпадає. Крім того, при моноетаноламіновому очищенні 25 - 30 % тепла витрачається на розкладання сполук моноетаноламіна з діоксидом вуглецю. При поташному очищенні, як зазначено вище, ця величина зменшується в 2,5 рази, тому пару витрачають в основному лише на віддувку СО2 у десорбері, а також на покриття теплових витрат у навколишнє середовище.

Крім економії пари, очищення розчином поташу має інші переваги. Процеси абсорбційного очищення звичайно зв’язані з необхідністю охолодження конвертованого газу, що надалі знову повинен нагріватися (наприклад, при наступному метануванні), тому у випадку очищення поташним розчином зменшується витрата води на охолодження конвертованого газу, а також частково відпадає її витрати на охолодження розчинника. Крім того, знижуються витрати на абсорбент (у порівнянні з іншими методами очищення). Капітальні витрати знижуються головним чином за рахунок зменшення поверхні теплообмінної апаратури.

Також даний метод відрізняється високою швидкістю абсорбції, відносно невеликими габаритами апаратури і простотою експлуатацією.

2. Фізико-хімічні основи технологічного процесу

Метод очищення газів гарячим розчином поташу заснований на тім, що розчинність солей у воді зростає зі збільшенням температури, тому в процесі очищення можуть бути використані більш концентровані розчини. Оскільки розчинність солей калію у воді більше розчинності солей натрію, для абсорбції, застосовують розчин поташу [2].

Теплота розчинення СО2 у поташних розчинах приблизно в 2,5 рази нижче теплоти розчинення у водному моноетаноламіні і дорівнює 603,36 кДж/кг СО2. Тому що теплота розчинення визначає швидкість зменшення розчинності газу зі збільшенням температури, то розчинність СО2 у розчинах K2CO3 змінюється з температурою повільніше розчинності в моноетаноламіні [2].

Розчинність діоксиду вуглецю в гарячому поташі в більшому ступені залежить від тиску, чим у розчинах моноетаноламіна, тому регенерацію розчину варто проводити шляхом зниження тиску [2].

Основною перевагою ведення процесу абсорбції при високих температурах є значне збільшення швидкості гідратації діоксиду вуглецю й отже, швидкості абсорбції в цілому. Ці фізико - хімічні особливості дозволили здійснити такий процес очищення, у якому абсорбція і регенерація проводяться майже при однакових температурах, причому абсорбція протікає при підвищеному тиску, а регенерація - при тиску, близькому до атмосферного [2].

Найбільш подібні значення про розчинність солей у системі K2CO3 - КНСО3 - Н2О приведені на рисунку 2.1 для 18 - 40 % - них розчинів K2CO3 при різному ступені перетворення карбонату в бікарбонат.

Рисунок 2.1 - Розчинність у системі К2СО3 - КНС03 - Н2О при різноманітній температурі та різноманітних ступенях перетворення карбонату в бікарбонат: 1 - ступінь перетворення 20%; 2 - те ж,30 %; 3 - те ж, 40%; 4 - те ж,60 %; 7- те ж, 70%; 8 - те ж 80%.

Температура розчину не повинна перевищувати температуру кипіння при атмосферному тиску. Максимальна концентрація поташу вибирається таким чином, щоб ступінь перетворення карбонату в бікарбонат до випадання осаду при цій температурі складала 80-90 % [2].

К2СО3 + Н2СО3 = 2КНСО3  (2.1)

К = [КНСО3]2/[ К2СО3]∙[ Н2СО3]. (2.2)

При цьому незв’язаний діоксид вуглецю знаходиться в розчині частиною у вільному стані (розчинений СО2), частиною в гідратованому (Н2СО3). З приведених малюнків випливає, що гранична концентрація поташу в робочому розчині не повинна перевищувати 40 %. На рисунку 2.2 приведені дані про розчинність СО2 у 20,30 і 40 % - них розчинах поташу [3].

Рисунок 2.2 - Розчинність СО2 при різних концентраціях поташу: а - у 20% розчині; б - у 30% розчині; в - у 40 % розчині;1 - при 83,5°С; 2 - при 94,6°С; 3 - при 105 °С; 4 - при 117 °С; 5 - при 128 °С; 6 - 140 °С; 7 - при 152°С.

Результати показують, що коефіцієнт масопередачі знижується зі збільшенням Р(СО2). Це свідчить про значну роль дифузії в рідкої фазі при абсорбції гарячим розчином поташу, тому збільшення рушійної сили абсорбції в газової фазі мало впливає на швидкість абсорбції [2].

Максимальна поглинальна здатність 40 % - нього розчину поташу при повному переході карбонату в бікарбонат дорівнює 90 м33. Практично унаслідок використання поглинальної здатності карбонату на 70 - 80 % і неповній регенерації вона складає 28 - 35 м33 (може коливатися від 20 до 50 м33) [2].

Швидкість абсорбції СО2 розчином поташу практично цілком лімітується швидкістю повільно протікає реакція в рідкій фазі

СО2 + ОН- = НСО3 (2.3)

Швидкість абсорбції не залежить від швидкості газу і приблизно пропорційна утримуючої здатності абсорбера по рідині.

Коефіцієнт масопередачі при абсорбції діоксиду вуглецю підвищується зі збільшенням швидкості рідини, рН розчину, температури і концентрації іонів калію. Швидкість рідини входить у рівняння масопередачі в ступені від 0,28 до 0,84 у залежності від різних умов; температура рідини - у ступені 0,6 [2].

 (2.4)

де К - коефіцієнт швидкості;

∆ - рухома сила масообмінного процесу;

∆F - поверхня фазового контакту;М - кількість речовини, яка перейшла з однієї фази в іншу.

Коефіцієнт масопередачі зменшується зі збільшенням в’язкості рідини, концентрації бікарбонату і іонів калію [12].

Швидкість абсорбції не залежить від розміру кілець насадки і концентрації СО2 у газовій фазі. Коефіцієнт корисної дії барботажної тарілки дорівнюй 0,07. Значення коефіцієнта масопередачі коливаються в межах 0,64 - 1,92 кмоль/(м3∙год∙атм). Коефіцієнти масопередачі для розчинів поташу приблизно на 36 % вище, ніж для розчинів соди [13].

Швидкість реакції СО2 з іонами ОН- пропорційна концентрації іона ОН- остання залежить від відношення концентрацій [С032_] / [НС03-].

Десорбція діоксиду вуглецю проходить шляхом зниження тиску й віддувши водяною парою. На рисунку приведена залежність витрати пари (у моль/моль СО2) від поглинальної здатності розчину. Ці дані отримані для регенератора, що працює при тиску 1,7 атм і концентрації СО2 у вихідному газі 20 % [2].

Рисунок 2.3 - Витрата пари при абсорбції гарячим 40 % - ним розчином поташу (крива 1 та 2) та розчином МЕА.

Поглинальна здатність по СО2, м33, 1 - 2 % СО2 на виході; 2-0,6 - 0,7% СО2 на виході; 3-30% МЕА; 4-15 % МЕА

З рисунка випливає, що спочатку витрата пари зменшується з ростом поглинальної здатності. Це пояснюється зменшенням кількості розчинника і, отже, витрати тепла на його нагрівання в десорбері. Однак надалі для досягнення тонкої регенерації розчину необхідно більша кількість віддувочної пари, що перекриває економічний ефект від зменшення витрати пари на нагрівання. Цим і пояснюється різкий підйом кривих на рисунку.

На рисунку 2.4 показана залежність витрати від парціального тиску 3 у газі за умови подачі розчину роздільними потоками.

Досліди проводили при поглинальній здатності розчину, що відповідає мінімальній витраті пари. Як випливає з рисунка, спочатку до тиску СО2 3-4 атм, витрата пари різко падає тобто зі збільшенням тиску СО2 над розчином кількість пари, що витрачається на десорбцію.

Рисунок 2.4 - Витрата пари при абсорбції гарячим розчином поташу за двопотоковою схемою (точки - тиск в абсорбері): 1-2 % СО2 на виході; 2-0,6 - 0,7% СО2 на виході

Мінімальна кількість пари, яку необхідно подавати в десорбер для віддувши діоксиду вуглецю без урахування витрати на нагрівання, хімічну реакцію і теплові витрати може бути розраховано, як при моноетаноламіновому очищенню за рівнянням:

 (2.5)

де  - кількість СО2, виведеного з системи, м3;

- рівноважний тиск водяної пари над розчином поташу у верхньому перетині регенератора;

- рівноважний тиск СО2 при температурі і складі розчину у верхньому перетині регенератора.

Відношення  - називається мінімальним флегмовим числом .

Подальше збільшення , як випливає з рисунка 2.4 не приводить до зниження витрати пари. Це пояснюється тим, що при даній висоті абсорбера розчин не може бути насичений вище визначеної межі [2].

3. Вибір та опис технологічної схеми уловлювання діоксида вуглецю

У результаті проведеного аналізу розглядання та зіставлення різних методів уловлювання діоксиду вуглецю вибрана технологічна схема уловлювання діоксиду вуглецю, за допомогою поташу.

Димові гази за економайзером котлоагрегату типу ДКВР мають температуру приблизно 110 °С. для забезпечення нормальної роботи абсорбційного циклу гази, перед входом в абсорбер повинні бути охолодженими.

Охолодження димових газів відбувається у холодному скрубері (1), який являє собою апарат колонного типу з насадкою з вірно вкладених кілець Рашига.

Димові гази подаються знизу апарата. Зверху подається зворотна вода. Насадка зрошується водою, яка використовується спочатку для зрошення карбонат - бікарбонатного розчина в охолоджувачі (15). Температура димових газів на виході з холодного скрубера повинна бути не більш 50 °С.

З холодного скрубера охолодженні димові гази димовсмоктувачем (2) подають у нижню частину абсорбера (3), який являє собою колонний тарілковий апарат з відбійним шаром з кілець Рашига у верхній частині апарата та збірником розчина - у нижній.

Поглинальний карбонат - бікарбонатний розчин подається у верхню частину абсорбера на останню, за ходом газу, тарілку стікає у низ по тарілках,на зустріч димовим газам.

При контакті димових газів з карбонат - бікарбонатним розчином протікає реакція поглинання діоксида вуглецю з димових газів:

К2СО3 + СО2 + Н2О → 2КНСО3 (3.1)

Димові гази, проходячи усі тарілки та відбійний шар з кілець Рашига, з невеликим залишковим змістом діоксиду (1 - 3 %) скидаються в атмосферу.

Оптимальна температура абсорбції 60 - 70 °С. Поглииальний розчин перед подачею на зрошення абсорбера охолоджують до 70-75 °С у теплообміннику (4), який являє собою кожухотрубний холодильник.

У процесі абсорбції витрата карбонат - бікарбонатного розчину на зрошення контролюється та регулюється автоматично.

Рівень розчина у нижній частині абсорбера автоматично підтримується за допомогою регулюючого клапана, встановленого на напірної лінії насосів декарбонізованого розчина.

Для відновлення втрат розчина поташу у абсорбційно-десорбційному циклі періодично додають свіжий розчин.

Регенерація насеченого продуктами поглинання СО2 карбонат - бікарбонатного розчину здійснюється у десорбері (6). Перед поданням на десорбцію розчин підігрівається до 90-95 °С, послідовно проходячи теплообмінник КБР (4) та теплообмінник ПГС (5). Підігрів здійснюється регенерованим карбонат - бікарбонатним розчином (температура 120 °С) та парогазовою сумішшю (температура до 110 °С), які виходять з десорбера.

Десорбер (6) конструктивно поєднує два апарата: кип’ятильник (кожухотрубний теплообмінник) та дефлегматор насадочного типу.

Карбонізований розчин поташу подається у верхню частину дефлегматора та через розподільчу тарілку стікає по насадці противострумом парогазової суміші, що рухається вверх. З дефлегматора розчин за трьома циркуляційними трубами у нижню частину трубного простору кип’ятильника, що кипить за рахунок конденсації насиченої водяної пари, що подається у міжтрубний простір кип’ятильника.

Декарбонізований розчин відводиться з верхньої частини трубного простору кип’ятильника і маючи температуру 120 °С спрямовується у теплообмінник КБР (4).

При нагріві карбонат - бікарбонатного розчину у кип’ятильнику до 115 - 120 °С утворюється парогазова суміш (ПГС), що складається з діоксида вуглецю та водяної пари. Парогазова суміш крізь трубу у проміжному днищі прямує у дефлегматор, з верхньої частини якого вона прямує у теплообмінник ПГС (5) для підігрівання карбонізованого розчина поташу.

У десорбері сполучені два засоби відгонки діоксиду вуглецю - відгонка водної пари та відгонка шляхом кип’ятіння розчину. Останній засіб забезпечує більш повне розкладання вмісту діоксида вуглецю у декарбонізованому розчині та покращуючи тим самим ступінь поглинання діоксиду вуглицю у абсорбері. Відгонка діоксиду вуглецю у потоці водяної пари і являє собою власно десорбцію, так як при цьому тиск діоксиду над поглиначем вище, ніж у газовій суміші. У дефлегматорі відокремлюється до 90 % поглинутої у абсорбері вуглекислоти. Інша кількість відокремлюється при кип’ятінні розчина у кип’ятильнику.

Оптимальною температурою процесу десорбції являється температура 115-120 °С, що забезпечує достатню ефективність процесу. Тиск пари у дефлегматорі підтримується автоматично.

Декарбонізований розчин поташу, що виходить з десорбера,потрапляє у відділювач газу (зображений на схемі), потім у теплообмінник КБР(4), в якому він охолоджується до температури 90-95 °С, підігріває при цьому карбонізований розчин поташу.

З теплообміннику КБР(4) декарбонізований розчин поташу спрямовують у збірник (на схемі не зображений), у якому змішується зі свіжим поглинальним розчином. Зі збірника насосом карбонат - бікарбонатний розчин подається на зрошення абсорбера (3).

Парогазова суміш після теплообмінника ПГС (5), де вона віддає частину тепла карбонізованому розчину, де остаточно охолоджується до температури 30-35 °С оборотною водою в охолоджувачі (на схемі не зображений). Охолоджений діоксид вуглецю, проходячи відокремлював флегми (7), в якому він відокремлюється від вологи, далі потрапляє на зрошення у газгольдер.

4. Обгрунтування вибору основного технологічного устаткування

При проведенні процесу витягнення діоксиду вуглецю з димових газів котельної у якості основного технологічного обладнання використовується холодний скрубер, абсорбер та регенератор (десорбер).

Холодний скрубер являє собою циліндричний апарат колонного типу з плоским дном та кришкою, виконаний зі сталі ВМ ст. 3 сп. Висота апарата - 6,18, діаметр - 1,2 м. Апарат з середини заповнюється насадкою з правильно складених у декілька шарів кілець Рашига розміром 50х50х5 мм.

У верхній частині скрубера розташований патрубок для подачі оборотної води. Штуцер для подачі димових газів розташований у нижній частині апарата. Над патрубком вводу води розташований шар насадки з кілець Рашига для запобігання виносу капельної вологи з димовими газами.

Абсорбер являє собою полий циліндричний апарат з сферичним дном та кришкою. Висота абсорбера - 6,5 м, діаметр - 1,4 м. З середини апарата встановлені ковпачкові тарілки, на яких протікає процес поглинання діоксиду вуглецю. Тарілки встановлені блоками по дві тарілки. У центрі тарілок розташовані зливні труби.

Патрубок для подачі карбонат - бікарбонатного розчину розташований у верхній частині абсорбера. Гази подають знизу апарата та через отвір у ковпачках подають на тарілку, на яку з зливної труби подають розчин та трапляється поглинання діоксину вуглецю.

Десорбер являє собою колонний апарат, що за конструкцією об’єднує два апарати: кип’ятильник - кожухотрубний теплообмінник у нижній частині та дефлегматор - насадковий ректифікатор у нижній частині. У дефлегматорі насадка з кілець Рашига, вкладена шарами. Під кожним шаром встановлена перерозподільна тарілка. Над патрубком вводу розчину встановлено каплевідбійний шар з кілець Рашига для вловлювання капельної вологи з парогазової суміші, що водиться крізь штуцер у кришці апарата. Розчин стікає по насадці назустріч парогозовій суміші та по циркуляційним трубам зовні апарату перетікає з нижньої частини дефлегматора у нижню частину кип’ятильника (у трубний простір).У верхню частину кип’ятильника (у між трубний простір) спрямовується крізь штуцер насичений глухий пар, а з нижньої частини виводиться паровий конденсат. Декарбонізований розчин відводиться з верхньої частини трубного простору. Між дефлегматором і кип’ятильником розташована глуха тарілка, що забезпечує подачу паро газової суміші з кип’ятильника у дефлегматор.

У кубовій частині розташований патрубок для зливу розчину з десорбера. Десорбер теплоізольований та встановлений на циліндричній опорі з зовнішніми стойками для болтів.

Основне технологічне устаткування розташоване поза будівлею котельної на площі розміром 4 х 8 м, що знаходиться поміж будівлею котельної та димовою трубою. Для обслуговування колонні апарати мають металічні площі.

5. Матеріальні та теплові розрахунки

.1 Тепловий розрахунок холодного скрубера

Мета розрахунку - визначення кількості холодної води на охолодження димових газів від трьох котлів.

Вихідні дані:

‒       температура димових газів на вході в холодний скрубер - 110 ºС, на виході - 50 ºС;

‒       температура охолоджуючої води: на вході у холодний скрубер - 30 ºС, на виході - 50 ºС;

‒       склад димових газів (таблиця 5.1)

Таблиця 5.1 - Склад димових газів

Компоненти

нм3/год

%, об.

кг/год

%, мас.

Діоксид вуглецю, СО2 Азот, N2 Кисень, О2 Водяна пара, Н2О

1350 10800 750 2100

9 72 5 14

2651,786 13500 1071,429 1687,5

14 71,4 5,6 9

Всього

15000

100

18910,715

100


Ці дані використовуються для подальших розрахунків.

Кількість води на зрошення холодного скрубера визначаємо з теплового балансу скруберу (втрати тепла не враховуємо):

 (5.1)

Тепло, що вноситься димовими газами, які мають температуру 110 °С, визначаємо за формулою:

, (5.2)

де Vі - обсяг компонентів димового газу, м3/год (таблиця 5.1);і - питома теплоємкість компонентів, кДж/(м3×град) (таблиця 5.2).

Таблиця 5.2 - Питома теплоємкість газів, кДж/(м3×град) [10]

Компонент

СО2

N2

О2

Н2О

1,70901,29631,31881,5069





1,65001,29531,31181,4997






кДж/год

Тепло, що потрапляє разом з водою при температурі 30 °С, дорівнює:

, (5,3)

де - питома теплоємкість води, кДж/(кг×град);

=4,18 кДж/(кг×град) [10]

Тепло, що уноситься димовими газами при температурі 50 °С дорівнює:

 (5.4)

Тут необхідно попередньо визначити обсяг водяної пари у димових газах. Зміст водяної пари у повітрі при насичені та при тиску 745 мм.рт.ст. та температурі 50 °С дорівнює 82,94 г/м3 [10]. Приймаємо такий же влагозміст для димових газів. Тоді,

, (5.5)

=12900×82,94×10-3=1069,92 кг/год,

де , (5.6)

=15000-2100=12900 нм3/год,

 нм3/год.

Розрахуємо величину :

=(1350×1,6500+10800×1,2953+750×1,3118+1331,463×1,4997)×50 =

=959869,25 кДж/год.

Тепло, що уноситься водою при температурі 30 °С дорівнює:

, (5.7)

де =4,18 кДж/(кг×град).

Режим рівняння теплового балансу:

,8+125,4× mводи=959869,25+209×mводи,

(209-125,4)×- mводи=2250685,8-959869,25,

 кг/год.

Щільність води r=1000 кг/м3. Тоді VВОДИ = 15,4404 м3/год.

Визначаємо розчинність компонентів димових газів у воді, враховуючи дані таблиці

Таблиця 5.3 - Розчинність газів у воді при температурі 50 °С та тиску 101325 Па [10]

Компонент

СО2

N2

O2

Розчинність нм33

0,856

0,0096

0,0209


, (5.8)

де α - розчинність газів у воді, нм33;

- об’єм води, м3/год.

=0,856×15,4404=13,220 нм3/год,

=0,0096×15,4404=0,148 нм3/год,

=0,0209×15,4404=0,323 нм3/год.

Отримані дані зводимо у таблицю теплового балансу процесу охолодження димових газів водою.

Таблиця 5.4 - Таблиця теплового та матеріального балансу процесу охолодження димових газів водою

Добуток

Витрата

Статті

нм3/год

%об

кг/год

% мас

Статті

нм3/год

%об

кг/год

% мас

Димові гази, у тому числі СО2 N2 O2 H2O

    1350 10800 750 2100

    9 72 5 14

    2651,786 13500 1071,429 1687,5

    14 71,4 5,6 9

Димові гази, у тому числі СО2 N2 O2 H2O

    1336,7 10799,85 749,48 1331,463

    9,4 75,94 5,3 9,36

    2625,82 13499,815 1070,686 1069,926

    14,3 73,9 5,9 5,9

Разом

15000

100

18910,715

100

Разом

14217,575

100

1826,247

100

Вода на охолодження

-

-

15440,390

-

Вода зі скруберу

-

-

16084,858

-

Усього





Усього


34351




.2 Матеріальний розрахунок процесу абсорбції

Абсорбція СО2 здійснюється карбонат - бікарбонатним розчином. У якості вихідного розчину використовується 20%-вий розчин карбонату калію, який у процесі многоразової циркуляції у циклі абсорбер - регенератор стає карбонат - бікарбонатним розчином (КБР). Приймаємо для розрахунку такий склад КБР (% мас): К2СО3 - 15, КНСО3 - 14,1, Н2О - 70,9. Щільність розчину - 1139 кг/м3 [10].

Концентрація СО2 на виході з абсорбера - не більш 2 % об.

Визначимо кількість поглинутого діоксину вуглецю:

, (5.9)

 нм/год,

, (5.10)

 кг/год.

Кількість карбонату калію, що йде на зв’язування 2067,134 кг/год СО2 визначаємо за рівнянням реакції:

К2СО3 + СО2 + Н2О ® 2КНСО3 (5.11)

138 кг/кмоль 44 кг/кмоль 18 кг/кмоль 2×100 кг/кмоль

кг К2СО3 - 44 кг СО2;

 - 2067,134 СО2.

Звідси,

 кг/год.

У результаті реакції утворюється бікарбонат калію. Його кількість визначаємо пропорцією:

, (5.12)

кг/год.

Витрати води на зв’язування 2067,134 кг/год СО2 дорівнює:

кг/год,

Концентрація K2CO3 у розчині на вході у абсорбер дорівнює 171 г/л, на виході - 35 г/л [1]. Визначаємо ступінь використання карбонату калію:

. (5.13)

Визначаємо кількість карбонату калію, яка повинна міститися у розчині, з пропорції:

,284 кг/год - 79,5%

 - 100%,

 кг/год.

У розчині міститься (% мас.): К2СО3 - 15; КНСО3 - 14,1; Н2О - 70,9 (вихідні дані). Звідси:

кг/год,

 кг/год.

Загальна маса карбонат - бікарбонатного розчину складає:

, (5.14)

кг/год.

При щільності розчину 139 кг/м3 обсяг карбонат - бікарбонатного розчину складає:

, (5.15)

м3/год.

Визначаємо склад димових газів після абсорбції СО2 карбонат - бікарбонатним розчином враховуючи ступінь виробітки поташу у розчині 79,5%.

Кількість СО2 в очищених димових газах складає:

, (5.16)

нм3/год.

Розчинністю N2 та O2 у КБР нехтуємо, так як вона незначна. Тоді,

 та  (5.17)

Кількість водяної пари у очищених димових газах визначаємо за величиною вологонасичення повітря при 70 ºС та 745 мм. рт. ст.. При цих умовах кількість водяної пари у повітрі складає 197,95 г/м3 [10].

, (5.18)

нм3/год,

, (5.19)

нм3/год. (5.20)

Визначимо склад карбонат - бікарбонатного розчину після процесу абсорбції СО2:

, (5.21)

 кг/год,

, (5.22)

 кг/год,

, (5.23)

 кг/год.

Складемо зведену таблицю матеріального балансу процесу абсорбції СО2 карбонат - бікарбонатним розчином.

Таблиця 5.5 - Матеріальний баланс процесу абсорбції

Добуток

Витрата

Статті добутку

нм3/год

%об

кг/год

% мас

Статті

нм3/год

%об

кг/год

% мас

Димові гази, у тому числі СО2 N2 O2 H2Oпар

  1336,78010799,852 749,48 1331,463

  9,4 75,94 5,3 9,36

  2625,820 13499,815 1070,686 1069,926

  14,38 73,9 5,86 5,86

Димові гази, у тому числі СО2 N2 O2 H2Oпар

  284,421 10799,85 749,48 2915,099

  1,93 73,23 5,08 19,76

  558,684 13499,815 1070,686 2342,490

  3,20 77,2 6,13 13,4

Разом

14217,575

100

18266,247

100

Разом

14748,85

100

17471,675

100

Карбонат - бікарбонатний розчин, у тому числі К2СО3 КНСО3 Н2О



    8155,074 7665,770 38546,316

    15 14,1 70,9

Карбонат - бікарбонатний розчин, у тому числі К2СО3 КНСО3 Н2О



    1671,79 17034,834 36455,108

    3,03 30,88 66,09

Разом



54367,16

100

Разом



55161,732

100

Усього



72633,407


Усього



72633,407




         6. Алгоритм конструктивного розрахунку абсорберу для уловлювання діоксиду вуглецю

Розрахунок швидкості газу в колоні ведеться за формулою:

, (6.1)

де dk - діаметр ковпачка;

 - відстань від верхнього краю ковпачка до вище розташованої тарілки, м;

Н - відстань між тарілками.

, (6.2)

де  - висота ковпачка.

Діаметр абсорберу розраховуємо виходячи із рівняння витрати:

, (6.3)

де V - витрата димового газу при фактичних умовах, м3/год.

 (6.4)

Приймаємо стандартний внутрішній діаметр обичайки абсорбера та уточнюємо дійсну швидкість газу в колоні.

Для ковпачкових тарілок віднос рідини розраховують за наступною залежністю [6]:

, (6.5)

де Е - маса рідини, яка відноситься з 1 м2 робочої площі перерізу колони, кг/м2∙с;

 - динамічна в’язкість розчину, мПа∙с;

 - поверхневе натягнення розчину, мН/м.

Визначаємо відсотковий вміст К2СО3 у розчині.

Динамічний коефіцієнт в’язкості розчину розраховуємо за формулою [6]:

, (6.6)

де - динамічний коефіцієнт в’язкості чистої рідини,

φ - об’ємна частка фази у суспензії.

Якщо поглинальний розчин уноситься, то

, (6.7)

де  - загальний переріз колони, м2,

, (6.8)

Виходячи з залежності (6.5) [6] знаходимо hc.

Для ковпачкових тарілок висоту світлого шару рідини можна розрахувати за рівнянням [6]:

, (6.9)

де  - висота переливної перегородки, м;

- лінійна щільність зрощення, м3/м∙с;

, (6.10)

де  - об’ємна витрата рідини, м3/с;

 - периметр зливу, м.

Висоту шару піни знаходимо за формулою [6]:

, (6.11)

де  - газовміст барботажного шару, знаходимо за рівнянням [6]:

, (6.12)

де  - критерій Фрудо,

. (6.13)

Відстань між тарілками визначаємо як:

. (6.14)

Визначення числа тарілок проводиться графічним методом.

Орієнтировочну оцінку кількості тарілок у абсорбері можна здобути більш простим методом теоретичних тарілок, суть якого є в визначенні числа сходинок між рівноважною та робочою лінією процесу.

Рівновага у системі димовий газ - діоксид вуглецю - поглинальний розчин точно описується рівнянням, яке отримано на підставі вираження константи рівноваги реакції поглинання діоксиду вуглецю поташним розчином [6].

, (6.15)

де с - концентрація діоксиду вуглецю у поглинальному розчині, кг/м3;

 - рівноважний тиск діоксиду вуглецю у димовому газі над розчином, мм.рт.ст..

Для будування рівноважної лінії розбиваємо інтервал концентраційдіоксиду вуглецю на рівні частини та визначаємо рівноважний тиск діоксиду вуглецю над розчином при вибраних концентраціях.

Рівняння робочої лінії абсорбера може бути подано у вигляді:

, (6.16)

де  - об’ємна витрата розчину, м3/год;

 - об’ємна витрата газу, нм3/год;

 - концентрація діоксиду вуглецю у розчині, який стікає з і-ої тарілки, кг/м3;

 - концентрація діоксиду вуглецю у паровій фазі, яка поступає на і-ту тарілку, кг/м3.

Для виробничих концентрацій діоксиду вуглецю у розчині визначаємо відповідні концентрації діоксиду вуглецю в паровій фазі за рівнянням робочої лінії:

. (6.17)

Визначаємо парціальний тиск діоксиду вуглецю у димовому газі в і-му перерізі:

, (6.18)

де  - парціальний тиск газу в і-му перерізі, мм.рт.ст.

. (6.19)

За даними розрахунків будуємо рівноважну лінію процесу абсорбції. По рисунку визначаємо теоретичну кількість тарілок і, розраховуючи коефіцієнт корисної дії η визначаємо необхідну кількість тарілок:

, (6.20)

де  - теоретична кількість тарілок;

η - коефіцієнт корисної дії.

Висота тарільчатої частини абсорбера:

, (6.21)

За конструктивним розумінням приймаємо відстань між верхньою тарілкою та кришкою абсорбера - Zв, а відстань між нижньою тарілкою та днищем абсорберу - Zн. Тоді загальна висота тарільчатого абсорбера дорівнює:

. (6.22)

Гідравлічний опір тарілок абсорбера розраховують за формулою [6]:

. (6.23)

Повний гідравлічний опір однієї тарілки ∆Р складається з трьох складових:

, (6.24)

де  - гідравлічний опір сухої тарілки, Па;

 - гідравлічний опір газорідинного шару на тарілці, Па;

 - гідравлічний опір, обумовлений силами поверхневого натяжіння, Па.

Гідравлічний опір сухої тарілки розраховуємо за формулою [6]:

, (6.25)

де - коефіцієнт опору;

- частка вільного перерізу тарілки, м22.

, (6.26)

де  - вільний переріз тарілки, м2;

 - переріз абсорбера, м2.

, (6.27)

Гідравлічний опір газорідинного шару на тарілці розраховуємо за формулою:

, (6.28)

де  - прискорення вільного падіння, м2/с;

- густина поглинального розчину, кг/м3;

- висота світлого шару рідини, м.

Гідравлічний опір, обумовлений силами поверхневого натяжіння розраховуємо за формулою [6]:

, (6.29)

де  - поверхневе натяжіння поглинального розчину, Н/м;

- еквівалентний діаметр щілини в тарілці, м:

. (6.30)

7. Вибір схеми автоматичного контролю і регулювання технологічного процесу регенерації насиченого карбонат - бікарбонатного розчину

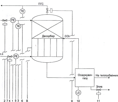
Рисунок 7.1 - Схема автоматичного контролю і регулювання технологічного процесу регенерації насиченого карбонат - бікарбонатного розчину

Таблиця 7.1 - Відомість КВПіА

№ Позиції

Технологічний об’єкт

Вимірювальний параметр

Межи виміру

Тип первинного перетворювача

Кількість точок виміру

Прилад на місці

Прилад на щиті КИП

1

Трубопровід насиченого поглинального розчину, який прямує на регенерацію

Витрата

До 100000 м~7год

ДК-16 трубопровід насиченого поглинального розчину

1

«Сапфір»-22 ДА тип 2050

ДТ дифманометр

2

Трубопровід насиченого поглинального розчину, який прямує на регенерацію

-

-

-

-

-

Пневматичний регулювальник

3

Трубопровід насиченого поглинального розчину, який прямує на регенерацію

Температура

0…+ 1300°С

ТПП-0555 Трубопровід насиченого поглинального розчину

1

-

КСП мілівольтметр

4

Газопровід пари, що гріє, яка прямує у десорбер

-

-

-

-

-

Пневматичний регулювальник

5

Газопровід пари, що гріє, яка прямує у десорбер

Витрата

До 100000 м/год

ДК-25, газопровід пари, що гріє

1

«Сапфір» - 22 ДА тип 2050

ДМ дифманометр

6

Газопровід парогазової суміші, яка виходить з десорбера

Температура

0…+1300°С

ТПП-0555 газопровід парогазової

1

-

КСП мілівольтметр

7

Газопровід пари, що гріє, яка прямує у десорбер

Тиск

1,013-105 15,19-105 Па

МЗД-2365 газопровід пари, що гріє

1

-

КВД1

8

Десорбер

Тиск

1,013-Ю3 15,19-105 Па

МЗД-2365 десорбер

1

-

КВДІ

9

Газопровід парогазової суміші, яка виходить з десорбера

-

-

-

-

-

Пневматичний регулювальник

10

Віддільник газу

Рівень

0…+16м

УБ-П, віддільник газу

1

«Сапфір» - 22 ДА тип 2151

ППВ

11

Віддільник газу

-

-

-

-

-

Пневматичний регулювальник



. Аналітичний контроль по стадіях технологічного процесу очищення димових газів від СО2

Інформація приведена у таблиці

Таблиця 10.1 - Аналітичний контроль по стадіях технологічного процесу

Об’єкт контролю

Що визначається

Норми

Місце та метод відбору проби

Частота контролю

Хто контролює

Метод аналізу

Абсорбер               Концентрація СО2 у газі до та після абсорбера     До абсорбера - 6,5-8%об. Після - 1-3%об.               Трубопровід до абсорберу та за абсорбером        1 раз у зміну       Лаборант            Титрування. У пробу, що аналізується наливають аліквоту Ва(ОН)2, доводять до кипіння пропускають повітря, а потім титрують стандартним розчином HCl. Вміст СО2,

де 0,044 - титр 0,2н розчину HCl

Абсорбер               Зміст поглинального розчину      К2СО3-150-170кг/м3, КНСО3-120-160кг/м3              Трубопровід перед абсорбером                2 рази у зміну     Лаборант            Метод титрування соляною кислотою з заданою концентрацією. Знаючи об’єм проби HCl, що пішла на титрування,

Визначаємо концентрацію , мг-екв/л

 

Десорбер

Склад розчину після десорберу

К2СО3-130-140кг/м3, КНСО3-130-170кг/м3

Трубопровід за десорбером

2 рази у зміну

Лаборант

Метод титрування


. Правила безпеки експлуатації та охорони праці

Ведення технологічного процесу очищення димових газів від діоксиду вуглецю пов’язана з можливим проявом дії на організм людини фізичних і хімічних шкідливих виробничих факторів [1].

До хімічних виробничих факторів відноситься токсична дія видів сировини, напівфабрикатів і готового продукту, що використовуються.

Діоксид вуглецю газоподібний - у невеликих об’ємних частках (до 0,5%) не є небезпечним для здоров’я, при більш високій об’ємні частці у повітрі може викликати явище кисневої недостатності і задушення.

Діоксид вуглецю важче повітря у півтора рази і може накопичуватися у приміщеннях, які слабо провітрюються, біля підлоги і у приямках, а також у внутрішніх об’ємах устаткування для отримання, зберігання і транспортування. Калій вуглекислий технічний (поташ) і його розчини - при потраплянні на вологу шкіру може викликати подразнення. Вдихання пилу кальцинірованого вуглекислого калію може викликати подразнення дихальних шляхів.

До фізичних виробничих факторів відноситься можливий вплив небезпечного рівня напруження в електричній мережі при обслуговуванні електрообладнання, а також механічний вплив частин, які обертаються.

Для запобігання дії хімічних виробничих факторів обслуговуючому персоналу необхідно:

‒       робити з вказаними видами сировини, напівфабрикатів, готової продукції проводити у необхіднім згідно нормам спецодязі (костюм бавовняний, головний убір, спецвзуття) [1];

‒       при виконанні технологічних робіт необхідно користуватися засобами особистого захисту (захисні окуляри, суконні рукавиці респіратор, протигаз «СО»);

‒       при отруєнні оксидом вуглецю постраждалого необхідно вивести на свіже повітря і доставити до медпункту;

‒       при роботі необхідно вдягати респіратор, захисні окуляри, брезентові та суконні рукавиці.

Для попередження дії фізичних виробничих факторів необхідно дотримуватися наступних правил техніки безпеки:

‒       усі рухомі частини і обладнання (напівмуфти, ремені) повинні мати надійні захисні огородження [1];

‒       усе електроустаткування повинно бути заземлене. Вмикання і вимикання електроустаткування проводити в діелектричних рукавицях, стояти при цьому на діелектричній підставці, або килимі. Підходи до електор збірок. щитів і пускової апаратури повинні бути вільними. Робочі місця і обладнання повинні бути чистими.

Слід суворо дотримуватися правил безпечної експлуатації абсорберів поглинання діоксиду вуглецю карбонат - бікарбонатним розчином.

Монтаж, пуск і експлуатація абсорберів повинні здійснюватися з дотримування усіх правил безпеки, які встановлені для окремих видів робіт, а також загальних правил безпеки і протипожежних вимог [1].

Абсорбери для місця монтажу повинні бути надійно заземлені, тепло ізольовані, захищені від впливу атмосферної електрики.

Установлення апаратів повинно виключати небезпеку їх перекидання. Для зручності обслуговування повинні бути встановлені площадки та дробини. Вказані пристрої не повинні порушувати міцності і стійкості абсорберів [1].

Ремонт абсорберів, які необхідно розкрити для внутрішнього огляду й очищення, повинні бути відключені, зі знятими заглушками і звільненими від продукту. Перед розкриттям слід переконатися, що тиск у апараті відсутній.

Роботи у вибухово-небезпечних місцях повинні проводитися ручним інструментом, що не іскрить.

Абсорбери повинні бути зупинені у випадках:

а) збільшення тиску або температури, які вищі припустимих;

б) несправності клапанів;

в) виявлення в основних елементах абсорбера розколин, вспучень, значного витончення стінок, пропусків або потіння у зварних швах,течії у фланцевих з’єднаннях, розриву прокладок;

г) несправність контрольно-вимірювальних пристроїв [1].

Висновки

діоксид димовий газ карбонат

У результаті розглядання методів уловлювання діоксиду вуглецю з димових газів котельної, таких як водне очищення від діоксиду вуглецю водними розчинами, етанолатмінів, очищення розчином поташу, та миш’яково-поташним розчином було обрано метод уловлювання діоксиду вуглецю за допомогою поташу. Цей метод було докладно розглянуто, визначені та описані його фізико - хімічні основи.

На основі отриманої інформації була проведена розробка технологічної схеми уловлювання діоксиду вуглецю з димових газів котельної, за допомогою поташу, а також був проведений вибір основного технологічного устаткування.

Матеріальний розрахунок був проведений на основі процесу абсорбції діоксиду вуглецю карбонат - бікарбонатним розчином. Розрахунки були приведені на 15000 м3 газів, що відходять з котельної. У результаті розрахункової роботи була визначена кількість діоксиду вуглецю, який поглинається, вона дорівнює 2067,134 кг. Також була визначена кількість поглинального розчину з концентрацією карбонату кальцію 171 г/дм3, яка необхідна для поглинання 2067,134 кг діоксиду вуглецю, вона становить 8155,074 кг. наприкінці розрахунку була приведена зведена таблиця матеріального балансу процесу абсорбції діоксиду вуглецю поташним розчином.

Докладніше був розглянутий алгоритм розрахунку теплового балансу. Також був представлений алгоритм конструктивного розрахунку абсорбера.

Для процесу десорбції діоксиду вуглецю з карбонат - бікарбонатного розчину була розроблена схема автоматичного контролю і регулювання. Для усіх етапів уловлювання був визначений аналітичний контроль.

У роботі були визначені та описані правила безпечної експлуатації та охорони праці.

Перелік посилань

1. Постоянный технологический регламент №190 производства полупродукта - двуокиси углерода газообразной с получением побочного продукта - извести строительной и двуокиси углерода жидкой. - Донецк, 1987. - 76 с.

. Семенова Т.А., Лейтес И.Л. Очистка технологических газов. - М.: Химия, 1977. - 488 с.

. Коуль Л., Ризенфельд Ф,С. Очистка газа. - М.: Недра, 1968. - 392 с.

. Масляев В.С., Белогуров Ю.Н. Охрана атмосферы от загрязнения вредными веществами в условиях Донбасса. - Д.: ДПИ, 1984, - 76 с.

. Кузнецов И.Е., Шмат К.И., Кузнецов С.И. Оборудование для санитарной очистки газу - К.: Техника, 1989. - 304 с.

. Методические указания по курсу «Процессы и аппараты технологий» /Гребенюк А.Ф., Ляная З.Г. - Д.: ДПИ, 1985. - 68 с.

. Дытнерский Ю.А. Основные процессы и аппараты химической технологии. - М.: Химия, 1983. - 269. с.

. Казаков A.B., Кулаков М.В., Мелюшев Ю.К. Основы автоматики и автоматизации химических производств. - М.: Машиностроение, 1970. - 375с.

. Перегуд Е.А., Горелик Д.О. Инструментальные методы контроля загрязнения атмосферы. - Л.: Химия, 1981. - 380 с.

. Равдель A.A., Пономарев А.М. Краткий справочник физико-химических величин. - Л.:, 1983. - 231 с.

. Білявський Г.О., Падун М.М., Фурдуй Р.С. Основи загальної екології. - К.: Либідь,1995. - 367 с.

. Ткачев B.C., Остапенко М.А.Оборудование коксохимических заводов. - М.: Металлургия,1983. - 360 с.

Похожие работы на - Аналітичний огляд існуючих методів очищення димових газів від СО2

 

Не нашли материал для своей работы?
Поможем написать уникальную работу
Без плагиата!
Без нейросетей!