Получение лимонной кислоты

  • Вид работы:
    Курсовая работа (т)
  • Предмет:
    Химия
  • Язык:
    Русский
    ,
    Формат файла:
    MS Word
    352,9 Кб
  • Опубликовано:
    2014-01-04
Вы можете узнать стоимость помощи в написании студенческой работы.
Помощь в написании работы, которую точно примут!

Получение лимонной кислоты

Министерство образования Российской Федерации

Пермский государственный технический университет

Кафедра Химии и биотехнологии










Курсовая работа

Получение лимонной кислоты

Выполнил Торхов Д.В.

Проверил преподаватель: Виноградова А.В.





Пермь 2009 г.

Оглавление

Введение

. Общая информация

. Основные способы производства

. Основное сырье

. Продуцент лимонной кислоты

. Биохимическая схема

. Технологическая схема

. Поверхностный способ ферментации

. Глубинный способ ферментации

Заключение

Список литературы

Введение

Лимонная кислота является важным соединением, как в метаболизме живых организмов, так и в промышленности.

Сама кислота, как и ее соли, широко используется как вкусовая добавка, регулятор кислотности и консервант в пищевой промышленности, для производства напитков, сухих шипучих напитков. Она содержится, по крайней мере, в половине всех пищевых продуктов. Применяется в медицине, в том числе в составе средств, улучшающих энергетический обмен. В косметике используется, как регулятор кислотности, буфер, хелатирующий агент, для шипучих композиций.

Лимонная кислота, являясь главным промежуточным продуктом метаболического цикла трикарбоновых кислот, играет важную роль в системе биохимических реакций клеточного дыхания множества организмов.

По объему производства лимонная кислота является одним из главных продуктов микробного синтеза, и мировой объем ее производства достигает 400 тыс. тонн в год, что в денежном выражении составляет около 325 млн евро.

1. Общая информация

лимонный кислота биохимический ферментация

Лимонная кислота (2-гидрокси-1,2,3-пропантрикарбоновая кислота, 3-гидрокси-3-карбоксипентандиовая) (C6H8O7) - кристаллическое вещество белого цвета, температура плавления 153 °C, хорошо растворима в воде, растворима в этиловом спирте, малорастворима в диэтиловом эфире. Слабая трёхосновная кислота. Соли и эфиры лимонной кислоты называются цитратами.

Вещество чрезвычайно распространено в природе: содержится в ягодах, плодах цитрусовых, хвое, стеблях махорки, особенно много её в китайском лимоннике и недозрелых лимонах.





Рис. 1. Структурная формула лимонной кислоты.

Впервые лимонная кислота была выделена в 1784 году из сока недозрелых лимонов шведским аптекарем Карлом Шееле и до 30-х годов ХХ века вырабатывалась из цитрусовых, в основном в Италии. В 1933 году в Чехословакии, а в 1935 году в Советском Союзе было создано производство лимонной кислоты методом биохимического синтеза с помощью плесневых грибов Aspergillus niger из сахара. В настоящее время сырьём для получения лимонной кислоты является меласса свекловичная.

В кондитерской промышленности лимонная кислота используется как подкислитель и усилитель вкуса. В алкогольные и прохладительные газированные и негазированные напитки лимонная кислота добавляется для придания им ощущения свежести. Кроме того, она является синергистом, т.е. веществом, усиливающим действие антиоксидантов, таких, например, как аскорбиновая кислота. В консервной промышленности лимонная кислота используется как консервант вместо уксуса, который признан канцерогеном и применение которого в большинстве стран в пищевой промышленности резко ограничено. В масложировой промышленности лимонная кислота предохраняет продукцию от разлагающего действия находящихся в них следов тяжелых металлов, путем образования с ними комплексных соединений. Таким путем значительно снижается вероятность прогоркания жиров, маргаринов и животного масла.

В косметической промышленности лимонная кислота является частью многих косметических препаратов: эликсиров, лосьонов, кремов, шампуней, фиксаторов волос и т.д. Используется, в основном, как регулятор рН.

При умеренном употреблении лимонная кислота стимулирует деятельность поджелудочной железы, возбуждает аппетит, способствует усвоению пищи.

Применение находят и побочные продукты ферментации: мицелий грибов и культуральная жидкость. Мицелий высушивают и используют как сырье или добавляют к удобрениям. Хитозан - глюкановый комплекс, полученный из мицелия, обладает лучшими хелатирующими свойствами, чем хитозан животных. В культуральной жидкости обнаружены гидролитические ферменты пектиназа, протеаза, целлюлоза и β-глюкозидаза.

Рис. 2. Лимонная кислоты

2. Основные способы производства

Около 60 лет назад лимонную кислоту выделяли преимущественно из плодов цитрусовых растений. Производство лимонной кислоты химическими способами экономически нецелесообразно: стоимость сырья значительно выше стоимости мелассы; технология многостадийна, требует применения сильно токсичных реагентов и дает относительно низкий выход целевого продукта. Поэтому несмотря на большой прогресс в области химического синтеза различных органических соединений, такие сравнительно простые вещества, как лимонная, молочная и некоторые другие кислоты, вырабатывают из сахаросодержащегося сырья с помощью микроорганизмов. Преимущества микробного способа в последовательном ферментативном осуществлении в клетке даже значительно большего числа химических реакций в одну производственную стадию - ферментацию. Это упрощает технологию, увеличивает выход кислот и снижает их себестоимость.

В настоящее время основную массу производят с помощью определенных штаммов плесневого гриба Aspergillus niger. Многие органические вещества сбраживаются микромицетами и могут быть трансформированы в лимонную кислоту, но максимальный выход получается при биосинтезе из сахарозы или фруктозы. В качестве сырья для ферментативного получения лимонной кислоты в большинстве стран используют мелассу - побочный продукт производства сахара из сахарной свеклы или сахарного тростника. Ведущими производителями лимонной кислоты являются КНР, США, Франция, Россия и некоторые другие страны. Ранее, начиная с 1917 г., производство лимонной кислоты было основано на поверхностном культивировании микроба-продуцента; в 1938-1942 гг. освоено также глубинное культивирование в герметичных ферментаторах. Благодаря этому удалось механизировать и автоматизировать процесс, эффективнее использовать производственные площади и снизить себестоимость целевого продукта, сократить общую продолжительность технологического цикла, облегчить поддержание асептичности в производственных условиях.

Также в качестве сырья используются н-парафины, а в качестве продуцента - дрожжи рода Candida. В расчете на дешевую арабскую нефть в ряде стран большая надежда возлагалась на н-парафины - один из продуктов ее переработки. Однако ввиду истощения запасов и повышения цен на нефть, относительно небольшого выход парафинов и необходимости их использования в других направлениях они вскоре перестали быть перспективным сырьем. Синтетические спирты, уксусную кислоту получают на основе переработки попутных газов нефти и собственно природных газов; источники их не безграничны, к тому же эти виды сырья, как н-парафины, широко используются в отраслях народного хозяйства. При ферментации парафинов, спиртов и уксусной кислоты дрожжами одновременно с лимонной кислотой в значительных количествах образуется изолимонная, чем снижается выход целевого продукта и возникает дополнительная проблема их разделения.

Экономическое сравнение использования некоторых источников углерода в биосинтезе лимонной кислоты представлено на рис. 3.








Рис. 3. Экономическая эффективность использования различных источников углерода в биосинтезе лимонной кислоты (за 100% принята стоимость сахара на единицу готового продукта).

1 - сахар (песок); 2 - гидролизаты древесины; 3 - меласса; 4 - жидкие парафины.

Как источник сырья гораздо надежнее и дешевле побочные продукты переработки растительного сырья, ежегодно возобновляемого в больших количествах. Это прежде всего относится к сахароносам (сахарная свекла и сахарный тростник), дающим сахарный сок, или, при переработки его на кристаллический сахар, мелассу, и в некоторой мере - к крахмалоносам (кукуруза, картофель), к растительным отходам сельского хозяйства и механической переработки древесины.

3. Основное сырье


Меласса - оттек (маточный раствор), получающийся при отделении кристаллов сахарозы на центрифугах от последней кристаллизации. В мелассе содержатся не сахара сока сахарной свеклы или сахарного тростника, не удаляемые при его химической очистке, и сахароза, которую методом кристаллизации выделять уже экономически невыгодно. При выработке сахара выход мелассы в расчете на безводную колеблется от 3 до 6% к массе сахарной свеклы. С мелассой отходит от 10 до 15% всего сахара, содержащегося в перерабатываемой свекле.

Рис. 4. Меласса.

В соответствии с видом исходного сырья для производства сахара различают свекловичную и тростниковую мелассу. В России сахарный тростник не произрастает, но на свеклосахарных и сахарорафинадных заводах перерабатывают импортный тростниковый сахар-сырец на белый сахар-песок и сахар-рафинад. В первом случае получаемую мелассу называют сырцовой; во втором случае, независимо от исходного сырья,- рафинадной патокой. Производство мелассы в России составляет около 4,5 млн. т в год.

По внешнему виду свекловичная меласса представляет собой густую вязкую жидкость темно-коричневого цвета со специфическим запахом, обусловленным в основном присутствием триметиламина и диметилсульфида. Это - лучшее сырье для производства лимонной кислоты. Ценность его заключается в том, что наряду с высоким содержанием сахара в мелассе содержатся все вещества, необходимые для нормальной жизнедеятельности гриба. Выход лимонной кислоты при использовании ее - наибольший.

Меласса имеет сложный и непостоянный химический состав, зависящий от почвенно-климатических условий вегетации свеклы, вносимых удобрений, способов уборки, условий и продолжительности хранения, технологии сахароварения и др. Например, механизированная уборка свеклы, транспортировка, доочистка и складирование травмируют корни, способствуя их загниванию при хранении. Корни с не полностью обрезанными головками склонны к прорастанию. Все это ухудшает качество свеклы и мелассы.

В мелассе содержится в среднем 80% сухих веществ и 20% воды. Учитывая состав мелассы, можно предполагать, что значительная часть воды находится в связанном состоянии вследствие гидратации в растворе коллоидов, молекул сахарозы и ионов минеральных веществ.

Общее содержание сухих веществ в мелассе на сахарном заводе составляет около 85% - реализуемая меласса имеет несколько меньшую концентрацию, так как разбавляется водой и конденсатом при промывании и пропаривании трубопроводов, по которым она транспортируется в баки-хранилища. Снижение концентрации препятствует образованию кристаллов сахара при хранении, уменьшает вязкость, что облегчает отгрузку мелассы, особенно в холодное время года, и зачистку баков.

Сухие вещества мелассы слагаются из следующих компонентов (в среднем, % масс.): сахарозы 60,0, безазотистых органических веществ 16,7, азотистых веществ 14,8, и минеральных веществ (золы) 8,5. В свеклосахарном производстве учет ведут по сахарозе - основному продукту, в соответствии с чем другие сахара, полностью или частично используемые грибом, и сумму их называют «ферментируемые сахара».

В качестве минеральных веществ в мелассе содержится около 40% К2О, от 1,5 до 4,5 % MgO и 7,3 - 13,8% СаО к массе золы.

Около 97% содержащегося в свекле фосфора теряется в процессе сахарного производства (осаждается в основанном на дефекации). При переработке здоровой сахарной свеклы с нормальной натуральной щелочностью в чистой золе содержится 0,2 - 0,6% Р2О5, или 0,02 - 0,06% к массе мелассы.

В мелассе присутствуют микроэлементы, количество которых сильно колеблется, что может отражаться как на росте гриба, так и на выходе лимонной кислоты. Элементы - алюминий, железо, кремний и стронций - могут содержаться как в макро-, так и в микроколичествах.

Меласса, пригодная для производства лимонной кислоты, должна удовлетворять следующим требованиям: содержать сухих веществ не менее 75%; сахара по прямой поляризации не менее 46%; инвертного сахара не более 1%; окиси кальция не более 0,7%; диоксида серы не более 0,03%; Р2О5 не более 0,05%; жироподобных веществ не более 0,5%. Величина рН должна быть на ниже 6,5. Перечисленные показатели технологического качества мелассы, однако, еще не могут служить надежным критерием ее пригодности для производства лимонной кислоты, и окончательное заключение об этом может быть сделано только по результатам биохимического испытания. Мелассу заготавливают на сахарных заводах на основании предварительных испытаний по ферментации, в конце сентября - ноябре. Меласса, заготовленная в более поздние сроки, обычно характеризуется пониженным выходом лимонной кислоты. Заготавливают мелассу исходя из 15-месячного запаса.

Меласса считается пригодной для производства лимонной кислоты, если в оптимальных условиях подготовки и ферментации в поверхностных условиях (в стаканах с площадью дна 0,42 дм2, концентрации сахара 15%, высоте слоя 9 см, продолжительности ферментации 7 сут и соответствующем штамме - поверхностном или глубинном) будет получен съем: на мелассе для глубинной ферментации не менее 1800г/(м2, сут), для подливов - не менее 1500; на мелассе для поверхностной ферментации - не менее 1400г/(м2, сут).

При возникновении производства лимонной кислоты предполагали, что благодаря сильному подкислению среды во время ферментации не следует бояться инфекции. Однако, вскоре выяснилось, что это не так и обсеменение посторонними микроорганизмами наносит вред производству.

Наиболее надежным и экономичным способом стерилизации является тепловая - насыщенным водяным паром. Температура должна быть выше летальной для наиболее стойких споровых форм. При преобладании спороносящих бактерий выдерживают температуру 125-130 С и экспозицию не меньше 30 мин. Необходимо добиваться уничтожения всех микроорганизмов среды, но так как в производстве это очень трудно, то для оставшегося пренебрежимо малого (технически допустимого) количества микрофлоры, а также для посторонних микроорганизмов, случайно попавших со сжатым воздухом и другими путями, создают неблагоприятные для развития условия добавлением в среду антимикробных веществ, т.е. проводят защищенную ферментацию. Формалина, обычно применяемого с этой целью при поверхностной ферментации, достаточно 0,006-0,01% к массе мелассы, большая доза отрицательно действует на кислотообразующую способность А. nigег. Эффективен фурацилин в концентрации 10-15 мг/л (добавляют при температуре 500 С), 5-нитрофурилроданид и другие производные фурана.

Испытаны также муравьиная кислота, кремнефтористый натрий, пентахлорфенолят натрия, но они одновременно снижают выход лимонной кислоты. Сульфамидные препараты не подавляют бактерий. Бактерицидные концентрации антибиотиков (млн. ед./м3): стрептомицин 40, биомицин 4, тетрамицин 2, полимиксин 1. Известны рекомендации по применению неомицина, низина, левомицетина, полимиксина, а при вспышке дрожжевой инфекции - леворина. Однако, обладая эффективным антимикробным действием и отсутствием отрицательного влияния на А. niger, антибиотики имеют тот недостаток, что они очень дороги.

Тепловая стерилизация мелассных сред при указанной выше температуре снижает качество их для биохимической переработки. С целью «смягчения» теплового режима целесообразно тепловую обработку проводить в присутствии антимикробных веществ. Снижение температуры без существенного изменения состава питательной среды может быть достигнуто также предварительной обработкой ферментным препаратом, расщепляющим стенки бактерий и спор. Во всех случаях, когда требуется сохранить термолабильные компоненты среды, стерилизацию ведут при более высокой температуре и соответственно меньшем времени, так как с повышением температуры скорость гибели микроорганизмов возрастает быстрее скорости разрушения этих компонентов.

Предложено применение и других методов стерилизации мелассы: различными видами лучистой энергии, ультразвуком, импульсными электрическими разрядами, наложением электромагнитных полей сверхвысокой частоты, фильтрацией через антимикробные волокна и т.д., но они пока не нашли применения в производстве.

4. Продуцент лимонной кислоты

В настоящее время для ферментации сахарсодержащих сред используют специальные штаммы Aspergillus niger. Имеются патенты на применение других видов Aspergillus и других родов, принадлежащих к различным классам микроскопических грибов: A. wentii, A. lichinensis, A. clavatus, A. foetidus, A. awamori, A. carbonarius, A. glaucus, A. fumaricus, A. cinnamoneus, A. aureus, A. lanosus, A. melleus, A. ochraceus, A. gorakphurensis; Penicillium luteum, P. janthinellum, P. restricum, P. adamentzii, P. arenarium, P. olivaceum, P. divaricatum, P. sunguiflaus, P. glaucum; Mucor piriformis; Trichoderma viride; Botrytis sp.; Nematospora corily и др.

Рис. 5. Aspergillus niger.

С производственной точки зрения A. niger и другие мицелиальные грибы имеют существенные недостатки: медленно растут, вследствие чего процесс накопления необходимого количества биомассы продолжителен; большая вязкость культуральной жидкости, переходящая в неньютоновскую область, затрудняет массообмен, в частности снабжение гриба кислородом воздуха, увеличивает расход энергии на перемешивание. Перспективным является поиск и селекция немицелиальных микроорганизмов - дрожжей, бактерий, которые не имеют отмеченных недостатков. Это особенно желательно для перевода процесса ферментации на непрерывно-проточный.

При использовании любого вида сырья наряду с оптимальными составом питательной среды и режимом ферментации эффективность производства определяется применяемым штаммом A. niger. Штаммы для производства лимонной кислоты должны отвечать следующим основным требованиям: 1) давать возможно больший выход лимонной кислоты к массе введенного в производство сахара и быстро его ферментировать; 2) быть генетически однородными; 3) обладать устойчивостью к внешним воздействиям.

Выход лимонной кислоты зависит от относительных затрат сахара на образование лимонной кислоты, побочных кислот, синтез биомассы гриба и дыхание, а также от полноты ассимиляции сахара. Очевидно, чем меньше остается сахара в культуральной жидкости в конце процесса ферментации и чем больше его идет на образование лимонной кислоты, при уменьшении других затрат, тем выше продуктивность штамма. Немаловажное значение имеет и повышение скорости ферментации. Жизнедеятельность A. niger проявляется в процессах питания, дыхания, роста и в реакциях на внешние раздражения. Питание и дыхание, необходимые организму для синтеза клеточного вещества и получения энергии, являются основой метаболизма.

По типу питания аспергиллы относятся к гетеротрофным организмам, усваивающим углерод из органических соединений. В среде могут содержатся витамины (мкг/г): тиамин 150; рибофлавин 70-85; пантотеновая кислота 244-727; никотинамид 120-840; фолиевая кислота 210; цианкобаламин 178. Существует мнение, что присутствие витаминов в среде не обязательно, так как A. niger может синтезировать их сам. Все же присутствие некоторых из них в питательной среде желательно. Так, биотин необходим для нормального функционирования всех организмов. Добавление небольших количеств биотина в питательную среду стимулирует рост A. niger. Аналогичное действие оказывает добавление пантотеновой кислоты. Образование лимонной кислоты стимулируется тиамином.

5. Биохимическая схема

Биосинтез лимонной кислоты осуществляется с помощью культуры А. niger, специально селекционированной для получения высоких выходов продукта. В качестве углеродсодержащего субстрата используют мелассу, которая кроме углеводов, содержит большой ряд органических кислот. Применение определенной питательной среды с сахарозой приводит к меньшему качественному разнообразию кислот (лимонная, щавелевая и глюконовая кислота).

Биохимический механизм образования лимонной кислоты основан на функционировании цикла трикарбоновых кислот. Дегидрирование уксусной кислоты приводит к образованию двух молекул СО2 и четырех пар ионов водорода. В цикле происходит также образование НАДН и АТФ. Хотя большинство реакций цикла обратимы, основным направлением течения энзиматических реакций является образование щавелево-уксусной кислоты через α-кетоглутаровую, янтарную и фумаровую кислоты.

Реакцией, лимитирующей скорость оборота цикла, является синтез лимонной кислоты, катализируемый аллостерическим ферментом цитратсинтетазой. Источником ацетил-КоА, который идет на синтез метаболитов цикла, является продукт цикла - лимонная кислота - легко переходящая в цитоплазму через мембрану. Как правило, из ЦТК на нужды биосинтеза уходит значительное количество метаболитов, и пополнения их фонда и функционирования полного цикла в клетках существуют дополнительные возмещающие ферментативные механизмы, например глиоксилатный шунт. В последнем, в отличие от ЦТК, уксусная кислота расходуется на синтез. Следовательно, первой реакцией ЦТК является конденсация ацетил-КоА со щавелево-уксусной кислотой, катализируемая цитратсинтетазой. Именно активность этого фермента является контролирующим параметром, определяющим скорость метаболического потока в цикле. Ингибирующий эффект на цитратсинтетазу оказывает НАДН и сукцинил-КоА. Но основное влияние на скорость синтеза лимонной кислоты оказывает поступление субстрата (щавелево-уксусной кислоты). Так как непрерывная «работа» ЦТК требует реокисления восстановленных эквивалентов (используются 4 пары дегидрогеназ), максимальная скорость цикла наблюдается в условиях достаточного доступа кислорода в клеточную систему (т.е. при хорошей аэрации).

Аэрация имеет критическое значение для глубинной ферментации. Пропускание чистого О2 увеличивает образование лимонной кислоты, но это дорого; газовая фаза может циркулировать, если при этом поглощается СО2. Прерывание аэрации на короткое время может иметь губительное действие на продукцию лимонной кислоты, но если при этом повысить рН с 3,0 до 4,0, то ферментация может начаться снова.

У грибов различают трофофазу, которая характеризуется ростом мицелия и активным дыханием с выделением СО2, и идиофазу (продукционную фазу), когда рост завершен, дыхание подавлено, а оставшаяся глюкоза перерабатывается во вторичные метаболиты; в данном случае в лимонную или другие кислоты.

Образование лимонной кислоты может быть условно разделено на три процесса: 1 - разложение гексоз до пирувата и ацетил-КоА при гликолизе, 2 - анаплеротическое образование оксалоацетата из пирувата и СО2 и 3 - аккумуляция цитрата в ЦТК. А. niger разлагает глюкозу по гексозодифосфатному (80%) и гексозомонофосфатному пути.

При работе первого пути СО2,образованная в результате декарбоксилирования пирувата, фиксируется при анаплеротическом образовании оксалоацетата. (При работе гексозомонофосфатного пути СО2 не фиксируется). Наряду с гликолизом у A. niger частично реализуется и другой путь окисления углеводов - пентозофосфатный, называемый также пентозным, гексозомонофосфатным, или фосфоглюконатным. Общим с гликолизом исходным продуктом является глюкозо-6-фосфат, но в дальнейшем их пути расходятся: фермент фосфофруктокиназа определяет дихотомический путь, глюкозо-6-фосфатдегидрогеназа - апотомический. Конечными продуктами процесса являются 3-фосфоглицериновый альдегид и рибозо-5-фосфат. Первый из них по реакциям гликолиза превращается в пировиноградную кислоту, поэтому пентозофосфатный цикл рассматривается как шунт гликолитического пути. Основное назначение цикла - снабжение клетки НАДН2, необходимой для восстановительных реакций синтеза липидов и стероидов, и пентозами, в основном рибозой, используемой в синтезе нуклеотидов и нуклеиновых кислот.

Гексозомонофосфатный путь и гликолиз имеют много общих ферментов. Таким образом, оба пути могут реализовываться в клетке одновременно. При превращении 6 молекул глюкозо-6-фосфата по гексозомонофосфатному пути суммарный эффект будет тот же, что и при окислении 1 молекулы гексозы в СО2 по пути гликолиза и ЦТК.

В процессе разложения глюкозы образуются промежуточные соединения: манит, арабит, эритрит, глицерин.

Образование лимонной кислоты тесно связано со скоростью фиксации СО2. Фиксацию СО2 у А. niger осуществляет конститутивный фермент пируваткарбоксилаза. Существуют почти стехиометрическое отношение между фиксацией СО2 и продукцией цитрата.

Фермент аконитаза, участвующий в расщеплении цитрата в ЦТК, снижает его продукцию. Считали, что при дефиците Fe или при добавлении Cu происходит ингибирование аконитазы и соответственно увеличение выхода цитрата. Однако аконитаза катализирует реакцию, сильно сдвинутую в сторону образования цитрата, и необходимости в ее ингибировании нет. Другой фермент - НАДФН-зависимая изоцитратдегидрогеназа, которая теоретически должна способствовать снижению аккумуляции лимонной кислоты, ингибируется цитратом. Правда, у А. niger имеется еще один аллостерически НАД-связанный фермент - изоцитратдегидрогеназа, которая активируется цитратом.

Рис. 6. Биохимическая схема синтеза лимонной кислоты

Выход лимонной кислоты зависит от активности α-кетоглутаратдегидрогеназы. Образование сукцинил-КоА из α-кетоглутарата под действием α-кетоглутаратдегидрогеназы называют узким местом ЦТК. Фермент ингибируется физиологической концентрацией щавелево-уксусной кислоты и НАДН. Увеличение клеточного оксалоацетата снижает катаболизм цитрата на уровне α-кетоглутарата и одновременно усиливает скорость его синтеза при участии цитратсинтазы. Аккумуляция α-кетоглутарата и НАДН снижает активность НАД(НАДФ)-изоцитратдегидогеназы, что способствует увеличению накопления цитрата до уровня, при котором сам ингибирует вышеуказанный фермент. Цитрат сильно ингибирует транспорт глюкозы в клетке путем подавления активности фосфофруктокеназы. Последнему противодействует увеличение концентрации NH4+, а накоплению NH4+ способствует дефицит Mn в среде. Полагают, что при дефиците Mn усиливается разложение белков и внутриклеточное содержание NH4+ возрастает. Повышение концентрации аммонийных ионов внутри клеток смягчает ингибирующее влияние цитрата на фосфофруктокиназу.

Большинство исследователей склоняется к мнению, что основную роль играет ингибирование ферментов - аконитатгидратазы и изоцитратдегидрогеназы. Ингибирование аконитатгидратазы объясняют действием самой лимонной кислоты или избытка гексацианоферроата калия, применяемого для обработки мелассных сред перед ферментацией.

При интенсивном кислотообразовании активность цитратсинтетазы возрастает приблизительно в десять раз. Однако по имеющимся данным еще нельзя решить вопрос, что является причиной накопления лимонной кислоты - ингибирование указанных двух ферментов или активирование цитратсинтетазы.

Известно, что ко вторым суткам ферментации в среде, уже покрытой тонкой мицелиальной пленкой, в ощутимых количествах содержатся янтарная и яблочная кислоты, а также не относящиеся к ЦТК кислоты: глюконовая, сахарная и малоновая. Первые две кислоты образуются непосредственным окислением глюкозы, малоновая как промежуточный продукт на пути синтеза насыщенных жирных кислот. Содержание этих кислот возрастает до третьих-пятых суток ферментации. Таким образом, ингибирование аконитатгидратазы и изоцитратдегидрогеназы начинают вызывать перечисленные выше кислоты, что вызывает постепенное накопление лимонной кислоты, которая в свою очередь еще больше ингибирует данные ферменты, и усиливает их синтез.

Следует обратить внимание еще на одного возможного участника в этом механизме - малоновую кислоту, являющуюся специфическим ингибитором сукцинатдегидрогеназы. Малоновая кислота образуется больше других кислот и содержание ее в среде возрастает до четвертых-пятых суток - времени начала наиболее интенсивного продуцирования лимонной кислоты.

В период интенсивного накопления лимонной кислоты в ЦТК преобладает анаплеротический путь метаболизма, т.е. сначала происходит карбоксилирование пировиноградной кислоты с образованием щавелево-уксусной, а затем конденсация ее с ацетил-КоА. Интенсивность образования лимонной кислоты в этот период может быть понятна также из того, что в данном случае резко ограничиваются возможности конструктивного и энергетического обмена веществ клетки и A.niger для поддержания жизнеспособности вынужден перерабатывать значительно большее количество субстрата.

Фактором, стимулирующим аккумуляцию лимонной кислоты, служит аэрация. О2 необходим и для реокисления гликолитического НАДН в процессе лимоннокислой ферментации.

6. Технологическая схема


Процесс производства лимонной кислоты включает все основные стадии микробиологической технологии (рис. 6):

получение посевного материала;

подготовка сырья-мелассы к ферментации;

подготовка и стерилизация воздуха;

ферментация;

отделение биомассы продуцента - мицелия;

выделение из культурной жидкости лимонной кислоты и получение ее в кристаллическом виде.

В промышленном производстве лимонной кислоты применяется несколько вариантов процесса.

Рис.7. Технологическая схема производства лимонной кислоты

7. Поверхностный способ ферментации


Приготовление питательной среды при поверхностном способе культивирования осуществляют в варочном котле. Мелассу разбавляют кипящей водой в соотношении 1:1 и, добавляя серную кислоту, доводят рН раствора до значения 6,7 - 7,2. Для осаждения солей железа и тяжелых металлов водят при кипячении определенное количество раствора желтой кровяной соли. В раствор мелассы при температуре 60 - 70 С последовательно добавляют источники азота, фосфора, макро- и микроэлементов. Содержание сахаров в среде должно составлять 12 - 16%.

Основная ферментация осуществляется в специальных камерах, представляющих собой закрытые помещения, в которых на стеллажах расположены кюветы. Кюветы прямоугольной формы изготавливают из алюминия или нержавеющей стали. Заполнение кювет питательной средой и слив из них культуральной жидкости осуществляется через штуцеры в дне кювет. Камеры оборудованы системой для подачи нагретого стерильного воздуха.

Перед началом нового цикла ферментации камеры и кюветы тщательно моют и стерилизуют параформалиновой смесью с последующей дегазацией пароаммиачной смесью. После стерилизации и охлаждения камер в кюветы наливают питательную среду слоем от 12 до 18 см. с помощью специального устройства для распыления в питательную среду вносят посевной материал - конидии гриба A.niger.

Через сутки после засева образуется тонкая серовато-белая пленка мицелия, которая по истечении трех суток сильно утолщается и приобретает складчатую структуру. Температуру в период активного роста мицелия гриба поддерживают в предела 34 - 36 С при умеренной аэрации. В период активного кислотообразования температуру снижают до 32 - 34 С, а подачу воздуха увеличивают в 3 - 4 раза. По мере снижения интенсивности кислотообразования и уменьшения количества выделяемой теплоты подачу воздуха в камеру постепенно уменьшают. Процесс ферментации прекращают, когда в растворе остается 1 - 2% сахаров, а содержание кислот в культуральной жидкости достигает 12 - 20%.

Культуральную жидкость сливают из кювет в сборник, откуда ее подают в химический цех для выделения лимонной кислоты. Содержание лимонной кислоты в культуральной жидкости составляет 12 - 20%.

Мицелий отмывают от кислоты горячей водой и используют как корм для скота.

Способ называется бессменным. По сменному способу после сливания культуральной жидкости под пленку A.niger вводят немного воды температурой 30 - 32 0С, выдерживают 0,5 часов, промывную жидкость сливают, вводят свежую мелассную среду и ферментируют. По доливному способу ферментации на 4-5 сутки под пленку A.niger доливают свежую питательную среду в количестве, компенсирующем уменьшения объема вследствие испарения влаги. При работе этими способами экономится расход конидий, реже перезаряжаются камеры и появляется возможность ферментировать низкокачественные мелассы, не пригодные для выращивания грибной пленки.

Периодические способы имеют ряд недостатков: ферментация происходит с небольшой скоростью; мицелий по окончании цикла выбрасывают, хотя он еще активен, а получение нового мицелия связано с затратой конидий, мелассы и времени на его выращивание; во всех кюветах трудно поддерживать заданную температуру, поэтому ферментация происходит неравномерно.

Предложенные непрерывные способы предусматривают протекание мелассной среды по каскаду кювет под предварительно выращенной пленкой мицелия A.niger или под секциями его, движущимися на транспортере в одном направлении со средой в плоском ферментаторе туннельного типа.

Наряду с поверхностным способом ферментации на жидких средах за рубежом известны способы ферментации на твердых средах. Твердофазная ферментация предусматривает использование импрегнированного средой пористого твердого материала, как багасса, картофель, пульпа сахарной свеклы др. в определенных пропорциях. Материал стерилизуют и инокулируют суспензией спор. Инкубируют в лотках при 25 - 30 0С в течение 6 - 7 дней. После инкубирования содержимое экстрагируют водой, концентрируют, цитрат осаждают и очищают.

В Японии в процессе Коджи получают пятую часть выпускаемой в стране лимонной кислоты. Это твердофазное культивирование специальных штаммов A.niger на пшеничных отрубях. Перед стерилизацией значение рН отрубей доводят до 5,5, увлажняют отруби горячим паром так, чтобы их влажность составляла 70 - 80%. Далее субстрат охлаждают до 30 - 36 С и инокулируют спорами штамма, малочувствительного к присутствию Fe3+. Температура не должна быть выше 28 С. Крахмал отрубей осахаривается ферментами гриба, но добавление готовых амилаз к субстрату увеличивает выход продукта. Инокулированные отруби размещают в лотках на глубину 3 - 5 см. через 5 - 8 дней Коджи собирают и переносят в инокулятор для экстракции лимонной кислоты водой. Загрязнение субстрата следовыми металлами является проблемой в процессе Коджи, так как их труднее удалять, чем в других вариантах процесса. Поэтому проводят селекцию и используют штаммы, устойчивые к следовым металлам. К субстрату также добавляют HCF или Сu+2.

Рис. 8. Технологическая схема получения лимонной кислоты из мелассы поверхностным способом (жидкофазная ферментация)

1 - цистерна для мелассы, 2 - центробежные насосы, 3 - реактор для разбавления мелассы, 4 - стерилизатор, 5 - бродильная камера, 6 - сборник сбраживаемых растворов, 7 - нейтрализатор, 8, 10 - нутч-фильтры, 9 - расщепитель, 11 - сборник-монтежю, 12 - вакуум-аппарат, 13-дисольвер, 14 - фильтр-пресс, 15 - кристаллизатор, 16 - приемник, 17 - сушилка, 18 - готовая продукция, 19 - сборник фильтрата.

8. Глубинный способ ферментации


На современных заводах принято глубинное культивирование гриба, характеризующее более высокой продуктивностью, чем первый процесс. При этом инокулированная среда наливается хорошо аэрируемые ферментеры с перемешиванием и контролем аэрации. Глубинная ферментация возможна в разных вариантах: периодическом с подпиткой и непрерывном.

Процесс получения лимонной кислоты при глубинном культивировании гриба A.niger проводят в ферментаторах объемом 100 м3. В качестве посевного материала используют подросший мицелий, полученный в посевных аппаратах объемом 10 м3.

Раствор мелассы и для посевного, и для производственного ферментаторов готовят также, как и при поверхностном культивировании, только исходный раствор мелассы для глубиной ферментации должен содержать не более 4% сахаров. По ходу ферментации, когда концентрация сахара резко снижается, проводят дробное добавление стерильного мелассного раствора, содержащего 25 - 28% сахаров. Добавляют этот раствор в таком количестве, чтобы концентрация сахаров в ферментаторе составляла 12 - 15%.

В посевной аппарат, заполненный питательной средой, засевают суспензию конидий, которую предварительно выдерживают 5 - 6 часов в термостате при 32 С. Культуру выращивают при 34 - 35 С при постоянном перемешивании и аэрации. В процессе культивирования строго контролируют режим подачи воздуха в ферментатор, расход которого увеличивают к концу ферментации почти в 10 раз. О2 должен находиться как минимум в концентрации 20 - 25% от насыщения. В период интенсивного вспенивания среды небольшими порциями вводят химический пеногаситель (олеиновую кислоту). Процесс подращивания мицелия заканчивают через 30-36 ч, когда содержание кислот в культуральной жидкости достигает 1-2%. Подросший мицелий передают для засева питательной среды в производственный ферментатор.

Процесс кислотообразования в ферментаторе продолжается 5-7 сут при непрерывной аэрации и температуре 31-32 0С. Расход воздуха постепенно увеличивают с 400 м3/ч в начале процесса до 2200 м3/ч к концу ферментации. Дробную добавку подливного раствора проводят 2-3 раза, поддерживая концентрацию Сахаров, в растворе в пределах 12-15%. Конец процесса определяют по общей кислотности и концентрации сахаров.

После окончания процесса ферментации культуральную жидкость нагревают острым паром до 60-65 0С и сливают в сборник, а оттуда подают на вакуум-фильтр для отделения и промывки биомассы мицелия. Промытый мицелий используется как корм для скота. Основной раствор лимонной кислоты вместе с промывными водами передается в химический цех для выделения лимонной кислоты.

Отъемно-долевной способ ферментации заключается в том, что при активно протекающем процессе продолжают подливать мелассную среду с соответствующими предварительными отъемами жидкости. В начале ферментацию ведут по режиму, обычно для периодического способа, затем в 3 - 4 приема или непрерывно подливают дополнительное количество среды. Подлив прекращают за 36 часов до конца процесса ферментации, продолжающийся 12 суток. Суммарное количество сахара за цикл составляет около 30% в пересчете на исходный объем (при начальной 3%-ной концентрации). В период дополнительных подливов поддерживают 1,2 - 1,5%-ную концентрацию сахара. Перед каждым подливом добавляют столько воды, сколько ее увлечено отработавшим сжатым воздухом, и небольшого количества азота.

При ферментации отъемно-долевным способом увеличивается среднесуточный съем лимонной кислоты с 1 м3 ферментатора за счет уменьшения частоты его зарядок при том же выходе кислоты по массе сахара.

В процессе непрерывной ферментации A.niger изменяет морфологию и проявляет большую кислотообразующую способность, чем в периодическом. Недостатком непрерывной ферментации в одном аппарате является проскок неферментированного сахара и невозможность осуществления профилактической стерилизации без прерывания процесса. Проведение ферментации в нескольких последовательно соединенных аппаратах не имеет этих недостатков и более перспективно, о чем свидетельствует опыт непрерывного спиртового брожения.

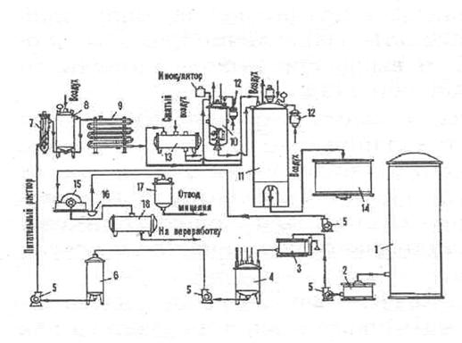
Рис. 9. Технологическая схема получения лимонной кислоты при глубинной ферментации продуцента

1 - емкость с мелассой, 2 - приемник мелассы, 3 - весы, 4 - варочный котел, 5 - центробежный насос, 6 - промежуточная емкость, 7 - стерилизующая колонка, 8 - выдерживатель,9--холодильник, 10 - посевной аппарат, 11 - головной ферментатор, 12 - стерилизующие фильтры, 13 - емкость для хранения мелассы, 14 - промежуточный сборник, 15 - барабанный вакуум-фильтр, 16 - приемник для мицелия, 17 - вакуум-сборник для мицелия, 18 - вакуум-сборник фильтрата культуральной жидкости.

Заключение

Наиболее экономически выгодно производить лимонную кислоту поверхностным способом, так как себестоимость лимонной кислоты несколько ниже. Этот способ имеет и другие преимущества: выше концентрация лимонной кислоты в культуральной жидкости, значительно меньше образуется побочных кислот, вследствие чего затрачивается меньше мелассы при ферментации и меньше потери при химической переработке культуральных жидкостей. При поверхностном способе гриб менее чувствителен к перерывам в аэрации. Обслуживание и контроль процесса ферментации просты, проблемы возникают только при необходимости поддержания требующейся температуры воздуха в камере при высокой температуре наружного воздуха.

Глубинный способ позволяет перерабатывать широкий набор углеродсодержащего сырья, он не так требователен к качеству мелассы, что на общем фоне его ухудшения является важным достоинством. Скорость ферментации по этому способу выше, в одном аппарате сразу получается большое количество культуральной жидкости и она не собирается по многочисленным кюветам, что упрощает технологию. Ферментация ведется в стерильных условиях, являющихся необходимой предпосылкой для перехода на непрерывный, полностью механизированный процесс, устраняющий ручной труд.

Если поверхностный способ исчерпал свои потенциальные возможности, устарел, то глубинный отвечает всем требованиям современной биотехнологии и находится в стадии развития. В будущем освоение непрерывной ферментации повысит производительность и экономичность процесса.

Список литературы

1. Лимонная кислота - Википедия. [Электронный ресурс] - Режим доступа: http://ru.wikipedia.org/wiki/%D0%95330. - Загл. с экрана.

. Воробьев Л. И. Техническая микробиология. - М.: Высшая школа, 1987. - 94 с.

. Кислота лимонная моногидрат пищевая. [Электронный ресурс] - Режим доступа: http://www.citrobel.ru/acid.htm. - Загл. с экрана.

. Олег Викторович Мосин. Промышленное получение лимонной кислоты. [Электронный ресурс] - Режим доступа: http://zhurnal.lib.ru/o/oleg_w_m/cdocumentsandsettingsolegmoidokumentydefault2rtf.shtml. - Загл. с экрана.

. Лимонная кислота - Производство лимонной кислоты. [Электронный ресурс] - Режим доступа: http://citricacid.ru/. - Загл. с экрана.

Похожие работы на - Получение лимонной кислоты

 

Не нашли материал для своей работы?
Поможем написать уникальную работу
Без плагиата!
Без нейросетей!