Защита установок поперечной и продольной компенсации
Основные
понятия
Электроподвижной состав электрифицированных
железных дорог на переменном токе потребляет как активную мощность (идущую на
создание механической энергии тяговых двигателей), так и реактивную мощность
(идущую на намагничивание трансформаторов, реакторов и т.д.). Поэтому, для
уменьшения потерь энергии и повышения коэффициента мощности, применяют
компенсирующие устройства (КУ), которые могут включаться параллельно
(поперечная компенсация) или последовательно (продольная компенсация).
При этом коэффициент мощности определяется по
выражению:
где, Рt и Qt - активная и реактивная мощность
в момент времени t.
КУ в тяговой сети работают в специфических и
тяжёлых условиях, поэтому надёжности их работы и защите от повреждений
уделяется большое внимание.
Итак, устройства поперечной компенсации (УПК) и
продольной компенсации (УПрК) предназначены для улучшения коэффициента
мощности, компенсации потери напряжения, уменьшения несимметрии напряжения,
вызванной однофазными тяговыми нагрузками. КУ располагаются на тяговых
подстанциях и постах секционирования и защиты их существенно отличаются,
например, от защиты линий.
Необходимо отметить, что использование ёмкостной
компенсации весьма перспективно для усиления системы электроснабжения на
переменном токе, поскольку это сравнительно недорогой и эффективный способ
увеличения минимального уровня напряжения и уменьшения потерь. Часто
оказывается, что этот путь является более предпочтительным, чем строительство
новых тяговых подстанций (ТП), увеличение мощности существующих ТП, увеличения
сечения контактной сети и т. д.
Есть некоторые отличия в применении УПК и УПрК.
УПК решает следующие задачи:
компенсация реактивной мощности;
снижение несимметрии (симметрирование при
включении УПК в «отстающую» фазу);
снижение несинусоидальности напряжения
(фильтрация гармоник тока).
УПК устанавливается на тяговых подстанциях (ТП)
и постах секционирования (ПС).
Защита УПК действует на отключение выключателя
присоединения установки. В схемах УПК последовательно с конденсаторами
включаются реакторы для защиты от резонансных явлений. Поэтому для УПК
подбирают реактор с такой индуктивностью, чтобы его сопротивление равнялось
сопротивлению конденсаторов при частоте 135-140 Гц (общее сопротивление на этой
частоте равно нулю. При коммутационных переключениях для исключения пробоя
реактора параллельно ему подключается разрядник.
УПрК решает следующие задачи: повышение
напряжения за установкой за счет компенсации индуктивного сопротивления со
стороны внешней сети и тягового трансформатора; повышение коэффициента
мощности.
Повышение напряжения происходит за счёт
компенсации падения напряжения на индуктивной нагрузке противоположным по фазе
падением напряжения на ёмкостной нагрузке УПрК. При этом повышается не только
напряжение, но и коэффициент мощности. УПрК устанавливается только на ТП, т.к.
вблизи ПС находится точка токораздела (эффект отУПрК получается только при
протекании по ней тока).
В настоящее время применение УПрК возрастает в
связи с увеличением интенсивности движения тяжеловесных поездов при больших
тяговых нагрузках. УПрК обладают положительным свойством - они «автоматически»
при постоянно изменяющейся нагрузке поддерживают напряжение в КС путём
компенсации индуктивного сопротивления КС своим ёмкостным сопротивлением, что
приводит к уменьшению суммарного сопротивления участка электроснабжения до
токоприёмника и, как следствие, к уменьшению потерь напряжения.
Однако, УПрК обладают существенной особенностью
- они подвержены тем же изменениям тока рабочего режима и режима КЗ и
прохождения через него всего спектра гармоник тяговой сети. Исходя из таких
тяжёлых условий строится и защита УПрК, которая действует на включение
шунтирующего выключателя, благодаря чему ограничивается время вредного воздействия
КЗ.
Защита
установок поперечной ёмкостной компенсации
В соответствии с требованиями ПУЭ и ПУСТЭ
регламентируется необходимость выполнения следующих типов защит для установок
поперечной ёмкостной компенсации, действующих на отключение головного выключателя
компенсирующего устройства (КУ):
продольная дифференциальная токовая защита
(ДТЗ);
максимальная токовая защита (МТЗ) без выдержки
времени, действующая на отключение УПК;
защита от перегрузки конденсаторов высшими
гармониками;
защита конденсаторов от максимального
напряжения, действующая с выдержкой времени;
дифференциальная, срабатывающая при потере
ёмкости конденсаторов.
Применяется также защита конденсаторов по
минимальному напряжению для контроля целостности цепи разряда конденсаторов,
действующая с выдержкой времени.
Упрощенная схема защиты УПК представлена на рис
1.
Рис. 1. Упрощенная схема защиты УПК
Обозначения: С - конденсаторы, Q - выключатель,
LP - реактор, КА1- реле МТЗ; КАЗ- реле продольной дифференциальной токовой
защиты (ПДТЗ); КА2 - реле перегрузки; КV1(KV2) - реле максимального
(минимального) напряжения; КА4- реле тока; К- реле напряжения; SA - контактор;
TV1, TV2, TV3, TV4-трансформатор напряжения; Fv1, Fv2- разрядники; R1, R2, R3,
R4 - резисторы.
Здесь конденсаторы С подключаются к шинам 27,5
кВ и к рельсам выключателем Q. Последовательно с конденсаторами установлен
реактор Lp.
Индуктивность реактора с ёмкостью конденсаторов
образуют последовательный резонансный контур, настроенный на частоту 135 - 140
Гц. Этот контур не пропускает высшие гармоники тягового тока в энергосистему.
УПК (на рис 13.1) оборудованы:
МТЗ на реле КА1;
продольной дифференциальной токовой защитой на
реле КАЗ (реагирует на КЗ на землю);
защитой от перегрузки на реле КА2;
защитой от повышения напряжения на реле
напряжения КV1 (в случае отсутствия автоматического регулирования напряжения);
защитой минимального напряжения на реле КV2;
Рассмотрим подробней:
МТЗ на реле КА1.
Токи включения и разряда УПК не должны вызывать
срабатывания МТЗ (ток срабатывания должен быть больше токов, протекающих через
УПК), т.к. они относятся к исправной установке. При К.З. вблизи УПК происходит
разряд конденсаторов. С учётом времени действия защиты и выключателя, уставку
защиты МТЗ выбирают из условия:
Iс.з.
³
2 кз ·
Iн.
Кз
= 1,15- 1,25 Iн. ; I н. - номинальный ток УПК, А .
,
а Хc- ёмкостное сопротивление одного
конденсатора, М- число последовательно соединённых рядов конденсаторов, N-
число
параллельно соединённых конденсаторов,
соединённых в одном ряду, Uн - номинальное напряжение на шинах.
Однако МТЗ, уставка которой выбрана по условию
(13.2), защищает ограниченную зону вблизи выключателя (несколько платформ УПК).
Продольная дифференциальная токовая защита
(ПДТЗ)
Реализована на реле КА3 и реагирует на замыкание
на землю всех платформ УПК. При этом ток срабатывания ПДЗ определяется:
Iс.з.³
D¦max.Кз.Кодн.
3,5Iн.,
где D¦- опустимая
погрешность трансформаторов тока (0,1);
Кодн - коэффициент, учитывающий неоднородность
трансформаторов тока (0,5 -1).
где,
Iк.min.= 0,89 Iн.
Защита от перегрузки.
Защита от перегрузки выполняется на реле КА2 в
виде МТЗ с выдержкой времени до 9сек.
Ток срабатывания защиты от перегрузки
определяется:
где Iр. max. ( равный 1,3 I н ) - максимальный
рабочий ; Кз - коэффициент запаса (1,1 - 1,2); Кв - коэффициент возврата.
Токовые реле КА1 и КА2 можно заменить одним реле
типа РТ-80, при этом токовая отсечка (ТО) настраивается по условию (13.2), а
индукционный элемент осуществляет защиту от перегрузки.
Защита от максимального напряжения.
Выполняется на реле КV1 и осуществляет защиту от
недопустимого повышения напряжения. Уставка по напряжению определяется:с.з.=
(1,15- 1,2) Uн., выдержка времени 3-5 мин, действует на отключение выключателя.
Защита от минимального напряжения на реле КV2
выбирается по условию (с выдержкой времени 0,5 сек):
где Uн.max. = 29000 В ;
; ХL,
ХC - сопротивления реактора и конденсаторов.
Эта защита контролирует целостность
первичной обмотки трансформатора ТV1 при разряде конденсаторов и резервирует
(частично) защиты от КЗ.
Напряжение срабатывания защиты от
минимального напряжения выбирается по условию:

Дифференциальная (небалансная) защита по
напряжению
Выполняется на реле К (с выдержкой времени
~0,5сек.) и предназначена для контроля за равномерностью распределения напряжения
между рядами конденсаторов во избежание пробоя секций конденсаторов.
Конденсаторная установка делится на две одинаковые части С1 и С2 (рис. 13.1),
параллельно которым подключены трансформаторы ТV1, ТV2, ТV3, ТV4. Резисторы R1,
R2 устраняют напряжение небаланса при настройке.
В качестве реле напряжения можно использовать
токовое реле РТЗ-51(с повышенной чувствительностью) благодаря высокому входному
сопротивлению.
Чувствительность защиты проверяется по условию:
,
где, Uнб - напряжение небаланса, Uср -
напряжение срабатывания.
Для защиты витков реактора Lр от перекрытий при
коммутационных перенапряжениях служит цепь последовательно соединённых
разрядника FV1 и резистора R1. Для защиты конденсаторов при оперативных переключениях
выключателя Q их можно отключать путём включения контактора SA, который
подключает вторичную обмотку трансформатора напряжения TV2 к шинам 220в.
Напряжение первичной обмотки TV2
подается на поджигающий электрод управляемого
искрового промежутка FV2, который пробивается и включает резистор R3(≤280
Ом) параллельно всей установке. Последовательно с FV2 включён трансформатор
тока ТА3 с реле КА4. При срабатывании FV2 реле КА4 замыкает свои контакты и
подаёт сигнал на отключающую катушку Q.
Защита
установок продольной ёмкостной компенсации
поперечная продольная компенсация
Защиты данного типа установок включают в себя:
МТЗ (защита от внешних токов КЗ в тяговой сети,
на электровозе);
защита от внутренних КЗ, т.е. поперечная
дифференциальная токовая защита (нарушение изоляции между обмотками
конденсаторов, баковой изоляции или изоляции платформ);
защита от перегрузки (перенапряжения)
конденсаторов;
дифференциальная небалансная защита (защита от
небаланса секций конденсаторов), ограничивающая объём повреждений;
защита от субгармонических колебаний.
Установки продольной ёмкостной компенсации
включаются последовательно с нагрузкой несколькими способами: (либо) в рассечку
контактной сети (рис. 2), (либо) в фазу С тягового трансформатора, соединённую
с рельсами; (либо) одновременно в фазы А,В,С.
При включении УПК в рассечку контактной сети она
подключается параллельно изолирующему сопряжению (воздушному промежутку) ИС с
помощью разъединителей QS1, QS2, QS3. Для отключения установки необходимо
включить QS1 (при отключённой контактной сети) и отключить QS2, QS3 (рис. 3).
Конденсаторы установки делятся на две ветви,
соединённые параллельно. Защита установки продольной компенсации действует не
на отключение (как в поперечной), а на её шунтирование. При этом электроснабжение
тяги не нарушается.
Рис. 2. Схема возможных вариантов расположения
установок продольной компенсации.
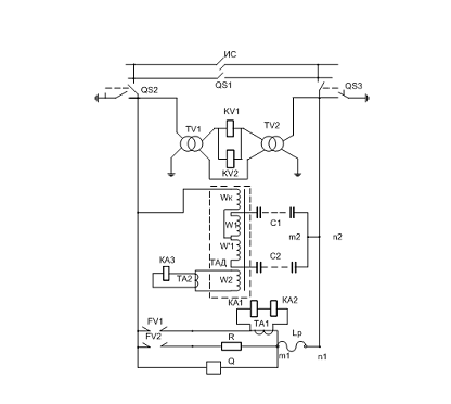
Рис. 3. Схема защиты продольной компенсации.
Здесь: ИС - изолирующее сопряжение (воздушный
промежуток); QS1, QS2, QS3- разъединители; С1, С2- ветви конденсаторов; KV1,
KV2 - реле напряжения; TV1, TV2- трансформаторы напряжения; Lр- реактор; КА1,
КА2, КА3- реле тока; FV1, FV2- разрядники ; ТА1, ТА2- трансформаторы тока; TAD-
небалансный трансформатор тока; w1, w'1, w2, wк - обмотки трансформатора TAD.
Шунтирование выполняется выключателем Q. Для
ограничения тока разряда конденсаторов последовательно с выключателем включён
реактор Lр.
Признаками ненормальной работы установки
являются:
внешние КЗ (на контактной сети или электровозе);
внутренние КЗ (замыкание между конденсаторами,
баковой изоляции и изоляции платформ конденсаторов);
перегрузки;
субгармоники.
Защита от внешних К.З. осуществляется на реле
тока КА1, КА2 (основная защита) и на реле KV1 (резервная). Обе защиты действуют
на включение выключателя Q без выдержки времени.
Для защиты конденсаторов от перенапряжений
служат разрядники FV1 и FV2. При их пробое проходит ток через трансформаторы
тока ТА1. Реле тока КА1, КА2
срабатывают и подают импульс на включение
выключателя Q, шунтирующего установку продольной ёмкостной компенсации.
Резистор R1(около 1 Ом) защищает первичную обмотку трансформатора тока ТА1 от
перенапряжений. Реле тока КА1 (уставка 30 - 40А), включено последовательно с
реле КА2, имеющего бóльшую
уставку (300-400А). При этом реле КА2 является дополнительным и предотвращает
вибрацию контактов реле КА1.
Защита от внутренних КЗ осуществляется с помощью
небалансного трансформатора TAD, осуществляющего поперечную дифференциальную
защиту, основанную на сравнении магнитных потоков обеих ветвей. Токи ветвей С1,
С2 одинаковы (обмотки W1 и W′1 одинаковы и намотаны в разные стороны и их
потоки вычитаются.). Поэтому в нормальном режиме ЭДС вторичной обмотки W2
теоретически равна нулю.
При возникновении внутренних КЗ баланс токов
нарушается и во вторичной обмотке W2 небалансного трансформатора TAD возникает
ЭДС, на которую реагирует реле тока КА3 через трансформатор тока ТА2. Защита
реагирует на изменение ёмкости одного конденсатора на 10%-20% . В качестве реле
КА3 можно использовать РТ-40 ⁄ 02 или РСТ-13 ⁄ 04 с выдержкой
времени (добавлением реле времени).
Защиту от внутренних КЗ можно выполнить и на
дифференциальном реле РНТ-566, если конденсаторы соединить в схему четырёхплечевого
моста.
Защита от перегрузки осуществляется с помощью
реле KV2 , реле времени и промежуточного реле (на схеме не показано), подающих
сигнал на включение выключателя Q.
Уставка срабатывания выбирается по условию:
где Uс.з.- напряжение срабатывания защиты,
Iном.- номинальный ток установки,
ХС ном.- ёмкостное сопротивление установки,
Кпер. - коэффициент перегрузки ,
Кз - коэффициент запаса, Кв - коэффициент
возврата.
Для защиты от перегрузки в качестве реле тока
КА2 можно использовать реле тока РТ-84 ⁄ 2 с выдержкой времени 16сек.
Защита от субгармонических колебаний
осуществляется блоком защиты, содержащим два резонансных LC фильтра,
выпрямители и нуль-орган. Для частоты 50гц модули сопротивлений и токи обоих
резонансных фильтров одинаковы, поэтому нуль-орган ЕА, на который подается
разность выпрямленных напряжений резонансных фильтров, в нормальном режиме не
срабатывает. При появлении субгармонических колебаний сопротивления резонансных
фильтров становятся различными. Нуль-орган срабатывает и подаёт сигнал на
отключение выключателя Q. Блок защиты включается параллельно реле KV1(KV2).