Системы управления и регулирования трансмиссии
Контрольная
работа
Системы
управления и регулирования трансмиссии
План
. Системы регулирования трансмиссий
постоянного тока. Принципы построения систем автоматического регулирования.
Структурная схема силовой цепи трансмиссии постоянного тока
2. Автоматические системы
совместного управления трансмиссий постоянного тока
Литература
1. Системы регулирования трансмиссий постоянного
тока. Принципы построения систем автоматического регулирования. Структурная
схема силовой цепи трансмиссии постоянного тока
Система автоматического
регулирования (САР) тягового привода автономного транспортного средства
предназначена для распределения энергии, вырабатываемой ЭУ, между ТЭД в
соответствии с их предельными и частичными характеристиками, обеспечивающими
заданный режим движения электромобиля. Так, в частности, САР теплоэлектического
подвижного состава (ТЭПС) должна обеспечивать:
- наибольшее использование
мощности теплового двигателя при всех рабочих скоростях поезда;
работу теплового двигателя с
наибольшей экономичностью в режимах пониженной мощности;
изменение силы тяги от
минимальной, необходимой при пуске и движении одного локомотива (без поезда) до
максимальной по сцеплению;
поддержание приблизительно
постоянной силы тяги в процессе разгона поезда;
изменение скорости движения
поезда от нуля до максимальной;
обеспечение наибольшего к. п.
д. самой электропередачи в рабочих режимах и ограничение ее режимов работы в
пределах, допустимых по напряжению, току, нагреванию и т. п.
Первые два требования относятся
к обеспечению определенных режимов работы теплового двигателя в соответствии с
его свойствами и характеристиками. Они могут быть по существу объединены в одно
следующее: обеспечить оптимальную зависимость подачи топлива от угловой
скорости теплового двигателя. При номинальной скорости подача топлива должна
быть наибольшей допустимой, при уменьшении угловой скорости она должна
снижаться по линии наибольшей экономичности или наибольшего срока службы.
Выполнение этого требования желательно при различных условиях движения,
характеризуемых весом поезда, профилем и планом участков пути, графиком
движения и т. п., и при различных положениях органа управления ТЭПС.
Остальные требования определяют
режимы работы и характеристики самой электропередачи, так как сила тяги и
скорость движения зависят от магнитного потока тяговых электродвигателей, тока
тяговых двигателей и генератора, напряжения генератора. Выполнение некоторых из
этих требований, например, поддержание постоянной силы тяги при разгоне или
ограничения режима работы электропередачи, могут приводить к отклонениям режима
работы теплового двигателя от оптимального. Необходимо стремиться к тому, чтобы
эти отклонения были минимальными или хотя бы кратковременными.
Желательно, чтобы указанные требования выполнялись
автоматически, без участия машиниста, так как при этом, как указывалось выше,
достигается наибольшее приближение к оптимальным режимам работы оборудования и
повышается безопасность движения.
Применение замкнутых систем автоматического
регулирования с узлом сравнения, в котором действительное значение регулируемой
величины сравнивается с заданным, позволяет резко снизить отклонение от
требуемого режима и повысить степень использования установленного оборудования
и тяговых свойств подвижного состава.
В общем случае на теплоэлектрическом подвижном
составе могут быть применены три системы автоматического регулирования:
теплового двигателя, тягового генератора и тяговых электродвигателей. В САР
тепловых двигателей регулируемой величиной является угловая скорость вращения
вала ДВС, а регулируемым параметром - подача топлива. В САР генератора
исполнительный орган всегда воздействует на возбуждение генератора, так же, как
и в САР тяговых двигателей - на их возбуждение. Поэтому САР генератора или
электродвигателей может быть выполнена в виде нескольких узлов с измерительными
(а иногда и усилительными элементами), воздействующими на общий исполнительный
орган.
При выборе и разработке САР необходимо
определить:
какие из факторов, характеризующих режим работы
тягового привода, являются внешними (возмущающими воздействиями);
какие факторы должны под действием САР
поддерживаться постоянными или изменяться по заданной программе;
какие из факторов следует выбирать в качестве
регулирующих, т.е. те, на которые воздействует САР с целью установления
заданного режима работы.
Основным внешним воздействием во время движения
транспортного средства является сопротивление движению. Его изменение вызывает
отклонение скорости движения, и, как следствие - изменение токов тяговых
двигателей, тока генератора и момента сопротивления генератора. Для
двигатель-генератора внешним воздействием будет отклонение тока нагрузки.
Внешним воздействием для ЭУ является также
изменение положения органа управления локомотивом (например, рукоятки контроллера
машиниста), которое может воздействовать либо непосредственно на режим работы
ДВС и (или) генератора (например, путём изменения подачи топлива или
возбуждения генератора), либо на САР посредством изменения настройки
(программы) регулирования, либо на то и другое одновременно.
Влияние других факторов (вспомогательной
нагрузки, температуры и т.п.) в большинстве случаев приводит к отклонения
режимов работы как ДВС, так и электропередачи.
В зависимости от того, для выполнения каких
требований предназначена САР, регулироваться должны различные факторы и по
различным программам, а именно:
1. Для полного использования
мощности теплового двигателя необходимо, чтобы его угловая скорость и подача
топлива поддерживались постоянными. Для регулятора мощности регулируемыми могут
быть обе величины или одна из них, если вторая при его работе поддерживается
постоянной другими средствами.
2. При программном
регулировании теплового двигателя по линии наибольшей экономичности должны
одновременно изменяться мощность, угловая скорость и подача топлива, причем для
заданного значения мощности должны поддерживаться определенные величины угловой
скорости и подачи топлива. Поскольку мощность определяется произведением
крутящего момента (зависящего от подачи топлива) и угловой скорости, достаточно
задать любые две из этих величин, которые могут быть выбраны в качестве
регулируемых. Если одна из них будет задаваться независимо от САР, можно
ограничиться одной регулируемой величиной. В большинстве случаев задается
органом управления угловая скорость посредством настройки регулятора теплового
двигателя. В некоторых случаях орган управления задает подачу топлива.
3. Для изменения силы тяги не
требуется определенной программы. При движении с установившейся скоростью сила
тяги равна силе сопротивления движению. При изменении сопротивления движению
изменяется скорость поезда, и сила тяги должна стремиться приблизиться к новому
значению силы сопротивления движению. Если имеется САР, поддерживающая
постоянный режим теплового двигателя, то произведение силы тяги на скорость
автоматически будет поддерживаться на уровне, определяемом режимом теплового
двигателя.
Величина силы тяги при разгоне
поезда должна устанавливаться в зависимости от его веса, условий сцепления,
требуемого ускорения, а при переходе на тяговый режим после выбега - от
скорости движения, профиля пути и путевых сигналов. Как правило, пусковая сила
тяги задается положением органа управления.
4. Заданная органом управления
пусковая сила тяги может поддерживаться приблизительно постоянной в процессе
разгона поезда под действием САР. Для этого в качестве регулируемой величины
могут быть выбраны непосредственно сила тяги или ток и магнитный поток тяговых
двигателей. При двигателях последовательного возбуждения магнитный поток
определяется током, и достаточно поддерживать постоянной одну из этих величин.
. Автоматическое регулирование
скорости поезда в существующих локомотивах не предусматривается. В принципе
возможно ввести автоматическое регулирование постоянной скорости, значение
которой задается органом управления. Однако при заданной скорости изменение
сопротивления движению вызывает изменение мощности теплового двигателя. Поэтому
одновременное регулирование постоянного режима теплового двигателя и постоянной
скорости поезда невозможно.
6. САР могут быть использованы
для ограничения предельных режимов работы электропередачи. Ограничение
наибольшего тока важно более всего для генератора, который, как правило,
работает при этом с наибольшей угловой скоростью и условия коммутаций являются тяжелыми.
Ограничение тока может быть осуществлена посредством САР, используемой для
регулирования постоянной силы тяги при разгоне. Регулируемой величиной при этом
должен быть ток генератора или электродвигателя. Автоматическое ограничение
напряжения генератора целесообразно, если режим работы его или
электродвигателей при наибольшем расчетном напряжении близок к предельному по
допустимому межламельному напряжению. Для САР, осуществляющей регулирование
постоянного наибольшего напряжения, оно и является регулируемой
величиной.
Как уже указывалось, при низких
температурах необходимо ограничить мощность, реализуемую газотурбовозом. Для
этого вводят в систему регулирования ГТУ устройство, уменьшающее подачу топлива
при понижении температуры (коррекция по наружной температуре), или
предусматривают в системе регулирования электропередачи ограничение мощности. В
последнем случае регулируемой величиной является мощность генератора.
Таким образом, для наиболее полного
использования локомотива при наибольшей экономичности его следует регулировать
по определенным программам подачу топлива, угловую скорость
двигатель-генератора, силу тяги локомотива, ток и напряжение генератора. Не все
оптимальные программы могут осуществляться одновременно. При различных режимах
работы тепловоза необходимо либо изменять программу регулирования какой-либо
величины либо регулировать другие величины.
Принципы построения САР
. САР должна содержать минимум органов
управления тяговым приводом автономного транспортного средства (например, одну
или в крайнем случае две рукоятки, обеспечивающие управление режимами пуска и
торможения);
. САР должна обеспечивать переход с одного
режима работы на другой в течение минимального промежутка времени при условии
соблюдения регламентированных ограничений (например, по предельно допустимым
величинам ускорения подвижного состава, скорости его нарастания, ограничениям
по току, напряжению, мощности и т.д.);
. САУ отдельными параметрами должны быть
автоматическими и объединяться в САР тягового привода;
. Объединение САУ идентичных элементов
трансмиссии в САР должно производиться с применением перекрёстных обратных
связей по аналогичным параметрам;
. При возникновении переходных процессов САР
должна обеспечивать такое воздействие на элементы трансмиссии, при котором не
происходило бы выхода регулируемых параметров за пределы, установленные
ограничениями;
автоматический тяговой
привод двигатель
6. При одновременном появлении взаимно
недопустимых управляющих воздействий САР должна обеспечивать отработку
приоритетного сигнала (например, при поступлении сигналов управления на пуск и
торможение должна обеспечиваться отработка сигнала на торможение подвижного
состава);
. Для повышения надёжности управления приводом
САР должна иметь дублирующие каналы получения и отработки сигналов.
Упрощенная структурная схема силовой цепи
трансмиссии постоянного тока приведена на рис. 7.1.
Первичным источником энергии в силовой цепи
является ДВС, свободная мощность на валу которого
св≡Мдωд.
Входным параметром для ДВС является расход
топлива g (или другие
факторы от которых зависит мощность ДВС), а регулируемым - угловая скорость ωд
вала ДВС. Основное внешнее возмущающее воздействие на тепловой двигатель
оказывает момент сопротивления вращению, создаваемый тяговым генератором
постоянного тока ГПТ.
Входными параметрами для ГПТ являются угловая
скорость ωг=iред
ωд и ток обмотки
возбуждения генератора iвозб
г.
Выходным - Uг.
Основное внешнее возмущающее воздействие оказывает ток нагрузки, т.е. Iг,
потребляемый двигателем постоянного тока ДПТ, являющийся последним агрегатом в
силовой цепи.
Входными параметрами для ДПТ являются питающее
напряжение Uг
и магнитный поток Ф, определяемый величиной тока обмотки возбуждения iвозб
д.
Выходными параметрами являются угловая скорость вращения вала двигателя ωк
и крутящий момент Мк, приведённые к ободу колеса. Основное
возмущающее воздействие - момент сопротивления вращению, создаваемый на ободе
колеса МС.
Особенность работы силового электрооборудования
автономного транспортного средства заключается в том, что одновременному
регулированию подлежат несколько (не менее двух) параметров, связанных между
собой определенными функциональными зависимостями.
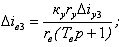
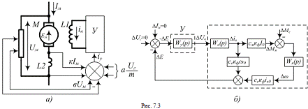
Возможны две различные системы автоматического
управления агрегатами трансмиссий. На рис. 7.2а в качестве примера приведена
структурная схема простейшей системы управления ЭУ ТЭПС, в которой тепловой
двигатель ДВС и тяговый генератор постоянного тока ТГ, питающий тяговые
электродвигатели ТЭД1…ТЭДт последовательного возбуждения, управляются
автономными, никак не связанными, САР.
ДВС имеет автономную систему управления СуТД, на
вход которой подаётся сигнал рассогласования Δпд
по скорости вращения вала ДВС, полученный как разность между уставкой скорости
пуст и реальной величиной пд. В соответствии с сигналом
СуТД (регулятор подачи топлива) изменяет количество топлива g,
подаваемого в ДВС. При использовании дизеля и применении в качестве СуТД,
например всережимного регулятора, изменением подачи топлива обеспечивается
внешняя характеристика пд=f(Mд). Точка а соответствует
номинальной мощности, для использования которой необходимо, чтобы момент
генератора Мг оставался неизменным.
Так как Мг=смФгIг,
то Фг и Iг
должны изменяться обратно пропорционально. Поскольку измерить магнитный поток в
генераторе затруднительно, а при постоянной скорости вращения вала ДВС Uг≈сеФгпд,
то крутящий момент на валу генератора можно определить как Мг=сUгIг,
где с=см /сепд. Следовательно, для обеспечения
неизменного момента Мг мощность генератора, равная произведению
выходной координаты Uг
на возмущающее воздействие Iг,
должно быть постоянной, что и определяет принцип работы и структуру САР
генератора ТГ. СуТГ обеспечивает постоянство развиваемой генератором мощности
по сигналу рассогласования ΔР,
определяемой как разность уставки мощности Руст и вычисленного её
текущего значения путём перемножения сигналов от датчиков напряжения на зажимах
генератора Uг
и тока Iг,
установленного в его якоре. Регулирование мощности осуществляется изменением
тока iвозб
в обмотке возбуждения генератора.
Возмущающее воздействие Iг
определяется суммарным током тяговых двигателей, включённых параллельно. С
увеличением возмущающих воздействий Мс1…Мст уменьшается
скорость вращения колёс п1…пт, что приводит к возрастанию
токов ТЭД, тока тягового генератора ТГ Iг,
а, следовательно - к снижению напряжения на зажимах генератора Uг.
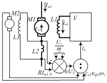
Структурная схема САР, приведённая на рис. 7.2б
отличается от рассмотренной тем, что системы управления тепловым двигателем и
тяговым генератором объединены путём заведения сигнала пропорционального
частоте вращения вала ДВС пд в сумматор на входе СуТГ. При
уменьшении пд происходит снижение тока в обмотке возбуждения ТГ, а,
следовательно, и развиваемой им мощности, что исключает перегрузку ДВС.
Необходимость одновременного управления
несколькими физическими величинами объектов регулирования - тяговых
электродвигателей, других силовых агрегатов обусловливает применение
многоконтурной САР, объединяющей автономные контуры (подсистемы)
автоматического регулирования, в первую очередь ЭУ и ТЭД. Поэтому прежде чем
рассматривать САР тягового электропривода в целом, изложим принципы работы
отдельных контуров регулирования.
. Автоматические системы совместного управления
трансмиссий постоянного тока
При рассмотрении САР приняты следующие
допущения:
- изменение возмущающего воздействия, т.е.
статического момента нагрузки на двигатель, вызывающее переходный процесс,
происходит мгновенно;
влияние работы одного двигателя на другой
пренебрежимо мало;
при одновременном и равном по величине изменении
моментов сопротивления на колёсах транспортного средства происходит переходный
процесс, сводящийся к изменению напряжения генератора в зависимости от тока
нагрузки и равномерному распределению напряжения (мощности) между двигателями;
при составлении дифференциальных уравнений
учитываются постоянные времени только тех звеньев, которые существенно влияют
на переходные процессы.
САР по отклонению напряжения на двигателе.
Принципиальная схема системы управления одним
двигателем приведена на рис. 7.3а, а структурная схема линейной модели - на
рис. 7.3б.
Сумматором (рис. 7.3а) формируется сигнал
управления
где к, а, в - коэффициенты пропорциональности; т
- количество последовательно включённых ТЭД.
Уравнения для приращений моментов и ЭДС
двигателя Ем имеют вид
ΔМ
- ΔМС=JрΔω
(7.1)
ΔЕм=секф(i0Δω
+ ω0Δiв0),
(7.2)
где ΔМ=смкфI0Δiв
- приращение момента двигателя; см - постоянная двигателя по
моменту; кф - коэффициент пропорциональности между магнитным потоком
двигателя и током возбуждения; I0
- начальное значение тока якоря двигателя; Δiв
- приращение тока возбуждения; ΔМС
- приращение момента сопротивления; J
- приведённый к двигателю момент инерции привода; р - оператор
дифференцирования; Δω - приращение
угловой скорости вращения якоря двигателя; се - постоянная двигателя
по ЭДС; iв0 и ω0
- начальные значения тока возбуждения и угловой скорости соответственно.
Поскольку принято считать, что САР работают
практически точно, а после возникновения возмущающего воздействия ΔМС
ток в цепи якоря остаётся неизменным, то приращение напряжения на двигателе ΔUм
равно приращению его ЭДС ΔЕм.
Передаточные функции звеньев структурной схемы,
приведённой на рис. 7.3б имеют вид:
усилитель У
,
где ку - коэффициент усиления
усилителя У по напряжению; ΔUв
- приращение напряжения возбуждения; Ту - постоянная времени
усилителя;
обмотка возбуждения L1
двигателя
,
где rв
и Тв - сопротивление и постоянная времени обмотки возбуждения;
якорь двигателя
.
В соответствии со структурной схемой
ΔЕм(р)=секфiв0(ΔМ-
ΔМС)Wя(р)
- секфω0ΔЕмWу(р)Wв(р)
Поскольку ΔМ=-смкфI0ΔЕмWу(р),
то после преобразования получаем
, (7.3)
где
;
Ем10- начальное значение ЭДС двигателя;
;
ТΣ=Тв+Ту;
;
;
;в0=rвi0
.
В квазистационарном режиме (р=0) выражение (7.1)
принимает вид
. (7.4)
Из приведённых выражений видно, что динамическая
ΔЕм
(р) и статическая ΔЕмс
ошибки САР имеют положительые значения при отрицательных приращениях ΔМС,
т.е. при снижениях нагрузки.
Анализ САР в общем виде при свободном и
вынужденном движении возможен с помощью решения уравнения (7.3) и построения
зависимости ΔЕм(t) от
возмущающего воздействия ΔМС.
Практический интерес представляют затухающие переходные процессы, характер
которых определяется корнями уравнения р3+К1р2+К2р+К3=0.
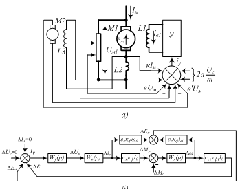
САР по отклонению частоты вращения якоря
двигателя
На рис. 7.4 представлены принципиальная и
структурные схемы управленя одним двигателем постоянного тока. Управляющий
сигнал, как и в схеме рис. 7.3 формируется в соответствии с выражением
,
где Uмт
- напряжение на зажимах тахогенератора.
Параметры САР подбираются так, чтобы при
равенстве моментов на всех двигателях и одинаковой скорости вращения их якорей
выполнялось условие
. Поскольку обмотка
возбуждения тахогенератора включена параллельно обмоткам добавочных полюсов
ТЭД, то протекающий по ней ток пропорционален току якаря Iм, а
напряжение на зажимах тахогенератора Uм1 - напряжению на тяговом
двигателе.
При анализе САР приняты следующие допущения:
падение напряжения в цепи якоря тахогенератора
пренебрежимо мало;
постоянные времени цепей обмоток якоря и
возбуждения также пренебрежимо малы вследствие значительных величин их
активного электрического сопротивления.
При этих допущениях ЭДС тахогенератора ΔЕт≈сеткфтI0Δω,
где
сет
- постоянная тахогенератора по ЭДС; кфт - коэффициент
пропорциональности между магнитным потоком тахогенератора и током якоря
двигателя.
Уравнения (7.1) и (7.2) справедливы и в данном
случае. Справедливы также выражения для передаточных функций усилителя У - Wу(p),
обмотки возбуждения двигателя L1
- Wв(p)и якоря двигателя М - Wя(p).
Схема рис. 7.4б преобразуется к схеме рис. 7.4в
и для неё справедливо выражение
или после преобразования
.
После преобразования выражение (7.4) приводится
к виду (7.3) с той лишь разницецей, что коэффициенты
и
,
где Ет0=сеткфтI0ωo
- начальное значение ЭДС тахогенератора.
Статическая ошибка данной САР определяется по
формуле
.
Эта формула существенно отличается от формулы
(7.4) для предыдущей схемы. Преимуществами даной САР являются возможности
обеспечения динамической и статической погрешности любого знака, что позволяет
желательным образом перераспределять мощности между последовательно включёнными
двигателями; незначительной погрешности в режиме максимальной тяги при
соответствующем выборе параметров.
Основной недостаток обусловливается
необходимостью применения тахогенераторов, вызывающих снижение надёжности
трансмиссии.
САР по разности напряжений на двигателях
Принципиальная схема САР приведена на рис. 7.5.
Обмотка возбуждения первого тягового двигателя М1 питается от усилителя У,
управляемого сигналом iу, поступающим от сумматора. На вход
сумматора подаются сигналы пропорциональные току якоря М1, напряжению на
последовательно включённых тяговых двигателях М1 и М2. При этом сигналы вUм1
и аUм2 противоположны по знаку, поэтому при увеличении напряжения на
одном из двигателей вследствие, например, буксования колеса его магнитный поток
ослабляется, а поток другого ТЭД - возрастает.Полагаем, что:
двигатели питаются от генератора с Uг=const,
и при этом ΔUм1=-ΔUм2;
до начала перходного процесса моменты
сопротивления движению на колёсах - равны (МС1=МС2);
ток двигателей изменяется незначительно.
В этих условиях справедливы следующие
соотношения:
для двигателя М1:
уравнение динамики - сМ1кф1(iв1
0ΔIM1-IМ1
0Δiв1)
- ΔМС1=jpΔω1;
ЭДС якоря -ΔЕМ1=се1кф1(iв1
0Δω1+
Δω10Δiв1);
приращения напряжения
на обмотке возбуждения -ΔUв1=rв1(Тв1р+1)Δiв1;
ΔUв1=ку1(ΔIM1-ΔUм1+
ΔUм2);
для двигателя М2: (7.5)
уравнение динамики - сМ2кф2(iв20ΔIM2-IМ2
0Δiв2)
- ΔМС2=jpΔω2;
ЭДС якоря -ΔЕМ2=се2кф2(iв2
0Δω2+
Δω20Δiв2);
приращения напряжения
на обмотке возбуждения -ΔUв2=rв2(Тв2р+1)Δiв2;
ΔUв2=ку2(ΔIM2-ΔUм2+
ΔUм1),
где ΔЕМ1,2,
Δiв1,в2,
ΔМС1,2,
Δω1,2
- приращения ЭДС, токов возбуждения, моментов сопротивления движению и угловых
скоростей якореё тяговых двигателей М1и М2 соотвественно, а индексом 0
обозначены начальные значения этих величин.
Совместное решение системы уравнений (7.5)
относительно ΔЕМ1
имеет вид:
.(7.6)
Система устойчива при любых значениях
параметров, а переходные процессы носят затухающий апериодический или
колебательный характер.
В статических условиях (при р=0) уравнение (7.6)
приобретает вид
,
где
.
Отсюда видно,что статическая погрешность данной
САР вдвое меньше погрешности САР по отклонению напряжения на двигателе.
Недостатком является то, что данная САР работает только при последовательном
соединении двух двигателей. Однако на практике это наиболее распространённый
случай соединения двигателей.
Функциональная САР
САР, приведённая на рис. 7.6 также обеспечивает
постоянство мощности каждого из двух последовательно включёных двигателей.
Поскольку ток генератора и тягового двигателя один и тот же, то постоянство
мощности двигателя можно обеспечить поддержанием напряжения на двигателе,
равным доле напряжения генератора.
Поскольку при исходном условии прикладываемое к
двигателю напряжение U0=const и справедливо соотношение
0=Eм1+I0R0=ce1кф1iв1ω10+I0R0,
то выражение для определения тока возбуждения iв1
тягового двигателя имеет вид
,
где R0 - сопротивление якорной цепи
ТЭД.
Для обеспечения постоянства напряжения на ТЭД
(при линейной характеристике намагничивания) ток возбуждения iв1
должен изменяться обратно пропорционально частоте вращения якоря. Поскольку ток
и напряжение генератора связаны между собой (внешней характеристикой
генератора), а с изменением нагрузочного момента на двигателе будет изменяться
его ток (т.е. ток генератора), то вместо напряжения на двигателе в последнем
выражении можно ввести долю напряжения генератора, которая и будет выступать в
качестве задающего. Тогда
,
где Uз=Uг /m , m -
количество последовательно включённых ТЭД в цепи.
Уравнение делительного устройства в приращениях
имеет вид
,
где ry - сопротивление цепи
управления; Δiy -
приращение тока управления, к - коэффициент.
Уравнение усилителя
.
Совместное решение уравнений приводить к
получению выражения, совпадающего с (7.3), в котором коэффициенты имеют
следующий вид
.
В статике (при р=0) зависимость ΔЕс=f(ΔМС)
имеет вид
, где
.
Выбирая rв>ккуry
либо rв<ккуry можно обеспечить необходимую
точность управления с положительной, либо отрицательной ошибкой.
Комбинированная САР по отклонению напряжения и
частоты
На рис. 7.7а приведе напринципиальная схема САР,
а на рис. 7.7б структурная схема её линейной модели. Эта схема имеет два
контура управления: по напряжению на двигателе Uм1 и по сигналу Ет,
пропорциональному частоте вращения вала якоря ТЭД.
Суммарный управляющий сигнал
.
Уравнение (7.1) сохраняется и в данном случае.
После преобразвания структурной схемы и проведения алгебраических
преобразований получаем выражение для определения зависимости ΔЕм(р)=f(ΔMC),
аналогичное (7.3)
,
где 
;
,
а остальные коэффициенты идентичны коэффициентам
формулы (7.3).
В статическом режиме (при р=0) выражение
принимает вид
. (7.7)
Обеспечить условие инвариантности САР в динамике
без усложнения схемы невозможно.
В статике условие выполняется при Uв0-куЕт0=0,
чему соответствует начальная частота вращения вала якоря ТЭД
, где α=Iм0
/iв0.
Следовательно, данная САР инвариантна в
статическом режиме только при одном значении ω0.
которое целесообразно выбирать для наиболее тяжёлого режима работы. В
окрестностях этого режима можно добиться существенного уменьшения погрешности
САР путём увеличения значения знаменателя в выражении (7.7).
Таким образом, данная САР сочетает положительные
свойства исходных схем и может обеспечить более высокую точность работы.
САР для выравнивания токов в параллельных цепях
Рассмотренные САР пригодны при последовательном
соединении ТЭД. Однако на практике применяются схемы
последовательно-параллельного их соединения с источником питания. В этом случае
выравнивание мощностей параллельных цепей целесообразно осуществлять
регулированием (выравниванием) токов в этих цепях и напряжений на двигателях. В
качестве примера решения этой задачи рассмотрим схему, приведённую на рис. 7.8.
Тяговые двигатели М1…М4 соединены
последовательно-параллельно с генератором, их обмотки возбуждения L1…L4
запитываются токами от усилителей У1…У4 соответственно.
В данном варианте САР объединены две системы
управления: первая обеспечивает выравнивание токов в параллельно включённых
цепях двигателей, вторая служит для выравнивания напряжений между двигателями в
каждой цепи. Обе САУ действуют через один усилитель.
Приращения суммарных токов управления усилителей
определяются выражениями
Δiy1=aΔIM1-bΔIM2-cΔUM1+
cΔUM3
Δiy2=aΔIM2-bΔIM1-cΔUM2+
cΔUM4
( 7.8)
Δiy1=aΔIM1-bΔIM2-cΔUM3+
cΔUM1
Δiy1=aΔIM2-bΔIM1-cΔUM4+
cΔUM2,
где а,b,c - коэффициенты; ΔIM1,М2
и ΔUM1…М4
- приращения токов и напряжений соответственно IM1,М2 и UM1…М4.
Для элементов линейной модели САУ справедливы
следующие соотношения:
уравнения динамики двигателей
сМкф(IМ10Δiв1+
iв10ΔIМ1)-
ΔМС1=JpΔω1;
сМкф(IМ20Δiв2+
iв20ΔIМ2)-
ΔМС2=JpΔω2;
(7.9)
сМкф(IМ30Δiв3+
iв30ΔIМ3)-
ΔМС3=JpΔω3;
сМкф(IМ40Δiв4+
iв40ΔIМ4)-
ΔМС4=JpΔω4;
напряжения на двигателях
ΔUM1= секф(iв10Δω1+
ω10Δiв1)+ΔIМ1R0
;
ΔUM2= секф(iв20Δω2+
ω20Δiв2)+ΔIМ2R0;
ΔUM3= секф(iв30Δω3+
ω30Δiв3)+ΔIМ1R0;
ΔUM4= секф(iв40Δω4+
ω40Δiв4)+ΔIМ2R0;
токов обмоток возбуждения двигателей

связи напряжений
ΔUM1+ΔUM3=0;
(7.12)
ΔUM2+ΔUM4=0;
связи токов
ΔIМ1+ΔIМ2=0;(7.13)
связи моментов нагрузки при неизменном
сопротивлении движению
ΔМС1+ΔМС2+ΔМС3++ΔМС4=0.
(7.14)
Решение уравнений (7.8)…(7.14) относительно,
например, ΔIМ1
равестве параметров входящих в систему элементов выражается формулой
,
где т=К1ТвТ1+К2ТвТ2;
п= К1(Тв+Т1)+К2(Тв+Т2);
g=К1+К3; т1=К3ТвТ1;
п1= К3(Тв+Т1);
g1= К3;
;
;
;
К0=iв0/IМ0; К1=акуrуМС0;
К2=к0rвМС0; К3=bкуrуМС0;
;
;
;
;
.
В статических условиях (при р=0)
.
Поскольку К0<<1, а ку>>0,
то последними двумя членами в знаменателе можно пренебречь и тогда
.
Литература
1. Богатырев А.В. Автомобили. - М.:
Колос, 2004.
. Вахламов В.К., Шатров М.Г.,
Юрчевский А. А.. Под ред. Юрчевского А. А.. Автомобили:
Теория и конструкция автомобиля и двигателя: Учебник для
студ.
учреждений сред. проф. образования. - М.: Издательский центр
"Академия",
2003. - 816 с.
. Гуревич А.М. и Сорокин Е.М.
Тракторы и автомобили. Изд. 4-е, перераб. И доп.
М.: Колос, 2008.
. Дзюба П.Я., Монтаков В.А.
Автомобили, тракторы и сельскохозяйственные машины: Учеб. пособие. - Киев:
"Вища школа". Головное изд-во, 1983.
.Пехальский А.П. Устройство
автомобилей: Учебник для студ. учреждений сред. проф. образования. - М.:
Издательский центр Академия, 2005.