Инновационная гидромеханическая трансмиссия городского транспорта
Введение
В настоящее время мощность двигателя выбирают
исходя из её динамической составляющей - для обеспечения желаемого разгона при
ускорении. При том, что для того, чтобы поддерживать постоянную скорость
автомобиля требуется незначительная мощность - преодолеть силу сопротивления
перекатывания колёс.
Целью выпускной квалификационной работы является
разработка энергосберегающего объемного гидропривода городского транспорта с
рекуперацией энергии, который бы позволил снизить установочную мощность
двигателя в несколько раз и обеспечил бы уменьшение выбросов вредных веществ в
атмосферу.
Цель была достигнута при помощи
гидроаккумулятора (который, как известно из определения, является источником
бесконечной мощности), гидромашины, которая работала бы в режиме мотора при
ускорении, и в режиме насоса при торможении, аккумулируя энергию в гидробак,
гидродинамической передачи, которая бы передавала требую мощность двигателя в
режиме постоянной скорости.
1. Обзор технической литературы
.1 Основные требования к трансмиссиям
автомобилей
Требования, предъявляемые к изделиям, принято
делить на пять групп, обеспечивающих повышение производительности и топливной
экономичности; безопасность, эргономические и эстетические требования,
комфортабельность; надежность в установленных пределах; снижение совокупных
затрат на производство, обслуживание и эксплуатацию; соблюдение нормативных
документов.
Первой группой требований определяется общая
схема трансмиссии и схема ее агрегатов. На их базе формулируется требование
передачи мощности двигателя ведущим колесам с минимальными потерями.
Второй группой определяются требования по
бесшумности работы, отсутствию вредных выбросов в окружающую среду,
эстетичности конструкции.
Выполнение требований по надежности автомобиля и
его агрегатов обеспечивается правильно организованными расчетами, выбором
материалов и способов термообработки, регламентацией операций технического
обслуживания в процессе эксплуатации автомобиля.
При проектировании автомобиля конструктор должен
уделять особое внимание уменьшению металлоемкости конструкций, снижению затрат
на его производство, обслуживание и эксплуатацию. Для обеспечения выполнения
этих требований необходимы хорошие знания технологии и экономики производства,
организации технического обслуживания и ремонта.
Общие требования к эксплуатационной
технологичности конструкции автомобилей определяются ГОСТами и материалами
координационного центра СЭВ. Рассмотрим основные требования, предъявляемые к
трансмиссии автомобиля.
Агрегаты и детали, часто подвергающиеся
демонтажу при эксплуатации, необходимо делать легкосъемными, а часто снимаемые
крышки люков устанавливать на быстросъемных зажимах, не допускающих
самопроизвольного открытия.
Агрегаты и механизмы, масса которых превышает 30
кг, должны иметь приспособления для снятия и транспортирования грузоподъемными
средствами (должны предусматриваться захваты, рымболты, проушины и пр.).
Емкости и резервуары, в которых должны
контролироваться уровни рабочих жидкостей, необходимо снабжать индикаторами
уровня. Необходимо обеспечить установку встроенных устройств, позволяющих
наблюдать за уровнем жидкости непосредственно на щитке приборов или дающих
возможность легко и быстро его контролировать. Должна предусматриваться
возможность полного слива жидкостей из всех рабочих объемов. Число типоразмеров
мест «под ключ» резьбовых пробок сливных и заливных отверстий для всех систем
автомобиля должно быть не более трех.
Необходимо обеспечивать свободный доступ для
работы механизированным инструментом или стандартными динамометрическими
ключами к крепежным соединениям, требующим большого или нормированного усилия
для затяжки, к остальным - стандартным крепежным инструментом. Конструкцией
должно быть предусмотрено выполнение крепежных работ одним человеком.
Все крепежные детали, подверженные воздействию
влаги, должны иметь антикоррозионное покрытие или, где это возможно,
выполняться из пластмасс. В наиболее ответственных соединениях изделия следует
применять самоконтрящиеся крепежные детали или другие средства, исключающие
самоотвинчивание.
Для тросов и тяг привода управления системами
должны предусматриваться направляющие, не требующие смазывания.
1.2 Схемы трансмиссий автомобилей
Трансмиссия автомобиля - это совокупность
агрегатов и механизмов, передающих мощность двигателя ведущим колесам и
изменяющих ее параметры: крутящий момент, частоту и направление вращения.
Рис. 1.1 Схемы трансмиссий автомобилей с задними
ведущими колесами: а - Применяемая на всех типах автомобилей, б…г -применяемая
на автобусах; 1 - двигатель, 2 - сцепление, 3 - коробка передач, 4 - карданная
передача, 5 - главная передача и дифференциал, 6 - вал привода ведущего колеса
Трансмиссия должна обеспечивать: достаточный
диапазон регулирования передаваемого к ведущим колесам момента при высоком
коэффициенте полезного действия; возможность трогания с места; движение задним
ходом; как кратковременный, так и длительный холостой ход двигателя.
В наиболее распространенном варианте трансмиссия
включает следующие агрегаты и механизмы (рис. 1.1): сцепление; коробку передач;
карданную передачу; главную передачу; дифференциал; валы ведущих колес.
Сцепление передает крутящий момент двигателя и
служит для временного отсоединения трансмиссии от работающего двигателя, а
также для плавного их соединения. Отсоединять трансмиссию от двигателя
необходимо при остановке и торможении автомобиля и при переключении передач;
плавно соединять их - при троганин автомобиля с места и после включения
передачи. Кроме того, сцепление предохраняет детали трансмиссии от значительных
перегрузок инерционным моментом, создаваемым вращающимися массами двигателя при
резком замедлении вращения коленчатого вала.
Коробка передач предназначена для преобразования
крутящего момента двигателя и длительного отсоединения двигателя от ведущих
колес.
Карданная передача служит для передачи мощности
агрегатам трансмиссий автомобиля, оси валов которых не лежат на одной прямой
или могут изменять свое взаимное расположение при движении автомобиля.
Карданная передача состоит из карданных шарниров, валов и промежуточных опор.
Главная передача предназначена для
преобразования крутящего момента, передаваемого от коробки передач ведущим
колесам. В наиболее распространенных трансмиссиях главная передача обеспечивает
передачу момента от карданного вала ведущим колесам под углом 90°. Главная
передача представляет собой шестеренчатый редуктор с постоянным или
переключаемым передаточным числом.
Дифференциал служит для распределения в заданном
соотношении подводимого к нему крутящего момента между выходными валами.
Дифференциал позволяет вращаться выходным валам с неодинаковой угловой
скоростью. Дифференциал, установленный между правым и левым ведущими колесами
одного моста, называется межколесным. Дифференциал, установленный между
ведущими мостами автомобиля, называется межосевым.
Валы ведущих колес передают момент от
дифференциала к ведущим колесам.
Трансмиссии автомобилей разделяют по типу
преобразователя момента, по месту расположения двигателя, числу и расположению
ведущих мостов. По типу преобразователя момента трансмиссии делятся на две
группы: механические ступенчатые и бесступенчатые.
Механическая ступенчатая трансмиссия имеет
преобразователь момента в виде коробки передач, изменяющей передаточное число
между входным и выходным валами за счет переключения шестерен. Передаточное
число в таких трансмиссиях на каждой ступени постоянно. Такие трансмиссии
являются наиболее простыми, имеют наименьшую стоимость, высокую степень
надежности, поэтому получили наибольшее распространение. К недостаткам
ступенчатых механических трансмиссий следует отнести ступенчатость
передаточного числа и, соответственно, сложность управления при большом числе
ступеней в коробке передач.
Бесступенчатая трансмиссия имеет преобразователь
момента в виде устройства, плавно изменяющего передаточное число между входным
и выходными валами. Такая трансмиссия позволяет плавно изменять передаточное
число между валами во всем диапазоне регулирования или в узком. В последнем
случае полный диапазон регулирования обеспечивается за счет дополнительной
ступенчатой коробки передач.
На автомобилях применяют следующие типы
бесступенчатых трансмиссий: гидромеханические; электромеханические;
гидрообъемные; механические.
Наиболее широкое распространение получили
гидромеханические трансмиссии.
Гидромеханическая передача состоит из
гидродинамической и механической передач. Гидродинамические передачи делятся на
гидротрансформаторы и гидромуфты. Гидромуфта содержит два лопастных колеса
(насос и турбину) и может изменять только кинематическое передаточное
отношение. Гидротрансформатор имеет не менее трех лопастных колес (насос,
турбина и реактор), причем последний обязательно должен быть соединен с внешней
опорой. Это позволяет с помощью гидротрансформатора бесступенчато изменять
кинематическое и силовое передаточные отношения между входным и выходными
валами.
Применение на автомобилях гидромеханических
передач способствует увеличению срока службы двигателя и трансмиссии,
уменьшению числа ступеней в механическом редукторе, уменьшению числа переключений,
повышению проходимости автомобиля и улучшению комфортабельности, облегчается
управление автомобилем. Гидромеханические передачи по сравнению с механическими
имеют более сложную конструкцию, повышенные массу и стоимость. При замене
механической передачи гидромеханической наблюдается некоторое ухудшение
характеристик разгона автомобиля и повышение расхода топлива. Момент двигателя
передается на насосное колесо гидромеханической передачи непосредственно или
через согласующий редуктор.
В гидромеханических трансмиссиях применяются
ступенчатые редукторы, позволяющие переключать передачи при сохранении силовой
и кинематической связей с двигателем. В этом случае фрикционное сцепление в
конструкции отсутствует. Если используется ступенчатая коробка передач с переключением
и разрывом мощности, сцепление сохраняется.
Рис. 1.2. Принципиальная схема
электромеханических трансмиссий
а - c
групповым приводом, б - с индивидуальным.
- ДВС, 2 - генератор, 3 - электромотор, 4 -
карданная передача, 5 - главная пара с дифференциалом, 6 - вал привода ведущего
колеса, 7 - токоведущие соединения, 8 - электромотор-колесо
Электромеханическая трансмиссия состоит из
электрической и механической передач. В таких трансмиссиях электрическая
энергия вырабатывается с помощью генератора, который приводится во вращение
двигателем. Трансмиссии выполняются по схеме группового или индивидуального
привода ведущих колес. В схеме группового привода крутящий момент от одного
электродвигателя через механическую передачу передается на несколько колес
(рис. 1.2, а). В схеме с индивидуальным приводом крутящий момент на каждое
колесо передается от отдельного электродвигателя через механическую передачу
(редуктор) (рис. 1.2, б). Колесо, электродвигатель, редуктор и другие узлы
конструктивно объединяются в один агрегат - мотор-колесо. На рис. 1.3 показан
один из возможных вариантов конструктивного выполнения мотор- колеса. Внутри
опоры 10, соединенной с корпусом автомобиля, располагается статор 9
электродвигателя. Крутящий момент от якоря электродвигателя 5 через ведущий вал
и шестерни 2..А передается на шестерню с внутренним зацеплением 11, соединенную
со ступицей 6 колеса. Ступица 6 колеса установлена на опоре 10 на подшипниках
7. Для охлаждения электродвигателя через канал 1 подается воздух. Нагретый
воздух выходит через отверстие 8.
Рис. 1.3 Электромотор-колесо фирмы “General-Electric”
Основными агрегатами электромеханической
трансмиссии являются генератор и мотор-колеса. Агрегаты связаны токоведущими
проводами. Электромеханические трансмиссии применяются на сверхтяжелых
автомобилях, самосвалах (грузоподъемностью выше 80 т), автомобилях и
автопоездах высокой проходимости, автобусах особо большой вместимости.
Электромеханические трансмиссии создаются в основном для передачи больших мощностей
в тех случаях, когда применение гидромеханической трансмиссии является
нецелесообразным.
Основным достоинством электромеханической
трансмиссии является бесступенчатость регулирования. Другие положительные их
качества проявляются по типам автомобилей: в самосвалах- улучшается компоновка
и распределение массы автомобиля по мостам за счет оптимального расположения
мотор-колес; появляется возможность реализации одним мотор-колесом большой
мощности; уменьшается масса трансмиссии (начиная с мощностей 700...800 кВт); в
автомобилях и автопоездах высокой проходимости - обеспечивается свободный выбор
колесной формулы и простота общей компоновки; существенное повышение
проходимости за счет увеличения числа ведущих колес, активизации прицепных
звеньев, плавного регулирования силы тяги; упрощается конструкция механической
части привода; в автобусах - представляется возможность создавать сочлененные
автобусы особо большой вместимости с высокими тяговосцепными показателями;
улучшается планировка и снижается уровень пола пассажирского салона.
К недостаткам электромеханических трансмиссий
относятся: большая материалоемкость агрегатов и в целом трансмиссии по
сравнению с механической и гидромеханической трансмиссиями; сравнительно низкий
КПД; высокая первоначальная стоимость; большие неподрессоренные массы.
По месту расположения двигателя, числу и
расположению ведущих мостов трансмиссии современных автомобилей можно разделить
на: трансмиссии с задним ведущим мостом и расположением двигателя впереди или
внутри базы; с передним ведущим мостом и передним расположением двигателя; с
задним ведущим мостом и задним расположением двигателя; трансмиссии
многоприводных автомобилей.
Первый тип трансмиссий в настоящее время
является наиболее распространенным. Такие трансмиссии применяются практически
на всех грузовых автомобилях с одним ведущим мостом, на большинстве автобусов и
легковых автомобилях. Трансмиссия состоит (см. рис. 1.1) из сцепления,
преобразователя крутящего момента (коробки передач), одновальной или
двухвальной карданной передачи, главной передачи и валов ведущих колес.
В качестве преобразователя крутящего момента
применяется ступенчатая механическая коробка передач, гидромеханическая или
гидрообъемная передача. На. большегрузных автомобилях для увеличения числа
ступеней последовательно с основной коробкой может устанавливаться двух- или
трехступенчатая дополнительная коробка. Дополнительная коробка передач может
быть отдельной или объединенной с основной. При зависимой подвеске ведущего
моста главная передача, дифференциал, валы ведущих колес объединяются в один
агрегат - ведущий мост. При независимой подвеске в общий агрегат, закрепленный
на раме или кузове автомобиля, объединяются главная передача и дифференциал, а
валы ведущих колес делают с карданными шарнирами, позволяющими колесам изменять
свое положение относительно главной передачи. Главные передачи могут
различаться конструкцией, но обязательно должны включать передаточные
механизмы, изменяющие направление крутящего момента под углом 90°.
При компоновках трансмиссий автобусов стремятся
обеспечить максимальный объем пассажирского салона и ровность пола. Для
автобусов, кузова которых устанавливаются на шасси стандартных грузовых
автомобилей массового производства, характерны те же схемы трансмиссий, что и
для грузовых автомобилей. Недостатками переднего расположения двигателей в
автобусах является плохая изоляция двигателя от салона и опасность
возникновения вибраций вследствие применения многозвенной карданной передачи.
Поэтому на городских, междугородных и туристских автобусах наиболее часто
двигатель располагают в пределах базы или сзади. При расположении двигателя в
пределах базы последний, как правило, располагают под полом салона или сбоку
(см. рис. 1.1,в,г). При этом двигатель, сцепление и коробка передач могут объединяться
в один агрегат или же коробка передач может устанавливаться отдельно. На
автобусах применяют только зависимую подвеску ведущего моста. Поэтому главная
передача, дифференциал и валы ведущих колес объединяются в одном картере.
Передний ведущий мост при переднем расположении
двигателя имеют только легковые автомобили. Такая схема обеспечивает автомобилю
хорошую курсовую и траекторную устойчивость и управляемость. Схема и
конструкция трансмиссии таких автомобилей во многом определяются расположением
двигателя по отношению к продольной оси автомобиля. Возможно продольное и
поперечное расположение двигателя.
У автомобилей с продольным расположением
двигателя применяют трансмиссии, выполненные по схемам: с главной передачей,
расположенной между двигателем и коробкой передач; с главной передачей,
размещенной под двигателем.
В первом случае (рис. 1.6) сцепление размещается
вместе с двигателем, а его связь с коробкой передач осуществляется валом,
центрированным в маховике двигателя.
При размещении главной передачи под двигателем
связь двигателя с трансмиссией осуществляется шестеренчатой или цепной
передачей. Шестеренчатые передачи наиболее часто применяют у автомобилей малого
класса. Трансмиссия с расположением двигателя над главной передачей является наиболее
компактной по длине. Такие трансмиссии требуют высокого расположения капота
двигателя, что усложняет компоновку автомобиля. Длина двигателя в схеме с
продольным расположением жестко не лимитируется. Поэтому такую схему
преимущественно имеют автомобили с двигателем большого объема. У
переднеприводных автомобилей с продольным расположением двигателя наиболее
часто применяют двухвальные коробки передач. На выходном валу коробки
устанавливается ведущая шестерня конической главной передачи.
Наиболее характерной для переднеприводных
автомобилей особо малого и малого классов является схема с поперечным
расположением двигателя. При такой схеме трансмиссия оказывается наиболее
компактной и, что очень важно, в ней отсутствует коническая передача.
Рис. 1.4 Схемы трансмиссий автобусов при заднем
расположении двигателя: 1 - коробка передач, 2 - сцепление, 3 - двигатель, 4 -
вал привода ведущего колеса, 5 - главная передача и дифференциал, 6 - карданная
передача, 7 - дополнительная передача
При поперечном расположении двигателя возможно
размещение трансмиссии и двигателя в одном или различных картерах. В первом
случае достигается большая компактность агрегата двигатель - трансмиссия. При
этом конструкция получается достаточно сложной, а ремонтные работы затруднены. Заднее
расположение двигателя при заднем ведущем мосту является наиболее перспективным
для междугородных и туристских автобусов. При таком расположении двигателя
возможны хорошая изоляция его от салона; оптимальное распределение нагрузки по
мостам; создание вместительных багажников под полом по всей ширине автобуса.
Некоторые компоновочные схемы трансмиссий автобусов с задним расположением
двигателя показаны на рис. 1.5. Двигатель может иметь продольное или поперечное
(наиболее часто) расположение. В последнем случае при механической или
гидромеханической трансмиссиях может применяться главная передача, с помощью
которой передается момент ведущим колесам при угле, отличном от 90°.
На некоторых легковых автомобилях имеет место
также заднее расположение двигателя при задних ведущих колесах. Компоновки
трансмиссий таких автомобилей практически те же, что и в легковых автомобилях с
передним расположением двигателя и передними ведущими колесами. Легковые
автомобили с задним расположением двигателя не перспективны в силу присущих им
недостатков: ухудшенных курсовой устойчивости и управляемости.
Рис. 1.5. Схемы трансмиссий неполноприводных
автомобилей с двумя ведущими моста. 1 - двигатель, 2 - сцепление, 3 - коробка
передач, 4 - карданная передача, 5 - главная передача и дифференциал, 6 - вал
привода ведущего колеса, 7 - раздаточная коробка
В трансмиссиях многоприводных автомобилей
имеется механизм, обеспечивающий распределение мощности двигателя между двумя
или более мостами.
Передача мощности двигателя нескольким мостам
может осуществляться за счет создания проходных мостов - последовательно от
одного моста к другому,или путем установки специального механизма (раздаточной
коробки). На рис. 1.6 показаны схемы трансмиссии неполноприводных автомобилей с
двумя ведущими мостами. Основным преимуществом схемы с раздаточной коробкой
является высокая степень унификации ведущих мостов. К недостаткам относится
большое количество карданных шарниров и наличие дополнительного агрегата -
раздаточной коробки. Раздаточная коробка является более сложным и тяжелым
агрегатом, чем узел деления мощности между мостами в трансмиссиях, выполненных
по второй схеме.
Трансмиссии полноприводных автомобилей
обеспечивают передачу мощности ко всем колесам автомобиля. При этом
используется одна или несколько коробок. Как правило, раздаточная коробка,
установленная непосредственно за основной, выполняет также функции
дополнительной коробки передач. В ней предусматриваются две ступени
передаточных чисел, что обеспечивает широкий диапазон регулирования
передаточных чисел трансмиссии, необходимый для автомобилей высокой
проходимости.
Принципиально трансмиссии многоприводных
автомобилей можно разделить на две группы: с блокированным и дифференциальным
приводом. В трансмиссиях с дифференциальным приводом в раздаточных коробках
устанавливают межосевые дифференциалы, с помощью которых распределяется
крутящий момент между ведущими мостами в заданном соотношении. При
блокированном приводе ведущие валы главных передач мостов соединены жесткой
кинематической связью и всегда вращаются с одинаковой скоростью. Вследствие
того, что при движении автомобиля с малым сопротивлением в блокировочном
приводе возникает циркуляция мощности, такой привод делают отключающимся. При
движении в легких условиях ведущими оставляют только один или два близко
расположенных моста. Привод к остальным мостам с помощью муфт отключают от
двигателя. Дифференциальный привод делают, как правило, постоянно включенным, а
для увеличения проходимости автомобилей при движении в тяжелых дорожных
условиях предусматривают автоматическую или принудительную блокировку
дифференциалов.
Автомобили высокой проходимости могут иметь два
двигателя. Установка двух двигателей чаще всего производится в целях унификации
или при отсутствии двигателя необходимой мощности. Характерные компоновочные
схемы трансмиссий многоприводных автомобилей показаны на рис. 1.9.
В полноприводных автомобилях в качестве
преобразователя момента двигателя широко используют гидромеханические передачи,
обеспечивающие повышение проходимости за счет плавного изменения крутящего
момента, подводимого к ведущим колесам, и отсутствия разрыва потока мощности,
передающейся через трансмиссию, при переключении передач. Гидрообъемная
трансмиссия состоит из регулируемого гидронасоса и одного или нескольких
гидромоторов (регулируемых или нерегулируемых). В случае применения одного
гидронасоса и одного гидромотора гидрообъемная передача выполняет только
функцию преобразователя момента (рис. 1.4).
Рис 1.6. Принципиальные схемы гидрообъемных
трансмиссий: a - c
групповым приводом, б - с индивидуальным приводом; 1 - ДВС, 2 - гидронасос, 3 -
гидромотор, 4 - карданная передача, 5 - главная пара и дифференциал заднего
моста, 6 - вал привода ведущего колеса, 7 - трубопроводы, 8 - мотор колесо
Наиболее часто гидроагрегаты располагают
раздельно: насос соединяют с двигателем, а гидромоторы устанавливаются как вне
колеса, так и встраиваются в колесо (гидромотор-колесо). В последнем случае
высокомоментные гидромоторы могут соединяться с колесом непосредственно. Такая
схема удобна для компоновки гидроагрегатов и применяется для многоприводных
машин и автопоездов. Регулирование осуществляется обычно путем управления
гидронасосом, а потребный диапазон регулирования достигается за счет отключения
привода отдельных мостов.
Достоинствами объемных гидропередач являются:
бесступенчатое плавное изменение в широком диапазоне эксплуатационных режимов -
скорости и тяги; простота компоновки трансмиссии и машины в целом, в том числе
и транспортных средств с активными прицепными звеньями; возможность длительной
и устойчивой работы под нагрузкой при малых скоростях; облегчение условий
работы двигателя и остальных агрегатов трансмиссии за счет надежной защиты от
перегрузок и вибраций; простота управления, легкость автоматизации; возможность
реверсирования движения и торможения без специальных устройств.
Свободная компоновка гидроагрегатов на машине, а
также возможность легкого разветвления мощности путем разветвления
гидравлического потока позволяют создавать трансмиссии, наиболее полно
удовлетворяющие условиям работы проектируемой машины.
Основными недостатками являются относительно
малый срок службы гидромашин и высокая стоимость.
Гидрообъемные передачи применяются в
тракторостроении, сельскохозяйственных, строительных и дорожных машинах, а
также иногда в автомобилях, особенно в автопоездах высокой проходимости и
карьерных самосвалах.
Одним из направлений кардинального повышения
технического уровня многоосных полноприводных транспортных средств,
эксплуатация которых предполагается в сложных дорожных условиях, является
разработка так называемых «гибких интеллектуальных трансмиссий »,
приспособленных к оптимальному автоматическому управлению их функциями и
позволяющих осуществлять в процессе движения автомобиля бесступенчатое
регулирование крутящих моментов на каждом из колес в соответствии с текущими
характеристиками взаимодействия « колесо - грунт». Структурный состав таких
трансмиссий представляет собой совокупность системы датчиков, определяющих
характеристику взаимодействия « колесо - грунт» под каждым из колес,
автоматической системы управления распределением крутящих моментов по колесам и
бесступенчатого силового привода.
ОАО «НАМИ- Сервис» совместно с объединениями
«АМО- ЗИЛ » и НПО им. Лавочкина, с участием специалистов ведущих институтов ,
исходя из изложенных положений , разработали и изготовили опытный образец
3-хосного автомобиля с полнопоточной гидрообъемной трансмиссией с использованием
шасси ЗИЛ -49061 полной массой 12 тонн, оборудованной автоматической системой
управления .
Гидрообъемная трансмиссия автомобиля 6 х6 (рис.
1.8) - полнопоточная, регулируемая , с индивидуальным приводом каждого из колес
движителя . Состоит из 3-х аксиально-плунжерных регулируемых, реверсивных и
обратимых насосов A4VG125EP2 (поз. 5) с максимальным рабочим объемом ±125 см3 и
6-ти аксиально-поршневых регулируемых и обратимых гидромоторов A6VM160EP2 (поз.
4), имеющих максимальный рабочий объем 160 см3, минимальный - 36.16 см3
(силовой диапазон регулирования - 4.425), фирмы «BOSCH Rexroth» (Германия).
Каждый насос связан с 2-мя параллельно
включенными гидромоторами, приводящими в движение колеса одной условной оси.
ГОТ выполнена по закрытой схеме. При движении по дорогам с твердым покрытием
все 6 гидромоторов соединяются параллельно, а насосы вместе объединяются в
общие магистрали с помощью клапанов кольцевания.
Рис 1.7 Устройство гидрообъемной трансмиссии и
автоматической системы управления; 1 - колесный редуктор, 2 - бортовой
редуктор, 3 - согласующий редуктор гидромотора , 4 - гидромотор, 5 - насос, 6 -
редуктор насосной станции , 7 - ДВС, 8 - микропроцессор управления двигателя ,
9 - микропроцессоры управления гидронасосами и гидромоторами
.3 Принцип работы инновационной
гидромеханической трансмиссии
В настоящее время выбор двигателя транспортного
средства производится на основании наибольшей необходимой мощности в цикле его
работы. Проанализируем рабочий цикл, например, городского автобуса. В качестве
первого приближения рассмотрим режимы торможения и разгона как равноускоренные
движения (с постоянными равными ускорениями и замедлениями), а движение между
остановками - с постоянной скоростью. Сопротивлением воздуха пренебрегаем,
ввиду его относительно небольшой величиной.
Рис. 1.8 График движения городского транспорта
Средняя скорость московского городского
транспорта снизилась до 23 км/час. Наибольшая разрешенная скорость в черте
города общественного транспорта 60 км/час. Определим из этих условий мощность
двигателя автобуса с пассажирами при равномерном движении без учета сопротивления
воздуха[8]
Где: G
- вес автобуса с пассажирами. Примем G=3,2т=32000Н.
- Коэффициент
сопротивления качению. При асфальтовом покрытии
- Скорость
транспортного средства.
= 6.4м/c
(23км/ч);
= 16.7м/c
(60км/ч)
При
,
При
,
Как видно, что даже при наибольшей разрешенной
скорости 60км/ч двигатель микроавтобуса требуется полезную мощность 8кВт, а под
капотом автобуса устанавливают двигатель существенно мощнее.
Очевидно, что это обстоятельство ведет как к
перерасходу топлива, так и к огромному урону для городской экологии. Такое
явное несоответствие сложилось ввиду желания иметь необходимую приемистость при
разгоне и маневрах. В этом случае наибольшая мощность двигателя требуется
только в одной точке -в конце процесса разгона до скорости 60 км/час (см. рис
2).
Рис. 1.9 График потребляемой мощности при
разгоне
Как видно, двигатель переразмерен в 3 раза для
режима равномерного движения с максимально допустимой скоростью 60км/час. И это
при том, что при установке аккумулятора (например пневмогидравлического)
мощность приводного двигателя вообще не нужна, поскольку при торможении можно
накопить динамическую составляющую мощности, а при разгоне воспользоваться ей.
Так в точке А (так выбирают установочную мощность двигателя по традиционной
методике) требуемая мощность у силовой установки равна
Где: a
- ускорение автобуса. Примем a=5м/c²
(так,
при комфортном ускорении автобуса время разгона будет составлять приблизительно
10 секунд).
Динамическая составляющая мощности таким образом
больше мощности при равномерной скорости в
раза,
а динамические свойства станут значительно лучше (т.к. аккумулятор является
источником бесконечной мощности по определению). Следовательно в 3 раза можно
уменьшить мощность ДВС. На рисунке 3 представлена предполагаемая схема
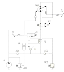
предлагаемой схемы инновационной гидромеханической трансмиссии:
Рис. 1.10 Гидравлическая схема инновационной
гидромеханической трансмиссии. Здесь: 1-ДВС, 2-гидромашина, 3-распределитель,
4-насос, 5-гидромуфта, 6- карданный вал, 7- дифференциал, 8,9 - камеры
управления рабочим объемом гидромашины, 10,11 - педали управления (находятся в
кабине водителя) 12-пневмогидроаккумулятор, 13 - обратный клапан, 14 -
гидрозамок
Рассмотрим режимы движения автомобиля. Рабочий
цикл городского транспорта заключается в трех этапах: режим разгона, режим
постоянной скорости, режим торможения.
) Режим разгона. В режиме холостого хода
пневмогидроаккумулятор 12 заряжается непрерывно. Гидромашина 2 засчет нажатия
на педаль 10 устанавливается в режим гидромотора, а её рабочий объем
регулируется величиной нажатия на педаль 10. Так как момент на валу гидромашины
определяется как
где
,
то ускорение будет зависеть только от давления в аккумуляторе и рабочего объема
гидромашины. При нажатии на педаль 10 распределитель 3 устанавливается в
позицию Б, рабочая жидкость от насоса 4 открывает гидрозамок 14, и жидкость от
аккумулятора 12 под давлением подается в гидромашину, создавая на ней момент,
который передается на дифференциал 7. Одновременно с этим моментом, к другой
стороне дифференциала будет подводиться момент от ДВС 1 через гидромуфту 5 и карданный
вал 6.
) Режим постоянной скорости. При достижении
нужной скорости гидромашина переводится в нейтральное положение (убирается нога
с педали 10). Гидромуфта 5 установлена для обеспечения безударного перехода из
режима разгона в транспортный режим. В режиме постоянной скорости энергия на
перемещение транспортного средства поступает только от ДВС, т.к. необходимая
подсчитанная выше мощность равна 8кВт. Поскольку транспортным средствам,
согласно ПДД, в черте города разрешено двигаться с максимальной скоростью 60км/
ч, максимальную мощность ДВС можно ограничить этими же 8 кВт. Как было сказано
ранее, гидромашина 2 устанавливается в нейтральное положение, т.е. выводится из
работы трансмиссии как таковой. Момент от двигателя передается неизмененным,
т.к. гидромуфта не меняет момента. Для аварийных случаев предусмотрено
включение традиционных тормозных устройств при значительно большем нажатии на
педаль 11.
В отличие от транспортных средств обычной
компоновки, где торможение происходит засчет диссипации кинетической энергии
транспортного средства в тормозных колодках системы торможения, в данном случае
торможение происходит за счет перевода гидромашины 2 в насосный режим с помощью
педали 11 и камеры 9. Момент на заднем посту тратится на зарядку аккумулятора 12,
таким образом энергия торможения сохраняется в аккумуляторе, а в режиме разгона
она используется.
Так гидромашина 2 работает в режиме гидромотора,
обеспечивая разгон с нужным ускорением, а так же динамические свойства
автомобиля при манёвре автомобиля; при транспортном режиме устанавливается в
нейтраль и исключается из трансмиссии (гидромуфта обеспечивает требуемую
характеристику трансмиссии в транспортном режиме, засчет регулирования подачи
топлива педалью газа), а при торможении переводится в режим насоса педалью 11
из нейтрали (темп торможения будет зависеть, от рабочего объема насоса, т.е.
степенью нажатия на педаль), обеспечивая зарядку аккумулятора, которая будет
использоваться при разгоне.
Возможность реализации рекуперационной
трансмиссии позволяет предложить инновационную автоматическую трансмиссию
автомобилей.
Как видно, предлагаемая автоматическая
трансмиссия с рекуперацией энергии торможения значительно проще даже
традиционной трансмиссии с АКПП и предполагает наличие в кабине только двух
педалей управления обратимой регулируемой гидромашины: первая педаль -
переводит гидромашину в режим насоса и динамическая составляющая мощности при
торможении направляется в пневмогидроаккумулятор, вторая педаль - переводит в
ГМ в режим гидромотора и обеспечивает совместно с ДВС разгон автомобиля.
Величина замедления при торможении и ускорении
при разгоне регулируются педалями, т.е. величиной рабочего объема гидромашины.
Установочная мощность ДВС можно брать меньше в
зависимости от требуемой скорости. После установленного разгона до нужной
скорости автомобиля гидромашина переводится в нейтральное положение,
обеспечивая движение автомобиля двигателем внутреннего сгорания через
гидромуфту, которая безударно согласует характеристики двигателя и автомобиля,
а скорость автомобиля можно регулировать педалью акселератора.
микроавтобус сферический торцевой распределитель
2. Конструкторские расчеты
.1 Расчет гидромуфты
.1.1 Методы определения основных параметров ГДМ
Техническое задание на проектирование ГДМ
составляют на основании анализа ее работы в приводе конкретной машины. В
результате проектирования выполняют анализ и синтез геометрических параметров
лопастных колес, полостей, порогов и других элементов ГДМ, обеспечивающих
заданные показатели качества. Техническое задание обычно содержит следующие
данные: характеристику двигателя [Nд,
Мд = f (wд)
]; вид рабочей жидкости (v,
р); технические требования к оптимальному КПД (
*);
к коэффициенту перегрузки (Kпер);
к массе и габаритным размерам; к регулировочным свойствам (глубина
регулирования, быстродействие); к надежности (долговечности и безотказности
работы) и другим показателям качества. ГДМ должна быть рассчитана и
спроектирована таким образом, чтобы внутренние процессы обеспечивали требуемую
внешнюю характеристику. При проектировании в первую очередь следует
ориентироваться на уже созданные и испытанные конструкции ГДМ, т. е. всегда
первым этапом проектирования должен являться этап анализа технической и
патентной литературы с целью выбора аналога разрабатываемой конструкции. Такой
подход позволит существенно сократить временные и материальные затраты по
созданию и внедрению разрабатываемой ГДМ.
В настоящее время известно много методов расчета
полностью заполненных ГДМ с различными формами рабочих полостей. Но единого
метода, позволяющего выбрать оптимальные параметры ГДМ для любой формы ее
рабочей полости, не существует. Это объясняется тем, что несмотря на
конструктивную простоту ГДМ, рабочий процесс в ней еще недостаточно изучен, что
затрудняет создание обобщенной математической модели течения жидкости.
Известны и используются следующие частные методы
анализа и расчета ГДМ.
. Метод расчета по струйной теории, использующий
эмпирические коэффициенты гидравлических потерь в рабочих полостях лопастных
гидромашин (насосов и турбин). В основу метода положено рассмотрение баланса
энергии жидкости, совершающей замкнутое движение в рабочей полости [3, 4, 16,
25 и др.]. Составив баланс энергий для различных передаточных отношений, можно
найти объемную подачу и момент, передаваемый ГДМ. Метод дает удовлетворительные
результаты при расчете полностью заполненных ГДМ, лопастные колеса которых
имеют внутренние торы. Расчет ведется по средней линии тока или, более того, по
трем линиям (средней и прилегающим к внутреннему и наружному торам).
2. Метод расчета с использованием изученной
модели рабочего процесса ГДМ. В качестве примеров можно привести расчет по
«характеристике потока», предложенный М. Н. Этингофом [3], в основу которого
положено изучение явления сверхтурбулентности. На основании экспериментов М. Н.
Этингоф получил зависимость суммарного коэффициента потерь от отношения
окружной скорости потока к относительной, и эту зависимость использовал при
расчете В. М. Берман. Он изучил явление перестроения потока в рабочей полости
частично заполненной ГДМ при изменении режимов работы, экспериментально
определил показатели и границы переходного процесса, геометрические параметры
контуров циркуляции и использовал эти данные при расчете ограничивающих ГДМ с
самоопоражниванием рабочей полости. Этот метод применим для расчета ГДМ, для
которых было изучено данное явление, и его нельзя распространить на ГДМ,
отличающиеся, например, формой рабочей полости, числом лопастей колес и другими
параметрами. Он целесообразен для анализа (познания) какого-то явления или
рабочего процесса в ГДМ.
.Метод, базирующийся на материалах, полученных в
результате систематизации и обработки расчетных и экспериментальных данных
определенного класса ГДМ, отличающихся, например, формой рабочей полости,
числом, углами, шириной, толщиной лопастей и другими параметрами. На основании
этих исследований строят обобщенные графики, номограммы, позволяющие выбирать
оптимальные параметры данного типа ГДМ в соответствии с данными технического задания
[3, 25]. Однако полученные графики и номограммы справедливы только для ГДМ с
формой рабочей полости, близкой к форме испытанных, что существенно сужает
границы применения данного метода.
. Метод расчета с использованием теории подобия
лопастных гидромашин. Этот метод является наиболее надежным и всеобъемлющим для
расчета и выбора параметров подобных ГДМ. Но и теория подобия не может быть
использована, если не соблюдается условие автомодельности или равенства чисел
Рейнольдса, а также в случае расчета ГДМ с трансформируемыми формами рабочих
полостей с помощью специальных устройств (например, пружин).
.1.2 Подбор размеров гидромуфты и контрольные
расчеты
Пользуясь нормограммой мощности и частоты
вращения на входном валу гидромуфты (рис. 2.1) выбираем размеры гидромуфты.
Учитывая, характеристики двигателя внутреннего сгорания (его мощность - 35л.с.,
и вращение выходного вала - от 1000 до 5000 об/минуту) принимаем размер 9K.
В случае частых запусков и разгона маховых масс
с большим моментом инерции следует предварительно осуществить следующие
контрольные расчеты. Для этого необходимо знать следующие исходные данные:
- номинальная
мощность двигателя (мощность на входе), кВт. Принимаем 20кВт.
- номинальная
частота вращения двигателя (частота вращения на входе), (
),
принимаем 2000 об/мин.
- мощность нагрузки
на выходе гидромуфты, кВт. Принимаем 12кВт,
- частота вращения
машины, (мин-1)
J - момент инерции
вращающейся машины, (кгм2)
Т - температура окружающей среды, °С.
Первое определение параметров всегда делается по
номограмме табл. А (по мощности и частоте вращения на входе).
Необходимо проконтролировать:
) время запуска,
) максимально достигаемую температуру масла в
гидромуфте,
) максимально возможное число пусков в час.
.1.3.1 Расчет времени запуска
Где:
-
частота вращения на выходе гидромуфты, (
);(%)
- скольжение гидромуфты, измеренное по кривым ее характеристик в зависимости от
значения крутящего момента. S=4
для типоразмеров от 7K
до 13K.
Вычисляем частоту вращения на выходе гидромуфты:
Вычисляем момент инерции, приведенный к выходу
гидромуфты:
Рис 2.1 Номограмма подбора гидромуфты
Вычисляем номинальный крутящий момент
гидромуфты:
Вычисляем крутящий момент на выходе гидромуфты
(момент сопротивления при пуске).
Время запуска будет равняться
Вычисляем максимально достигаемую температуру.
Для удобства расчета и контроля возможного повышения температуры
гидромуфты
в конце запуска в расчет не берется фактор вентиляции в фазе запуска:
Где С - общая термическая емкость, (ккал/˚C),
определяемая по таблице 2.2
Конечная температура гидромуфты в конце пуска
равна
Где:
-
конечная температура, ˚C
T - температура
окружающей среды, ˚C
- повышение
температуры в фазе запуска, ˚C
- повышение
температуры в рабочей фазе, ˚C
Табл 2.1 Определение термической емкости С по
типоразмеру гидромуфты
Где K
- коэффициент определяемый по номограмме (см. рис. 2.2, принимаем К=5,9
Вычисляем максимальное число пусков в час «Н»:
К теплоте от скольжения гидромуфты в рабочем
режиме нужно добавить тепло, выделенное в течение запуска. Для того, чтобы дать
время для рассеивания тепла не должны быть превышены следующие количество
запусков в час
Где
-
минимальное время функционирование гидромуфты в рабочей фазе:
Рис. 2.2 Номограмма определения коэффициента К
2.1.3 Совместная работа гидромуфты и ДВС.
Для построения характеристики совместной работы двигателя
внутреннего сгорания и гидромуфты рассмотрим отдельно:
а) характеристику двигателя внутреннего
сгорания (см. рис. 2.3, а), которая строится в координатах М - nдв,
где nдв - частота
вращения коленчатого вала двигателя.
На рис. 2.3, а - кривая 1 соответствует полному
открытию дроссельной заслонки, кривая 2 частичному открытию;
б) характеристику гидромуфты (см. рис. 28,
б) в координатах М- n2.
Для выявления нагружающих свойств гидромуфты
строим ее входную характеристику (см. рис. 2.3, г). Характеристикой входа
гидромуфты называется зависимость момента от частоты вращения насоса при i =
const. Характеристики входа мы строим для ряда значений i = 0; 0,3; 0,5 и т. д.
до i* по уравнению
При этом требуется характеристику,
представленную на рис. 2.3, б, перестроить в координатах -
,
считая, что
=
(см.
рис. 2.3, в).
Построение характеристик входа (или нагрузочных
характеристик) гидромуфты выполняем следующим образом: задаемся значением i;
затем по графику
находим
соответствующее значение
; вычисляем
постоянную для данного i величину
и
по уравнению строим параболу
Аналогично строим параболы для других значений i
(см. рис. 2.3, г).
Совместив на одном графике характеристики,
показанные на рис. 2.3, а и г (см. также рис. 2.3, д), получаем точки 1, 2, 3,
4 пересечения кривых моментов насоса с кривой крутящих моментов двигателя. Эти
точки являются точками совместной работы двигателя и гидромуфты.
Строим выходную характеристику привода, т. е.
кривую изменения крутящего момента на валу турбины в зависимости от частоты
вращения турбины при полностью открытой дроссельной заслонке двигателя (см.
рис. 2.3, е). Эту зависимость иногда называется деформированной характеристикой
двигателя. Каждой точке пересечения кривой нагрузки гидромуфты и кривой
крутящего момента двигателя (см. рис. 2.3, д) соответствуют определенный
крутящий момент М и частота вращения = nдв.
Соответствующая частота вращения турбины составляет
С учетом изложенного построим кривую крутящих
моментов
на
ведомом валу при совместной работе данного двигателя и гидромуфты. Если
построить характеристики, показанные пи рис. 2.3, д и е, в одинаковом масштабе
и наложить одну на другую, можно видеть, что все значения моментов (точки 1, 2,
3, 4) сдвинутся влево по горизонтали, так как по оси абсцисс отложена частота
вращения
где i < 1. Поэтому
характеристику, показанную на рис. 2.3, е, называют деформированной
характеристикой двигателя.
Особенностью деформированной характеристики
является то, что она в отличие от характеристики двигателя имеет начало на оси
ординат, т. е. привод с гидромуфтой позволяет получить любую скорость вала
трансмиссии, связанного с валом турбины, вплоть до 0.
Как видно из рис. 2.3, ж, при наличии гидромуфты
крутящий момент на валу двигателя при малой частоте вращения n2
больше, чем без гидромуфты. Это объясняется тем, что при наличии гидромуфты
двигатель развивает большую частоту вращения и работает на режиме большего
крутящего момента. Таким образом, сдвиг влево (деформация) кривой крутящих
моментов вызван работой двигателя при различной частоте вращения. Из рис. 2.3,
ж следует также, что двигатель может работать при остановленной турбине и что
момент при трогании с места (п2 = 0) на ведомом валу привода мало отличается от
максимального крутящего момента двигателя. Однако, если двигатель может
работать при n2 - 0, этого еще
недостаточно для его нормальной эксплуатации. Необходимо еще, чтобы двигатель с
гидромуфтой работал устойчиво при всех изменениях нагрузки. Для рассмотрения
этого вопроса воспользуемся характеристикой устойчивой работы двигателя
внутреннего сгорания с гидромуфтой (см. рис. 2.3 з).
Из рис. 28, з видно, что если при работе
двигателя с гидромуфтой при любом i >> 0 по какой-либо причине возрастет
нагрузка на ведомом валу привода вплоть до его остановки, двигатель не
заглохнет, а будет устойчиво работать на режиме, определяемом точкой В
характеристики при частоте вращения n1,
соответствующей i = 0. Если при этом крутящий момент двигателя почему-либо,
например вследствие падения давления при всасывании, уменьшится до значения,
соответствующего точке Б, то частота вращения двигателя также уменьшится и в
связи с этим уменьшится момент, нагружающий двигатель до значения,
определяемого точкой С.
Как следует из рис. 2.3, з, нагружающий момент
уменьшается быстрее, чем момент двигателя, и поэтому вал двигателя снова начнет
увеличивать частоту вращения, пока не установится новый равновесный режим
работы.
Таким образом, работа двигателя с гидромуфтой
будет устойчивой при условии, что тангенс угла наклона нагрузочной кривой
моментов в точке В будет больше тангенса угла наклона кривой момента двигателя,
т. е.
Требования, предъявляемые к характеристике
гидромуфты, работающей совместно с двигателем внутреннего сгорания, следующие.
. Для передачи номинальной мощности при
максимальном к.п.д. характеристика входа гидромуфты при i = 0,97 должна
проходить через точку А, в которой момент М = Мном (см. рис. 2.3, а).
. При минимально устойчивой частоте
вращения вала двигателя муфта должна нагружать двигатель моментом, не
превышающим Мдв при
. Это требование
необходимо для того, чтобы при остановке транспортной машины ее не «вело» при
включенном сцеплении, т. е. момент сопротивления передвижению машины должен
быть больше момента, развиваемого гидромуфтой.
. Для использования максимального момента
двигателя характеристика входа гидромуфты при i = 0 должна проходить через
точку В, в которой М = Ммах.
Известно, что двигатели внутреннего сгорания
запускают вспомогательным оборудованием (например, стартером), и они не могут
работать при частоте вращения, меньшей определенной минимальной nmin.
Гидромуфты позволяют осуществить разгон ведомого
вала с места под нагрузкой, не перегружая двигатель, и обеспечить его
устойчивую работу во всем диапазоне изменений скоростей ведомого вала.
Одновременно с этим гидромуфта частично предохраняет ведомый вал привода от
передачи ему крутильных колебаний вала двигателя и защищает двигатель от
передачи толчков со стороны ведомой части. Гидромуфта допускает совместную
работу нескольких двигателей в одной рабочей машине.
2.2 Расчет главной передачи
.2.1 Требования к конструкции и классификация
Главная передача - это механизм трансмиссии
автомобиля, преобразующий крутящий момент и расположенный перед ведущими
колесами автомобиля.
Основные требования к главной передаче сводятся
к тому, что она должна: обеспечивать оптимальные тягово-динамические и
топливно-экономические характеристики автомобиля при соответствующем выборе
передаточных чисел; иметь высокий КПД; обеспечивать требуемый дорожный просвет;
работать плавно и бесшумно; иметь высокую жесткость корпуса, опор и валов.
Главные передачи классифицируют по числу, виду и
расположению зубчатых колес.
По числу зубчатых колес главные передачи
подразделяются на одинарные - главные передачи с одной парой зубчатых колес и
двойные - с двумя парами зубчатых колес.
Одинарные главные передачи по виду зубчатых
колес подразделяются на конические - с коническими зубчатыми колесами,
гипоидные - с гипоидным зацеплением зубчатых колес, цилиндрические - с
цилиндрическими зубчатыми колесами, червячные - с червяком и червячным колесом.
Двойные главные передачи по расположению
зубчатых колес подразделяются на центральные - двойные главные передачи, у
которых обе пары зубчатых колес расположены в одном картере, и разнесенные -
двойные главные передачи, у которых вторая пара зубчатых колес находится в
приводе к каждому из ведущих колес.
По числу ступеней главной передачи различают
одноступенчатые - главные передачи с одним передаточным числом и
двухступенчатые - главные передачи, имеющие две переключаемые передачи с
разными передаточными числами (высшую и низшую ступень).
.2.2 Выбор конструктивных параметров и расчет
главной передачи.
Двойная центральная главная передача имеет
большие размеры, массу и стоимость по сравнению с одинарной, но позволяет
получить большие передаточные числа без уменьшения дорожного просвета под
картером главной передачи.
Двойная центральная главная передача,
выполненная по первому варианту схемы, представлена на рис. 7.4. Вал с
конической шестерней 9 установлен в двух конических роликоподшипниках 27 и 29 в
отдельном корпусе 26, прикрепленном к картеру 25 болтами на регулировочных
прокладках 8. Между подшипниками на валу установлены распорная втулка 28 и два
шлифованных стальных кольца 6, подбором толщины которых регулируют затяжку
подшипников. Подшипники затянуты шплинтуемой гайкой 1, которой также крепится
фланец 2 карданного шарнира и упорная шайба. Корпус закрыт крышкой 5 с
сальником 4. К фланцу приварен грязеотражатель 3.
Коническая шестерня 9 входит в зацепление с
коническим колесом 11, прикрепленным к фланцу поперечного вала 12. Шестерни имеют
спиральные зубья. Вал 12 установлен в гнездах картера 25 на двух конических
роликоподшипниках 14. Под фланцами гнезд 13 подшипников 14 установлены
регулировочные прокладки 10.
Совместно с валом 12 изготовлена цилиндрическая
шестерня 24, находящаяся в зацеплении с колесом 23, соединенным болтами с
чашками коробки дифференциала 22. Зубчатые колеса 23 и 24 имеют косые зубья.
Коробка 22 установлена в гнездах фланца картера 25 на двух конических
роликоподшипниках 16. Подшипники закреплены крышками 19 на шпильках, а с
наружной стороны фиксируются регулировочными гайками 15 со стопорами 18. Между
чашками коробки дифференциала расположена крестовина 20 с четырьмя сателлитами
21, установленными на бронзовых втулках. Сателлиты входят в зацепление с
полуосевыми шестернями 17, ступицы которых расположены в выточках коробки
дифференциала. Под сателлитами и полуосевыми шестернями имеются опорные шайбы.
Масло к подшипникам 27 и 29 поступает по каналам 7 в картере. В главной
передаче, выполненной по первому варианту схемы, сокращается расстояние между
фланцами крепления карданного вала, что вызывает увеличение углов его наклона.
При втором и третьем вариантах схемы пара конических шестерен размещается над
балкой моста, что требует увеличения высоты пола кузова и соответственно
погрузочной высоты платформы.
По степени нагруженности опор промежуточного
вала преимущество имеет первый вариант схемы, где радикальные усилия,
действующие на промежуточный вал со стороны конического колеса и цилиндрической
шестерни, направлены в противоположные стороны и лежат в одной плоскости. Это
приводит к уменьшению результирующей этих усилий.
Одинарная главная передача и центральные
редукторы двойных главных передач выполняются с парой конических или гипоидных
колес.
Зубчатые колеса гипоидных передач внешне похожи
на конические колеса с круговыми зубьями, но их геометрия существенно
отличается от геометрии последних. Основные особенности гипоидных передач
заключаются в том, что оси вращения шестерни и колеса перекрещиваются; средние
углы наклона зубьев шестерни
и колеса
неодинаковы
(
>
),
окружной модуль шестерни больше окружного модуля колеса.
Последнее означает, что шестерня гипоидной
передачи имеет больший диаметр по сравнению с соответствующей конической
шестерней, чем обеспечивается и большая ее прочность. Кроме того, передаточное
число гипоидной передачи
будет больше, чем
конической при одинаковом отношении чисел зубьев. Так, передаточное число
конической передачи
, а гипоидной
передач
,
где
-
коэффициент увеличения диаметра гипоидной шестерни:
Поскольку
>
,
.
В гипоидных передачах
, а угол
при
числе зубьев шестерни
и
при
.
Приближенное значение внешнего делительного
диаметра гипоидного колеса
(см) и среднего
угла наклона линии зуба гипоидной шестерни
(в
градусах) могут быть найдены по формулам
;
Гипоидное смещение Е (см. рис.) в главных
передачах легковых автомобилей не должно превышать 0.20
,
а в грузовых-0,125
Внешний окружной модуль конической передачи
зависит
от передаваемого передачей момента
.
Вид этой зависимости может быть определен путем аппроксимации данных,
полученных в результате анализа значений
и
в
существующих конструкциях конических передач с круговыми зубьями:
,
где Мр - расчетный крутящий момент на шестерне
главной передачи, Н-м.
Среднее делительное расстояние Rm
и средний нормальный модуль тпт (рис. 7.14) определяются в такой
последовательности:
,
Средний угол наклона линии зуба bm
(в градусах) определяется из выражения
,
При выборе размеров цилиндрической пары двойной
центральной главной передачи можно воспользоваться выражениями,
аппроксимирующими зависимость межосевого расстояния aw
(мм) и рабочей ширины зубчатых венцов b
(мм) от крутящего момента в существующих конструкциях
У косозубых колес двойных центральных главных
передач угол наклона зуба р= 16...20°.
Валы главной передачи рассчитывают на прочность
и жесткость, которая должна обеспечивать постоянство зацепления зубчатых колес
при передаче больших нагрузок.
Расчет подшипников и шестерен цилиндрической
пары главной передачи производится по методике, принятой для расчета
аналогичных элементов в коробке передач (см. гл. 3). При расчете конических и
гипоидных зубчатых колес учитывают следующие особенности.
. Напряжения определяются исходя из
параметров среднего сечения зубчатого колеса. Поэтому в расчетные формулы
вместо начального диаметра dw
подставляется начальный средний диаметр dwm,
а вместо модуля тп - нормальный средний модуль тпт.
. Коэффициент контактного напряжения ZH
для гипойдной передачи определяется по формуле
,
Где
и
-
угол делительного конуса соответственно шестерни и колеса;
-
среднее значение углов наклона зубьев шестерни и колеса:
. Коэффициент напряжения изгиба Y°f
определяется по графику, приведенному на рис. 3.25, исходя из коэффициента X и
эквивалентного числа зубьев
, определяемого по
формуле
Для прямозубых конических колес
в приведенных формулах
.
Задача расчёта заключается в определении
напряжений в зубчатых колёсах и их срока службы.
Расчёт зубчатых передач базируется на ГОСТ 21354-87
«Передачи зубчатые цилиндрические эвольвентные. Расчёт на прочность» и
методике, адаптированной к расчёту зубчатых колёс трансмиссии автомобиля.
Исходные данные: максимальный момент двигателя
Temax, Нм; частота вращения двигателя при максимальном моменте nдв, об/мин;
средняя скорость движения автомобиля V,
км/ч; вес автомобиля Ga, Н; нагрузка на ведущие колёса Gсц, Н; коэффициент
запаса сцепления βс; радиус
колеса r, м; передаточное число передач Ui, в том числе зубчатой пары
постоянного зацепления Uп.з, главной передачи U0, колёсного редуктора Uк.р;
планируемый пробег до капитального ремонта L0, км; параметры зубчатой пары:
модуль m, мм, число зубьев z, угол наклона зубьев β,
град, ширина венца bw, м, конусное расстояние Re, м, межосевой угол δ,
град, угол профиля зубьев в нормальном среднем сечении αn,
град,8 степень точности по нормам плавности работы nст.т, класс шероховатости,
материал и твёрдость активных поверхностей зубьев.
.4 Гидравлический расчет
.4.1 Гидравлическая схема микроавтобуса
Рис 3
.4.2.Выбор насоса для гидросистемы
Насос подбирается из тех соображений, чтобы в
нужный промежуток времени заполнить пневмогидравлический аккумулятор. В
дипломном проекте был выбран насос фирмы шестеренный насос производителяBosch
Rexroth модели NG14S.
Характеристики насоса A2FO:
q=10 см³
n=4000об/мин
Q=27,6 л/мин
N=6.5кВт
P=32МПа
m=6кг
Насос заполняет ПГА в процессе предварительной
подготовки автомобиля к поездке. Учтем, что холостые обороты устанавливаемого
двигателя ВАЗ-11113 равны 1.200об/мин, следовательно, чтобы заполнить ПГА
ёмкостью 30л максимально необходимо
мин.
.4.3 Выбор гидромотора для гидросистемы
Гидромашина подбирается с учетом необходимого
момента на выходном валу, когда она работает в режиме гидромотора, чтобы
обеспечить необходимое ускорение в процессе разгона.
В микроавтобусе Mercedes
Sprinter максимальный
крутящий момент равен 350Нм.
Наша гидромашина должна соответствовать
следующим характеристикам (приблизительными характеристиками обладает
гидромотор Bosch
Rexroth A6VM):
q=55см³
n=4450об/мин
=6500об/мин
M=352Нм
P=32МПа
m=26кг
Гидромотору необходимо сообщить автомобилю
необходимый разгон за промежуток в 100 метров. За один оборот колесо автомобиля
диаметром 22 дюйма (0.55 метра) преодолевает расстояние
.
Следовательно за 100 метров пути колеса совершат 56.99 оборотов. Передаточное
отношение редуктора заднего моста равно i=6.33,
отсюда необходимое количество оборотов гидромашины
оборотов.
Расход гидромотора, которому необходимо
совершить 360 оборотов будет равен
.4.4 Расчет трубопроводов
В приводе могут применяться на разных участках
трубы различных диаметров, а могут одного диаметра. В любом случае необходимо
подтвердить расчетом, что выбранный диаметр подходит.
Имеется участок от насоса до распределителей, по
которому должен проходить расход Q.
Рабочая жидкость, на этом участке, всегда будет под номинальном давлением. Это
напорная гидролиния. От распределителей до бака - сливная гидролиния. Считаем,
что сливается столько же жидкости сколько протекает по напорному трубопроводу,
как наиболее неблагоприятный вариант. От распределителей до гидроцилиндров
трубопроводы работают поочередно, то как напорные, то как сливные. Наиболее
неблагоприятный вариант это при работе в режиме напорного трубопровода.
Необходимо рассчитать каждый из этих участков.
Допустимые скорости течения рабочей жидкости по
трубам зависят от назначения трубопровода.
Для сливного трубопровода Уд.сл = 1,5...2,0м/с.
Допустимая скорость течения рабочей жидкости для
напорного трубопровода определяется в зависимости от давления по приведенной
таблице:
Таблица 2.2
|
Рном
|
МПа
|
2,5
|
6,3
|
16
|
32
|
63
|
100
|
|
Vд.н
|
м/с
|
2
|
3,2
|
4
|
5
|
6,3
|
10
|
Примем скорость течения рабочей жидкости в
напорном трубопроводе Vд.н
= 5 м/с и в сливном трубопроводе Vд.сл
= 2 м/с.
Ql = 30л/мин =
0,0005 м3/с - напорная линия 1
Q2 =150л/мин =
0,0025 м3/с - напорная линия 2
Внутренний диаметр напорного трубопровода 1:
Внутренний диаметр напорного
трубопровода 2:
Внутренний диаметр сливного и
всасывающего трубопровода
Необходимая толщина стенкок трубы у
напорных трубопроводов:
Необходимая толщина стенки у
сливного и всасывающего трубопровода:
р - давление в соответствующей трубе
рном или рсл. [σ]
- допустимое
напряжение материала трубы. Стальные бесшовные трубы . [σ]=120-106 Н/м2.
Толщина стенки стальной бесшовной
холоднодеформированной грубы по ГОСТ 8734-75 выбирается из ряда: 0,3; 0,4; 0,5;
0,6; 0.8; 1,0; 1,2; 1,4; 1,5; 1,6; 1,8; 2; 2,2; 2,5; 2,8; 3; 3,2; 3,5; 4; 4,5;
5; 5,5;… мм.
Принимаем стандартную толщину стенки
sгост тр.н1 =
1,4 мм.
sгост тр.н2 =
3,2 мм.
sгост тр.сл =
sгост тр.вс =
0,4 мм.
У труб стандартизуется наружный
диаметр и толщина стенки, поэтому при расчете приходится несколько раз
пересчитывать одно и то же.
Определение наружного диаметра труб:
dн.н1 = dтр.н1 + 2 · sгост.тр.н1 =
11 + 2·1,4 = 13,8 мм
dн.н2 = dтр.н2 + 2 · sгост.тр.н2 =
25 + 2·3,2 = 31.4 мм
dн.сл = dгост.тр.сл +
2 · sтгост.тр.сл
= 39мм + 2 · 0,4 = 39.8 мм
Полученные в результате расчета
значения диаметров труб округляются до ближайшего большего стандартного
значения.
Наружный диаметр стальных бесшовных
холоднодеформированных труб выбирать из ряда :
; 8; 9; 13; 14; 15; 16; 17; 18; 19;
21; 22; 23; 25; 26; 27; 28; 32; 34; 35; 36; 51; 53; 54; 56; 57; 60; 63; 65; 68;
70; 73; 75; 80; 83; 85…мм.
d гост н1 =
0,014 м;
d гост н2 =
0,032 м;
d гост сл = d гост вс =
0,051 м.
По уточненному тестированному
диаметру выбранных труб определяется внутренний диаметр (dу)
стандартной трубы. Внутренний диаметр стандартной трубы называется диаметром
условного прохода.
dу1 = dгост н1 - 2
· sгост.тр.н1 =
14 - 2 · 1,4 = 11,2 мм
dу2 = dгост н2 - 2
· sгост.тр.н2 =
32 - 2 · 3,2= 25,6 мм
dу сл = dгост сл - 2
· sгост.тр.сл =
51 - 2 · 0.4 = 50,8 мм
.4.5 Подбор гидроаппаратуры
Гидроаппаратуру согласно схеме подбирают по
диаметру условного прохода, учитывая обеспечение номинального расхода и
давления.
Фильтры выбираются в зависимости от места установки
и тонкости фильтрации.
Объём бака должен соответствовать объему
трехмитнутной работе насоса Wбак=Qн×3=
л/мин.
Принимаем объем бака 85 литров.
Предохранительные клапаны Табл. 2.3
|
Тип
|
dу мм диаметр условного
прохода
|
Q лит/мин расход масла
|
Р
МПа давление настройки
|
Δр МПа
потеря давления
|
|
DBA E16**2x
|
10
|
300
|
32
|
-
|
-
|
|
64600
|
25
|
360
|
32
|
-
|
-
|
Обратные клапаны Табл. 2.4
|
Тип
|
dу мм диаметр условного
прохода
|
Qном л/мин Поток жидкости
|
Рном,
МПа
|
Δр MПa потери
давления
|
Qут см3/мин
|
примечание
|
|
S20A*
|
25
|
250
|
32
|
От
0,05 до 0,3
|
-
|
-
|
|
S20A*
|
25
|
250
|
32
|
От
0,05 до 0,3
|
-
|
-
|
Гидрозамок Табл. 2.5
|
Тип
|
dy мм диаметр условного
прохода
|
Qном л/мин Номинальный поток
|
рн
/ рмах МПа давление
|
|
Re20G00110
|
25
|
250
|
32МПа
|
Утечки не допустимы
Распределители Табл. 2.6
|
Тип
|
dy,
|
Qном,
|
Qмах,
|
рмах
|
Δр, МПа
|
Qут,
|
|
мм
|
л/мин
|
л/мин
|
МПа
|
|
см3/мин
|
|
HT5P4
|
25
|
-
|
600
|
32
|
0,25/0,38
|
-
|
|
-
|
25
|
100
|
300
|
32
|
-
|
-
|
Фильтр Табл. 2.7
|
Тип
|
dy, мм
|
Qном, л/мин
|
рном,
МПа
|
Δр, МПа
|
Δ,
мкм
тонкость фильтрации
|
m, кг
|
|
LF.101
|
22
|
300
|
2,5
|
0,2
|
3
|
-
|
.4.6 Расчет потерь давления в гидролиниях
Q1= 30 л/мин =
0,0005 м³/с
- напорная линия 1
Q2 =150л/мин =
0,0025 м³/с
- напорная линия 2
Средняя скорость течения рабочей жидкости:
Где Fу
- внутренняя площадь сечения выбранного трубопровода;
Q - расход, который
должен проходить по рассчитываемому трубопроводу.
Определение числа Рейнольдса для каждого участка
трубопроводов.
Коэффициент потерь давления по длине
(коэффициент сопротивления трубопровода).
При Re < 2300:
λ = 64 / Re;
При Re ≥2300: λ =
0,316 / Re0,25;
.4.6.2 Потери давления по длине для
каждого участка
2.4.6.3Потери на
местные сопротивления
где: Σξ - сумма всех
коэффициентов местных сопротивлений на рассчитываемом участке;
Коэффициенты местных сопротивлений:
ξм = 1,2 - коэффициент местных
сопротивлений угловых соединений;
m -
количество угловых соединений (определяется по гидравлической схеме).
2.6.4. Потери
давления в гидроаппаратах
- расход протекающий через данный
аппарат; fэ -
эффективная площадь сечения гидроаппарата:
Для предохранительного клапанов:
Для обратного клапана:
Для распределителя:
Для гидрозамка:
Для фильтра:
Суммарные потери давления для напорных
трубопроводов:
Δрн = 203422+
79160+13896+300000+299933=896411Па
Суммарные потери давления для сливного
трубопровода:
Δрсл =
2923+1838+200186+249846+80353+300051=835197Па
Суммарные утечки (ΣQут)
в гидросистеме определяются по максимальным утечкам в гидроаппаратах, указанным
в технических характеристиках аппаратов:
ΣQут = 75
см3/мин = 0,075 л/мин.
.5 Тепловой расчет
Одним из основных направлений совершенствования
гидросистем технологических машин и оборудования является снижение их
материалоемкости, уменьшение объемов рабочей жидкости и повышение удельной
энергоемкости системы.
В этой связи одной из важнейших задач становится
применение при проектировании гидросистем как можно более совершенных методов
расчетов, в частности, теплового расчета. Это связано с тем, что наиболее
широко применяемые в настоящее время минеральные гидравлические масла
существенно изменяют свои характеристики с повышением температуры, что приводит
к увеличению утечек и ухудшению условий смазывания трущихся деталей.
В итоге теплового расчета оценивают температуру
рабочей жидкости при работе гидропривода, выбирают объем гидробака и определяют
при необходимости основные параметры теплообменного аппарата.
Оптимальная температура рабочей жидкости для
большинства гидроприводов находится в диапазоне 50-60 0С. Допускается
кратковременное повышение температуры до 75 0С. Повышение температуры рабочей
жидкости сопровождается снижением ее вязкости и повышением интенсивности
окисления. У минеральных масел при повышении температуры на 8-10 0С
интенсивность окисления примерно удваивается. При высоких температурах в
жидкости происходит выпадение и отложение смол (исключение составляют
синтетические жидкости, которые допускают температуру до 150 0С и более).
Из-за снижения вязкости жидкости при повышении
температуры сверх рекомендованной существенно увеличиваются утечки через зазоры
и ухудшается смазка трущихся поверхностей деталей. В результате снижается КПД и
сокращается технический ресурс привода.
Данные к тепловому расчету:
Насос регулируемый - 2 шт.
Таблица 2.8 Параметры насосов
|
КПД
|
0,94
|
|
pном, МПа
|
32
|
|
Qном, л/мин
|
520
|
|
m, кг
|
184
|
Распределитель -2шт.
H1-6=207 мм, L1-6=112
мм, B1-6=72 мм, m1-6=13
кг.
Трубопровод - 5 шт.
Таблица 2.9 Характеристики трубопроводов
|
№
|
1
|
2
|
3
|
4
|
|
Условный
проход dуi [м].
|
20
|
25
|
20
|
15
|
|
Длина
трубопровода Li [м].
|
3
|
2
|
4
|
1
|
Фильтр - 1 шт.
Таблица 2.10 Характеристики фильтра
|
№
|
1
|
|
Объем
внутренних полостей Vфi [л].
|
2
|
|
Масса
фильтра mфi
[кг].
|
5
|
Теплообменник - водяной.
Толщина стенки бака - 4мм.
Математическое описание теплового баланса в
гидросистемах.
В общем виде потери мощности в гидросистеме,
переходящие в тепло, могут быть определены как
где
- мощность приводных двигателей;
- эффективная
мощность, затраченная на выполнение технологических операций.
Основной причиной потерь мощности в
гидросистемах являются гидравлические потери на местных сопротивлениях, а также
гидромеханические объемные потери, соответствующие объемному приводу и
гидромаханическому КПД гидроагрегатов.
Количество тепла определяется, как суммарное
количество тепла, выделяемое всеми насосами гидросистемы. При работе
гидропривода возможны два основных режима:
а) работа с перепуском избыточного расхода
жидкости на предохранительном клапане;
б) работа с использованием всего расхода насосов
гидродвигателями.
Соотношение, между полезной и приводной
мощностью для каждого из насосов гидросистемы определяется циклограммой
расходов и давлений при совершении технологического цикла. Количество тепла,
выделяемое одним насосом в единицу времени, может быть определении по формуле
где
- длительность цикла i-го
насоса, мин.;
- номинальное
давление i-го насоса, МПа;
- номинальный
расход i-го насоса, л/мин.;
- КПД i-го
насоса;
- коэф. загрузки i-го
насоса.
Коэффициент загрузки
является
показателем, определяющим долю эффективной работы насоса в течение цикла, и
может быть определен по формуле
где
- объем гидрожидкости, поступающей в систему от i-го
насоса за весь цикл
, л.
где
-соответственно расход насоса на j
участке цикла (л/мин) и его длительность (мин).
Общее количество тепла, выделяемое всеми
насосами гидросистемы соответственно равно
при этом общее количество тепла
идет
на нагрев рабочей жидкости, металлоконструкций гидросистемы и теплообменника.
Поэтому можно записать
где
- количество тепла, отбираемое баком кДж/ч;
- количество
тепла, отбираемое металлоконструкциями гидроагрегатов кДж/ч;
- количество
тепла, отбираемое теплообменником кДж/ч.
Количество тепла, отбираемое баком гидросистемы,
определяется по формуле
где
- допустимая температура нагрева рабочей жидкости, 0С;
- объем бака, л.
Объем бака гидросистемы можно определить из
условия
где
- конструктивный коэффициент,
;
- суммарный объем
внутренних полостей всех элементов гидросистемы.
Допускаемая температура нагретой жидкости
определяется,
как разность между максимально допустимой температурой рабочей жидкости Тжmax
и температурой окружающего воздуха
:
Количество тепла, отбираемое элементами
гидросистемы (гидродвигателями, трубопроводами, гидрораспределителями,
гидроаккумуляторами и т.д.) может быть определено по формуле вида
где
- площадь поверхности теплообмена i-го
элемента гидросистемы, м2;
- коэффициент
теплопередачи i-го элемента
гидросистемы, Вт/м2.
Площадь поверхности теплообмена элемента
гидропривода может быть определена в общем виде, как геометрическая площадь.
Для таких элементов на гидроцилиндры и
трубопроводы, геометрическая форма которых достаточно проста, площадь
поверхности теплообмена может быть определена непосредственно по их
геометрическим размерам. Так для цилиндров
где
- площадь поверхности крышки;
- площадь
поверхности гильзы;
- конструктивный
коэффициент (
.
Для трубопровода
где
- условный диаметр трубопровода;
- длина
трубопровода.
Площадь поверхности теплообмена
гидрораспределителей может быть определена из условия представления его секций
в виде параллелепипеда.
Отсюда
Где H,L,B
- стороны параллелепипеда;
- конструктивный
коэффициент (
.
Определение геометрической площади насосов,
моторов и фильтров затруднено из-за сложности их формы. В то же время их
геометрические размеры однозначно определяются типоразмером, а следовательно,
пропорциональны массе элемента. Таким образом, площадь поверхности теплообмена
указанных элементов может быть определена, как
где
- масса элемента, кг;
- коэффициент
пропорциональности, м2/кг.
Коэффициент теплопередачи
можно
определить по формуле
где
,
- соответственно коэффициенты теплоотдачи о жидкости и стенки т от стенки в
окружающую среду;
- толщина стенки;
- теплопроводность
материала стенки.
Учитывая, что
<<
,
получим
Коэффициент
в
случае естественной конвекции, т.е. без обдува равен
где
- коэффициент теплоотдачи при естественной конвекции;
- коэффициент
теплоотдачи излучением.
Учитывая, что значения коэффициентов теплоотдачи
для
разных элементов гидропривода находятся в диапазоне от 12 до 17 Вт/м2, то при
предварительном расчете теплового баланса гидросистем можно использовать
среднее значение
Вт/м2.
В гидросистемах возможно применение
теплообменников двух основных типов с водяным и воздушным охлаждением.
При использовании теплообменника с водяным
охлаждением расчетная площадь его определяется по формуле
где
- количество тепла, отбираемое теплообменником, кДж/ч;
- коэффициент
теплопередачи теплообменника
кДж/м2;
- средняя разность
температуры воды и рабочей жидкости в теплообменнике при противотоке
где
- соответственно средняя разность температур рабочей жидкости и воды при входе
и выходе из теплообменника.
где
,
- начальная и конечная температуры рабочей жидкости при входе и выходе из
теплообменника;
,
-
начальная и конечная теемпературы воды при входе и выходе из теплообменника.
Часовой расход воды в теплообменнике,
необходимый для охлаждения, можно определить, как
где
- соответственно теплоемкость и плотность воды.
Установившееся значение температуры рабочей
жидкости в гидросистеме в зависимости от выделяемого количества тепла и
часового расхода воды в теплообменнике определяется
при применении в гидросистеме теплообменника с
воздушным охлаждением площадь поверхности теплоотдачи его определяется как
где
- коэффициент теплоотдачи теплообменника
Вт/м2.
При наличии принудительного обдува площадь
теплообменника можно определить
где
- коэффициент теплоотдачи теплообменника в условиях принудительного обдува.
при
при
- скорость воздуха
при обдуве.
Текущая температура жидкости Тж в гидросистеме
определяется по формуле вида
где
- средний коэффициент теплопередачи гидросистемы
Где S
- суммарная площадь теплоотдающих поверхностей элементов гидросистемы;
m - масса
гидропривода и рабочей жидкости;
с - средняя удельная теплоемкость материалов
гидропривода и рабочей жидкости.
Результаты расчета (табл. 2.11)
Таблица 2.11 Результаты расчета
|
Время
достижения установившейся температуры, tуст, мин.
|
31,4
|
|
Максимальная
температура рабочей жидкости при непрерывной работе в 1,5 часа, Tуст,
град.С.
|
71,8
|
|
Объем
бака, л
|
40
|
|
Расход
охлаждающей воды, л/мин: номинальный максимальный
|
261
386
|
|
Масса
теплообменника, кг
|
79
|
3. Технологическая часть
В рамках технологической части данного
дипломного проекта поставлена задача произвести расчет и разработать
технологический процесс изготовления сферического торцевого распределителя
объемной гидромашины.
Сформулируем ряд требований, необходимых при разработке
изделия, технологичного в механической обработке.
Требования к разработке технологического
процесса:
минимальная трудоёмкость разработки
технологического процесса изготовления изделия;
возможность заимствования типовой технологии;
простота технологического процесса.
Требования к трудозатратам по изготовлению:
минимальная трудоёмкость изготовления;
возможность изготовления изделия специалистами
невысокой квалификации;
обеспечение минимального количества
специалистов, привлекаемых к изготовлению изделия.
Требования к затратам ресурсов оборудования:
возможность использования типового оборудования
(станков, технологической оснастки);
минимальный состав оборудования, необходимого
для изготовления.
Требования к затратам режущего и мерительного
инструмента:
использование типового инструмента;
минимальный состав инструмента;
обеспечение работоспособности инструмента в
процессе изготовления изделия.
Требования к расходу материалов:
минимальный расход материалов на изготовление
изделия;
возможность не использовать дефицитный материал;
использование материалов, поддающихся обработке
на станочном парке предприятия.
Требования к креплению детали при обработке:
обеспечение возможности и удобства закрепления
детали при обработке;
минимальное число закреплений в процессе
изготовления детали.
При обработке изделия на технологичность
необходимо учитывать:
вид конструируемого изделия, его целевое
назначение, условия работы, и предъявляемые к нему технологические, технические
и технико-экономические требования;
объём программы выпуска изделия;
тип производства изделия.
С учётом всех выше приведённых требований
разработан технологический процесс изготовления сферического распределителя.
Обработка сферического
распределителя.
Заготовка - круглый прокат из стали 38ХМЮА.
Перед механической обработкой ее подвергают улучшению до HRC 20-27. На токарном
станке сверлят центральное отверстие, подрезают торец, предварительно
обтачивают наружный диаметр, снимают фаски. Обработанный торец клеймят как
нерабочий. Деталь переворачивают и производят токарную обработку
противоположной стороны с образованием конических поверхностей. Затем
растачивают центральное отверстие. Далее на сферотокарном станке МК2А65 в
специальном приспособлении (рис. 58) обтачивают сферу.
Рис. 3.1 Приспособление для обточки сферы на
сферотокарном станке
Принимая за базу центральное отверстие, на
круглошлифовальном станке ЗБ151П шлифуют наружный диаметр до окончательного
размера. На настольно-сверлильном станке 2Н106 сверлят отверстие под штифты и
снимают фаски. На универсально-фрезерном станке фрезеруют канавочные пазы на
наружной поверхности. Затем приступают к обработке пазов на рабочем торце
распределителя. Для этого на плоском торце сверлят два отверстия
18
мм на глубину 4,8 мм, а на сферическом по горизонтальной оси детали - два
отверстия
9 мм напроход; эти
отверстия расфрезеровывают по заданному контуру на универсально-фрезерном
станке с использованием поворотного стола. Эскиз обработки показан на рис. 59.
Рис. 3.2 Эскиз обработки пазов распределителя
Затем на плоскошлифовальном станке ЗБ71 шлифуют
плоскости до шероховатости поверхности V7. Деталь устанавливают на магнитной
плите в приспособлении. На сферошлифовальном станке «Алмаз-250» шлифуют сферу
предварительно до шероховатости поверхности V7. После слесарной обработки
деталь азотируют на глубину 0,3-0,5 мм, затем окончательно шлифуют плоский и
сферический торцы. Припуск при шлифовании сферы должен быть не более 0,05 мм во
избежание снятия азотированного слоя. После окончательного шлифования
производят контроль биения плоского и сферического торцов относительно
центрального отверстия, которое не должно превышать 0,02 мм. Измерительное
приспособление показано на рис. 60.

Окончательная обработка плоского и сферического
торцов заключается в доводке на доводочном приспособлении (плите) для плоскости
и на сферодоводочном станке 6ШП-200М для сферы. Плоскость доводят 14- и
7-микронной пастой до шероховатости поверхности VI0, обеспечивая
неплоскостность 0,005 мм. Сферу доводят совместно с блоком цилиндров до
шероховатости поверхности V12.
После доводки спаренные детали клеймят одним порядковым номером.
Завершающими операциями являются тщательная
промывка до полного удаления доводочной пасты, сушка горячим воздухом до
полного удаления влаги, консервация и упаковка.
4. Экономический расчет
Мерседес-Бенц Спринтер (Mercedes-Benz
Sprinter) - семейство
фургонов компании Mercedes-Benz,
пришедшее на смену семейству T1
(Mercedes-Benz
207/208). Выпускается с 1995 года, существует три модификации кузова по длине и
три по высоте, имеет двускатные или односкатные колеса задней оси. Существует
большое количество модификаций: грузовой фургон, пассажирский автобус (до 22
мест), бортовой грузовик, рефрижератор, специализированные автомобили (скорая
помощь, передвижной штаб, манипулятор, кран) и др.
Являясь воплощением подлинной гостеприимности,
он сочетает в себе комфортабельность, просторность и многозадачность, легко
соблазняя на поездку до девяти человек. Его легко варьируемый грузовой отсек,
три варианта длины кузова, два варианта высоты крыши и полная масса,
достигающая в максимуме 3 500 кг, позволят элегантно и легко решить практически
любую транспортную задачу.
В своём дипломном проекте я произвел
модернизацию этого микроавтобуса. Модернизация включает в себя полную замену
силового агрегата, коробки передач, заднего моста и установки
энергосберегающего гидропривода, который включает в себя новые элементы (см.
таблицу 2). Цена автомобиля до модернизации составляет 1885000р. После замены
комплектующих цена машины снизится на 189450р и составит 1695550 рублей.
Таблица 4.1 Удаляемые из машины составляющие
|
Позиция
|
Наименование
|
Количество
|
Сумма
в рублях, без НДС
|
|
1
|
Двигатель
Mercedes-Benz 515 CDI MRT AC
|
1
|
168020р
|
|
2
|
Коробка
передач
|
1
|
77850р
|
|
3
|
Дифференциал
заднего моста
|
1
|
32000р
|
|
Итого:
|
|
277870р.
|
Таблица 4.2
Новые комплектующие
|
Позиция
|
Наименование
|
Количество
|
Сумма
в рублях, без НДС
|
|
1
|
Двигатель
ВАЗ-11113
|
1
|
14530р
|
|
2
|
Гидромуфта
|
1
|
8450р
|
|
3
|
Дифференциал
заднего моста
|
1
|
4150р
|
|
4
|
Гидромашина
|
1
|
25800р
|
|
5
|
Распределитель
1
|
1
|
2780р
|
|
6
|
Распределитель
2
|
1
|
1430р
|
|
7
|
Гидроаккумулятор
|
1
|
7810р
|
|
8
|
Управляемый
гидрозамок
|
1
|
2430р
|
|
9
|
Гидроразводка
|
1
|
6790р
|
|
10
|
Предохранительный
клапан
|
2
|
1850р
|
|
11
|
Насос
подпитки
|
1
|
12400р
|
|
Итого:
|
|
88420р.
|
Цена производства машины:
1885000,00
руб
Годовой объем реализации:
1000шт./год
Доля переменных затрат на з/п в цене базисной
техники:
0.074
Доля переменных материальных затрат:
0.477
Фондоотдача предприятия: f=2
Коэффициент учитывающий объемы выпуска:
Коэффициент оборачиваемости:
6
Производство базисной техники
Годовой объем продаж.
Зарплата персонала.
Материальные затраты
Определение амортизационных отчислений
Прочие затраты предприятия
Налог на имущество:
Налог на землю:
Общие расходы на производство и реализацию
продукции.
Проверка:
Налогооблагаемая прибыль.
Налог на прибыль.
Чистая прибыль.
Рентабельность к объему продаж.
Производство новой техники.
Определение цены производства новой техники.
,
где
-
стоимость заменяемого штатного оборудования,
-
стоимость нового оборудования (НДС включительно).
Определение средних переменных затрат на материалы
и з/п.
Коэффициент
учитывающий объемы выпуска
Определение постоянных и переменных затрат на
материалы и з/п по новой технике
Определение капитальных вложений в ОПФ
, так как проект не
требует капитальных вложений в ОПФ.
Определение капитальных затрат на подготовку
производства.
Определение цены производства для новой техники
Определение нижней точки цены с точки зрения
производителя
Определение верхнего предела цены
Расчет показателей в сфере производства новой
техники.
Показатели в сфере производства новой техники.
Расчет общих затрат на производство новой
техники
Проверка
Определение налогооблагаемой прибыли для новой
техники.
Налог на прибыль
Чистая прибыль
Рентабельность по новой технике.
Построение карты безубыточности.
На рисунке 4.1 изображена карта безубыточности
по старой и новой технике.
Рис.4.1 Карта безубыточности
Прогноз доходов и расходов.
Объем производства на конец каждого года.
Расчет дохода от реализации.
р
Величина общих издержек на производство и
реализацию.
Общие затраты на производство и реализацию.
Таблица Итоговые подсчеты
|
t
|
|
|
|
|
|
|
|
1
|
385
|
|
|
|
0
|
|
|
2
|
825
|
|
|
|
|
|
|
3
|
990
|
|
|
|
|
|
|
4
|
1100
|
|
|
|
|
|
|
5
|
1100
|
|
|
|
|
|
Определение балансовой прибыли.
Определение налога на прибыль
Расчет чистой прибыли предприятия.
Расчет чистой прибыли с учетом льготы.
Расчет увеличения чистой прибыли с учетом
льготы.
Расчет чистого дисконтированного дохода
5. Производственная и экологическая безопасность
.1 Краткая характеристика объекта проектирования
Проанализировав рабочий цикл городского
транспорта, я сделал вывод, что при наибольшей разрешенной скорости 60км/ч
двигатель автобуса выдает полезную мощность 50кВт, а под капотом автобуса
устанавливают двигатель существенно мощнее.
Очевидно, что это обстоятельство ведет как к
перерасходу топлива, так и к огромному урону для городской экологии. Такое
явное несоответствие сложилось ввиду желания иметь необходимую приемистость при
разгоне и маневрах. В этом случае наибольшая мощность двигателя требуется
только в одной точке - в конце процесса разгона до скорости 60 км/час.
Как видно, двигатель переразмерен в 3 раза для
режима равномерного движения с максимально допустимой скоростью 60км/час. И это
при том, что при установке аккумулятора (например, пневмогидравлического)
мощность приводного двигателя вообще не нужна, поскольку при торможении можно
накопить динамическую составляющую мощности, а при разгоне воспользоваться ей.
В своём дипломном проекте я предлагаю замену
штатного бензинового четырехтактного двигателя мощностью 190 л.с. на автомобиле
Mercedes-Benz
Sprinter на двухцилиндровый
двигатель мощностью 32 л.с. без ущерба динамике разгона. В этом разделе я
сравниваю выбросы вредных веществ в процессе работы автомобиля от первого и
второго двигателя и подсчитываю, на сколько меньше двигатель мощностью 32 л.с.
выбрасывает в атмосферу загрязняющих веществ.
Микроавтобус Мерседес-Бенц Спринтер (Mercedes-Benz
Sprinter) - семейство
фургонов компании Mercedes-Benz,
пришедшее на смену семейству T1
(Mercedes-Benz
207/208). Выпускается с 1995 года, существует три модификации кузова по длине и
три по высоте, имеет двускатные или односкатные колеса задней оси. Существует
большое количество модификаций: грузовой фургон, пассажирский автобус (до 22
мест), бортовой грузовик, рефрижератор. В таблице 5.1 приведены технические
характеристики проектируемого микроавтобуса.
Таблица 5.1
Технические характеристики проектируемого
микроавтобуса
|
Объем
двигателя
|
750
куб. см
|
|
Максимальный
момент двигателя
|
52
Нм при 3200 об/мин
|
|
Максимальный
момент гидромашины
|
350Нм
|
|
Мощность
двигателя
|
35
л.с. при 5600 об/мин
|
|
Максимальная
скорость
|
|
Разгон
(0-100 км/ч)
|
15
с.
|
|
Тип
кузова
|
микроавтобус
|
|
Расход
топлива на 100 км. (в городе)
|
6л.
|
.2 Анализ опасных производственных факторов и
вредных производственных факторов
По ГОСТ 12.0.003 - 74* производственные факторы
делятся на опасные и вредные.
Опасный производственный фактор (ОПФ)-
производственный фактор, воздействие которого на работающего, в определённых
условиях, приводит к травме или другому внезапному ухудшению здоровья.
Вредный производственный фактор (ВПФ)-
производственный фактор, воздействие которого на работающего, в определённых
условиях, приводит к заболеванию или снижению работоспособности.
Вредный производственный фактор может стать
опасным в зависимости от уровня и продолжительности воздействия на человека.
При эксплуатации микроавтобуса следует принимать
во внимание следующие производственные факторы:
. ОПФ:
-участник дорожного движения.
2. ВПФ:
-повышенный уровень шума, вибрация на рабочем
месте.
выхлопы.
. Факторы влияющие на окружающую среду.
шум
выхлопы
.3 Защита от шума
.3.1 Виды шума в автомобиле
Шумом называют всякий неприятный, нежелательный
звук, мешающий восприятию полезных сигналов, оказывающий вредное или
раздражающее влияние на человека.
Звук как физическое явление представляет собой
волновое колебание упругой среды.
По происхождению эти колебания делят на
механические (от колебания машин), аэродинамические (от колебаний при течении
газов), гидродинамические (от колебаний при течении жидкостей) и
электромагнитные (в связи с переменой магнитных и электрических полей).
По частоте колебаний звуки подразделяют на:
инфразвук - с частотой до 20 Гц, слышимый звук - от 20 Гц до 20000 Гц и
ультразвук - свыше 20000 Гц. В свою очередь слышимые звуки (шумы) делятся на
низкочастотные (ниже 350 Гц), среднечастотные (от 350 до 800 Гц) и
высокочастотные (выше 800 Гц.
По характеру спектра шумы подразделяются на
широкополосный, с непрерывным спектром шириной более одной октавы, и тональный,
в спектре которого имеются выраженные дискретные тона. Тональный характер шума
для практических целей (при контроле его параметров на рабочих местах)
устанавливают измерением в третьоктавных полосах частот по превышению уровня
звукового давления в одной полосе над соседними не менее чем на 10 дБ.
По временным характеристикам шумы подразделяются
на постоянный, уровень звука которого за 8-часовой рабочий день (рабочую смену)
изменяется во времени не более чем на 5 дБ А при измерениях на временной
характеристике «медленно» шумомера по ГОСТ 17187-81 и непостоянный, уровень
звука которого за 8-часовой рабочий день (рабочую смену) изменяется во времени
более чем на 5 дБ А при измерениях на временной характеристике «медленно»
шумомера по ГОСТ 17187-81.
Непостоянный шум подразделяется на
-колеблющийся во времени, уровень звука которого
непрерывно изменяется во времени;
прерывистый, уровень звука которого ступенчато
изменяется (на 5 дБ А и более), причем длительность интервалов, в течение
которых уровень остается постоянным, составляет 1 с и более;
импульсный, состоящий из одного или нескольких
звуковых сигналов, каждый длительностью менее 1 с, при этом уровни звука,
измеренные в дБ AI
и дБ А соответственно на временных характеристиках «импульс» и «медленно»
шумомера по ГОСТ 17187-81, отличаются не менее чем на 7 дБ.
Различают шум внешний, оказывающий воздействие
на окружающих, и шум внутренний, оказывающий воздействие на водителя и
пассажиров. Значение показателей шума для транспортных средств нормируется ГОСТ
и международными стандартами.
Нормативами для легковых автомобилей являются
европейский стандарт ISO
(по внешнему шуму - не более 74 дБ) и отечественный ГОСТ Р51616-2000 (по
внутреннему и внешнему шуму не более 77 дБ).
За рубежом нормативы пересматриваются каждые 2-3
года, причем требования к снижению шума довольно жесткие - на 2-3-Дб.
Снижение шума на 10 дБ субъективно
воспринимается человеком как, снижение звукового давления примерно в 2 раза.
Зависимость изменения шума выраженная в дБ величина - логарифмическая.
Особое значение имеет частотная характеристика
шума - это важная составляющая акустического комфорта в салоне автомобиля. Так
автомобиль может «вписываться» в самые жесткие стандарты по общему уровню шума,
но частотная характеристика шума будет такова, что на всех или некоторых
режимах движения можно услышать неприятные звуки высокой или низкой
тональности, «завывания», скрипы и т.д.
По природе происхождения шумы делятся на
воздушные и структурные. Средой распространения воздушного шума является
воздух. Средой распространения структурного шума является твердое тело.
Применительно к автомобилю это выглядит так. Работающий двигатель через
элементы крепления передает вибрацию на кузов, панели которого в зависимости от
степени вибрации издают более или менее интенсивный звук - структурный шум.
.3.2 Источники шума в автомобиле и пути снижения
внутреннего шума
Шум внутри автомобиля складывается из шума,
передаваемого по воздуху (воздушная составляющая), и шума, вызываемого
вибрацией ограждающих конструкций - стен, пола, перегородок, крыши (структурная
составляющая).
Источниками воздушного шума являются корпус
двигателя, процессы впуска и выпуска воздуха, вентилятор системы охлаждения
двигателя, трансмиссия, обтекание воздухом корпуса автомобиля - при высоких
скоростях движения [3, стр 292]. Структурный шум создают двигатель и
трансмиссия, совершающие переодические колебания, и кинематическое возбуждение
автомобиля при движении, имеющее случайный характер.
В легковых автомобилях с пониженной шумностью,
микроавтобусах, где устанавливается кузов небольшой массы, вклад звуковой
вибрации преобладает над вкладом воздушного шума, и в спектре таких машин
преобладает низкочастотная составляющая. (см. рис. 5.1)
Рис. 5.1 Внутренний шум легковых автомобилей
(100км/ч) с рабочим объемом цилиндров двигателя 2.5 (1) и 1.5л (2)
В салонах легковых автомобилей отмечаются наличие
инфразвуковых колебаний (с частотой ниже 20Гц) высокой интенсивности
(100-120дБ), вызываемых поршневым движением менее жесткого элемента ограждения
(например, крыши). На более высоких частотах проявляются первых гармоники
изгибных колебаний элементов ограждающих конструкций.
Уровень шума внутри автомобиля (Lвн)
определяется путем энергетического суммирования структурной (Lстр)
и воздушной (Lв) составляющих:
,дБ (5.1)
Следует отметить, что воздушная составляющая шума
в кабине представляет собой представляет собой сумму:
, дБ (5.2)
где Lотр
- шум в кабине, возникающий в результате отражения звука от внутренних
поверхностей; Lдв, Lтр,
Lвып, Lвп,
Lвент - вклады
корпуса двигателя, трансмиссии, выпуска, впуска и вентилятора соответственно.
Снижение внутреннего шума автомобиля достигается
благодаря применению различных мер шумозащиты (рис. 5.2).
Рис 5.2 Меры по снижению внутреннего шума в
автомобиле
в источнике (изменение числа лопастей
вентилятора, улучшение качества трансмиссии и др.);
на пути распространения (установка глушителей,
капотов, акустических экранов, перегородок);
в кабине или салоне (установка звукопоглощения,
усиление звукоизоляции элементов ограждения).
Для снижения шума в кабине или салоне
используется целый комплекс специфических мер, включающих звукоизоляцию,
звукопоглощение и вибродемпфирование. Для звукоизоляции находят большое
применение многослойные материалы и конструкции. В конструкции такого типа
добавляют также слой резиноподобных материалов, увеличивающих эффективность
покрытия. Покрытие плотно наносится на металлический лист кузова; оно
обеспечивает комбинированный эффект снижения шума как на пути распространения
(увеличивается звукоизоляция), так и в самой кабине или салоне (уменьшается
отраженный звук вследствие его звуковоглощения). Внутренние облицовки кабины
или салона изготавливают цельноформованными.
Для снижения структурного звука применяется
следующий комплекс мер:
уменьшение динамических нагрузок, возникающих
при работе двигателя и карданной передачи;
виброизоляция двигателя и других агрегатов
автомобиля;
применение вибродемпфирующих материалов для
излучающих звук ограждений;
снижение вибрации, передаваемой кузову от
системы выпуска;
виброизоляция кузова или кабины.
Динамические нагрузки уменьшаются при
использовании уравновешивающих механизмов в поршневых двигателях, а также при
достижении более равномерного протекания рабочего процесса в цилиндрах,
снижении дисбаланса коленчатого вала двигателя в сборе со сцеплением и карданной
передачей и т.д.
Варианты снижения структурного шума автомобиля
представлены в таблице.
Таблица 5.2 Снижение структурного шума
автомобиля
.3.3 Применяемые акустические материалы
В автомобилестроении, как вероятно ни в какой
иной области техники, достигнут большой прогресс в разработке и использовании
акустических материалов с целью снижения шума. Этот опыт часто применяется и в
других областях.
Все акустические материалы, специально
создаваемые для снижения шума, можно подразделить на три большие группы:
вибропоглощающие;
звукопоглощающие;
комбинированные.
Вибропоглощающие материалы предназначены для
снижения передачи вибраций элементами конструкций за счет преобразования
колебательной энергии в тепловую и характеризуются коэффициентом потерь.
Технологически эти материалы выполняются в виде мастик, листовых прокладок и
конструкционных материалов типа “сэндвич”.
Мастики изготовляют из битума с добавлением
смол, наполнителей и пластификаторов. Коэффициенты потерь вибродемпфирующих
покрытий имеют широкий диапазон значений - от 0,1 до 0,4. Для уплотнения и
герметизации швов, ребер жесткости и других металлических сочленений кузова
автомобиля применяется морозостойкая невысыхающая мастика 51-Г-7, изготовленная
в виде жгута.
Листовые прокладки широко используют в мировой
практике. Они выполняются в виде битумного листового материала, на одну сторону
которого наносится липкий или термоактивный слой. Коэффициенты потерь таких
прокладок имеют значения от 0,05 до 0,2. Предназначены прокладки для
звукоизоляции салона автомобиля.
Конструкционные материалы типа «сэндвич» состоят
из трех или более слоев, при этом внешние слои сделаны из металла, пластмассы
или стеклопластика, а внутренние - из вибропоглощающего материала. Применяются
подобные материалы для изготовления деталей автомобиля, к которым предъявляются
высокие требования по шумо- и виброизоляции. Коэффициент их потерь достигает
0,5
Звукопоглощающие материалы снижают отраженную
звуковую энергию в результате преобразования энергии звуковых волн в тепловую,
они характеризуются коэффициентом звукопоглощения α.
Особенностью звукопоглощаюзих материалов (ЗПМ)
является их небольшая эффективность на низких частотах. Для повышения
эффективности следует увеличить их толщину или располагать ЗПМ ограждающей
конструкции с воздушном зазором. Поверхность ЗПМ покрывается тонкой (до 0.03мм)
пленкой или перфорированными листами с коэффициентом перфорации более 0,25.
В качестве ЗПМ применяют объемные волокнистые
или вспененные материалы. Волокнистые материалы обладают более высоким
звукопоглощением, чем полимерные пористые. Как правило их изготавливают из
отходов текстильной промышленности. В автомобилестроении широко используются
нетканые материалы. Предпочтительны синтетические волокна: они не огнеопасны,
устойчивы к гниению, менее гигроскопичны. В отечественной практике применяются
ЗПМ из ПВХ (поливинилхлоридных) волокон, которые имеют хорошую акустическую
эффективность и низкую теплопроводность. Из отходов лавсана, капрона и нитрона
создают материалы типа ТИМС, а также различные модификации с добавлением шерсти
(например, тракин).
Хорошо применяются для звукопоглощения
вспененные материалы - эластичный пенополиуретан или ЗПМ на его основе с
поливинилхлоридным покрытием. Это высокоэффективные материалы, стойкие по
отношению к бензину и смазочным маслам; используются они для размещения в
капсулах автомобилей.
Комбинированные материалы создают в виде
многослойных конструкций. В них сочетаются слои звукопоглощающих и
вибропоглощающих материалов. Практически в современном автомобилестроении
применяются комбинированные материалы, состоящие из битумного и
звукопоглощающего пористого слоев. Эти материалы размещаются на панелях между
мотоотсеком и кабиной, на потолке, стенах кабины и салона.
.3.4 Звукоизоляция микроавтобуса,
представленного в дипломном проекте
Для уменьшения вибрации и шума разрабатываемого
в дипломном проекте микроавтобуса я использую четыре материала: Визомат МП,
Битопласт, Акцент и Сплэн.
Визомат МП представляет собой вибропоглощающий
битумный материал в виде многослойной конструкции, состоящей из лицевого слоя -
алюминиевая фольга, листа на основе битумной композиции и монтажного клеевого
слоя, который защищен антиадгезионной пленкой. При монтаже лист Визомат нужно
нагреть до 40-50 °С. Визомат МП не впитывает влагу, а также не разлагается при
воздействии окружающей среды. Работоспособен в широком диапазоне температур -
от - 45 °С до + 70 °С.
Сплэн - звукопоглощающий, теплоизолирующий
материал с липким слоем. Состоит из пенополиэтилена толщиной от 5 до 15 мм.
Теплопроводность 0,038 Вт/мК.
Материал эластичен, водостоек, не разлагается.
Может эксплуатироваться при температурах от - 70 гр.С до + 80 гр.С.
Битопласт и Акцент - шумопоглощающие материалы,
т.е. материалы, предназначенные для устранения остаточного шума в салоне
автомобиля.
Битопласт 5 - самоклеящийся прокладочный
материал толщиной 5 мм на основе пенополиуретана, с пропиткой черного цвета, с
липким слоем, защищенным антиадгезионной прокладкой. Битопласт предназначен для
уплотнения различных соединений, стыков, швов
Липкий слой защищен антиадгезионной бумагой или
пленкой, что позволяет снизить трудозатраты при монтаже.
Акцент - Стизол ИЛКС «Акцент» - материал,
обладающий высоким коэффициентом звукопоглощения - 70% (3150 Гц.). Выполнен в
виде вспененного полимера с лавсановой пленкой. Также обладает звукоотражающими
и теплоизолирующими свойствами. Обязательно использование при аудиоподготовке
автомобиля. Толщина - 8,10,15 мм. Удельный вес - 0,24 - 0,45 кг/м2.
.3.5 Звукопоглощение капота
В качестве вибродемпфера необходимо использовать
только материалы, которые требуют нагрева для монтажа. Т.к. зачастую под
капотом сохраняется высокий температурный режим, более мягкий материал может
«поплыть». Наличие фольгированного слоя тоже желательно, так как он будет
дополнительно работать как отражатель тепловых волн. Материалом Визомат МП
обрабатываются полностью плоские элементы между ребрами жесткости. Капот
обшивается изнутри.
Второй слой выполняет роль звукопоглотителя и
теплоизолятора. Подойдет Сплэн, либо любой строительный теплоизолятор с
фольгированным слоем. Материалы, работающие на отражение звуковых волн, будут
более эффективны.
5.3.6 Вибро- и звукопоглощение крыши
Крыша автомобиля - фактически единственный
элемент, который штатно не имеет почти никаких вибро- и звукопоглотителей. В
большинстве случаев, если крыша не имеет штампованных ребер жесткости,
представляет собой тонкий лист металла, который является прекрасным источником
вибраций. Защита от шума - только салонная обшивка. Звукопоглощение крыши
позволяет снизить шум от проезжающих мимо крупногабаритных автомобилей
(грузовиков, автобусов и т.п.), ветра, дождя.
Крыша, как этап звукопоглощения, пожалуй, самый
простой с точки зрения реализации.
Первый слой - материал Визомат 2мм, покрытие
80-100% свободной поверхности между ребер жесткости. Этот материал очень хорошо
зарекомендовал себя именно на ровных площадях. Зачастую, поперечные ребра
жесткости, соприкасаясь с металлом крыши, издают на кочках звонкий стук.
Поэтому на них можно наклеить небольшие поперечные полоски любого
вибродемпфера.
Второй слой - звукопоглощение. В качестве
звукопоглотителя на крыше используется «Акцент» толщиной минимум 10 мм. Ребра
жесткости (как поперечные, так и по периметру, обрабатываются Битопластом, в
зависимости от расстояния между обшивкой и ребрами жесткости. Места под
плафоны, ручки и т.п. желательно покрывать Битопластом слоем в 5мм, т.к. при
постановке из на место и затяжке, может покоробиться обшивка крыши.
.3.7 Вибро- и звукоизоляция моторного щита
Моторный щит со стороны салона - это, пожалуй,
самый ответственный, важный и сложный этап звукопоглощения. Ответственный -
потому, что моторная перегородка - фактически единственное препятствие для шума
между салоном и основными источниками шума - двигателем и КПП. Сложный -
потому, что для качественного проведения звукопоглощения необходимо
демонтировать полностью панель приборов.
Первый слой - вибропоглощение. Моторный щит -
наиболее вибронагруженный элемент кузова, т.к. максимально близко расположен к
силовому агрегату. Необходимо по возможности обработать максимальную площадь
поверхности, уделяя особое внимание плоским поверхностям и аркам передних
колес. Для того, чтобы это было легче сделать, используются куски материала
небольшого размера. Все «лишние» технологические отверстия также закрываются
виброфильтром, либо закрываются их с максимальным перекрытием. Боковые стенки
не столь нагружены вибрациями, но имеют много технологических отверстий.
Закрываются они полностью более тонким материалом, чтобы избежать потом проблем
с монтажом облицовок. Второй слой - звукопоглощение. В качестве
звукопоглотителя на всей поверхности щита и арках используется «Акцент»
толщиной 10-15мм. Чем толще - тем лучше. Учитывается конструкция торпедо.
Обычно она позволяет использовать и более толстые материалы. Необходимо при
демонтаже приборной панели отметить места её прилегания к кузову и места
соприкосновения (обычно видно по вмятинам на штатной шумоизоляции). В этих
местах используется Битопласт 10мм, т.к. хорошо он сжимается и дополнительно
будет работать как противоскрипный материал. Чаще всего такое место - верхняя
часть моторного щита сразу под лобовым стеклом. Также Битопластом
обрабатывается боковая панель.
На арках передних колес рекомендуется
использовать дополнительный слой звукоизолятора «Сплэн» поверх второго слоя
шумопоглотителя. Это вызвано тем, что арки подвержены не только вибрациям и
воздушному шуму, но и механическому воздействию от отлетающего гравия, камней и
т.п. Используется «Сплэн» 4мм или 8мм.
.4 Инвентаризация вредных выбросов в атмосферу
Ущерб окружающей среде автомобиля оценивается с
учетом условий ее эксплуатации и определяется за счет загрязнения атмосферы
вредными выбросами от двигателя внутреннего сгорания.
Настоящая методика предназначена для
инвентаризации выбросов загрязняющих веществ в атмосферный воздух.
Расчёт выбросов загрязняющих веществ в атмосферу
может осуществляться по упрощенной детализированной расчётной схеме,
представленной в [4]. Упрощенная расчётная схема используется при
инвентаризации выбросов загрязняющих веществ в атмосферный воздух при наличии
данных о топливопотреблении. Топливопотребление для расчета выбросов может
приниматься по фактическим данным, по среднестатистическим данным, по
паспортным данным машины, по установленным нормативам расхода топлива. Сбор и
анализ среднестатистических данных проводят специализированные профильные
организации. в соответствии с утвержденными нормативными документами.
Расчеты по упрощенной схеме выполняются для
следующих загрязняющих веществ:
СО - оксид углерода;
VOC - углеводороды в пересчёте на
;
- оксиды азота в пересчёте на
;
РМ - твёрдые частицы;
- диоксид серы;
- диоксид углерода;
- метан;
NMVOC - неметановые углероды;
- аммиак;
- закись азота.
Детализированная расчётная схема
основана на данных по удельным выбросам загрязняющих веществ с отработавшими
газами с использованием определенных классификационных принципов, учитывающих
мощностные диапазоны, возрастные категории, вид рабочего процесса применяемого
двигателя. Расчеты по детализированной расчетной схеме выполняются для
вышеперечисленных загрязняющих веществ. За единицу времени при расчете выбросов
загрязняющих веществ принимается машино-ч.
По упрощенной схеме выброс i-го
загрязняющего вещества за 1 машино-ч
рассчитывается по формуле:
(5.3)
где
- потребление моторного за 1
машино-ч, (кг/машино-ч);
- выброс
i-го загрязняющего вещества при сгорании 1 кг топлива, (г/кг). Значения
приведены в
табл. 1.
Топливопотребление по
паспортным данным определяется по формуле:
(5.4)
где
- номинальная мощность двигателя
машины данной марки, (кВт);
- коэффициент использования
мощности двигателя данной машины;
- удельный расход топлива двигателя
на режиме номинальной мощности, (г/(кВт∙ч)). Коэффициент использования
мощности применяется равным 0.6
Таблица №5.3
Значение удельных выбросов при сгорании 1 кг
дизельного топлива
|
Выброс
загрязняющего вещества, г/кг
|
|
NOx
|
NMVOC
|
CH4
|
CO
|
NH3
|
N2O
|
PM
|
CO2
|
SO2
|
|
48,8
|
7,08
|
0,17
|
30
|
0,007
|
1,30
|
5,73
|
3140
|
1,59
|
В детализированной расчетной схеме
масса выброса i-го загрязняющего вещества
(в граммах) за 1 машино-ч работы
рассчитывается по формуле
(5.5)
где
- паспортное значение номинальной
мощности двигателя дорожно-строительной машины j-го типа, (кВт);
- среднее
значение выброса i-го загрязняющего вещества на единицу мощности двигателя
дорожно-строительной машины j-го типа (базовый удельный выброс), (г/(кВт∙ч));
-
коэффициент старения (коэффициент учета возраста машины);
-
коэффициент, учитывающий вид рабочего процесса двигателя. Базовые удельные
выбросы приведены в табл. 5.4.
Таблица №5.4 Базовые удельные
выбросы загрязняющих веществ дорожно-строительных машин с дизелями
|
Мощность
двигателя, кВт
|
Средние
удельные выбросы загрязняющих веществ дорожно-строительных машин с дизелями gij, г/кВт∙ч
|
|
NOx
|
CO
|
NMVOC
|
PM
|
N2O
|
СH4
|
NH3
|
CO2
|
SO2
|
|
0-20
|
14,4(18,0)*
|
8,38(11)
|
3,82(6,0)
|
2,22
|
0,35
|
0,05
|
0,002
|
850,94
|
0,431
|
|
20-37
|
14,4(18,0)
|
6,43(14)
|
2,91(4,5)
|
1,81
|
0,35
|
0,05
|
0,002
|
844,66
|
0,428
|
|
37-75
|
14,4(18,0)
|
5,06(14)
|
2,28(4,5)
|
1,51
|
0,35
|
0,05
|
0,002
|
832,1
|
0,421
|
|
75-130
|
14,4(18,0)
|
3,76(14)
|
1,67(4,5)
|
1,23
|
0,35
|
0,05
|
0
002
|
816,4
|
0,413
|
|
130-300
|
14,4(18,0)
|
3,00(14)
|
1,30(4,5)
|
1,10
|
0,35
|
0,05
|
0,002
|
797,56
|
0,404
|
|
300-560
|
14,4(18,0)
|
3,00(14)
|
1,30(4,5)
|
1,10
|
0,35
|
0,05
|
0,002
|
797,56
|
0,404
|
|
560-1000
|
14,4(18,0)
|
3,00(14)
|
1,30(4,5)
|
1,10
|
0,35
|
0,05
|
0,002
|
797,56
|
0,404
|
|
Более
1000
|
14,4(18,0)
|
3,00(14)
|
1,30(4,5)
|
1,10
|
0,35
|
0,05
|
0,002
|
797,56
|
0,404
|
* В скобках указаны значения для машин
российского производства
Коэффициенты изменения величин удельных выбросов
загрязняющих веществ за 1 год (коэффициенты учета возраста машины, Кс)
приведены в табл. 5.5
Таблица №5.5
Коэффициенты старения (коэффициенты учета
возраста машины)
|
Загрязняющее
вещество
|
Kс, % в год
|
|
CH4 и NMVOC
|
1,5
|
|
CO
|
1,5
|
|
NOx
|
0
|
|
N2O и NH3
|
0
|
|
PM
|
3
|
|
CO2 и SO2
|
1
|
Поправочные коэффициенты (
) для
удельных выбросов в зависимости от рабочего процесса, используемого в
двигателе, приведены в табл. 5.6.
Таблица 5.6 Поправочные коэффициенты для
различных видов рабочего процесса, используемого в двигателе
|
Поправочные
коэффициенты для различных видов рабочего процесса, используемого в двигателе
(КД)
|
|
NADI
|
TCDI/ITCDI
|
NAPC
|
TCPC
|
ITCPC
|
|
CH4 и NMVOC
|
0,8
|
0,8
|
1,0
|
0,95
|
0,9
|
|
CO
|
0,8
|
0,8
|
1,0
|
0,95
|
0,9
|
|
NOx
|
1,0
|
0,8
|
0,8
|
0,75
|
0,7
|
|
SO2, CO2 и расход
топлива
|
0,95
|
0,95
|
1,1
|
1,05
|
1,05
|
|
N2O и NH3
|
1,0
|
1,0
|
1,0
|
1,0
|
1,0
|
|
PM
|
0,9
|
0,8
|
1,2
|
1,1
|
1,0
|
Расчет годового времени работы
ДСМ производится по формуле:
(5.6)
где Т - годовой режим эксплуатации
машины, машино-ч/год; 365 - количество дней (в данном случае и в последующем
изложении под словом «день» следует понимать «сутки») в году;
- количество
выходных (включая праздничные) дней в неделе; М - количество суточных перерывов
в работе машины в течение года или рабочего сезона - для сезонно занятых машин,
связанных соответственно с погодными условиями - ветер, дождь, отрицательная
температура, промерзание грунта; Р - количество перерывов, связанных с
ремонтом, техническим обслуживанием, включая перевозку машин до ремонтных баз и
обратно; П - количество перерывов, связанное с перебазировкой машины с одной
строительной площадки (базы ме-анизации) на другую строительную площадку (базу
механизации).
Показатели М, Р, Л устанавливаются
на основе среднегодовых статистических данных о работе машин.
-
нормативная продолжительность рабочей смены, машино-ч/смена.
-
коэффициент сменности работы машины в течение года, смена/день.
исчисляется
как отношение времени, отрабатываемого машиной за сутки в среднем в течение
года (машино-ч/день), к нормативной продолжительности рабочей смены
(машино-ч/смена).
Для ориентировочных расчетов предлагается использовать
рекомендуемые показатели годового режима работы. Расчет годового выброса при
использовании упрощенного м хода производится следующим образом. Определяется
годовой выброс отдельной машины выбранного расчетного типа:
(5.7)
где
- годовой выброс j-го загрязняющего
вещества, (кг/год);
- масса
выбросов i-го загрязняющего вещества от одной ДСМ j-го расчетного типа,
определенная по упрощенному методу, (г/машино-ч);
- фактическое или расчетное
(нормативное) время работы машины j-го расчетного типа в течение года,
машино-ч.
Суммарный годовой выброс
загрязняющих веществ оцениваемой совокупности машин (парк предприятия, город,
регион и т.д.)
,(т/год) при
использовании упрощенного метода определяется по формуле 5.8:
(5.8)
где
- определяется по (п3.5); В -
количество машин j-го расчетного типа в оцениваемой совокупности машин; J -
количество расчетных типов машин в рассматриваемой совокупности.
Расчет годового выброса при
использовании детализированного метода производится следующим образом.
Определяется годовой выброс отдельной машины выбранного расчетного типа,
установленного мощностного диапазона, возраста и вида рабочего процесса
двигателя машины. По формуле:
(5.9)
где
- годовой выброс i-го загрязняющего
вещества от одной машины j-го расчетного типа, установленного j-го мощностного
диапазона, с-го возраста и d-ro вида рабочего процесса двигателя (при
укрупненных расчетах вид рабочего процесса двигателя допускается не учитывать),
(кг);
- масса
выбросов j-го загрязняющего вещества от одной машины j-го расчетного типа,
определенная по детализированному методу, (г /машино-ч);
-
фактическое или расчетное (нормативное) время работы машины j-го расчетного
типа в течение года, машино-ч.
Суммарный годовой выброс i-го
загрязняющего вещества от всех машин j-го расчетного типа различных мощностных
диапазонов и возраста
определяется
по формуле
(5.10)
где MГmcij
- годовой выброс i-го загрязняющего вещества от одной машины данного расчетного
типа, установленного мощностного диапазона и возраста, (кг); С - количество
групп машин, на которые разбита вся совокупность машин по возрастному критерию;
М - количество групп ДСМ, на которые разбита вся совокупность ДСМ по
мощностному критерию.
Суммарный годовой выброс (MГij)
i-го загрязняющего вещества оцениваемой совокупности машин (парк предприятия,
город, регион и т.д.) при использовании детализированного метода определяется
по формуле 5.11:
(5.11)
где J - количество типов машин в оцениваемой
совокупности; МГij - определяется по формуле (5.8).
Определим выбросы заменяемого штатного двигателя
Mercedes-Benz
Sprinter мощностью 190л.с.
и двигателя ВАЗ-11113 мощностью 32л.с.
По упрощенной схеме выброс i-го
загрязняющего вещества за 1 машино-ч
рассчитывается по формуле 5.12:
(5.12)
где
- потребление моторного за 1
машино-ч, (кг/машино-ч);
- выброс
i-го загрязняющего вещества при сгорании 1 кг топлива, (г/кг). Значения
приведены в
табл. 1.
где
- потребление моторного за 1
машино-ч, (кг/машино-ч);
- выброс
i-го загрязняющего вещества при сгорании 1 кг топлива, (г/кг). Значения
приведены в
табл1
Производим расчет выбросов штатного двигателя,
мощностью 190 л.с.
Производим расчет выбросов двигателя ВАЗ-11113,
мощностью 32 л.с
Занесем результаты расчетов в таблицу для
наглядности.
Таблица 5.6.
Выбросы двигателей (в граммах) за 1 час работы
автомобиля.
MB-Sprinter
|
ВАЗ-11113
|
|
Оксиды
азота в пересчёте на  
|
|
|
|
Неметановые
углероды NMVOC
|
|
|
|
Метан
 
|
|
|
|
Оксид
углерода CO
|
|
|
|
Аммиак
 
|
|
|
|
Закись
азота  
|
|
|
|
Твёрдые
частицы
|
|
|
|
Углекислый
газ
|
|
|
|
Диоксид
серы  
|
|
|
Расчет годового выброса при
использовании детализированного метода производится по формуле 3.7. Определяется
годовой выброс отдельной машины выбранного расчетного типа, установленного
мощностного диапазона, возраста и вида рабочего процесса двигателя машины. По
формуле 5.13:
(5.13)
где
- годовой выброс i-го загрязняющего
вещества от одной машины j-го расчетного типа, установленного j-го мощностного
диапазона, с-го возраста и d-ro вида рабочего процесса двигателя (при
укрупненных расчетах вид рабочего процесса двигателя допускается не учитывать),
(кг);
- масса
выбросов j-го загрязняющего вещества от одной машины j-го расчетного типа,
определенная по детализированному методу, (г /машино-ч);
-
фактическое или расчетное (нормативное) время работы машины j-го расчетного
типа в течение года, машино-ч.
Производим годовой расчет выбросов штатного
двигателя, мощностью 190 л.с.
Производим годовой расчет выбросов двигателя
ВАЗ-11113, мощностью 32 л. с
Таблица 5.7
Выбросы двигателей (в килограммах) за 1 год
работы автомобиля
|
Вид
выброса
|
MB-Sprinter
|
ВАЗ-11113
|
|
Оксиды
азота в пересчёте на  
|
|
|
|
Неметановые
углероды NMVOC
|
|
|
|
Метан
 
|
|
|
|
Оксид
углерода CO
|
|
|
|
Аммиак
 
|
|
|
|
Закись
азота  
|
|
|
|
Твёрдые
частицы
|
|
|
|
Углекислый
газ
|
|
|
|
Диоксид
серы  
|
|
|
Суммарный годовой выброс i-го
загрязняющего вещества от всех машин j-го расчетного типа различных мощностных
диапазонов и возраста
определяется
по формуле 5.14
(5.14)
где MГmcij - годовой
выброс i-го загрязняющего вещества от одной ДСМ данного расчетного типа,
установленного мощностного диапазона и возраста, (кг); С - количество групп
ДСМ, на которые разбита вся совокупность ДСМ по возрастному критерию; М -
количество групп ДСМ, на которые разбита вся совокупность ДСМ по мощностному
критерию. Суммарный годовой выброс (MГij) i-го
загрязняющего вещества оцениваемой совокупности машин (парк предприятия, город,
регион и т.д.)
Суммарный годовой выброс двигателя Mercedes-Benz Sprinter равняется
Суммарный годовой выброс двигателя ВАЗ-11113
равняется
Занесем в таблицу суммарное количество выбросов
за год работы.
Таблица 5.8
Суммарное количество выбросов за год работы (в
тоннах):
|
Типы
двигателей:
|
MB-Sprinter
|
Ваз-11113
|
|
Суммарный
годовой выброс (т):
|
88.134
|
28.250
|
Как видно из расчета, количество выбросов в год
от устанавливаемого двигателя ВАЗ-11113 мощностью 32 л.с. будет меньше в 3.11
раза, чем у штатного двигателя микроавтобуса Mercedes.
Общие выводы
В рамках дипломного проекта была спроектирована
инновационная гидромеханическая трансмиссия городского транспорта.
Была решена проблема снижения установочной
мощности двигателя внутреннего сгорания автомобиля при сохранении динамических
свойств транспортного средства.
Были произведен проведен поиск аналогов, описан
принцип работы гидромеханической трансмиссии, произведены необходимые расчеты,
составлена и рассчитана гидравлическая схема трансмиссии.
Созданная система энергосберегающего привода
городского транспорта позволила решить поставленные задачи, а именно снизить
установочную мощность двигателя, уменьшить выбросы вредных веществ и снизить
потребление невозобновляемых природных ресурсов.
Оценка экономической эффективности проекта
показала, что окупаемость модернизированного автобуса наступает уже при
половине величины производства стандартных микроавтобусов. Чистый
дисконтированный доход (прибыль за 5 лет производства с учетом льгот) получился
положительный и составляет 1 миллиард 228 миллионов рублей.
В рамках ПЭБ была произведена инвентаризация
вредных выбросов в атмосферу. Суммарный годовой объем выбросов уменьшился в 3
раза.
Список использованных источников
1. Проектирование
трансмиссий автомобилей: Справочник/Под общ. ред. А.И. Гришкевича. - М.:
Машиностроение,
1984, - 272с.,
2. Автомобили:
Конструкция, конструирование и расчет. Трансмиссия: учебн. пособие для спец.
«Автомобили и тракторы» под общ. Ред. А.И. Гришкевича. - Мн.: Высшая школа,
1985, - 240с.,
. Атлас
конструкций гидромашин и гидропередач: учебн. пособие для студентов
машиностроительных специальностей вузов /Б.М. Бим-Бад, М.Г. Кабаков, В.Н.
Прокофьев и др. - М.: Машиностроение, 1990, -136с.,
. Инженерная
акустика. Теория и практика борьбы с шумом: учебник/под общ. Ред. Н.И. Иванова.
- М.: Университетская
книга, Логос, 2008, - 424с.,
. Расчет
редукторных механизмов в трансмиссиях автомобилей: метод. указания по курсовому
проектированию для студентов специальности 190506 «Автомобильный транспорт»
/сост. Н.Н. Воронин; CПбГАСУ.
- СПб., 2010, -82с.,
. Стесин
С.П., Яковенко Е.А. - Лопастные машины и гидродинамические передачи: учебник
для студентов вузов по специальности «Гидравлические машины, гидроприводы и
гидропневмоавтоматика». - М.: Машиностроение, 1990, - 240с.,
. Кабаков
М.Г., Стесин С.П. Технология производства гидроприводов. » - М.:
Машиностроение, 1974, - 192с.,
. Краткий
автомобильный справочник. НИИАТ. -9-е изд., перераб. . - М.: Транспорт, 1982, -
464с.
. Силовой
привод колес полноприводного автомобиля с автоматической системой , д.т.н.
Шухман С.Б ., д .т.н., проф. Бахмутов С.В., Маляревич В.Э. МГТУ « МАМИ», ОАО «
НАМИ- Сервис».
. Прочко
Е. И., Курмаев Р.Х., Анкинович Г .Г . (ГНЦ ФГУП НАМИ; ОАО «НАМИ- Сервис»)