Проектирования привода главного движения станка
Введение
Сверлильные станки предназначены для сверления
глухих и сквозных отверстий в сплошном материале, рассверливания, зенкерования,
развертывания, нарезания внутренних резьб, вырезания дисков из листового
материала. Для выполнения подобных операций используют сверла, зенкеры,
развертки, метчики и другие инструменты. Формообразующими движениями при
обработке отверстий на сверлильных станках являются главное вращательное
движение инструмента и поступательное движение подачи инструмента по его оси.
Основной параметр станка - наибольший условный
диаметр сверления отверстия (по стали). Кроме того, станок характеризуется
вылетом и наибольшим ходом шпинделя, скоростными и другими показателями.
В настоящие годы машиностроение невозможно
представить без металлорежущих станков. Станки являются основой всего
машиностроения, на них выполняется большая часть всех возможные операции.
Номенклатура существующих на данный момент станков огромна, используются станки
начиная с самых простейших сверлильных станков которые могут обрабатывать
заготовку только в одном направлении заканчивая современнейшими обрабатывающими
центрами которые могут обрабатывать заготовку в любом направлении и любом
положении.
Одними из наиболее распространённых и
относительно простых станков являются станки сверлильной группы.
Рассматриваемый в данной работе станок является представителем вертикально -
сверлильных станков.
Целью данной курсовой работы является
приобретение и закрепление полученных знаний в конструкторской работе. Всё это
осуществляется на основе проектирования привода главного движения станка.
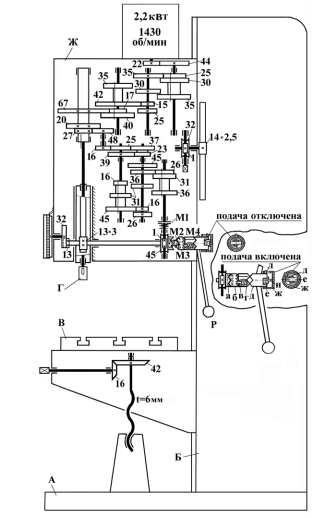
1. Устройство и работа вертикально -
сверлильного станка
На рис.1 показан вариант кинематической схемы
вертикально - сверлильного станка, который можно считать достаточно хорошо
представляющим станки такого типа и группы.
Главным движением резания при сверлении,
зенкеровании, развёртывании является вращение режущего инструмента, а подачей -
его осевое перемещение. Инструмент устанавливается в шпинделе Г сверлильной
головки Ж, а обрабатываемая деталь - на столе В. Головка и стол находятся на
направляющих колонны (стойки) Б, закреплённой на плите (основании) А. Чтобы
обеспечить и вращение, и осевое перемещение инструмента, шпиндель с опорами
смонтирован в выдвижной пиноли, а его верхняя часть связана подвижным шлицевым
сопряжением с гильзой (полым валом).
Гильза является конечным исполнительным звеном
привода главного движения, а пиноль - привода подачи.
1. Привод главного движения
(вращения шпинделя с инструментом). Привод вращения шпинделя представляет собой
внешнюю кинематическую связь и берёт начало от электродвигателя с частотой
вращения
об/мин.
Движение на гильзу шпинделя передаётся через одиночную зубчатую передачу и три
группы передач с передвижными блоками шестерён.
Расчётные перемещения конечных
звеньев кинематической цепи:
дв→ n,
где n - частота вращения шпинделя,
об/мин.
Три группы передач являются
настроечным органом привода, обеспечивающим 12 вариантов передаточных отношений
iv, а значит и частот вращения шпинделя.
Для получения последовательно
возрастающего ряда частот вращения шпинделя на этом станке необходимо
переключать передачи: в первую очередь в группе на три скорости, во вторую и
третью, соответственно, в первой и второй по порядку расположения группах на
две скорости.
Настроечная формула цепи, выводимая
из уравнения кинематического баланса, будет следующей:
Изменение направления вращения
шпинделя осуществляется при реверсе электродвигателя. Торможение шпинделя при
отключении привода обеспечивается также с помощью электродвигателя.
. Привод подачи (осевого перемещения
шпинделя с инструментом). Этот привод представляет собой внутреннюю
кинематическую связь и берёт начало от вращающегося шпинделя. Конечными
звеньями кинематической цепи, таким образом, являются вращающийся шпиндель и
тот же шпиндель, но движущийся вдоль своей оси. Подача S измеряется в
миллиметрах перемещения инструмента (например, сверла, развёртки, метчика) за
один его оборот (мм/об).
Расчётные перемещения конечных
звеньев кинематической цепи
об.шп → S
Рис.1. Вариант кинематической схемы
вертикально - сверлильного станка (основные узлы: А - плита; Б - колонна; В -
стол; Г - шпиндельный узел; Ж - сверлильная головка)
От гильзы шпинделя через зубчатые
колёса с числами зубьев 27, 48, 16, 25, 37, 23, 39, две группы передач с
передвижными блоками шестерён, предохранительную муфту М1 и однозаходный червяк
приводится во вращение 45-зубое червячное колесо. При включении кулачковой
муфты М2 оно соединяется с валом реечного колеса модуля 3 мм с числом зубьев
13, которое приводит рейку, нарезанную на пиноли. В результате обеспечивается
осевая подача шпинделя с режущим инструментом.
Две группы передач привода являются
его настроечным органом, обеспечивающим 9 вариантов передаточных отношений iS,
а значит и подач за 1 оборот шпинделя (при каждой его частоте). Для получения
последовательно возрастающего ряда подач необходимо переключать передачи
сначала во второй по порядку расположения группе, а затем в первой.
Величина осевого перемещения
отслеживается по лимбу, приводимому от вала реечного колеса через передачу
13:32.
При отключённой механической подаче
перемещение шпинделя вверх и вниз можно осуществлять вручную, поворачивая
крестообразную рукоятку (штурвал) Р. При включённой механической подаче привод
обеспечивает и вращение рукоятки. Если её от руки вращать быстрее, шпиндель
будет быстро перемещаться вниз, а если остановить, то перемещение шпинделя
прекратится. Для останова и включения механического или ручного перемещения
шпинделя на валу реечного колеса смонтированы:
кулачковая муфта М2 (ступица а
червячного колеса с кулачками на торце - подпружиненная втулка б с кулачками на
левом торце),
муфта обгона М3 (втулка б с зубьями
на правом торце - подпружиненный фиксатор в, находящийся во втулке г, связанной
с валом реечного колеса через скользящую шпонку),
кулачковая муфта М4 (втулка г с
кулачками на правом торце - ступица д рукоятки Р с кулачками на левом торце),
стакан ж включения - отключения
подачи с пальцем и.
Стакан можно переместить по ступице
рукоятки относительно штифта л в одно из двух крайних положений. На правом
торце ступицы рукоятки выполнен паз, в котором находится штифт е вала реечного
колеса. Поскольку паз шире штифта ступица имеет возможность некоторого
проворота относительно вала, если палец стакана не входит в этот паз при
крайнем правом положении стакана. После перевода стакана в правое положение его
вместе со ступицей рукоятки поворачивают, палец взводится на штифт е, а
торцевые кулачки деталей г и д - друг на друга, что приводит к включению муфты
М2 и механической подачи. При повороте вручную рукоятки Р со ступицей д,
втулкой г и валом реечного колеса быстрее червячного колеса, а значит, и
деталей а и б, фиксатор в проскакивает по зубьям втулки б.
2. Проектирование привода со
ступенчатым регулированием
.1 Определение показателя геометрического ряда
частоты вращения шпинделя
Показатель геометрического ряда, определяется по
формуле:
где z
- число фактических ступеней (неперекрываемых) оборотов шпинделя равное 10.
Принимаем из стандартного ряда 
. Для данного значения записываются Z нормальных
значений чисел оборотов шпинделя:
n1 = nmin = 33,5
мин-1,
n2 = 53
мин-1,
n3 = 85
мин-1,
n4 = 132
мин-1,
n5 = 212
мин-1,
n6 = 335
мин-1,
n7 = 530
мин-1,
n8 = 850
мин-1,
n9= 1320
мин-1,
n10 = nmax = 2240
мин-1.
.2 Составление структурной формулы
Принятой кинематической схеме
соответствуют структурные формулы, показывающие, как разбито общее количество
вариантов чисел оборотов между отдельными группами передач:
Z = P1P2P3…Pn,
где Р1, 2, 3, n - числа
скоростей первой, второй, третьей и n-ой группы
передач.
Проектируемый привод, имеющий число
ступеней частот вращения шпинделя z = 12,
фактических скоростей z = 10, а т.к. группа 2(3) - сменные
обратимые колеса, будет иметь следующие варианты структурных формул:
=2(3)3(1)2(4)
=3(2)2(3)2(4)
=3(1)2(3)2(4)
.3 Анализ структурных сеток
С целью наглядного представления принятого
оптимального варианта изобразим все возможные структурные сетки, по развернутой
структурной формуле
). 12=3(1)2(3)2(4)
). 12=3(2)2(3)2(4).
Не все варианты структурных сеток позволяют
разработать компактные конструктивные решения, по разработке коробок скоростей.
Оптимальный вариант структурной сетки.
=2(3)3(1)2(4).

2.4 Построение структурных
графиков
Граничные условия для зубчатых передач:
Для первой основной группы можно построить
структурный график:
Для первой умножающей группы структурные
графики:
Для второй множительной группы структурные
графики:
2.5 Построение диаграммы чисел
вращения шпинделя
Диаграмма чисел вращения (ДЧВ) строится в
соответствии с построенными структурными графиками и разбивкой передаточного
отношения по ступеням.
ДЧВ будет следующей
2.6 Расчет чисел зубьев передач
привода
1).
). 
=
). 
). 
=
).
=


6).
=0,644=

).
=
).
=

3. Проектирование привода с
бесступенчатым регулированием
.1 Расчет бесступенчатого привода
Для бесступенчатого регулирования используем
следующий алгоритм расчета:
Выделяем условно диапазон частот вращения
шпинделя:
геометрический ряд из z
значений со знаменателем:
Расчетное число значений z
условного геометрического ряда частот вращения шпинделя:
Определяем частоту вращения шпинделя

, начиная с которой и выше должна
передаваться полная мощность:
Определяем:
Определяем минимальное передаточное
отношение привода:
Минимальную частоту вращения вала
электродвигателя:
Полученное значение 
не соответствует значению из
стандартного ряда. По этому выбираем более удобное 
. Для данного значения выписываем в
ДЧВ записываем нормальные значения чисел оборотов шпинделя
.2 Составляем структурные формулы.
Принятой кинематической схеме соответствуют
структурные формулы, показывающие, как разбито общее количество вариантов чисел
оборотов между отдельными группами передач:
= P1P2P3…Pn,
где Р1, 2, 3, n
- числа скоростей первой, второй, третьей и n-ой
группы передач.
Проектируемый привод, имеющий число скоростей Z
= 3, принимаем структурную формулу 3=3(1).
шпиндель вертикальный сверлильный станок
3.3 Анализ структурных сеток
С целью наглядного представления принятого
оптимального варианта изображаем структурные сетки, по развернутой структурной
формуле 3(1).
Рис. 1 Вариант структурной сетки.
Не все варианты структурных сеток позволяют
разработать компактные конструктивные решения, по разработке коробок скоростей.
В нашем случае значение передаточных отношений будут:
.4 Построение структурных графиков
С целью выявления наилучшего варианта
распределения передаточных отношений в группах по принятой структурной сетке
(рис. 1) строятся структурные графики для всех возможных случаев с учетом
граничных условий. Привод включает клиноременную передачу от электродвигателя
на входной вал коробки скоростей.
Граничные условия для зубчатых
передач для
:
Для первой основной группы можно
построить структурные графики
Выбираем для основной группы

ДЧВ привода главного движения
Передаточные отношения по приведенному ДЧВ
будет:
.6 Расчет чисел зубьев передач привода
1).
). 
=
). 
). 
=
Заключение
В работе был спроектирован привод
главного движения вертикально - сверлильного станка ступенчатого регулирования,
имеющего 12 скоростей вращения (2 перекрываемые и бесступенчатого
регулирования. Был произведен расчет зубьев.