Пожарная безопасность технологических процессов

  • Вид работы:
    Курсовая работа (т)
  • Предмет:
    Безопасность жизнедеятельности
  • Язык:
    Русский
    ,
    Формат файла:
    MS Word
    105,56 Кб
  • Опубликовано:
    2013-12-04
Вы можете узнать стоимость помощи в написании студенческой работы.
Помощь в написании работы, которую точно примут!

Пожарная безопасность технологических процессов

1. Краткое описание производственного процесса

.1 Исходные данные

Таблица1

Позиция по схеме

Исходные данные

Номер варианта

 



25

 

1

2

3

 

Помещение окрасочного участка цеха

 

Параметры помещения

Длина, м

100

 


Ширина, м

36

 


Высота, м

10

 


Расстояние до задвижек

4,5

 


Привод задвижки

Авт.

 


Кратность аварийной вентиляции.ч*1

4

 


Ограничение растекания, % от площади пола

10

 


Наличие AУПT

-

 

17

Длина, м

6

 


Ширина, м

3,5

 


Высота, м

3

 


Диаметр шланга, мм

20

 


Давление краски, МПа

0,45

 


Производительность пульверизатора, л/мин

23

 


Кратность вентиляции

20

 

11

Длина, м

8

 


Ширина, м

4

 


Высота, м

3

 


Температура поверхности излучения

310

 


Кол-во испаряемого растворителя

12

 


Кратность вентиляции

2

 


Средства тушения

Пар

 

10

Колв-во свежеокрашенных деталей

3

 


Площадь детали

2,5

 

 

Помещение краскоприготовительного участка окрасочного цеха

 

Параметры помещения

Длина, м

36

 


Ширина, м

18

 


Высота, м

 


Кратность аварийной вентиляции.ч*

4

 


Привод задвижки

авт

 


Ограничение растекания, % от площади пола

Пороги в дверных проёмах

 


Наличие AУПT

-

 


Вид растворителя

Ацетон

 

2

Диаметр, м

1,1

 


Высота, м

1,4

 


Степень заполнения

0,9

 


Диаметр линии , мм

60

 


Длина линии, м

4

 

4

Диаметр, м

1

 


Высота, м

1,2

 


Степень заполнения

0,9

 


Диаметр линии , мм

50

 


% растворителя

30

 

5

Диаметр, м

1,5

 


Высота, м

2

 


Степень заполнения

0,9

 


Диаметр линии , мм

50

 


Длина линии, м

6

 


% растворителя

80

 

7

Диаметр, м

1,8

 


Высота, м

2,3

 


Степень заполнения

0,9

 


Диаметр линии , мм

55

 


Длина линии, м

4

 


% растворителя

80

 

Помещение насосов

 

Параметры помещения

Длина, м

36

 


Ширина, м

14

 


Высота, м

6

 


Кратность аварийной вентляции.ч*1

2

 


Ограничение растекания

Пороги в дверных проемах

Авт.

 

1

Давление. МПа

0,3

 


Температура °С

10

 


Диаметр линии, мм

55

 


Длина линии, м

1,4

 


Вид сальниковых уплотнений

СУ

 


Производительность, л/мин

0,33

 


Диаметр вала, мм

40

 

5

Давление. МПа

0,3

 


Температура°С

50

 


Диаметр линии, мм

55

 


Длина линии, м

2,3

 


Вид сальниковых уплотнений

СУ

 


Производительность, л/мин

0,48

 


Диаметр вала, мм

30

 

8

Давление. МПа

0,6

 


Температура °С

70

 


Диаметр линии, мм

55

 


Длина линии, м

1,4

 


Вид сальниковых уплотнений

СУ

 


Производительность, л/мин

75

 


Диаметр вала, мм

30

 

Наружные установки

 

9

Диаметр, м

2,5

 


Высота, м

3

 


Степень заполнения

0,9

 


Площадь растекания

12


1.2 Описаниестадий производственного процесса

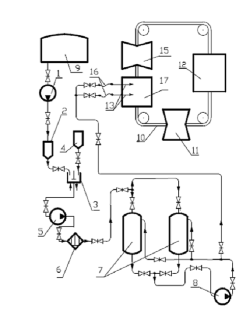
.2.1 Процесс окраски деталей автомобилей (рис.1)

Окрасочный цех предназначен для окраски и сушки металлических деталей автомобилей. Перед покраской поверхность окрашиваемых деталей очищают от коррозии и обезжиривают. Необходимое количество лакокрасочного материала приготовляется в краскоприготовительном отделении цеха путём разбавления полуфабриката соответствующим растворителем.

.2.2 Процесс приготовления краски

В краскоприготовительном отделении цеха насосом 1 подаётся необходимое количество растворителя, которое отмеривается мерником 2 и сливается в лопастный аппарат-растворитель 3. Одновременно в растворитель 3 из бункера 4 подается полуфабрикат краски, состоящий из 70 % смолы и 30 % растворителя.

В аппарате 3 при непрерывной работе мешалки и при подогреве его горячей водой до температуры 40°С, происходит растворение и разбавление полуфабриката до требуемого готового состава краски.

В состав краски входит 20% смолы и 80% растворителя. Приготовленная краска из аппарата 3 забирается центробежным насосом 5, продавливается для очистки от твёрдых частичек через фильтр 6 и поступает в бак готовой краски 7. Из емкостей 7 краска непрерывно циркулирует за счёт насосов 8 по кольцевой линии до окрасочной камеры 17 и обратно.

1.2.3 Процесс окраски и сушки деталей

Подлежащие окраске металлические детали поступают из соседних цехов на площадку 12 цеха окраски. Здесь детали навешивают на конвейер 10 и он доставляет их в камеру 15 для обезжиривания и сушки. Обезжиривание осуществляется слабыми водными растворами фосфорной кислоты и ПАВ (поверхностно-активных веществ). После очистки и промывки деталей водой конвейер доставляет их для сушки в камеру 11. Очищенные и высушенные детали поступают в окрасочную камеру 17 через открытые проемы в торцовых стенах. Камера имеет два рабочих места для окраски изделий пульверизатором. К каждому пульверизатору по гибкому рукаву 16 подводится краска от циркуляционного кольца, а по отдельному рукаву - сжатый воздух.Производительность пульверизатора 23 л/мин, диаметр краскоподводящего шланга 20мм и давление краски 0,45 МПа. Окрасочная камера имеет вытяжную вентиляцию. Отсасываемый воздух при выходе из камеры очищается от частичек краски, проходя через гидрофильтр.

Стены окрасочной камеры очищаются от осевшей краски медными скребками раз в неделю, пол - после каждой рабочей смены. После окраски детали поступают на сушку в сушильную камеру 11. Сушильная камера терморадиационного типа с электро- или газообогревателями.Максимальная температура обогреваемой поверхности панели в камере автомобильного завода 315°С. Сушильная камера имеет вытяжную вентиляцию. При сушке окрашенной поверхности автомобильных деталей выделяются парыэтилацетата. Высушенные детали конвейером подаются на разгрузочную площадку 12 и далее отвозятся тележками в сборочные цехи.

Рис. 1. Аппаратная технологическая схема процесса окраски.

Таблица 2

Позиция на схеме


Похожие работы на - Пожарная безопасность технологических процессов

 

Не нашли материал для своей работы?
Поможем написать уникальную работу
Без плагиата!
Без нейросетей!