Расчет холодоснабжения
РАСЧЕТ
ХОЛОДОСНАБЖЕНИЯ
1. Общие сведения о планировке холодильных камер
Стационарные холодильные камеры П.О.П. и торговли располагают в
подвальных этажах или рядом с кухонным блоком, если предприятие расположено в
отдельном здании. Продукты в таких камерах хранятся от 1 до 6 дней. Кроме
стационарных камер можно использовать также сборные холодильные камеры, число
которых определяется потребностью предприятия (дополнительно к стационарным
камерам). Стационарные камеры выполняют единым блоком, в результате чего
облегчается их обслуживание, уменьшается тепловая нагрузка на оборудование,
сокращается протяженность трубопроводов. Количество холодильных камер
выбирается согласно СНиП [1] в зависимости от типа предприятия. Варианты
планировки холодильных камер можно посмотреть в нормалях П.О.П. , а также [3,
с. 334]. Холодильные камеры не следует располагать рядом с помещениями горячего
цеха, душевых, моечных (т. е. имеющими повышенную температуру и влажность).
Через камеры не разрешается прокладывать водяные, канализационные, паровые и
газовые трубовентиляционные короба. Холодильные камеры следует, как правило,
объединять одним тамбуром глубиной 1,6 м, шириной 1,4 м. Минимальные размеры
холодильной камеры в плане 2,1 х 2,4 м (S = 5 м2), высота не менее 2,4 м. Отношение длины камеры к
ширине не более 1:2,5. В камерах площадью менее 20 м2 не должно быть колонн,
затрудняющих обслуживание. Если высота камеры более 3,5 м, то камеры следует
перекрывать подшивными потолками над которыми должно быть свободно вентилируемое
пространство. Камеру пищевых отходов с тамбуром следует проектировать, как
правило, в первом этаже здания с выходом через тамбур наружу и в помещение, как
правило, в первом этаже здания с выходом через тамбур наружу и в помещении
(коридор) П.О.П. Она может располагаться в общем блоке холодильных камер или
отдельно, рядом с моечными посуды. Отходы должны вывозиться ежедневно. При
непосредственном охлаждении камер хладоновыми агрегатами машинное отделение
предусматривать необязательно. Агрегаты ставят в соседних с камерами помещениях
или в коридорах (если они не сужают прохода), но при этом их следует ограждать
металлической сеткой высотой 1,5 м с дверцей.
При проектировании приблизительную площадь машинного отделения находят по
таблице 17. Впоследствии она должна уточняться, исходя из условия техники
безопасности (минимальный объем помещения составляет 1 м3 на каждые 0,5 кг
хладона-12 и 0,35 кг хладона-22 содержащегося в машине) и нормального
температурного режима для машин с воздушным конденсатором (минимальный объем
помещения 17,5 м3 на каждый 1 кВт суммарной холодопроизводительности машин.
Если это условие невыполнимо, то машинное отделение оборудуется
приточно-вытяжной вентиляцией с производительностью не менее 0,25 м3/с на
каждый 1 кВт холодопроизводительности). Агрегаты не разрешается устанавливать в
тамбурах холодильных камер, на лестницах и под ними, в местах сужающих проходы.
Допустимая длина трубопроводов малых холодильных машин принимается по таблице
11. Для нормального доступа воздуха к воздушному конденсатору и удобства
обслуживания расстояние от агрегата до стены должно быть не менее 0,2 м. К
агрегату должен быть обеспечен свободный доступ не менее чем с двух сторон,
ширина проходов для обслуживания должна составлять: главного прохода -1,2 м;
прохода между выступающими частями агрегатов не менее 1 м; между агрегатом и
стеной 0,8 м, а при отсутствии прохода - 0,5 м.
2. Определение расчетных параметров
Перед началом расчета следует выполнить ориентировку П.О.П. по странам
света, при этом следует учесть, что торговый зал следует ориентировать на южную
сторону, а холодильные камеры на север.
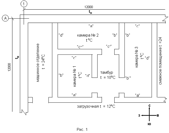
План холодильных камер.
Ориентировку согласуйте с руководителем. Принимаем следующие расчетные
параметры
Летнюю температуру и относительную влажность наружного воздуха, а также
среднегодовую температуру для указанного в задании города по табл. 13.
Температуру и относительную влажность воздуха холодильных камер по табл.
23. (мороженное мясо в П.О.П. во время хранения должно размораживаться, поэтому
его помещают в камеру с нулевой температурой).
Температуру воздуха в смежных с холодильными камерами неохлаждаемых
помещениях принимают для средней зоны -+24оС, для коридоров - + 14оС,
загрузочных - +12оС (в случае размещения в них агрегатов холодильных машин с
воздушным охлаждением или моноблоков температура загрузочной - +24 оС),
тамбуров - +10оС. [2, с. 9].
Температуру грунта для средней зоны +21оС, южной +25 оС, северной +17 оС.
3. Выбор строительно-изоляционных конструкций
Наружная или внутренняя стена
|
Наименование
|
δ,
м
|
λ,
Вт/(м.к)
|
|
Кафель
|
|
|
|
Цементная затирка
|
|
|
|
Теплоизоляция
|
|
|
|
Пароизоляция
|
|
|
|
Цементная затирка
|
|
|
|
Железобетон
|
|
|
|
Цементная затирка
|
|
|
Рис.2 Перегородка
|
Наименованиеδ, мλ, Вт/(м.к)
|
|
|
|
Кафель
|
|
|
|
Цементная затирка
|
|
|
|
Теплоизоляция
|
|
|
|
Пароизоляция
|
|
|
|
Цементная затирка
|
|
|
|
Железобетон
|
|
|
|
Цементная затирка
|
|
|
|
Кафель
|
|
|
Рис.3 Покрытие
|
Наименование
|
δ,
м
|
λ,
Вт/(м.К)
|
|
Цементная затирка
|
|
|
|
Теплоизоляция
|
|
|
|
Пароизоляция
|
|
|
|
Железобетонная плита
|
|
|
|
Керамзитовый гравий
|
|
|
|
Бетонная стяжка
|
|
|
|
Гидроизол
|
|
|
Рис.4
В охлаждаемые камеры тепло проникает из более теплых помещений, от более
теплого наружного воздуха, от грунта и от солнечной радиации. Вместе с теплом
проникает и влага, которая, вымерзая в слое изоляции, изменяет ее свойства. Для
предотвращения вымерзания влаги в конструкции стен предусматривают перед
изоляцией, со стороны теплого воздуха, слой пароизоляции. Толщина изоляции стен
и перегородок определяется по расчету. Расположенные на грунте полы холодильных
камер с температурой t ³0оС не изолируют, однако по периметру наружных стен делают подсылку их
шлака толщиной 0,5 м и шириной 0,5 м [2, с. 46. Рис. 2.15 (в)]. Полы камеры с t < 0оС изолируют такой же подсыпкой по всей площади камер.
Перегородки между камерами, охлаждаемыми одной и той же холодильной машиной,
разрешается не изолировать, если разница температур между ними не превышает
4оС. Если камеры охлаждаются разными машинами, то перегородки обязательно
должны быть изолированными, т. к. во время ремонта одной из холодильных машин
разность температур резко возрастает.
4. Расчет толщины слоя теплоизоляции
Определяем толщину слоя теплоизоляции стен, перегородок, покрытия по
формуле [2, с. 53].
(1)
Где dиз - расчетная
толщина слоя теплоизоляции, м
lиз - коэффициент теплопроводности изоляционного слоя, Вт/( м . К);
kо -
требуемый коэффициент теплопередачи ограждения, Вт/( м2 . К);
aн - коэффициент теплоотдачи с наружной стороны ограждения, Вт/( м2. К);
di - толщина отдельного слоя конструкции ограждения, м;
li - коэффициент теплопроводности отдельного слоя конструкции ограждения,
Вт/( м . К);
aв - коэффициент теплоотдачи с внутренней стороны ограждения, Вт/( м2. К).
К расчету принимаем: конструкцию стен, перегородок, покрытий согласно
рис. 2 ¸ рис. 4, толщины отдельных слоев
конструкций ограждения d i и их соответствующие коэффициенты
теплопроводности li
по табл. 14 (толщину пароизоляционного слоя принимаем 3 мм), коэффициент
теплоотдачи aн и aв по табл. 15, требуемый коэффициент
теплопередачи ограждения k o для наружных стен и покрытий по
табл. 16, для перегородок и внутренних ограждений по табл. 18. Если в таблице
нет точного значения коэффициентов для ваших условий, то следует выполнить
интерполяцию, т. е. по разности близлежащих значений найти какая часть
приходится на 1оС в среднем и прибавить или отнять соответствующее значение от
крайних значений интервала.
Например: вам следует в табл. 16 определить значение k o для наружных стен при t = - 2оС. Для поиска берем интервал температур в который
входит заданная температура, т. е. 0 ¸ - 4 оС. Крайнее значение k o = 0,52 ¸ 0,47. Разность составляет 0,05 Вт/( м2 . К) и приходиться на
4 оС, т.е. на 1 оС приходится 0,0125 Вт/( м2 . К). Определяем какое значение
приходится на 2 оС, т. к. наше значение отличается от крайних на эту величину,
получим 2 . 0,0125 = 0,025 Вт/( м2 . К). Это значение следует отнять от 0,52
или прибавить к 0,47. Получим 0,495 Вт/( м2 . К). Это значение и будем
использовать при дальнейших расчетах.
В результате, после подстановки значений в формулу 1, вы получаете
расчетное значение толщины слоя теплоизоляции. Однако изоляционные плиты
выпускаются стандартной толщины, которая может не соответствовать расчетной
(см. табл. 14). В таком случае следует принять толщину слоя изоляции кратной
стандартной толщине плит, но чтобы их общая толщина оказалась больше расчетной,
с тем чтобы действительное значение коэффициента теплопередачи было не больше требуемого
по таблице. При этом, естественно, изменится и принятый коэффициент
теплопередачи. Его следует пересчитать по формуле:
(2)
где
dиз. д. - принятая толщина изоляционного слоя, м.
К расчету принимаем: остальные значения соответствуют данным, приведенным
в формуле (1).
В записке приведите пример расчета только одного слоя изоляции с
пересчетом действительного коэффициента теплопередачи. Остальные данные
расчетов сведите в таблицу следующей формы:
Таблица 4.1 Сводная таблица к расчету теплоизоляционных слоев
|
Наименование ограждения
|
Коэффициент теплоотдачи с
наружной стороны ограждения, aн, Вт/( м2. К)
|
Коэффициент теплоотдачи с
внутренней стороны ограждения, aв, Вт/( м2. К)
|
Расчетная толщина
изоляционного слоя, d из, м
|
Принятая толщина
изоляционного слоя, d из. д., м
|
Требуемый коэффициент
теплопередачи k o , Вт/( м2.
К)
|
Действительный коэффициент
теплопередачи k д , Вт/( м2. К)
|
|
1
|
2
|
3
|
4
|
5
|
6
|
7
|
|
Камера 1 Стена “а” Стена “b”
Стена “c” Стена “d” Покрытие Камера 2 И т. д.
|
22,7
|
9,4
|
0,046
|
0,05
|
0,52
|
0,498
|
5. Калорический расчет
.1 Расчет теплопритока в камеру в результате теплопередачи через ее
стенки
Теплопритоки через ограждения Q1 складываются из теплопритоков обусловленных разностью температур Q1`и солнечной радиации Q1”.
Теплопритоки
от разности температур через стены, перегородки и покрытия рассчитывают по
формуле [2, с. 59].
(3)
где
- теплопритоки через ограждения, обусловленные
разностью температур, Вт;
Кд
- действительный коэффициент теплопередачи ограждения, Вт/( м2. К);
F - площадь
соответствующего ограждения, м2;н - температура снаружи ограждения, оС;в -
температура внутри охлаждаемого помещения, оС;
К
расчету принимаем: kд - значение берем из табл. 4.1; t н и
t в - согласно п. 2. Для определения площади
поверхности стен и перегородок принимают длину наружных стен: для не угловых
помещений - между осями внутренних стен (а) см. рис. 5, для угловых помещений -
от наружной поверхности наружных стен до оси внутренних (b),
длину внутренних стен - между внутренней поверхностью наружных стен и осью внутренних
(с), высоту стен - от уровня чистого пола данного этажа до уровня чистого пола
вышележащего этажа или до верха покрытия (Н). Площадь потолка и пола определяют
как произведение длины камеры на ширину, которые измеряются между осями
внутренних стен или от внутренней поверхности наружных стен до оси внутренних.
Для
расчета теплопритоков через пол камер его разбивают на три зоны, начиная от
наружных стен (ширина каждой зоны - 2 м), оставшаяся площадь пола камер
является четвертой зоной (см. рис. 5). Если температура в камере положительная
(0 оС и выше), теплоприток через пол не вычисляют, а принимают равным нулю.
Схема
к расчету площади пола холодильных камер
Теплопритоки
через пол определяются по формуле:
(4)
Где
- теплопритоки через пол, Вт;
Кусл.
i - условный коэффициент теплопередачи соответствующей
зоны пола,
Вт/(
м2. К);
F - площадь
соответствующей зоны пола, м2;н - расчетная температура грунта, оС;
tв - температура воздуха внутри камеры, оС.
К расчету принимаем: для зоны 1 kусл. = 0,47 Вт/( м2 . К), для зоны 2 kусл. = 0,23 Вт/( м2 . К), для зоны 3 kусл. = 0,12 Вт/( м2 . К), для зоны 4 kусл. 0,07 Вт/( м2 . К). Площадь пола первой двухметровой
зоны, примыкающей к углу наружных стен, учитывается дважды, т. е. по
направлениям обеих наружных стен, составляющих угол [2, с. 60]. Разбивку
выполняют и в том случае, если камеры находятся внутри П.О.П. в таких случаях
пол попадает как правило в зону 4. t н и t в - принимают согласно п. 2.
При определении теплопритоков через пол сборно-щитовых камер, расчёт
ведётся аналогично расчёту через ограждения.н - температура снаружи ограждения,
принимается равной температуре помещения.
Поверхность наружных стен и покрытий холодильных камер облучаются
солнцем. Теплопритоки от солнечной радиации определяются по формуле:
(5)
где
- теплопритоки от солнечной радиации, Вт;
Кд
- действительный коэффициент теплопередачи ограждения, Вт/( м2. К);
F - площадь
соответствующего ограждения, облучаемая солнцем, м2;
Dtс - избыточная
разность температур в летнее время, оС;
К
расчету принимаем: kд. - полученное после пересчета для покрытия или
наружной стены (см. табл. 4.1), F - согласно рис. 5, Δt с по табл. 5. При расчете учитывают тепло солнечной
радиации, проникающее в камеру через покрытие и одну из стен: либо с наибольшей
площадью поверхности, либо неблагоприятно ориентированную.
В
результате расчета может оказаться, что при (t н - t в)<0 теплопритоки в камеру через перегородки между камерами будут
отрицательными. В этом случае теплопритоки на испарители и на компрессор
подсчитывают отдельно. Теплопритоки на испаритель подсчитывают только как сумму
положительных результатов (тепло отток из камеры не учитывают, чтобы испарители
могли обеспечить нужный температурный режим в тех случаях, когда соседние камеры
отключены). Теплопритоки на компрессор учитывают как положительные так и
отрицательные, т. о. переход тепла из одной камеры в другую не учитывают. В
записке приведите пример расчета для одной стены одной из камер, расчет пола
для одной из камер, расчет теплопритока от солнечной радиации для покрытия
одной из камер. Остальные данные сносим в табл. 5.1.
Таблица 5.1
Сводная таблица расчетов теплопритоков через ограждения.
|
Наименование ограждения
|
Площадь ограждения, F,
м2.
|
Действительный коэффициент
теплопередачи k д, Вт/(м2 . К).
|
Температура наружнего
воздуха t н, оС.
|
Температура внутреннего
воздуха t в, оС.
|
Теплопритоки через
ограждения Q,, , Вт.
|
Избыточная разность
температур Dt
с, оС.
|
Теплопритоки от солнечной
радиации Q,,, Вт.
|
Суммарные теплопритоки Q1,
Вт.
|
|
Камера 1
|
|
|
|
|
|
|
|
|
|
Стена “ а ”
|
7,5
|
0,493
|
30
|
0
|
115,7
|
-
|
-
|
115,7
|
|
Стена “ b ”
|
4,8
|
0,35
|
-2
|
0
|
-3,36
|
-
|
-
|
-3,36
|
|
Стена “ c, ”
|
4
|
0,3
|
10
|
0
|
12
|
-
|
-
|
12
|
|
Стена “ c,, ”
|
3,5
|
2,1
|
+2
|
0
|
14
|
-
|
-
|
14
|
|
Стена “ d ”
|
4,8
|
0,3
|
24
|
0
|
36
|
-
|
-
|
36
|
|
Покрытие
|
10
|
0,345
|
10
|
0
|
108,5
|
17,7
|
52,1
|
160,6
|
|
Пол зона 1
|
5
|
0,47
|
21
|
0
|
47
|
-
|
-
|
47
|
|
зона 2
|
5
|
0,23
|
21
|
0
|
23
|
-
|
-
|
23
|
|
зона 3
|
2
|
0,12
|
21
|
0
|
5
|
-
|
-
|
5
|
|
Итого
|
|
|
|
|
|
|
|
410
|
|
Камера 2 и т. д.
|
|
|
|
|
|
|
|
|
.2 Тепловая нагрузка от обменной вентиляции
Во многих
холодильных камерах (например хранилищах овощей и фруктов) время от времени
предусматривается обновление находящегося там воздуха путем его частичной
замены на воздух из окружающей среды (наружный воздух), температура которого
большую часть года выше, чем температура в холодильной камере. Поступивший в
камеру свежий воздух должен быть охлажден от наружной температуры до
температуры в холодильной камере, следовательно он представляет собой для
камеры дополнительную тепловую нагрузку Qвен. Эта нагрузка определяется по формуле


(6)
где n - ежесуточная степень обновления
воздуха в холодильной камере, сутки-1;
Vкам-
объем холодильной камеры,м3;
qуд -
удельный теплоприток в камеру, зависящий от разности температур и относительной
влажности воздуха в камере и свежего воздуха, ккал/м3 ;
Значения qуд приведены в
таблице 7;
f -
коэффициент интенсивности обновления воздуха.
При низкой интенсивности f=0,5;
при нормальной f=1,0; при высокой интенсивности f=1,8;
- число секунд в 24 часах (сутках).
кВт = 4,1868 ккал/с
Степень
обновления воздуха: n=
.3
Тепловая нагрузка при термообработке продуктов
Этот вид тепловой нагрузки является следствием того, что почти всегда
температура закладываемых продуктов выше температуры в камере. Следовательно,
они в течение определенного времени, пока их температура не сравняется с
температурой внутри камеры, будут выделять в пространство внутри камеры
определенное количество тепла, также тепло будет поступать и от тары в которой
хранятся продукты. Теплоприток от продуктов определяется по формуле:
(9)
где
Q2’- теплопритоки от продуктов и тары, Вт;
М
- суточный грузооборот товара, тонн/сутки;
c ,c
-
удельная теплоемкость продуктов и тары, кДж\(кг*К);
M
- поступление тары,т в сутки;
-
температура до и после холодильной обработки, оС;
*1000
- переводной коэффициент (из т в кг и кДж в Дж);
*3600
- переводной коэффициент (из суток в часы и секунды);
К
расчету принимаем:
М
принимаем равным 100% емкости при 1-2 дневном
хранении, 50% при 3-4 дневном, 30% емкости камер при 5-дневном (сроки хранения
см. табл.23),
M
составляет: 100% от массы продукта для стеклянной
тары, 10-20-30% для картонной, деревянной и металлической тары соответственно.
Теплоемкость:
тары деревянной 2,5 кДж\(кг*К), картонной 1,46 кДж\(кг*К), металлической 0,46
кДж\(кг*К), стеклянной 0,85 кДж\(кг*К), продуктов по таблице 19 .
Емкость
камер:
,
где
F - площадь камеры, м2 ;
qFстр - норма
нагрузки на 1м2 строительной площади камеры (по табл. 22 )
.4
Тепловая нагрузка вследствие открывания дверей
В тех случаях, когда в качестве помещения для хранения пищевой продукции
используются холодильные камеры, рекомендуется производить расчет тепловой
нагрузки вследствие открывания дверей камеры при ее загрузке и выгрузке. В
общем случае каждая камера может иметь несколько дверей, однако считается, что
их одновременное открытие происходит очень редко, поэтому тепловую нагрузку
рассчитывают только для одной двери.
(7)
Где Qинф - тепловая нагрузка вследствие
открывания дверей, кВт;
А - площадь дверного проема, м2;
Н - высота дверного проема, м;
Qs/А -
удельный теплоприток на единицу площади дверного проема, кВт/м2;
(значения приведены на рис.10)
Rs -
параметр характеризующий отношение теплопритока за счет более высокого
теплосодержания свежего воздуха к полному теплопритоку с учетом влажности
окружающей среды и влажности в камере (определяется из таблиц 9 и 10)
Dt -
коэффициент, учитывающий время, когда в течение суток дверь остается открытой;
Df -
коэффициент, учитывающий характер воздушного потока в дверном проеме;
Е - степень эффективности защитного устройства (завесы) дверного проема.
Коэффициент Dt определяется по
формуле:


(8)
где
n - ежесуточное число проходов через дверной проем;
t1откр - время
открывания /закрывания двери, с, при каждом проходе;
t2откр - время,
минуты, в течение суток, когда дверь остается открытой.
Значение
t1откр для обычных дверей, открываемых и закрываемых с
помощью шнурка равно приблизительно 25 секундам, а для высокоскоростных дверей
находится в пределах от 10 до 15 секунд.
Время
t2откр определяется по формуле
t2откр =VоткрМсут
где
Vоткр - средняя продолжительность времени, в течение
которого дверь остается открытой для загрузки (выгрузки) товара, мин/тонну
(таблица 8);
Мсут
- суточный грузооборот товара, тонн/сутки.
Коэффициент
Df представляет собой отношение текущей интенсивности
воздухообмена к интенсивности при полностью установившемся воздушном потоке.
Значение зависит от разности температур внутри камеры и снаружи, меняясь от 1,1
для разности 7-10°С до 0,8 при разности 16°С и более.
Степень
эффективности защитного устройства Е зависит от его конструкции. При отсутствии
защитного устройства Е = 0, для защитного устройства в виде шторы Е = 0,2, для
воздушной завесы Е = 0,7.
5.5 Тепловая нагрузка в результате «дыхания» заложенных в камеру
продуктов
Свежие продукты растительного происхождения при хранении в холодильных
камерах выделяют тепло, обусловленное происходящими в них биохимическими
процессами (их так называемым «дыханием») точно также как это делают сыры во
время их созревания или пиво во время своего брожения.
Следовательно, при наличии таких продуктов нужно учитывать
соответствующую тепловую нагрузку Qдых, которая определяется по формуле
Qдых=
(9)
где m - масса рассматриваемых продуктов,
т;
qдых -
теплота дыхания продуктов, кДж/тонна час (см.табл.1-4).
.6 Тепловая нагрузка от освещения
В обычных холодильных камерах светильники должны быть устойчивыми к
воздействию холода, влаги и пыли, водонепроницаемыми и иметь противоударную
защиту. Номинальная освещенность холодильной камеры, как правило, колеблется
между 60 и 100 люксами, поэтому в расчетах может применяться значение тепловой
нагрузки в пределах 3…6 Вт на квадратный метр камеры. В общем случае тепловая
нагрузка от освещения Qосв
рассчитывается по формуле:
(10)
где
Qосв - тепловая нагрузка от освещения, Вт;
n - число
светильников;
P - мощность
каждого светильника, Вт, включая мощность стартера для люминесцентных ламп с
горячим катодом;
t - ежедневное
время работы светильников, час/сутки;
-
число часов в сутках.
5.7 Тепловая нагрузка, обусловленная присутствием персонала
Тепловая нагрузка, обусловленная присутствием персонала Qперс , рассчитывается по формуле
(11)
где Qперс - тепловая нагрузка,
обусловленная присутствием персонала, Вт;
n -
число сотрудников, работающих в холодильной камере;
qперс
- количество тепла, выделяемое в единицу времени одним человеком при средней
активности, Вт (см.табл.11);
t - длительность
ежедневного пребывания одного сотрудника в холодильной камере, час/сутки;
- число часов в сутках.
.8 Тепловая нагрузка от подъемно-транспортных средств
Наиболее часто в качестве подъемно-транспортных средств используют
грузоподъемные тележки и штабелеукладчики. Имеем:
(12)
где
Q ПТС - тепловая нагрузка от подъемно-транспортных
средств, Вт;
n - число
транспортных средств данного типа;
P - мощность
электроприводов ПТС, Вт;
t - суточная
продолжительность работы подъемно-транспортного средства в камере, час;
-
число часов в сутках.
холодильный
камера теплоизоляция холодопроизводительность
5.9 Тепловая нагрузка от двигателей вентиляторов и электронагревателей
оттайки воздухоохладителей
В современных холодильных камерах с целью обеспечения эффективного
перемешивания и хорошей циркуляции воздуха внутри камер все испарители
оборудуются вентиляторами. Каждый вентилятор имеет электродвигатель, который
выделяет тепло, добавляющееся к теплу, выделяемому другими источниками.
Системы оттаивания могут быть различной конструкции, но как правило речь
идет об оттаивании с помощью электронагревателей, тогда нагрузка определяется:
где
n1 - число электродвигателей вентиляторов;
P1 - мощность
вентилятора, Вт;
τвен- ежедневная продолжительность работы вентиляторов , час/сутки (τ вен = τ р);
,3-
коэффициент, учитывающий долю тепла электронагревателей оттайки, идущую на
увеличение нагрузки на камеру. Этот коэффициент следует учитывать в случае
работы вентиляторов в процессе оттайки, в противном случае он равен 0;
n2 - число
электронагревательных элементов;
P2 - тепловая
мощность каждого ТЭНа, Вт;
τ отт- ежедневная продолжительность оттаивания , час/сутки ;
τ р - ежедневная продолжительность работы холодильной
установки , час/сутки;
К
расчету принимаем: n1, P1, n2, P2 - по техническим характеристикам, τвен, τ отт, τ р - по таблице 12.
.10
Определение суммарных теплопритоков
Определяем
суммарные теплопритоки как сумму всех теплопритоков в данную камеру по формуле:
(13)
где
SQ -
суммарные теплопритоки в камеру, Вт;
Q1 -
теплопритоки через ограждения, Вт;
Q2 -
теплопритоки от продуктов, Вт;
Q3 -
теплопритоки от вентиляции, Вт;
Q4 -
эксплуатационные теплопритоки, Вт.
К
расчету принимаем: Q1 - по табл. 5.1 и с учетом текста на с. 10, Q2=Q2’+Qдых
- согласно п. 5.3 и п.5.5., Q3 - согласно п. 5.2.
Эксплуатационные
теплопритоки определяются:
Q4=Qинф+Qосв+Qперс+Qптс+Qвоздух
Расход холода учитывается по каждой камере отдельно на компрессор и на
камерное оборудование, данные сносим в табл. 5.2.
Таблица 5.2
|
Наименование камеры
|
Теплопритоки через
ограждения Q1 , Вт.
|
Теплопритоки от продуктов Q2
, Вт
|
Теплопритоки от вентиляции Q3
, Вт
|
Эксплуатационные теплопритоки
Q4 , Вт
|
Суммарные теплопритоки SQ, Вт
|
|
Камерное оборудование
|
Компрессор
|
|
|
|
Камерное оборудование
|
Компрессор
|
|
Камера №1 Камера №2 Камера
№3 Камера №4
|
413,36
|
410
|
235
|
0
|
130
|
778,36
|
775
|
6. Выбор холодильной машины и испарителей
.1 Расчет холодопроизводительности машины
Если холодильник состоит из нескольких камер, то необходимо решить,
сколько камер будет обслуживаться одной машиной. Как правило, на каждую камеру
работает один холодильный агрегат. В случае установки одного агрегата на две
камеры с одинаковыми или близкими между собой температурами необходимо
предусмотреть дополнительные приборы автоматики (регулятор давления кипения,
обратный клапан, регулятор производительности компрессора). Схема автоматизации
становится еще более сложной, когда камеры с разными температурами.
Холодопроизводительность машины при рабочих условиях определяем по
формуле [2, с. 436]
(14)
где
Q0 раб - холодопроизводительность машины при рабочих
условиях, Вт;
g - коэффициент, учитывающий
теплопритоки в трубопроводах;
SQ - суммарные теплопритоки на компрессор, Вт;
b - коэффициент
рабочего времени.
b = 0,7 [3, с.
346].
6.2 Выбор расчетного режима
Под расчетным режимом понимают выбор параметров холодильного агента,
которые необходимы для построения цикла работы холодильной машины в тепловой
диаграмме i-lg P.
Температура кипения (To),
при наличии испарителя, принимаем на 12 ¸ 15 оС ниже температуры в камере. Температура кипения (To), при наличии воздухоохладителя или
моноблока, принимаем на 6 ¸ 10 оС ниже температуры в камере. Температуру конденсации (Tк) для конденсаторов с воздушным
охлаждением принимаем на 5 ¸ 10 оС выше температуры выходящего из конденсатора воздуха,
который проходя через конденсатор нагревается на 5 ¸ 10 оС. Температуру пара
засасываемого компрессором (Tвс)
для хладоновых машин принимаем на 15 ¸ 30 оС выше температуры кипения (Tо) при наличии регенеративного теплообменника, у холодильных
машин без теплообменника на 5 ¸ 8 оС. Температуру конденсации (Tк) для конденсаторов с водяным охлаждением принимаем на 2 ¸ 3 оС выше температуры отходящей
воды, которая в свою очередь выше температуры входящей на 4 ¸ 5 оС. При наличии регенеративного
теплообменника температура переохлаждения определяется после построения цикла
по энтальпии точки 3, соответствующей параметрам жидкого холодильного агента на
выходе из теплообменника. Переохлаждение для установок без теплообменника
принимается от 4 до 7 оС, в моноблочных установках переохлаждение практически
отсутствует, поэтому энтальпия точки 3 равна энтальпии точки 3,
.3 Построение цикла холодильной машины
После выбора расчетных параметров, приступают к построению цикла работы
холодильной машины в диаграмме i -lg P, которое ведут в следующей последовательности (см. рис. 6 и
диаграмму i - lg P). Проводим изотермы Tо и Tк
через область влажного пара. Изотермы совпадают в этой области с изобарами Рo и Рк. В месте пересечения изобары Рo с пограничной кривой х=1 будет
находиться точка 1, (вносим ее параметры в табл. 6.1). Для построения точки 1
продолжим изобару Рo в области
перегретого пара до пересечения с изотермой Tвс (вносим ее параметры в табл. 6.1).
Эскиз цикла работы холодильной машины
В месте пересечения изобары Рк с пограничной кривой х=1 находится точка
2, (вносим ее параметры в табл. 6.1), а с пограничной кривой х=0 находится
точка 3, (вносим ее параметры в табл. 6.1). Из точки 1 проводим адиабату S=const до пересечения с изобарой Рк , получаем точку 2
(вносим ее параметры в табл. 6.1). Параметры точки 3 определяем из теплового
баланса теплообменника.
h3 = h1, - h1 + h3 (15)
где h3 - энтальпия в точке 3, кДж/кг;
h1, -
энтальпия в точке 1, , кДж/кг;
h1 -
энтальпия в точке 1, кДж/кг;
h3, -
энтальпия в точке 3, , кДж/кг.
К расчету принимаем: h1, , h1, h3 по табл. 6.1.
Проводим изоэнтальпу h3 до
пересечения с изобарой Рo ,
получаем точку 4 (вносим ее параметры в табл. 6.1). В месте пересечения
изоэнтальпы h3 с изобарой Рк получаем точку 3
(вносим ее параметры в табл. 6.1). На этом построение цикла закончено.
Таблица 6.1.
Сводная таблица параметров холодильного агента.
|
Обозначение точки
|
Давление Р, МПа
|
Температура Т, оС
|
Энтальпия h,
кДж/кг
|
Удельный объем V,
м3/кг
|
Энтропия S,
кДж/(кг К)
|
|
1
|
2
|
3
|
4
|
5
|
6
|
|
1
|
|
|
|
|
|
|
1,
|
|
|
|
|
|
|
2
|
|
|
|
|
|
|
2,
|
|
|
|
|
|
|
3
|
|
|
|
----
|
----
|
|
3,
|
|
|
|
----
|
----
|
|
4
|
|
|
|
|
|
.4 Выбор холодильной машины
В каталогах и справочниках холодопроизводительность компрессоров
приводится для стандартных температурных режимов Тo = -15 оС, Твс = +15 оС, Тк = +30 оС, Тп = +25 оС. Реальная
же машина работает в режиме отличном от стандартного, поэтому для подбора
машины необходимо пересчитать рабочую производительность машины на стандартные
условия по формуле
(16)
где
Qо ст - стандартная холодопроизводительность машины,
Вт;
Qо раб -
действительная холодопроизводительность, Вт;
lст , lраб - коэффициенты подачи для стандартных и рабочих условий;
qv ст , qv
раб - объемная холодопроизводительность для стандартных и рабочих условий, кДж/
м3.
К
расчету принимаем: Qо раб определяем по формуле (14), lст = 0,69 для R-12; lст = 0,76 для R-404;
lст = 0,77 для R-22 [3, c.
63], lраб - определяем по графику [3, с. 58] , qv ст
= 1272 для R-12; qv ст = 2000 для R-404; qv ст
= 1855 для R-22; кДж/ м3 [3, c. 63],
qv раб -
определяем по формуле (17).
(17)
где
qv раб - объемная холодопроизводительность для рабочих
условий, кДж/ м3 ;
h1, - энтальпия
в точке 1, , кДж/кг;
h4 - энтальпия в
точке 4, кДж/кг;
V1 - удельный
объем в точке 1, м3/кг;
К
расчету принимаем: h1, , h4, V1 по табл. 6.1.
По
Qо ст - выбираем холодильную машину по каталогу.
6.5 Подбор и распределение испарителей (воздухоохладителей) по камерам
Потребную площадь теплопередающей поверхности испарителей в камере
определяем по формуле [2, с. 139].
(18)
где
Fи - потребная площадь испарителей (воздухоохладителей)
в камере, м2 ;
Qобор - нагрузка
на камерное оборудование, равная теплопритоку в данную камеру, Вт;
Kи - расчетный
коэффициентом теплопередачи испарителя (воздухоохладителей),
Вт/(
м2 . К);
q - расчетная
разность температур между воздухом и агентом, оС.
К расчету принимаем: Qобор
- по табл. 5.2 графа 7; для испарителей Kи = 1,5 ¸ 2,5 Вт/( м2 К) [2, с. 139]; q = 14 ¸ 16 оС, для воздухоохладителей Kи=12 ¸17 Вт/( м2 К) , q =
5 ¸ 10 оС точные значения определяются
на основании технических характеристик. Если холодильник состоит из одной
камеры, то весь комплект поставляемых испарителей размещают в этой камере.
Значительно чаще холодильный агрегат охлаждает две камеры. При этом может
оказаться, что для одной камеры требуется поверхность большая чем по расчету, а
для другой меньшая. Если площадь теплопередающей поверхности испарителей меньше
расчетной выполняют проверочный расчет холодильной установки. После подбора х/м
и воздухоохладителя проверяем чтоб данные взятые в п.5.9. совпадали с принятыми
у воздухоохладителя, если необходимо производим перерасчет п.5.9. и
последующие.
Таблица 1
Животные продукты
|
Вид продукта
|
Наименование продукта
|
Теплофизические
характеристики
|
Условия хранения свежей
продукции
|
Условия термообработки
|
|
|
Точка замерзания, оС
|
Удельная теплоемкость,
кДж/кг.К
|
Скрытая теплота заморозки,
кДж/кг
|
Теплота дыхания,
кДж/тонна.час
|
Температура хранения, оС
|
Относительная влажность, %
|
Температура заморозки, оС
|
Температура хранения
мороженной продукции, оС
|
|
|
|
До заморозки
|
После заморозки
|
|
0оС
|
10оС
|
20оС
|
|
|
|
|
|
Мясные
|
Говядина жирная
|
-1,5
|
2,93
|
1,59
|
207
|
0
|
0
|
0
|
0…-1
|
85…90
|
-25
|
-15
|
|
Говядина постная
|
-1,5
|
3,52
|
1,8
|
255
|
0
|
0
|
0
|
0…-1
|
85…90
|
-25
|
-15
|
|
Баранина
|
-1.5
|
3,06
|
1,72
|
222
|
0
|
0
|
0
|
0…+1
|
85…90
|
-24
|
-18
|
|
Свинина
|
-1.5
|
2,3
|
1,38
|
146
|
0
|
0
|
0
|
-1…-1,5
|
85…90
|
-25
|
-18
|
|
Телятина
|
-1.5
|
3,16
|
1,72
|
232
|
0
|
0
|
0
|
0…-1
|
90
|
-
|
-
|
|
Печень
|
-1,7
|
3,14
|
1,72
|
232
|
0
|
0
|
0
|
0
|
85
|
-
|
-
|
|
Грудинка
|
0
|
1,8
|
1,21
|
71
|
0
|
0
|
0
|
1
|
85
|
-
|
-
|
|
Ветчина
|
-2,8
|
2,64
|
1,51
|
179
|
0
|
0
|
0
|
0…-2
|
80
|
-
|
-
|
|
Колбаса вареная
|
-3,3
|
3,73
|
2,35
|
217
|
0
|
0
|
0
|
-1…+2
|
80
|
-
|
-
|
|
Колбаса копченая
|
-3,9
|
3,60
|
2,35
|
200
|
0
|
0
|
0
|
4,5
|
90
|
-
|
-
|
|
Крольчатина
|
-3,25
|
3,1
|
1,67
|
228
|
0
|
0
|
0
|
0…-1
|
85…90
|
-25
|
-15
|
|
Сало свиное
|
-1
|
1,8
|
1,21
|
71
|
0
|
0
|
0
|
0…+1
|
80…85
|
-
|
-18
|
|
Птица, дичь
|
-1,7
|
3,35
|
1,67
|
247
|
0
|
0
|
0
|
0
|
85…90
|
-24
|
-18
|
|
Рыбные
|
Рыба жирная
|
-2,2
|
2,93
|
1,59
|
206
|
-
|
-
|
-
|
0…-1,5
|
90
|
-30
|
-18
|
|
Рыба постная
|
-1,5
|
3,60
|
1,88
|
283
|
-
|
-
|
-
|
0…-1
|
90
|
-25
|
-18
|
|
Рыба сухая
|
-
|
2,26
|
1,42
|
151
|
-
|
-
|
-
|
+4…+10
|
90
|
-
|
-
|
|
Рыба копченая
|
-
|
3,1
|
1,63
|
214
|
-
|
-
|
-
|
+4…+10
|
50…60
|
-
|
-
|
|
Раки, омары, крабы
|
-2,2
|
3,7
|
1,85
|
290
|
-
|
-
|
-
|
0,5
|
90…95
|
-25
|
-18
|
|
Устрицы
|
-2
|
3,47
|
1,84
|
262
|
0
|
0
|
0
|
0…+2
|
85…90
|
-
|
-
|
|
Молочные
|
Молоко
|
-0,56
|
3,85
|
1,93
|
293
|
-
|
-
|
-
|
0,5
|
85…90
|
-
|
-
|
|
Масло сливочное
|
5,6
|
2,3
|
1,42
|
197
|
0
|
0
|
0
|
0
|
80…85
|
-25
|
-18
|
|
Сыры
|
-8,5
|
2,93
|
1,88
|
268
|
244
|
244
|
244
|
4
|
переменная
|
-
|
|
Сметана (40%)
|
-2,2
|
3,56
|
1,68
|
209
|
-
|
-
|
-
|
0,5
|
0
|
-
|
-
|
|
Сливки
|
-2,25
|
2,8
|
1,59
|
197
|
0
|
0
|
0
|
1,5
|
80
|
-
|
-
|
|
Мороженное
|
-2,0
|
3,85
|
1,93
|
293
|
-
|
-
|
-
|
-
|
-
|
-30
|
-25
|
Таблица 2 Растительные продукты (овощи)
|
Наименование продукта
|
Теплофизические
характеристики
|
Условия хранения свежей
продукции
|
Условия термообработки
|
|
Точка замерзания, оС
|
Удельная теплоемкость,
кДж/кг.К
|
Скрытая теплота заморозки,
кДж/кг
|
Теплота дыхания,
кДж/тонна.час
|
Температура хранения, оС
|
Относительная влажность, %
|
Температура заморозки, оС
|
Температура хранения
мороженной продукции, оС
|
|
|
До заморозки
|
После заморозки
|
|
0оС
|
10оС
|
20оС
|
|
|
|
|
|
Спаржа
|
-1,2
|
3,94
|
2,01
|
314
|
206
|
516
|
1117
|
0
|
90…95
|
-25…-30
|
-18
|
|
Свекла
|
-1,7
|
3,77
|
1,88
|
274
|
108
|
345
|
628
|
0
|
90…95
|
-
|
-
|
|
Брокколи
|
-0,6
|
3,85
|
1,97
|
302
|
314
|
332
|
349
|
0
|
90…95
|
-
|
-
|
|
Артишоки
|
-1,2
|
3,64
|
1,88
|
279
|
209
|
366
|
523
|
0
|
90…95
|
-25…-30
|
-18
|
|
Морковьбез ботвы
|
-1,35
|
3,77
|
1,93
|
276
|
164
|
318
|
1000
|
|
|
|
|
|
Капуста цветная
|
-1
|
3,89
|
1,97
|
307
|
181
|
433
|
1211
|
0
|
85…90
|
-
|
-
|
|
Капуста белокочанная
|
-0,5
|
3,89
|
1,97
|
306
|
70
|
153
|
394
|
0
|
95
|
-
|
-
|
|
Капуста брюссельская
|
-0,83
|
3,68
|
1,93
|
283
|
213
|
691
|
1721
|
0
|
95
|
-
|
-
|
|
Капуста савойская
|
-0,5
|
3,73
|
1,93
|
288
|
100
|
241
|
610
|
0
|
95
|
-
|
-
|
|
Капуста квашенная
|
-3,3
|
3,85
|
1,97
|
301
|
0
|
0
|
0
|
0
|
-
|
-
|
-
|
|
Огурцы
|
-0,5
|
4,06
|
2,05
|
318
|
65
|
250
|
576
|
0
|
85…90
|
-
|
-
|
|
Лук репчатый
|
-1,2
|
3,77
|
1,93
|
288
|
250
|
810
|
2093
|
0
|
70…75
|
-
|
-
|
|
Лук зеленый
|
-1,2
|
3,89
|
2,01
|
306
|
43
|
90
|
173
|
+10
|
75
|
-
|
-
|
|
Чеснок
|
-2
|
2,89
|
1,67
|
207
|
0
|
0
|
0
|
-
|
-
|
-
|
-
|
|
Фасоль стручковая
|
-1,2
|
3,43
|
1,97
|
297
|
349
|
349
|
349
|
+4…+7
|
85…90
|
-
|
-
|
|
Фасоль сушеная
|
-
|
1,25
|
1,00
|
41
|
-
|
-
|
-
|
+2…+5
|
70
|
-
|
-
|
|
Фасоль зеленая (бобы)
|
-1
|
3,85
|
1,93
|
297
|
279
|
663
|
1745
|
7
|
90
|
-
|
-
|
|
Грибы
|
-1
|
3,89
|
1,97
|
302
|
384
|
820
|
2006
|
0…+1
|
85…90
|
-
|
-
|
|
Цикорий
|
-0,6
|
3,94
|
2,01
|
307
|
0
|
0
|
0
|
0
|
95
|
-
|
-
|
|
Баклажаны
|
-0,8
|
3,94
|
2,01
|
307
|
0
|
0
|
0
|
7
|
90
|
-
|
-
|
|
Картофель молодой старый
|
-0,61 -1,5
|
3,56 3,43
|
1,84 1,8
|
270 255
|
75 75
|
91 91
|
143 143
|
+4,5…+10 +4,5…+10
|
85…90 85…90
|
- -
|
- -
|
|
Перец свежий
|
-1
|
3,94
|
1,97
|
307
|
131
|
344
|
463
|
7
|
90
|
-
|
-
|
|
Горошек зеленый
|
-1,1
|
3,31
|
1,76
|
246
|
384
|
798
|
2041
|
0…0,5
|
85…90
|
-25…-30
|
-18
|
|
Горох сухой
|
-
|
1,17
|
0,83
|
33,5
|
-
|
-
|
-
|
+2…+5
|
70
|
-
|
-
|
|
Помидоры спелые
|
-0,56
|
3,98
|
2,01
|
311
|
28
|
125
|
331
|
+7…+10
|
85…90
|
-
|
-
|
-0,7
|
3,94
|
2,05
|
314
|
58
|
125
|
323
|
+11…+13
|
85…90
|
-
|
-
|
|
Репа
|
-1
|
3,89
|
1,97
|
301
|
87
|
87
|
87
|
0
|
95
|
-
|
-
|
|
Сельдерей в пучках Листья
корень
|
-1,1 -0,5 -1
|
3,94 3,98 3,94
|
1,97 2,01 1,93
|
310 313 923
|
73 73 73
|
250 250 250
|
475 475 475
|
0…0,5 0…0,5 0…0,5
|
90…95 90…95 90…95
|
- - -
|
- - -
|
|
Шпинат
|
-0,75
|
3,94
|
2,01
|
307
|
248
|
921
|
2774
|
0…-0,5
|
90…95
|
-25…-30
|
-18
|
|
Оливки
|
-1,2
|
3,35
|
1,76
|
251
|
0
|
0
|
0
|
7
|
90
|
-
|
-
|
Таблица 3. Растительные продукты (фрукты и ягоды)
|
Наименование продукта
|
Теплофизические
характеристики
|
Условия хранения свежей
продукции
|
Условия термообработки
|
|
Точка замерзания, оС
|
Удельная теплоемкость,
кДж/кг.К
|
Скрытая теплота заморозки,
кДж/кг
|
Теплота дыхания,
кДж/тонна.час
|
Температура хранения, оС
|
Относительная влажность %
|
Температура заморозки, оС
|
Температура хранения
мороженной продукции, оС
|
|
|
До заморозки
|
После заморозки
|
|
0оС
|
10оС
|
20оС
|
|
|
|
|
|
Абрикосы
|
-1,05
|
3,68
|
1,93
|
283
|
54
|
293
|
572
|
-0,5
|
90
|
-
|
-
|
|
Ананасы спелые
|
-1,1
|
3,68
|
1,88
|
283
|
89
|
229
|
396
|
7
|
85…90
|
-
|
-
|
|
Арбузы
|
-1
|
4,06
|
2,01
|
307
|
|
|
|
2
|
90
|
-
|
-
|
|
Апельсины
|
-2
|
3,85
|
1,84
|
285
|
31
|
98
|
241
|
0…+1
|
85…90
|
-
|
-
|
|
Сок апельсиновый
|
-2
|
3,81
|
1,97
|
297
|
0
|
0
|
0
|
-
|
-
|
-
|
-
|
|
Бананы
|
-1
|
3,47
|
1,76
|
251
|
0
|
337
|
698
|
90
|
90
|
-
|
-
|
|
Хурма
|
-2
|
3,52
|
1,8
|
260
|
0
|
0
|
0
|
-1
|
90
|
-
|
-
|
|
Вишня
|
-2
|
3,64
|
1,84
|
276
|
63
|
312
|
698
|
0…-1
|
85…90
|
-25…-30
|
-18
|
|
Финики сушенные
|
-15,7
|
1,51
|
1,09
|
67
|
32
|
83
|
216
|
-1
|
90
|
-
|
-
|
|
Инжир свежий
|
-2,45
|
3,43
|
1,8
|
260
|
0
|
0
|
0
|
-2
|
90
|
-
|
-
|
|
Инжир сушеный
|
|
1,63
|
1,13
|
79
|
0
|
0
|
0
|
0
|
60
|
-
|
-
|
|
Земляника садовая
|
-1,16
|
3,89
|
1,93
|
300
|
134
|
506
|
865
|
0
|
85…90
|
-25…-30
|
-18
|
|
Малина
|
-1
|
3,64
|
1,88
|
281
|
265
|
810
|
2093
|
-0,5
|
90
|
-
|
-
|
|
Лимоны
|
-1,61
|
3,73
|
1,93
|
283
|
28
|
103
|
178
|
+9…+10
|
85…90
|
-
|
-
|
|
Мандарины
|
-1,05
|
3,77
|
1,93
|
291
|
30
|
100
|
230
|
+4… +7
|
85…90
|
-
|
-
|
|
Манго
|
-0,94
|
3,56
|
1,83
|
272
|
0
|
0
|
0
|
10
|
90
|
-
|
-
|
|
Яблоки
|
-2
|
3,85
|
1,88
|
281
|
53
|
175
|
356
|
-1…+3
|
85…90
|
-
|
-
|
|
Айва
|
-2
|
3,68
|
1,88
|
283
|
43
|
56
|
0
|
-0,5
|
90
|
-
|
-
|
|
Дыни
|
-1
|
3,89
|
1,97
|
301
|
56
|
147
|
370
|
+4…+10
|
85…90
|
-
|
-
|
|
Черника
|
-1,28
|
3,6
|
1,88
|
274
|
0
|
0
|
0
|
2
|
90
|
-
|
-
|
|
Груши
|
-1,7
|
3,77
|
1,88
|
274
|
42
|
184
|
768
|
0…-1
|
85…90
|
-
|
-
|
|
Персики
|
-1,1
|
3,77
|
1,93
|
293
|
59
|
281
|
541
|
-1…+1
|
85…90
|
-25…-30
|
-18
|
|
Грейпфрут
|
-1,11
|
3,81
|
1,93
|
293
|
31
|
82
|
173
|
0…+10
|
85…90
|
-
|
-
|
|
Сливы
|
3,68
|
1,88
|
274
|
68
|
366
|
680
|
0…+10
|
85…90
|
-
|
-
|
|
Виноград
|
-1,28
|
3,6
|
1,84
|
270
|
30
|
119
|
243
|
0…-1
|
85…90
|
-
|
-
|
Таблица 4 Прочие продукты
|
Наименование продукта
|
Теплофизические
характеристики
|
Условия хранения свежей
продукции
|
Условия термообработки
|
|
Точка замерзания, оС
|
Удельная теплоемкость,
кДж/кг.К
|
Скрытая теплота заморозки,
кДж/кг
|
Теплота дыхания,
кДж/тонна.час
|
Температура хранения, оС
|
Относительная влажность, %
|
Температура заморозки, оС
|
Температура хранения
мороженной продукции, оС
|
|
|
До заморозки
|
После заморозки
|
|
0оС
|
10оС
|
20оС
|
|
|
|
|
|
Пиво
|
-2,2
|
3,81
|
0
|
300
|
0
|
0
|
0
|
+1,5…+4,5
|
-
|
-
|
-
|
|
Маргарин
|
|
1,97
|
1,26
|
126
|
-
|
-
|
-
|
+1,5…+2
|
60…70
|
-
|
-
|
|
Мед
|
|
1,46
|
1,09
|
60
|
0
|
0
|
0
|
+7…+10
|
60…70
|
-
|
-
|
|
Масло растительное
|
-1
|
1,97
|
1,26
|
126
|
0
|
0
|
0
|
+1…+2
|
-
|
-
|
-
|
|
Яйца
|
-1
|
3,18
|
1,67
|
226
|
-
|
-
|
-
|
0…-1
|
85…90
|
-25…-30
|
-18
|
|
Шоколад
|
-29
|
3,18
|
1,26
|
126
|
0
|
0
|
0
|
+16…+18
|
|
|
|
|
Дрожжи
|
-1,4
|
3,22
|
1,72
|
237
|
0
|
0
|
0
|
-
|
-
|
-
|
-18
|
|
Хлеб
|
-1,2
|
2,93
|
1,42
|
123
|
0
|
0
|
0
|
-18
|
95
|
-
|
-
|
|
Пельмени
|
-2,2
|
3,0
|
1,67
|
230
|
0
|
0
|
0
|
-18
|
90…95
|
-30…-35
|
-18
|
Таблица 5. Дополнительный перепад температуры Dt, при расчете теплового потока через
стену, подверженную сильному солнечному нагреву
|
Широта
|
Крыша
|
Вертикальная стена с
ориентацией
|
|
|
ю
|
ю-в
|
в
|
с-в
|
с
|
с-з
|
з
|
ю-з
|
|
1. Умеренно отражающая
поверхность.
|
|
0°
|
8,5
|
1,6
|
2,3
|
4,1
|
4,9
|
5,2
|
4,9
|
4,1
|
2,3
|
|
10°
|
9,4
|
1,8
|
2,8
|
4,4
|
4,6
|
4,2
|
4,6
|
4,4
|
2,8
|
|
20°
|
10,1
|
1,9
|
3,5
|
4,9
|
4,5
|
3,2
|
4,5
|
4,9
|
3,6
|
|
30°
|
10,3
|
2,7
|
4,3
|
5,1
|
4,3
|
2,6
|
4,2
|
5,1
|
4,3
|
|
40°
|
10,2
|
3,8
|
5,0
|
5,2
|
3,9
|
2,4
|
3,9
|
4,2
|
4,9
|
|
50°
|
9,9
|
5,0
|
5,7
|
5,5
|
3,9
|
2,5
|
3,9
|
5,5
|
5,7
|
|
60°
|
9,3
|
6,0
|
6,3
|
5,6
|
3,8
|
2,6
|
4,0
|
5,7
|
6,3
|
|
70°
|
8,7
|
6,8
|
6,8
|
6,1
|
4,4
|
3,3
|
4,3
|
6,1
|
6,8
|
|
80°
|
8,7
|
7,3
|
7,2
|
6,9
|
6,2
|
5,9
|
6,2
|
6,9
|
7,2
|
|
90°
|
8,7
|
7,0
|
7,0
|
7,0
|
7,0
|
7,0
|
7,0
|
7,0
|
7,0
|
|
2.Чистая отражающая
поверхность типа металла.
|
|
0°
|
6,1
|
1,2
|
1,7
|
2,9
|
3,5
|
3,7
|
3,5
|
2,9
|
1,7
|
|
10°
|
6,7
|
1,3
|
2,0
|
3,2
|
3,3
|
3,0
|
3,2
|
3,1
|
2,0
|
|
20°
|
7,2
|
1,4
|
2,5
|
3,5
|
3,2
|
2,3
|
3,2
|
3,5
|
2,5
|
|
30°
|
7,4
|
1,9
|
3,0
|
3,7
|
3,0
|
1,9
|
3,0
|
3,6
|
3,0
|
|
40°
|
7,3
|
2,7
|
3,5
|
3,7
|
2,8
|
1,7
|
2,8
|
3,7
|
3,5
|
|
50°
|
7,1
|
3,6
|
4,1
|
3,9
|
2,8
|
1,8
|
2,8
|
3,9
|
4,1
|
|
60°
|
6,6
|
4,3
|
4,5
|
4,0
|
2,7
|
1,9
|
2,8
|
4,1
|
4,5
|
|
70°
|
6,2
|
4,8
|
4,9
|
4,4
|
3,1
|
2,3
|
3,1
|
4,3
|
4,9
|
|
80°
|
6,2
|
5,2
|
5,2
|
4,9
|
4,4
|
4,2
|
4,4
|
4,9
|
5,2
|
|
90°
|
6,2
|
5,0
|
5,0
|
5,0
|
5,0
|
5,0
|
5,0
|
5,0
|
Таблица 6.
Габаритные размеры испарителей
|
Испаритель
|
ИРСН-10С
|
ИРСН-12.5
|
ИРСН-15
|
ИРСН-18
|
|
Габаритные размеры
|
1670-160-450
|
2040-160-450
|
2500-160-450
|
3060-160-450
|
|
Площадь
|
10
|
12.5
|
15
|
18
|
|
Длина труб и калачей
|
20,04
|
24,48
|
29,4
|
|
|
Размеры: ТРВ - 2М 105-90-50
22ТРВ-2В 100-90-40
|
Таблица 7. Значения удельного теплопритока qуд, ккал/м3, в зависимости от температуры в камере tвн, температуры tнар и влажности jнар наружного воздуха
|
tнар,°С
|
jнар,%
|
Температура в камере tвн,
,°С
|
|
|
-30
|
-25
|
-20
|
-15
|
-10
|
-5
|
0
|
+5
|
+10
|
+15
|
|
+10
|
40
|
16,00
|
13,90
|
11,70
|
9,80
|
7,30
|
5,20
|
2,70
|
0,0
|
0,0
|
0,0
|
|
+10
|
50
|
16,70
|
14,50
|
12,30
|
10,20
|
7,90
|
5,60
|
3,10
|
0,40
|
0,0
|
0,0
|
|
+10
|
60
|
17,20
|
15,00
|
12,80
|
10,70
|
8,40
|
6,20
|
3,50
|
0,90
|
0,0
|
0,0
|
|
+10
|
70
|
17,70
|
15,50
|
13,80
|
11,20
|
8,90
|
6,80
|
3,90
|
1,40
|
0,0
|
0,0
|
|
+10
|
80
|
18,20
|
16,00
|
13,80
|
11,20
|
9,40
|
7,40
|
4,30
|
1,90
|
0,0
|
0,0
|
|
+15
|
40
|
19,20
|
17,00
|
14,80
|
12,70
|
10,20
|
8,00
|
5,40
|
2,70
|
0,20
|
0,0
|
|
+15
|
50
|
20,20
|
17,90
|
15,70
|
13,50
|
11,20
|
8,80
|
6,20
|
3,50
|
1,00
|
0,0
|
|
+15
|
60
|
21,10
|
18,80
|
16,60
|
14,40
|
12,00
|
9,70
|
7,00
|
4,30
|
1,80
|
0,0
|
|
+15
|
70
|
22,00
|
19,70
|
17,50
|
15,30
|
12,90
|
10,60
|
7,80
|
5,10
|
2,60
|
0,10
|
|
+15
|
80
|
22,90
|
20,60
|
18,40
|
16,20
|
13,80
|
11,50
|
8,60
|
5,90
|
3,40
|
090
|
|
+20
|
40
|
22,40
|
20,10
|
17,90
|
15,60
|
13,10
|
10,80
|
8,10
|
5,50
|
2,90
|
0,30
|
|
+20
|
50
|
23,70
|
21,30
|
19,10
|
16,80
|
14,30
|
12,00
|
9,30
|
6,60
|
4,00
|
1,40
|
|
+20
|
60
|
25,00
|
22,60
|
20,40
|
18,10
|
15,50
|
13,20
|
10,50
|
7,70
|
5,10
|
2,50
|
|
+20
|
70
|
26,30
|
23,90
|
21,70
|
19,40
|
16,70
|
14,40
|
11,70
|
8,80
|
6,20
|
3,60
|
|
+20
|
80
|
27,00
|
25,20
|
23,00
|
20,70
|
17,90
|
15,60
|
12,90
|
9,90
|
7,30
|
4,70
|
|
+25
|
40
|
26,00
|
23,60
|
21,30
|
19,00
|
16,50
|
14,10
|
11,40
|
8,60
|
6,00
|
3,40
|
|
+25
|
50
|
27,80
|
25,30
|
23,00
|
20,70
|
18,10
|
15,70
|
12,90
|
10,20
|
10,20
|
4,60
|
|
+25
|
60
|
29,50
|
27,00
|
24,70
|
22,30
|
19,70
|
17,30
|
14,50
|
11,70
|
11,70
|
6,10
|
|
+25
|
70
|
31,20
|
28,70
|
26,40
|
23,90
|
21,30
|
18,90
|
16,10
|
13,20
|
10,40
|
7,60
|
|
+25
|
80
|
32,90
|
30,40
|
28,10
|
25,50
|
22,90
|
20,50
|
17,70
|
14,70
|
11,90
|
9,10
|
|
+30
|
40
|
30,20
|
27,70
|
25,40
|
23,00
|
20,40
|
18,00
|
15,10
|
12,30
|
9,50
|
6,70
|
|
+30
|
50
|
32,50
|
30,00
|
27,60
|
25,20
|
22,50
|
20,10
|
17,20
|
14,40
|
11,50
|
8,60
|
|
+30
|
60
|
35,00
|
32,40
|
30,00
|
27,50
|
24,80
|
22,30
|
19,40
|
16,50
|
13,60
|
10,70
|
|
+30
|
70
|
37,50
|
34,80
|
32,40
|
29,80
|
27,10
|
24,50
|
21,60
|
18,60
|
15,70
|
12,80
|
|
+30
|
80
|
40,00
|
37,20
|
34,80
|
32,10
|
29,40
|
26,70
|
23,80
|
20,70
|
17,80
|
14,90
|
|
+35
|
40
|
35,00
|
32,40
|
30,00
|
27,50
|
24,80
|
22,30
|
19,40
|
16,50
|
10,70
|
|
+35
|
50
|
38,40
|
35,70
|
33,20
|
30,70
|
27,90
|
25,30
|
22,40
|
19,40
|
16,50
|
13,60
|
|
+35
|
60
|
41,60
|
38,80
|
36,30
|
33,70
|
30,80
|
28,20
|
25,20
|
22,20
|
19,20
|
16,20
|
|
+35
|
70
|
44,80
|
41,90
|
39,40
|
36,70
|
33,70
|
31,10
|
28,00
|
25,00
|
21,90
|
18,80
|
|
+35
|
80
|
48,00
|
45,00
|
42,50
|
39,70
|
36,60
|
34,00
|
30,80
|
27,80
|
24,60
|
21,40
|
|
+40
|
40
|
41,00
|
38,30
|
35,70
|
33,20
|
30,30
|
27,70
|
24,70
|
21,70
|
18,70
|
15,70
|
|
+40
|
50
|
45,20
|
42,40
|
39,80
|
37,10
|
34,20
|
31,50
|
28,40
|
25,40
|
22,30
|
19,20
|
|
+40
|
60
|
49,50
|
46,70
|
43,90
|
41,20
|
38,20
|
35,50
|
32,30
|
29,20
|
26,00
|
22,80
|
|
+40
|
70
|
53,80
|
51,00
|
48,00
|
45,30
|
42,20
|
39,50
|
36,20
|
33,00
|
29,70
|
26,40
|
|
+40
|
80
|
58,10
|
55,30
|
52,10
|
49,40
|
46,20
|
43,50
|
40,10
|
36,80
|
33,40
|
30,00
|
Таблица 8
Средняя продолжительность открытия двери при загрузке (разгрузке)
холодильной камеры (хранилища)
|
Тип товара
|
Продолжительность Vоткр,
мин/тонна
|
|
Мясные туши на крюках
|
1,0
|
|
Штабели на поддонах
|
0,8
|
Таблица 9
Значения параметра Rs в
зависимости от температуры и влажности наружного воздуха
|
tнар(c),°С
|
tнар(вл), °С
|
jнар, %
|
Температура в камере tвн
, °С при относительной влажности j=90%
|
|
|
|
-30
|
-25
|
-20
|
-15
|
-10
|
-5
|
0
|
5
|
10
|
15
|
|
30
|
19,7
|
30
|
0,76
|
0,75
|
0,74
|
0,73
|
0,72
|
0,72
|
0,73
|
0,77
|
0,87
|
-
|
|
30
|
21,8
|
40
|
0,71
|
0,69
|
0,68
|
0,66
|
0,65
|
0,63
|
0,63
|
0,64
|
0,68
|
0,83
|
|
30
|
23,9
|
50
|
0,66
|
0,64
|
0,62
|
0,60
|
0,59
|
0,57
|
0,56
|
0,55
|
0,56
|
0,62
|
|
30
|
25,8
|
60
|
0,62
|
0,60
|
0,58
|
0,56
|
0,54
|
0,52
|
0,50
|
0,48
|
0,48
|
0,49
|
|
35
|
19,0
|
20
|
0,80
|
0,79
|
0,78
|
0,77
|
0,77
|
0,77
|
0,79
|
0,84
|
0,96
|
-
|
|
35
|
21,6
|
30
|
0,72
|
0,71
|
0,69
|
0,68
|
0,67
|
0,66
|
0,67
|
0,68
|
0,72
|
0,86
|
|
35
|
24,0
|
40
|
0,66
|
0,64
|
0,63
|
0,61
|
0,59
|
0,58
|
0,57
|
0,57
|
0,58
|
0,63
|
|
35
|
26,3
|
50
|
0,61
|
0,59
|
0,57
|
0,55
|
0,53
|
0,52
|
0,50
|
0,49
|
0,48
|
0,50
|
|
35
|
28,3
|
60
|
0,56
|
0,54
|
0,53
|
0,51
|
0,49
|
0,47
|
0,45
|
0,43
|
0,42
|
0,41
|
|
40
|
20,7
|
20
|
0,76
|
0,75
|
0,74
|
0,73
|
0,72
|
0,72
|
0,73
|
0,75
|
0,82
|
0,98
|
|
40
|
23,6
|
30
|
0,68
|
0,66
|
0,65
|
0,63
|
0,62
|
0,61
|
0,60
|
0,61
|
0,62
|
0,68
|
|
40
|
26,2
|
40
|
0,61
|
0,59
|
0,58
|
0,56
|
0,54
|
0,53
|
0,52
|
0,51
|
0,50
|
0,52
|
|
40
|
28,6
|
50
|
0,55
|
0,54
|
0,52
|
0,50
|
0,48
|
0,47
|
0,45
|
0,43
|
0,42
|
0,42
|
|
Примечание: tнар(c)-
температура наружного воздуха по «сухому» термометру; tнар(вл)-
температура наружного воздуха по «влажному» термометру; jнар- относительная влажность наружного воздуха.
|
Таблица 10
Значения параметра Rs в
зависимости от температуры и влажности наружного воздуха и температуры в камере
|
tнар, °С
|
jнар, %
|
Температура в камере tвн
, °С при относительной влажности j=90%
|
|
|
-40
|
-35
|
-30
|
-25
|
-20
|
-15
|
-10
|
-5
|
0
|
|
20 20 20 20 20
|
100 80 60 40 20
|
0,62 0,67 0,73 0,80 0,89
|
0,60 0,65 0,71 0,79 0,88
|
0,57 0,63 0,69 0,78 0,88
|
0,55 0,61 0,68 0,76 0,87
|
0,53 0,58 0,65 0,75 0,87
|
0,50 0,56 0,63 0,73 0,87
|
0,44 0,53 0,61 0,73 0,80
|
0,44 0,51 0,60 0,73 0,93
|
0,41 0,48 0,59 0,76 -
|
|
15 15 15 15 15
|
100 80 60 40 20
|
0,67 0,72 0,77 0,84 0,91
|
0,65 0,70 0,76 0,83 0,91
|
0,63 0,68 0,74 0,81 0,90
|
0,60 0,66 0,72 0,80 0,90
|
0,58 0,63 0,70 0,79 0,90
|
0,55 0,61 0,68 0,78 0,91
|
0,51 0,58 0,66 0,78 0,93
|
0,48 0,55 0,65 0,79 -
|
0,45 0,53 0,66 0,87 -
|
|
10 10 10 10 10
|
100 80 60 40 20
|
0,72 0,76 0,81 0,87 0,93
|
0,70 0,75 0,80 0,86 0,93
|
0,68 0,73 0,78 0,85 0,92
|
0,65 0,70 0,76 0,84 0,92
|
0,62 0,68 0,75 0,83 0,92
|
0,59 0,65 0,73 0,82 0,94
|
0,56 0,63 0,71 0,83 0,99
|
0,52 0,60 0,71 0,88 -
|
0,48 0,59 0,77 - -
|
100 80 60 40 20
|
0,77 0,81 0,85 0,89 0,95
|
0,7 0,79 0,83 0,88 0,94
|
0,73 0,77 0,82 0,88 0,94
|
0,70 0,75 0,80 0,87 0,94
|
0,67 0,72 0,79 0,86 0,95
|
0,64 0,70 0,77 0,86 0,98
|
0,60 0,67 0,77 0,89 -
|
0,55 0,65 0,79 - -
|
0,49 0,68 - - -
|
|
0 0 0 0 0
|
100 80 60 40 20
|
0,81 0,84 0,88 0,92 0,96
|
0,79 0,83 0,86 0,91 0,96
|
0,77 0,81 0,85 0,90 0,96
|
0,74 0,79 0,84 0,89 0,96
|
0,71 0,76 0,82 0,89 0,98
|
0,67 0,74 0,81 0,91 -
|
0,63 0,71 0,83 0,98 -
|
0,56 0,71 0,98 - -
|
- - - - -
|
|
-5 -5 -5 -5 -5
|
100 80 60 40 20
|
0,85 0,88 0,91 0,94 0,97
|
0,83 0,86 0,90 0,93 0,97
|
0,81 0,85 0,88 0,93 0,97
|
0,79 0,83 0,87 0,92 0,98
|
0,75 0,81 0,87 0,93 -
|
0,71 0,78 0,87 0,98 -
|
0,65 0,78 0,98 - -
|
- - - - -
|
- - - - -
|
|
-10 -10 -10 -10 -10
|
100 80 60 40 20
|
0,88 0,91 0,93 0,95 0,98
|
0,87 0,89 0,92 0,95 0,98
|
0,85 0,88 0,91 0,95 0,99
|
0,82 0,86 0,91 0,95 -
|
0,79 0,85 0,91 0,98 -
|
0,74 0,84 0,97 - -
|
- - - - -
|
- - - - -
|
- - - - -
|
|
-15 -15 -15 -15 -15
|
100 80 60 40 20
|
0,91 0,93 0,95 0,97 0,99
|
0,90 0,92 0,94 0,97 0,99
|
0,88 0,91 0,94 0,97 1,00
|
0,85 0,89 0,94 0,99 -
|
0,81 0,89 0,98 - -
|
- - - - -
|
- - - - -
|
- - - - -
|
- - - - -
|
Таблица 11
Тепловыделения от одного человека в единицу времени, находящегося в
холодильной камере, при его средней активности
|
Температура в камере, °С
|
20
|
15
|
10
|
5
|
0
|
-5
|
-10
|
-15
|
-20
|
-25
|
|
Тепловыделения, Вт
|
180
|
200
|
210
|
240
|
270
|
300
|
330
|
360
|
390
|
420
|
Таблица 12
Рекомендуемая продолжительность работы холодильной установки, и периодов
оттаивания, предусматриваемых для различных типов холодильных камер
|
Тип холодильной камеры
|
Расчетное время работы
холодильной установки tр час/сутки
|
Продолжительность оттайки tотт,
час/сутки
|
|
Камера хранения
неупакованных замороженных продуктов
|
18
|
4
|
|
Камера хранения упакованных
замороженных продуктов
|
20
|
2
|
|
Камера хранения молочных
продуктов
|
21
|
1
|
|
Камера хранения овощей и
фруктов
|
20
|
2
|
|
Камера охлаждения
|
20
|
4
|
|
Камера заморозки
|
18
|
6
|
|
Камера созревания сыра
|
20
|
2
|
|
Камера сушки колбас
|
20
|
2
|
|
Камера засолки
|
20
|
2
|
|
Холодильный шкаф
|
20
|
2
|
Таблица 13
Расчетные параметры наружного воздуха.
|
Город
|
Географическая широта
|
Температура летняя, оС
|
Среднегодовая температура,
оС
|
Относительная влажность, %
|
|
1. Барнаул 2. Баку 3.
Владивосток 4. Вологда 5. Иркутск 6. Краснодар 7. Кемерово* 8. Киев 9. Красноярск
10. Новосибирск 11. Новокузнецк* 12. Одесса 13. Сочи 14. Томск 15. Ташкент
16. Тюмень 17. Хабаровск 18. Целиноград*
|
52 40 44 60 52 44 56 52 56
56 56 48 44 56 40 56 48 52
|
31 34 23 28 29 34 28 31 30
30 28 32 32 29 37 31 32 33
|
1,1 14,4 4,0 2,2 -1,1 10,8
-0,4 7,2 0,5 -0,1 +0,7 9,9 13,4 -0,6 13,3 1,3 1,4 1,4
|
54 46 75 61 58 46 59 52 56
56 57 55 70 59 24 58 67 42
|
* - “Строительная климатология и геофизика” СНиП-II-А.6-72
Таблица 14
Коэффициенты теплопроводности типовых строительных материалов
|
Материал (толщина,
м)
|
Коэффициент
теплопроводности , Вт/(м К)
|
|
Камень
|
1,4
|
|
Кладка из
обыкновенного кирпича (0,12;0,51)
|
0,81
|
|
Кладка из
силикатного кирпича
|
0,87
|
|
Кладка из керамического
пустотного кирпича
|
0,58
|
|
Кладка из силикатного
одиннадцатипустотного кирпича
|
0,81
|
|
Цементная затирка (0,02)
|
0,21
|
|
Гравий
керамзитовый (0,25)
|
0,93
|
|
Песчаник
обожженный
|
1,5
|
|
Бетонная стяжка
(0,02)
|
1,0
|
|
Бетон сплошной
|
1,75
|
|
Бетон пористый
|
1,4
|
|
Железобетонное
покрытие (0,22)
|
1,5
|
|
Железобетон (0,1; 0,4)
|
1,7
|
|
Асфальт в полах
|
0,8
|
|
Рубероид,
пергамин (0,0005)
|
0,17
|
|
Гидроизол
(0,001)
|
0,35
|
|
Битум нефтяной
(0,001)
|
0,47
|
|
Асбест (шифер)
|
0,35
|
|
Кафель (0,006)
|
1,05
|
|
Бумага
|
0,14
|
|
Иней
|
0,47
|
|
Лед (0;-20;-60)
|
2,21;2,44;2,91
|
|
Снег
|
1,5
|
|
ПВХ
|
0,19
|
|
Резина
|
0,15
|
|
Стекло
|
1,15
|
|
Пенопласт ПСБ-С
(0,05;0,1)
|
0,047
|
|
Пенопласт ПВХ-1
(0,05)
|
0,052
|
|
Пенопласт ПУ-101
|
0,041
|
|
Пенопласт ФРП-1
|
0,058
|
|
Пенополиуретан
ППУ-3С
|
0,041
|
|
Пенополиуретан
РИПОР
|
0,025
|
|
Пеностекло
(0,06-0,12)
|
0,14
|
|
Плита
минераловатная (0,05)
|
0,08
|
|
Пробковая плита
(0,05;0,1)
|
0,043
|
|
Опилки древесные
сухие
|
0,065
|
|
Шлак котельный
(наполнительный)
|
0,33
|
|
Минеральная вата
|
0,05
|
|
Стекловолокно
|
0,036
|
|
Перлит
|
0,05
|
|
Картон
строительный многослойный
|
0,13
|
Таблица 15
Коэффициент
теплоотдачи от поверхности стен
,Вт/м2 К
|
Скорость
движения воздуха
|
Коэффициент теплоотдачи ,Вт/м2 К
|
|
Неподвижный
воздух
|
9,4
|
|
Скорость
движения 3,35 м/сек
|
22,7
|
|
Скорость
движения 6,7 м/сек
|
34,1
|
Таблица 16
Коэффициенты теплопередачи наружных стен и покрытий
В числителе даны значения коэффициентов теплопередачи для наружных стен,
в знаменателе - для бесчердачных покрытий.
Таблица 17
Приблизительная площадь машинного отделения
|
Площадь камер, м2
|
До 10
|
10¸20
|
20¸30
|
30¸40
|
40¸50
|
50¸60
|
|
Площадь машинного
отделения, м2
|
2
|
3¸4
|
5¸6
|
7¸8
|
9¸10
|
11¸12
|
Таблица 18
Коэффициент теплопередачи внутренних ограждений
|
Внутренние ограждения
|
К, Вт/(м2 . оС)
|
1/К, (м2 . оС)/Вт
|
|
1. Перегородки между
камерами с приблизительно одинаковыми температурами 2. Перегородки отделяющие
коридоры, тамбуры, загрузочные и др. помещения от камер с температурой, оС
-30 -20 -10 - 4 + 4 + 12
|
0,58 0,27 0,28 0,33 0,35
0,52 0,64
|
1,7 3,7 3,57 3,03 2,86
1,92 1,56
|
Таблица 19
Теплоемкость продуктов, С
|
Продукт
|
Удельная теплоемкость,
кДж\(кг*К)
|
Продукт
|
Удельная теплоемкость,
кДж\(кг*К)
|
|
Говядина
|
3,44
|
Масло
|
2,68
|
|
Свинина
|
2,98
|
Сливки, молоко
|
3,94
|
|
Баранина
|
2,89
|
Сметана
|
3,02
|
|
Рыба
|
3,34
|
Сыры
|
2,10-2,52
|
|
Гастрономия
|
2,94-3,35
|
Яйца
|
3,35
|
|
Пиво, соки
|
3,94
|
Овощи, фрукты
|
3,44-3,94
|
Таблица 20
Физические свойства влажного воздуха при температуре, оС
|
Температура
|
32
|
30
|
28
|
6
|
4
|
2
|
±0
|
-2
|
-4
|
-6
|
|
Плотность воздуха кг/ м3
|
1,136
|
1,146
|
1,156
|
1,261
|
1,271
|
1,281
|
1,290
|
1,301
|
1,310
|
1,320
|
|
Энтальпия воздуха, кДж/кг
|
110,1
|
99,6
|
89,2
|
2,05
|
16,6
|
12,9
|
9,8
|
5,9
|
2,7
|
0,4
|
Таблица 21
Допустимая длина трубопроводов малых холодильных машин
|
Холодопроизводительность,
кВт
|
Длина трубопроводов, м
|
|
Всасывающего
|
жидкостного
|
после ТРВ
|
|
0,5¸3,5 3,5¸5
|
8 10
|
10 12
|
1 1
|
Таблица 22
|
Продукт
|
Норма загрузки продуктами gF
стр ,кг\м2
|
|
в магазине
|
в ПОП
|
|
Мясо
|
150
|
125
|
|
Рыба
|
300
|
|
Замороженные готовые
изделия
|
220
|
250
|
|
Молочно-жировые продукты
|
300
|
170
|
|
Гастрономические продукты
|
150
|
150
|
|
Фрукты, овощи, напитки
|
100
|
100
|
|
Полуфабрикаты
|
100
|
100
|
|
Кулинарные изделия
|
100
|
100
|
|
Кондитерские изделия
|
100
|
100
|
|
Производственные отходы
|
-
|
200
|
Таблица 23
Режимы и сроки хранения продуктов
|
Продукт
|
Температура хранения, оС
|
Влажность воздуха, %
|
Срок хранения, дни
|
|
Мясо охлажденное
|
0
|
80
|
3
|
|
мороженое
|
-12
|
85
|
4
|
|
Рыба свежая
|
-1
|
95
|
3
|
|
мороженая
|
-3
|
95
|
4
|
|
Замороженные готовые
изделия
|
-18
|
95
|
10
|
|
Молочно-жировые продукты
|
+3
|
85
|
1-3
|
|
Гастрономия
|
+3
|
80
|
5
|
|
Мясные и рыбные
полуфабрикаты
|
0
|
90
|
1
|
|
Овощные полуфабрикаты
|
+2
|
85
|
1
|
|
Фрукты, ягоды, овощи,
напитки
|
+5
|
90
|
2-3
|
|
Замороженные фрукты и ягоды
|
-18
|
95
|
10
|
|
Кондитерские изделия
|
+6
|
80
|
5
|
|
Производственные отходы
|
+6
|
85
|
1
|