Проектирование автоматизированного привода
Содержание
1.
Условия работы и требования, предъявляемые к проектируемому приводу
2.
Обзор и анализ систем проектируемого электропривода и структур систем
управления им
.
Расчёт мощности и выбор двигателя
.
Выбор тиристорного преобразователя
1. Условия работы и требования,
предъявляемые к проектируемому приводу
Одним из путей интенсификации и
концентрации очистных работ является создание поточной технологии, при которой
комплекс горных машин позволяет осуществить непрерывность процессов выпуска,
доставки, погрузки, транспортирования и подъема руды. Создание поточной
технологии на всех или на отдельных транспортных звеньях горного предприятия
невозможно без применения конвейерного транспорта, обеспечивающего
непрерывность грузопотока, ритмичность работы и повышение производительности
труда при наиболее низкой энергоемкости и трудоемкости процессов доставки и
транспортирования руды.
Применение конвейерного
транспорта при подземной отработке крутопадающих месторождений крепких руд
позволяет сократить число рудоспусков в отрабатываемых блоках и объем
проходческих работ, а также сроки подготовки и отработки1 блоков.
Особенно целесообразно применение конвейерного транспорта при разработке мощных
месторождений крепких руд с использованием систем с массовым обрушением руды,,
позволяющим осуществлять интенсивную отработку блока.
При подземной разработке
некрепких неабразивных калийных и марганцевых руд возможна полная
конвейеризация транспорта руды от забоя до обогатительной фабрики.
Основными преимуществами
конвейерного транспорта являются: непрерывность потока и высокая
производительность; большая длина отдельных конвейеров или конвейерных линий и
возможность транспортирования под углами 18°; небольшие поперечные размеры
става конвейера, допускающие его установку в горных выработках небольшого
сечения; возможность монтажа конвейеров в выработках, пройденных по почве
неспокойно залегающих пластов; возможность полной автоматизации конвейерных
установок с централизованным управлением; повышение безопасности и улучшение
условий труда. Основные недостатки конвейерного транспорта: сложность доставки
абразивных крупнокусковых грузов и необходимость предварительного дробления
крепких руд; интенсивный износ гибких грузонесущих органов; высокая стоимость
оборудования и его монтажа; необходимость дополнительной транспортной системы
для доставки вспомогательных грузов.
Конвейеры с лентой шириной 1200
мм являются стационарными транспортными установками. Они предназначены для
транспортирования по капитальным выработкам, но могут использоваться и на
сборных панельных выработках при больших грузопотоках. Ленточный конвейер 2Л
120 является высокопроизводительной транспортной установкой непрерывного
действия и предназначается для транспортирования полезного ископаемого по
наклонным стволам шахт, штольням и капитальным панельным уклонам,
проветриваемым свежей струей воздуха.
Исходя из вышеперечисленных режимов и условий
работы ленточного конвейера 2Л 120, можно сформулировать основные требования,
предъявляемые к этому электроприводу:
. Электропривод должен обеспечить плавный пуск
рабочего органа конвейера.
. Динамическое торможение электропривода после
его отключения.
. Электропривод должен быть реверсивным.
. Предусмотрена защита силовых тиристоров
аппарата от перегрева, от токов короткого замыкания, от потери управления
силовыми тиристорами при исчезновении импульсов управления, в одном или
нескольких каналах, от потери фазы входного напряжения.
. Схема должна быть простой и надежной.
2. Обзор и анализ систем
электропривода хода и структур управления им
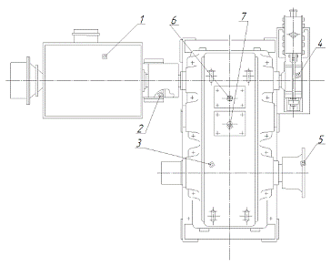
Привод конвейера 2Л 120 (рис.1) состоит
из электродвигателя 1 с фазным ротором и цилиндрического редуктора 3. Плавность
пуска конвейера обеспечивается включением в цепь ротора электродвигателей
пускового реостата из 12 ступеней. С целью удобства транспортирования сборочных
единиц по выработкам двигатель и редуктор не имеют общей рамы, а монтируются
каждый самостоятельно на общем фундаменте. Вал двигателя через упругую
втулочно-пальцевую муфту 2 передает вращающий момент на один из концов быстроходного
вала редуктора. На противоположном конце быстроходного вала редуктора
устанавливается тормозной шкив, на котором монтируется колодочный тормоз 4 типа
ТКТГ-500.
Тормоз служит для торможения конвейера при его
остановках. Передаточное отношение двухступенчатого цилиндрического редуктора
Ц2Ш U = 20,5 при частоте вращения ротора двигателя n = 985 мин-1 обеспечивает
движение ленты со скоростью V = 3,15 м/с. Первая (быстроходная) ступень
передачи редуктора выполнена косозубой двухпоточной. Направление наклона зубьев
быстроходной вал-шестерни выполнено встречным с целью компенсации осевых
реакций в зубчатом зацеплении. На промежуточном валу посередине между
косозубыми зубчатыми колесами первой ступени расположена ведущая шестерня
тихоходной (второй) ступени. На верхней половине корпуса редуктора имеются две
крышки, в одной из которых завернут маслоуказательный щуп 6, а в другой
маслозаливная пробка 7. На выходном (тихоходном) валу редуктора через шпонку
посажена ступица зубчатой муфты 5 промежуточного вала.
Рисунок 1 - Привод конвейера 2Л 120.
Целью автоматизации конвейерного транспорта
является повышение эффективности и безопасности работы конвейерных линий. В
существующих системах используется фазовое управление подаваемого напряжения,
реализуемое тиристорным преобразователем. Но при фазовом регулировании на
выходе преобразователя получается напряжение плохого качества, при котором пуск
характеризуется наличием переходных процессов, как в электроприводе, так и в механической
части конструкции. Переходные процессы сопровождаются резкими изменениями
различных параметров состояния во времени, в том числе и усилие в ленте. При
этом значение данной переменной могут меняться в значительной степени, выходя
за пределы допустимых или даже критических. Перегрузки при пуске конвейера
могут привести к опасному снижению запаса прочности привода и ленты. Поэтому,
анализируя вышеперечисленное, можно сделать вывод что проблема плавного пуска
очень актуальна на сегодняшний день. Это означает, что существует необходимость
в поиске альтернативных средств управления напряжением питания асинхронных
двигателей (АД) с короткозамкнутым ротором. Одной из таких альтернатив является
замена принципа фазового регулирования - широтно-импульсным регулированием
напряжения. В соответствии с этим принципом силовые ключи между источником
питания и нагрузкой коммутируются с высокой частотой на протяжении периода
напряжения питания. Управляемая величина - длительность включенного состояния
силового ключа при постоянном значении несущей частоты. Среднее значение
выходного напряжения за период несущей частоты определяется скважностью
импульсов управления силовым ключом, а также мгновенными значениями напряжения
питания. Реализация этого способа возможна при использовании транзисторов с
изолированным затвором (IGBT), которые характеризуются высокими энергетическими
и динамическими показателями.
С точки зрения обеспечения требований,
предъявляемых к приводу ленточных конвейеров, этот привод имеет недостатки. К
недостаткам электропривода с асинхронным короткозамкнутым электродвигателем
следует отнести резкое увеличение пускового момента и, следовательно,
возможность появления высоких натяжений в конвейерной ленте и пробуксовки на
приводных барабанах.
Значительного улучшения рабочих характеристик
электропривода достигают включением в схему привода специальных пусковых
устройств:
. Пусковые гидромуфты замкнутого типа,
обеспечивающие плавный пуск и необходимое распределение нагрузки между
двигателями многодвигательных приводных станций. Гидромуфты имеют серьезные
недостатки, т.к. механическая характеристика гидромуфты не позволяет
осуществить разгон тягового органа конвейера с необходимой интенсивностью;
срабатывание защиты вызывает опасность для обслуживающего персонала и простой
конвейера, обусловленный временем на повторную заливку в неё эмульсии,
установку новой плавкой пробки.
. Электромагнитная муфта скольжения. К
недостаткам электромагнитных муфт скольжения относится следующее: в процессе
разгона конвейера вихревые токи, возникающие в якоре муфты, вызывают ее сильный
нагрев, что требует, особенно при большой мощности привода, довольно сложной
системы охлаждения муфты; индуктор, к которому подводится постоянный ток через
кольца, должен быть во взрывобезопасном исполнении, чтобы отвечать условиям
работы во взрывоопасной атмосфере угольных шахт; электропривод с
электромагнитной муфтой скольжения и короткозамкнутым асинхронным двигателем
требует два вида тока - переменного и постоянного, что также усложняет систему
питания привода. Поэтому по указанным причинам работы в области создания
электромагнитных муфт скольжения для ленточных конвейеров в настоящее время не
получают развития.
. Электродвигатели с фазным ротором. Обеспечение
плавного пуска в таких электроприводах осуществляется введением сопротивления в
роторную цепь электродвигателя. В качестве сопротивления используют
металлический ступенчатый реостат или бесступенчатый - жидкостный. Жидкостные
реостаты выпускаются на широкий диапазон мощностей и изготовляются во
взрывобезопасном исполнении, что позволяет использовать приводы этого типа в
угольных шахтах. менее широкое распространение получил привод с
электродвигателем с фазовым ротором и металлическим реостатом, включенным в
цепь ротора. Введение сопротивлений осуществляют при помощи электромагнитных
контакторов. Существуют также приводы с двигателями с фазовым ротором, в цепь
которого включены неуправляемые индукционные реостаты. Применение данного
метода имеет ряд таких недостатков, как изнашивание контактных колец, большие
потери на регулировочном сопротивлении, уменьшение жесткости характеристик с
ростом сопротивления, большая стоимость относительно двигателя с КЗ ротором.
. Электропривод переменного тока на базе
асинхронного двигателя с фазным ротором по системе асинхронного вентильного
каскада (АВК). Недостатки данной схемы - дороговизна реализации и сопутствующие
недостатки двигателя с фазным ротором.
. Схема импульсного регулирования частоты
вращения асинхронного двигателя с фазным ротором. Регулирование жесткости
механической характеристики в данной схеме производится изменением
сопротивления в цепи выпрямленного тока импульсным методом. В электроприводе
ленточного конвейера с асинхронным короткозамкнутым двигателем импульсное
регулирование тока возможно лишь в статорной цепи. Импульсный метод управления
асинхронным двигателем является наиболее простым и легко реализуемым. Однако
этот метод обладает рядом существенных недостатков. При таком способе
регулирования имеет место непрерывное протекание переходных процессов и
связанное с этим протекание по обмоткам двигателя свободных составляющих
переходных токов, обусловливающих нагрев двигателя и появление знакопеременных
ударных моментов, ухудшающих качество переходного процесса при пуске конвейера.
. Частотное регулирование асинхронного двигателя
с помощью преобразователя частоты (ПЧ). ПЧ обеспечивает плавное регулирование
частоты в требуемом диапазоне. Основные недостатоки ПЧ - это его дороговизна и
большие габариты.
. Параметрический метод управления асинхронным
двигателем. При таком методе воздействуют на величину приложенного к приводному
двигателю напряжения. Реализуется при пуске двигателя с короткозамкнутым
ротором двумя основными методами:
) Детерминированным фазированием, т. е.
поочередным включением статорных обмоток двигателя на сеть в моменты времени,
соответствующие определенной фазе питающего напряжения, что исключает появление
апериодических составляющих пускового тока и позволяет получить динамическую
механическую характеристику, близкую к статической.
) Плавным увеличением по линейному или
экспоненциальному закону напряжения, подводимого к двигателю. Полное время
нарастания питающего напряжения при этом должно быть не менее времени затухания
апериодической составляющей тока.
3. Расчёт мощности и выбор
двигателя, управляемого преобразователя
Исходными данными для правильного расчета
мощности и выбора типа электропривода являются технологические и конструктивные
требования, которые возникают в связи с эффективностью использования
производственных механизмов.
Одним из основных элементов электропривода
определяющим, в значительной степени, его технические и экономические
показатели является электродвигатель. Применение электродвигателя недостаточной
мощности может вызвать нарушение в нормальной работе механизма, понижение его
производительности, аварию и выход из строя двигателя. Использование двигателя
завышенной мощности приведет к неоправданному увеличению капитальных затрат,
снижения КПД двигателя.
Исходные данные для расчета
. Длина конвейера (или отдельных горизонтальных
участков), м Lk = 1450
. Высота подъёма груза (или отдельных
вертикальных участков), м Hpod = 0
. Угол подъема груза, град β
= 0
. Производительность конвейера, т/часQ = 1500
. Скорость движения ленты, м/с v = 3,15
. Ширина ленты, мм B = 1200
. Вес вращающихся частей роликоопоры верхней
ветви, кг GB = 44
. Вес вращающихся частей роликоопоры нижней
ветви, кг GH = 21
. Шаг установки роликов на верхней ветви, м LPB
= 1,25
. Шаг установки роликов на нижней ветви, м LPH
= 2,5
. Вес одного метра ленты, кг GL =
31,7
. Коэффициент учёта дополнительных
сопротивлений KD = 1,05
. Коэффициент сопротивления движению ленты по
роликоопорам CCOP = 0,032
. Мощность на первом барабане, кВт N1
= 250
. Мощность на втором барабане, кВт N2
= 500
. Угол обхвата первого барабана лентой, град. α1
= 3,45
. Угол обхвата второго барабана лентой, град. α2
= 3,45
. Коэффициент сцепления ленты с первым
барабаном µ1 = 0,25
. Коэффициент сцепления ленты со вторым
барабаном µ2 = 0,25
. Коэффициент запаса прочности ленты n = 8
. Коэффициент динамичности KД = 0,85
. Кратность пускового момента KП =
1,4
. Коэффициент угла установки K1 =
1,1
. Коэффициент снижения производительности Kβ
= 0,85
Рисунок 2- Кинематическая схема конвейера 2Л120.
Вспомогательные вычисления
1. Расчет эквивалентных геометрических
участков трассы
и

Эквивалентная длина конвейера
Эквивалентный угол наклона конвейера
Эквивалентная высота подъёма груза
. Расчет погонных нагрузок
Погонная нагрузка от массы груза

Погонная нагрузка от массы вращающихся частей
роликоопор верхней ветви

Погонная нагрузка от массы вращающихся частей
роликоопор нижней ветви

Погонная нагрузка от массы ленты

Сопротивление движению ленты
Примечание: принимается "+", если
конвейер работает на подъём и "-", если конвейер работает на спуск
Коэффициент распределения мощности
Тяговый фактор привода
Запас тяговой способности
Натяжение в сбегающей и набегающей ветвях ленты
. Необходимая разрывная прочность ленты

Необходимая мощность привода

Проверка минимального натяжения по условию провеса
Если
больше
нужно принять
Равным
и провести новый расчет
Определение предельных возможностей конвейера
Максимально возможная длина транспортирования

Приемная способность конвейера


Погонная нагрузка от массы груза

Новое сопротивление движению ленты

Новое расчётное натяжение ленты
конвейер привод преобразователь мощность


. Новая необходимая разрывная прочность ленты

Разрывная прочность применяемой ленты

Мощность привода, необходимая для обеспечения
приемной способности

4. Выбор тиристорного
преобразователя
Принцип частотного метода регулирования скорости
асинхронного двигателя заключается в том, что, изменяя частоту f1
питающего напряжения, можно в соответствии с выражением (4.1)
(4.)
при неизменном числе пар полюсов p изменять
угловую скорость магнитного поля статора. Этот способ обеспечивает плавное
регулирование скорости в широком диапазоне, а механические характеристики
обладают высокой жесткостью. Регулирование скорости при этом не сопровождается
увеличением скольжения асинхронного двигателя и вследствие этого потери
мощности при таком способе регулирования сравнительно невелики. Применение
регулируемого электропривода обеспечивает энергосбережение и позволяет получать
новые качества систем и объектов. Значительная экономия электроэнергии
обеспечивается за счет регулирования какого-либо технологического параметра.
Если это конвейер, то можно регулировать скорость его движения. Большинство
современных преобразователей частоты построено по схеме двойного
преобразования. Они состоят из следующих основных частей: звена постоянного
тока (неуправляемого выпрямителя), силового импульсного инвертора и системы
управления. Звено постоянного тока состоит из неуправляемого выпрямителя и
фильтра. Переменное напряжение питающей сети преобразуется в нем в напряжение
постоянного тока. Силовой трехфазный импульсный инвертор состоит из шести
транзисторных ключей. Каждая обмотка электродвигателя подключается через
соответствующий ключ к положительному и отрицательному выводам выпрямителя.
Инвертор осуществляет преобразование выпрямленного напряжения в трехфазное
переменное напряжение нужной частоты и амплитуды, которое прикладывается к
обмоткам статора электродвигателя.
В выходных каскадах инвертора в качестве ключей
используются силовые IGBT-транзисторы. По сравнению с тиристорами они имеют
более высокую частоту переключения, что позволяет вырабатывать выходной сигнал
синусоидальной формы с минимальными искажениями. Преобразователь частоты
состоит из неуправляемого диодного силового выпрямителя В, автономного
инвертора, системы управления ШИМ, системы автоматического регулирования,
дросселя Lв и конденсатора фильтра Cв (рисунок 3). Регулирование выходной
частоты fвых. и напряжения Uвых осуществляется в инверторе за счет
высокочастотного широтно-импульсного управления. Широтно-импульсное управление
характеризуется периодом модуляции, внутри которого обмотка статора
электродвигателя подключается поочередно к положительному и отрицательному
полюсам выпрямителя. Длительность этих состояний внутри периода ШИМ
модулируется по синусоидальному закону. При высоких (обычно 2…15 кГц) тактовых
частотах ШИМ, в обмотках электродвигателя, вследствие их фильтрующих свойств,
текут синусоидальные токи.
Рисунок 3 - Обобщённая схема преобразователя
частоты.
Таким образом, форма кривой выходного напряжения
представляет собой высокочастотную двухполярную последовательность
прямоугольных импульсов. Временные диаграммы ШИМ приведены на рисунке 4.
Частота импульсов определяется частотой ШИМ, длительность (ширина) импульсов в
течение периода выходной частоты АИН промодулирована по синусоидальному закону.
Форма кривой выходного тока (тока в обмотках асинхронного электродвигателя)
практически синусоидальна.
Рисунок 4 - Временные диаграммы ШИМ для одной
фазы.
Выберем тиристорный преобразователь для горной
промышленности фирмы BARTEC VSD-2x-630-0660/02-IP54. Он специально предназначен
для плавного регулирования скорости вращения асинхронных электродвигателей в
горнодобыващей промышленности и имеет взрывозащищённое исполнение.
Технические данные тиристорных преобразователей
BARTEC.