Екологічні проблеми спиртової промисловості

  • Вид работы:
    Курсовая работа (т)
  • Предмет:
    Экология
  • Язык:
    Украинский
    ,
    Формат файла:
    MS Word
    492,16 Кб
  • Опубликовано:
    2013-04-11
Вы можете узнать стоимость помощи в написании студенческой работы.
Помощь в написании работы, которую точно примут!

Екологічні проблеми спиртової промисловості

Міністерство науки и освіти Україны

Національний технічний університет

«Харківський політехнічний інститут»










КУРСОВА РОБОТА

з техноекології

на тему: «ЕКОЛОГІЧНІ ПРОБЛЕМИ СПИРТОВОЇ ПРОМИСЛОВОСТІ»


Виконала: студентка гр. ІТ-27а

Тищенко М.М.

Викладач: Новожилова Т.Б.



Харків

г.

ЗМІСТ

Вступ

. Технологія спирту

.1 Процеси, що включає технологія спирту

.2 Підготовка сировини до переробки

.3 Одержання солоду та мікробних ферментних препаратів

.3.1 Оцукруючі матеріали

1.3.2 Характеристика ферментів

.4 Активність ферментів

.5 Виробництво солоду

.5.1 Замочування зерна

.5.2 Пророщування зерна

1.5.3  Приготування солодового молока

1.6 Приготування сусла з крохмалевмісної сировини

1.7 Зброджування сусла з крохмалевмісної сировини

.8 Виділення спирту з бражки та його очистка. Склад зрілої бражки

. Відходи та їх переробка

.1 Використання побічних продуктів та відходів виробництва

.2 Стічні води

.2.1 Загальні відомості

.2.2 Характеристика стічних вод

2.2.3 Вимоги до складу та якості води для постачання підприємств харчової промисловості і скиду і водні об’єкти

2.2.4 Способи очистки стічних вод

.2.4.1 Механічні способи

.2.4.2 Хімічні способи

.2.4.3 Фізико-хімічні способи

.2.4.4 Біологічні способи

.2.5 Особливості біологічної очистки лютерної води

2.3 Проблема спиртової барди

2.4 Актуальні проблеми водопостачання та очистки стічних вод

2.5 Маловідходні та безвідходні технології

Висновки

Література

ВСТУП

сусло солод спирт

Технологія спирту - це наука про способи та процеси переробки різних видів сировини у етиловий спирт.

Спиртова промисловість на початку XX сторіччя була представлена малими заводами, кожний з яких виробляв біля 22 тис. дал спирту на рік. Більша частина спирту вироблялася у вигляді "білого вина" (горілки). Поступово виробництво спирту і горілки розділилося, причому спиртові заводи залишилися у зонах сільського-шодарської сировини, а горілчані (тоді називалися казенними винними складами) зосередилися у містах - місцях найбільшого збуту алкогольних напоїв.

З початком першої світової війни різко знизилося виробництво спирту, а виробництво горілки зовсім припинилося. Спирт вироблявся тільки для задоволення не-йдкладних потреб народного господарства.

У 1925 - 1926 рр. у к. СРСР почалося відновлення спиртової промисловості, у цей час діяло біля 370 заводів із загальним виробленням спирту 16 млн.дал на рік. У наступних роках виробництво спирту неухильно збільшувалося, реконструюватися заводи і збільшувалися потужності діючих підприємств. Під час Великої Вітчизняної війни значна частина спиртових заводів була зруйнована. Але вже з 1947 р. почалося швидке відновлення промисловості при широкому впровадженні найновітніших науково-технічних досягнень.

Харчова промисловість - його головний споживач спирту. Спирт використовують при виготовленні лікеро-горілчаних та плодово-ягідних напоїв, для кріплення виноматеріалів, у виробництві оцету, харчових ароматизаторів і парфюмерно-косметичних виробів; у мікробіологічній і медичній промисловості - для одержання вітамінів та інших препаратів і ліків; як дезинфікуючий засіб і як речовина; у хімічній, машинобудівній, автомобільній та інших галузях промисловості, а також у ветеринарії і фармакопеї.

Спиртова промисловість є єдиною галуззю, яка здатна перетворювати дефектні (зіпсовані) зерно і картоплю у доброякісні продукти.

1. ТЕХНОЛОГІЯ СПИРТУ

.1 Процеси, що включає технологія спирту

Технологія спирту включає у себе такі процеси: підготовку сировини до розварювання, розварювання зерна і картоплі з водою для руйнування клітинної структури і розчинення крохмалю; охолодження розвареної маси і оцукрення крохмалю ферментами солоду або мікроорганізмів; зброджування цукрів дріжджами у спирт; і ділення спирту із бражки і його ректифікацію, а також приготування солоду шляхом пророщування зерна або культивування пліснявих грибів і бактерій для одержання амілолітичних і протеолітичних ферментних препаратів, виведення та розмноження засівних дріжджів. При одержанні спирту із меляси переробляється цукроза, яка міститься у ній, тому процеси розварювання та оцукрення виключаються.

1.2 Підготовка сировини до переробки

Усі види зерна, яке надходить у виробництво, очищають від пилу, землі, каміння, металевих предметів (цвяхів, шматочків дроту) та ін.

При переробці у спирт меляси підготовка її зводиться до гомогенізації (усереднення складу), підкислювання, асептування, внесення живильних речовин для дріжджів і розведення водою. У залежності від способу переробки меляси готуюють мелясне сусло: концентрацією 12% сухих речовин називають суслом для дріжджів, 32% - основним.

.3 Одержання солоду та мікробних ферментних препаратів

.3.1 Оцукруючі матеріали

У виробництві спирту із крохмалевмісної сировини (зерна злакових та ін.) шстовують оцукруючі матеріали, які містять, як правило, комплекс ферментів ідролізу полімерів: крохмалю, білків, пектинових речовин, пентозанів, целю-та ін. Як оцукруючі матеріали використовують солод, ферментні препарати робного походження або їх суміш.

.3.2 Характеристика ферментів

Ферменти або ензими - це каталізатори білкового походження, які утворюються і функціонують у всіх живих організмах. Ферменти знажують енергію активації, яка потрібна для здійснення хімічних реакцій. Вони прискорюють швидкість реакції, не витрачаються і не входять у склад кінцевих продуктів реакції.

.4 Активність ферментів

Наявність ферментів солоду або ферментних препаратів мікробного походження визначають з кількості утворених продуктів реакції або зменшення вихідного субстрату. Активність ферментів умовно визначають за початковою швидкістю ферментативної реакції. В оцукрюючих матеріалах визначають амілолітичну (характеризує дію α-амілази в ментних препаратах і α- та β-амілази в солоді, визначають з швидкості ферментативної реакції гідролізу крохмалю, яку встановлюють з кількості крохмалю, що про-злізована в процесі цієї реакції), оцукрюючу (характеризує здатність усіх амілолітичних ферментів каталізувати гідроліз крохмалю до редукуючих речовин), глюкоамілазну (характеризується кількістю одиниць активності в 1 г сухого ферментного препарату або в 100 мл глибинної культури), протеолітичну (здатність протеаз гідролізувати білок) й інвертазну активність (здатність ферменту β-фруктофуранозидази капи гідроліз цукрози) і виражають їх в умовних одиницях.

1.5 Виробництво солоду

Солод - це зерно хлібних злаків, пророщене для утвореннядньому гідроліти-ферментів, в основному амілолітичних і протеолітичних. На вітчизняних спирт-заводах для оцукрювання розвареної маси сировини використовують сирий, орошений солод. Тому його постійно пророщують під час роботи спиртову воду.

Основні вимоги до солоду в спиртовому виробництві: здатність швидко і повністю оцукрювати крохмаль сировини та частково білкові речовини до амінокислот. Останні використовуються дріжджами як джерело азоту і частково вуглецю. Тому при наявності амінокислот на утворення біомаси дріжджів менше витрачається цукрів, які перетворюються під час зброджування сусла в спирт.

Для нормального ведення технології спирту з солодом потрібно внести такі ферменти: α-амілазу, β-амілазу, декстриназу і протеолітичні ферменти. Солод із зерна різних злаків містить неоднакову кількість цих ферментів. У зв'язку з цим для вирощування солоду використовують культури зерна ячменю, проса і вівса.

Дуже важливим показником якості зерна на солод є його схожість, яку виражають кількістю зерна в процентах, що проросло на 5-ту добу.


.5.1 Замочування зерна

Мета замочування - збільшити вологість зерна до 40-48%, відділити його від пилу, видалити легкі зернові і незернові домішки і дезинфікувати зерно. Для підтримання життєдіяльності зерна і прискорення процесів його миття зерно з водою аерують. Переважно використовують повітряно-водяне замочування, при якому зерно почергово знаходиться то під шаром води, то без нього

Під час замочування проходять фізико-хімічні та біохімічні процеси, що викликають значні зміни в зерні.

.5.2 Пророщування зерна

Мета солодорощення - утворення гідролічних ферментів і розчинення міжклітинних стінрк ендосперму, що необхідно для постачання зародка живильними речовинами.

Умови пророщування зерна повинні бути такими, щоб втрати вуглеводів на дихання і утворення нових вегетативних частин зерна були мінімальними при найменшій наявності мікроорганізмів.

.5.3 Приготування солодового молока

Розраховану суміш солодів подають із солодових грядок у збірник солоду, де його промивають водою й обробляють хлорним вапном або формаліном. Солод подрібнюють на молоткових, вальцбвих чи дискових дробарках для кращого розчинення крохмалю і повного вилучення ферментів. Приготування солодового молока складається з таких стадій: дезинфекція солоду, подрібнення солоду, активування ферментів солодового молока і його дезинфекція.

1.6     Приготування сусла з крохмалевмісної сировини

Підготовка крохмалевмісної сировини до зброджування в етиловий спирт складається із таких технологічних стадій: подрібнення сировини, змішування помелу з водою (приготування замісу), попередній підігрів замісу, водно-теплова обробка сировини, оцукрювання розвареної маси.

1.7 Зброжування сусла з крохмалевмісної сировини

Сусло - охолоджена розварена маса, оброблена ферментами оцукрюючих матеріалів.

Сусло, окрім тієї частини, що йде на приготування дріжджів, перекачують у зродильні апарати, і цукор сусла зброджується дріжджами у спирт. При зброджуванні сусла з крохмалевмісної сировини відбувається також дооцукровування декстринів Сусло, що бродить називають бражкою, а зброджене сусло - зрілою бражкою.

На спиртових заводах України застосовують періодичний спосіб зброджування сусла з крохмалевмісної сировини. Відомі й інші способи зброджування цього :ередовища - безперервно-проточний, проточно-рециркулярний і циклічний, які з )яду принципових причин (основна - небезпека розвитку сторонньої мікрофлори 'а закисання бражки, зниження виходу спирту) поки що не знайшли широкого впровадження у виробництво.

При періодичному способі всі операції від початку до кінця проводять у одно-іу апараті. Виробничі дріжджі вносять у бродильний апарат, який потім поступово заповнюють. Сусло з дріжджами залишають на ородшня протягом 72 годин.

Під час бродіння бродильні апарати з'єднують із спиртовловлювачем для кок денсації спиртових парів, які виносяться газами бродіння.

Зрілу бражку з бродильного апарата прямо або через проміжний резервуа насосом перекачують у брагоректифікаційний цех. Після випорожнення бродиль ний апарат миють водою, обризкують усередині розчином хлорного вапна, витри мують 15-20 хв, після чого хлорне вапно змивають водою і пропарюють ЗО хв пр температурі 100° С. Витрати пари - 10-12 кг на їм3 об'єму апарата, і

1.8 Виділення спирту з бражки та його очистка. Склад зрілої бражки

Зріла бражка - багатокомпонентна система, що складається з води (82...90% мас), сухих речовин (4... 10 % мас.) та етилового спирту із супровідними леткими домішками (5...9 % мас, або 6...11 об. %). У бражці завжди міститься деяка кількість діоксиду вуглецю. Його вміст у бражці, відібраної безпосередньо з бродильного апарата, складає 1... 1,5 г/дм3. При подачі бражки до ректифікаційного відділення 35...45 % діоксиду вуглецю втрачається. Кислотність бражки 0,5°, рН 4,5...5,2. Склад бражки значно змінюється в залежності від виду вихідної сировини і прийнятих технологічних режимів її приготування.

Сухі речовини бражки представлені як завислими частинками (дріжджі, дробина), так і розчинними у врдно-спиртовій суміші органічними та неорганічними речовинами (декстрини, незброджені цукри, білки, кислоти, мінеральні речовини та ін.). У зерно-картопляній бражці знаходиться значна кількість завислих часток, вона більш в'язка, ніж мелясна, проте загальний вміст сухих речовин у мелясній бражці звичайно більший (8... 10 %), ніж у зерновій (5...7 %), і особливо у картопляній (3...4 %).

Леткі домішки спирту характеризуються великою різноманітністю, на цей час їх ідентифіковано більше 70, але загальний вміст невеликий - звичайно не перевищує 0,6 % від кількості етилового спирту.

Виділення спирту із бражки може здійснюватись простою перегонкою (рис. 1.8.1) і за допомогою перегонки в ректифікаційних (бражних) колонах (рис. 1.8 2). У першому випадку процес здійснюється в апаратах періодичної дії, у другому - безперервної. В обох випадках з бражки виділяється спирт разом із леткими домішками й одержується бражний дистилят, який містить спирту 30...50 об. % (слабкоградусний спирт-сирець).

Вільний від спирту залишок - барда, містить усі сухі речовини бражки й залишкову частину води. Вміст сухих речовин у барді складає 3...8 %.

Рис. 1.8.1 Установка для простої перегонки бражки: 1 - куб; 2 - холодильник; 3 - збірник дистиляту; Б - бражка; В - охолоджуюча вода; П-гріюча пара; О - залишок (барда); С - слабкоградусний спирт

Рис. 1.8.2 Установка для безперервної перегонки бражки: 1 - бражна колона; 2 - підігрівник бражки; З - конденсатор; 4 - холодильник. Літерні позначення див. Рис. 1.8.1

Далі спирт бражного дистилята за допомогою ректифікації піддається концентруванню і одержується спирт-сирець (концентрацією не менше 88 об. %), або технічний спирт категорії В (концентрацією не менше 96 об. %). Летких кислот (оцтової, масляної, пропіонової, валеріанової та ін.) небагато - біля 0,005...0,1 % до кількості етилового спирту.

У бражці міститься біля 0,05 % ефірів до кількості етилового спирту. Група ефірів в основному представлена оцтовоетиловим, мураши-ноетиловим, оцтовометиловим, ізо-масляноетиловим.

2. ВІДХОДИ ТА ЇХ ПЕРЕРОБКА

.1 Використання побічних продуктів та відходів виробництва

Технологія хлібопекарських дріжджів

На 16 мелясно-спиртових заводах України на основі виділення дріжджів із зрілої бражки випробляють 75 тис. т хлібопекарських дріжджів на рік. Цехи хлібопекарських дріжджів при великих спиртових заводах за своєю потужністю не поступаються спеціалізованим дріжджовим заводам.

Технологія дріжджів складається з таких технологічних стадій: виділення дріжджів із зрілої мелясної бражки, промивка водою й одержання дріжджового концентрату, пресування; формування та упаковка; зберігання.

.2 Стічні води

.2.1 Загальні відомості

Вода - одне з найцінніших природних багатств. Незважаючи на значні водні ресурси Землі, природні запаси прісної води обмежені. Вони виснажуються внаслідок зростання споживання води для господарських цілей. Задоволення потреб промисловості, сільського господарства й населення у воді - найважливіша проблема.

Використовувана промисловими підприємствами і комунальними об'єктами чиста вода майже повністю повертається у водоймища у вигляді стічних вод, які містять різні забруднення. Через це погіршується санітарний стан поверхневих вод і обмежується можливість їх використання як джерел водопостачання.

Біля 3О % загального споживання води у харчовій промисловості припадає на долю спиртових заводів. Загальна витрата води на виробництво 1000 дал спирту із зерна складає 1756 м3, у тому числі артезіанської води - 479, річкової чи ставкової - 1009, відпрацьованої - 268 м3. Враховуючи повторне використання води для транспортування і миття картоплі, витрата артезіанської, річкової чи ставкової води на виробництво спирту із зерна й картоплі практично однакова.

Питома витрата води на одержання 1000 дал спирту з меляси залежить від схеми комплексної переробки сировини.

При виробництві спирту, особливо з меляси, утворюється велика кількість сильно забруднених стічних вод. На спиртових заводах, які переробляють крохма-левмісну сировину, післяспиртову барду використовують для кормових цілей у на-тивному вигляді чи для приготування білково-вітамінного продукту.

.2.2 Характеристика стічних вод

Стічні води спиртових заводів, що переробляють крохмалевмісну сировину, поділяють на три категорії:

·теплообмінні;

·після гідравлічного транспортування і миття картоплі;

·після замочування зерна, дезинфекції і гідроподачі солоду, миття технологічного обладнання, приміщень, лютерна вода, господарсько-побутові стоки.

Стічні води мелясно-спиртових заводів ділять на чотири категорії:

·теплообмінні;

·після продування парових котлів і регенерування фільтрів хімічного водоочищення;

·лютерна вода, конденсати вторинної пари, які утворюється при випаровуванні барди;

після миття обладнання, промивні та фільтр-пресні води дріжджових цехів, господарсько-побутові стоки, первинна і вторинна барда.

Ступінь забруднення стічних вод визначають за фізико-хімічними і біологічними показниками - кольорністю, прозорістю, запахом, вмістом сухого залишку, рН, біохімічним споживанням кисню (БСК), хімічним споживанням кисню (ХСК) та ін. Від показника рН залежить можливість безпосереднього скиду стічних вод у природні водоймища чи необхідністю попередньої нейтралізації. БСК показує, яку кількість кисню у міліграмах необхідно витратити на біологічне окислення органічних речовин у 1 л стоків при температурі 20° С.

Теплообмінні води у виробничому циклі не забруднюються, тому склад їх залежить від якості води джерела водопостачання. Однак, у випадку несправності технологічного обладнання (нещільність прокладок, корозія теплообмінної поверхні) охолоджуючі рідини, потрапляючи у воду, забруднюють її.

Забрудненість стоків другої категорії зерно-картопляних спиртових заводів зумовлена нерозчиненими у воді домішками мінерального й органічного походження. Склад стічних вод цієї ж категорії, які утворюються на мелясно-спиртових заводах, залежить від складу води, котру використовують для живлення парових котлів, і способу регенування фільтрів для пом'якшення води. Ці води забруднені головним чином мінеральними речовинами.

Стоки третьої категорії, які утворюються при виробництві спирту із зєрно-картопляної сировини і меляси, а також стічні води мелясно-спиртових заводів четвертої категорії містять органічні і мінеральні сполуки. Особливо багато цих речовин у мелясній барді, кількість якої складає приблизно половину стоків мелясно-спиртових заводів.

Стоки першої і другої категорій є умовно чистими і можуть надходити у природні водоймища після попереднього охолодження і насичення киснем у градирнях чи розбризуючих установках. Дуже забруднені стічні води третьої і четвертої категорій необхідно піддавати спеціальній біохімічній обробці.

2.2.3 Вимоги до складу та якості води для постачання підпрємств харчової промичловості і скиду і водні об’єкти

При проектуванні й експлуатації підприємств необхідно враховувати вимоги до зовнішніх джерел водопостачання і приймачів стоків. Це особливо актуально для спиртових заводів, які мають автономні джерела водопостачання і скиду виробничих стоків у поверхневі водоймища - джерела подальшого використання.

Особливий контроль здійснюють за шкідливими для людини речовинами, що містяться у стічних водах. Встановлені найбільші концентрації цих сполук у водоймищах-приймачах стоків.

У джерела водопостачання забороняється скидати стічні води, які можна використовувати повторно, і відходи спиртового виробництва, які можна застосовувати при виробництві важливих для народного господарства продуктів.

На очисних спорудах відбирають проби і ведуть облік кількості стічних вод. Потрібний ступінь очистки визначають дослідним або розрахунковим шляхом, виходячи з умов змішування їх з водою водоймища і відповідної кратності розбавлення стоків.

.2.4 Способи очистки стічних вод

На сьогодні застосовують механічні, хімічні, фізико-хімічні і біологічні способи очистки стічних вод. Вибір способу очистки залежить від кількості стоків, концентрації і виду забруднень, необхідного ступеня очистки, розмірів водоймища, у яке скидають стічні води, а також від впливу їх на стан водоймища.

Дуже ефективними сучасними способами можна очистити стічні води від органічних забруднень на 85.. .95%. У них залишається лише деяка кількість поверхнево-активних речовин, розчинених мінеральних солей та інших сполук.

2.2.4.1 Механічні способи

Перший етап очистки стічних вод - механічне видалення з них завислих і плаваючих частинок. Для цього застосовують решітки, сита, пісковловлювачі, відстійники, жировловлювачі.

Решітки призначені для очистки стічних вод від великих домішок, які можуть викликати псування обладнання очисних споруд. У харчовій промисловості частіше за все використовують стаціонарні решітки з проміжком між пруттями не більше 40мм. Дрібні завислі частинки розміром більше 1мм видаляють з допомогою стаціонарних чи обертальних штампованих сит.

Для видалення нерозчинних мінеральних сполук стічні води пропускають через пісковловлювачі. Швидкість осідання завислих часток під дією сили тяжіння розраховують за формулою Стокса.

Для очистки стічних вод від забруднень, нерозчинених у воді і які мають меншу густину (мастило, нафта, жир), використовують жировловлювачі, якими можуть бути збірники, які забезпечують невелику швидкість течії стічних вод. Для очистки стоків від високодисперсних жирів використовують жировловлювачі з внутрішніми перегородками. Спливанню жирових забруднень сприяє аерування рідини.

.2.4.2 Хімічні способи

Хімічну очистку вод звичайно об'єднують з механічною або біологічною.

Видалити із стічних вод колоїди і солі важких металів можна змішуванням стічних вод , які мають кислу і лужну реакцію середовища. Нерозчинні гідроксиди металів і карбонат кальцію стічних вод, що мають позитивний заряд, нейтралізують негативно заряджені колоїдні частки. Частки, що утворилися, є центрами коагуляції, вони збільшуються до великих розмірів і швидко осідають у відстійниках у вигляді пластівців.

Як коагулянти використовують хлориди і сульфати окисного і закисного заліза, сульфат алюмінію (глинозем) і вапно. При обробці стічних вод коагулянтами на 90% зменшується вміст завислих часток, на декілька десятків відсотків БСК5 і на 40...80% кількість бактерій. Цей спосіб очистки стоків простий і порівняно недорогий. Істотний його недолік - незначне зниження БСК5 .

Ефективний засіб знезараження стічних вод - хлорування. Бактирицидна дія хлору викликана окисленням речовин, які входять до складу протоплазми бактеріальних клітин. Стічні води знезаражують рідким хлором або хлорованою водою, приготовленою у хлораторах.

Біогенні елементи у стічних водах - азот, калій і фосфор - сприяють розвитку водоростей і вищих рослин, які забруднюють водоймище. Щоб видалити фосфор,стічні води обробляють гідроксидом заліза або вапном. Видалити азот і калій із стічних вод дуже складно. Видалення цих елементів не запобігає розвитку рослин у поверхневих водоймищах, тому що вони можуть попасти у водоймища з водами, які стікають з полів, а азот - з дощовою водою.

.2.4.3 Фізико-хімічні способи

В основу фізико-хімічних способів очистки стічних вод покладені процеси адсорбції, дистиляції, іонного обміну, електродіалізу, осмосу та ін.

Для очистки стоків від органічних речовин, молекули котрих гідрофобні чи слабогідротовані, застосовують активне вугілля. При цьому одержують стоки з БСК менше Імг 02/л, ХСК - 3... 16 мг 02/л, з вмістом завислих речовин менше 0,5 мг/л і фосфатів - 0,1... 1,0 мг/л. Але активне вугілля дороге, тому його доцільно використовувати лише для остаточної очистки невеликої кількості стічних вод і у випадку, коли потрібен дуже високий ступінь очистки.

У вітчизняній і закордонній (Німеччина, Польща, Угорщина) спиртовій промисловості упарюють стічні води, що містять дуже багато мінеральних і органічних речовин.

Перспективна очистка стічних вод засобом електрокоагуляції і електрофлота-ідії. О.М.Кривчун і П.С.Циганков встановили, що при очистці стоків цим способом на 99,4.. .99,7% зменшується кількість бактерій і промивні води цеху хлібопекарських дріжджів можна застосувати для приготування мелясного сусла. Ці способи енергомісткі.

.2.4.4 Біологічні способи

З біологічних способів розповсюджені такі: зрошення грунту стічними водами, очистка їх у біологічних водоймищах і біофільтрах, обробка активним мулом, анаеробне бродіння стічних вод.

При зрошуванні грунту стічними водами завислі речовини затримуються, а розчинені органічні сполуки адсорбуються, піддаються різним фізико-хімічним процесам і біологічному розкладу. Стічні води - добре поживне середовище для розвитку мікроорганізмів ґрунту, які, розкладаючи органічні речовини, утворюють сполуки, які споживають рослини. Зрошення ґрунту стічними водами підвищує його родючість. Дослідженнями УкрНДІ гідротехніки і меліорації встановлена можливість зрошення стічними водами мелясно-спиртових заводів ґрунту, на якому культивують кормові культури. На таких ґрунтах можна вирощувати кормові культури без застосування азотних, калійних добрив, при цьому урожай трав збільшується на 30.. .40%, силосної маси кукурудзи - на 60.. .70%, кормового буряку - на 80.. .99%.

Для очистки мелясної барди використовують поля фільтрації (ґрунтові фільтри), які розташовують на легких піщаних ґрунтах, які мають добру фільтрованість. Площу для полей фільтрації ділять на дренажні ділянки (карти) по 0,25...0,4 га і огороджують валками, в які закладають трубопроводи для транспортування стоків. Дренажні ходи діаметром 8... 10 мм розміщують на глибині 1... 1,5 м з відстанню 5... 10 м. На поверхні ділянок стічні води розподіляють з допомогою жолобів. Карти полів фільтрації заповнюють стічними водами шаром 5... 10 см.

Біологічні водоймища - штучні або природні водоймища, призначені для біологічної і фізичної очистки стічних вод. Особливу роль для очистки у біологічних водоймищах відіграють водорості і бактерії, що розкладають органічні речовини стічних вод, після чого водорості використовують для синтезу своєї біомаси продукти, що утворилися. Під дією сонячного світла водорості виділяють кисень, необхідний для аеробного окислення органічних сполук мікроорганізмами. Біологічні водоймища повинні бути неглибокими, щоб необхідне для фотосинтезу сонячне світло надходило у внутрішні шари води.

Для прискорення окислювальних процесів біологічні ставки обладнують аеруючими пристроями, що підвищує їх продуктивність з очистки стічних вод у 5... 10 разів.

Для штучної біологічної очистки стоків використовують біологічні фільтри, у яких забруднені води окислюють киснем повітря за участю мікроорганізмів, що утворюють біологічну плівку на поверхні наповнювача фільтра.

Найбільш поширені зрошувальні біологічні фільтри різних типів. При аеруванні стічних вод розвивається суміш мікроорганізмів, головним чином бактерій і простіших, яку називають активним мулом. Очистка стічних вод відбувається внаслідок споживання органічних забруднень мікроорганізмами активного мулу, адсорбції і коагуляції завислих і колоїдних речовин, а також окислення органічних сполук киснем повітря. Процес очистки стічних вод активним мулом складається з таких основних стадій: видалення із стоків завислих часток, аерування суміші стічних вод з активним мулом, відділення очищених стічних вод від суспензії активного мулу і повернення його в аераційну камеру (аеротенк).

Анаеробний біологічний метод очистки стічних вод застосовують для виробничих стічних вод з високою концентрацією органічних речовин - БСКп= 10 тис.мг 02/л і більше. Цей спосіб є попереднім ступенем перед аеробною доочисткою.

У процесі очистки стоків і одержання біомаси активного мулу потрібне додавання фосфорного живлення. Цікавить спосіб очистки, у якому в активний мул вводять культури АхоюЬасІег сгоесоссш і Васіїїиз те§атегіит, що дозволяє проводити процес без додавання біогенних речовин азоту і фосфору.

У колишньому СРСР розроблений спосіб біологічної очистки концентрованих стоків з використанням пліснявих і дріжджоподібних грибів і бактерій, який здійснюють при температурі 36...41° С. Ефект очистки становить 70...85%. У одержаній біомасі міститься до 60% протеїну, її можна використовувати як корм для тварин.

.2.5 Особливості біологічної очистки лютерної води

Лютерна вода, яка містить органічні кислоти, - агресивний сток, її очищають таким чином.

Лютерну воду температурою 100... 105° С охолоджують водою у кожухотруб-частому теплообміннику до 30.. .35° С і направляють в усереднювач, куди подають розчини лугів і поживних солей. Вміст усереднювана перемішують стисненим повітрям. Лютерна вода з РН 7,5.. .7,8 надходить у аеротенк-змішувач, де очищується з допомогою активного мулу.

Лютерна вода має БСК5 200.. .1000 мг 02/л. Витрати каустичної соди на під-луження 0,1 кг/м3. Як поживні солі використовують діамонійфосфат, який містить азот і фосфор. Витрати солі, визначені у співвідношенні БСК5:М:Р=100:7:1, при розрахунку по азоту складають 0,15 кг/м3.

Режим роботи аеротенку: тривалість процесу 12 год, витрати повітря 30 м3/(м3 • год), концентрація активного мулу 1,5...2,0 г/л, тривалість відстоювання 2 години.

Очищена вода не має запаху, кольору, рН 7,3.. .7,5, БСКп не більше 25 мг 02/л. Вона може бути повторно використана у виробництві, наприклад, у системі зворотного водопостачання.

2.3 Проблема спиртової барди

Спиртова барда - відход спиртовоої промисловості після очищення і осадження містить: азот нітратний 17,5 міліграм/л, нітритний 186 міліграм/л, цинк 0,011 міліграм/л, нікель 0,002 міліграм/л, марганець 0,011 міліграм/л, срібло 0,00001 міліграм/л, кобальт 0,017 міліграм/л, ванадій 0,006 міліграм/л, залізо 0,6 міліграм/л. Азотні з'єднання (нітрати і нітрит), що містяться в барде, сповна замінюють азотні добрива, що вносяться в кількості 30 кг/га речовини, що діє. Окрім вказаних елементів в барде міститься (% на суху речовину): протеїн 25-28 безазотисті речовини 40-42, жир 5-6, клітковина 13-18, зола 7-6. Ці речовини сприяють розвитку всієї мікрофлори грунту. Спиртна барда має кислую реакцію середовища (рН 4,8-5,2). За допомогою соломи (приблизно 5-6 т/га), що має лужну реакцію, підкислення грунту не відбувається, лише прискорюється процес її розкладання. При вищих дозах (більше 200 л/га) грунт підкисляється, що негативно впливає на розвиток висіваних культур і активність грунтової мікрофлори.

.4 Актуальні проблеми водопостачання та очистки стічних вод

Інтенсивний розвиток спиртової промисловості, який передбачається в найближчі роки, спричиняє значне зростання використання чистої питної і технічної води, призводить до збільшення кількості забруднених різними домішками відпрацьованих стічних

вод. Скидання таких вод у різні водойми зумовлює ступінь їх забруднення і тим самим зменшує ресурси чистої прісної води, погіршує стан навколишнього середовища.

Уряд України неодноразово приймав рішення про підвищення ефективності заходів щодо охорони природи, більш раціональне використання водних ресурсів. Втілення цих рішень у життя характеризується розробленням і широким впровадження замкнутих циклів водоспоживання, яке тісно пов'язане з необхідністю очистки стічних вод від забруднень і наступним поверненням їх у технологічний процес. Важливим у цьому є перероблення стічних вод, тобто перетворення забруднюючих домішок на корисні продукти.

На жаль, недостатні знання фахівців спиртової промисловості з теоретичних фізико-хімічних основ водопідготовки й очистки стічних вод у своїй галузі утруднює науково-обґрунтований вибір раціональних способів та оптимальних параметрів відповідних технологічних процесів, а також організації замкнених циклів водопостачання й охорони довкілля.

Сьогодні вода в річках, озерах, морях не встигає самоочищатися, як це було 50-100 років тому. Багато річок перетворилося на стічні канави, так що воду без попереднього очищення використовувати для потреб харчової промисловості не можна. Ось чому сьогодні все більшого значення набуває проблема розумного, раціонального використання прісної води і особливо очистки все зростаючих об'ємів стічних вод, а також одночасна організація замкнених систем зворотного водоспоживання у спиртовій промисловості і сільському господарстві.

У результаті проведених теоретичних і експериментальних робіт щодо захисту водних об'єктів від забруднень і раціонального використання води в спиртовій промисловості країни створено й освоєно нові високоефективні процеси та конструкції споруд, обладнання і реагенти для очистки стічних вод. На деяких підприємствах це дало змогу скоротити забір води з природних водойм, зменшити об'єм стічних вод і створити нормальні умови для навколишнього середовища.

Природна вода, яка використовується в спиртовій промисловості для технологічних потреб - це розбавлений розчин солей, що містить неорганічні та органічні речовини й мікроорганізми. Солі у воді знаходяться у вигляді іонів.

Вода звичайного складу містить переважно такі іони: катіони Н+, Ш+, К+, Ш3+, Са2+, М§2+, Мп2+, Ре2+, А13+, аніони ОН", СГ, НС03~, 3042", N0^ 5Ю32~, НР042~ та інші .

Вода, яку використовують у виробництві, повинна бути прозорою, приємною на смак, без запаху. Мутність визначають, порівнюючи зразки води зі стандартними суспензіями з каоліну; значення мутності - згідно зі стандартною шкалою не повинна перевищувати 1 мг/дм3.

З газів, що містяться у воді, частіше виявляють діоксид вуглецю (IV), кисень і азот. Діоксид вуглецю при розчиненні у воді утворює вугільну кислоту. При проходженні такої води через вапнисті породи підвищується її тимчасова жорсткість. Кисень, розчинений у воді, змінює її окисно-відновний потенціал, зумовлює окисні процеси окремих компонентів харчових продуктів і напоїв.

Важливими критеріями оцінки якості води є жорсткість і сухий залишок. Масу сухої речовини, тобто сумарний вміст нелетких неорганічних і органічних речовин в 1 л води, які залишаються після випаровування та висушування залишку при температурі 105... 110° С, називають сухим залишком.

Розчинені у воді солі кальцію і магнію характеризують її жорсткість (вміст розчинених солей), яку виражають у міліграм-еквівалентах Са і М§, що містяться віл води. Один мг- екв/л жорсткості відповідає 20,04 мг Са2+ або 12,16 мг М§2+ в 1 л води.

За жорсткістю (у мг-екв/л) воду класифікують так: дуже м'яка - до 1,5; м'яка -від 1,5 до 3; помірно жорстка - від 3 до 6; жорстка - від 6 до 9, дуже жорстка -більше 9.

Розрізняють жорсткість тимчасову, постійну й загальну. Тимчасова (карбонатна) жорсткість зумовлена присутністю розчинених бікарбонатів Са(НС03)2 і М§(НС03)2- Під час кип'ятіння в результаті взаємодії Са2+ та М§2+ із НС03~ утворюються нерозчинні у воді карбонати. Постійна жорсткість (некарбонатна) характеризується вмістом сульфатів, хлоридів, нітратів та інших (крім бікарбонатів) солей, кальцію і магнію.

При кип'ятінні вони залишаються у розчині. Загальна жорсткість води складається з тимчасової та постійної.

Для знезараження води (видалення хвороботворних бактерій, що містяться у воді) проводять фільтрування через мембранні фільтри, керамічні знезаражуючі фільтри, хлорування, озонування, обробку ультрафіолетовими променями та іонами срібла.

Стічні води в спиртовій промисловості поділяють на три основні групи:

1. Промислові води, що утворюються безпосередньо при використанні води в технологічних операціях. Ці води забруднені усіма речовинами, які використовуються в технологічних процесах даного виробництва.

2. Промислові води від допоміжних операцій та процесів, які утворюються під час поверхневого охолодження технологічної апаратури та енергетичних агрегатів. Такі води в основному характеризуються підвищеною температурою.

3. Промислові води після санітарно-гігієнічної дезинфекції приміщень, трубопроводів, машин і апаратів. Такі стічні води забруднені лугами та іншими токсичними сполуками.

Такі промислові води бажано відводити кількома самостійними потоками, але на більшості спиртових підприємствах відводять їх загальним потоком.

Об'єднуючи забруднені стічні води на підприємствах спиртової промисловості, слід враховувати можливість взаємодії компонентів різних вод з виділенням значної кількості газоподібних речовин (вибухонебезпечних та інших), а також утворенням осадів, токсичних, канцерогенних речовин тощо.

Стічні води спиртової промисловості забруднені переважно органічними і мінеральними домішками. За концентрацією органічних домішок промислові стічні води поділяють на 4 категорії (за величиною біохімічного споживання кисню, мг 02/л):

I - до 500;

II - 500-5000;

III- 5000-30000;

IV- понад 30000.

За ступенем мінералізації стічні води поділяють на 3 групи:

I - стічні води з мінералізацією до 3 кг/м3 (знесолюються методом іонного обміну);

II - стічні води з мінералізацією від 3 до 10-15 кг/м (знесолення мембранним методом);

III - стічні води з мінералізацією понад 15 кг/м3 (знесолення термічними методами).

За ступенем агресивності стічні води теж поділяють на 3 групи:

І- неагресивні (рН 6,5...8);

II - слабоагресивні (рН 6,0...6,5 тарН 8...9);

III - сильноагресивні (рН < 6 та рН > 9).

Вимоги до стічних вод, які скидають у природні водойми, зумовлені Законом України "Про охорону навколишнього природного середовища" і регламентуються "Правилами охорони поверхневих вод від забруднення стічними водами" та "Правилами санітарної охорони прибережних районів морів". Відповідно до цих правил встановлені нормативи якості води для водойм за двома категоріями водокористування. До першої категорії відносять ділянки водойм, які використовуються для господарсько-питного водопостачання, а також для водопостачання підприємств харчової промисловості. До другої - для купання, занять спортом і відпочинку населення. Встановлені також більш жорсткі нормативи якості стічних вод, що скидаються у водойми, які використовують з рибогосподарською метою.

Гранично-допустимі концентрації (ГДК) шкідливих речовин у воді водойми господарського питного та культурно-побутового призначення в мг/л подані в підручнику "Фізико-хімічні основи технології очищення стічних вод " під редакцією проф. Запольського А.К. (Київ: "Лібра", 2000).

Скидання стічних вод у водойми повинно здійснюватись за умови виконання спеціальних вимог, встановлених для цих водойм. Основним показником кількості органічних забрудників, що надходять у водойми зі стічними водами є величина БСК, яка характеризує кількість кисню, що витрачається на біохімічні процеси окислення внесених забруднень. При скиданні промислових вод необхідно враховувати сумарну забрудненість виробничих вод. Для цього вводиться ще один показник -хімічне споживання кисню ХСК, тобто кількість кисню, необхідного для повного окислення органічних речовин, що містяться в 1 л стічної води, за допомогою біхромату калію.

Крім БСК і ХСК при визначенні необхідного ступеня очищення промислових стічних вод необхідно враховувати інші нормативні показники: ідентифікованих у стічних водах, вміст завислих речовин, реакцію рН води водойми, температуру води, кольоровість, запах і мінеральний склад тощо.

Дотримання науково обгрунтованих норм скидання стічних вод у водойми повинно забезпечити ефективне самоочищення води, яке характеризується повною ліквідацією у воді водойми органічних речовин, що потрапили в неї, під впливом мікроорганізмів. Але цього недостатньо для самоочищення води. Під самоочищенням слід розуміти сукупність біохімічних, фізико-хімічних та гідродинамічних (розбавлення) процесів, які зумовлюють зниження концентрації забруднюючих речовин у воді водойми до нормативних показників.

Суть класифікації полягає в тому, що всі домішки води поділяють на 4 групи (табл. 16.1). Дві групи належать до гетерогенних систем (суспензії, колоїди, емульсії, піни) і дві - до гомогенних (це речовини, що утворюють з водою молекулярні або іонні розчини).

Згідно з фазово-дисперсним станом домішок пропонується класифікація процесів, що використовується для очищення стічних вод підприємств спиртової промисловості (табл. 16.2).

Методи очистки стічних вод розподіляються на такі групи: механічні, фізико-хімічні, хімічні та біологічні.

Для стічних вод, що містять переважно завислі, плаваючі та грубоемульговані тверді і рідкі нерозчинні забруднюючі речовини, застосовують механічну очистку, яка ґрунтується на використанні гравітаційних і відцентрових сил, а також проціджуванні і фільтруванні. Іони важких металів та інші токсичні речовини при механічній очистці не затримуються.

Коли виділення забруднень із стічних вод можливе тільки внаслідок хімічних реакцій між забруднюючими речовинами і реагентами, які вносять у стічні води, застосовують хімічне очищення, що ґрунтується на використанні хімічних або електрохімічних окисно-відновних процесів, у результаті яких забруднення перетворюються на нові нешкідливі сполуки, які частково чи повністю випадають в осад або виділяються у вигляді газів.

Фізико-хімічне очищення (ФХО) стічних вод характеризується такими процесами як сорбція, екстракція, коагуляція, електрокоагуляція, флотація, іонний обмін, кристалізація, електродіаліз, випарювання, ректифікація, мембранна технологія, спалювання тощо. Методи ФХО виробничих стічних вод в основному передба-

чають вилучення з них цінних речовин і тому належать до регенеративних або ре-купераційних методів.

Біохімічне або біологічне очищення стічних вод застосовують для очищення слабоконцентрованих вод, які містять переважно органічні речовини.

Здійснюють очистку стічних вод на очисних установках, спорудах і станціях, які можуть бути цеховими, заводськими, загально-заводськими, районними або міськими.

На підприємствах спиртової промисловості в основному здійснюють очищення всіх стічних вод на заводських очисних спорудах (станціях). Методи очищення стічних вод такі, які цього потребують перед передаванням їх до районних або міських станцій біохімічного очищення, або перед скиданням у водойми, або перед поверненням у систему оборотного водопостачання підприємства.

Особливої уваги на підприємствах спиртової промисловості заслуговують біологічні методи очищення від органічних речовин. Ґрунтуються ці методи на застосуванні мікроорганізмів, які використовують органічні сполуки як поживні речовини і джерело енергії. Органічні сполуки при цьому зазнають деструктивного розкладання внаслідок окислення при аеробному і відновних процесах з утворенням метану при анаеробному очищенні.

Біологічні очисні споруди для аеробного очищення стічних вод складаються з аеротенків, де стоки перемішуються і насичуються повітрям, або з біофільтрів, де стоки фільтруються крізь шар щебеню, який аерується. У першому варіанті комплекс мікроорганізмів, що розвиваються, утворює пластівці, які осідають у вигляді активного мулу; у другому - щебінь обростає мікроорганізмами, які утворюють біологічну плівку.

Анаеробне очищення стічних вод у метантенках широко використовується на підприємствах харчової промисловості з одержанням енергетичного біогазу і біоорганічних добрив (активного мулу).

Очищення стічних вод відстоюванням здійснюється шляхом осідання завислих часточок під дією сили гравітації. При цьому спостерігається поступове збільшення концентрації дисперсної фази в апараті в напряму згори вниз. На дно відстійника осідає шар осаду шламу, який періодично або безперервно видаляється.

Швидкість руху часточок у рідкому середовищі при відстоюванні залежить від розміру часточок, їх густини і форми, а також від властивостей дисперсного середовища, його в'язкості і в кінцевому рахунку від режиму руху часточок.

Щоб збільшити швидкість осідання завислих часточок і потужність очисних споруд, слід прагнути до збільшення їх розміру і густини, а також до зменшення в'язкості і густини дисперсійного середовища. Досягти цього можна коагуляцією за допомогою коагулянтів, у результаті чого утворюються пластівці з вищою густиною. А зменшення густини і в'язкості водної суспензії досягають її розбавленням.

Для проектування відстійників користуються методом технологічного моделювання процесу осідання. Горизонтальні відстійники - це прямокутні резервуари, виготовлені із залізобетону. Вони обладнані пристроями для водозабору та водо-розподілу, а також для виділення осаду. Продуктивність відстійника становить 30-50 тис. м3/добу. Вертикальні відстійники застосовують у реагентному методі очищення води продуктивністю 3000 м3/добу і каламутності вихідної води не більше як 2500 мг/дм . Це круглі або квадратні в перерізі залізобетонні резервуари з центральною циліндричною трубою і конічною нижньою частиною. Вода із змішувача надходить через центральну трубу зверху вниз, а у самому відстійнику вода рухається знизу вгору зі швидкістю 0,5-0,6 мм/с. Завислі речовини осідають під дією сили гравітації.

На підприємствах спиртової промисловості при розділенні стічних вод ефективним способом їх очистки є флотація, яка ґрунтується на різній змочуваності мінералів водою. Процес полягає у специфічній взаємодії завислих речовин з бульбашками тонкодиспергованого у воді повітря з подальшим утворенням на поверхні води шару піни з речовинами, які вилучають. Оптимальні розміри часточок знаходяться в межах від 10"5до 10"3 м.

Очищувати воду флотацією можна від твердих завислих часточок, нафтопродуктів, масел та інших емульгованих рідких речовин і окремих іонів розчиненій речовин. Щоб прискорити флотацію твердих часточок, крізь водну суспензію пропускають дрібні бульбашки повітря, які підіймаючись угору, захоплюють із собою гідрофобні тверді часточки. У результаті такого очищення на поверхні води утворюється шар піни, наповнений твердими часточками.

Щоб збільшити стійкість бульбашок і утворення стабільної піни, в суспензію додають піноутворювачі - поверхнево-активні речовини, які знижують поверхне-

вий натяг води і утворюють адсорбційні плівки на поверхні бульбашок. До активних піноутворювачів слід віднести деякі фракції кам'яновугільної смоли, соснову олію, деревний дьоготь тощо.

Сьогодні існує декілька методів насичення води бульбашками повітря: вакуумні, коли повітря виділяється з розчину; напірні та ерліфтні установки; імпелерні, коли флотація реалізується механічним диспергуванням повітря; безнапірні і пневматичні установки; флотація з поданням повітря крізь пористі матеріали; електро-флотація, суть якої полягає в тому, що в нижній частині флотатора розміщується електродна система.

Найбільш перспективним способом очистки стічних вод підприємств спиртової промисловості є біологічне очищення, суть якого полягає у застосування гідробіонтів (мікроорганізмів) для звільнення води від небажаних домішок.

Досягнення останніх десятиліть мікробіології, гідробіології та біотехнології дають змогу зтверджувати, що сучасні біологічні методи можна успішно використовувати для очищення стічної води від усіх без винятку розчинених у ній органічних сполук у будь-яких концентраціях, від іонів важких металів, нітратів, сульфатів, хроматів, а також від хвороботворних бактерій, вірусів тощо. Завдяки біологічному очищенню стічних вод можна не тільки знешкодити стічні води, а й відтворити якість води, використаної в промисловому виробництві. З точки зору відносної дешевизни, прибутковості, надійності та екологічної бездоганності біологічне очищення стічної води підприємств харчової промисловості має безсумнівну перспективу закріпній свою чільну роль в охороні водного басейну від забруднень.

До промислових методів біотехнології очищення належить обробка стічних вод аеробними (у біофільтрах, аеротенках тощо) та анаеробними (у метантенках, біореакторах тощо) організмами.

Природне і штучне біологічне очищення води було, є і буде основним методом охорони природних вод від хімічного та біологічного забруднення.

Біотехнологічне очищення води у всіх високорозвинених країнах - найбільш великотоннажне серед біотехнологій підприємств харчової промисловості.

Біологічні методи очищення води грунтуються на використанні тих чи інших істот та їхніх комплексів-біоценозів. В очищенні стічної води таких біоценозів нині відомо п'ять: біоплівка, активний мул, анаеробні мікроорганізми, селекціоновані мікроорганізми - деструктори певних забруднень, гідробіоценози, що становлять просторовий біоконвеєр.

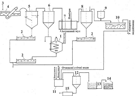
На рис. 2.4.1 показана принципова технологічна схема найефективнішого ме-хано-біологічного очищення промислово-побутових стічних вод - на чисту екологічно безпечну, біологічно повноцінну воду.

Для механічного очищення стічна вода 3 проходить через решітки 4, де затримуються грубі механічні домішки, потім через пісковловлювач 5, де відокремлюється пісок, і нарешті потрапляє у первинні відстійники 6, де під силою гравітації все, що важче за воду, осідає на дно.

Після цього вода перекачується в метантенки 1 на зброджування, з виділенням газу-метану, а через повний проміжок часу випускається на мулові майданчики з дренажем 2, а все, що легше за воду, піднімається на поверхню води, де збирається спеціальними пристроями в бункер і теж спрямовується в метантенк.

На всіх етапах проходження води крізь очисні споруди в ній відбуваються біологічні процеси. Але найбільш помітне біологічне очищення стічних вод відбувається на другій біологічній стадії. У біореакторі з біоплівкою біомасу гідробіонтів 7, яка наростає під час очищення води, відділяють у вторинних відстійниках 8, звідси її подають або в метантенки 1 або на мулові майданчики 2.

Очищення води полягає в її повному знезараженні, тобто в знищенні в воді епідемічно небезпечних організмів та вібріонів. Для цього використовують хлорування, опромінювання ультрафіолетовим світлом та рідше - озонування.

При обробці очищених стічних вод хлором їх витримують протягом 20-30 хв у контактних резервуарах 10, а потім скидають у відкриті водойми.

Деякі вчені вважають хлорування стічних вод абсолютно неприпустимим. А тому розроблена надійна схема, яка включає процеси обробки флокулянтами і коагулянтами в апараті 11, відстоювання 12, фільтрування крізь пісок 13 і нарешті крізь активне вугілля 14. Осади при цій схемі згущують на фільтрах 15 і відправляють на звалище.

Рис. 2.4.1 Принципова схема механо-біолого-хімічної очистки стічних вод. 1 - метантенк; 2 - мулові майданчики; 3 - стічна вода; 4 - решітки; 5 - пісковловлювач; 6 - первинний відстійник; 7 - біореактор (аеротенк з біоплівкою); 8 - вторинний відстійник; 9 - ємність для хлорування; 10 - контактний резервуар; 11 - ємність для флокуляції-коагуляції; 12 - відстійник; 13 - піщаний фільтр; 14-фільтр з активним вугіллям; 15 - згущувач осаду

Своєрідним різновидом фільтра є новий тип очисних споруд, що набуває популярності в США, Великій Британії та інших країнах світу, а саме мочари.

Мочари - це горизонтальний біофільтр, який моделює природні процеси очи-щення^води (рис. 2.4.2). Інженерна горизонтальна спроруда в землі з гравійним завантаженням 2, розміщеним невеликою товщиною (до 1 м) на надійній гідроізоляції 1 з синтетичної плівки. Стічна вода 4 після механічного очищення розподіляється по ширині мочари перфорованою трубою 3 і дуже повільно просочується впродовж (1-3 діб) крізь обросле біоплівкою завантаження 2, на якому ще й щільно ростуть водяні рослини 5 - рогіз, очерет, водяний перець, череда, аїр тощо, що сприяють аерації води, яка очищається. Крім того, вони вилучають з води біогенні елементи, зокрема фосфор, калій, азот, а також важкі метали і завдяки своїй розгалуженій кореневій системі збільшують поверхню обростання біоплівкою. Природно очищена вода збирається перфорованою трубою 6 і відводиться в збірник чистої води.

Очисна споруда мочари не потребує ніяких енергетичних затрат на аерацію і переміщення води, вона проста в обслуговуванні, екологічно бездоганна і повинна зайняти гідне місце в системах очищення стічних вод харчової промисловості України.

Біоплівка є основою для проектування ще одного типу очисних споруд типу біоконтакторів. Це напівзанурені у стічну воду пластмасові або металеві диски, барабани у вигляді склеєних між собою під різними кутами волокнистих йоржів, які інтенсивно обростають біоплівкою. Барабани чи диски прикріплені до вала, що повільно (біля 2 обертів за хвилину) обертається і біоплівка, яка наростає на розвиненій поверхні біоконтакторів, постійно то занурюється у стічну воду, сорбуючи з неї розчинні органічні речовини, де добре аерується й окислює (розкладає, мінералізує) різні забруднення. Частина біомаси змивається водою і виноситься з нею у вторинний відстійник, де й осідає.

Рис. 2.4.2 Мочари. 1 - гідроізоляція; 2 - гравійне завантаження; З - розподільна труба; 4 - стічна вода; 5 - водяні рослини; 6 - труба збору очищеної води

Велику ефективність в очищенні стічних вод мають аеротенки з активним мулом. На рис. 2.4.3 показана схема залізобетонного аеротенка (висота 4-5 м, ширина 3-11 м, довжина 50-150).

Стічну воду подають з одного або декількох місць, вона контактує з регенерованим активним мулом, переміщується й аерується повітрям 3, яке подається в пристрій 5. Після біологічного очищення, яке триває 40...48 год, вода перетікає у відстійник 10, в якому активний мул 9 осідає. Зворотний мул 7 за допомогою насоса 6 подається в регенератор 1 аеротенка 4, де за рахунок аерації відбувається відновлення якості активного мулу. Надлишок активного мулу 8 спрямовується для одер жання біогазу.

Рис. 16.3 Схема аеротенка з активним мулом: 1 - регенератор; 2 - стічна вода; 3 - повітря; 4 - аеротенк; 5 - пристрій для розпилювання повітря; 6 - насос; 7 - зворотний мул; 8 - надлишковий мул; 9 - осад активного мулу; 10 - відстійник

В очищенні води за біологічним методом велику роль відіграють анаеробні бактерії, які в результаті своєї життєдіяльності створюють нестерпний запах стоків. Особливого поширення набули процеси анаеробного метанового зброджування осадів у спеціальних закритих герметичних залізобетонних спорудах - метанте-нках. У цих спорудах відбувається складні процеси перетворення різноманітних органічних речовин на кінцеві продукти метаболізму анаеробних бактерій: газ-ме-тан, діоксид вуглецю, водень, аміак, сірководень. Процеси зброджування стічних вод проводять в оптимальних режимах: мезофільний режим при температурі 30-35° С; термофільний режим при температурі 50-55° С. Горючі гази, що утворюються при бродінні (метан, водень) використовують як енергоносії.

Внаслідок зброджування надлишкового активного мулу гідробіонти автолізу-ються, гідролізують усі складні високомолекулярні сполуки (білки, ліпіди, поліцукриди, нуклеїнові кислоти тощо), з яких складається біомаса, до простих речовин (амінокислот, вуглеводів, низькомолекулярних кислот та інше), які можуть засвоювати анаеробні бактерії.

Під час очищення висококонцентрованих стічних вод (понад 1000 мг 02/л за БСК), зокрема спиртових, крохмале-патокових та інших заводів харчової промисловості, а також свиноферм, птахофабрик, почали використовувати анаеробні мікроорганізми. При цьому зменшились експлуатаційні витрати на процес очищення стічних вод, з'явилась можливість одержання горючого біогазу, кормових концентратів (з вітаміном Вп) та органо-мінеральних добрив.

Потужність очисних споруд з використанням анаеробних бактерій можна збільшити, а якість очищення стічних вод підвищити, якщо мікроорганізми в середовищі активного мулу іммобілізувати (закріпити) на різних носіях. Анаеробний гранульований мул сьогодні швидко набуває популярності, його досить широко стали використовувати для очищення стічних вод переважно харчової промисловості. Слід також відзначити, що анаеробний гранульований мул є великим досягненням в очищенні стічних вод. Він має незаперечні переваги над аеробним активним мулом, оскільки не потребує енергетичних затрат на аерацію і перемішування стічних вод, а навпаки, виділяє високоенергетичне паливо - біогаз. Навантаження за органічними забрудненнями, що їх вилучають у деяких типах анаеробних біореакторів з ви-сококонцентрованих стічних вод харчових виробництв надзвичайно велике: до 60 кг ХСК/м3 за добу, так як споруди з біоплівкою мають окислювальну здатність 0,5 кг ХСК/м3 за добу, а з активним аеробним мулом - 2,5 кг ХСК/м3 за добу. Крім того, анаеробні біореактори не викидають у повітря мікробних аерозолів і тому екологічно прийнятніші, ніж аеротенки. На жаль, анаеробний мул не спроможній очистити воду до кондицій, щоб скидати її у природні водні об'єкти, тому після анаеробної обробки стічну воду слід доочищати біологічно в аеробних умовах або фізико-хімічними методами, наприклад, за допомогою мембранної технології.

Високоефективну технологію біогазу на стічних водах спиртових заводів розробили фахівці УкрНДІспиртбіопроду. Спиртова промисловість України, яка переробляє мелясу на спирт, скидає у відстійники біля 3,0.. .4,5 млн. м3/рік концентрованих стічних вод або 200...300 тис. т забруднюючих речовин за БСК. Таким чином під полями фільтрування зайнято 1500 га родючих земель. Це приводить до забруднення водоймищ і навіть питної води стоками, а також атмосфери сполуками з неприємними запахами, які утворюються при гнитті органічних речовин стічних вод.

Ученими інституту розроблена технологія одержання біогазу та біологічної очистки стічних вод спиртзаводів.

Технологія характеризується використанням самих нових анаеробних біореакторів з адаптованим гранульованим активним мулом, що дозволяє в 10 раз зменшити об'єм метантенків. Доочистка води здійснюється спеціально підібраною асоціацією мікроорганізмів в аеробних умовах.

Промислові дослідження показали, що запропонована технологія дозволяє:

· досягти ефективності очистки БСК 99,9 %;

· одержати на одному заводі середньої потужності біля 5,5 млн. м3 біогазу на рік, що відповідає 4 млн. м3 природного газу;

· очистити стічні води з будь-якою концентрацією забруднень до показників, які дозволяють їх передачу у відкриті водоймища;

· скоротити час анаеробно-аеробної енергії, порівнюючи з комунальними очисними спорудами;

· зекономити паливо на виробництво спирту від спалювання біогазу на 50 %. Інвестиції на будівництво установки окуплюються протягом 1 року.

2.5 Маловідходні та безвідходні технології

Основним напрямом у зменшенні матеріалоємності спиртового виробництва є розробка та широке впровадження маловідходних та безвідходних технологій (МВТ та БВТ) з замкнутим циклом по відношенню до навколишнього середовища.

В умовах ринкової економіки переведення виробництва на замкнуті цикли є фундаментальним напрямом у рішенні проблеми раціонального використання природно-сировинних ресурсів.

Резервом зменшення матеріалоємності спиртового виробництва є вторинні сировинні ресурси (ВСР). Підвищення ступеня переробки первинної сировини, комплексне її використання з впровадженням сучасних екологічно чистих технологій є першорядним завданням.

Концепція безвідходної технології базується на двох взаємопов'язаних аспектах.

Перший аспект пов'язаний з розширенням ресурсних можливостей, залученням до виробництва некондиційних та нетрадиційних видів сировини, комплексною її переробкою, максимальним використанням відходів та побічних продуктів, з отриманням додаткової кількості цільових продуктів, кормів та добрив.

Другий аспект пов'язаний з екологічністю технологічних процесів. Антропо-логенне навантаження на навколишнє середовище не повинно перевищувати здатність екологічної системи зберігати свій природний стан.

Таким чином, безвідходна технологія повинна розглядатись як сукупність технологічних операцій, процесів, виробництв, які забезпечують максимальне і комплексне використання сировини, побічних продуктів та відходів з одночасним зменшенням їх шкідливого впливу на навколишнє середовище.

Маловідходна технологія є проміжною стадією при розробці безвідходних технологій. Під час маловідходного виробництва шкідливий вплив на довкілля не перевищує рівня дозволеного санітарними нормами та правилами, однак з технологічних, економічних та організаційних причин частина сировини переходить у відходи та побічні продукти, які не знаходять раціонального використання.

Мало- та безвідходні технології повинні забезпечувати досягнення наступних цілей:

· переробку побічних продуктів та відходів з отриманням товарної продукції, або інше їх корисне використання;

· зниження загального антропологенного навантаження на навколишнє середовище;

· створення замкнутої системи промислового водопостачання.

ВИСНОВКИ

Спиртова промисловість - одна із найважливіших для суспільства галузей. Вона переробляє різні види сировини у етиловий спирт. Етиловий спирт знаходить широке застосування. Харчова промисловість - його головний споживач. Його застосовують у медицині, для отримання спиртних напоїв, косметики, парфумів, машинобудівній галузі і т.д. Спиртова промисловість тісно пов’язана як з народним, так і з сільським господарствами. Вона є єдиною галуззю промисловості, яка здатна перетворювати зіпсовані зерно і картоплю у доброякісні продукти.

ЛІТЕРАТУРА

В.О. Маринченко, Технологія спирту, - Київ НУХТ 2003, 495 с.

Похожие работы на - Екологічні проблеми спиртової промисловості

 

Не нашли материал для своей работы?
Поможем написать уникальную работу
Без плагиата!
Без нейросетей!