Проектирование каналов радиосвязи
Кафедра «Радиотехника»
Расчетно-пояснительная записка к курсовой работе по дисциплине
«КАНАЛООБРАЗУЮЩИЕ
УСТРОЙСТВА»
ПРОЕКТИРОВАНИЕ КАНАЛОВ РАДИОСВЯЗИ
Реферат
ТРАНЗИСТОР, УСИЛИТЕЛЬ МОЩНОСТИ, ЦЕПЬ СОГЛАСОВАНИЯ, БУФЕРНЫЙ УСИЛИТЕЛЬ,
РАДИОСВЯЗЬ, КАНАЛ СВЯЗИ, МОДУЛЯЦИЯ, ПЕРЕДАТЧИК, ПРИЕМНИК, АВТОГЕНЕРАТОР,
СИНТЕЗАТОР ЧАСТОТЫ, МИКРОСХЕМА.
Целью данного проекта является проектирование радиоканала, которое
включает в себя:
а) выбор варианта проекта;
б) выбор структурной схемы;
в) выбор и обоснование функциональной схемы канала радиосвязи;
г) предварительный расчёт основных параметров передающей части канала;
д) предварительный расчёт основных параметров приемной части канала;
е) расчёты режимов узлов и разработки принципиальных схем передающей
части канала радиосвязи;
ж) расчёт кривой наземного затухания напряженности поля радиоволны при
радиосвязи дежурного по станции с машинистом поезда;
з) разработка синтезатора частоты, обслуживающего радиоканал.
Введение
Приемопередающее устройство - это источник и приемник радиочастотных
колебаний в системах радиосвязи, телевидения, радиолокации и др. Назначение
приемопередатчика - сформировать и принять радиосигнал в соответствии с
требованиями, установленными при разработке системы.
Радиосигналом называют колебание радиочастоты, один или несколько
параметров которого изменяются (модулируются) в соответствии с передаваемым
сообщением (информацией).
Частотная модуляция (ЧМ) применяется в высококачественном радиовещании, в
радиорелейных линиях с большим числом каналов, в радиолокационных системах
непрерывного излучения. При любых видах модуляции энергия сигнала локализована
в узкой полосе частот радиоспектра. Это означает, что радиосигнал представляет
собой колебание, близкое к гармоническому. Поэтому основным сигналом, для
которого рассчитываются режимы каскадов приемопередатчика, является
гармонический.
Системы радиосвязи на железнодорожном транспорте делятся на: поездные,
станционные, ремонтно-оперативные, индивидуальные по специально выделенным
каналам и др. Железнодорожная радиосвязь осуществляется в нескольких диапазонах
радиоволн: гектометровые волны КВ (f0 = 2,13 МГц), метровые волны УКВ1 (f0 = 151,725 - 156 МГц) и дециметровые - УКВ2 (f1 = 457,4 - 458,45 МГц и f2 = 467,4 - 468,45 МГц). Наибольшее
использование в поездной и станционной радиосвязи получил диапазон метровых
радиоволн, поэтому парк радиостанций этого диапазона самый обширный. Задачей
учебного курсового проектирования является разработка канала радиосвязи
метрового диапазона, включающего в себя передающую и приемную части.
При разработке радиоканала производятся расчёт и проектирование следующих
принципиальных электрических схем, входящих в передающую часть канала:
генератор, управляемый напряжением, ГУН1 в качестве задающего
автогенератора;
режим частотной модуляции в ГУН1;
буферный каскадный усилитель напряжения ГУН1;
предварительные усилители мощности;
оконечный усилитель мощности,
Исходные
данные
Исходные значения для выполнения задания:
а) рабочие частоты возбудителя и первого гетеродина:
fВ =
152,600 + 0,025 ∙ (n -
1), Мгц;
fГ1=
174,000 + 0,025 ∙ (n -
1), МГц;
где n - номер фамилии по групповому
журналу;
n=4;
fВ
=152,600 + 0,025 ∙ (4 - 1) = 152,675 Мгц;
fГ1=
174,000 + 0,025 ∙ (4 - 1) = 174,075 МГц;
б) выходная мощность передающего устройства на нагрузке 50 Ом составляет:
РВЫХ = (15 - к), Вт.
Здесь к - номер группы: группа 21Б - 2.
РВЫХ = 15 - 2 = 13 Вт.
При этом коэффициент усиления постоянного тока в оконечном и в
предоконечных каскадах, выполненных на транзисторах КТ909А, КТ907А и КТ606, определяется
по формуле:
β0 = 20 + n,
где n - номер фамилии;
β0 = 20 + 4 = 24
в) высота стационарной антенны Н = (12 + n) м, локомотивной - h = 6 м, где n - номер фамилии;
Н = 12 + 4 = 16 м
г) чувствительность приёмного устройства по системе СИНАД 12 дБ составляет
при входном сопротивлении приёмника 50 Ом UВХ.МИН = 0,5 мкВ, при этом все каскады усиления и
преобразования рекомендуется выполнить на транзисторах ГТ311Е, которые имеют
коэффициенты усиления по постоянному току:
β0 = 40 + n,
где n - номер фамилии;
β0 = 40 + 4 = 44;
д) параметры девиации частоты модулятора:
ΔfНОМ = 3,5 кГц; ΔfМАКС =4кГц;
е) избирательность приемника:
) по зеркальному каналу Se
З.К. = 60 дБ;
) по соседнему каналу Se
С.К. = 50 дБ;
ж) стабильность частоты генераторов возбудителя и гетеродинов
δf = 10∙10 -6;
з) коэффициент нелинейных искажений сигналов в радиоканале составляет КГ ≤
0,08 (8 %);
и) материальная база разработки: транзисторы, микросхемы;
к) номиналы напряжений питания: +25, +15, +12, +9, +5 В.
1. Выбор
функциональной схемы радиопередающей части канала
Проектирование радиопередающей части канала начинается с разработки
функциональной схемы. В настоящее время на железнодорожном транспорте внедрена
система аналоговой ЧМ радиосвязи на основе приемопередатчика диапазона метровых
волн УПП - 2МВ стационарной радиостанции "Транспорт РС - 46М".
Система выполнена на современной микроэлементной базе с применением
микропроцессорной технологии обслуживания с программным обеспечением,
позволяющим конфигурировать режимы радиостанции применительно к конкретным
условиям эксплуатации на используемой сетке частот, при т.н. симплексе
(работает передатчик - выключен собственный приемник и - наоборот).
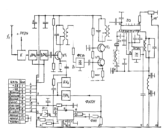
На рисунке 1 приведена структурная схема такого канала, в состав которой
входят:
блок коммутации К симплексного режима работы ;
передающая часть канала, включающая усилитель мощности УМ,
синтезатор-возбудитель, опорный генератор и модулятор, обеспечивающий
оптимальный режим частотной модуляции в канале;
приемная часть канала, включающая тракт усиления радиочастоты УРЧ,
синтезатор первого гетеродина и сам гетеродин, первый смеситель, усилитель
первой промежуточной частоты, завершающую часть приёмника, выполненную на одной
микросхеме МС3371Р. Микросхема включает в себя: второй смеситель, второй гетеродин,
усилитель второй промежуточной частоты, частотный детектор и предварительный
усилитель звуковой частоты. После микросхемы следует тракт дополнительного
усиления сигнала, который подается затем в блок автоматики. Приведённая схема
значительно упрощена по сравнению с оригиналом, но вполне приемлема для задачи
учебного курсового проектирования.
Для разрабатываемой функциональной схемы передающей части канала из
структурной схемы выбираются: коммутатор К, усилитель мощности, который может
состоять из двух каскадов предварительного усиления ПОК1 и ПОК2 и оконечного
усилителя мощности ОК. Схема синтезатора-возбудителя предназначена для
формирования высокочастотного ЧМ колебания с амплитудой не менее 0,5 В, которое
используется для возбуждения предварительного усилителя мощности ПОК1.
Диапазон частот возбудителя 151,725 - 156,000 МГц, шаг сетки частот 25
кГц . В состав возбудителя входят: ГУН1 на транзисторе ГТ311Е и варикапах
КВ121А, буферный усилитель на двух транзисторах того же типа, включенных по
каскодной схеме ОЭ - ОБ, большая интегральная схема синтезатора частоты типа
КФ1015ПЛ4Б или КР1015ХК2. Опорный сигнал частотой 10 МГц для передающего и
приёмного синтезаторов вырабатывает высокостабильный генератор "Топаз -
03", выпускаемый на Российских предприятиях по техническим условиям
ШИ3.423.009ТУ в виде малогабаритного конструктивного устройства, питаемого
стабилизированным напряжением +9 В. В проекте его можно использовать, как
функциональный блок без представления принципиальной схемы.
На вход синтезатора частоты поступает сигнал с ГУН1 через развязывающее
устройство в виде буферного усилителя. Входом является включённый в синтезатор
делитель частоты с переменным коэффициентом деления ДПКД, с выхода которого
сигнал поступает на один из входов частотно-фазового детектора ЧФД. На второй
вход детектора подается высокочастотный сигнал опорного генератора ОГ,
прошедший через делитель опорной частоты ДОЧ. ЧДФ формирует сигнал ошибки,
пропорциональный разности фаз входных сигналов. Это напряжение ошибки по цепи
фазовой автоподстройки ФАПЧ через фильтр низких частот ФНЧ подаётся на
управляющий вход ГУН1, что приводит к изменению его частоты до требуемого,
определяемого коэффициентом ДПКД значения. Синтезатор имеет выход сигнала
детектора захвата частоты петлёй ФАПЧ.
Рисунок
1 - Структурная схема канала радиосвязи
На
ГУН1 одновременно осуществляются частотная модуляция и автоподстройка его
частоты. Чтобы не происходило снижения девиации частоты за счёт схемы ФАПЧ,
постоянная времени фильтра низких частот ФНЧ на выходе синтезатора выбрана
много больше, чем период низкой частоты (FМИН = 300 Гц)
спектра НЧ сигнала. При этом ФАПЧ работает на частотах ΔF<<
300 Гц и не реагирует на сравнительно быстрые изменения частоты при её девиации,
что делает возможным одновременное сосуществование частотной модуляции и
автоподстройки частоты генератора.
Особое
место в схеме передающего тракта занимает модулятор, который выполняет
следующие функции:
а)
обеспечивает номинальную девиацию частоты ΔfНОМ;
б)
ограничивает максимальное значение девиации частоты ΔfМАКС;
в)
осуществляет необходимую предкоррекцию амплитудно-частотной характеристики
тракта АЧХ по закону +6 дБ/октава.
Для
выполнения указанных функций схема модулятора содержит:
усилитель
звуковой частоты, охваченный петлей автоматической регулировки усиления АРУ,
которая производит сжатие динамического диапазона входных сигналов;
корректор
АЧХ +6 дБ/октава для модулирующего сигнала, поступающего с блока автоматики;
амплитудный
ограничитель, устраняющий перемодуляцию передатчика;
фильтр
низких частот, служащий для ограничения полосы пропускания модулирующих
сигналов в пределах от 0,3 до 3,4 кГц;
формирователь
сигнала исправности модулятора.
Расчёт
режима модулятора в данном проекте не выполняется, в принципиальную и
функциональную схемы вставляется лишь его функциональный блок и перечисляются
все вышеприведенные функции, которые реализует модулятор.
Приведём
параметры стандартного модулятора:
а)
чувствительность модуляционного входа модулятора при RВХ= 600 Ом
должна быть не менее 300 мВ;
б)
отклонение амплитудно-частотной модуляционной характеристики передатчика АЧМХ
от характеристики с предкоррекцией + 6 дБ/октава должно быть в пределах ± 12,5
дБ;
в)
уровень паразитной амплитудной модуляции не более 3 %.
2. Выбор
функциональной схемы радиоприемной части канала
Проектирование радиоприемной части канала начинается с разработки
функциональной схемы. Эта схема составляется также на основе структурной схемы,
приведённой на рисунке 1. Для функциональной схемы приёмника выбираются кроме
коммутатора К два усилителя радиочастоты УРЧ1 и УРЧ2, первый смеситель VT1, на второй вход которого подается
через буферный усилитель БУ2 сигнал с генератора, управляемого напряжением
ГУН2, который выполняет роль первого гетеродина приемника. Диапазон
перестраиваемых частот первого гетеродина 173,125 - 177,400 МГц (N = 172 канала) обеспечивается
собственным синтезатором приемной части канала, аналогичным синтезатору
возбудителя.
Схема генератора, управляемого напряжением ГУН2 аналогична схеме ГУН1, но
имеет более простую колебательную систему, т.к. в ней не должна производиться
частотная модуляция. Для увеличения мощности сигнала первого гетеродина и его
надежной развязки от смесителя и синтезатора частоты должен быть применён
буферный усилитель БУ2, собранный по каскодной схеме ОЭ - ОБ.
В состав большой интегральной схемы БИС синтезатора частоты приёмника
входят те же элементы и выполнен он на микросхеме D2 типа КФ1015ПЛ4Б, либо КР1015ХК2 [4]. В качестве опорной
частоты f0 = 10 МГц используется частота
опорного генератора ОГ "Топаз - 03", имеющего относительную
нестабильность δf ≤ 10-5. Напряжение рассогласования, сформированное
частотно-фазовым детектором синтезатора, через фильтр низких частот поступает
на варикапы колебательного контура ГУН2 и управляет его частотой. Запись
коэффициентов деления ДПКД и опорного делителя в регистр синтезатора
осуществляется последовательным двоичным кодом по цепям "Запись 1",
"Данные", "Синхронизация². В приемном синтезаторе также предусмотрена схема контроля
(выв.4), формирующая сигнал исправности синтезатора при наличии захвата в
кольце ФАПЧ.
Преобразованный сигнал со смесителя СМ1 через фильтр сосредоточенной
избирательности ФСИ1 поступает на усилитель первой промежуточной частоты f ПР1 = 21,4 МГц, выполненный по
стандартной схеме. С её нагрузки - двухконтурного фильтра сигнал поступает на
вход микросхемы D3 типа МС3371Р.
Микросхема D осуществляет второе преобразование
частоты сигнала во вторую промежуточную частоту f ПР2 = 455 кГц, её усиление, частотное детектирование и
предварительное усиление звуковой частоты речевого сигнала. К выводу 1
микросхемы D подключен кварцевый резонатор Z1, который служит для генерации
вторым гетеродином стабильной частоты f Г2 = f ПР1 + 455 кГц.
Сигнал второй промежуточной частоты выделяется кварцевым фильтром
сосредоточенной избирательности ФСИ2 (Se С.К. ≥ 60 дБ), усиливается и детектируется. Усиленный микросхемой D3 сигнал поступает на активный фильтр
низких частот ФНЧ и на конечный усилитель в блоке автоматики и управления,
выполняющий функцию частотного корректора, обеспечивающего завал частотной
характеристики сигнала минус 6 дБ/октава. Далее сигнал звуковой частоты
используется в блоке автоматики.
Примерный вид функциональной схемы приёмной части канала приведён на
рисунке 3. По этой схеме рекомендуется произвести расчёт предварительных
параметров приёмника.
Рисунок
2 - Функциональная схема передающей части канала
3. Расчёт
параметров функциональной схемы передающей части канала
Требуется рассчитать передающую часть канала с исходными параметрами: fC, δf, Р Н , ΔfH, ΔfМАКС, ΔF = 300 - 3400 Гц.
Расчет параметров:
а) в таблице параметров транзистора КТ909А приведены следующие данные для
типового режима его работы: РТИП = 24 Вт, К = 2,4,
fТИП =
500 МГц, по которым может быть рассчитан коэффициент усиления мощности КР
оконечного каскада на рабочей частоте
(3.1)
б) мощность возбуждения на входе оконечного каскада
(3.2)
где
hКС - коэффициент полезного действия контура
предоконечного каскада, его значение рекомендуется выбрать с запасом равным ήКС = 0,5;
Вт.
в)
предоконечный каскад может быть выполнен на менее мощном транзисторе КТ907А с
параметрами типового режима: f ТИП = 400 МГц, КР ТИП. = 3, по ним может быть
рассчитан коэффициент КР на рабочей частоте
(3.3)
г) мощность возбуждения на входе предоконечного каскада ПОК
(3.4)
Вт;
д) предыдущий результат показал, что для возбуждения предоконечного
каскада мощности буферного усилителя, нагружающего ГУН1, будет недостаточно,
поэтому требуется ещё один предоконечный каскад ПОК1 на транзисторе КТ606 с
мощностью возбуждения теперь мощности ГУН1 достаточно, чтобы возбудить
дополнительный каскад;
(3.5)
Вт;
е) требуется узнать оптимальную амплитуду модулирующего напряжения
звуковой частоты [5, 6]
(3.6)
где
ν
- коэффициент нелинейности характеристики
варикапа (обычно в большинстве случаев рекомендуется принимать ν = 0,5) ;
UВ0 - напряжение
постоянного смещения варикапа (обычно UВ0 = 4 - 10 В).
Для
данного проекта можно порекомендовать варикап КВ123А с параметрами UВ0 =
4 В при С0 = 17 пФ;
В;
ж) режимы автогенератора ГУН с буферным усилителем не нуждаются в
предварительных расчётах.
4. Расчёт
параметров функциональной схемы приемной части канала
Требуется рассчитать приемную часть канала радиосвязи с исходными
параметрами: fС, fГ1, UВХ.
МИН, ΔfПР, SeЗК, SeСК, δf.
Расчёт параметров приемного тракта рекомендуется проводить в следующем
порядке:
а) полоса частот генерации ЧМ канала рассчитывается по формуле
(4.1)
где
М f = Δ f МАКС / FМАКС - индекс частотной модуляции;
ΔfМАКС -
максимальная девиация частоты ЧМ сигнала;
FМАКС -
максимальная частота телефонного спектра;
М
f = 4000 / 3400 = 1,176
Гц;
б)
полоса частотной нестабильности канала
(4.2)
где
∆fС = (fC ∙
δfВ) - абсолютная нестабильность частоты возбудителя;
∆fГ1 =
(fГ ∙ δfГ) - абсолютная
нестабильность частоты гетеродина;
ΔfПЧ1 = (fПЧ1 ∙
δf ПЧ)
- абсолютная нестабильность тракта промежуточной частоты;
∆fС =
152,675 ∙106∙10-5 = 1527 Гц;
∆fГ1 =
174,075 ∙106∙10-5 = 1741 Гц;
ΔfПЧ1 = 21,4 ∙106∙10-5
= 214 Гц;
ΔfПЧ2 = 0,455 ∙106∙10-5
= 4,55 Гц;
fГ2 = 21,855
МГц;
∆fГ2 =
21,855 ∙106∙10-5 = 218,55 Гц;
Гц;
в)
ширина полосы пропускания приёмного тракта:
П
ОБЩ = П С + П НЕСТ (4.3)
не
должна превышать 25 кГц;
П
ОБЩ = 22180 + 2336 = 24511 Гц;
г)
первая промежуточная частота определяется заданной избирательностью по
зеркальной помехе Se‘ЗП, числом колебательных контуров в тракте nВЧ и
их эквивалентным затуханием dЭ (dЭ = 0,06)
(4.4)
Можно
принять в качестве первой промежуточной частоты стандартную, принятую в новых
железнодорожных радиостанциях fПР1 = 21,4 МГц;
fПР1 ³ 15,433 МГц
д)
проверка показывает, что полученная промежуточная частота не сможет обеспечить
требуемую избирательность по соседнему каналу (SeCK=60 дБ),
следовательно, неизбежно двойное преобразование частоты. Вторая промежуточная
частота может быть вычислена по формуле
(4.5)
где
DfCK =
25 кГц,
,
dПЧ2 £ 0,02 (при использовании ФСИ),
nПЧ2 = 9; в
качестве второй промежуточной частоты можно выбрать стандартную для
железнодорожных радиостанций fПР2 = 455 кГц;
fПР2 £ 1,31 МГц;
е)
оценим степень ослабления второй зеркальной помехи в тракте преселектора (УРЧ)
Рисунок
3 - Функциональная схема приёмной части канала
(4.6)
где
dЭ.ВЧ » 0,06, fПР2 = 455 кГц, fС.
ВЧ = 156 МГц, nВЧ = 3;
Sе(2ЗК) = 1,057;
ж)
малое ослабление зеркальной помехи в преселекторе требует использования в
трактах УПЧ1 и УПЧ2 фильтров сосредоточенной избирательности ФСИ кварцевого или
пьезокерамического типа; рекомендуется выбрать в качестве фильтра для УПЧ1
фильтр ФП2П4-272-21,4М-18к, выполненный по техническим условиям АЦО.206.091ТУ;
для работы с микросхемой D3 (рекомендуется новая микросхема МС3371Р) в качестве
фильтра УПЧ2 можно использовать ФСИ типа ФП1П1-11АДКШ.433.550.001ТУ;
з)
произведём предварительное распределение усиления по каскадам приёмника, так
двухкаскадный УРЧ может иметь устойчивый коэффициент усиления не менее КУРЧ =
10, тогда при чувствительности приёмника UВХ. МИН = 0,5
мкВ на входе первого преобразователя появится сигнал с напряжением
UВХ. ПР1 = UВХ.
МИН × КУРЧ; (4.7)
Подставив
в формулу (4.7) известные данные, получим:
UВХ. ПР1 = 0,5 × 10-6 × 10 = 5 × 10-6 В;
и)
примем общий коэффициент усиления в тракте УПЧ1 КУПЧ1 = 30,
тогда
на вход второго преобразователя будет подаваться напряжение
UВХ. ПР2 = UВХ.
ПР1 × КУПЧ1; (4.8)
UВХ. ПР1 = 5 × 10-6 × 30 = 150 × 10-6 В;
к)
оценим общий коэффициент усиления приёмного тракта с пятикратным запасом (КЗ =
5), если на предельной чувствительности микросхема МС3361Р может выдавать
выходное напряжение низкой частоты не менее 0,1 В [4]
(4.9)
КОБЩ
= 0,1/0,5 × 10-6 = 0,2 × 106
л)
коэффициент усиления, приходящийся на микросхему МС3361Р должен быть не менее
(4.10)
5. Расчёт
наземного затухания напряженности поля радиоволны
Требуется рассчитать значения напряженности поля радиосигнала Е,
напряжений сигнала на входе кабеля, соединяющего локомотивную антенну с
приёмником радиостанции и значения напряжений сигнала на входе самого
локомотивного приёмника, если длина соединительного кабеля lK = 10 м, а погонное затухание кабеля α′ = 0,1 дБ/м. Расчёт можно проводить в
следующем порядке:
а) напряжённость поля в месте расположения локомотивной антенны
(5.1)
PΣ - мощность, излучаемая антенной;
GA = 1,62 -
коэффициент усиления простейшей стационарной антенны полуволнового вибратора;
приведённая
с учётом сферичности земли высота стационарной антенны;
приведённая
с учётом сферичности земли высота локомотивной антенны;
км -
приведённый радиус земли с учётом нормальной тропосферной рефракции радиоволн в
приземном слое атмосферы;
б)
напряжение на входе кабеля, соединяющего локомотивные антенну и приёмник
радиостанции:
[B], (5.2)
где
- действующая высота локомотивного четвертьволнового
вибратора; е - ЭДС, наведённая в антенне полем радиоволны;
в)
напряжение на входе локомотивного приёмника радиостанции UВХ
при длине кабеля lK = 10 м:
(5.3)
где
- коэффициент затухания напряжения в кабеле lK.
Произведем
расчет для r0=3 км.
м;
м;
В/м;
В;
В;
В.
Дальнейший
расчет выполняется аналогично. Результаты заносим в таблицу 1.
Таблица 1 - Расчётные данные по затуханию радиоволны в канале
|
r0, км
|
3
|
5
|
10
|
15
|
20
|
21
|
22
|
23
|
24
|
25
|
26
|
26,5
|
|
H`, м
|
15,796
|
15,434
|
13,737
|
10,909
|
6,949
|
6,022
|
5,049
|
4,03
|
2,967
|
1,858
|
0,704
|
0,11
|
|
h`, м
|
5,924
|
5,788
|
5,152
|
4,091
|
2,606
|
2,258
|
1,893
|
1,511
|
1,113
|
0,697
|
0,246
|
0,041
|
|
Е, мкВ/м
|
2637
|
906,3
|
179,5
|
50,3
|
11,48
|
7,82
|
5,009
|
2,921
|
1,454
|
0,526
|
0,07
|
0,002
|
|
ЕА, мкВ
|
1648
|
566,4
|
112,2
|
31,44
|
7,177
|
4,888
|
3,13
|
1,825
|
0,909
|
0,328
|
0,044
|
0,001
|
|
UВХ1, мкВ
|
824,7
|
283,4
|
56,13
|
15,73
|
3,591
|
2,446
|
1,566
|
0,913
|
0,455
|
0,164
|
0,022
|
0,0005
|
|
UВХ,кВ
|
734,8
|
252,5
|
50,01
|
14,02
|
3,2
|
2,179
|
1,396
|
0,8138
|
0,405
|
0,1464
|
0,0195
|
0,0005
|
6. Расчёт усилителя
мощности радиочастоты
Основу технического расчёта транзисторного генератора с посторонним
возбуждением составляет энергетический расчёт режима транзистора. Исходными
данными для расчёта являются основные технические параметры, приведенные в
задании, а также полученные в результате предварительного расчёта
функциональной схемы. По этим данным производится выбор транзистора, это
означает, что становятся известными такие его параметры, как: fР, fГР, ЕК0, РВЫХ МАКС, IK ДОП, UЭК ДОП, U БЭ ДОП, h 21Э,
U′БЭ , SКР, tП,
СКА, СК, СЭ, r′Б, r′Э, RПК,
ТП ДОП
Формулы, используемые в расчёте, соответствуют упрощенной эквивалентной
схеме замещения мощного транзистора, приведённой на рисунке 4. В этой схеме
применены следующие обозначения: r′Б
- сопротивление материала тела базы транзистора между выводом и рn - переходом; r - сопротивление рекомбинации, СЭ и
СД - соответственно барьерная и диффузионная ёмкости эмиттерного перехода; СКА
и СК - активная и общая ёмкости коллекторного перехода. Типовая рабочая схема
выходного каскада представлена на рисунке 5.
.1 Расчет оконечного каскада
Угол отсечки коллекторного тока транзистора выбирается обычно для
критического режима класса В: θ = 900 (α1 = 0,5; α0 = 0,318).
1) Коэффициент использования коллекторного напряжения транзистора в
граничном режиме
(6.1.1)
Выберем
ЕКО=28 В.
при
этом напряжение эквивалентного генератора
(6.1.2)
В;
2) Амплитуда тока первой гармоники коллектора
(6.1.3)
А;
3) Проверка допустимого напряжения коллекторного перехода
(6.1.4)
В;

Рисунок
4 - Упрощенная эквивалентная схема замещения транзистора
Рисунок
5- Типовая электрическая схема оконечного каскада
4) Нагрузка эквивалентного генератора
(6.1.5)
Ом;
)
Амплитуда импульса коллекторного тока
(6.1.6)
А;
)
Постоянный ток коллектора
(6.1.7)
А;
)
Мощность, потребляемая от источника питания
(6.1.8)
Вт;
)
Мощность, рассеиваемая на коллекторе
(6.1.9)
Вт;
)
Коэффициент полезного действия генератора
(6.1.10)
)
Угол дрейфа носителей тока через базу
(6.1.11)
º;
11) Нижний угол отсечки импульсов эмиттерного тока
(6.1.12)
º.
Затем
по таблице коэффициентов А.И.Берга находятся коэффициенты разложения α 1Э и α 0Э, а
также cos θ .
α 1Э = 0,484; α
0Э= 0,299; cos θ= 0,105
12) Постоянный ток эмиттера
(6.1.13)
А;
13) Амплитуда эмиттерного тока
(6.1.14)
А;
14) Ток первой гармоники эмиттера
(6.1.15)
А;
15) Крутизна тока коллектора на рабочей частоте
(6.1.16)
См;
16) Амплитуда переменного напряжения возбуждения базы
(6.1.17)
)
Модуль коэффициента передачи напряжения возбуждения с входных электродов (б -
э) на рn - переход (б ‘ - э) определяется в соответствии с
рисунком 5
(6.1.18)
0,168;
18) Приближённое значение входного сопротивления транзистора на
рабочей частоте
(6.1.19)
2,404 Ом;
19) Мощность сигнала на входе оконечного каскада
(6.1.20)
0,367 Вт;
20) Коэффициент усиления мощности в оконечном каскаде
(6.1.21)
21) Тепловое сопротивление радиатора охлаждения транзистора
(6.1.22)
Здесь
tСР ≈ +(30 ÷ 40)0 С - температура окружающей транзистор среды в 0 C;
tП. ДОП -
предельная температура перехода в 0 С;
RПК - тепловое
сопротивление (переход - корпус) транзистора;
RКТ ≈ (0,5 ÷ 1)
- тепловое сопротивление между
теплоотводом и корпусом транзистора, 0 С/Вт.
6,680
0С/Вт
По
тепловому сопротивлению радиатора охлаждения RT может быть
найден его объём и форма конструкции.
Энергетический
расчёт предоконечных каскадов производится по той же методике, изложенной выше,
только в качестве выходной мощности первого предоконечного каскада выбирается
входная мощность оконечного каскада, увеличенная в КЗАП раз, где КЗАП -
коэффициент запаса, обычно КЗАП = 1,5. Соответственно, в качестве выходной
мощности второго предоконечного каскада выбирается входная мощность первого
предоконечного с коэффициентом запаса КЗАП.
.2
Расчет предоконечного каскада
)
Определим входную мощность каскада:
, (6.2.1)
Вт
2) Коэффициент использования коллекторного напряжения транзистора в
граничном режиме
(6.2.2)
при
этом напряжение эквивалентного генератора
(6.2.3)
В;
3) Амплитуда тока первой гармоники коллектора
(6.2.4)
А;
)
Проверка допустимого напряжения коллекторного перехода
(6.2.5)
В;
5) Нагрузка эквивалентного генератора
(6.2.6)
Ом;
)
Амплитуда импульса коллекторного тока
(6.2.7)
А;
)
Постоянный ток коллектора
(6.2.8)
А;
)
Мощность, потребляемая от источника питания
(6.2.9)
Вт;
)
Мощность, рассеиваемая на коллекторе
(6.2.10)
Вт;
)Коэффициент
полезного действия генератора
(6.2.11)
)
Угол дрейфа носителей тока через базу
(6.2.12)
º;
12).
Нижний угол отсечки импульсов эмиттерного тока
(6.2.13)
º.
α 1Э = 0,478; α
0Э= 0,293; cos θ= 0,139
13) Постоянный ток эмиттера
(6.2.14)
А;
14) Амплитуда эмиттерного тока
(6.2.15)
А;
15) Ток первой гармоники эмиттера
(6.2.16)
А;
16) Модуль коэффициента передачи напряжения возбуждения с входных
электродов (б - э) на рn -
переход (б ‘ - э) определяется
(6.2.17)
0,155;
)
Крутизна тока коллектора на рабочей частоте
(6.2.18)
См;
)
Амплитуда переменного напряжения возбуждения базы
(6.2.19)
В;
) Приближённое
значение входного сопротивления транзистора на рабочей частоте
(6.2.20)
1,183 Ом;
)
Мощность сигнала на входе оконечного каскада
(6.2.21)
0,38 мВт;
)
Коэффициент усиления мощности в оконечном каскаде
(6.2.22)
22) Тепловое сопротивление радиатора охлаждения транзистора
(6.2.23)
35,57
0С/Вт
Полученное значение мощности не велико, что позволяет отказаться от
использования второго предоконечного каскада.
7. Расчет
автогенератора
Автогенераторами (АГ) называются устройства, в которых энергия источников
питания преобразуется в энергию высокочастотных колебаний без внешнего
возбуждения. АГ являются первичными источниками колебаний, частота и амплитуда
которых определяются только собственными параметрами схемы и должны в очень
малой степени зависеть от внешних условий. В состав АГ обязательно входит АЭ и
колебательная система (КС). АЭ управляет поступлением порций энергии источников
питания в КС для поддержания колебаний определенной амплитуды. КС задает
частоту колебаний, обычно близкую к одной из ее собственных частот.
Расчет обычного LC-автогенератора
может использоваться при разработке радиовещательных передатчиков. Раньше в
передатчиках радиостанций низовой радиосвязи применялись в основном кварцевые
автогенераторы, удовлетворявшие требованиям стабильности частоты, что очень
важно при бесподстроечной радиосвязи. Такие автогенераторы очень просты в
исполнении, но на современном этапе развития связи встает вопрос об увеличении
числа каналов передачи (до десятков и даже сотен), а это требует по 1 кварцевому
элементу на каждый канал, что не выгодно.
Наибольшее распространение на практике получили однокаскадные
автогенераторы, выполненные на емкостных трехточках Клаппа.
Для расчета необходимы результаты предварительного выбора транзистора.
Хорошо зарекомендовал себя транзистор ГТ311Е.Схема автогенератора представлена
на рисунке 6.
Исходя из требований надежности работы схемы и запаса по самовозбуждению,
рекомендуется угол отсечки Q = 60° (режим класса
С).
радиоканал
синтезатор электрический схема
Рисунок
6 - Схема автогенератора
Исходные
данные:

)
Рассчитаем напряжение коллекторного питания транзистора:
(7.1)
)
Рассчитаем коэффициенты Берга первой и нулевой гармоник:
(7.2)
(7.3)
)
Рассчитаем коэффициенты разложения G1 и g1:
(7.4)
(7.5)
Для
упрощения дальнейших расчетов рассчитаем вспомогательный коэффициент:
)
Проведем вычисление коэффициентов обратной связи по току, напряжению и
мощности:
(7.6)
(7.7)
(7.8)
Исходя
из расчетов, принимаем реальный коэффициент положительной обратной связи автогенератора
по значению, меньшему из всех. Таким образом, принимаем
.
)
Рассчитаем значение нормирующего напряжения, при котором крутизна падает до
нуля:
(7.9)
)
Определим величину напряжения возбуждения:
(7.10)
)
Проведем расчет переменного напряжения коллектор-эмиттер:
(7.11)
)
Рассчитаем амплитуду первой гармоники тока коллектора:
(7.12)
)
Определим максимальную высоту импульса коллекторного тока:
(7.13)
)
Рассчитаем амплитуду нулевой гармоники тока коллектора:
(7.14)
)
Используя рассчитанные величины, можно найти напряжение базового смещения:
(7.15)
)
Для проверки найдем пиковое обратное напряжение, которое не должно превышать
допустимое:
(7.16)
Неравенство
соблюдается, значит, все удовлетворяет требованиям.
)
Рассчитаем выходную мощность, отдаваемую в нагрузку
(7.17)
)
Рассчитаем значение КПД цепи коллектора:
(7.18)
)
Найдем мощность, рассеиваемую коллектором:
(7.19)
Мощность,
рассеиваемая коллектором, меньше максимально допустимой мощности (0,15 Вт).
Следовательно, необходимые условия соблюдаются.
)
Рассчитаем сопротивление коллекторной нагрузки:
(7.20)
7.1
Расчет колебательного контура
Проведем
расчет колебательного контура автогенератора, представляющего собой трехточку
Клаппа (рисунок 7).Перед началом расчета колебательного контура необходимо задать
его основные параметры:
Примем:
добротность контура - QХХ = 80; значение характеристического сопротивления - ρ = 350 Ом. ; значение ёмкостного сопротивления - Х2 = - 8 Ом
Рисунок
7 - Колебательный контур схемы Клаппа
)
Зная значения сопротивления Х2, найдем емкость С2:
(7.21)
пФ
Примем
значение емкости по номинальному ряду:
)
Определим значение реактивного сопротивления X1:
(7.22)
)
Зная значения сопротивление Х1, найдем емкость С1:
(7.23)
Примем
значение емкости по номинальному ряду:
)
Рассчитаем коэффициент включения контура нагрузки:
(7.24)
)
Подсчитаем общее реактивное сопротивление Х3:
(7.25)
)
Найдем значение индуктивности в контуре:
(7.26)
(7.27)
)
Рассчитаем реактивное сопротивление конденсатора третьего звена:
(7.28)
)
Зная величину сопротивления, найдем значение емкости:
(7.29)
Установим
значение емкости согласно номинальному ряду:
)
Рассчитаем значение эквивалентной емкости:
(7.30)
)
Подсчитаем значение характеристического сопротивления при значениях емкостей,
установленных по номинальному ряду:
(7.31)
)
Вычислим результирующую нагрузочную (активную) проводимость
(7.32)
Проводимость
коллектор - эмиттер: GKЭ = (1 ÷ 10) мкСм. Примем GKЭ = 2 мкСм
)
По известной величине проводимости найдем сопротивление нагрузки:
)
Рассчитаем активную нагрузочную мощность:
(7.33)
8. Расчёт
режима частотной модуляции
Существуют два основных метода формирования сигналов с ЧМ: прямой и
косвенный. Прямой преполагает модуляцию частоты задающего генератора и
умножение частоты в последующих каскадах передатчика.
Косвенный метод основан на возможности преобразования фазовой модуляции в
частотную, когда модулятор фазы с интегратором превращает ФМ в ЧМ.
В приведенной схеме режим частотной модуляции осуществляется прямым
методом - путем включения в колебательный контур трехточки Клаппа нелинейной
емкости VD варикапа, смещаемой как постоянным
напряжением Uв0 с делителя R1, R2, так и модулирующим напряжением звуковой частоты,
подаваемой на варикап через разделительный конденсатор Ср1. Поскольку варикап
является частью колебательной системы автогенератора, то на его электродах
будет и высокочастотное напряжение генерации. Изменение емкости варикапа
вызывает изменение резонансной частоты автогенератора, т. е. ее девиацию.
После расчета режима автогенератора становятся известными параметры:
амплитуда первой гармоники напряжения базы транзистора Uб1; амплитуда первой гармоники напряжения коллектора Uк1; коэффициент включения контура к
выходным электродам транзистора рв и параметры контура L, C1, C2¢, C3, CS, где (СS - суммарная емкость между базой и
эмиттером, включающая в себя емкость варикапа и емкость связи Ссв, как показано
на рисунке 6, пересчитанная к индуктивности L).
Рисунок 7 - Эквивалентная схема контура автогенератора совместно с
варикапом
) Амплитуда модулирующего напряжения.
В (8.1)
где
КГ - коэффициент гармоник (КГ=0,05),при γ = 0,5 - крутизна вольт фарадной характеристики варикапа
В
)
Диапазон изменения ёмкости:
, Ф (8.2)
где
=17 пФ
пФ
).
Высокочастотная составляющая напряжения на варикапе:
В (8.3)
4).
Определим коэффициент включения:
, Вт (8.4)
мВт
)
Коэффициент вклада варикапа в суммарную емкость контура:
(8.5)
где
находится по следующей формуле:
(8.6)
пФ
).
Максимальная девиация частоты:
(8.7)
Гц
).
Ёмкость связи:
, Ф (8.8)
).
Определим реальное значение ёмкости С2:
(8.9)
пФ
9. Расчет
буферного усилителя
В диапазоне метровых и более коротких волн нередко радиопередающие
устройства работают на фиксированной частоте. В каскадах УВЧ таких
радиопередающих устройств целесообразно использовать автотрансформаторное
включение контура. Для повышения устойчивости УВЧ с фиксированной частотой
настройки можно рекомендуется применение каскодного включения транзисторов
(рисунок 8). Исходными данными для расчета УВЧ с фиксированной частотой
настройки обычно являются: собственное затухание контура УВЧ dK; частота
настройки УВЧ fс и Y-параметры.
Рисунок
8 - Схема буферного усилителя
В
данном курсовом проекте для буферного усилителя используем два транзистора
ГТ311Е, включенных каскодно (ОЭ - ОБ).
Исходные
данные (в соответствии с таблицей 2 и справочными данными):
.1
Режим термостабилизации
).
Рассчитаем температурное смещение обратного тока коллектора:
(9.1)
).
Рассчитаем температурное изменение напряжения база - эмиттер:
(9.2)
где
g = 1,8 мВ/К - температурный коэффициент изменения
напряжения для данного типа транзисторов;
).
Рассчитаем температурное изменение прямого тока коллектора:
(9.3)
)
Рассчитаем сопротивление резистора в эмиттерной цепи, необходимого для
термостабилизации
(9.4)
где g11Э - активная часть комплексной
входной проводимости транзистора; g11Э = 0,012
Выберем
сопротивление по номинальному ряду: RЭ = 150 Ом.
).
Рассчитаем общее сопротивление делителей напряжения R0 = R1+R2+R3:
(9.5)
где
ЕП = 12 В - напряжение питания,
).
Рассчитаем сопротивлений:
(9.6)
Выберем
сопротивление по номинальному ряду: R3 = 1800 Ом.
(9.7)
Выберем
сопротивление по номинальному ряду: R2 = 12000 Ом.
(9.8)
Выберем
сопротивление по номинальному ряду: R1 = 16000 Ом.
).
Рассчитаем активную составляющую сопротивления RC-фильтра:
(9.9)
Выберем
сопротивление по номинальному ряду: RФ = 240 Ом.
)
Рассчитаем блокировочные емкости, а также емкости RC-фильтра и
термостабилизации. Они находятся из условия:
(9.10)
Выберем
емкости по номинальному ряду: СЭ = СФ = СБЛ = 3,6 нФ.
.2.
Расчёт Y-параметры для каскадного включения транзисторов
С
включением транзисторов по принципу ОЭ - ОБ параметры усилителя заметно
улучшаются, благодаря изменению Y-параметров. Их расчёт производится по следующим
формулам:



(9.10)
Y11å = g11å + jb11å = 0,013 + j0,0048 См;
Y22å = g22å + jb22å = 0,00033 + j0,00084 См;
Y21å = g21å + jb21å = 0,01 - j0,036 См;
Y12å = g12å + jb12å = 0,00079 + j0,000063 См.
.3
Расчет режима усиления
)
Устойчивый коэффициент усиления усилителя
(9.11)
)
Эквивалентная проводимость
(9.12)
)
Реальный коэффициент усиления не может быть больше коэффициента устойчивого
усиления
(9.13)
Можно
сделать вывод о том, что буферный усилитель будет устойчиво работать, так как
КУСТ > КРЕЗ.
).
Входное сопротивление буферного усилителя
(9.14)
Ом
)
Если предположить, что с автогенератора на вход буферного усилителя поступает
переменное напряжение с амплитудой не менее величины UВХ БУ = 0,5 В,
то выходное напряжение составит
(9.15)
В.
)
Выходная мощность буферного усилителя будет равна
(9.16)
мВт.
Расчёт
произведен корректно т.к. значение выходной мощности превышает входную мощность
предоконечного каскада.
= 1,1 мВт
10.
Принципиальная схема передающей части
Общий вид принципиальной схемы передающей части приведён на рисунке 9.
Частотный модулятор и синтезатор частоты подробно не рассмотрены и вставлены в
схему в виде законченных функциональных блоков.
Рисунок 9 - Принципиальная
схема передатчика канала радиосвязи
Заключение
В ходе выполнения данного курсового проекта были рассчитаны элементы
усилительных каскадов, буферного усилителя и автогенератора, составляющих
проектируемый передатчик. Также был рассчитан режим частотной модуляции в ГУН1,
приведены предварительные расчеты основных параметров передающей части
радиоканала.
При выполнении курсового проекта были использованы текстовый редактор Microsoft Word ХР, графические редакторы Visio 2000 и Paint,
математический пакет Mathcad
2001 Professional.
Список
использованной литературы
1) В. М.
Рогилев, С. С. Лутченко, А. В. Богданович, А. Я. Ярков. «Лабораторный практикум
по дисциплине «Каналообразующие устройства железнодорожной автоматики,
телемеханики и связи», Омск 2003 г.
2) А. И.
Атаев, Д. А. Болотников, «Радиотехнический справочник по аналоговым
микросхемам», М. «Радио», 1993 г.