Работа электропривода системы генератор–двигатель
Введение
Развитие промышленных предприятий стало
возможным лишь при переходе от ручного привода исполнительных механизмов к
механическим приводам. Еще в глубокой древности принимались простейшие способы
механизации работ с помощью водяных колёс, приводимых в движение силой падающей
или текущей воды.
Переход к более совершенным типам привода -
индивидуальному или взаимосвязанному, которые полнее учитывают основные условия
работы различных производственных механизмов, стал возможен лишь на базе
широкой электрификации промышленности.
Сейчас же 95% технологий - это
электротехнологии, 60% из них это электромеханическое
преобразование.
Один из важных вопросов - это способ
регулирования электропривода.
Одним из способов является система
генератор-двигатель.
Система электропривода, в которой для питания
цепи якоря двигателя постоянного тока используется отдельный электромашинный
генератор, обеспечивающий возможность изменения ЭДС в широких пределах,
называется системой генератор - двигатель (Г - Д).
К недостаткам системы Г-Д относятся:
) необходимость в двукратном преобразовании
энергии;
) наличие двух машин в преобразовательном
агрегате;
) значительные габариты и масса установки,
необходимость в фундаменте для преобразовательного агрегата.
) высокие капитальные и эксплуатационные
расходы.
Поэтому эту систему используют
при мощности привода более 5 мВт на таких мощностях система Г-Д во многом
выигрывают перед системой ТП-Д.
1. Исходные данные
Тип двигателя: Д-12,
Рном=2,4 кВт,ном=1230
об/мин,ном=220 В,ном=14 А,я+Rдп=1,63 Ом,
число активных проводников:
Rя=990,
число параллельных ветвей
якоря: 2а=2,
число полюсов: 2р=4,
момент инерции якоря: Jд=0,05
кг·м2,
коэффициент инерции привода:
Кт=1,6
коэффициент нагрузки привода:
Кд=0,8
2. Описание работы
электропривода системы генератор - двигатель
Схема управления и силовой
части системы генератор - двигатель (рис.1) предусматривает две рабочие
скорости вращения двигателя Ml: основную (номинальную) ω
Н
и половинную, равную 0,5 ω Н .
Управление системой осуществляется с помощью командо-аппарата S5 , имеющего
пять положений. В положении I двигатель Ml работает на основной характеристике,
переключение в положение 2 обеспечивает вращение двигателя с половинной
скоростью. В положении. 3 обмотка возбуждения генератора LG1.2 отключена. В
положениях 4 и 5 двигатель Ml вращается в противоположном направлении (реверс)
соответственно с половинной и основной скоростью. При номинальной скорости
вращения электродвигателя Ml в цепь возбуждения генератора LG 1.2 вводятся
резисторы R1 и R2, при половинной скорости - R1 , R2 и R3. Пуск
электродвигателя осуществляется с форсировкой возбуждения генератора
закорачиванием на время переходного процесса резисторов R2 и R3 контактами
контактора К5. Отсечка форсировки выполняется с помощью релe напряжения К6 и
К7, включенных на шины генератора G1 и настроенных на напряжения,
соответствующие значению выбранной скорости двигателя. Остановка
электродвигателя происходит при переводе командо - аппарата в положение 3, при
этом гашение энергии магнитного поля возбуждения генератора осуществляется в
разрядном контуре "обмотка возбуждения LG1.2 - разрядное сопротивление.
Схема обеспечивает ряд защит
электропривода:
от снижения тока возбуждения
двигателя ниже допустимого с помощью реле обрыва поля К9;
превышения напряжения
генератора выше допустимого - реле К8;
максимальную токовую защиту -
реле KII;
нулевую защиту (от самозапуска
после кратковременного исчезновения напряжения) - реле KI.
Все реле защиты воздействуют на
реле нулевой защиты, отключающее обмотку возбуждения генератора.
Описание пуска системы генератор двигатель
При нажатии на кнопку пуск (S1) силовой
контактор К10 подключает к сети двигатель М2, вал которого начинает приводить
во вращение генераторы G1 и G2. После нажатия кнопки S3 питание получает обмотка
возбуждения двигателя М1, а так же готова к получению питания обмотка
генератора G1. Управление схемой начинается после нажатия кнопки S4-цепь
управления получит питание. С помощью командо - аппарата S5, имеющего пять
положений, запускаем систему Г-Д, переводя ручку командо - аппарата в 1
положение. При этом обмотка получит питание через резисторы R1 и R2, и через
контакты реле К2.
Рис.1 - Схема электрическая
принципиальная привода системы Г- Д
3. Выбор генератора
Выбор генератора производится
по номинальным данным двигателя, при этом номинальное напряжение генератора
должно быть приблизительно на 5 % больше номинального напряжения двигателя, а
НГ ≥ IНД,
где IНГ, IНД - номинальный ток
соответственно генератора и двигателя, A.
Следовательно, выбираем
генератор типа П42 с параметрами:
номинальный ток: Iном=15,7А
номинальное напряжение:
Uном=230 В
частота вращения: nном=1450
об/мин
число полюсов: 2р=4
число параллельных ветвей: 2а=2
число витков обмотки якоря: Wя=513
сопротивление якоря: Rя=1Ом
число витков на полюс и
сопротивление обмотки независимого возбуждения:о.в.= 1350, Rо.в.= 180 Ом
Построим характеристику
намагничивания ФГ = f(F):
Таблица 1- Кривая
намагничивания генератора.
|
F,
А
|
200
|
400
|
600
|
800
|
1000
|
1200
|
1600
|
2000
|
|
Ф,
Вб
|
0,0012
|
0,0025
|
0,002
|
0,0040
|
0,0045
|
0,0049
|
0,0054
|
0,0058
|
Рассчитаем и построим
характеристику холостого хода генератора Ег =f(Iвг) при номинальной скорости
вращения генератора ω ДН = ω
ГН
.
ЭДС генератора определяется по
соотношению:
ЕГ = КГФГ ω
Г
(1)
где КГ - конструктивный
коэффициент;
ФГ - поток возбуждения, Вб;
ωГ
- угловая скорость вращения, рад/с.
Конструктивный коэффициент
определяется по соотношению:
(2)
где Wя - число витков обмотки якоря
генератора;
р - число пар полюсов возбуждения;
а - число параллельных ветвей
обмотки якоря.
Угловая скорость генератора
определяется по соотношению:
(3)
где n - номинальная частота вращения
генератора;
Ток возбуждения генератора
определяется по соотношению:
(4)
где F - намагничивающая сила,
А;в - число витков обмотки возбуждения генератора.
Рассчитываем точки
характеристики холостого хода генератора, подставляя в уравнения (1) и (4)
соответствующие точки кривой намагничивания и значения, рассчитанные по
уравнениям (2) и (3):
) F=1000 A, Ф=0,0031 Вб
ЕГ = КГФГ ω Г=189,17·0,0031·151.84=89,04
(В);
) F=2000 A, Ф=0.0053Вб
ЕГ = КГФГ ω Г=189,17·0.0053·151.84=152,23
(В);
) F=3000 A, Ф=0.00687Вб
ЕГ = КГФГ ω Г=189,17·0.00687·151.84=197,33
(В);
) F=4000 A, Ф=0,0081 Вб
ЕГ = КГФГ ω Г=189,17·0,0081
·151.84=232,66 (В);
) F=5000 A, Ф=0,0088 Вб
ЕГ = КГФГ ω Г=189,17·0,0088
·151.84=252,77 (В);
) F=6000 A, Ф=0,0094 Вб
ЕГ = КГФГ ω Г=189,17·0,0094
·151.84=270 (В);
) F=8000 A, Ф=0,0103 Вб
ЕГ = КГФГ ω Г=189,17·0,0103
·151.84=295,85 (В);
) F=12000 A, Ф=0,0112 Вб
ЕГ = КГФГ ω Г=189,17·0.0112·151.84=321,7
(В);
Сводим полученные точки в таблицу.
Таблица 2 - Характеристика холостого
хода генератора.
|
Iвг,
А
|
1,05
|
2,1
|
3,15
|
4,3
|
5,3
|
6,3
|
8,42
|
12,63
|
|
Ег,
В
|
89,04
|
152,23
|
197,33
|
232,66
|
252,77
|
270
|
295,85
|
321,7
|
Построим характеристику холостого хода
генератора Ег=f(Iвг) и представим её на рисунке 3.
Рис. 3 - Характеристика холостого
хода генератора Ег =f(Iвг).
Вывод: в данном разделе был
выбран генератор для двигателя, параметры которого даны по условию курсовой
работы. Были построены кривая намагничивания и характеристика холостого хода
генератора, которые будут необходимы в дальнейшем для расчёта переходных
процессов в обмотке возбуждения генератора и в якорной цепи системы Г-Д.
4. Расчет и построение
статических характеристик электропривода
Механические характеристики электродвигателя
представляют собой зависимость угловой скорости его вала от развиваемого
электромагнитного момента ω(М)
в установившемся режиме работы и выражают связь между двумя механическими
величинами, характеризующими работу электродвигателя.
Скоростные характеристики ω(IЯ)
представляют собой зависимость угловой скорости от тока главной цепи двигателя
в установившемся режиме работы и отражают связь между механической и
электрической величинами.
Если первые характеристики
используются для анализа работы двигателя совместно с приводимым в движение
механизмом, то вторые позволяют оценить загрузку двигателя по току.
Статические характеристики
(электромеханическая ω =f(Iя) и
механическая ω =f(M)) рассчитываем по
следующим соотношениям для двигателя постоянного тока независимого возбуждения:
(5)
(6)
где К - конструктивный
коэффициент двигателя;
Фн - номинальный поток его
возбуждения, Вб;ЯΣ -
сопротивление якорной цепи, Ом.
Произведение (КФН )
определяется по паспортным данным двигателя:
(7)
где Uн - номинальное напряжение
двигателя, В;
ωнд
- номинальная угловая скорость его вращения, рад/с.
(8)
Сопротивление якорной цепи:
ЯΣ
= Кт· ( RЯГ + RДПГ + RЯД + RДПД + RПР)+ RЩ (9)
где Kт - температурный
коэффициент, учитывающий увеличение сопротивления при нагреве, Кт =1,24;яг, Rяд
- сопротивления якоря генератора и двигателя, Ом;
Rдпг, Rдпд - сопротивление
дополнительных полюсов генератора и двигателя, Ом;пр - сопротивление
соединительных проводов, Ом;
Rщ - сопротивление щеточных контактов, Ом.
При определении Rпр принимаем длину провода l =
(20ч30) м, считаем провода медными (р = 0,017 Ом*мм2/м).
Допустимая плотность тока j = 4 А/мм2.
(10)
Сопротивление щеточных контактов Rщ:
(11)
где ΔUЩ - падение
напряжения в щеточных контактах, В. Считаем ΔUЩ неизменным и равным
(0,6ч1) В на щеточный контакт.
Подставим полученные значения в
уравнение (9) и получим значение сопротивления якорной цепи:ЯΣ=1.24·(0.224+0.28+0.0115+0.03)+0.043=0.721
(Ом) (12)
Зная все величины, можно получить:
(13)
Так как в курсовой работе необходимо
рассчитать статические характеристики двигателя и системы генератор - двигатель
на основной и половинной скорости при нагрузке на валу, равной статическому
моменту сопротивления, рассчитаем статический момент сопротивления, исходя из
задания на курсовое проектирование. Момент статического сопротивления
рассчитывается по следующей формуле:
Мс = Кд · Мн=1·162,673=162,673
(Н·м); (14)
где Кд - коэффициент нагрузки;
Мн - номинальный момент, Н·м.
Номинальный момент двигателя
рассчитаем по следующей формуле:
(15)
Для обеспечения требуемой скорости вращения двигателя
ЭДС генератора должна превышать ЭДС двигателя в установившихся режимах на
величину падения напряжения в сопротивлении якорной цепи:
(16)
Рассчитаем ЭДС генератора
необходимое для обеспечения половинной скорости вращения двигателя:
В (17)
Для построения статической
характеристики системы Г-Д необходимо знать лишь две точки, так как она
представляет собой прямую линию. В качестве таких точек удобно принять точку,
соответствующую идеальному холостому ходу ( Мс = 0), и точку, в которой при М =
Мс скорость вращения ω=
ωнд
или ω=0,5
ωнд.
Электромеханическая естественная
характеристика:
точка- точка идеального холостого
хода, при котором ток в якорной цепи равен нулю: I=0;
; (18)
точка- точка короткого замыкания,
при котором угловая скорость вала двигателя равна нулю: I=65 А;
; (19)
Механическая естественная
характеристика:
точка - точка идеального холостого
хода, при котором момент равен нулю: Мс=0;
; (20)
2точка- точка короткого замыкания,
при котором угловая скорость вала двигателя равна нулю: Мс =162,673 Нм;
(21)
Рис.4- Электромеханические
характеристики системы Г-Д.
Рис. 5 -Механические характеристики
системы Г-Д.
Зная номинальное значение ЭДС генератора, можно
по характеристике холостого хода Ег =f(Iвг) найти номинальный ток обмотки
возбуждения генератора, а по характеристике Фг =f(Iвг) можно найти номинальный
магнитный поток генератора.
IВГН = 1.06 (А)
ФГН = 0.003 (Вб)
Вывод: в данном разделе были построены и
исследованы как ведут себя статические характеристики системы Г-Д при изменении
напряжения и магнитного потока по сравнению с номинальными значениями: при
уменьшении напряжения статическая характеристика снижается параллельно вниз от
естественной, а при уменьшении магнитного потока уменьшается жесткость
статической характеристики по сравнению с естественной.
5. Определение динамических параметров
электропривода
Динамическими называются параметры, определяющие
характер протекания переходных процессов.
При расчетах пренебрегают электромагнитной
инерционностью якорной цепи, реакцией якорей генератора и двигателя, влиянием
вихревых токов. С учетом этих допущений к динамическим параметрам системы
генератор - двигатель относятся: электромагнитная постоянная времени обмотки
возбуждения генератора - TВ , электромеханическая постоянная времени
электропривода - ТМ.
Электромеханическая постоянная времени
электропривода.
(22)
где JΣ -
приведенный к валу двигателя момент инерции всей системы, (кг∙м2)д -
момент инерции якоря двигателя, кг·м2ЯΣ - сопротивление якорной
цепи, Ом
JΣ = Kт ∙JД = 1.5∙0,425
= 0,68 (кг∙м2) (23)
где γ -
коэффициент инерции привода, γ = 2
Подставив полученные значения в
уравнение (25), получим численное значение электромеханической постоянной
времени электропривода:
(24)
Постоянная времени обмотки
возбуждения генератора.
(25)
где Lв - индуктивность обмотки
возбуждения генератора, Гн;вг - активное сопротивление обмотки возбуждения
генератора, Ом;
Индуктивность обмотки возбуждения
является переменной величиной и зависит от тока возбуждения.
Пользуясь кривой намагничивания
Фг=f(F) , находят зависимость Lв = f(Iвг) по формуле:
(26)
где ФНГ, IВГН - номинальные значения потока и
тока возбуждения генератора;
σН - коэффициент
рассеивания магнитного потока при номинальном режиме, σН
= 1,2;
Расчёты по формуле (26) сведём в таблицу.
Таблица 3 - Расчёт индуктивности обмотки
возбуждения.
|
Ф,
Вб
|
F,
A
|
Iвг,
А
|
ΔIвг,А
|
ΔФг,Вб
|
ΔФг / ΔIвг
|
Фгн(σН-1)/Iвгн
|
(6)+(7)
|
(5)∙2pWОВ,
Гн
|
IВСРj,
А
|
|
(1)
|
(2)
|
(3)
|
(4)
|
(5)
|
(6)
|
(7)
|
(8)
|
(9)
|
(10)
|
|
0
|
0
|
0.5
|
0.5
|
0,0057
|
0.0114
|
0,00024
|
0.01164
|
48.537
|
0.25
|
|
0,0031
|
1000
|
1
|
0.5
|
0,0099
|
0.0198
|
|
0.02004
|
37.137
|
0.75
|
|
0,0053
|
2000
|
1.5
|
0.5
|
0,0135
|
0.027
|
|
0.02724
|
32.577
|
1.25
|
|
0,00687
|
3000
|
2
|
0.5
|
0,0170
|
0.034
|
|
0.03724
|
31.817
|
1.75
|
|
0,0081
|
4000
|
2.5
|
0.5
|
0,0200
|
0.04
|
|
0.04024
|
28.017
|
2.25
|
|
0,0088
|
5000
|
3
|
0.5
|
0,0217
|
0.0434
|
|
0.04364
|
18.137
|
2.75
|
|
0,0094
|
6000
|
3.5
|
0.5
|
0,0235
|
0.047
|
|
0.04724
|
18.897
|
3.25
|
|
0,0103
|
8000
|
4
|
0.5
|
0,0246
|
0.0492
|
|
0.04944
|
13.577
|
3.75
|
|
0,0112
|
12000
|
4.5
|
0.5
|
0,0254
|
0.0508
|
|
0.05104
|
11.297
|
4.25
|
где
(27)
(28)
(29)
По данным таблицы 3 строим
зависимость Lв = f(Iвг cp):
Рис. 6 -Зависимость индуктивности обмотки
возбуждения генератора от тока возбуждения на j-том участке (Lв ср=f(Iвг ср)).
ВСР = 19.91 (Гн)
Среднее значение индуктивности так же можно
найти из формулы:
(30)
где КНАС - коэффициент насыщения,
(31)
где Fл - намагничивающая сила,
создающая номинальный поток при отсутствии насыщения магнитной цепи, А. Fл
находим из характеристики намагничивания (рисунок 7):
Рис. 7- Характеристика намагничивания
генератора.
Среднее значение индуктивности:

(32)
Можно использовать для определения
Lв графическое интегрирование, основанное на использовании первой теоремы о
среднем значении определенного интеграла:
(33)
где IВГ1 - ток возбуждения
генератора, соответствующий работе двигателя на основной скорости, А.
Из определения интеграла следует,
что
- это
площадь, которую ограничивает кривая зависимости Lв = f(Iвг cp), представленная
на рисунке 6.
Рис.8 - Графоаналитический метод
расчёта среднего значения индуктивности обмотки возбуждения генератора.
С помощью рисунка 8 находим эту
площадь:
(34)
Определяем среднее значение
индуктивности:
(35)
Исходя из технических соображений
выбираем наибольшее полученное значение LВСР, т. е. LВСР = 36,298 (Гн).
Подставив полученное значение индуктивности в
уравнение (25), получим постоянную времени обмотки возбуждения генератора:
(36)
Вывод: в данном разделе были определены
динамические параметры электропривода. Так как среднее значение индуктивности
довольно велико, то и постоянная времени обмотки возбуждения велика. Эту
величину можно значительно уменьшить применением такого способа, как форсировка
ОВ.
6. Определение коэффициента форсировки
Для сокращения длительности переходного процесса
в системе генератор - двигатель используются методы форсированного изменения
тока возбуждения. Время переходных процессов в системе Г - Д определяется в
основном временем возбуждения или развозбуждения генератора. Следовательно, для
уменьшения времени переходных процессов необходимо форсировать процесс
возбуждения генератора. Как правило, форсировка возбуждения осуществляется за
счет приложения повышенного напряжения Uс к цепи возбуждения генератора на
период разгона двигателя до основной скорости, т. е.
≥ KФ∙UВ (37)
где КФ - коэффициент форсировки;в - напряжение
на обмотке возбуждения генератора в установившемся режиме, В;
В = IВГН∙RОВ = 3,35∙43 = 144,071(В)
(38)
где RОВ - сопротивление обмотки независимого
возбуждения генератора.
Предварительное значение коэффициента форсировки
КФ:
Для уточнения значения коэффициента форсировки
используем следующее выражение:
(40)
где Iкз - ток короткого замыкания при ЭДС
генератора, обеспечивающей номинальную скорость вращения двигателя, А.
(41)
где Ег - ЭДС генератора,
обеспечивающая основную скорость вращения двигателя;
(42)
где КЗ - коэффициент загрузки;С -
ток статической нагрузки;
(43)
где IНД - номинальный ток
двигателя;ДОП - допустимое значение тока;
Подставив полученные значения в
уравнение (40), получим уточненное значение коэффициента форсировки:
(44)
Находим необходимое для форсировки
напряжение сети:
≥ KФ∙UВ = 422,697(В)
(45)
Для выбора UС воспользуемся
стандартным рядом напряжений: UC = 880 В.
Выбранное нами напряжение превышает
полученное по формуле, значит, чтобы снизить темп нарастания Iвг, а
следовательно, и IЯ , последовательно с цепью обмотки возбуждения включают
дополнительное сопротивление R4 .
Вывод: в данном разделе был определен
коэффициент форсировки кф=2,934. Форсировку применяют для уменьшения времени
переходных процессов. Форсировка возбуждения осуществляется за счет приложения
повышенного напряжения Uс к цепи возбуждения генератора на период разгона двигателя
до основной скорости.
7. Расчет сопротивления резисторов в цепи
обмотки возбуждения генератора
.1 Определение сопротивления разрядного
резистора R4
При выборе разрядного резистора R4 необходимо
выполнить два условия:
а) Допустимое перенапряжение на обмотке
возбуждения генератора в момент ее отключения под номинальным током не должно
превышать десятикратного номинального напряжения возбуждения, т.е.
ВГН∙R4 ≤ 10∙UВН (46)
б) Ток якорной цепи не должен превышать
допустимого по условиям коммутации:
Я MAX ≤ K∙IНД = 1,6∙65 = 104
(47)
где К - коэффициент перегрузки по току, К=1,6;
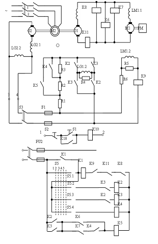
Рис. 9 -Схема системы управления генератором.
Допустимый по условиям коммутации ток
определяется:
(48)
где ТВ0 - постоянная времени обмотки
возбуждения при отключении;
(49)
Для расчета R4 используем следующую
зависимость:
С учетом условия (50) выражение (51)
преобразуется к виду:
(50)
где
(51)
Решим трансцендентное уравнение (50)
в программе MathCAD:
Теперь можно найти значение
сопротивления R4 :
(52)
где RВГ - сопротивление обмотки
независимого возбуждения.
Произведём проверку выполнения
условия (46): допустимое перенапряжение на обмотке возбуждения генератора в
момент ее отключения под номинальным током не должно превышать десятикратного
номинального напряжения возбуждения, т.е.
ВГ∙R4 ≤ 10UВН (52)
,35·570,288≤ 10∙191,046
,46 ≤ 1910,46
Сопротивление выбрано верно.
.2 Определение сопротивления регулировочных
резисторов R1, R2, R3
Резистор R1 при форсированном пуске служит для
гашения избытка сетевого напряжения.
(53)
Сопротивление резистора R1
приближенно можно определить по формуле:
(54)
где iВ Ф - ток в цепи возбуждения
при форсировке;
(55)
где IВГ - ток возбуждения генератора
при форсировке;- ток в разрядном сопротивлении R4 . Определяется из уравнения:
(56)
Тогда ток в цепи возбуждения при
форсировке равен:
(57)
Подставив полученные значения в
уравнение (54), получим численное значение сопротивления R1 :
(58)
Уточнённое значение сопротивления R1 определяем
из условия:
(59)
где:
(60)
(61)
Известными нам величинами являются:
Кф=2,934 Rвг=43 (Ом)кз=326,724 (А)
R4=570,288 (Ом)с=65 (А) Lв=35,298 (Гн)
Тм=0.078 (с) Iдоп=130 (А)
Задаваясь значениями R1, близкими к значениям
сопротивления R1 определенным по формуле (58), строим зависимость Iя мах= f(R1)
по уравнению (59). Значение R1 определяется точкой пересечения кривой Iя мах=
f(R1) и линии Iя мах=Iдоп.
Рис. 10- График зависимости Iя мах= f(R1).
По рисунку 10 принимаем R1 = 69Ом - уточненное
значение сопротивления
Резистор R2 должен обеспечить получение основной
угловой скорости вращения после снятия форсировки. Его сопротивление:
(62)
Сопротивление резистора RЗ находят
из условия получения половинной скорости вращения двигателя:
(63)
где IВГ 0,5 - ток возбуждения
генератора, обеспечивающий половинную скорость вращения, А. Значение IВГ 0,5
можно найти по характеристике холостого хода ЕГ = f(IВГ) для ЭДС генератора,
соответствующей половинной скорости.
(64)
ЕГ0.5=44.58(В)
Из характеристики холостого хода
(рисунок 2) находим: IВГ 0,5 = 1.675 (А).
Таким образом, значение
сопротивления R3 составляет:
(65)
Выводы: в данном разделе было
определено назначение всех сопротивлений схемы системы управления генератором:
R4 - разрядный резистор, резистор R1 при форсированном пуске служит для гашения
избытка сетевого напряжения, резистор R2 должен обеспечить получение основной
угловой скорости вращения после снятия форсировки, резистора RЗ служит для
получения половинноскорости вращения двигателя.
генератор двигатель
электропривод резистор
8. Расчет переходных процессов
графоаналитическим методом
В данном разделе необходимо
рассчитать, как изменяются во времени при пуске ток возбуждения и ЭДС
генератора, ток якорной цепи и угловая скорость вращения двигателя. Построить
зависимости Iвг=f(t), Eг=f(t), Iяц=f(t), w=f(t).
Переходным или динамическим процессом в
электроприводе называется режим работы при переходе от одного установившегося
состояния к другому, происходящему во время пуска, торможения, реверсирования и
резкого приложения нагрузки на валу. Эти режимы характеризуются изменениями
ЭДС, угловой скорости, момента и тока.
Изучение переходных режимов электропривода имеет
большое практическое значение. Результаты их расчётов позволяют правильно
определить мощность электродвигателей и аппаратуры, рассчитать систему
управления и оценить влияние работы ЭП на производительность и качество работы
производственных механизмов.
В переходном режиме ЭП одновременно и
взаимосвязано между собой действуют между собой переходные механические,
электромагнитные и тепловые процессы. При быстро протекающих процессах тепловое
состояние ЭП в большинстве случаев не оказывает влияния на другие процессы,
поэтому в дальнейшем при исследовании переходных процессов в ЭП тепловое
состояние двигателя не учитывается. В этом случае имеют в виду протекание
только механических и электромагнитных переходных процессов, в совокупности
называемых электромеханическими переходными процессами.
Электромагнитные переходные процессы вызываются
электромагнитной инерцией обмоток электрических машин и аппаратов. В некоторых
случаях с влиянием электромагнитных процессов можно не считаться, тогда
переходные процессы будут определены только механическими процессами, в которых
учитывается только механическая инерция движущихся масс ЭП.
.1 Расчет переходных процессов в обмотке
возбуждения генератора
Рисунок 11 - Схема управления генератором.
Исходными служат уравнения электрического
равновесия в цепи возбуждения генератора:
(66)
Исключив IВГ и IR4 получим:
(67)
Переходя к конечным приращениям,
получаем формулу для численного расчёта на j-ом шаге:
(68)
где:
- длительность j- того шага;
∆IВГj и IВГj - соответственно
приращение и среднее значение тока возбуждения на j-ом шаге;
к1 - коэффициент сопротивления,
который рассчитывается по формуле:
(69)
Э - рассчитанное ранее значение
эквивалентного сопротивления;
(70)
Задаваясь на графике зависимости LВ
= f(IВГ) (рисунок 9), приращением ∆IВГj по формуле (68) рассчитываем
переходный процесс в обмотке возбуждения. Данные сведём в таблицу.
Принимаем ΔIвгj=1,675А
Постоянная времени определится
следующим образом:
(74)
Таблица 4 - Расчёт переходных
процессов в обмотке возбуждения генератора.
|
Iвг
ср, А
|
Lв,
Гн
|
RэIвг
|
к1Uc-(4)
|
|
|
(1)
|
(2)
|
(4)
|
(5)
|
(6)
|
|
0.025
|
18.198
|
1.998
|
816.4
|
0.037
|
|
0.075
|
18.008
|
5.994
|
812.4
|
0.037
|
|
0.125
|
17.82
|
9.99
|
808.41
|
0.0369
|
|
0.175
|
17.634
|
13.987
|
804.42
|
0.0367
|
|
0.225
|
17.449
|
17.983
|
800.417
|
0.0365
|
|
0.275
|
17.267
|
21.979
|
796.421
|
0.0363
|
|
0.325
|
17.086
|
25.975
|
792.443
|
0.0361
|
|
0.375
|
16.907
|
29.971
|
788.43
|
0.0359
|
|
0.425
|
16.73
|
33.967
|
784.4
|
0.0357
|
|
0.475
|
16.554
|
37.963
|
780.44
|
0.0355
|
|
0.525
|
16.38
|
41.96
|
776.44
|
0.0354
|
|
0.575
|
16.208
|
45.956
|
772.44
|
0.0351
|
|
0.625
|
16.038
|
49.952
|
768.45
|
0.035
|
|
0.675
|
15.869
|
53.948
|
764.45
|
0.0348
|
|
0.725
|
15.702
|
57.944
|
760.456
|
0.0346
|
|
0.775
|
15.537
|
61.94
|
756.46
|
0.0344
|
|
0.825
|
15.374
|
65.937
|
752.463
|
0.0342
|
|
0.875
|
15.213
|
69.933
|
748.467
|
0.034
|
|
0.925
|
15.053
|
73.929
|
744.471
|
0.0339
|
Рисунок 12 - График переходного
процесса IВГ СР = f(t) в обмотке возбуждения генератора.
Выводы: из полученных графиков видно, что при
форсировке значительно уменьшается время переходного процесса, ток возбуждения
и ЭДС генератора выходят на установившиеся значения значительно быстрее. Это
позволяет решать многие технологические проблемы.
9. Расчет переходных процессов в электроприводе
с помощью пакета прикладных программ MathCAD
Для расчёта переходных процессов в электроприводе
запишем следующую систему дифференциальных уравнений:
(83)
Запишем систему уравнений (83) в
форме Коши.
(83)
Данная система уравнений служит
основой для построения графиков переходных процессов в программе MathCad. Их
построение происходит благодаря решению этой системы уравнений.
.1 Пуск двигателя без нагрузки
Рисунок 13 - Графики переходных
процессов при пуске без нагрузки.
.2 Пуск двигателя с нагрузкой
Рисунок 14 - Графики переходных
процессов при пуске с нагрузкой.
9.3 Наброс нагрузки
Рис. 15 - Графики переходных
процессов при набросе нагрузки
.4 Сброс нагрузки
Рис. 16- Графики переходных процессов
при сбросе нагрузки.
.5 Реверс
.5.1 Реверс на холостом ходу
Рис. 17 - Графики переходных
процессов при реверсе на холостом ходу.
9.5.2 Реверс с активной нагрузкой
Рис.18 - Графики переходных процессов при
реверсе с активной нагрузкой.
9.5.3 Реверс с реактивной нагрузкой:
Рис. 19 - Графики переходных
процессов при реверсе с реактивной нагрузкой.
9.6 Торможение
.6.1 Торможение на холостом ходу
Начальные условия





Рис. 20 - Графики переходных
процессов при торможении на холостом ходу.
.6.2 Торможение с активной нагрузкой
Рис. 21 - Графики переходных
процессов при торможении с активной нагрузкой
9.6.3 Торможение с реактивной
нагрузкой
Рис. 22 - Графики переходных
процессов при торможении с реактивной нагрузкой
.7 Диаграммы рабочего цикла
После построения графиков переходных
процессов в среде MathCAD, можно сделать вывод, что построение графиков решений
системы дифференциальных уравнений для двухмассовой системы в среде MathCAD
является более универсальным методом исследования переходных процессов, так как
при этом есть возможность получить очень точные графики тех или иных
электрических и механических параметров системы. Этот способ не является таким
громоздким, как ручной расчёт. Есть возможность быстрого просмотра, как
изменятся графики, если изменить какой-либо параметр.
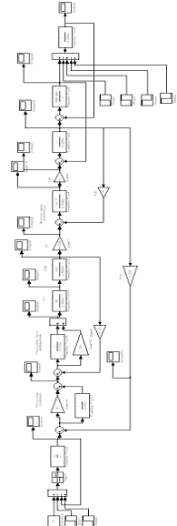
10. Моделирование системы в программном пакете
Mat Lab
Для моделирования различных систем, в том числе
электромеханических систем широкое распространение получил программный продукт
Mat Lab, выгодно отличающийся дружественным интерфейсом, наглядностью процесса
моделирования, вследствие чего также облегчился процесс отладки и настройки
системы.
В результате моделирования получаем следующие
графики:
Рис. 25 - Угловая скорость механизма
Рис.26 - Угловая скорость двигателя
Рис. 27 - Ток якорной цепи
Рис.28 - Момент на валу двигателя
Рис.28 - Упругий момент вала
Рис.29 - ЭДС генератора
Вывод: в данном разделе был произведен расчёт
переходных процессов при помощи ЭВМ в разных программных пакетах (MatLab
Simulink и MathCAD). Расчёты при помощи ЭВМ отличаются от графоаналитического
метода своей лёгкостью и точностью, что существенно сказывается на времени
разработки проекта, а также и на его качестве. Программы, применяемы при
моделировании системы различаются по принципам как моделирования, так и по
принципам работы в них. В MathCAD моделирование происходит посредством
исследования системы уравнений описывающей объект, а в MatLab идёт исследование
структурной схемы описывающей объект. Каждая из программ имеет как недостатки,
так и достоинства.
11. Проверка мощности двигателя
Применение двигателя недостаточной мощности
может привести к нарушению нормальной работы механизма, к снижению его производительности,
возникновению аварий и преждевременному выходу двигателя из строя. В свою
очередь использование двигателей завышенной мощности ухудшает экономические
показатели установки, ведёт к её удорожанию и большим потерям энергии..
Выбор мощности электродвигателей требует также
расчёта нагрузки привода не только при установившейся работе, но и в период
переходных режимов. С этой целью обычно строятся так называемые нагрузочные
диаграммы, под которыми понимаются зависимости вращающего момента, мощности и тока
двигателя от времени.
Метод эквивалентного тока основан на том, что
действительно протекающий в двигателе и изменяющийся по величине ток заменяется
в расчётах эквивалентным током Iэ, который вызвал бы в двигателе те же потери,
что и действительный ток.
Применим метод эквивалентного тока. Вычисление
эквивалентного тока представляет известные трудности в тех случаях, когда
величины токов не остаются постоянными в отдельные периоды времени.
Для диаграмм подобного вида эквивалентный ток
определяется по следующей формуле:
(73)
Принимая во внимание невозможность
определения функции изменения тока, наличие достаточного количества точек
характеризующих кривую изменения тока, полученных в ходе моделирования
переходных процессов в системе Г - Д, операцию интегрирования можно заменить
операцией суммирования произведений величин токов на время, также называемое
графическим или приближенным интегрированием. Эту операцию можно произвести в
MathCAD следующим образом:
(74)
Полный эквивалентный ток определяем
как среднеквадратичное значение всех составляющих его токов из пусковой
диаграммы:
(75)
где
-
эквивалентный ток при пуске двигателя без нагрузки,
(А)
- время пуска двигателя без
нагрузки,
- эквивалентный ток при набросе
нагрузки,
- время наброса нагрузки,
- эквивалентный ток при сбросе
нагрузки,
- время сброса нагрузки,
- эквивалентный ток при реверсе
привода,
- время реверсирования привода,
- эквивалентный ток при остановке
привода,
- время торможения привода,
По формуле (75) определяем значение
эквивалентного тока всего цикла работы привода:
По определённому эквивалентному току
определяем потребляемую двигателем мощность:
Так как потребляемая мощность оказалась меньше
номинальной мощности двигателя, а так же и то ток, потребляемый двигателем
меньше номинального тока двигателя, делаем вывод, что мощность двигателя
выбрана правильно.
12.Модернизация и оптимизация
Модернизацию системы осуществим следующим
способом:
Подключим обмотку возбуждения к управляемому
преобразователю (тиристорному преобразователю). Управление преобразователем
осуществляется с помощью ПИ-регулятора тока возбуждения.
)Передаточная функция тиристорного
преобразователя
Запишем уравнение, описывающее динамику процесса
регулирования тиристорным преобразователем:
;
Запишем уравнение в форме Лапласа:
;
;
На основании полученного уравнения составляем
передаточную функцию тиристорного преобразователя, в качестве входного сигнала
принимаем Uу(р), а выходного - E(р):
) Регулятор тока возбуждения
Запишем передаточную функцию объекта
контура тока:
;
и передаточную функцию объекта ,
которая компенсируется контуром тока:
;
Тогда передаточная функция
регулятора тока (при а=2) имеет вид:
где
.
Передаточная функция разомкнутого
оптимизированного контура тока будет иметь вид:
;
а замкнутого контура тока - вид:
;
можно пренебречь, так как в нем
содержится произведение малых постоянных времени, близкое к нулю.
Следовательно:
,где
3) Регулятор скорости:
Передаточная функция регулятора скорости имеет
вид:
где
.
Представим структурную модель полной системы:
Получили следующие графики переходных процессов:
Рис. 31 - Напряжение задания
.Пуск
Рис. 32 - Угловая скорость двигателя
Рис.33 - Ток якорной цепи
Рис. 34- Напряжение ТП
Рис.35 - ЭДС генератора
. Наброс активной и реактивной нагрузки
Рис.36 - Угловая скорость двигателя
Рис.37 - Ток якорной цепи
Рис.38 - Напряжение ТП
Рис.39 - ЭДС генератора
3. Снятие активной и реактивной нагрузки
Рис. 40 - Угловая скорость двигателя
Рис. 41 - Ток якорной цепи
Рис. 42 - Напряжение ТП
Рис.43 - ЭДС генератора
. Реверс.
Рис.44- Угловая скорость двигателя
Рис.45 - Ток якорной цепи
Рис.46 - Напряжение ТП
Рис.47 - ЭДС генератора
. Наброс нагрузки при реверсе
Реактивный момент:
Рис.48 - Угловая скорость двигателя
Рис.49 - Ток якорной цепи активный момент:
Рис.50 - Угловая скорость двигателя
Рис. 51 - Ток якорной цепи
. Снятие нагрузки при реверсе.
Реактивный момент:
Рис. 52 - Угловая скорость двигателя
Рис.53 - Ток якорной цепи
Активный момент:
Рис54 - Угловая скорость двигателя
Рис.55 - Ток якорной цепи
. Торможение.
Рис. 56 - Угловая скорость двигателя
Рис. 57 - Ток якорной цепи
Рис.58 - Напряжение ТП
Рис.59 - ЭДС генератора
Таблица сравнений показателей качества системы
Табл.5-Таблица показателей качества.
|
Показатели
качества
|
,% ,% ,% ,% ,%Кдtp, c
|
|
|
|
|
|
|
|
Фактические
|
3,13
|
3,15
|
0
|
19
|
2,14
|
1.61
|
2,1
|
|
Оптимальные
|
1,05
|
1,04
|
0
|
7
|
0
|
1.75
|
2
|
Схема системы Г-Д с
оптимизацией.
Рис.62-Схема оптимизированной
системы Г-Д. (функциональная).
Выводы
В ходе выполнения курсового проекта были
рассмотрены методы расчёта системы генератор - двигатель и способы
моделирования электромеханических систем при помощи ЭВМ и в ручную. Рассмотрены
проблемы связанные с переходными процессами в электроприводе, такие как -
слишком большая постоянная времени обмотки возбуждения генератора, что приводит
к падению производительности агрегата, ухудшению, либо полному несоответствию,
технического процесса, особенно сильно это проявляется при частых реверсах и
циклах пуск - останов. С такими проблемами борются при помощи форсировки. Также
в приводах проявляется механическая инерционность, которая также вносит свой
эффект в переходные процессы, с механической инерционностью борются
конструктивными методами, основанными на изготовлении двигателей специальной
конструкции (уменьшение диаметра ротора, при этом увеличивается его длина).
Была произведена модернизация и оптимизация
системы. Произвели моделирование оптимальной системы и получили графики
переходных процессов величин, что позволяет выяснить ещё на этапе
проектирования динамические свойства системы, поведение её в различных режимах
работы, соответствие требованиям технологического процесса.