Анализ и синтез автоматической системы регулирования электропривода углового перемещения
Министерство образования Республики
Беларусь
Белорусский национальный технический
университет
Факультет информационных технологий и
робототехники
Кафедра «Робототехнические системы»
Пояснительная записка к курсовой
работе на тему:
«Анализ и синтез автоматической
системы регулирования электропривода углового перемещения»
по дисциплине «Теория автоматического
управления»
Исполнитель: Шилкин А.П.
Студент гр. 107718
Руководитель: Кулаков А.А. Доцент кафедры РТС
Минск 2011
Оглавление
ЗАДАНИЕ
АННОТАЦИЯ
ВВЕДЕНИЕ
. АНАЛИЗ И СИНТЕЗ АВТОМАТИЧЕСКИХ СИСТЕМ РЕГУЛИРОВАНИЯ
.1 Постановка задачи синтеза АСР
.2 Постановка задачи анализа АСР
. СИНТЕЗ СИСТЕМЫ РЕГУЛИРОВАНИЯ МЕТОДАМИ МОДАЛЬНОГО И
СИММЕТРИЧНОГО ОПТИМУМА
.1 Основные положения синтеза систем методом
модального оптимума
.1.1 Критерий оптимизации
.1.2 Вывод условий оптимизации
.1.3 Вывод формул для расчета параметров настройки
регуляторов в соответствии с методом модального оптимума
.2 Основные положения синтеза систем методом
симметричного оптимума
.2.1 Критерий оптимизации
.2.2 Вывод условий оптимизации
.2.3 Вывод формул для расчета параметров настройки
регуляторов в соответствии с методом симметричного оптимума
. ИССЛЕДОВАНИЯ ОБЪЕКТА РЕГУЛИРОВАНИЯ
.1 Построение переходных характеристик объекта регулирования
по основной (угол поворота вала редуктора) и вспомогательным регулируемым
величинам (скорость вращения вала и ток якоря электродвигателя)
.2 Построение амплитудной и амплитудно-фазовой
частотных характеристик объекта регулирования по основной регулируемой величине
. ИССЛЕДОВАНИЕ НЕСКОРРЕКТИРОВАННОЙ СИСТЕМЫ
РЕГУЛИРОВАНИЯ ЭЛЕКТРОПРИВОДА
.1 Анализ устойчивости системы
.1.1 Анализ устойчивости с использованием
алгебраического критерия устойчивости
.1.3 Определение запасов устойчивости системы по модулю
и по фазе
.2 Анализ результатов исследования устойчивости
.3 Построение амплитудной частотной характеристики
замкнутой нескорректированной системы
.4 Построение переходных процессов в замкнутой
нескорректированной системе по основной и вспомогательным регулируемым
величинам при отработке задающего воздействия
. СИНТЕЗ СИСТЕМЫ РЕГУЛИРОВАНИЯ ЭЛЕКТРОПРИВОДА
ПРОМЫШЛЕННОГО РОБОТА
.1 Синтез контура регулирования тока
.1.1 Расчетная модель объекта в контуре тока
.1.2 Выбор метода синтеза и расчет параметров настройки
регулятора тока
.1.3 Вывод эквивалентной передаточной функции контура
тока
.1.4 Построение переходных процессов в контуре тока и
эквивалентном контуре тока при отработке задающего воздействия
.1.5 Определение прямых показателей качества
переходных процессов
.2 Синтез контура скорости
.2.1 Расчетная модель объекта в контуре скорости без
учета внутренней обратной связи
.2.2 Выбор метода синтеза и расчет параметров
настройки регулятора скорости
.2.3 Вывод эквивалентной передаточной функции контура
скорости
.2.4 Построение переходных процессов в контуре
скорости без учета внутренней обратной связи, с учетом внутренней обратной
связи и эквивалентном контуре при отработке задающего воздействия
.2.5 Определение прямых показателей качества
переходных процессов
.3 Синтез контура положения (угловое перемещение)
.3.1 Расчетная модель объекта в контуре положения
.3.2 Выбор метода синтеза и расчет параметров
настройки регулятора положения
.3.3 Построение переходных процессов в
синтезированной системе углового перемещения при отработке задающего и
возмущающего воздействий
. СРАВНИТЕЛЬНЫЙ АНАЛИЗ КАЧЕСТВА СИНТЕЗИРОВАННОЙ И
НЕСКОРРЕКТИРОВАННОЙ СИСТЕМ РЕГУЛИРОВАНИЯ ЭЛЕКТРОПРИВОДА
ЛИТЕРАТУРА
ЗАДАНИЕ
Объект регулирования - электропривод постоянного тока с независимым возбуждением,
питаемый от вентильного преобразователя напряжения.
. Передаточные функции элементов объекта управления
Управляющее воздействие U(t) на входе электродвигателя
формируется с помощью усилителя У и вентильного преобразователя П.
Электропривод включает: электродвигатель М и редуктор Р.
Редуктор обеспечивает преобразование частоты вращения вала двигателя в
угол поворота.
При синтезе автоматической системы регулирования углового положения
усилитель и вентильный преобразователь можно отнести к объекту регулирования. С
учетом этого функциональная схема обобщенного объекта регулирования принимает
вид, приведенный на рис. 1.
Рис. 1 Функциональная схема обобщенного объекта управления
Математическая модель обобщенного объекта управления может быть представлена
структурной схемой приведенной на рис. 2.
Рис. 2 Структурная схема обобщенного объекта управления
Здесь: Wэ(p), Wм(p) и Wрд(p) -
передаточные функции электрической и механической частей электродвигателя и редуктора
соответственно;
Wуп(p) - передаточная функция усилителя и
вентильного преобразователя;
φ(t) - угловое перемещение выходного вала
редуктора (основная регулируемая величина);
ω(t) - скорость вращения вала двигателя (вспомогательная
регулируемая величина);
І(t) - ток якоря двигателя (вспомогательная регулируемая величина);
F (t)
- возмущающее воздействие.
Передаточные функции Wэ(p), Wм(p) и Wрд(p) имеют следующий вид:
Исходные данные:
|
№ вар.
|
Кп
|
Тп
|
Кэ
|
Тэ
|
Тм
|
Крд
|
Кдп
|
Кдт
|
Кдс
|
Тдс
|
|
25
|
5,1
|
0,08
|
8,2
|
0,098
|
0,48
|
0,004
|
5,82
|
6,12
|
0,023
|
0,054
|
где Кэ и Тэ - коэффициент усиления и электромагнитная постоянная времени
якоря двигателя соответственно;
Тм - электромеханическая постоянная времени якоря двигателя;
Кр - коэффициент передачи редуктора.
Передаточная функция усилителя и вентильного преобразователя:
где Кп - произведение коэффициентов усиления усилителя и преобразователя,
Тп - постоянная времени вентильного преобразователя.
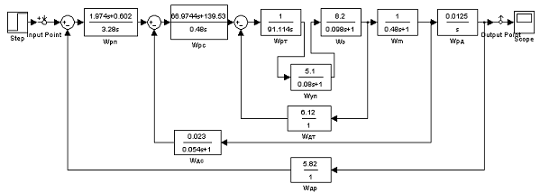
Структурная схема синтезируемой АСР углового перемещения звена
промышленного робота представлена следующей структурной схемой приведенной на
рис.3.
Рис.3. Структурная схема АСР углового перемещения
Здесь Wрп(p), Wрс(р)
и Wрт(р) - искомые передаточные функции
регуляторов положения, скорости и тока соответственно.
Передаточные функции датчиков имеют следующий вид:

АННОТАЦИЯ
Система автоматического управления электроприводом состоит из объекта
управления и регулятора. Объект регулирования - электродвигатель постоянного
тока с независимым возбуждением, питаемый от вентильного преобразователя
напряжения. Цель настоящей работы - выбор и обоснование типов регуляторов
положения, скорости и тока, а также расчет параметров настройки этих
регуляторов. Для синтеза автоматической системы будем использовать метод
поконтурной оптимизации с использованием методов модального и симметричного
оптимума.
Моделирование системы управления и объекта управления осуществляется при
помощи пакета Simulink MatLab.
ВВЕДЕНИЕ
Современная теория автоматического регулирования является основной частью
теории управления. Система автоматического регулирования состоит из
регулируемого объекта и элементов управления, которые воздействуют на объект
при изменении одной или нескольких регулируемых переменных. Под влиянием
входных сигналов (управления или возмущения), изменяются регулируемые
переменные. Цель же регулирования заключается в формировании таких законов, при
которых выходные регулируемые переменные мало отличались бы от требуемых
значений. Решение данной задачи во многих случаях осложняется наличием случайных
возмущений (помех). При этом необходимо выбирать такой закон регулирования, при
котором сигналы управления проходили бы через систему с малыми искажениями, а
сигналы шума практически не пропускались.
Теория автоматического регулирования прошла значительный путь своего
развития. На начальном этапе были созданы методы анализа устойчивости, качества
и точности регулирования непрерывных линейных систем. Затем получили развитие
методы анализа дискретных и дискретно-непрерывных систем.
Опираясь на существующие методы теории связи и теории колебаний, ТАУ
создала собственные методы анализа и синтеза автоматических систем управления.
Современные тенденции в автоматизации технических систем и
технологических процессов характеризуются широким применением ЭВМ для управления,
созданием машин и оборудования со встроенными микропроцессорными средствами,
обеспечивающими управление, информацию, защиту и диагностику.
1. АНАЛИЗ И
СИНТЕЗ АВТОМАТИЧЕСКИХ СИСТЕМ РЕГУЛИРОВАНИЯ
автоматический регулирование синтез электропривод
1.1 Постановка задачи синтеза АСР
К задачам синтеза систем регулирования приходится подходить с различных
точек зрения. Это объясняется многообразием требований, предъявляемых к
системам. Некоторые из этих требований:
- точность при постоянном воздействии;
- вид переходного процесса при отработке задающих и/или
возмущающих воздействиях;
- полоса пропускания.
Основную задачу синтеза систем регулирования составляет определение
структуры системы и ее параметров на основе требований к качеству процессов
регулирования. Синтез - это лишь один из этапов в проектировании систем
регулирования. Синтезу предшествуют следующие работы:
. Исследование объекта регулирования с целью определения его
динамических свойств и условий использования.
2. Составление требований к качеству регулирования.
. Выбор основных элементов системы (датчиков регулируемых величин,
элементов сравнения, усилителей и исполнительных устройств), а также
определение их динамических свойств.
После синтеза, т.е. отыскания структуры и параметров регулятора,
выполняются следующие этапы проектирования:
. Выбор технических средств реализации системы регулирования.
2. Энергетический и конструктивный расчет.
. Согласование характеристик и т.д.
В настоящее время ТАУ разработала большое число методов синтеза на основе
требований к качеству процесса регулирования. При синтезе непрерывных систем
регулирования, как правило, основа ее структуры уже задана. В этом случае
характерны два варианта постановки задачи синтеза:
. Допускается только выбор некоторых параметров системы, в частности,
коэффициентов усиления регулятора и постоянной времени корректирующих
устройств. Такой синтез называется параметрическим. Этот вариант синтеза
характерен для уже действующих систем регулирования.
2. Допускается уточнение структуры системы, а именно, выбор местных
обратных связей, выбор элементов, обеспечивающих астатизм системы, выбор типов
корректирующих устройств и их параметров. Этот вариант синтеза называется
структурным.
Требования к качеству регулирования в общем случае определяют как
статические, так и динамические свойства системы. При этом возможны различные
формулировки требований к качеству в зависимости от назначения системы,
используемого метода синтеза и т.д. В частности, широко используются косвенные
оценки качества переходных процессов такие, как запасы устойчивости по модулю и
по фазе, частота среза, которые можно непосредственно определить по частотным
характеристикам.
1.2 Постановка задачи анализа АСР
Автоматическая система предназначена для повышения технико-экономических
показателей машинных агрегатов, улучшения условий труда операторов, обеспечения
безопасности, повышения качества выполняемых рабочих процессов, защиты
окружающей среды. Эти цели предопределяют выбор критериев проектирования
автоматической системы. При этом разрабатывают и выбирают техническое решение.
Затем определяют характеристики процессов функционирования системы и выполняют
синтез ее структуры и параметров.
Задачи анализа заключаются в определении устойчивости и показателей
качества создаваемой автоматической системы. При функциональном проектировании
их решают на основе использования математической модели автоматической системы.
Вид математической модели зависит от уровня абстрагирования, определяемого
стадией проектирования.
В основном используют упрощенное описание физических свойств
автоматической системы, рассматривая ее как линейную динамическую систему с
сосредоточенными параметрами. Математическая модель ее представляется либо в
инвариантной форме, т.е. в виде системы линейных дифференциальных уравнений с
постоянными коэффициентами, либо в графической форме, т.е. в виде
алгоритмической схемы, включающей совокупность взаимодействующих элементарных
звеньев с соответствующими передаточными функциями.
На метауровне конструктивное исполнение элементов автоматической системы
в полной мере не раскрывается. Выбирают лишь тип элемента и используют
приближенное математическое описание его физических свойств. При этом его
свойства идентифицируют каким-либо элементарным звеном. Такое описание физических
свойств системы, безусловно, весьма приближенное, но оно позволяет сравнивать
между собой различные варианты структурного построения и выполнять их
предварительную оценку. На начальной стадии проектирования более подробное
описание выполнить в большинстве случаев невозможно.
. СИНТЕЗ СИСТЕМЫ РЕГУЛИРОВАНИЯ МЕТОДАМИ МОДАЛЬНОГО И СИММЕТРИЧНОГО
ОПТИМУМА
2.1 Основные положения синтеза систем методом
модального оптимума
.1.1 Критерий оптимизации
Если данные и свойства объекта управления известны, то задача сводится к
выбору типа регулятора и параметров его настройки, при которых формируемое
регулятором управляющее воздействие будет в состоянии как можно быстрее, точнее
и без возникновения колебаний заставить регулируемую величину следовать за
задающим воздействием и нейтрализовать влияние возмущающего воздействия. Но
препятствием для достижения идеального поведения контура регулирования является
инерционность объекта управления. Поэтому возникает задача разработать для
данного объекта регулятор подходящего типа для того, чтобы ликвидировать
инерционность объекта.
При выборе типа регулятора и значений параметров его настройки нужно
выбрать критерий или показатель качества регулирования. Различают два основных
класса критериев в зависимости от того, применимы ли эти критерии при любых
сигналах, действующих на систему:
. Универсальные критерии. К ним относят:
- критерии устойчивости;
- критерии апериодической устойчивости;
- критерии оптимального модуля и др.
2. Критерии при действии типовых внешних воздействий (ступенчатых).
Можно выделить:
- прямые показатели качества переходных процессов;
- различные интегральные оценки качества переходных процессов и
др.
Критерий оптимального модуля обеспечивает выбор параметров настройки
регулятора на основании следующих требований:
. Полоса пропускания системы для полезного сигнала должна быть по
возможности более широкой (обеспечивает малое перерегулирование).
2. АЧХ замкнутой системы не должна иметь резонансного пика, а быть
по возможности монотонно убывающей (обеспечивает небольшое время
регулирования).
Таким образом, форма АЧХ реальной и идеальной системы приведена на рис.
2.1:
Рис. 2.1 АЧХ реальной и идеальной АСР
В качестве базовой передаточной функции замкнутой системы можно взять передаточную
функцию колебательного звена:
где ζ - коэффициент демпфирования, 0<ζ<1.
2.1.2 Вывод условий оптимизации
Взяв базовую передаточную функцию замкнутой системы (1), получим
выражение для АЧХ замкнутой системы:
Из анализа полученного выражения для АЧХ замкнутой системы можно получить
условия, при выполнении которых график АЧХ будет близок, хотя бы на низких
частотах, включая нулевую, к единице, т.е. соответствовать выбранному критерию.
Поскольку система регулирования - низкочастотный фильтр, то для нее диапазон
частот 0<ω<1, т.е. составляющей
можно пренебречь. Таким образом,
условие оптимизации контура регулирования выглядит следующим образом:
.
Выполнение условия оптимизации обеспечивает равенство единице амплитуды
только на нулевой частоте. Однако при низких частотах имеет место достаточно
хорошее приближение АЧХ к единице.
2.1.3 Вывод формул для расчета параметров
настройки регуляторов в соответствии с методом модального оптимума
В качестве модели объекта регулирования выбирают n инерционных звеньев первого порядка с разными постоянными
времени Т:
Поскольку в качестве базовой передаточной функции выбрано звено второго
порядка, то модель объекта должна иметь первый порядок. В связи с этим
возникает задача понижения порядка математической модели объекта от n-го до 1-го. Эта модель 1-го порядка
называется расчетной моделью и используется для выбора типа регулятора и
параметров его настройки.
где
.
Для того, чтобы понизить порядок модели от n-го до 1-го, необходимо выполнение двух условий:
. Наличие в прямой цепи системы интегрирующего звена.
2. Постоянная времени звена 1-го порядка σ
должна быть равна
.
Рассмотрим следующие случаи:
) Объекты управления включают n инерционных звеньев с соизмеримыми постоянными времени.
В этом случае используем интегральный регулятор:
Передаточная функция разомкнутой системы имеет вид:
Передаточная функция замкнутой системы:
Воспользуемся условием оптимизации:
Принимаем
Тогда параметры настройки следующие:
Подставим полученную формулу для расчета постоянной интегрирования в
передаточную функцию замкнутой системы:
Полученная передаточная функция определяется только одним параметром σ.
Она называется
стандартной передаточной функцией.
) Объект включает n
инерционных звеньев, одно из которых имеет существенно большую постоянную
времени.
Чтобы уменьшить время регулирования, необходимо каким-то образом
компенсировать инерционность объекта, связанную с наличием большой постоянной
времени
. Это можно сделать, используя более
сложный регулятор - пропорционально-интегральный.
В качестве расчетной модели выберем следующую:
Передаточная функция разомкнутой системы:
Передаточная функция замкнутой системы:
Воспользуемся условием оптимизации.
Параметры настройки:
Подставим полученную формулу в передаточную функцию замкнутой системы:
3. Объект управления включает n инерционных звеньев, среди которых имеется два звена с существенно
большими постоянными времени.
Для того чтобы компенсировать две большие инерционности, используем ПИД -
регулятор.
Расчетная модель:
Выбираем
.
Передаточная функция разомкнутой системы:
Видно, что передаточная функция разомкнутой системы аналогична
передаточной функции разомкнутой системы в предыдущем случае. Передаточная
функция замкнутой системы и параметры настройки имеет следующий вид:
2.2 Основные положения синтеза систем методом
симметричного оптимума
2.2.1 Критерий оптимизации
Объект управления, кроме инерционных звеньев 1-го порядка, может включать
и интегрирующие звенья. В этом случае использовать метод модального оптимума
уже нельзя.
В методе симметричного оптимума используется такой критерий, как и в
методе модального оптимума, а именно, определенная форма АЧХ замкнутой системы.
В качестве базовой передаточной функции выберем следующую:
2.2.2 Вывод условий оптимизации
Аналитическое выражение для АЧХ замкнутой системы в соответствии с
базовой передаточной функцией замкнутой системы.
Условия оптимизации имеют вид:
Если условия выполняются, то хотя бы на нулевой частоте график АЧХ
замкнутой системы равен единице.
2.2.3 Вывод формул для расчета параметров
настройки регуляторов в соответствии с методом симметричного оптимума
Рассмотрим случаи:
. Объект регулирования включает одно интегрирующее звено и n инерционных звеньев 1-го порядка с
соизмеримыми постоянными времени.
Целесообразно использовать ПИ - регулятор.
Передаточная функция разомкнутой системы:
Передаточная функция замкнутой системы:
Согласно условиям оптимизации:
Параметры настройки:
Подставим полученные формулы для
в передаточную функцию замкнутой
системы:
2. Пусть объект имеет N
инерционных звеньев и одно звено имеет большую постоянную времени.
3.
Используем ПИД - регулятор.
Компенсировать большую инерционность
можно за счет выбора постоянной
дифференцирования:
. Тогда передаточная функция разомкнутой системы будет иметь
вид:
Передаточная функция разомкнутой системы имеет тот же вид, как и в
предыдущем случае. Если использовать условия оптимизации, то получим те же
выражения для
. Таким образом, параметры настройки:
. ИССЛЕДОВАНИЯ ОБЪЕКТА РЕГУЛИРОВАНИЯ
3.1 Построение переходных характеристик объекта
регулирования по основной (угол поворота вала редуктора) и вспомогательным
регулируемым величинам (скорость вращения вала и ток якоря электродвигателя)
Для построения переходных характеристик объекта регулирования по основной
(угол поворота вала редуктора) и вспомогательным регулируемым величинам
(скорость вращения вала и ток якоря электродвигателя) в Simulink MatLab
запускаем пакет MatLab. Нажав кнопку
(Simulink) на панели инструментов
командного окна MATLAB мы запускаем программу Simulink. Для создания модели в
среде SIMULINK необходимо последовательно выполнить ряд действий. Создать новый
файл модели с помощью команды File/New/Model. Далее располагаем блоки в окне
модели. Для этого из соответствующего раздела библиотеки выбираем необходимые
блоки и перетаскиваем их в окно модели Simulink. Так, мы выбираем блок Transfer Fcn из раздела Continuous, Sum из Math Operations, Scope из Sinks, Pulse Generator и Sine Wave из Sources. Соединяем элементы схемы. Окно модели
показано на рисунке 3.1.1.
Рис. 3.1.1 Окно модели в Simulink MatLab
Переходная функция - это функция, которая описывает поведение выходной
величины, когда на вход подано единичное ступенчатое воздействие при нулевых
начальных условиях. График переходной функции и есть переходная характеристика.
Переходные характеристики объекта регулирования по основной и
вспомогательным регулируемым величинам:
Построение в пакете MatLab:
>> subplot(3,1,1)
>> plot(t,i), grid on
>> subplot(3,1,2)
>> plot(t,v), grid on
>> subplot(3,1,3)
>> plot(t,fi), grid on
Рис. 3.1.2 Переходные характеристики объекта регулирования:
а- скорость вращения вала ,
б- ток якоря электродвигателя ,
в- угол поворота вала редуктора.
3.2 Построение амплитудной и амплитудно-фазовой
частотных характеристик объекта регулирования по основной регулируемой величине
Частотные характеристики объекта регулирования можно получить, используя
инструмент Simulink LTI-Viewer, либо используя команды пакета расширения
Control System Toolbox. Воспользуемся вторым вариантом. Для этого нужно описать
передаточную функцию объекта управления с помощью команды, создающей
LTI-систему с одним входом и одним выходом в виде:
TF([bm,…,b1,b0],[an,…,a1,a0]),
где bm,…,b1,b0 и an,…,a1,a0 - значения коэффициентов полиномов В
и А передаточной функции.
Далее приведено написание передаточных функций звеньев объекта в
программе MatLab.
>>
wup=tf([5.1], [0.08 1])function:
5.1
---------
.08 s + 1
>>
we=tf([8.2],[0.098 1])function:
8.2
----------
.098 s + 1
>>
wm=tf([1], [0.48 1])function:
1
---------
.48 s + 1
>> wred=tf([0.004], [1 0])
Transfer function:
.004
----
S
Пользуясь правилами структурного преобразования, заменим звенья объекта
одним эквивалентным звеном с помощью команд:(wl ,w2) - последовательное соединение
динамических звеньев;(wl,w2) - параллельное соединение динамических
звеньев;(wl, w2) - включение звена w2 в контур отрицательной обратной связи к
звену wl;(wl,w2,sign) - включение звена w2 в контур обратной связи звена wl с
указанием знака+или -,т.е. feedback(wl,w2, l)- для положительной обратной
связи.
Преобразования в MatLab:
>>
w1=series(we,wm)function:
8.2
------------------------
.04704 s^2
+ 0.578 s + 1
>>
w0=tf([1],[1])function:
>>
w2=feedback(w1,w0)function:
8.2
--------------------------
.04704 s^2
+ 0.578 s + 9.2
>>
w3=series(wup,w2)function:
41.82
-----------------------------------------
.003763 s^3
+ 0.09328 s^2 + 1.314 s + 9.2
>>
w4=series(w3,wred)function:
0.1673
---------------------------------------------
.003763 s^4 + 0.09328 s^3 + 1.314 s^2 +
9.2 s
В пакете MatLab частотные
характеристики объекта, заданного с помощью передаточной функции, можно
получить с командой bode(w4). АЧХ и ФЧХ на Рис. 3.2.1
Рис. 3.2.1 а- АЧХ объекта регулирования, б- ФЧХ объекта регулирования.
. ИССЛЕДОВАНИЕ НЕСКОРРЕКТИРОВАННОЙ СИСТЕМЫ РЕГУЛИРОВАНИЯ ЭЛЕКТРОПРИВОДА
4.1 Анализ устойчивости системы
Устойчивость является одним из необходимых условий, обеспечивающих
нормальное функционирование систем регулирования. На любую автоматическую
систему регулирования в условиях ее эксплуатации всегда воздействуют различные
внешние возмущения, которые могут нарушать ее нормальную работу.
Под устойчивостью линейной АСР понимается свойство системы переходить в
первоначальное или другое равновесное состояние после окончания переходного
процесса, вызванного воздействием возмущения.
Появление неустойчивости часто ограничивает возможности по созданию
высокоэффективных АСР. Поэтому чрезвычайно важно определить условия, которые
обеспечивают устойчивость системы.
Задачи исследования устойчивости заключаются в следующем:
. Выяснить, устойчива ли система данной структуры при определенных
значениях ее параметров.
2. В случае неустойчивости системы определить, может ли быть
обеспечена устойчивость выбором значений ее параметров и каким образом эти
параметры должны быть выбраны.
. Найти область значений параметров системы, в пределах которой
система будет устойчивой.
Рассмотрим одноконтурную систему регулирования (рис. 4.1.1).
Рис. 4.1.1 Одноконтурная система регулирования
Этой системе соответствует передаточная функция:
где
- характеристический полином замкнутой системы.
Для того чтобы линейная система была устойчивой, необходимо и достаточно,
чтобы все корни характеристического уравнения замкнутой системы имели
отрицательные вещественные части.
Система регулирования, у которой хотя бы один из корней
характеристического уравнения положительный или пара комплексно сопряженных
корней имеет положительную вещественную часть, является неустойчивой.
Случай, когда хотя бы один из вещественных корней нулевой или пара
комплексно сопряженных корней имеет нулевую вещественную часть, является
граничным, т.е. система находится на границе устойчивости.
Корни уравнений выше четверной степени не выражаются аналитически, их
можно найти только приближенно. Поэтому возникает необходимость судить об
устойчивости системы непосредственно по коэффициентам характеристического
уравнения замкнутой системы. Поэтому в ТАУ разработаны критерии устойчивости.
Критерии устойчивости - это правила, позволяющие анализировать устойчивость
без решения характеристического уравнения. Критерии позволяют относительно
просто установить причину неустойчивости, если такова обнаружена. На практике
широко используются следующие критерии устойчивости:
- Алгебраический критерий устойчивости Рауса-Гурвица.
- Частотный критерий Найквиста.
- Частотный критерий устойчивости Михайлова.
4.1.1 Анализ устойчивости с использованием
алгебраического критерия устойчивости
Этот критерий был разработан немецким математиком Гурвицем в 1895 г.
Гурвиц нашел условия, при которых многочлен любой степени не содержит корней с
положительной вещественной частью.
Исходными данными для критерия устойчивости Гурвица являются коэффициенты
характеристического полинома замкнутой системы
. Условия в критерии задаются в виде
неравенств, которые составлены по особым правилам из коэффициентов
характеристического замкнутой системы.
Главный определитель Гурвица строится следующим образом: по главной
диагонали с левого верхнего угла выписываются все коэффициенты
характеристического полинома, начиная с
. По столбцам вверх индексы
возрастают, а вниз - убывают.
Критерий Гурвица формулируется следующим образом: для того чтобы замкнутая
система была устойчива, необходимо и достаточно, чтобы все определители Гурвица
имели знаки, одинаковые со знаком первого характеристического уравнения
замкнутой системы
.
Применим алгебраический критерий Гурвица для замкнутой
нескорректированной системы. Для этого в пакете MatLab найдем ее детерминант (функция det). Затем,
последовательно уменьшая размер матрицы, найдем значения всех диагональных
детерминантов.
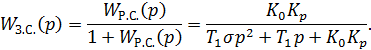
Посчитаем передаточную функция разомкнутой системы
Расчёт в пакете MatLab:
>> wrazsis=wup*we*wm*wredfunction:
0.1673
-----------------------------------------
.003763 s^4 + 0.09328 s^3 + 0.658 s^2 + s
Передаточная функция замкнутой системы
Построение характеристического полинома замкнутой системы
и нахождение определителей:
>> A=[0.09328 1 0 0; 0.003763 0.658
0.1673 0; 0 0.09328 1 0; 0 0.003763 0.658 0.1673]=
0.0933 1.0000 0 0
0.0038 0.6580 0.1673 0
0 0.0933 1.0000 0
0 0.0038 0.6580 0.1673
>> det(A)=
0.0094
>> A1=A(1:2,1:2)=
0.0933 1.0000
0.0038 0.6580
>> det(A1)=
0.0576
>> A2=A(1:3,1:3)=
0.0933 1.0000 0
0.0038 0.6580 0.1673
0 0.0933 1.0000
>> det(A2)=
0.0562
Как видно, все определители >0. Замкнутая нескорректированная система
устойчива.
4.1.2 Анализ устойчивости с использованием
частотного критерия Найквиста
Критерий устойчивости Найквиста позволяет судить об устойчивости
замкнутой системы по поведению АФЧХ разомкнутой системы.
Размыкание системы принципиально может осуществляться в любом месте.
Однако при исследовании устойчивости системы удобнее размыкать ее по цепи
главной обратной связи.
Для применения критерия Найквиста система уравнений приводится к
следующему виду.
-
передаточная функция разомкнутой системы (прямой ветви).
Если
разомкнутая система устойчива, то замкнутая система устойчива, если АФЧХ
разомкнутой системы не охватывает критическую точку с координатами
.
Для построения АФЧХ достаточно вызвать команду nyquist:
>> nyquist(w4)
Рис. 4.1.2.1 АФЧХ разомкнутой системы
Замкнутая
система устойчива, так как АФЧХ разомкнутой системы не охватывает критическую
точку с координатами
.
4.1.3 Определение запасов устойчивости системы
по модулю и по фазе
Для нормального функционирования любая система регулирования должна быть
достаточно удалена от границы устойчивости. О запасе устойчивости можно судить
по расположению корней характеристического полинома замкнутой системы. Чем
дальше отстают корни этого полинома от мнимой оси, тем больше запас
устойчивости.
Критерии устойчивости также позволяют определить запасы устойчивости. В
практике наиболее широко используют определение запаса устойчивости на
основании частотного критерия Найквиста. Оценивают удаление АФЧХ от критической
точки (-1, j0). Запасы устойчивости системы
регулирования оценивают двумя показателями: запас устойчивости по фазе и по
модулю.
Используя ЛАЧХ и ЛФЧХ, можно оценить запасы устойчивости системы по
амплитуде и по фазе с помощью команды
>> margin(w4)
Соответствующий график показан на рис. 4.1.3.1.
Рис. 4.1.3.1 Определение запасов устойчивости по амплитуде и по фазе
Замкнутая минимально-фазовая система устойчива, если при достижении ЛФЧХ
значения - π ЛАЧХ будет отрицательной. Следовательно, нескорректированная
система регулирования устойчивая.
4.2 Анализ результатов исследования устойчивости
Исследование устойчивости нескорректированной системы с помощью
алгебраического критерия Гурвица, частотного критерия Найквиста показал, что
система устойчивая.
4.3 Построение амплитудной частотной
характеристики замкнутой нескорректированной системы
Модель замкнутой нескорректированной системы в Simulink MatLab показана
на рис. 4.3.1.
Рис. 4.3.1 Модель нескорректированной замкнутой системы
Преобразования в MatLab,
на основе полученных ранее результатов:
>> w5=tf([1],[1])function:
>> w6=feedback(w4,w5)function:
.1673
------------------------------------------------------
.003763 s^4 + 0.09328 s^3 + 1.314 s^2 + 9.2 s + 0.1673
>> bode(w6)
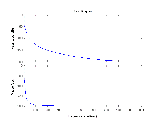
Системе соответствуют следующие АЧХ и ФЧХ (рис. 4.3.2):
Рис. 4.3.2 а- АЧХ замкнутой нескорректированной системы, б- ФЧХ замкнутой
нескорректированной системы
4.4 Построение переходных процессов в замкнутой
нескорректированной системе по основной и вспомогательным регулируемым
величинам при отработке задающего воздействия
Построим график переходного процесса замкнутой нескорректированной
системы:
Рис.4.4.1. Структурная схема замкнутой нескорректированной системы
Рис. 4.4.2. График переходного процесса замкнутой нескорректированной
системы
5. СИНТЕЗ СИСТЕМЫ РЕГУЛИРОВАНИЯ ЭЛЕКТРОПРИВОДА ПРОМЫШЛЕННОГО РОБОТА
Использование многоконтурных систем регулирование объясняется следующей
причиной. Объекты регулирования могут включать звенья запаздывания и иметь
существенную инерционность. Для качественного управления такими объектами
одноконтурных схем уже недостаточно.
Синтез многоконтурных систем начинается с внутреннего контура.
Датчики, измеряющие дополнительную регулируемую величину, устанавливают
ближе ко входу объекта. Реальный датчик располагается в обратной связи системы.
Но при синтезе системы датчик относят к объекту регулирования, а когда
выполняется моделирование, то его возвращают в обратную связь.
5.1 Синтез контура регулирования тока
Контур регулирования тока выглядит следующим образом (рис. 5.1.1):
Рис. 5.1.1 Контур регулирования тока
5.1.1 Расчетная модель объекта в контуре тока
Расчетная модель объекта в контуре тока приведена на рис. 5.1.1.1.
Рис. 5.1.1.1 Расчетная модель объекта
Запишем передаточную функцию расчетной модели объекта:
где
5.1.2 Выбор метода синтеза и расчет параметров
настройки регулятора тока
Контур не содержит интегрирующих звеньев, следовательно, для дальнейшего
расчета будем использовать метод модального оптимума.
Так как постоянные времени ТП и ТЭ соизмеримы, то в
соответствии с методом модального оптимума необходимо применять интегральный
регулятор:
Запишем передаточную функцию разомкнутой системы:
Передаточная функция замкнутой системы:
Здесь
Воспользуемся условием оптимизации для нахождения постоянной
интегрирования
:
5.1.3 Вывод эквивалентной передаточной функции
контура тока
Подставим полученное выражение для постоянной интегрирования
в передаточную функцию замкнутой
системы:
Для дальнейшего использования в выборе регуляторов других контуров
представим передаточную функцию замкнутой системы в виде эквивалентной
передаточной функции контура тока 1-го порядка:
5.1.4 Построение переходных процессов в контуре
тока и эквивалентном контуре тока при отработке задающего воздействия
Построим переходные процессы в контуре тока и эквивалентном контуре тока
при отработке задающего воздействия в Simulink MatLab. Окно модели показано на
рис. 5.1.4.1.
Для построения переходных процессов в контуре тока и эквивалентном
контуре воспользуемся Simulink Matlab.
Рис. 5.1.4.1. Структурная схема контура тока и эквивалентного контура
тока
Рис. 5.1.4.2. Переходной процесс в контуре тока и в эквивалентном контуре
тока
5.1.5 Определение прямых показателей качества
переходных процессов
Среди возможных режимов системы регулирования важное значение имеют
переходные процессы, возникающие при быстром изменении задающего воздействия
или возмущения от одного значения до другого. При этом чем с большей скоростью
и плавностью протекает такой процесс, тем меньше его продолжительность и величина
рассогласования. Поэтому одной из оценок качества регулирования является оценка
качества переходного процесса в замкнутой системе при отработке единичного
ступенчатого задающего воздействия. Эти оценки качества называются прямыми. К
ним относят:
- перерегулирование σ;
- время регулирования
- тот промежуток времени, по истечении которого отклонение
переходного процесса от установившегося значения не превышает допустимого
значения.
- время нарастания
- это длительность процесса от 0 до момента, когда величина
первый раз пересекает линию
установившегося значения.
С помощью переходного процесса контура тока (рис. 5.1.5.1) определим
прямые показатели качества.
Преобразования в MatLab,
на основе полученных ранее результатов:
>>
wrt=tf([1], [91.114 0])function:
1
------
.11 s
>>
wdt=tf([6.12], [0 1])
Transfer
function:
.12
>>
w7=series(wrt,wup)
Transfer
function:
5.1
------------------
.289 s^2 +
91.11 s
>>
w8=series(w7,we)
Transfer
function:
41.82
-------------------------------
.7143 s^3 +
16.22 s^2 + 91.11 s
>>
w9=feedback(w8,wdt)
Transfer
function:
41.82
---------------------------------------
0.7143 s^3 + 16.22 s^2 + 91.11 s + 255.9
>>step(w9)
Рис. 5.1.5.1 Переходной процесс контура тока
. Время нарастания
2. Время регулирования
5.2 Синтез контура скорости
Контур регулирования скорости приведен на рис. 5.2.1.
Рис. 5.2.1 Контур регулирования скорости
5.2.1 Расчетная модель объекта в контуре
скорости без учета внутренней обратной связи
Модель контура регулирования скорости, которую будем использовать при
расчете, приведена на рис. 5.2.1.1.
Рис. 5.2.1.1 Расчетная модель объекта контура скорости
5.2.2 Выбор метода синтеза и расчет параметров
настройки регулятора скорости
Так как контур не содержит интегрирующих звеньев, то для дальнейшего
расчета будем использовать метод модального оптимума.
Объект включает n инерционных
звеньев, одно из которых имеет существенно большую постоянную времени.
Чтобы уменьшить время регулирования, необходимо каким-то образом
компенсировать инерционность объекта, связанную с наличием большой постоянной
времени
. Это можно сделать, используя более
сложный регулятор - пропорционально-интегральный.
Берем Ти=Т1=Тм=0,48.
Запишем передаточную функцию разомкнутой системы:
Передаточная функция замкнутой системы:
Здесь
Воспользуемся условием оптимизации для нахождения постоянной
интегрирования
:
2
5.2.3 Вывод эквивалентной передаточной функции
контура скорости
Подставим полученное выражение для постоянной интегрирования
в передаточную функцию замкнутой
системы:
Для дальнейшего использования в выборе регуляторов других контуров
представим передаточную функцию замкнутой системы в виде эквивалентной
передаточной функции контура скорости 1-го порядка:
5.2.4 Построение переходных процессов в контуре
скорости без учета внутренней обратной связи, с учетом внутренней обратной
связи и эквивалентном контуре при отработке задающего воздействия
1) Построение переходного процесса в эквивалентном контуре скорости при
отработке задающего воздействия и в контуре скорости без учета внутренней
обратной связи.
Окно модели - рис. 5.2.4.1.
Переходные процессы имеют вид: рис.5.2.4.2, а - в эквивалентном контуре
скорости; б - в контуре скорости без учета внутренней обратной связи.
Рис. 5.2.4.1 Окно модели
Рис. 5.2.4.2(a,б). Переходные
процессы контура скорости
) Построение переходного процесса в контуре скорости с учетом внутренней
обратной связи.
Окно модели представлено на рис. 5.2.4.3, переходной процесс - на рис.
5.2.4.4.
Рис. 5.2.4.3 Окно модели контура скорости с учетом внутренней ОС
Рис. 5.2.4.4 Переходной процесс в контуре скорости
5.2.5 Определение прямых показателей качества
переходных процессов
Для анализа качества скорректированной автоматической системы регулирования
скорости определим прямые оценки качества для переходного процесса основной
регулируемой величины w(t). С помощью переходного процесса контура скорости (рис.
5.2.5.1) определим прямые показатели качества.
Преобразования в MatLab,
на основе полученных ранее результатов:
>> w9=feedback(w8,wdt)function:
.82
---------------------------------------
.7143 s^3 + 16.22 s^2 + 91.11 s + 255.9
>> w10=tf([1],[0.48 1])function:
---------
.48 s + 1
>> w11=series(w10,w9)function:
.82
-------------------------------------------------
.3429 s^4 + 8.499 s^3 + 59.95 s^2 + 214 s + 255.9
>> w12=tf([66.9744 139.53], [0.48 0])function:
.97 s + 139.5
--------------
.48 s
>> w13=series(w12,w11)function:
s + 5835
------------------------------------------------------
.1646 s^5 + 4.08 s^4 + 28.78 s^3 + 102.7 s^2 + 122.9 s
>> w14=tf([0.023], [0.054 1])function:
.023
----------
.054 s + 1
>> w15=feedback(w13,w14)function:
.2 s^2 + 3116 s + 5835
------------------------------------------------------------------------------
.008887 s^6 + 0.3849 s^5 + 5.634 s^4 + 34.32 s^3 + 109.3 s^2
+ 187.3 s + 134.2
>> step(w15)
Рис. 5.2.5.1 Переходной процесс контура скорости
. Время нарастания
2. Время регулирования
5.3 Синтез контура положения (угловое
перемещение)
Схема регулирования контура положения приведена на рис. 5.3.1.
Рис. 5.3.1 Схема контура положения
5.3.1 Расчетная модель объекта в контуре
положения
Модель контура регулирования положения, которую будем использовать при
расчете, приведена на рис. 5.3.1.1.
Рис. 5.3.1.1 Расчетная модель объекта
5.3.2 Выбор метода синтеза и расчет параметров
настройки регулятора положения
Контур положения содержит интегрирующее звено. В этом случае использовать
метод модального оптимума уже нельзя.
Воспользуемся методом симметричного оптимума.
Используем ПИ - регулятор.
Передаточная функция разомкнутой системы:
Передаточная функция замкнутой системы:
Согласно условиям оптимизации:
Параметры настройки:

Подставим полученные формулы для
в передаточную функцию замкнутой
системы:
Получена передаточная функция АСР.
5.3.3 Построение переходных процессов в
синтезированной системе углового перемещения при отработке задающего и
возмущающего воздействий
Построим график передаточной функции при отработке задающего и
возмущающего воздействий
Рис. 5.3.3.1.Структурная схема
Рис. 5.3.3.2. Переходной процесс при отработке задающего и возмущающего
воздействий
Окно модели синтезированной системы углового перемещения при отработке
задающего воздействия приведено на рис. 5.3.3.3.
Рис. 5.3.3.3. Окно модели синтезированной системы
Переходной процесс при отработке задающего воздействия показан на рис.
5.3.3.4.
Рис. 5.3.3.4. Переходной процесс при отработке задающего воздействия
С помощью переходного процесса при отработке задающего воздействия
определим прямые показатели качества.
Рис. 5.3.3.5 Переходной процесс при отработке задающего воздействия
. Перерегулирование
переходного процесса системы:
2. Времени регулирования находим из графика:
. Время нарастания:
Как видно, синтезированная система устойчивая, но имеет большое
перерегулирование.
Для уменьшения перерегулирования требуется сглаживание задающего
воздействия в системе. Ставим фильтр перед объектом управления:
Теперь переходной процесс имеет вид, приведенный на рис. 5.3.3.7.
Рис. 5.3.3.6 Окно модели с фильтром
Рис. 5.3.3.7 Переходной процесс с учетом фильтра
1. Времени регулирования находим из графика: tp=7,81.
2. Время нарастания: tн=6,5c.
3. Перерегулирование
переходного процесса системы:
6. СРАВНИТЕЛЬНЫЙ АНАЛИЗ КАЧЕСТВА СИНТЕЗИРОВАННОЙ И НЕСКОРРЕКТИРОВАННОЙ
СИСТЕМ РЕГУЛИРОВАНИЯ ЭЛЕКТРОПРИВОДА
В данной работе мы определили двумя методам, что нескорректированная
система является устойчивой и определили ее запас устойчивости по фазе и
амплитуде.
Используя метод поконтурной оптимизации, мы выбрали и обосновали типы
регулятора положения, скорости и тока АСР, а также рассчитали параметры
настройки этих регуляторов. Синтезировали АСР методами модального и
симметричного оптимумов. Определили прямые показатели качества для переходных
процессов. Для уменьшения перерегулирования при отработке задающего воздействия
мы установили фильтр.
Скорректированная АСР имеет прямые показатели качества (время нарастания
(tн=6,5с), время регулирования (tp=7,81с), перерегулирование (
)) соответствующие СР высокого
качества.
ЛИТЕРАТУРА
1.
Методическое
пособие к лабораторным работам по курсу «ТАУ»
2.
Конспект лекций
по курсу «ТАУ»
3.
Теория
автоматического управления/ Под ред. А.В. Нетушила. М.: Высшая школа, 1976.
4.
Цыпкин Я.З.
Основы теории автоматических систем. М.: Наука, 1977.
5.
Методическое
пособие/ Под ред. В.П. Загорский, Ю.Н. Позник. Мн.:БНТУ, 2008.