Привод ленточного конвейера

  • Вид работы:
    Контрольная работа
  • Предмет:
    Другое
  • Язык:
    Русский
    ,
    Формат файла:
    MS Word
    255,67 kb
  • Опубликовано:
    2011-09-17
Вы можете узнать стоимость помощи в написании студенческой работы.
Помощь в написании работы, которую точно примут!

Привод ленточного конвейера

1. ТЕХНИЧЕСКОЕ ЗАДАНИЕ


·  Задача: Спроектировать привод с ленточного конвейера

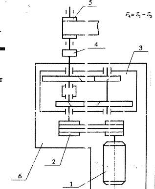
Привод ленточного конвейера


- электродвигатель

2 - ременная

- редуктор

- муфта

- барабан

- плита (рама).

Исходные данные:

Схема 1.5

Pвых=1,28 кВт

Режим работы - средний нормальный

Срок службы 1 год

nвыхода= 70 об/мин

uредуктора=12,5

Число смен работы 1

 

2. ЭНЕРГЕТИЧЕСКИЙ И КИНЕМАТИЧЕСКИЙ РАСЧЕТ ПРИВОДА

 

2.1 Выбор электродвигателя


.1.1 Мощность на выходе РВ


2.1.2 Определение общего КПД привода

;

где hР=0,96 - КПД ременной передачи; таблица 1.1 /1/ с. 6

hз.п=0,97 - КПД зубчатой передачи; таблица 1.1 /1/ с. 6

hм=0,98 - КПД муфты; таблица 1.1 /1/ с. 6

hп.к=0,993 - КПД опор приводного вала; (таблица 1.1 /1/ с. 6


2.1.3 Определение требуемой частоты электродвигателя РЭ.ТР


2.1.4 Частоты вращения на выходе


2.1.5 Определение требуемой частоты вращения вала электродвигателя nЭ.ТР

;

где uц = 2 - передаточное число ременной передачи; таблица1.2 /1/ с.7

uред = 12,5- передаточное число цилиндрического двухступенчатого редуктора; таблица 1.2 /1/ с.7

.

2.1.6 Выбор двигателя

По таблице 5 /1/ выбираю электродвигатель:

А80А2У3 : Р = 1.5 кВт, n = 2850 об/мин.

2.2 Уточнение передаточных чисел привода


2.2.1 Передаточное число привода (общее) :


2.2.2 Передаточное число ременной передачи


2.2.3 Определяем передаточное число тихоходной ступени редуктора по таблице 1.3 /1/ с.8


2.2.4 Определяем передаточное число быстроходной ступени редуктора по таблице 1.3 /1/ с.8


2.3 Определение частот вращения


.3.1 Частота вращения вала двигателя

nдвиг=2850 об/мин

2.3.2 Частота вращения быстроходного вала

nдвиг=nБ/uрем=2850/3,256=875,3 об/мин

2.3.3 Частота вращения промежуточного вала

nпр=nБ/uБ=875,3/3,93=222,7 об/мин

2.3.4 Частота вращения тихоходного вала

nТ=nпр/uТ=222,7/3,18=70 об/мин

2.3.5 Частота вращения приводного вала

nвых=nт=70 об/мин

 

2.4 Определение мощности


.4.1 Мощность двигателя


2.4.2 Определение мощности на валу быстроходной ступени редуктора


2.4.3 Определение мощности на промежуточной ступени редуктора


2.4.4 Определение мощности на тихоходной ступени редуктора


2.4.5 Определение мощности на валу рабочей машины

 

2.5 Определение вращающихся моментов

 

2.5.1 Определение вращающего момента на приводном валу



2.5.2 Определение вращающего момента на валу быстроходной ступени редуктора


2.5.3 Определение вращающего момента на валу промежуточной ступени редуктора


2.5.4 Определение вращающего момента на валу тихоходной ступени редуктора

 

2.6 Срок службы приводного устройства


Lh=365∙Lr∙tc∙Lc=300∙1∙8∙2=4800 ч

Lr - срок службы привода, лет -1 год

tc - продолжительность смены - 8 часов

Lr - количество смен - 8 часов

3. СИЛОВОЙ И ПРОЧНОСТНОЙ РАСЧЕТ ОТКРЫТОЙ КЛИНОРЕМЕННОЙ ПЕРЕДАЧИ, ОПРЕДЕЛЕНИЕ ОСНОВНЫХ ПАРАМЕТРОВ


3.1 Выбор сечения ремня

Выбираем ремень нормального сечения О

3.2 Согласно табл. 5.4 /2/ минимально допустимый диаметр ведущего шкива d1min=63 мм

.3 Определяем расчетный диаметр ведущего шкива d1

По нормальному ряду принимаем d1 = 80 мм.n

3.4 Определяем диаметр ведомого шкива d2

 мм

По нормальному ряду принимаем d2 = 250 мм.

- коэффициент скольжения

3.5 Определяем фактическое передаточное число  и проверяем его отклонение  от заданного u

, что допустимо

3.6 Определяем ориентировочное межосевое расстояние а

мм

По нормальному ряду принимаем a = 190 мм

где  - высота сечения клинового ремня (см. табл. К31 /2/);

3.7 Определяем расчетную длину ремня

мм

Полученное значение принимаем из стандартных значений по табл. К31 /2/: мм

3.8 Уточняем значение межосевого расстояния по стандартной длине


3.9 Определяем угол обхвата ремнем ведущего шкива

° > 120°

Определяем скорость ремня

м/с < 40 м/с

3.11 Определяем частоту пробегов ремня

с-1 < 30 с-1

3.12.Определяем допускаемую мощность, передаваемую одним клиновым ремнем

,

где кВт - допускаемая приведённая мощность, передаваемая одним клиновым ремнём, С - поправочные коэффициенты, выбираются по табл. 5.2 /2/

3.13 Определяем количество клиновых ремней z

,

принимаем 2

3.14.Определяем силу предварительного натяжения одного клинового ремня

Н

3.15 Определяем окружную силу, передаваемую комплектом клиновых ремней

Н

3.16 Определяем силы натяжения ведущей F1 и ведомой F2 ветвей

Н

Н

3.17 Определяем силу давления ремней на вал

Н

Проверочный расчет

3.18.Проверяем прочность одного клинового ремня по максимальным напряжениям в сечении ведущей ветви


а). Напряжения растяжения

МПа

мм2 - площадь сечения ремня по табл. К31 /2/,

б). Напряжения изгиба

МПа

Еи=80…100 - модуль продольной упругости при изгибе,

в). Напряжения от центробежных сил

МПа

ρ =1250…1400 кг/м3 - плотность материала ремня

МПа < 10МПа

Условие прочности соблюдается

Параметры клиноременной передачи Таблица № 1

Параметр

Значение

Тип ремня

Клиновой нормального сечения

Сечение ремня

О

Количество ремней z

2

Межосевое расстояние а, мм

225

Длина ремня , мм1000


Угол обхвата ведущего шкива α1, °

136.9

Частота пробегов ремня U, с-1

11.9

Диаметр ведущего шкива d1, мм

80

Диаметр ведомого шкива d2, мм

250

Максимальное напряжение , Н/мм28.97


Предварительное натяжение ремня F0, Н

64.7

Сила давления ремней на вал Fоп, Н

240.7


4. СИЛОВОЙ И ПРОЧНОСТНОЙ РАСЧЕТ ЗАКРЫТОЙ ЦИЛИНДРИЧЕСКОЙ ЗУБЧАТОЙ ПЕРЕДАЧИ, ОПРЕДЕЛЕНИЕ ОСНОВНЫХ ПАРАМЕТРОВ.

 

4.1 Расчет тихоходной ступени

 

.1.1 Выбор материала


.1.1.1 Выбираем материал: Сталь 45

Для шестерни HB=235..262; σВ=780 Н/мм2; σТ=540 Н/мм2 σ-1=335 Н/мм2 термообработка улучшение; HBср1=248.5

Для колеса HB=179..207; σВ=600 Н/мм2; σТ=320 Н/мм2 σ-1=260 Н/мм2термообработка нормализация; HBср2=193

4.1.1.2 Допускаемые контактные напряжения

.1.1.2.1 а)коэффициент долговечности для зубьев шестерни


где N1=573ωLh=573∙17.26∙4800=8,8∙108

NH01 из таблицы 3.3 [1] NH01=16.5∙106

Т.к. NH01 меньше N1 то принимаем KHL1=1

б) коэффициент долговечности для зубьев колеса


где N2=573ωLh=573∙41,43∙4800=24,12∙106

NH02 из таблицы 3.3 [1] NH02=10∙106

Т.к. NH02 меньше N2 то принимаем KHL2=1

4.1.1.2.2 допускаемое напряжение

а) шестерня [σ]H01=1.8HBср+67=1.8∙2248,5+67=514,3

б) колесо [σ]H02=1.8HBср+67=1.8∙193+67=414.3

4.1.1.2.3 допускаемое контактное напряжение

а) шестерня [σ]H1=KHL1[σ]H01=514,3

б) колесо [σ]H2=KHL2[σ]H02=414.3

выбираем [σ]H=[σ]H2=414.3 Н/мм2

4.1.1.3 Допускаемые напряжения изгиба

.1.1.3.1 а)коэффициент долговечности для зубьев шестерни


где N1=573ωLh=573∙17.26∙4800=8,8∙108 NF0=4∙106

Т.к. NF0 меньше N1 то принимаем KFL1=1

б) коэффициент долговечности для зубьев колеса


где N2=573ωLh=573∙41,43∙4800=24,12∙106

NF0=4∙106

Т.к. NF0 меньше N2 то принимаем KFL2=1

4.1.1.3.2 допускаемое напряжение

а) шестерня [σ]F01=1.03HBср=1.03∙248,5=256

б) колесо [σ]F02=1.03HBср=1.03∙193=198,79

4.1.1.3.3 допускаемое контактное напряжение

а) шестерня [σ]F1=KFL1[σ]F01=255,96

б) колесо [σ]F2=KFL2[σ]F02=198,79

выбираем [σ]F=[σ]F2=198,79 Н/мм2

Механические характеристики материалов зубчатой передачи Таблица№3

Элемент передачи

Марка стали

D пред

Термообработка

НВ ср.

sв

s-1

[s]н

[s]F



S пред


НВ ср.

Н/мм2

Шестерня Колесо

Сталь45 Сталь45

120/60 любые

Улучшение улучшение

248,5 192

700 550

300 235

514,3 417,9

255,95 198,79


4.1.2 Проектный расчет


.1.2.1 Определяем межосевое расстояние по формуле /2/ с.61

,

Где: Кa=43, так как колесо косозубое

yba - коэффициент ширины венца шестерни

yba = 0,315

КНb - коэффициент неравномерности распределения нагрузки по длине зуба

КНb =1 , для колёс из прирабатывающихся металлов и при постоянной нагрузке

;

Принимаем: аw=125 мм по ГОСТ 6636-69

4.1.2.2 Определяем модуль передачи m, мм


Принимаем стандартный модуль: т=2 мм

-ширина венца колеса; пункт 2в /2/ с.62

4.1.2.3 Определяем угол наклона зубьев для косозубых передач

 

Принимаем по рекомендации =120

4.1.2.4 Определяем суммарное число зубьев шестерни и колеса


Принимаем:

4.1.2.5 Уточняем действительный угол наклона зубьев для косозубых передач


4.1.2.6 Определяем число зубьев шестерни

 

Принимаем: z1=29

4.1.2.7 Определяем число зубьев колеса


4.1.2.8 Определяем фактическое передаточное число uф и проверяем его отклонение DU от заданного U

uф = z2/z1

uф = 93 / 29 = 3.2


4.1.2.9 Определяем фактическое межосевое расстояние для косозубой передачи, мм


4.1.2.10 Определяем фактические основные геометрические параметры передачи, мм

·        Диаметры колёс.

1.      Делительные диаметры d:

 - шестерня

мм

- колесо

мм

2.      Диаметры da и df окружностей вершин и впадин зубьев колёс внешнего зацепления:

da1 = d1 + 2 . ma1 = 59.42 + 2 · 2= 63.42 ммf1 = d1 - 2,4 . mf1 = 59.42 - 2,4 · 2 = 54.62 ммa2 = d2 + 2 . ma2 = 190.58 + 2 · 2 = 194.58 ммf2 = d2 - 2,4 . mf2 = 190.58 - 2,4 · 2 = 185.78 мм

мм

мм

Фактические основные геометрические параметры передачи Таблица №3

Параметр

Шестерня

Колесо

диаметр

делительный

59.42

190.58


вершин зубьев

63.42

194.58


впадин зубьев

54.62

185.78

Ширина венца

44

40

 

4.1.3 Проверочный расчет


4.1.3.1 Проверяем межосевое расстояние, мм


4.1.3.2 Проверяем пригодность заготовок колес

Размеры заготовок

  

Dзаг = da + 6

Dзаг1= 63.42 + 6 = 69.42 мм

Dзаг2= 194.58 + 6 = 200.58 мм

Sзаг = b + 4

Sзаг1= 44 + 4 = 48 мм

Sзаг2= 40 + 4 = 44 мм

Удовлетворяет условию.

4.1.3.3 Проверяем контактные напряжения  ,Н/мм2

;

где К = 376 вспомогательный коэффициент для косозубой передачи; /2/ с.64

По таблице 4.2 /2/ с. 64, определяем степень точности, которая равна 9

КНn - коэффициент, учитывающий внутреннюю динамику нагружения

КНn = 1,01; таблица 4.3 /2/ с. 64

КНb - коэффициент, учитывающий неравномерность распределения нагрузки по длине контактных линий

КНb =1,- коэффициент неравномерности нагрузки по длине зуба, для прирабатывающихся зубьев

КНa - коэффициент распределения нагрузки между зубьями

КНa=1,1; график 4.2 /2/ с. 66


4.1.3.4 Определяем окружную силу


4.1.3.4 Определяем недогруз, перегруз передачи

 - перегруз допустим

4.1.3.5 Проверяем напряжениям изгиба зубьев шестерни и колеса


YF - коэффициент, учитывающий форму зуба и концентрацию напряжений, зависит от приведённого числа зубьев и коэффициента смещения; таблица 4.4 /2/ с. 67

YF1 = 3,75 ;YF2 = 3,6

Yb - коэффициент, учитывающий угол наклона зуба в косозубой передаче.

Yb =1-b/100=0,87; пункт е /2/ с. 66

4.2.3.5 Расчет на статическую прочность

 МПа

МПа

МПа

 МПа

4.2 Расчет быстроходной ступени

 

.2.1 Выбор материала


.2.1.1 Выбираем материал: Сталь 45

Для шестерни HBср1=210; σВ=780 Н/мм2; σТ=540 Н/мм2 σ-1=335 Н/мм2 термообработка улучшение;

Для колеса HBср2=170; σВ=600 Н/мм2; σТ=320 Н/мм2 σ-1=260 Н/мм2 термообработка нормализация;

4.2.1.2 Допускаемые контактные напряжения

.2.1.2.1 а)коэффициент долговечности для зубьев шестерни


где N1=573ωLh=573∙50,41∙4800=8,8∙109

NH01 из таблицы 3.3 [1] NH01=16.5∙106

Т.к. NH01 меньше N1 то принимаем KHL1=1

б) коэффициент долговечности для зубьев колеса


где N2=573ωLh=573∙41,43∙4800=2,4∙108

NH02 из таблицы 3.3 [1] NH02=10∙106

Т.к. NH02 меньше N2 то принимаем KHL2=1

4.2.1.2.2 допускаемое напряжение

а) шестерня [σ]H01=1.8HBср+67=1.8∙210+67=445

б) колесо [σ]H02=1.8HBср+67=1.8∙170+67=373

4.2.1.2.3 допускаемое контактное напряжение

а) шестерня [σ]H1=KHL1[σ]H01=445

б) колесо [σ]H2=KHL2[σ]H02=373

выбираем [σ]H=[σ]H2=373 Н/мм2

4.2.1.3 Допускаемые напряжения изгиба



где N1=573ωLh=573∙50,41∙4800=8,8∙109

NF0=4∙106

Т.к. NF0 меньше N1 то принимаем KFL1=1

б) коэффициент долговечности для зубьев колеса


где N2=573ωLh=573∙41,43∙4800=2,4∙108

NF0=4∙106

Т.к. NF0 меньше N2 то принимаем KFL2=1

привод ленточный конвейер вал

4.2.1.3.2 допускаемое напряжение

а) шестерня [σ]F01=1.03HBср=1.03∙210=216,3

б) колесо [σ]F02=1.03HBср=1.03∙170=175,1

4.2.1.3.3 допускаемое контактное напряжение

а) шестерня [σ]F1=KFL1[σ]F01=216,3

б) колесо [σ]F2=KFL2[σ]F02=175,1

выбираем [σ]F=[σ]F2=175,1 Н/мм2

Механические характеристики материалов зубчатой передачи Таблица№5

Элемент передачи

Марка стали

D пред

Термообработка

НВ ср.

sв

s-1

[s]н

[s]F



S пред


НВ ср.

Н/мм2

Шестерня Колесо

Сталь45 Сталь45

120/60 любые

Улучшение улучшение

210 170

700 550

300 235

404.54 339.09

216,3 171,1


4.2.2 Проектный расчет


.2.2.1 Определяем межосевое расстояние

Так как редуктор соосный, то aw = 125 мм

4.2.2.2 Определяем модуль передачи m, мм:. Максимально допустимый модуль mmax, мм определяем из условия неподрезания зубьев у основания

4.2.2.3 Минимальное значение модуля mmin, мм определяем из условия прочности


Где: Km = 5,8 . 103 - вспомогательный коэффициент, для косозубых передач

[s]F2 = 106,12 Н/мм2

-делительный диаметр колеса

-ширина венца колеса

Из полеченного диапазона (mmin...mmax) = (0,86…2,98) модулей принимают меньшее значение m, согласуя его со стандартным Þ m = 2.

4.2.2.4 Определяем угол наклона зубьев для косозубых передач


4.2.2.5 Определяем суммарное число зубьев шестерни и колеса


Принимаем:

4.2.2.6 Уточняем действительный угол наклона зубьев для косозубых передач


4.2.2.7 Определяем число зубьев шестерни


Принимаем: z1=25

4.2.2.8 Определяем число зубьев колеса

 

4.2.2.9 Определяем фактическое передаточное число uф и проверяем его отклонение DU от заданного U

uф = z2/z1

uф = 97 / 25 = 3,88


4.2.2.10 Определяем фактическое межосевое расстояние для косозубой передачи, мм


4.2.2.11 Определяем фактические основные геометрические параметры передачи, мм

·        Диаметры колёс.

1.      Делительные диаметры d:

 - шестерня

мм

- колесо

мм

2.      Диаметры da и df окружностей вершин и впадин зубьев колёс внешнего зацепления:

da1 = d1 + 2 . ma1 = 51,22 + 2 · 2 = 55,22 ммf1 = d1 - 2,4 . mf1 = 51,22 - 2,4 · 2 = 46,42 ммa2 = d2 + 2 . ma2 = 198,78 + 2 · 2 = 202,78 ммf2 = d2 - 2,4 . mf2 = 198,78 - 2,4 · 2 = 193,98 мм

мм

мм

Фактические основные геометрические параметры Таблица№6

Параметр

Шестерня

Колесо

диаметр

делительный

51,22

198,78


вершин зубьев

55,22

202,78


впадин зубьев

46,42

193,98

Ширина венца

42

38

 

4.2.3 Проверочный расчет


.2.3.1 Проверяем межосевое расстояние, мм


4.2.3.2 Проверяем пригодность заготовок колес

Размеры заготовок

 

Dзаг = da1 + 6

Dзаг1= 55,22 +6= 61,22 мм

Dзаг2= 198,78+6 = 204,78 мм

Sзаг = b2 + 4

Sзаг1= 38 + 4 = 42 мм

Sзаг2= 42 + 4 = 46 мм

Удовлетворяет условию.

4.2.3.3 Проверяем контактные напряжения  ,Н/мм2


где К = 376 вспомогательный коэффициент для косозубой передачи


4.2.3.4 Определяем недогруз передачи

 - недогруз допустим

Проверяем напряжениям изгиба зубьев шестерни и колес:

;

Где: YFS - коэффициент, учитывающий форму зуба и концентрацию напряжений, зависит от приведённого числа зубьев и коэффициента смещения.

YF1 = 3,8; таблица 4.4 /2/ с.67 YF2 = 3,6; таблица 4.4 /2/ с.67

Yb - коэффициент, учитывающий угол наклона зуба в косозубой передаче.

b = 0,93; пункт е /2/ с.66

4.2.3.5 Расчет на статическую прочность

 МПа

МПа

МПа

 МПа

 

5. ПРЕДВАРИТЕЛЬНЫЙ РАСЧЕТ ВАЛОВ

В качестве материла валов выбираем сталь 45, термическая обработка улучшение.

 

5.1 Расчет диаметров быстроходного вала


Все ниже перечисленные значения диаметров и длин округляем в ближайшую сторону до стандартных; таблица 7.1 /2/ с.112


Принимаем d1=16 мм

Принимаем d2=30 мм

Принимаем d3=25 мм


 

5.2 Расчет диаметров промежуточного вала


 

Принимаем d1=25,

Принимаем d2=30 мм


5.2.2 Размеры ступицы колеса



5.3 Расчет диаметров тихоходного вала


 

Принимаем d1=40 мм

Принимаем d2=45 мм

Принимаем d3=55 мм



5.4 Предварительный выбор подшипников качения

Подшипники шариковые радиальные однорядные (ГОСТ 8338-75) Таблица№7

Вал

d,мм

D,мм

B,мм

r,мм

Cr,кН

Cor,кН

Быстроходный вал

304

20

52

15

2

15,9

7,8

Промежуточный вал

305

25

62

17

2

22.5

11,4

Тихоходный вал

309

45

100

25

2,5

52,7

30,0

 

6. ОПРЕДЕЛЕНИЕ СИЛ В ЗАЦЕПЛЕНИИ

 

6.1 Быстроходная ступень угол зацепления a=20


а) Окружная сила на колесе


б) Окружная сила на шестерне

Ft1=599,6 Н

в) Радиальная сила на колесе


г) Радиальная сила на шестерне

Fr=223,6 Н

д) Осевая сила на колесе


е) Осевая сила на шестерне


6.2 Тихоходная ступень


а) Окружная сила на колесе


б) Окружная сила на шестерне

Ft2=1860,6 Н

в) Радиальная сила на колесе


г) Радиальная сила на шестерне

Fr2=693,8 Н

д) Осевая сила на колесе


е) Осевая сила на шестерне

 

6.3 Консольные силы


7. РАСЧЕТ ВАЛОВ

 

7.1 Схема сил

 

.1.1 Быстроходный вал


                                                                                                                                                 RBx

                                             RAx       RAy

                                                                                                 Fr1

                                                                                                                                            

         Fоп                                                                               Fa1                                      RBy

                                                                                                                Ft1

 

7.1.2 Промежуточный вал


                                        Ft                          

                                                                                      

                        

                                                                Fa              

                                                                                                      

                        RAy                                   Fa2               RBx    RBy

                                                Fr                                                             Ft2

                                                                                     

                                                                                                                              Fr2                            

                                RAx

                                                                                                                                  

                                                                                             

7.1.3 Тихоходный вал


                                                                                    

                                                                                                                                                  

                                                                                                                           

                                                                          RBx

                                       

                         RAx                                                                                                                                                                                                                                                             

                    RAy                            Fr2                                                                   FM   

                                         Ft2                              RBy                            

Fa2

7.2 Расчет промежуточного вала


y

Ft=599,6 Н; Fr=223,6 Н; Fa=133,8 Н; Ft2=1860,6 Н

Fr2=693,8 Н; Fa2=415,2 Н; d2=0,19878 м; d3=0.05942 м

                                    l1=0.044 м ; l2=0.114 м; l3=0.040 м         

 z      Ft                                                    

                                                                                      

                         x      A              C                                                                         D                   B                        

                                                                Fa              

                                                                                                      

                        RAy                                   Fa2               RBx    RBy

                                                   Fr                                                           Ft2

                                                                                     

                                                                                                                              Fr2                             

                                RAx

                                                                                                                                  

                                                                                             

                                                                                                                                  

                                          l3                                 l2                                        l1                                                     

                                                                                                              38.7

                                             26.5                                                             25.8

                   

                                                                                                                

                                                                                              

                                       13.2        

                                                                                 

        Mx  (Н·м)                                                               

                                                                                                               

                                                                                                                                     58.3

                                             

                                                                                         

                                                     

                                                           

        My (Н·м)                                                                                                              

                                                                                                    

                                                                      2.6

                                                                             

                                                                                                                

                                                                                                              70

                                                                                                           63.7

                                       26.6                                        

                                             13.4         

       MΣ (Н·м)                         

                                      59.6                                                         59.6

        Mz (Н·м)

 

Эпюра изгибающего и крутящего момента промежуточного вала

Определение реакций в подшипниках

1. Вертикальная плоскость

а) определяем опорные реакции, Н

;

;


б) Проверка

в) Строим эпюру изгибающих моментов относительно оси X

MA=0;

MС(лев)= RAy∙l3=330,4·0,040=13,2 Н·м

MС(прав)=RAy∙l3+Fa∙d2/2=330,4·0,040+133,8·(0,19878/2)=26,5 Н·м

MD(лев)=RAy∙(l3+l2)+Fa∙d2/2-Fr·l2=

=330.4·(0,040+0.114)+133.8·(0,19878/2)-223.6·0.114=38.7 Н·м

MD(лев)=RAy∙(l3+l2)+Fa∙d2/2-Fr·l2-Fa2∙d3/2=

=330.4·(0,040+0.114)+133.8·(0,19878/2)-223.6·0.114-415.2·(0.05943/2)=25.8 Н·м

MB= RAy∙(l3+l2+l1)+Fa∙d2/2-Fr·(l2+l1)-Fa2∙d3/2-Fr2·l1-=

=330.4·(0,040+0.114+0.044)+133.8·(0,19878/2)-223.6·(0.114+0.044)-415.2·(0.05943/2)-693.8·0.040=0

. Горизонтальная плоскость

а) определяем опорные реакции

;

; ;


б) проверка

б) Строим эпюру изгибающих моментов относительно оси Y

MA=0;

MС=-RAx∙l3=-65·0,040=-2,6 Н·м

MD=-RAx∙(l1+l2)+Ft∙l2=-65·(0.040+0.114)+599.6·0.114=58.3 Н·м

MB=-RAx∙(l1+l2+l3)+Ft∙(l2+l3)-Ft2·l3=

=-65·(0.040+0.114+0.044)+599.6·(0.114+0.044)-1860.6·0.044=0

. Строим эпюру крутящих моментов

Mz=59.6 Н·м

. Суммарные радиальные реакции


. Суммарные изгибающие моменты

 

8. РАСЧЕТ ПОДШИПНИКОВ


Подшипник 305 (d=25 D=62 Cr=22500 Н Cor=11400 Н)

                                               Fa=281,4

              RA=336,7                                                  RB=1450,1

 

Нагружение подшипников

а)  e=0.21 X=1, Y=2.2. табл. 9,2 стр. 143 /2/

б)

в)  

Для A REA=(VRA+YFa)KТ∙Kб=(1∙336.7+2.2·281.4)∙1.5∙1=1433

Для A REB=VRBKТ∙Kб=1∙1450.1∙1.5∙1=2175.1б=1.25 по таблице 9.4 /2/ (Кратковременные перегрузки до 125% от расчетной нагрузки)


Подшипник подходит

9. ПРОВЕРКА ВАЛОВ НА ПРОЧНОСТЬ


Сечение D материал вала: Сталь 45 (σ-1=380 Н/мм2 t-1=216,6 Н/мм2 ) d=30 мм;

а) нормальные напряжения

 


б) касательные напряжения

 


в) коэффициент концентрации нормальных и касательных напряжений


Kσ и Kτ - эффективные коэффициенты концентрации напряжений

Kd - коэффициент влияния абсолютного размера поперечного сечения

по таблице 11.2 [2] выбираем Kσ=2.15 Kτ=2.05

по таблице 11.3 [2] выбираем Kd=0.85 для (Kσ)D ; Kd=0.73 для (Kτ)D

KF - коэффициент влияния шероховатости по таблице 11.4 [2] KF=1.30

г) предел выносливости в расчетном сечении вала


д) коэффициент запаса прочности


е) общий коэффициент запаса прочности


Запас прочности вала s=4.03 что в приделах рекомендуемого интервала поэтому диаметр вала не уменьшаем.

10. РАСЧЕТ ШПОНОК


10.1 Соединение колеса на тихоходном валу


Шпонка 16x10x45 (ГОСТ 23360-78) d=55 мм

lр=l-b=45-16=26


10.2 Соединение колеса на промежуточном валу


Шпонка 8x7x32 (ГОСТ 23360-78) d=30 мм

lр=l-b=32-8=24


10.3 Соединение шестерни на промежуточном валу


Шпонка 8x7x36 (ГОСТ 23360-78) d=30 мм

lр=l-b=36-8=28


11. КОНСТРУИРОВАНИЕ РЕДУКТОРА

 

11.1 Уплотнение подшипниковых узлов


Уплотнения подшипниковых узлов предупреждают утечку масла и защищают подшипник от проникновения в него пыли, грязи, паров кислот и других вредных веществ, вызывающих быстрый износ и коррозию подшипников.

В манжетных уплотнениях в качестве уплотняющего элемента используется маслостойкая резина, прижимаемая пружиной к валу. Уплотнения этого типа обладают малым коэффициентом трения, создают хорошую герметичность и обладают способностью компенсировать износ.

 

11.2 Конструирование корпуса и крышки


Корпусные конструкции с целью снижения массы, как правило, выполняются тонкостенными. Увеличения их прочности и жесткости целесообразней добиваться не утолщением составляющих элементов, а рациональным расположением материала и применением усиливающих ребер, перегородок (диафрагм), приливов (бобышек) и т.п.

Корпуса и крышки редукторов имеют довольно сложную форму и обычно отливаются из чугуна СЧ 12-28 или СЧ 15-32.

Взаимное положение основания корпуса и крышки фиксируют двумя коническими штифтами, устанавливаемыми до расточки гнезд под подшипники; основание и крышку корпуса соединяют болтами. Прокладки в месте разъема не ставят, так как при этом может нарушиться посадка подшипника в корпусе. Для предупреждения вытекания масла место разъема герметизируют. В верхней части редуктора делают смотровое окно, закрываемое крышкой, для осмотра зацепления и заливки масла. В том случае, если в редукторе выделяется большое количество тепла, для предотвращения повышения давления внутри корпуса и просачивания воздуха вместе с маслом наружу через уплотнения в крышке смотрового люка устанавливают отдушину.

В нижней части корпуса делается отверстие с резьбой для спуска отработанного масла и промывки редуктора. Отверстие закрывается пробкой с прокладкой из маслостойкой резины или кожи.

На фланце крышки устанавливают два отжимных болта для облегчения отделения крышки от корпуса при разборке редуктора.

 

11.3 Выбор смазки


Картерная смазка осуществляется окунанием зубчатых колес в масляную ванну, причем во избежание значительных потерь на размешивание масла при больших окружных скоростях зубчатые колеса погружаются не более чем на высоту зуба.

Этот вид смазки обычно применяется для зубчатых передач при окружных скоростях в зацеплении до 12 м/с.

В многоступенчатых редукторах диаметры колес отдельных ступеней могут значительно отличаться по величине, это вызовет погружение в масло некоторых колес на большую глубину. Погружение колеса тихоходной ступени в масло на глубину, более одной трети радиуса, не допускается. Если окружные скорости велики, то для уменьшения потерь на перемешивание и разбрызгивание уровень масла устанавливается по колесу с максимальным диаметром, а смазка других ступеней осуществляется с помощью масляного тумана.

При смазке окунанием объем масляной ванны редуктора устанавливается из расчета 0,5-1,0 литра масла на 1 кВт передаваемой мощности. Для смазки подшипниковых узлов используют масло от общей масляной ванны. При этом масло проникает в подшипники в виде брызг или масляного тумана.

Объем масла равен 3-6 литра. Сорт масла выбираем по таблице 10.29 2 с255. При контактном напряжении sН < 600 Н/мм2 и окружных скоростях зубьев v=до 2 м/с выбираем масло И-Г-А-68.

11.4 Выбор муфты


Выбираем упругую втулочно-пальцевую муфту. Материал полумуфт - чугун марки СЧ 20 (ГОСТ 977 - 88); материал пальцев - Сталь 45 (ГОСТ 1050 88), материал упругих втулок - резина с пределом прочности при разрыве не менее 8 Н/мм2.

Расчетный момент муфты:

Н∙м,

где Кр - коэффициент режима нагрузки; таблица 10.26 /2/ с.251

ТТ - вращающий момент на тихоходном валу.

Принимаем втулочно-пальцевую муфту 250-40. ГОСТ 21424-75

12. СПИСОК ЛИТЕРАТУРЫ


1.   П.Ф. Дунаев, О.П. Леликов Конструирование узлов и деталей машин.- М, Высшая школа, 1998.

2.      Шейнблит А.Е. Курсовое проектирование деталей машин: учебное пособие.- Калининград: Янтарный сказ, 1999.


Не нашли материал для своей работы?
Поможем написать уникальную работу
Без плагиата!
Без нейросетей!