|
12
|
Показатель
качества, Пк
|
0,5504
|
0,7372
|
0,7585
где bemin, rmax, mmin, pmax, cmin - минимальные
и максимальные значения соответствующих величин, взятых по таблице 1.
Наибольший показатель качества у дизеля
6ЧН22/24. Выбираю его для проектируемого ГЭК ДЭУ ГС. Он не имеет режима
реверсирования, поэтому ГП остается реверсивной, ввиду необходимости понижения
частоты крутящего момента с 1000 до 330 об/мин ГП так же должна являться
понижающей. Род топлива данного двигателя - дизельное. Наличие подходящего
дизеля позволяет реализовать ГЭК ДЭУ ГС двумя отдельными пропульсивными
линиями. Возможен вариант компоновки с общей суммирующее-разделяющей ГП. Оба
варианта имеют свои достоинства и недостатки, выбор зависит от конкретного
назначения судна. Значения эффективного КПД дизеля и КПД пропульсивного
комплекса вычисляются по следующим формулам:
где ηe - КПД
дизеля,
- тепловой эквивалент идеального рабочего
цикла,н - нищая теплота сгорания топлива, кДж/кг,
ηпк - КПД
пропульсивного комплекса,
ηв - КПД
валопровода, взято условно из задания,
ηпр - КПД
пропульсивный движителя (с учетом влияния формы корпуса).
Таким образом, в составе ГЭК ДЭУ ГС имеются две
отдельные пропульсивные линии со следующими компонентами: судовой дизель
6ЧН22/24, реверсивный понижающий редуктор, валопровод, винт фиксированного
шага, упорный и опорные подшипники, эластичная соединительная муфта.
Итоговая схема ГЭК ДЭУ ГС представлена на
рисунке 2.
Рисунок 2 - Схема ГЭК ДЭУ грузового судна
На схеме:
- судовой дизель 6ЧН22/24;
- эластичная разобщительная муфта;
- реверсивный понижающий редуктор;
- упорный подшипник;
- валопровод и опорные подшипники;
- винт фиксированного шага.
3. Судовой
дизель
3.1 Принцип действия
Дизель - тепловой двигатель поршеневого типа, в
котором потенциальная энергия рабочего тела политропно преобразуется во
вращение выходного вала, воспламенение горючей смеси происходит от сжатия
воздуха. Дизель является двигателем в ГЭК ДЭУ ГС.
Выбранный в разделе 2 дизель является
форсированным повышенной оборотности (ПОД), в изученной мною литературе
двигатели ПОД типа не рассматриваются с точки зрения конструктивного
устройства. Считаю возможным все относящееся к СОД и ВОД распространять и на
ПОД, все относящееся только к ВОД по причине форсированности выбранного дизеля
(наличие наддува) распространять и на него.
Дизель состоит из остова, кривошипно-шатунного
механизма (КШМ), газораспределительного механизма (ГРМ), систем (топливная,
смазки, охлаждения, наддува, газоотвода, пуска и реверса, управления и
контроля). Существует много вариантов исполнения, но принцип действия во всех
случаях одинаков. Принцип действия четырехтактного дизеля показан на рисунке 3.
Рисунок 3 - Принцип действия четырехтактного
дизеля
1 такт - впуск и наполнение. Поршень движется от
верхней мертвой точке (ВМТ) к нижней мертвой точке (НМТ). При этом через
впускной клапан в цилиндр поступает воздух под давлением pн - давлением
надувочного воздуха. Это происходит за счет разницы давлений во входном
патрубке и увеличивающемся объеме цилиндра. Впускного клапан открывается
несколько раньше прохождения поршнем ВМТ, что создает благоприятные условия для
поступления воздуха.
такт - сжатие. Впускной клапан закрывается после
прохождения поршнем НМТ. Поршень совершает обратный (к ВМТ) ход, во время
которого поступивший в цилиндр воздух сжимается до давления pc - давления
сжатия. Это повышает его температуру до уровня Tc - температуры
самовоспламенения рабочего тела. Топливо впрыскивается форсункой с некоторым
опережением до ВМТ. Это необходимо для качественной подготовки к воспламенению
рабочего тела: образованию равномерной смеси паров топлива с воздухом.
такт - сгорание и расширение (рабочий ход).
Поршень движется от ВМТ к НМТ. Это происходит за счет воспламенения рабочей
смеси (точка с), в результате которого давление повышается до pz -
максимального давления цикла (точка z) и начинается расширение рабочего тела.
Газы воздействуют на поршень и совершают полезную работу. Чем выше Tz
(температура рабочего тела в точке z), тем выше эффективность работы дизеля.
такт - выпуск. Поршень движется от НМТ к ВМТ,
выталкивая отработавшие газы (ОГ) из цилиндра. При этом выпускной клапан
открывается немного раньше НМТ, что в сумме с открытием впускного клапана
создает благоприятные условия для качественной очистки цилиндра. Выпускной
клапан закрывается после прохода ВМТ, начинается новый цикл.
3.2 Остов
Остов представляет собой соединенные между собой
основные неподвижные детали двигателя, является опорой и направляющей для
различных узлов и движущихся деталей, воспринимает значительную часть
механических и тепловых нагрузок.
Остов состоит из фундаментной рамы (ФРМ)
(крепится к судовому фундаменту), картера (устанавливается на раму), блока
цилиндров (устанавливается на картер), крышки цилиндров (закрывает цилиндры
сверху). Основные узлы остова четырехтактного двигателя представлены на рисунке
4.
Конструктивное исполнение остова зависит от типа
двигателя, количества цилиндров, схемы КШМ и ГРМ. Несущая функция остова
заключается в наличии достаточной продольной и поперечной жесткости для
сохранения линии укладки коленчатого вала (КВЛ), перпендикулярности осей
цилиндров к оси КВЛ, геометрической формы цилиндров, при действии на остов сил
давления газов, инерции движущихся масс, сил затяжки связей при сборке.
Четырехтактные двигатели являются тронковыми.
Тронковые двигатели обычно ниже крейцкопфных, возможно объединение элементов остова.
Например, ФРМ с картером или картер с блоком цилиндров. В современных
высокооборотных двигателях (ВОД) используются схемы с подвесным КВЛ: к корпусу
судна крепится картер, а КВЛ снизу закрепляется крышками подшипников. Такая
схема позволяет уменьшать массу и увеличивать жесткость остова. При это блок
цилиндров может делаться отдельным - это разгружает его от растягивающих
усилий. Элементы остова соединяются силовыми шпильками или сквозными анкерными
связями. Последние представляют из себя стержни с резьбой под гайки на концах,
могут быть составными (соединенные резьбовыми муфтами), содержат эластичные
стопорные устройства (для защиты от поперечных вибраций). Усилие затяжки
анкерных связей должно превышать максимальное растягивающее усилие при работе двигателя.
При их использовании возможно исполнение деталей остова из чугуна (он лучше
работает на сжатие), это позволяет облегчать конструкцию.
Рисунок 4 - Основные узлы остова двигателя
Элементы остова и их элементы в общем случае
выполняются двутаврового или коробчатого сечения, из стали или чугуна, литыми
или сварно-литыми.
ФРМ является основанием для деталей остова,
предназначена для укладки КВЛ и служит емкостью для сбора масла. ФРМ нагружена
массой двигателя, силами давления газов, силами инерции поступательно
движущихся и вращающихся масс. ФРМ образована продольными и поперечными
балками, которые должны иметь требуемую жесткость. Продольные балки оснащены
обработанными полками для установки на них картера и нижними опорными полками
для крепления ФРМ к судовому фундаменту. В поперечных балках имеются колодцы
для анкерных связей, отверстия для перетекания масла, гнезда (постели) для
рамовых подшипников КВЛ. ФРМ ВОД для большей жесткости бывают литыми и
сварно-литыми. Полость рамы и закрывающий её снизу поддон (единый с ней в ВОД)
образуют маслосборник, он выполняется с уклоном к середине или корме для
надежного сбора масла. Рамовые подшипники являются опорой КВЛ, это разъемные
подшипники скольжения из двух цилиндрических стальных полувкладышей, залитых
антифрикционным составом. Они выполняются сменными, не требующими подгонки.
Крышка подшипника крепится болтами или шпильками, усилие затяжки должно
обеспечить плотность стыка при наибольшей силе инерции КШМ. Подвесной КВЛ лежит
на жестких крышках (стальные или ковка), крепиться шпильками, усилие затяжки
должно превосходить максимальное усилие давления сгорания. Фиксация крышек
обеспечивается пазами и замками, в ВОД используется дополнительная
горизонтальная связь с картером. Для фиксации КВЛ от осевого смещения один из
рамовых подшипников выполняется установочным (опорно-упорным).
Картер служит для соединения цилиндров с ФРМ,
образует закрытое пространство для КШМ. Подвергается усилию растяжения силы
давления газов, сжатия от предварительной затяжки анкерных связей. В ВОД
используются единые литые или сварные коробчатого типа картеры, что увеличивает
боковое усилие, но обеспечивает большую прочность, жесткость остова, упрощают
сборку, повышают герметичность двигателя. В крейцкопфных двигателях для
нейтрализации боковых усилий устанавливаются направляющие. При подвесном КВЛ к
судовому фундаменту крепится картер, для чего предусматриваются лапы. Картер
должен иметь герметичные люки для доступа внутрь двигателя, на нем размещаются
системы двигателя и их элементы.
Рабочие цилиндры - часть двигателя, где
осуществляется рабочий цикл. Состоит из рубашки цилиндров и вставной втулки. Во
втулке движется поршень, протекают рабочие процессы, рубашка служит опорой для
втулки, обеспечивает охлаждение. Рубашка растягивается усилием давления газов,
сжимается усилием анкерной связи, нагружена нормальным усилием КШМ. В ВОД
рубашки выполняют в виде единого блока (литого из чугуна) или общей отливки с
картером, коробчатой конструкции с отверстиями для втулок и крепежных
элементов. Для большей жесткости делают дополнительную горизонтальную
перегородку. В рубашке должны быть предусмотрены технологические отверстия,
отверстия и места для элементов систем водяного охлаждения и масляной смазки.
Втулка образует боковые стенки камеры сгорания, является направляющей поршня. В
четырехтактных двигателях выполняется в виде тонкостенного цилиндра с
переменным сечением по высоте. Внутренняя поверхность тщательно обрабатывается
для уменьшения трения. Втулки являются сменным элементов двигателя. Нагружены
силами давления газов и нормальной силой КШМ. В общем случае втулка подвержена
механическим, тепловым нагрузкам, блок цилиндров в целом - коррозии и
кавитационному разрушению. Втулка центрируется герметичными (от воды) опорными
поясками, фиксируется только в верхней части прижимом (возможно продольное
тепловое расширение). В судовых ВОД охлаждается блок цилиндров водой,
принимаются меры для предупреждения кавитации, коррозии, смазка осуществляется
масляным туманом (исходящим от других узлов трения). Как и все элементы
образующие камеру сгорания, втулка выполняется из чугунов и сталей жаропрочного
типа.
Крышка цилиндров - закрывает и уплотняет рабочий
цилиндр, образует верхнюю поверхность камеры сгорания, в ней размещены элементы
систем двигателя. На нее действуют усилия от затяжки шпилек, переменного
давления газов, тепловые нагрузки, выполняется прочной, жесткой, охлаждаемой,
выполняется из жаростойких сталей (нижняя плита) и прочных чугунов (верхняя
плита крышки). В большинстве ДВС имеет коробчатую конструкцию. Для ВОД крышки
бывают на весь двигатель или блоками на 2-3 цилиндра. Форма крышки определяется
конструкцией других узлов (камеры сгорания, клапанов, их количества,
расположением форсунок). Крышки четырехтактных ВОД квадратные, имеют два или
четыре рабочих клапана с каналами к ним сложной конфигурации, конструкция может
быть осложнена системой раздельного смесеобразования. Т.о. крышка будет
подвергаться неравномерным тепловым нагрузкам, днище всегда выполняется
плоским. В общем случае на крышке в ВОД имеются два рабочих калпана, пусковой и
аварийный клапаны, форсунка. В двигателях с непосредственным смесеобразованием
форсунка располагается по оси. Широкое распространение получили крышки с
двойным дном, в которых нижнее огневое днище интенсивно охлаждается. При
высоких давлениях газов оно делается толще (для сохранения геометрии отверстий
под клапаны), охлаждение происходит через систему сверлений. Охлаждаются крышки
водой со специальными присадками, подаваемой по специальным схемам (скорость,
направление, начальная температура). Между крышкой и втулкой устанавливается
герметизация (медь) или сопряжение. Крепление производится к блоку цилиндров
или сквозными анкерными связями.
3.3 Кривошипно-шатунный механизм
Кривошипно-шатунный механизм (КШМ) предназначен
для преобразования возвратно-поступательного движения поршня во вращательное
движение коленчатого вала. Состоит из поршня, поршневых колец, поршневого
пальца, шатуна, коленчатого вала (КВЛ). Основные элементы КШМ четырехтактного
ВОД дизельного типа представлены на рисунке 5.
Рисунок 5 - Основные элементы КШМ
Во время работы двигателя на поршень действует
полезная продольная сила и нормальная (перпендикулярно оси цилиндров) силы. В
тронковых двигателях нормальная сила прижимает поршень к стенке цилиндра, что
при недостаточной смазке в зоне высоких температур вызывает разрушение деталей
двигателя. Это ограничивает радиус кривошипа.
Поршневая группа. К ней относятся поршень, поршневые
кольца, поршевой палец и детали его крепления. Поршень воспринимает силу
давления газов и передает её через шатун на КВЛ. На поршень действуют силы
давления газов, силы инерции движущихся масс, температурные нагрузки. Это
вызывает геометрическую деформацию поршня, высокие удельные давления на
сопрягаемых поверхностях, усиливаются трение и износ при движении. В
четырехтактных ВОД поршни цельные, в форсированных ВОД охлаждаемые. Поршень
состоит из головки (уплотнительная часть) и тронка (юбки) (направляющая часть).
Головка образуется днищем и боковой цилиндрической стенкой. На головке и днище
сделаны канавки для уплотнительных и маслосъемных колец. С двух сторон внутри
юбки выполнены выемки (бобышки) с отверстиями для поршневого пальца. Для
свободного перемещения поршня предусмотрен рабочий зазор. В процессе работы
головка нагревается больше, диаметр её делают меньше диаметра тронка, боковую
поверхность делают ступенчатой, овальной - таким образом обеспечивается рабочий
зазор. Форма элементов поршня зависит от тактности двигателя, степени
форсирования, способа отвода теплоты. Днище воспринимает давление и теплоту
горящих газов, формирует нижнюю стенку камеры сгорания. В четырехтактных
двигателях (с непосредственным смесеобразованием) днище делается вогнутым,
фигурным, сложной формы (если в поршне формируется камера сгорания). Тронк -
направляющая часть поршня, передает нормальное усилие на боковую стенку.
Выполняется легкой, жесткой, прочной. Это достигается плавным уменьшением
толщины от днища к стенкам, применением ребер. Охлаждение происходит через
поршневые кольца и тронк (во втулку), или с помощью активного охлаждения
(циркуляцией масла по сверлениям через шатун или с помощью форсунки,
закрепленной в картере). Поршень и отдельные его части изготовляются из сталей,
чугуна, сплавов алюминия, в общем случае может быть цельным или составным.
Поршневой палец обеспечивает шарнирное
соединение поршня с шатуном. На него действуют нагрузка от газовых и
инерционных сил, он нагревается воспринимая теплоту поршня и вследствие трения.
В общем случае это цилиндрический полый стержень; в случае охлаждаемого поршня,
часть сверлений для циркуляции масла делается в пальце. Крепится для
предохранения от осевого смещения (может повредить втулку) стопорными кольцами
или заглушками. Изготавливается из стали.
Поршневые кольца бывают уплотнительные (на
головке поршня) и маслосборные (на тронке). Уплотнительные кольца уплотняют
рабочий зазор, отводят теплоту от поршня. Выполняются в виде разрезанных в
одном месте определенным образом колец. В ходе работы находятся в сжатом
состоянии, разрез позволяет за счет сил упругости прижимать кольца к стенкам,
газы в закольцевом пространстве оказывают дополнительное давление. Обычно
бывает от 3 до 5 колец. В ВОД используются кольца с прямым и косым замками,
конусного, трапециевидного, прямоугольного сечения.
Маслосъемные кольца регулируют количество масла,
поступающего к тронку поршня и уплотнительным кольцам. Обычно устанавливают 1-3
кольца в нижней части головки и нижней части тронка. Бывают скребкового и
коробчатого типов. Удаление масла происходит по прорезям через внутреннюю часть
поршня. Материал - сталь, чугун, антифрикционные покрытия.
Шатунная группа включает в себя шатун, вкладыши
его головок, крышку шатуна, шатунные болты и гайки. Шатун соединяет поршень с
КВЛ, обеспечивает перемещение поршня при вспомогательных ходах. Подвергается
действию силы от давления газов, сил инерции поступательно движущихся масс и
сил инерции качания шатуна. Состоит из верхней (поршневой) головки, нижней (кривошипной)
головки, соединяющего их стержня. Стержень в ВОД имеет двутавровое сечение с
расположением вертикальной стенки в плоскости качания (для большей жесткости).
В большинстве конструкций имеется продольное сквозное отверстие для подачи
масла на головки шатуна. В верхней и нижней головках шатуна используются
подшипники скольжения в виде стальных вкладышей с антифрикционным покрытием. В
ВОД в зависимости от характеристик головки могут быть цельными со стержнем,
нижняя может быть с крышкой, стержень может быть составным. Верхняя головка
обеспечивает шарнирное соединение шатуна с поршнем, изготовляется цельной с
постоянным сечением по длине. Торцевые поверхности изготовляются параллельными
или наклонными (в форсированных ВОД, для снижения удельных нагрузок в головном
подшипнике). Нижняя головка обеспечивает шарнирное соединение шатуна с КВЛ. В
ВОД может быть выполнена как единое целое. В общем случае имеется съемная
крышка, разъем выполняется прямым или косым. В последнем случае соединение
усиливается штифтами для разгрузки от срезающих усилий. Шатуны изготавливаются
из стали. Шатунные болты изготавливаются симметричной конструкции, с запасом по
усталостной прочности, для фиксации гаек используются контргайки, стопорные
шайбы.
Коленчатый вал воспринимает усилие от шатунов,
преобразует их во вращающий момент, передает его потребителю. В группу КВЛ
входят КВЛ, противовесы, распределительная шестерня, шестерни привода
навешенных механизмов, узел осевой фиксации, демпфер, маховик. На КВЛ действуют
силы от давления газов и силы инерции поступательно движущихся и вращающихся
масс, изгибающие и скручивающие моменты от этих масс. Они вызывают механические
напряжения, деформации, трение и изнашивание шеек подшипников, крутильные
колебания увеличивают напряжения на элементах КВЛ, способствуют усталостному
разрушению.
КВЛ состоит из шатунных и коренных шеек,
соединенных щеками, кормового и носового концов вала. Шатунные шейки со щеками
образуют колена (кривошипы), число их равно числу цилиндров, коренные шейки
соединяют кривошипы в единую конструкцию, имеющую сложную пространственную
форму. Кривошипы заклинивают друг относительно друга на углы, обеспечивающие
получение наиболее равномерного крутящего момента, лучшую уравновешенность
двигателя, равномерное распределение нагрузки по длине вала. Коленчатые валы
ВОД цельные. Размеры шеек принимают равными, но для снижения неуравновешенных
масс размер шатунных шеек может быть меньше, для снижения массы и повышения
усталостной прочности вала в шейках делают осевые отверстия цилиндрической или
бочкообразной формы. Размеры КВЛ рассчитывают исходя из требований прочности,
жесткости, получения допустимых удельных давлений на подшипники и далее
уточняют. Щеки могут иметь различную форму. В ВОД применяют щеки круглой формы,
щеки овальной формы универсальны. Размеры щек стандартизированы, большая
жесткость достигается за счет перекрытия шеек. Масло на смазку коренных шеек и
подшипников поступает из системы смазки двигателя, далее по сверлениям
поступает к шатунному подшипнику. Скругления переходов от щеки к шейкам служат
для уменьшения удельных нагрузок, для увеличения рабочей длины шейки скругления
утапливают в щеку.
Параметр кривошипа - его радиус R. Это
расстояние от оси коренной шейки до оси шатунной шейки взятое в поперечной
плоскости КВЛ. Ход поршня S составляет два радиуса кривошипа. Диаметр поршня D
- третья важная характеристика. D и S в общем случае должны указываться в
маркировке двигателя.
Противовесы служат для уравновешивания
двигателя, разгрузки рамовых подшипников от центробежных сил инерции.
Изготовляются отдельно и крепятся шпильками или болтами. Для разгрузки болтов
используются замки различного типа.
На кормовом конце вала установлены маховик
(обеспечивает равномерность работы двигателя и проворот, исполняется массивным
диском с массивным ободом), привод распределительного вала (РВЛ), привод отбора
мощности потребителю, располагается бурт для установочного подшипника. На
носовом фланце расположены шестерня привода навешенных механизмов, гаситель
крутильных колебаний. КВЛ изготавливают ковкой или литьем из стали. Чугунные
КВЛ требуют согласований с техническими службами Регистра.
3.4 Газораспределительный механизм
Рисунок 6 - Схема клапанного ГРМ
Газораспределительный механизм предназначен для
управления процессами впуска и выпуска в соответствии с принятыми фазами
газообмена. В четырехтактных ВОД используется клапанный механизм ГРМ (рис. 6).
Он состоит из клапанов 1, толкателей 4, штанг 5, рычагов 6, распределительного
вала (РВЛ) 2, кулачковых шайб 3, клапанных пружин 10, тарелок пружин 9, осей 7,
стоек крышек цилиндров 8. Схема ГРМ представлена на рисунке 6.
Клапаны подвергаются тепловым, механическим,
химическим разрушающим воздействиям. Нижняя поверхность клапана (тарелка) в ВОД
делается выпуклой (для жесткости и прочности). Диаметры впускных и выпускных
клапанов обычно одинаковы, иногда в ВОД впускной клапан больше. Поверхности
тарелки клапана и крышки цилиндра сопрягают для лучшей герметичности клапана.
Это делается вытачиванием фасок на тарелке и вставкой седел в крышку,
установкой клапана в крышку в собственном корпусе. Втулка клапана с внутренней
стороны шлифуется (уменьшение трения), пружина 9 иногда берется двойной (две
сплетенные в одну пружины). РВЛ управляет клапанами, является приводом ТНВД,
пускового воздухораспределителя, регулятора частоты вращения КВЛ. Состоит из
вала с опорными шейками, кулачковых шайб. Привод РВЛ четырехтактных двигателей
выполняется с передаточным отношением 1:2. Передача движения осуществляется с помощью
зубчатых передач (прямых или конических). В зависимости от расположения РВЛ,
управление клапанами может осуществляться через толкатели, штанги и рычаги или
непосредственно от кулачковой шайбы к клапану. В ВОД РВЛ цельные с кулачковыми
шайбами, число опорных шеек равно числу коренных шеек КВЛ. В клапанных ГРМ при
действии шайбы усилие передается через толкатель, штангу и рычаг на клапан. ГРМ
и его отдельные элементы изготавливаются из сталей, чугунов, применяются
специальные износостойкие покрытия.
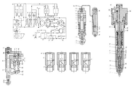
3.5 Топливная система
Топливная система предназначена для подачи
топлива в цилиндры с соблюдением заданных параметров: количества топлива,
времени подачи, давления подачи. Топливная система дизеля состоит из
подкачивающего насоса, насоса высокого давления (ТНВД), форсунки,
топливопровода высокого давления, фильтров грубой и тонкой очистки. Общая схема
топливной системы и основные её элементы приведены на рисунке 7.

Топливная система судна состоит из системы
низкого и высокого давления. В системе низкого давления топливо
подготавливается путем очистки от растворимых и нерастворимых примесей в
фильтрах, отстойниках, сепараторах, после этого подается через подкачивающий
насос в систему высокого давления, обеспечивающую впрыскивание топлива в камеру
сгорания. Дизельное топливо не требует подогрева, но, так же как и моторное
топливо, требует очистки и сепарирования. На рисунке 7(а) представлена схема
судовой топливной системы. Элементы топливной системы дизеля обозначены: 15-
подкачивающие насосы (основной и резервный), 14- фильтры грубой очистки, 17 -
фильтры тонкой очистки, 22 - ТНВД, 24 - топливопровод высокого давления, 25 -
форсунка цилиндра, 23 - перепускной топливопровод. После подготовки топливо
проходит через фильтр грубой очистки на подкачивающий насос, насос подает
топливо через фильтр тонкой очистки на ТНВД, избыточное количество топлива из
ТНВД перепускается по топливопроводу 23 в судовую топливную систему (это обеспечивает
отвод из всасывающей полости ТНВД паров топлива и пузырьков воздуха), ТНВД
нагнетает топливо в топливопровод высокого давления, через форсунку топливо
впрыскивается в рабочий цилиндр. Все элементы системы дублируются для
обеспечения бесперебойной работы двигателя в случае неисправности и возможности
технического обслуживания без выключения двигателя.
Фильтры грубой и тонкой очистки представляют из
себя негерметичные материалы, задерживающие механические примеси. В фильтрах
тонкой очистки используются пористая бронза, войлок, фетр, керамика, при грубой
- металлические сетки; используются фильтры щелевого типа.
Системы высокого давления разделяются на системы
непосредственного действия и системы аккумуляторные. В первой топливо подается
ТНВД в форсунку и впрыскивается ею во время нагнетательного хода плунжера ТНВД.
В аккумуляторных впрыскивание осуществляется за счет энергии топлива,
аккумулированной до начала впрыскивания. Аккумуляторные системы обеспечивают
качественное впрыскивание на всех режимах работы, но ненадежны (выходят из
строя клапаны дозаторов), не обеспечивают сверхвысокого давления впрыскивания.
Системы непосредственного действия бывают разделенные и неразделенные.
Неразделенные отличаются отсутствием топливопровода высокого давления. Они
навешиваются прямо на крышку цилиндров. Применяются редко, т.к. при замене
распылителей (требуется часто) приходиться разбирать всю конструкцию.
Схема топливной системы высокого давления
представлена на рисунке 7(б). Нагнетательный ход плунжера обеспечивается
набеганием кулачковой шайбы РВЛ на толкатель. При ходе плунжера вверх
закрываются наполнительные отверстия, топливо сжимается в надплунжерном
пространстве, интенсивно растет давление сжатия, при превышении давления
удержки нагнетательного клапана клапан открывается и топливо поступает в
форсунку, воздействует на дифференциальную площадку иглы форсунки и, отжав её,
через отверстия форсунки поступает в рабочую камеру. При дальнейшем ходе
плунжера открываются отсечные отверстия насоса, давление падает, закрываются
нагнетательный клапан, герметично опускается игла форсунки.
Схема клапанного насоса представлена на рисунке
7(г). Работа в целом аналогична работе плунжерного. Отличие в том, что
управление осуществляется толкателями, связанными с плунжером рычагом. При ходе
плунжера вверх закрывается всасывающий клапан, начинается нагнетание давления,
открывается нагнетательный клапан, топливо поступает в форсунку. Затем
толкатель 15 открывает отсечной клапан, давление падает, нагнетательный клапан
закрывается.
Клапанные насосы имеют много движущихся деталей
и более сложную конструкцию, износ деталей приводит к неравномерной подаче
топлива, они сложнее в эксплуатации. Золотниковые насосы (рис. 7(б)) проще по
конструкции, обслуживанию. Недостаток их в укоренном износе плунжера в
золотниковой части.
Привод насоса от РВЛ ГРМ во многих случаях
получается громоздким и тяжелым, т.к. достойной альтернативы механическому
исполнению пока нет.
Регулирование насосов золотникового типа
выполняется применением различных плунжеров (рис. 7(д)). Головки плунжеров
исполняются таким образом, что регулирование (за счет поворота плунжера вокруг
его продольной оси) осуществляется по началу подачи, по концу подачи, по началу
и концу подачи, комбинированные схемы.
Форсунка - топливный клапан, устанавливающийся
на цилиндр. Устройство форсунки показано на рисунке 7(в). Топливо поступает в
полость 18, под давлением клапан 4 открывается, топливо поступает в полость 19
под иглой, иглу поднимает давление топлива, топливо впрыскивается в цилиндр.
При закрытой игле происходит циркуляция топлива через специальные отверстия
(обеспечивает охлаждение), которые закрываются при подъеме иглы. Охлаждение так
же происходит за счет водяной системы охлаждения крышки цилиндра. Герметичность
обеспечивается прижимной пружиной 9.
3.6 Система смазки
Система смазки предназначена для подачи масла к
трущимся поверхностям для уменьшения их трения, отвода выделяющейся теплоты,
очистки от продуктов износа, нагара и других посторонних частиц. Состоит из
масляных цистерн, масляных насосов, масляных фильтров, маслопроводов,
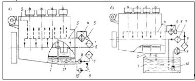
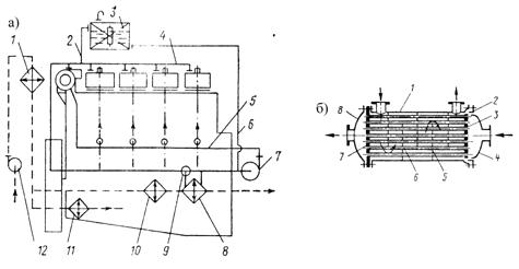
охладителей масла. Основные схемы системы смазки представлены на рисунке 8.
Рисунок 8 - Системы смазки
Смазка подается на трущиеся поверхности
двигателя (подшипники, втулку цилиндра, направляющие клапанов) и навешенных
систем и механизмов (узлы и подшипники ГРМ, втулку плунжера ТНВД). Подача масла
осуществляется нагнетанием масла в нагнетательный маслопровод, откуда оно
поступает через форсунки и сверления на все узлы трения дизеля. Подача масла в
нагнетательный маслопровод может осуществляться непрерывно или периодически.
Отработавшее масло стекает в нижнюю часть остова откуда подается на очистку в
фильтрах и охлаждение в масляных охладителях, после чего снова запускается в
цикл.
Масляные системы классифицируются по способу
обеспечения напора (гравитационные - масло в нагнетательный маслопровод
поступает самотеком из цистерны расположенной выше; принудительные - масло
нагнетается насосом; комбинированные), по количеству марок масла (одномасляные,
многомасляные - отдельные потребители могут требовать специфические свойства
смазки), по способу смазки поверхности цилиндра (с принудительной подачей масла
через форсунку во втулке, с подачей масла разбрызгиванием - втулка смазывается
маслом разбрызгиваемым кривошипами КВЛ и масляных туманом), по месту размещения
масла с системе (с «мокрым» картером - отработавшее масло хранится в поддоне
остова; с «сухим» картером - масло из поддона собирается в отдельную цистерну;
применяются комбинированные схемы), по движению масла (циркуляционные - масло
проходит через обслуживаемый узел и многократно совершает замкнутый цикл;
лубрикаторные - подводится к поверхности один раз и в систему не возвращается).
Масляные насосы непрерывной подачи называются
циркуляционные, чаще всего шестеренные, винтовые, на крупных судах насосы имеют
автономный электрический привод. Так же насосы на автономном приводе
используются при пуске двигателя. На малых судах циркуляционные насосы
навешенные. Для смазки цилиндров используются лубрикаторы, регулируемые
плунжерные насосы навешенного типа. Масляные фильтры могут быть магнитные,
просеивающие и центрифугирующие. Магнитные обеспечивают отбор из масла
металлических частиц износа. Просеивающие очищают удерживая частицы при
прохождении масла через отверстия, поры или щели в фильтрующем материале
(металлическая сетка, фетр, войлок, бумага). Центрифугирующие очищают масло за
счет дифферента по плотности - при вращении примеси отбрасываются и оседают на
стенках, а масло в центральной части очищенное и подается в магистраль.
Последовательное включение фильтров называется полнопроточным. В этом случае
должна быть предусмотрена очистка фильтров на работающем двигателе. Для этого
используются самоочищающиеся фильтры. В них используется автоматический
электрический привод, засорение фильтра определяется по разнице давлений на
входе и выходе фильтрующего элемента, очистка производиться с помощью подачи
сжатого воздуха. Охлаждается масло в кожухных водомасляных охладителях с
круглыми или оребренными трубками, в пластинчатых охладителях. Цистерны бывают
напорные (гравитационная подача), циркуляционные (система с «сухим» картером),
запасные.
3.7 Система охлаждения
Система охлаждения служит для охлаждения
деталей, нагревающихся от сгорания топлива и от трения, для отвода теплоты от
рабочих жидкостей (масла, воды) и наддувочного воздуха. Состоит из водяных
насосов, охладителей, расширительной цистерны, терморегуляторов, трубопроводов.
Схема системы охлаждения и водоводяного охладителя представлены на рисунке 9.
Рисунок 9 - Система охлаждения и водяной
охладитель
Охлаждение деталей необходимо т.к. при
повышенных температурах нарушаются механические свойства материалов (прочность
и жесткость металлов, целостность масляной пленки), ускоряется износ, создает
опасные нерабочие условия для обслуживающего персонала, приводит к нарушению
рабочего режима двигателя (нагревание наддувочного воздуха при сжатии).
Насосы обеспечивают непрерывную циркуляцию воды
в системе, охладители отводят избыточную теплоту от рабочих жидкостей и
наддувочного воздуха, расширительная цистерна служит для регуляции изменений
объема воды в системе (пополнения или приема излишней), терморегуляторы
обеспечивают сохранение температуры рабочих жидкостей в заданном диапазоне.
Использованная один раз забортная вода сливается через невозвратный клапан.
Системы охлаждения классифицируются по числу
контуров (одноконтурные и двухконтурные), по температурному уровню
(низкотемпературные, умеренные, высокотемпературные, испарительные), по
направлению движения охлаждающей жидкости (снизу наверх двигателя и наоборот).
Системы охлаждения дизелей чаще всего двухконтурные: имеется внутренний контур
пресной воды, охлаждающий двигатель (снизу вверх), внешний контур забортной
воды, охлаждающей рабочие среды (наддувочный воздух, масло, пресную воду).
Системы охлаждения дизелей чаще всего умеренные (температура воды может
достигать 70-90 градусов по цельсию без опасности засорения системы накипью и осадками).
Насосы используются обычно центробежного типа,
реже вихревые и поршневые. На крупных судах насосы имеют чаще всего автономный
электрический привод, на малых являются навешенными на двигатель.
Охладители (рис. 9(б)) представляют из себя
протяженную систему труб, закрепленную внутри кожуха, имеющего два выходных
отверстия для охлаждаемой жидкости. Дополнительные перегородки увеличивают путь
жидкости, использование оребренных труб позволяет увеличить площадь охлаждения.
По трубам протекает забортная вода, внутри кожуха протекает охлаждаемая
жидкость.
Регуляторы регулируют температуру рабочих сред
путем перепускания части потока мимо охладителя.
Пресная вода для внутреннего контура
обеспечивается системой опреснителем.
3.8 Системы воздухоснабжения, газоотвода
и наддува
Система воздухоснабжения предназначена для
подачи воздуха, необходимого для сгорания топлива и продувки цилиндра, в
заданном количестве с заданными параметрами. Состоит из компрессоров,
теплообменники, регуляторов, воздуховодов, глушителей шума, коллекторами.
Система газоотвода предназначена для
качественной очистки цилиндров от ОГ, их рационального применения. Состоит из
выпускных коллекторов, газовых турбин, утилизационных котлов, глушителей шума,
газоводов. Основные схемы систем воздухоснабжения и газоотвода дизеля
представлены на рисунке 10.
Рисунок 10 - Схемы систем воздухоснабжения и
газоотвода дизеля
В дизелях с наддувом системы воздухоснабжения
всегда оборудуются компрессорами. Их может быть до двух последовательно
включенных (двухступенчатое сжатие). В общем случае используются центробежные,
поршневые и роторно-лопасные компрессоры. Теплообменники и регуляторы служат
для задания параметров подаваемого воздуха (давление, температура, количество).
Глушители снижают уровень шума, что важно с точки зрения эксплуатации. В
регулируемых системах воздух может как охлаждаться, так и подогреваться,
непосредственно перед оконечной подачей в коллектор воздух проходит через
регулятор, который подает часть воздуха в охладитель, часть в нагреватель.
Охладители по устройству и принципу действия аналогичны водоводяным, через
охлаждающий объем пропускается воздух, ребра водяных труб больше по площади.
Нагреватели аналогичны охладителям - теплообмен осуществляется с горячей водой.
Ввиду конденсирования воды из охлаждаемого воздуха, охладители оборудуются
влагоотделителями. Коллектор может быть общий или отдельный у каждого цилиндра.
В дизельных двигателях используется система
газотурбинного наддува. Она базируется на системе газоотвода. ОГ подаются на
газовую турбину, жестко насаженную на один вал с лопасным компрессором. При
работе двигателя это обеспечивает дополнительный источник сжатого воздуха (до
2-2,5 раз). Бывают изобарными (общий коллектор ОГ, обеспечивается стабильное
среднее давление), импульсными (отдельный коллектор для каждого цилиндра,
позволяет использовать давление и скоростной напор), комбинированными (один
коллектор на 2-3 цилиндра). Для уменьшения потерь механической энергии при
перетекании газов из цилиндра в общий коллектор патрубки выполняются в виде
диффузорных каналов, продолжающихся иногда внутри трубы коллектора.
Газотурбинный наддув используется так же для передачи механической энергии ОГ
на КВЛ, электрогенератор. Устанавливается на мощных дизелях. На случай
аварийной ситуации или работы на малых оборотах всегда устанавливаются штатные
электрокомпрессоры системы воздухоснабжения.
В общем случае система газоотвода используется
так же для утилизации теплоты (генерирования пара в утилизационных котлах),
применяются глушители шума (для снижения нежелательных акустических воздействий
на окружающую среду и более «благоприятный вид» судна). В нагревателях воздуха
может использоваться горячая вода из внутреннего контура системы охлаждения.
3.9 Система пуска
Система пуска предназначена для обеспечения
пуска двигателя.
Состоит из главного пускового клапана, пусковых
клапанов цилиндров, пускового воздухопровода, устройства управления пуском,
контрольно-измерительные приборы.
Схема системы запуска показана на рисунке 11.
Рисунок 11 - Схема пневматической системы
запуска
Пуск сжатым воздухом может осуществляться
полнопроточной схеме (с автоматическими пусковыми клапанами) и частично
проточной (с пневматически управляемыми пусковыми клапанами). В первом случае
весь пусковой воздух, направляемый к пусковым клапанам, проходит через
воздухораспределитель. Во втором случае через воздухораспределитель проходит не
весь воздух, а лишь та часть, которая управляет открытием и закрытием пускового
клапана.
Схема пневматической системы запуска показана на
рисунке 11. Сжатый воздух из системы сжатого воздуха 1 одновременно подается на
пусковые клапаны 2 цилиндров 3 и золотники 6 главного пускового клапана. Число
золотников равно числу цилиндров, они расположены радиально, пружины 7 при
отсутствии давления в верхней полости устанавливают золотники в крайнее верхнее
положение. При подаче давления золотники будут стремиться занять крайнее нижнее
положение, что позволит воздуху из верхней полости поступить в верхнюю полость
пускового клапана (над поршеньком 5), при этом пружина 4 будет сжата и пусковой
клапан 2 откроется, воздух поступит в цилиндр. Отсечка наступает при крайнем
верхнем положении золотника, при нем воздух из полости над поршеньком 5 под
давлением пройдет обратно в главный пусковой клапан, по выемке в золотнике и
через отверстие а - при этом пусковой клапан цилиндра закроется. Положение
прижатых давлением золотников зависит от положения кулачковой шайбы,
вращающейся на независимом приводе. Происходит последовательное опускание
золотников и открытие пусковых клапанов цилиндров.
При начале работы двигателя на топливе давление
внутри цилиндра в сумме с натяжкой пружины превысит давление пускового воздуха,
что не позволит ему открыться.
Устройство управления пуском на основе сведений
полученных от контрольно-измерительных приборов регулирует начало
топливоподачи, прекращение подачи пускового воздуха (что приводит главный
пусковой клапан в исходное положение - золотники в верхнем крайнем, кулачковая
шайба не вращается), остановку пуска в случае превышения критического времени
(15 секунд).
4. Система
управления ГЭК
4.1 Состав и задачи
Система управления предназначена для пуска и
остановки двигателя, изменения направления и частоты вращения КВЛ. Состоит из
постов управления, устройства запуска, механизма реверсирования, блокирующего
устройства, связей между составляющими системы.
Система регулирования и контроля обеспечивает
поддержание заданного режима работы двигателя и значений отдельных параметров в
допустимых пределах, а так же контроль показателей, характеризующих режим и
состояние работающего двигателя. Состоит из контрольно-измерительных приборов,
регуляторов, автоматических систем, систем дистанционного управления, аварийно-предупредительной
системы.
Главная задача систем управления и контроля
заключается в том, чтобы управление СЭУ было как можно более удобным и
безопасным для человека. Чтобы автоматика решала текущие задачи, предупреждала
о возникающих проблемах, позволяла управлять техническими агрегатами одним
легким движением руки.
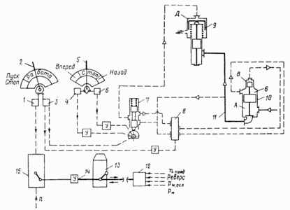
Устройство системы управления двигателем (с
элементами: систем дистанционного управления (ДАУ), автоматического
регулирования (САР), системы защиты) показано на рисунке 12.
Рисунок 12 - Система управления дизелем
Здесь 2 и 5 - рукоятки управления пуском и
направлением вращения КВЛ. 1, 3, 4, 6 - клапаны управления. У - усилители
управляющих воздействий. 13 - ТНВД, 15 - регулятор ТНВД по нагрузке, связана с
отсечным механизмом 14, с этим же механизмом связано блокирующее устройство 12.
7 - воздухораспределитель, 8 - клапан управления пуском. 10 и 11 - главный
пусковой клапан и коллектор воздухоснабжения, 9 - пусковые клапаны цилиндров. В
зависимости от положения рукояток включается, выключается, изменяется
воздухоподача, топливоподача регулируется по нескольким критериям, имеется
связь с автоматической системой защиты, управляющее воздействие является
пневматическим, требует усиления.
4.2 Действия по управлению главным
дизельным двигателем
Подготовка к пуску содержит внешний осмотр,
контроль уровня топлива, масла, воды, сжатого воздуха, спуск отстоя, контроль
исправности КИП, предохранительных устройств, средств автоматизации,
прогревание двигателей путем прокачки их систем горячей водой до температуры на
выходе 25 градусов, проворачивание КВЛ (валоповоротным устройством с открытыми
индикаторными кранами, после этого сжатым воздухом), перед пуском закрытие
индикаторных кранов, включение системы подготовки топлива (если оно моторное),
системы аварийно-предупредительной сигнализации и защиты, систем
автоматического регулирования, включение предпусковой прокачки масла.
Надежность пуска обеспечивается: подготовкой топлива и масла, удалением воздуха
из топливной системы, полное её заполнение и очистка фильтров, полное
заполнение маслом системы смазки с очисткой масляных фильтров.
При пуске необходимо при температуре в машинном
отделении не меньше 8 градусов раскрутить КВЛ до частоты вращения, при которой
обеспечивается самовоспламенение топлива, впрыснутого в цилиндр (630-850
градусов), от температуры сжатия свежего воздушного заряда. Для этого
необходимо во время пуска подать сжатый воздух на пусковые клапаны цилиндров,
увеличить дозу топлива и обеспечить равномерную подачу топлива в цилиндры во
время пускового цикла (время пуска не должно превышать 15 секунд, если
цилиндров 5-12, работать на воздухе можно в течение неполного оборота КВЛ).
Автоматические системы должны не запускать дизель при включенном валоповоротном
устройстве, контролировать состояние реверс-процессов в дизелях с
реверс-системой.
Режим работы двигателя - функциональное
состояние, характеризуемое совокупностью его параметров. Режимы бывают
установившиеся и неустановившиеся. Для ГЭК ДЭУ ГС наиболее характерны
установившиеся режимы работы ГД. Характеристики двигателя устанавливаются
заводскими испытаниями (как независимого источника энергии), судовыми
испытаниями (мощность двигателя при работе на движитель), ежегодными проверками
технического состояния. В общем случае характеристики бывают скоростные
(функции от частоты вращения) и нагрузочные (функции от эффективной мощности).
При управлении ГЭК ДЭУ ГС применяются скоростные. При одновременном построении
характеристик на одном графике режимы работы двигателя легко определяются.
Применяются так же ограничительные характеристики (показывают предельные
возможности двигателя). Режим работы выбирается исходя из трех критериев (с
выбором приоритетного): обеспечение заданной скорости движения, обеспечение
экономичности, обеспечение безопасности. Безопасность обеспечивается прямым,
косвенным контролем и использованием ограничительных характеристик (графическая
зависимость мощности от частоты вращения КВЛ при сохранении тепловой и
механической напряженности двигателя в установленных пределах (по некоторому
конкретному параметру)).
Вывод на режим. По достижении температуры воды
на выходе из двигателя не меньше 40 градусов, осуществляется подача
необходимого количества топлива. При этом работает система автоматического
регулирования частоты вращения КВЛ. Изменение величины подачи топлива должно
быть плавным. Нагружение двигателя должно происходить при достижении температур
воды и масла указанных в документации к двигателю - т.е. подготовленном
тепловом режиме. Работа на некоторых режимах (например, 30% от максимальных
оборотов двигателя) должна осуществляться длительное время без остановки и
изменения. Т.о. рабочий режим двигателя зависит от теплового режима, подачи
топлива, баланса производимой и потребляемой мощности двигателя.
Поддержание и изменение режима осуществляется
системой автоматического регулирования стабилизации частоты вращения КВЛ, она
регулирует подачу топлива. Изменение режима осуществляется изменением теплового
режима двигателя и подачи топлива. При реверсе ГЭК ДЭУ ГС необходимо произвести
остановку двигателя (тормозом валопровода, отключением подачи топлива),
перевести органы управления (РВЛ ГРМ) и подачи воздуха в соответствующее
положение (в ГЭК с реверсивной ГП - перерегулирование ГП), произвести запуск
двигателя.
Остановка осуществляется снижением подачи
топлива, и после достижении температуры воды на выходе из двигателя 60 градусов
- отключение подачи ТНВД. После остановки закрываются все клапаны на цилиндрах,
открываются индикаторные, пополняются среды (сжатый воздух, вода, очищаются
фильтры).
Действия по управлению двигателем регистрируются
в машинном журнале, специальных чек-листах, компьютерной системе.
Контроль и диагностирование осуществляются для
оценки состояния и регулирования двигателей. В общем случае осуществляется
контроль по частоте вращение КВЛ, давления (воздуха в пусковых баллонах,
надувочного воздуха, масла, рабочей среды системы управления, давления в точках
c и z рабочего цикла цилиндров двигателя), температуры (смазочного масла, воды,
надувочного воздуха, отработавших газов, моторного топлива), уровни (воды во
внутреннем контуре, топлива в расходных цистернах, масла в системе смазки).
Косвенный контроль осуществляется например по равномерности распределения
нагрузки по цилиндрам (по температуре ОГ), качеству работы топливной аппаратуры
(по упругой деформации трубок высокого давления). Некоторые важнейшие
эксплуатационные параметры (требуемая частота вращения КВЛ, температура воды и
масла на выходе из дизелей, давление воздуха в пусковых баллонах, уровень
топлива в расходных цистернах) регулируются отдельными САР. Для измерения
параметров используются тахометры, манометры, термометры, уровнемеры,
приспособленные к судовым условиям.
Диагностирование осуществляется двумя методами:
параметрическим (контролируются параметры рабочих процессов дизелей и
показатели их работы), физическим (контролируются параметры сопутствующих
процессов - вибрации, шума, нагрева; износ, зазоры и люфты деталей и узлов). В
первом случае неисправности обнаруживаются с опозданием (т.к. качество рабочего
процесса изменяется лишь при существенных изменениях технического состояния),
во втором сложность заключается в невозможности установки большого числа
измерительных приборов и соединения их с центральным пультом в силу сложных
рабочих условий среды и самой такой системы. Обычно применяются комбинированные
системы диагностирования и контроля.
Система аварийно-предупредительной сигнализации,
защиты, индикации и регистрации предназначена для автоматического слежения за
работой двигателя и его систем, регистрации параметров, предупреждения об
отклонениях в работе двигателя и автоматического управления двигателем в случае
аварийных ситуаций. Состоит из функциональных элементов, электрических цепей,
местных и центрального пультов с КИП. Этой системой в общей сложности работа
дизеля оценивается по 100-150 (обычно) прямым и косвенным параметрам. Система
сравнивает результаты измерений с заданными нормативами. В случае нарушения
норматива может быть сделано предупреждение оператору или сработает система
защиты. Оповещение может быть визуальным, звуковым, световым. Параметры делятся
на три группы. Аварийные, объективно отражают процесс работы дизеля, постоянно
отслеживаются, имеют две степени несоответствия (предупредительная -
приближение к зоне недопустимых значений, требуется принятие мер; аварийная -
требуется отключение двигателя). Предупредительная группа, менее важные
параметры, их отклонения лишь начальная стадия в цепочке событий, приводящей к
опасности или аварии, индикация производится по вызову. Напоминающая группа,
параметры, нарушение которых лишь в отдаленной перспективе приведет к опасности
или аварии. В современных системах используются автоматизированные компьютерные
системы слежения и регистрации всех параметров. Система защиты автоматически
управляет процессом работы (остановки) дизеля и его систем в случае аварийных
ситуаций.
Дистанционная система управления (ДАУ)
предназначена для централизованного автоматизированного управления дизелем
(изменения режима его работы). Состоит из поста управления с КИП, КИП на
элементах системы (датчики, усилители, преобразователи), каналов и устройств
управляющих связей (механических, пневматических, электрических).
Современные суда в основном имеют систему
автоматизации А2. Она предполагает несение вахты только на центральном посту
управления, управление ГЭК из ЦПУ или рулевой рубки. Это предполагает наличие
вышеперечисленных систем: ДАУ, сигнализации и защиты, САР, диагностики.
Примером контрольно-измерительного прибора может
служить манометр. Манометр - измерительный прибор предназначенный для измерения
давления или разности давлений. В общем случае давление может меняться
статически и динамически.
Для измерения быстро меняющихся давлений, что
характерно для работы поршневого двигателя, разрабатываются устройства для
конкретных относительно узких диапазонов давлений и частот. Такие приборы
должны иметь малую динамическую погрешность, быть нечувствительными к вибрациям
и колебаниям температуры, их чувствительные элементы должны обладать малой
массой и габаритами, способностью выдерживать значительные механические
нагрузки.
Для изучения процессов происходящих в дизелях
используются индикаторные диаграммы, при этом скорость нарастания давления
может составлять 1000 МПа в секунду. Для фиксации таких процессов используются
индикаторы - устройства для измерения и записи быстроменяющихся давлений.
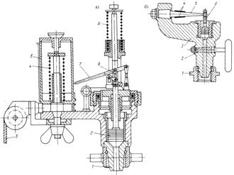
Рассмотрим их работу на примере механического индикатора для малооборотного
двухтактного двигателя.
Механические индикаторы обладают простой
конструкции, неприхотливы в обслуживании. На рисунке 13(а) представлен
механический индикатор с цилиндрической пружиной. Он состоит из 1 - штуцерного
соединения, 2- поршенек, 3 - индикаторный шнур, 4 - возвратная пружина, 5 -
барабан, 6 - цилиндрическая пружина, 7 - пишущий штифт, 8- головка рычага
пишущего механизма. Штуцерное соединение присоединяется к индикаторному крану
цилиндра двигателя, давление газов передается поршеньку, при движении поршенька
цилиндрическая пружина сжимается пропорционально давлению в цилиндре. В вырезе
штока поршенька находится головка рычага пишущего механизма, пишущий штифт при
помощи передаточного механизма перемещается в 7-8 раз больше поршенька. На
барабане имеется бумагодержатель. Штифт выводит на бумаге свернутую
индикаторную диаграмму. Специальное крепление позволяет вращать барабан в одном
направлении. Для индикатора имеется набор пружин и поршеньков для разных
диапазонов давлений. Диапазон частот колебаний механического индикатора
достигает 400 Гц.
Рисунок 13 - Схемы механических индикаторов
дизельный энергоустановка двигатель
судно
Увеличить диапазон до 1200 Гц позволяет
использование стержневых пружин (рис. 13(б)). Подключение производится через
трехходовой кран 2 и штуцер 1. В станине 3 имеется так же поршенек со штоком 6,
в его вырезе закреплена шаровая головка стержневой пружины 5. На ней закреплены
тензорезисторы 4, выходным сигналом служит электрический сигнал. Такие индикаторы
применяются для снятия свернутых диаграмм при частоте вращения до 1800 оборотов
в минуту.
4.3 Расчет эксплуатационных
параметров
На основе данных из задания и раздела 2 данной
работы возможен расчет некоторых эксплуатационных параметров по следующим
формулам:
где Pee - эффективная мощность двигателя на
рабочем режиме;- частота вращения КВЛ на рабочем режиме;- удельный расход
топлива на рабочем режиме;
ηm - механическое КПД двигателя;
Δnee/ne - поправка к
механическому КПД двигателя (для конкретного рабочего режима).
Исходные данные и результаты расчетов приведены
в таблице 2.
Таблица 2 - Эксплуатационные характеристики
дизеля 6ЧН22/24
|
№
|
nee/ne
|
Δnee/ne
|
Pee,
кВт
|
bee,
кг/(кВт*ч)
|
|
1
|
0,2
|
0,06
|
7,8
|
0,2898113
|
|
2
|
0,4
|
0,08
|
62,4
|
0,2177778
|
|
3
|
0,6
|
0,09
|
210,6
|
0,1937615
|
|
4
|
0,8
|
0,1
|
499,2
|
0,1810909
|
|
5
|
1,0
|
0
|
975
|
0,192
|
Построенные на основании этих данных графики и
результаты аппроксимации расхода топлива представлены на рисунке 14.
Рисунок 14 - Эксплуатационные характеристики
дизеля 6ЧН22/24
По графику видно, что оптимальный режим работы
следующий:
Минимальный удельный расход топлива
ГДbeemin=0,180 кг/(кВт*ч)
Эффективная мощность ГД при beeminPee=640 кВт
Частота вращения при КВЛ ГД beeminnee=860
об/мин.
ЗАКЛЮЧЕНИЕ
1) Изучение темы показало, что развитие техники,
несмотря на появление в последние десятилетия новых технических систем,
основывается на всем накопленном опыте и принципиальной революции в сфере
создания средств облегчения труда пока не состоялось. Так же и в вопросе
эффективности, даже актуальные, необходимые, развивающиеся системы обладают КПД
далеким от желаемого.
При этом современные системы все более и более
сложны по составу и выполняемым функциям. Их создание связано с соблюдением
большого числа производственных связей и нормативов, человеческий фактор
по-прежнему играет большую роль: необходимо произвести детали,
транспортировать, собрать техническую систему.
И даже если это будет сделано в высшей степени
качественно, поломки неизбежны, так как активная работа машин предполагает
естественный износ, при этом ремонт может заключаться в замене больших блоков,
с частичной разборкой других - с временным снятием машины с эксплуатации.
Необходимостью является постоянное техническое обслуживание и контроль
состояния.
Но даже если соблюсти и принять за неизбежное
все вышеописанное, остается еще одна не решаемая особенность сферы создания
инструментов и машин - в природе нет универсальности. Универсальная система,
если её создать, противоречит принципу полезности - она начинает существовать
ради самой себя.
Таким образом, несмотря на все усилия и
достижения, на весь стаж человечества в создании искусственных систем, люди
по-прежнему остаются всего лишь успешной и в некоторой степени лидирующей силой
земной сферы обитания.
) Определен оптимальный режим работы главного
энергетического комплекса дизельной энергетической установки грузового судна.
Минимальный удельный расход топлива ГДbeemin=0,180
кг/(кВт*ч)
Частота вращения КВЛ ГД при beeminnee=860 об/мин
Эффективная мощность ГД при beeminPee=640 кВт
СПИСОК ИСПОЛЬЗОВАННЫХ ИСТОЧНИКОВ
1.
Черкаев Г.В., Чернов А.И. Оформление дипломных и курсовых проектов и работ:
методические указания. - СПб.: Издательский центр СПбГМТУ, 2004. - 27 с.
.
Судовые энергетические установки: судовые дизельные энергетические установки/
В.К. Румб, Г.В. Яковлев, Г.И. Шаров и др. - СПб.: Издательский центр СПбГМТУ,
2007. - 622 с.
3.
Судовые двигатели внутреннего сгорания / Ю.Я. Фомин, А.И.Горбань, В.В.
Добровольский и др. - Л.: Судостроение, 1989. - 344 с.
4.
Овсянников М.К., Петухов В.А. Судовые дизельные установки: справочник. - Л.:
Судостроение, 1986. - 424 с.
5.
Рыжков С.В. Теплотехнические измерения в судовых энергетических установках. -
Л.: Судостроение, 1980. - 264 с.
6.
Судовые энергетические установки/ Г.А. Артемов, В.П. Волошин, Ю.В. Захаров и
др. - Л.: Судостроение, 1987. - 480 с.
7.
Козлов В.И. Судовые энергетические установки. - Л.: Судостроение, 1975. - 480
с.
8.
Конаков Г.А., Васильев Б.В. Судовые энергетические установки и техническая
эксплуатация флота. - М.: Транспорт, 1980. - 424 с.
Похожие работы на - Состав и управление главного энергетического комплекса двухвальной дизельной энергетической установки грузового судна
|