Насосная установка

  • Вид работы:
    Дипломная (ВКР)
  • Предмет:
    Другое
  • Язык:
    Русский
    ,
    Формат файла:
    MS Word
    730,40 kb
  • Опубликовано:
    2011-11-19
Вы можете узнать стоимость помощи в написании студенческой работы.
Помощь в написании работы, которую точно примут!

Насосная установка

Федеральное агентство по образованию

Государственное образовательное учреждение высшего профессионального образования

НИЖЕГОРОДСКИЙ ГОСУДАРСТВЕННЫЙ ТЕХНИЧЕСКИЙ УНИВЕРСИТЕТ

Дзержинский политехнический институт

Кафедра «Машины и аппараты химической и пищевой технологий»




ПОЯСНИТЕЛЬНАЯ ЗАПИСКА

К КУРСОВОЙ РАБОТЕ ПО ДИСЦИПЛИНЕ

«ГИДРАВЛИКА И ГИДРАВЛИЧЕСКИЕ МАШИНЫ»

ВАРИАНТ 1.5

Выполнил студент группы 04-МАПП

Кабанщиков Д.

Руководитель проекта Суханов Д.Е

Проект защищен с оценкой ____________





Дзержинск

Содержание

 

Введение

1. Исходные данные для расчета

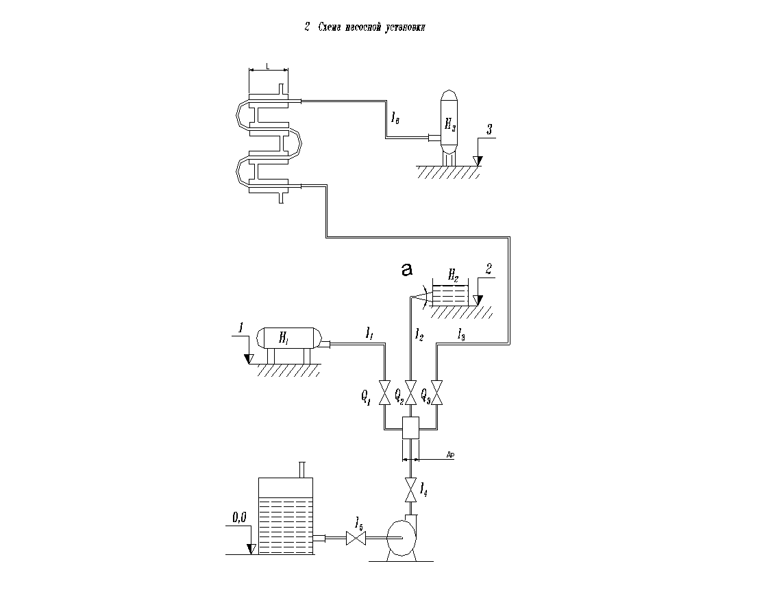
2. Схема насосной установки

. Бланк исходной информации

4. Расчет гидравлических характеристик схемы

4.1 Расчет диаметров трубопроводов

.2 Потери напора в трубопроводе

.3 Расчет гидравлических сопротивлений по общей ветви

.3.1 Потери напора на трение

.3.2 Расчет потерь на местные сопротивления

.4 Расчет гидравлических сопротивлений по 1 ветви

.4.1 Потери напора на трение

.4.2 Расчет потерь на местные сопротивления

.5 Расчет гидравлических сопротивлений по 2 ветви

.5.1 Потери напора на трение

.5.2 Расчет потерь на местные сопротивления

.6 Расчет гидравлических сопротивлений по 3 ветви

.6.1 Потери напора на трение

4.6.2 Расчет потерь на местные сопротивления

.7 Выбор стандартной гидравлической машины

Вывод

Приложение 1: Спецификация к чертежу насоса

Список используемой литературы

Введение

Гидравлической машиной называют машину, которая сообщает протекающей через них жидкости механическую энергию (насос), либо получают от жидкости часть энергии и передают ее рабочему органу для полезного использования (гидродвигатель).

Работа насоса характеризуется его подачей, напором, мощностью, КПД и частотой вращения.

Подача - расход жидкости через напорный (выходной) патрубок.

Напор - разность энергий единицы веса жидкости в сечении потока после насоса и перед ним:

Н = zн - zв + (pн - pв)/(ρg) + (υн2 - υн2) /(2g).

Мощность - энергия, подводимая к насосу от двигателя за единицу времени:

п = QρgH

КПД насоса - отношение полезной мощности к потребляемой:

η = Nп/N.

Графические зависимости напора, мощности на валу и КПД насоса от его производительности при постоянном числе оборотов называют характеристиками насоса. При выборе насоса необходимо учитывать характеристику сети, то есть трубопровода и аппаратов, через которые перекачивается жидкость. Характеристика сети выражает зависимость между расходом жидкости Q и напором Н, необходимым для перемещения жидкости по данной сети. Напор может быть определен как сумма геометрической высоты подачи Нг и потерь напора hп. Точка пересечения характеристик называют рабочей точкой. Она отвечает наибольшей производительности насоса при его работе на данную сеть. Если требуется более высокая производительность, то необходимо либо увеличить число оборотов электродвигателя, либо заменить данный насос на насос большей производительности. Насос должен быть выбран так, что рабочая точка соответствовала требуемой производительности и напору в области наибольших КПД.

Для того, чтобы изменить режим работы насоса, необходимо изменить характеристику насоса либо насосной установки. Это изменение характеристик для обеспечения требуемой подачи называют регулированием.

Регулирование задвижкой (дросселированием)

Предположим, что насос должен иметь подачу не QA, соответствующую точке А пересечения характеристики насоса с характеристикой насосной установки, а QB (рис. 1). Пусть QB < QA. Этой подаче соответствует рабочая точка В характеристики насоса. Для того чтобы характеристика насосной установки пересекалась с кривой напоров Н = f(Q) в точке В, необходимо увеличить потери напора в установке. Это осуществляется прикрытием регулирующей задвижки, установленной на напорном трубопроводе. В результате увеличения потерь напора в установке характеристика насосной установки пойдет круче и пересечет кривую напоров Н = f(Q) насоса в точке В. При этом режиме напор насоса складывается из напора НBy , расходуемого в установке при эксплуатации с полностью открытой задвижкой, и потери напора в задвижке hз.:

НB = НBy + hз.

Таким образом, регулирование работы насоса дросселированием вызывает дополнительные потери энергии, снижающие КПД установки. Поэтому этот способ регулирования неэкономичен. Однако, благодаря исключительной простоте, регулирование дросселированием получило наибольшее распространение.

Рисунок1. Регулирование насоса дросселированием

Регулирование изменением числа оборотов насоса

Изменение числа оборотов насоса ведет к изменению его характеристики и, следовательно, к изменению рабочего режима (рис. 2). Для осуществления регулирования изменением числа оборотов необходимы двигатели с переменным числом оборотов.

Такими двигателями являются электродвигатели постоянного тока, паровые и газовые турбины и двигатели внутреннего сгорания. Наиболее распространенные асинхронные электродвигатели с короткозамкнутым ротором практически не допускают изменения числа оборотов. Применяется также изменение числа оборотов включением сопротивления в цепь ротора асинхронного двигателя с фазовым ротором, а также гидромуфтой, установленной между двигателем и насосом.

Регулирование работы насоса изменением числа его оборотов более экономично, чем регулирование дросселированием. Даже применение гидромуфт и сопротивления в цепи ротора асинхронного двигателя, связанные с дополнительными потерями мощности, экономичнее, чем регулирование дросселированием.

Рисунок 2. Регулирование насоса изменением числа оборотов.

Регулирование перепуском

Оно осуществляется перепуском части расхода жидкости, подаваемой насосом, из напорного трубопровода во всасывающий по обводному трубопроводу, на котором установлена задвижка. При изменении степени открытия этой задвижки изменяется расход перепускаемой жидкости и, следовательно, расход во внешней сети. Энергия жидкости, проходящей по обводному трубопроводу, теряется. Поэтому регулирование перепуском неэкономично.

Регулирование поворотом лопастей

Оно применяется в средних и крупных поворотнолопастных осевых насосах. При повороте лопастей изменяется характеристика насоса и, следовательно, режим его работы (рис. 3). КПД насоса при повороте лопастей изменяется незначительно, поэтому этот способ регулирования значительно экономичнее регулирования дросселированием.

Рисунок 3. Регулирование насоса изменением угла установки лопастей.

Наименьшая мощность получается при регулировании изменением числа оборотов, несколько больше мощность при регулировании дросселированием, самая большая - при регулировании перепуском: NB об < NBдр < NB пер. Этот результат справедлив лишь для насосов, у которых с увеличением подачи мощность увеличивается (тихоходные и нормальные центробежные насосы). Если с увеличением подачи мощность уменьшается (например, осевые насосы), то регулирование перепуском экономичнее регулирования дросселированием.

Рисунок 4. Сравнение экономичности разных способов регулирования насоса

1 Исходные данные для расчета

Длины участков:= 4 м; l2 = 8 м; l3 = 10 м; l4 = 0,5 м; l5 = 1 м; l6 = 1 м.

Отметки установки приемных емкостей:= 2 м; z2 = 4 м; z3 = 6 м.

Свободный напор в точках потребления: = 3 м; H2= 3 м; H3= 2 м.

Расходы жидкости на участках:= 100 м3/ч; Q2= 200 м3/ч; Q3= 50 м3/ч.

Угол раскрытия диффузора α = 60º.

Длина теплообменника Lтр = 1,8 м.

Диаметр расширительной емкости dр = 0,6 м.

3. Бланк исходной информации

Количество ветвей - 3.

Состояние труб - с незначительной коррозией.

Арматура, аппараты, установленные в ветвях

Ветвь общая

Ветвь 1

Ветвь 2

Ветвь 3

1. Двухтрубный теплообменник ("труба в трубе'')

0

0

0

1

2. Вентиль нормальный

2

1

1

1

3. Резкий поворот

0

2

1

8

4. Плавный поворот

0

0

0

0

5. Вход в трубу

2

1

0

1

6. Выход из трубы

1

1

1

1

7. Внезапное расширение

1

0

0

0

8. Внезапное сужение

0

0

1

0

9. Конфузор

0

0

0

0

10. Диффузор

0

0

1

0

11. Змеевик

0

0

0

0

12. Кожухотрубный теплообменник

0

0

0

0

13. Расход Q, м3/ч

350

 100

200

50

14. Длина ветви l, м

1,5

4

8

11

15. Отметки установки приемных емкостей, м

0

2

4

6

16. Свободный напор в точках потребления, H, м

0

3

3

2


Характеристика местных сопротивлений

. Двухтрубный теплообменник ("труба в трубе''): ветвь 3, длина участков теплообмена - 1,8 м, количество участков - 4.

. Резкий поворот:

ветвь 1,      угол 90º,

ветвь 1,      угол 90º,

ветвь 2,      угол 90º,

ветвь 3,      угол 90º,

ветвь 3,      угол 90º,

ветвь 3,      угол 90º,

ветвь 3,      угол 90º,

ветвь 3,      угол 90º,

ветвь 3,      угол 90º,

ветвь 3,      угол 90º,

ветвь 3,      угол 90º.

. Вход в трубу:

ветвь общая, угол входа 0°,

ветвь общая, угол входа 0°,

ветвь 1, угол входа 0°,

ветвь 3,      угол входа 0°.

. Выход из трубы:

ветвь общая, угол выхода 0°,

ветвь 1, угол выхода 0º,

ветвь 2, угол выхода 0º,

ветвь 3,      угол выхода 0º.

. Внезапное расширение:

ветвь общая,       диаметр расширительной емкости dр = 0,6 м.

. Внезапное сужение:

ветвь 2,      диаметр расширительной емкости dр = 0,6 м.

. Диффузор:

ветвь 2,      угол раскрытия α = 60º.

4. Расчет гидравлических характеристик схемы

Расчет гидравлических параметров схемы необходим для определения затрат энергии на перемещение жидкости и подбора стандартной гидравлической машины (насоса).

.1 Расчет диаметров трубопроводов

Заданная технологическая схема содержит емкости, расположенные на различных отметках высот, центробежный насос и сложный разветвленный трубопровод с установленной на нем запорной и регулирующей арматурой и включающий ряд местных сопротивлений. Расчет целесообразно начинать с определения диаметров трубопровода по формуле:

 di = √ 4Qi /(πw) , (1)

где Qi - расход среды для каждой ветви, м3/с;

wi - скорость жидкости, м/с.

Для нахождения расхода общей ветви Q0, м3/ч используется следующая формула:

     n

Q0=∑ Qi ,                                                                                     (2)

     i=1

где Qi - расход соответствующей ветви, м3/ч.

Q0 = Q1 + Q2 + Q3 = 100 + 200 + 50 = 350 м3/ч.

Для проведения вычислений расход Qi переводится из м3/ч в м3/с:

Q0 = 350 м3/ч = 350/3600 = 0,097 м3/с,

Q1 = 100 м3/ч = 100/3600 = 0,028 м3/с,

Q2 = 200 м3/ч = 200/3600 = 0,056 м3/с,

Q3 = 50 м3/ч = 50/3600 = 0,014 м3/с.

На практике для сред, перекачиваемых насосами, рекомендуют принимать значение экономической скорости ≈ 1,5 м/с.

Вычисляются диаметры трубопроводов по ветвям по формуле (1):

d1= (4·0,028)/( π·1,5) = 0,154 м = 154 мм,

d2= (4·0,056)/(π·1,5) = 0,218 м = 218 мм,

d3= (4·0,014)/(π·1,5) = 0,109 м = 109 мм,

d0= (4·0,097)/(π·1,5) = 0,287 м = 287 мм.

На основании рассчитанных значений di выбирается ближайший стандартный диаметр трубы dстi по ГОСТ 8732 - 78 для стальных бесшовных горячекатаных труб.

Для первой ветви труба стальная бесшовная горячекатаная с наружным диаметром 168 мм, со стенкой толщиной 5 мм, из стали 10, изготовляемой по группе Б ГОСТ 8731 - 74:

Труба 168х 5 ГОСТ 8732 - 78

Б10 ГОСТ 8731 - 74

Для второй ветви труба стальная бесшовная горячекатаная с наружным диаметром 245 мм, со стенкой толщиной 7 мм, из стали 10, изготовляемой по группе Б ГОСТ 8731 - 74:

Труба 245х 7 ГОСТ 8732 - 78

Б10 ГОСТ 8731 - 74

Для третьей ветви труба стальная бесшовная горячекатаная с наружным диаметром 121 мм, со стенкой толщиной 4 мм, из стали 10, изготовляемой по группе Б ГОСТ 8731 - 74:

Труба 121х5 ГОСТ 8732 - 78

Б10 ГОСТ 8731 - 74

Для общей ветви труба стальная бесшовная горячекатаная с наружным диаметром 299 мм, со стенкой толщиной 8 мм, из стали 10, изготовляемой по группе Б ГОСТ 8731 - 74:

Труба 299х 8 ГОСТ 8732 - 78

Б10 ГОСТ 8731 - 74 .

Вычисления внутренних диаметров di , мм, производятся по формуле:

di = Di - 2·b,                                             (3)

где Di - наружный диаметр соответствующего трубопровода, м ;

b - толщина стенки, м.

d0 = 299-2·8 = 283 мм = 0,283 м,

d1 = 168-2·5 = 158 мм = 0,158 м,

d2 = 245-2·7 = 231 мм = 0,231 м,

d3 = 121-2·4 = 113 мм = 0,113 м.

Так как внутренние диаметры стандартных труб отличаются от значений, рассчитанных по формуле (1), необходимо уточнить скорость течения жидкости w, м/с, по формуле:

wi = 4·Qi/(π·d2стi), (4)

где dстi - рассчитанный стандартный внутренний диаметр для каждой ветви трубопровода, м;

Qi - расход среды для каждой ветви, м3/с.

w0 = (4 · 0,097)/( π · (0,283)2) = 1,54 м/с,

w1 = (4 · 0,028)/( π · (0,158)2) = 1,43 м/с,

w2 = (4 · 0,056)/( π · (0,231)2) = 1,34 м/с,

w3 = (4 · 0,014)/( π · (0,113)2) = 1,4 м/с.

.2 Потери напора в трубопроводе

Потери напора разделяют на потери на трение по длине и местные потери. Потери на трение Δhi , м, возникают в прямых трубах постоянного сечения и возникают пропорционально длине трубы. Они определяются по формуле:

Δhтрен i = λi · (li/di) · (wi2/2g) (5)

где λi - безразмерный коэффициент потерь на трение по длине (коэффициент Дарси);

g - ускорение свободного падения, м/с2.

Коэффициент Дарси λi, определяется по универсальной формуле А. Д. Альтшуля:

λi = 0,11 · (Δi /di + 68/Rei)0,25, (6)

где Δi - абсолютная эквивалентная шероховатость, зависящая от состояния труб;

Rei - число Рейнольдса.

Значение абсолютной шероховатости труб выбираем 0,2 мм, для стальных, бывших в эксплуатации с незначительной коррозией труб.

Число Рейнольдса Re вычисляется по следующей формуле:

Rei = (wi · di · ρ)/μ = (wi · di)/ν,                                    (7)

где wi - скорость течения жидкости по соответствующему трубопроводу, м/с;

di - внутренний диаметр соответствующего трубопровода, м;

ρ - плотность жидкости, кг/м3;

μ - динамическая вязкость, Па · с,

ν - кинематическая вязкость, м2/с.

Местные потери обусловлены местными гидравлическими сопротивлениями, то есть местными изменениями формы и размера русла, вызывающими деформацию потока. К ним относятся: резкие повороты трубы (колена), плавные повороты, входы и выходы из трубопроводов, резкие (внезапные) расширения и сужения, конфузоры, диффузоры, змеевики, теплообменники, вентиля и т.д.

Местные потери напора Δhм.с. i , м, определяются по формуле Вейсбаха, следующим образом:

               n

 Δhм.с.i = ∑ξi (wi2/2g), (8)

             i=1

где ξi - коэффициент сопротивления для различных видов местных сопротивлений.

После вычисления составляющих потерь напора определяются общие потери Δhi , м, по ветвям по формуле:

Δhi = Δhтрен i + Δhм.с. i,                          (9)

где Δhтрен i - потери на трение, м;

Δhм.с. i - потери на местные сопротивления, м.

Далее определяется полный напор Нполн i, м, необходимый для подачи жидкости по ветви по формуле:

Нполн i = Δhо + Δhi + Нi + zi,                                                      (10)

где Нi - свободный напор в точках потребления, м;

zi - отметки установки приемных емкостей, м.

.3 Расчет гидравлических сопротивлений по общей ветви

.3.1 Потери напора на трение

Для общей ветви трубопровода определяется число Рейнольдса по формуле (7):

Reо = (1,54 · 0,283)/(1,01 · 10-6) = 431505.

Далее производится расчет коэффициента Дарси λо по формуле (6):

λо = 0,11 · (0,0002/0,283 + 68/431505)0,25 = 0,019.

Вычисляются потери на трение по формуле (5):

Δhтрен о = 0,019 · (1,5/0,283) · (1,54)2/(2 · 9,81) = 0,012 м.

насос гидравлический трубопровод напор

4.3.2 Расчет потерь на местные сопротивления

Определим коэффициенты сопротивления ξ для ряда видов местных сопротивлений.

. Два входа в трубу с острыми краями: ξвх = 0,5.

. Два вентиля нормальных при полном открытии, при внутреннем диаметре (принимаем за условный проход) 283 мм. Так как в ГОСТе не указан данный условный проход и, соответственно, коэффициент сопротивления вентиля ξвент, то для его нахождения применяется интерполяция. В данном случае ξвент = 5,234.

. Выход из трубы: ξвых = 1.

. Внезапное расширение.

Коэффициент сопротивления выбирается в зависимости от отношения площадей сечений расширительной емкости и трубопровода и числа Рейнольдса.

Находится отношение найденных площадей сечений через отношение квадратов соответствующих диаметров:

F0/Fр = (d0/dр)2 = (0,283/0,6)2 = 0,223.

При числе Рейнольдса 431505 и отношении площадей 0,223 коэффициент сопротивления

ξрасш = 0,65.

Для общей ветви суммарные потери напора на местные сопротивления Δhм.с.о, м, вычисляются по формуле (8):

Δhм.с.о = (2 · 0,5 + 2 · 5,234 + 1+ 0,65) · (1,54)2/(2 · 9,81) = 1,59 м.

Общие потери Δhо, м, в общей ветви по формуле (9):

Δhо = 0,012 + 1,59 = 1,602 м.

.4 Расчет гидравлических сопротивлений по 1 ветви

.4.1 Потери напора на трение

Для первой ветви трубопровода определяется число Рейнольдса по формуле (7):

Re1 = (1,43 · 0,158)/(1,01 · 10-6) = 223704.

Далее производится расчет коэффициента Дарси λ1 по формуле (6):

λ1 = 0,11 · (0,0002/0,158 + 68/223704)0,25 = 0,022.

Вычисляются потери на трение по формуле (5):

Δhтрен1 = 0,022 · (4/0,158) · (1,43)2/(2 · 9,81) = 0,058 м.

.4.2 Расчет потерь на местные сопротивления

Определим коэффициенты сопротивления ξ для ряда видов местных сопротивлений.

. Вход в трубу с острыми краями: ξвх = 0,5.

2. Два резких поворота трубы (колена) с углом поворота 90°: ξкол= 1.

3.Два вентиля нормальных при полном открытии, при внутреннем диаметре (принимаем за условный проход) 158 мм. Так как в ГОСТе не указан данный условный проход и, соответственно, коэффициент сопротивления вентиля ξвент, то для его нахождения применяется интерполяция. В данном случае ξвент = 4,453.

. Выход из трубы: ξвых = 1.

Для первой ветви суммарные потери напора на местные сопротивления Δhм.с.1, м, вычисляются по формуле (8):

Δhм.с.1 = (0,5 + 2 · 1 + 4,453+ 1) · (1,43)2/(2 · 9,81) = 0,829 м.

Определяем общие потери Δh1, м, в первой ветви по формуле (9):

Δh1 = 0,058 + 0,829 = 0,887 м.

Определяем полный напор Нполн i, м, необходимый для подачи жидкости по ветви по формуле (10):

Нполн 1 = 1,602 + 0,887 + 3 + 2 = 7,489 м.

.5 Расчет гидравлических сопротивлений по 2 ветви

.5.1 Потери напора на трение

Для второй ветви трубопровода определяется число Рейнольдса по формуле (7):

Re2 = (1,34 · 0,231)/(1,01 · 10-6) = 306475.

Далее производится расчет коэффициента Дарси λ2 по формуле (6):

λ2 = 0,11 · (0,0002/0,231 + 68/306475)0,25 = 0,02.

Вычисляются потери на трение по формуле (5):

Δhтрен 2 = 0,02 · (8/0,231) · (1,34)2/(2 · 9,81) = 0,063м.

.5.2 Расчет потерь на местные сопротивления

Определим коэффициенты сопротивления ξ для ряда видов местных сопротивлений.

. Внезапное сужение.

Коэффициент сопротивления выбирается в зависимости от отношения площадей сечений расширительной емкости и трубопровода, а также числа Рейнольдса.

F2/Fр = (d2/dр)2 = (0,0231/0,6)2 = 0,148; Re = 306475>10000: ξвн суж = 0,45.

. Вентиль нормальный при полном открытии, при внутреннем диаметре (принимаем за условный проход) 231 мм. Так как в ГОСТе не указан данный условный проход и, соответственно, коэффициент сопротивления вентиля ξвент, то для его нахождения применяется интерполяция. В данном случае ξвент = 4,938.

3. Резкий поворот трубы (колено) с углом поворота 90°: ξкол = 1.

. Диффузор.

Коэффициент сопротивления диффузора ξдиф вычисляется по следующей формуле:

ξдиф = λi/(8·sin(α/2)) · [(F2′/F2 )2 - 1]/ (F2′/F2 )2 + sinα· [(F2′/F2 ) - 1]/ (F2′/F2), (11)

где F2 - площадь поперечного сечения трубопровода до расширения, м2;

F2′ - площадь поперечного сечения трубопровода после расширения, м2;

α - угол раскрытия диффузора;

λi - коэффициент Дарси. Рассчитывается для участка трубопровода с меньшим сечением F2 (до расширения).

Диаметр трубопровода после расширения принимаем самостоятельно, подбирая необходимый стандартный диаметр из ГОСТа.

Принимаем трубу стальную бесшовную горячекатаную с наружным диаметром 273 мм, со стенкой толщиной 7 мм, из стали 10, изготовляемой по группе Б ГОСТ 8731-74:

Труба 237х7 ГОСТ 8732-78

Б10 ГОСТ 8731-74.

d2′ = 273 - 2·7 = 259 мм = 0,259 м.

Заменяя величину F1/F0 равной ей (d1/d0)2, получим:

ξдиф = λ2 /(8 · sin(α/2)) · [ ( d2′ /d2)4 - 1]/( d2′ /d2)4 + sin(α)·[(d2′ /d2)2 -1]/(d2′ /d2)2 = 0,02/(8 · sin(60°/2))·((0,259/0,231)4 - 1)/(0,2590/0,231)4 + sin(60°)·((0,259/0,231)2 - 1)/ 0,259/0,231)2 = 0,18.

5. Выход из трубы: ξвых = 1.

Для второй ветви суммарные потери напора на местные сопротивления Δhм.с. 2 вычисляются по формуле (8):

Δhм.с.2 = (0,45 + 4,938 + 1 + 0,18 + 1) · (1,34)2/(2 · 9,81) = 0,69 м.

Определяются общие потери Δh2, м, во второй ветви по формуле (9):

Δh2 = 0,063 + 0,69 = 0,756 м.

Далее определяем полный напор Нполн2, м, необходимый для подачи жидкости по ветви по формуле (10):

Нполн2 = 1,602 + 0,756 + 4+ 3 = 9,358 м.

.6 Расчет гидравлических сопротивлений по 3 ветви

.6.1 Потери напора на трение

Для третьей ветви трубопровода определяется число Рейнольдса по формуле (7):

Re3 = (1,4 · 0,113)/(1,01 · 10-6) = 156634.

Далее производится расчет коэффициента Дарси λ3 по формуле (6):

λ3 = 0,11 · (0,0002/0,113 + 68/156634)0,25 = 0,024.

Определим число Рейнольдса при ν = 1,31·10-6 м2/с по формуле (7):

Reт = (1,4 ·0,113)/( 1,31·10-6) = 120763.

Далее производится расчет коэффициента Дарси λт по формуле (6):

λт = 0,11 · (0,0002/0,113 + 68/120763)0,25 = 0,0242.

Вычисляются потери на трение по формуле (5):

Δhтрен3 = 0,024 · (10/0,113) · (1,4)2/(2 · 9,81) + 0,0242 · (1/0,113) · (1,4)2/(2 · 9,81) = 0,234 м.

.6.2 Расчет потерь на местные сопротивления

Определим коэффициенты сопротивления ξ для ряда видов местных сопротивлений.

. Вход в трубу с острыми краями: ξвх = 0,5.

2. Восемь резких поворотов трубы (колен) с углом поворота 90°: ξкол = 1.

2. Вентиль нормальный при полном открытии, при внутреннем диаметре (принимаем за условный проход) 113 мм. Так как в ГОСТе не указан данный условный проход и, соответственно, коэффициент сопротивления вентиля ξвент, то для его нахождения применяется интерполяция. В данном случае ξвент = 4,243.

. Теплообменник типа “труба в трубе” при протекании жидкости по внутренней трубе.

Сопротивление рассчитывается по формуле:

Δhт = λт · (Lтр/dтр) · (w2тр/2g) · m1 + ξ1 · (w2тр/2g) · m2, (12)

где первое слагаемое - потери на трение,

причем m1 - количество прямых участков теплообмена; второе - потери на местные сопротивления за счет плавных поворотов, ξ1 - коэффициент сопротивления плавного поворота на 180°; m2 - количество поворотов.

Коэффициент сопротивления плавного поворота на 180° ξ1 рассчитывается по формуле:

ξ1 = ξ1′ α°/90°,                       (13)

где ξ1′- принимается в зависимости от отношения d3/2 R0 = 0,6: ξ1′ = 0,44.

ξ1 = 0,44 ·180°/90°=0,88.

Сопротивление теплообменника рассчитаем по формуле (12):

Δhт = 0,0242 · (1,8/0,113) · ((1,4)2/(2 · 9,81)) · 4 + 0,88 · ((1,4)2/(2 · 9,81)) · 3 = 0,418 м.

. Выход из трубы: ξвых = 1.

Для третьей ветви суммарные потери напора на местные сопротивления Δhм.с.3 вычисляются по формуле (8):

Δhм.с.3 = (0,5 + 8 · 1+ 4,243 ) · (1,4)2/(2 · 9,81) + 0,418 = 1,691 м.

Определяются общие потери Δh3, м, в третьей ветви по формуле (9):

Δh3 = 0,234 + 1,691 = 1,925 м.

Далее определяем полный напор Нполн3, м, необходимый для подачи жидкости по ветви по формуле (10):

Нполн3 = 1,602 + 1,925 + 2 + 6 = 11,53 м.

4.7 Выбор стандартной гидравлической машины

Для выбора центробежной гидравлической машины (насоса) необходимо установить производительность и напор, которые она должна обеспечить.

Для обеспечения заданных расходов жидкости ко всем точкам потребления, производительность насоса должна отвечать условию

            n

 Qнас = ∑ Qi , (14)

            i=1

а напор

нас = max (Нполн).                    (15)

Суммарная производительность Q = 350 м3/ч.

Для соблюдения условия (15) необходимо выбрать участок с наибольшим потребным напором путем сравнения различных вариантов, исходя из обязательного обеспечения подачи необходимых расходов и требуемых свободных напоров. Участок с наибольшим потребным напором принимаем за базовый, он и будет определять напор насоса. Необходимый для выбора насоса напор Ннасоса = Hmax = Hполн 3 = 11,53 м.

Остальные ответвления могут быть пересчитаны на меньшие номиналы диаметров труб с целью оптимизации трубопровода по его стоимости, исходя из условия:

Нполн1 = Нполн2 =…= Нполн. (16)

В большинстве случаев такой пересчет не осуществляют, а выполнение условия (16) достигается за счет создания дополнительного местного сопротивления на входе соответствующего участка, как правило, путем установки регулирующего вентиля.

При выборе насоса также учитывается, что требуемые режимы работы насоса (подача и напор) должны находиться в пределах рабочей области его характеристики.

На основании расчета гидравлических параметров технологической схемы выбранный насос по данным характеристикам - горизонтальный консольный с опорой на корпусе марки К 200 - 150 - 250. По графической характеристике уточняем правильность выбора насоса.

Для данного насоса:

Подача, м3/ч

 315

Напор, м

 20

Частота вращения, мин-1

 1450

Мощность двигателя, кВт

 30

Масса, кг

 425


Насос К 200 - 150 - 250 обеспечивает подачу - 315 м3/ч, производительность его будет несколько выше - 20 м. Решением этой проблемы может быть использование регулирующего воздействия запорной арматуры (установленных на трубопроводе вентилей) либо установка дополнительных (резервных) емкостей, которые за счет добавочного давления столба жидкости сгладят или полностью устранят расхождение между требуемым и обеспечиваемым насосом напорами.

Консольные насосы К

Назначение

Центробежные консольные одноступенчатые с горизонтальным осевым подводом жидкости к рабочему колесу насосы типа К предназначены для перекачивания в стационарных условиях чистой воды (кроме морской) с рН=6-9, температурой от 0 до 85°С (при использовании двойного сальникового уплотнения с подачей в него воды до 105°С) и других жидкостей, сходных с водой по плотности, вязкости и химической активности, содержащих твердые включения по объему не более 0,1% и размером до 0,2 мм.

Используются в системах водного коммунального хозяйства, для орошения, ирригации и осушения.

Описание

Консольный насос представляет собой, с точки зрения гидравлики, характерный тип центробежного насоса, рабочим органом которого является центробежное колесо. Центробежное колесо состоит из двух дисков, между которыми, соединяя их в единую конструкцию, находятся лопасти, плавно изогнутые в сторону, противоположную направлению вращения колеса.

При вращении колеса на каждую частицу жидкости, находящуюся внутри колеса, действует центробежная сила, прямо пропорциональная расстоянию частицы от центра колеса и квадрату угловой скорости вращения колеса. Под действием этой силы жидкость выбрасывается в напорный трубопровод из рабочего колеса, в результате чего в центре колеса создается разряжение, а периферийной его части - повышенное давление.

Движение жидкости по всасывающему трубопроводу происходит вследствие разности давлений над свободной поверхностью жидкости в приемном резервуаре и в центральной области колеса, где имеется разрежение.

В насосах типа К подвод крутящего момента от вала электродвигателя на вал насоса происходит через упругую муфту.

Исполнение насоса по узлу уплотнения определяется температурой воды и давлением на входе в насос. В одинарное сальниковое уплотнение затворная жидкость не подается. При температуре воды свыше 85°С или при абсолютном давлении на входе ниже атмосферного в двойное сальниковое уплотнение подается затворная вода под давлением, превышающим давление жидкости перед уплотнением на 0,5-1 кгс/см2. В двойное сальниковое уплотнение затворная жидкость (вода) подается в тупик. Нормальная величина внешней утечки воды до 3 л/час, через сальник должна просачиваться жидкость, чтобы смазывать уплотняющую поверхность.

К группе консольных насосов относятся центробежные одноступенчатые чугунные насосы с односторонним подводом жидкости к рабочему колесу. Колесо такого насоса располагается на конце вала (консоли), закрепленного в подшипниках корпуса насоса или электродвигателя.

Вывод

Для правильной эксплуатации центробежных насосов и их подбора при создании различных перекачивающих установок и станций необходимо знать, как изменяются основные параметры насосов в различных условиях их работы. Важно иметь сведения об изменении напора Н, расхода мощности N и КПД насоса η при изменении его подачи Q.

Выбор насоса для заданной технологической схемы производится по каталогам на основании расчета гидравлических параметров технологической схемы. При выборе насоса учитывают, что требуемые режимы работы насоса (подача и напор) должны находиться в пределах рабочей области его характеристики.

Список используемой литературы

1. Башта Т. М. Гидравлика, гидромашины и гидроприводы. М.: Машиностроение, 1982.

. Шлипченко З. С. Насосы, компрессоры и вентиляторы. Киев, Техника, 1976.

. Учебно-методические указания к выполнению курсовой работы по дисциплине «Насосы и компрессоры» для студентов специальности 17.05.: Дзержинск, 1995.

. Выбор насоса для заданной технологической схемы для студентов специальности 17.05.: Дзержинск, 1995.

Зона

Формат

Поз.

 Обозначение

 Наименование

Кол

Примеч.

 





Документация



 

 А3 А33№




Сборочный чертеж

 1


 








 





Детали



 



1


Крышка

1


 



2


Корпус

1


 



3


Кольцо уплотнительное

2


 



4


Колесо рабочее

1


 



5


Гайка

1


 



6


Набивка сальника

1


 



7


Защитная втулка

1


 



8


Крышка сальника

1


 



9


Вал

1


 



10


Опорный кронштейн

2


 








 





Стандартные изделия



 



11


Подшипник

2


 





ГОСТ 5720-75



 



12


Шпилька М10X60

16


 





ГОСТ 9066-75



 



13


Шпилька М5X30

12


 





ГОСТ 9066-75



 



14


Гайка М10

 16


 





ГОСТ 5915-70



 



15


Гайка М5

 12


 





ГОСТ 5915-70



 



16


Шпонка 8X7X70

2


 





ГОСТ 23360-78



 








 








 








 








 








 








 








 








 








 






ГГМ 01.05.000 СБ

 







 

 изм

лис

№ докум

П Подпись

 дата


 

Разраб

Кабанщиков



Насос консольный К 200-150-250

лит

лист

 листов

Пров

Суханов




у










ДПИ НГТУ гр 04 -МАПП

 







 



Не нашли материал для своей работы?
Поможем написать уникальную работу
Без плагиата!
Без нейросетей!