Расчет силовой следящей автоматической системы регулирования
Введение
В настоящее время в приборостроении применяется
десятки тысяч различных типов систем автоматического регулирования (САР),
которые обеспечивают высокую эффективность производственных процессов.
Современные САР представляют собой сложные динамические
системы, обеспечивающие высокую точность обработки сигналов управления в
условиях действия различных возмущений и помех. При больших величинах
возмущений и уровней помех нарушаются нормальные эксплуатационные режимы,
снижается точность и ухудшаются показатели качества переходных процессов в
системах по сравнению с заданными техническими условиями.
Проектирование таких САР представляет собой достаточно
сложную проблему, так как в них входят устройства и объекты управления
различной физической природы. При проектировании САР довольно часто необходимо
располагать амплитудно-фазовыми частотными характеристиками, по которым находят
запасы устойчивости всей разомкнутой системы. Пользуясь ими, можно оценивать
влияние изменений параметров элементов системы и объектов на ее устойчивость в
замкнутом состоянии. Методы исследования систем в частотной области позволяют
находить также показатели качества и характеристики точности.
Устойчивость является необходимым, но не достаточным условием нормального
функционирования САР. Наличие устойчивости свидетельствует лишь о том, что
переходный процесс, вызванный действием внешнего воздействия или существованием
ненулевых начальных условий, является затухающим. Но при этом не определяются
ни время затухания, ни максимальное отклонение регулируемой величины, ни число
колебаний. А именно эти показатели и характеризуют качество протекания
процессов регулирования.
Целью данного курсового проекта является закрепление и
практическое применение полученных знаний для расчета силовой следящей
автоматической системы регулирования.
1. Описание принципа действия
выбранной САР
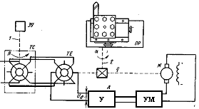
Выбранная система показана на рис.1 и представляет
собой следящий привод, управляющий положением суппорта станка. От разности
угловых положений задающего и исполнительного валов зависит управляющий сигнал,
вырабатываемый с помощью измерителя рассогласования на двух вращающихся
трансформаторах (ВТ). Один ВТ (датчик ТС) связан с задающим валом, другой ВТ
(приемник ТЕ) связан с исполнительным валом. Они играют роль сравнивающего
устройства. Так как величина ошибки может быть небольшой, но её необходимо
компенсировать, в исходной САР добавлен электронный усилитель 3. Сигнал с
усилителя идёт через усилитель мощности на исполнительный двигатель 4.
Последний через редуктор 5 соединён с трансформатором - приёмником 2 и объектом
регулирования 8. Задание регулируемой величины происходит на трансформаторе -
датчике. Электронный усилитель 3 состоит из одного каскада, необходимого для
усиления сигнала рассогласования. Напряжение рассогласования Uδ, снимаемое с ВТ-приемника и
пропорциональное разности р - а, поступает на вход усилителя А, а затем через
усилитель мощности УМ подается на исполнительный двигатель М. Двигатель через
редуктор q перемещает суппорт станка и
одновременно ВТ-приемник в направлении уменьшения ошибки рассогласования. В
момент, когда суппорт достигает согласованного положения (а = р), напряжение
управления Uδ становится равным нулю, и двигатель
останавливается.
Рисунок
1.1-Структурная схема исходной САР
Рисунок 1.2- Функциональная схема исходной САР.
2. Выбор и расчет двигателя
Определим мощность электродвигателя по заданным параметрам.
, (1)
где:
-момент статической нагрузки,
=1100Нм;
-момент
инерции нагрузки,
=2400
;
-максимальное
ускорении объекта,
;
-максимальная
частота вращения объекта,
;
-К.П.Д
редуктора,
;
По полученному значению мощности выбираем управляемый двигатель МИ-41. По
данным, взятым из [1] определяем технические характеристики:
;
В;
;
А;
Ом;
Нм;
;
Исходя из полученных значений, находим передаточное отношение редуктора:
, (2)
Выполним
проверку двигателя на соответствие требованиям по скорости и моменту:
1. Определим номинальную угловую скорость:
, (3)
рад/с;
Определим
частоту вращения передаваемую редуктором:
, (4)
рад/с;
Так
как
, значит электродвигатель по скорости выбран
правильно.
2. Проверим выбранный электродвигатель на перегрузку для этого
найдем значение требуемого момента вращения и сравним с номинальным моментом
электродвигателя:
, (5)
Нм;
;
3.
Рассчитаем приведенный к оси момент статической нагрузки:
, (6)
Нм;
Так
как
,то двигатель выбран правильно.
4. Найдем передаточную функцию двигателя
Коэффициент противоЭДС при номинальных значениях определим по формуле:
, (7)
В·с/рад
Коэффициент
момента или токовая постоянная:
, (8)
Н·м/А;
Полный
момент инерции нагрузки, приведенный к валу двигателя:
, (9)
кг·м2
Механическая постоянная времени:
, (10)
с;
Коэффициент
передачи двигателя по скорости:
, (11)
;
Следовательно передаточная функция двигателя:
, (12)
;
3. Выбор сравнивающего устройства
Для определения ошибки, возникающей при работе САР, используют
сравнивающий элемент. Подавая сигнал ко входу, преобразовывая его в
удобоваримую форму, он сравнивает её с входным воздействием, определяя ошибку
работы САР.
В качестве сравнивающего элемента выбираем вращающийся трансформатор
ЛШЗ.010.516-0.3 1-го класса и соответствующий ему трансформатор-пиёмник, для
которых погрешность следования составляет ±2.
Передаточная
функция для данного типа устройств следующая:
4. Выбор усилителя мощности ЭМУ
По
справочнику [1] выбираем усилитель ЭМУ-25. Усилитель должен удовлетворять
условию
,откуда получаем
.Основные
параметры усилителя:
;
;
;
;
;
;
Также
выбранный усилитель должен отвечать следующим условиям:
.
,
,
,
=110Ом;
Значит
можем сделать вывод, что усилитель выбран правильно.
Определим
коэффициент усиления ЭМУ-25:
; (13)
;
Передаточную
функцию усилителя определяем из справочника [1]:
; (14)
;
Выбираем
передаточную функцию редуктора
Габариты двигателя зависят от частоты вращения выходного вала. С
уменьшением частоты вращения габариты увеличиваются. С целью обеспечения
необходимой частоты вращения выходного звена в САР включают редуктор.
Для редуктора передаточная функция обратно пропорциональна оптимальному
передаточному отношению для двигателя:
.
5. Определение общей передаточной функции исходной
САР
Система
автоматического регулирования может быть изображена в виде схемы, состоящей из
отдельных, определенным образом связанных между собой звеньев, динамические
свойства которых определяются соответствующими передаточными функциями. Такая
схема является математической структурой реальной физической системы и
называется структурной схемой.
Структурные
схемы дают возможность более простым способом составить операторное уравнение и
передаточную функцию системы, необходимые для исследования ее динамических
свойств.
Наша
схема состоит из последовательно соединенных звеньев
,
,
,
,
- заменяем их одним эквивалентным звеном с
передаточной функцией:
, (15)
;
Перейдем
из операторной формы в частотную. Для этого заменим
.
Также
система содержит обратную связь при замыкании которой система считается
замкнутой, и передаточная функция будет иметь вид:
6.Определение устойчивости исходной САР
Под
устойчивостью понимают способность системы самостоятельно приходить к
последующему установившемуся состоянию после приложения воздействия, которое
вывело ее из состояния равновесия.
Замкнутая
система в силу свойств, обусловленных наличием обратной связи, склонна к
неустойчивой работе. В процессе регулирования сигнал с выхода передается на
вход группы звеньев системы. Приложение внешнего воздействия может привести к
возмущенному состоянию системы, сопровождающемуся колебаниями регулируемой
величины. Наличие главной обратной связи будет способствовать поддержанию
колебательного процесса и при больших коэффициентах усиления может привести к
неустойчивой работе, характеризуемой неограниченным возрастанием амплитуды
колебаний. В устойчивых системах энергия колебаний с течением времени
уменьшается, колебания затухают.
Работа
САУ в переходном режиме описывается системой дифференциальных уравнений, на
основании которых может быть написано одно-единственное дифференциальное
уравнение. Его порядок определяется количеством и свойствами динамических
звеньев.
.1
Определение устойчивости по алгебраическому критерию Гурвица
Алгебраические критерии устойчивости позволяют установить, устойчива
система или нет, по результатам алгебраических действий над коэффициентами
характеристического уравнения. Условия, устанавливающие факт отрицательности
вещественных частей корней, и будут являться критериями устойчивости.
Характеристическое уравнение для замкнутой системы- это знаменатель
передаточной функции:
Преобразуя
уравнение получим:
;
Для
устойчивости необходимо чтобы определители второго и третьего порядка были
положительны:
Система
будет устойчивой, так как коэффициенты характеристического уравнения и
определители второго и третьего порядка положительны.
.2 Определение устойчивости по Михайлову
Критерий Михайлова дает возможность судить об устойчивости системы по
годографу, описываемому концом характеристического вектора замкнутой системы.
Позволяет судить об устойчивости по амплитудно-частотной характеристике.
Рисунок-6.1
АФЧХ замкнутой САР.
Система
автоматического регулирования будет устойчивой так как функция Михайлова
начинается на положительной оси и огибает против часовой стрелки начало
координат проходя четыре квадранта.
.3 Определение устойчивости по Найквисту
Критерий
Найквиста основан на использовании частотных характеристик, позволяет судить об
устойчивости замкнутой системы автоматического регулирования по ее
амплитудно-фазовой характеристике в разомкнутом состоянии. АФЧХ разомкнутой
системы не должно охватывать точку с координатой
:
Рисунок-6.2 ЛФЧХ разомкнутой САР.
С
использованием критерия Найквиста можно определить устойчивость по ЛАЧХ и ЛФЧХ.
Система устойчива так как на частоте
, для
которой логарифмическая фазочастотная характеристика пересекает
(Рис.-1.10), ординаты логарифмической
амплитудночастотной характеристики имеют отрицательное значение.
7. Расчет частотных характеристик исходной САР
(АФЧХ, АЧХ, ФЧХ, ВЧХ, ЛАЧХ, ЛФЧХ)
7.1 Построение АФЧХ разомкнутой системы
Частотная передаточная функция является комплексным числом,
представляющим собой вектор на комплексной плоскости, у которого длина равна
модулю этого числа, а угол наклона к действительной оси - его аргументу. Тогда
амплитудно-фаза-частотная характеристика будет траекторией движения этого
вектора при различных значениях частоты.
Рисунок-7.1
АФЧХ разомкнутой исходной САР.
.2 Построение АЧХ системы автоматического регулирования
Амплитудно-частотная характеристика - это зависимость модуля комплексного
числа (передаточной функции) от частоты. Модуль для разомкнутой и замкнутой
систем находятся следующим образом:
; (16)
Рисунок-7.2
АЧХ разомкнутой САР.
Рисунок-7.3
АЧХ замкнутой САР.
.3
Построение ФЧХ системы автоматического регулирования
Фаза-частотная характеристика - это зависимость аргумента комплексного
числа (передаточной функции) от частоты, который для разомкнутой и замкнутой
систем находится следующим образом:
; (17)
Рисунок-7.4
ФЧХ разомкнутой САР.
Рисунок-7.5
ФЧХ замкнутой САР
.4 Построение ВЧХ системы автоматического управления
Вещественно-частотная характеристика - это зависимость действительной
части комплексного числа (передаточной функции) от частоты.
Рисунок-7.6
ВЧХ замкнутой САР.
.5
Построение ЛАЧХ системы автоматического регулирования
Логарифмическая
амплитудно-частотная характеристика - это зависимость модуля комплексного числа
(передаточной функции) от десятичного логарифма частоты. ЛАЧХ получается из АЧХ
по следующей формуле:
, (18)
Рисунок-7.7 ЛАЧХ исходной САР.
.6 Построение ЛФЧХ разомкнутой системы
Логарифмическая фаза-частотная характеристика - это зависимость аргумента
комплексного числа (передаточной функции) от десятичного логарифма частоты.
ЛФЧХ получается из ФЧХ отложением по оси абсцисс шкалы десятичного логарифма.
На
этой же плоскости построим прямую
:
Рисунок-7.8
ЛФЧХ разомкнутой системы
.7 Качество переходного процесса
Устойчивость систем автоматического регулирования является необходимым
,но недостаточным условием её пригодности. Понятие устойчивости отражает наличие
или отсутствие затухания переходного процесса в системе. Поэтому САР должна
быть не только устойчивой, но иметь определенный переходный процесс, а её
ошибки в установившихся режимах не должны превышать допустимый характер
переходных процессов зависит от вида возмущающих воздействий и начальных
условий. Чтобы сравнить САР по характеру переходного процесса в автоматике, из
возможных воздействий выбирают типовые или наиболее неблагоприятные. Определим
качество процесса регулирования исходной САР по вещественно-частотной
характеристике замкнутой системы.
.7.1 Оценка качества регулирования системы по ее переходному
процессу
Для устойчивых систем автоматического регулирования ВЧХ связанно с
переходной характеристикой.
, (19)
Рисунок-7.9
Кривая переходного процесса исходной замкнутой САР.
По
данной кривой можно найти следующие показатели качества:
время
переходного процесса
;
перерегулирование
, (20)
число
колебаний за время переходного процесса
.7.2 Оценка качества регулирования системы по ее АЧХ
График АЧХ системы приведен на рисунке 7.3.
По кривой АЧХ можно найти следующие показатели качества:
показатель колебательности
(21)
длительность
переходного процесса, определяемую шириной характеристики
(22)
.7.3 Оценка качества регулирования системы по ее ВЧХ
График ВЧХ системы приведен на рисунке 7.6.
По кривой ВЧХ можно найти следующие показатели качества:
перерегулирование
, (23)
По
полученным значениям показателей качества регулирования исходной системы видно,
что она нуждается в корректировке. Для этого построим ЛАЧХ такой системы,
которая будет удовлетворять требованиям, данным в техническом задании.
8. Корректировка качества работы САР
Под улучшением качества понимают изменение динамических свойств системы с
целью получения необходимого запаса устойчивости и быстродействия. В этой
проблеме основное значение имеет обеспечение запаса устойчивости. Это
объясняется тем тем, что стремление снизить ошибки регулирования приводит как
правило к необходимости использовать такие значения коэффициента усиления, в
котором без принятия дополнительных мер система вообще оказывается неустойчивой.
Корректировку качества работы системы автоматического регулирования будем
производить с помощью ЛАЧХ разомкнутой системы. Для построения желаемой ЛАЧХ
разомкнутой системы (ЖЛАЧХ) найдем несколько характерных точек, через которые
она должна проходить.
.1 Построение желаемой ЛАЧХ
Найдем рабочую частоту. Рабочая частота входного синусоидального сигнала,
при котором динамическая ошибка системы ещё не должно быть больше заданной.
, (24)
где:
- максимальное ускорение объекта,
;
-максимальная
частота вращения объекта,
;
Гц;
Определим
амплитуду входного сигнала:
, (25)
;
Динамическая
ошибка системы
.
Для
обеспечения системой заданной точности необходимо выполнение следующего
условия:
, (26)
Таким
образом можем сделать вывод, что желаемая ЛАЧХ должна проходить над точкой или
через точку с координатами
:
дБ;
Определим
частоту среза желаемой ЛАЧХ. На этой частоте ЛАЧХ должна пересекать частотную
ось. Для того чтобы система была устойчивой , необходимо чтобы это пересечение
осуществлялось участком ЛАЧХ с наклоном -20дБ/дек. Частоту среза найдем из
заданного времени переходного процесса
с:
, (27)
где:
- коэффициент, находимый из номограммы Солодовникова
по допустимому перерегулированию
.Откуда
находим
.
рад/с;
Найдем
частоты начала и конца среднесчастотного участка желаемой ЛАЧХ:
, (28)
, (29)
Решив
уравнения мы получаем:
рад/с,
рад/с;
1. Построим
желаемую ЛАЧХ и исходную ЛАЧХ. По ЖЛАЧХ мы можем определить какие звенья входят
в структурную схему и определим передаточную функцию САР
В высокочастотной зоне желаемая ЛАЧХ будет параллельна
ЛАЧХ исходной системы, так как высокочастотная составляющая не оказывает
влияния на качество САР.
Выберем следующую типовую ЛАЧХ: -20; -40; -20; -60. Внесем в нее
некоторые изменения, а именно в конце добавим наклон на -80.
Рисунок-8.1
Желаемая АФЧХ и исходная АФЧХ системы автоматического регулирования.
Передаточная функция ЖЛАЧХ:
, (30)
Рисунок-8.2
Желаемая ЛФЧХ системы автоматического регулирования.
9.Определение области устойчивости расчетной САР
по коэффициенту Ку
Критерий устойчивости позволяет получить ответ на вопрос является ли
система устойчивой при конкретно заданных её параметрах. Однако нередко
приходится решать задачу когда одно или два параметра могут в определенных
пределах изменятся и требуется выбрать их оптимальное значение, позволяющее
получить наилучшие показатели САР. Для этого необходимо найти границы
устойчивости. Эффективным является метод Д-разбиения по одному или двум
параметрам. Определим влияние параметра Ку на устойчивость системы. Для этого
решим характеристическое уравнение относительно К и построим область
Д-разбиения:
, (27)
Рисунок-9.1
Область Д-разбиения для расчетной САР.
Из
графика видно, что для того что бы расчетная САР была устойчива коэффициент Ку
должен быть 0<Ку<2850. Возьмем любое значение коэффициента Ку из заданной
области и определим устойчивость по критерию Гурвица. Составим
характеристическое уравнение:
;
Откуда
получим:
;
Все
коэффициенты положительны. Полученное уравнение является уравнением пятого
порядка. Необходимыми условиями устойчивости системы описываемой этим
уравнением являются следующие соотношения:
(28)
(29)
Решив
эти уравнения находим:
;
;
Оба
значения больше нуля следовательно система устойчива.
10. Выбор корректирующих звеньев
Стремление снизить ошибку регулирования приводит как правило к
необходимости использовать такие значения коэффициента усиления, в которых без
принятия дополнительных мер система вообще оказывается неустойчивой. Когда
устойчивость и необходимое качество системы автоматического регулирования не
могут быть достигнуты простым изменением параметров системы, то задача решается
введением дополнительных корректирующих устройств. К корректирующим устройствам
относят динамические звенья с определенной передаточной функцией. Вводимые
корректирующие звенья могут быть:
1. последовательными;
2. параллельными;
. встречно- параллельными;
Как
видно из Рисунка-8.1 для совмещения исходной ЛАЧХ и желаемой ЛАЧХ в
низкочастотной области с наклоном
необходимо
увеличить общий коэффициент передачи до
(25).
Введем в цепь ОС параллельное корректирующее устройство, передаточная
функция этого звена определяется следующим образом:
, (30)
Двигатель с передаточной функцией:
охватываем
местной обратной связью таким образом, чтобы в результате получилось звено с передаточной
функцией:
,
т.е. постоянная времени двигателя уменьшается. Это необходимо для того, чтобы перегиб с -20 на -60 дБ/дек
происходил на частоте ω=425 Гц.
Обозначим
через
(p) передаточную функцию ОС. Тогда:
Приравняем
к требуемой функции
и выразим
из этого уравнения
(p):

Таким
образом, мы нашли передаточную функцию звена обратной связи. Для реализации
этого звена необходимо на выходной вал установить тахогенератор. Напряжение на
его обмотках будет пропорционально угловой скорости, т.е. его передаточная
функция
. Выберем тахогенератор с крутизной характеристики kТГ=0,1 В∙с/рад.
Обратную
связь реализуем с помощью тахогенератора, его передаточная функция :
Рассчитаем
параметры элементов цепи:
, (31)
Пусть R=10 кОм, тогда С=35мкФ. Для того, что бы избавиться от
знака “-”, в цепь с данным звеном ставят инвертор.
Рис. 10.1 Схема дифференцирующей цепи
Следующее корректирующее звено включим в местную ОС с усилителем ЭМУ. Его
передаточная функция равна:
Передаточная
функция которая должна получится в результате:
Для
расчета используем формулу (30) обозначив требуемой звено за Z(p):
;
;
Рисунок
10.2- Корректировка исходной ЛАЧХ.
Рассчитаем
параметры звена приняв
кОм,
,
:
мкФ;
кОм;
мкФ
Остальную коррекцию выполним с помощью последовательных корректирующих
звеньев. Учтем произведенную коррекцию. Разомкнутая система будет иметь
следующую передаточную функцию:
Обозначим
через Z(р) передаточную функцию последовательного корректирующего
устройства:
, (32)
Мы
получили последовательное корректирующее звено с передаточной функцией:
Мы
можем реализовать это звено с помощью типовой RC цепи:
Рисунок-
10.3 Типовая RC цепь.
Передаточная
функция такой системы-
;
Рассчитаем
параметры цепи:
;
;
;
Постоянные
времени:
;
;
Примем
сопротивление резистора
кОм, следовательно
мкФ:
;
.1
Определение передаточной функции скорректированной системы
Составим
структурную схему скорректированной системы автоматического регулирования.
Рисунок
10.4- функциональная схема САР.
Передаточная
функция этой системы такая же как и у желаемой ЛАЧХ:
;
Передаточная
функция замкнутой системы:
;
11. Расчет частотных характеристик скорректированной
САР (АФЧХ, АЧХ, ФЧХ, ВЧХ, ЛАЧХ, ЛФЧХ)
система автоматического регулирования расчет
11.1 АФЧХ разомкнутой системы
Рисунок-11.1-АФЧХ
разомкнутой скорректированной САР.
.2 АЧХ системы автоматического регултрования
Рисунок-11.2
АЧХ разомкнутой скорректированной САР.
Рисунок-11.3
АЧХ замкнутой скорректированной САР.
.3
ФЧХ системы автоматического регулирования
Рисунок-1.4
ФЧХ разомкнутой скорректированной САР.
11.4 ВЧХ системы автоматического управления
Рисунок-11.5
ВЧХ разомкнутой скорректированной САР
Рисунок-11.6
ВЧХ замкнутой скорректированной САР
.5
ЛАЧХ и ЛФЧХ системы автоматического регулирования
Логарифмическая амплитудно-частотная характеристика и логарифмическая
фазо-частотная характеристика представлены на рисунках (8.1) и (8.2)
12. Построение кривой переходного процесса
скорректированной САР. Определение качественных параметров САР
Построим график переходного процесса скорректированной САР:
Рисунок
12.1 Кривая переходного процесса желаемой САР
Найдем
перерегулирование:
,
Полученное
значение меньше заданного по заданию, равного 20%.
ЛАЧХ
желаемой системы построена правильно.
.1 Оценка качества регулирования системы по ее АЧХ
График АЧХ системы приведен на рисунке 11.3.
По кривой АЧХ определим следующие показатели качества:
)показатель колебательности
2)длительность
переходного процесса, определяемую шириной характеристики
По
графикам логарифмических характеристик видно, что точка пересечения ЛФЧХ с
попадает в отрицательную область ЛАЧХ. Значит,
система устойчива.
Найдем
запасы устойчивости по амплитуде и фазе.
Через
частоту точки пересечения ЛФЧХ с
на
графике ЛАЧХ проведем прямую параллельную оси ординат. Ордината пересечения
прямых будет равна запасу устойчивости по амплитуде. Тогда
.
По
заданию
.
Через
частоту среза на графике ЛФЧХ проведем прямую. Ордината пересечения даст запас
устойчивости по фазе. Тогда
По
заданию
.
По
полученным значениям показателей качества регулирования скорректированной
системы видно, она удовлетворяет всем требованиям технического задания.
Список литературы
1. Ганэ
В.А., Степанов В.Л. Расчет следящих систем. Мн., Вышэйшая школа, 1990.
2. Смирнова
В.И., Разинцев В.И. Проектирование и расчет автоматизированных приводов. М.
Машиностроение, 1990.
. Бесекерский
В.А., Попов Е.П. Теория систем автоматического регулирования.
. Анхимюк
В.Л., Опейко О.Ф., Михеев Н.Н. Теория автоматического управления. Мн. Дизайн
ПРО, 2000.
. Крутов
В.И, Данилов Ф.М., Кузьмик П.К. и др. Основы теории автоматического
регулирования. М. Машиностроение, 1984.