Расчёт электронного автоматического моста

  • Вид работы:
    Курсовая работа (п)
  • Предмет:
    Неопределено
  • Язык:
    Русский
    ,
    Формат файла:
    MS Word
    201,41 kb
  • Опубликовано:
    2008-10-11
Вы можете узнать стоимость помощи в написании студенческой работы.
Помощь в написании работы, которую точно примут!

Расчёт электронного автоматического моста

Министерство науки и образования Украини

Приднепровская государственная академия строительства и архитектуры

Кафедра „Автоматики и электротехники”


КУРСОВОЙ ПРОЕКТ


по теме:”Расчёт электронного автоматического моста”

по дисциплиние

Технические измерения и приборы

Выполнила

студ.737 гр. Литвиненко А.В.

 

Проверил

доц. Ткачёв В.С.



Днепропетровск - 2007 г.

Содержание

Введение

1. Теоретические основы метода измерения

2. Описание прибора и принцип действия прибора

3. Расчётная часть

4. Габаритные размеры и крепёж

5. Литература

Введение

 

Цель проекта – получение навыков в расчёте электронного автоматического моста.

Автоматизация промышленного производства является одной из важнейших задач технического прогресса европейского общества. Система автоматического регулирования состоит из регулируемого объекта и элементов управления, которые воздействуют на объект при изменении одной или нескольких регулируемых переменных. Под влиянием входных сигналов изменяются регулируемые переменные. Цель же регулирования заключается в формировании таких законов, при которых выходные регулируемые переменные мало отличались бы от требуемых значений.

Проектирование систем автоматического регулирования можно вести двумя путями: методом анализа, когда при заранее выбранной структуре системы определяют её параметры; методом синтеза, когда по требованиям к системе сразу же выбирают наилучшую структуру и параметры. Оба эти способа получили широкое практическое применение. [1]

В большинстве случаев неэлектрические величины измеряются электрическими приборами или системами. Электронные автоматические мосты служат для измерения, записи и регулирования температуры. Чувствительным элементом моста является термометр сопротивления. [2]

Температура – один из основных параметров многих технологических процессов строительного производства и инженерных систем. Её можно измерять контактным и бесконтактным методами.

При измерении первым методом датчик температуры находится в измеряемой среде, а вторым – связь с чувствительным элементом датчика осуществляется через световое излучение. При контактном измерении температуры в качестве измерительных преобразователей применяются термопреобразователи сопротивления и термопары. Приборы, в которых датчиком является термопреобразователь сопротивления, называются термометрами сопротивления, а те, в которых датчиком является термопара, - термоэлектрическими термометрами.

Расчёт электронного автоматического моста - контактный метод измерения.

1. Теоретические основы метода измерения

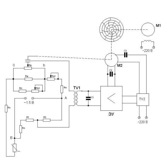
При изменении температуры изменяется сопротивление Rt, чем нарушается равновесие моста. В диагонали АВ возникает небольшое напряжение, которое подаётся на вход электронного усилителя. Напряжение от усилителя поступает на реверсивный асинхронный двигатель М1, который начинает вращаться. С осью этого двигателя связан рычаг, перемещающий движок реохорда. Когда мост будет уравновешен, вращение двигателя прекратится и движок реохорда, связанный со стрелкой, остановится, показывая температуру в данный момент времени.

Измеряемая схема питается напряжением 1.5 В переменного тока от силового трансформатора. Сопротивление реохорда для всех приборов 130 Ом с обмотки манганиновым проводом и 270 Ом из сплава ПдВ-20. Эквивалентное сопротивление реохорда 90 Ом. Реверсивный электродвигатель типа ДСД2-П. Электронный усилитель используется двух типов: на полупроводниках УПД-2 и на электронных лампах УОУ-109М.

2. Описание прибора и принцип действия прибора


Схема электронного автоматического моста.

Прибор состоит из измерительной схемы, входного трансформатора TV1, электронного усилителя, реверсивного электродвигателя М2, синхронного электродвигателя М1, силового трансформатора TV2, шкалы, которая указывает температуру стрелки и самопишущего пера.

При изменении температуры изменяется сопротивление температуры, которое вызывает нарушение равновесия мостовой измерительной схемы и в диагонали АВ появляется напряжение розбаланса, что после усиления на электронном усилителе приводит к вращению реверсивный двигатель. Последний перемещает двигатель реохорда и этим самым уравновешивает измерительную схему. Одновременно реверсивный двигатель перемещает стрелку по шкале прибора и перо для записи  изменения температуры на диаграмме. Синхронный двигатель приводит в движение диаграмму.  Электронный автоматический мост включается в сеть переменного тока напряжением 220В.

Назначение сопротивлений на измерительной схемы следующее:

Rp-cопротивление реохорда;

Rш-cопротивление шунта реохорда;

Rп-cопротивление конца шкалы прибора;

Rп1-сопротивление конца подстраивания конца шкалы;

Rн-сопротивление начала шкалы прибора;

Rн1-сопротивление подстраивания начала шкалы;

Rл-сопротивление припасовывания сопротивления соединенных проводов, которые идут от термометра сопротивления к электронному мосту по 2,5 Ом каждое;

Rз-сопротивление ограничения силы тока питания измерительной схемы;

Rt-Термометр сопротивления.

3. Расчётная часть

В основе расчёта измерительной схемы лежит условие равновесия моста - произведению сопротивлений крест-накрест лежащих плеч должны быть равны между собой.

Расчёт ведётся в такой последовательности.

Определяется сопротивление плеча моста R1 по формуле

 

 

                                                ,

где                         Ом

 

Ом

 

                  Ом

 

                                                                 Ом

Для увеличения чувствительности схемы R2 берут равным R1, расчитывают приведеное сопротивление реохорда (Ом) по формуле:

 




Вычисляется сопротивление конца шкалы прибора (Ом) по формуле:




 где                      Ом

 

                                          Ом

Определяют сопротивление шунта реохорда (Ом) по формуле:

 




где                      Ом

 

                                        Ом


Величину сопротивления начала шкалы прибора вычисляют по формуле:

 




              Ом

Сопротивление ограничения силы тока питания (Ом)вычисляют по формуле:

 

                         

                                                  ,

где I-сила тока питания (А), которая находится по формуле:

 











Регулирующие резисторы сопротивления начала и конца шкалы прибора Rн1 и Rп1 принимают равными 10% от велечины сопротивлений Rн и Rп.

Rн1=13,2 Ом

Rп1=1,2  Ом



где I=0,0056 A

   =0,5%

- сопротивление измерительной схемы, которую находят из условия равновесия моста при сопротивлении термометра, равное начальной шкале прибора по формуле:


Литература

1. Н.Н. Иващенко, Автоматическое регулирование, Издательство Машиностроение, 1978.

2. Танатар А.И., Мацепон П.Ф., Автоматизация строительного производства, Киев, издательство Будівельник, 1965.

3. Автоматика и автоматизация производственных процессов. Киев. Головное издательство издательского объединения, 1985.

4. Методичні вказівки до виконання курсового проекту з дисципліни «Технічні виміри та прилади» для студентів спеціальності 6.092501 «Автоматизоване управління технологічними процесами та виробництвом»., укладачі Бодня В.С., Бровченко К.А. Дніпропетровськ. 2004.

5. Приборы автоматические следящего уравновешивания. Техническое описание и инструкция по эксплуатации ТО-994. 1981

 

Похожие работы на - Расчёт электронного автоматического моста

 

Не нашли материал для своей работы?
Поможем написать уникальную работу
Без плагиата!
Без нейросетей!