Установки масляной и низкотемпературной абсорбции

  • Вид работы:
    Реферат
  • Предмет:
    Химия
  • Язык:
    Русский
    ,
    Формат файла:
    MS Word
    901,39 Кб
  • Опубликовано:
    2017-04-04
Вы можете узнать стоимость помощи в написании студенческой работы.
Помощь в написании работы, которую точно примут!

Установки масляной и низкотемпературной абсорбции















Реферат

по дисциплине: «Переработка углеводородных газов»

на тему: «Установки масляной и низкотемпературной абсорбции»

1. Общие сведения об абсорбционных процессах

Абсорбция и десорбция - это два основных массообменных процесса, на которых базируется абсорбционный метод разделения нефтяных и природных газов.

Физическая сущность процессов заключается в достижении равновесия между взаимодействующими потоками газа и жидкости за счет диффузии (переноса) вещества из одной фазы в другую. Движущая сила диффузии определяется при прочих равных условиях разностью парциальных давлений извлекаемого компонента в газовой и жидкой фазах.

Если парциальное давление компонента в газовой фазе выше, чем в жидкой, то происходит процесс абсорбции (поглощение газа жидкостью), и наоборот, если парциальное давление извлекаемого компонента в газовой фазе ниже, чем в жидкой, то протекает процесс десорбции (выделение газа из жидкости).

В последние годы в целях повышения степени извлечения тяжелых углеводородов из газа, абсорбцию проводят при пониженных температурах.

На начальных этапах развития процессов низкотемпературной абсорбции этот процесс отличался от традиционных процессов абсорбции только низкими температурами. По мере эксплуатации установок НТА был разработан ряд технических решений по совершенствованию технологического и конструктивного оформления основных узлов схемы НТА, реализация которых позволила значительно повысить технико-экономические показатели процесса НТА.

Технологические схемы НТА состоят из блока предварительного отбензинивания исходного газа, представляющего собой блок НТК, и блока НТА, где происходит доизвлечение углеводородов из газа, прошедшего блок НТК.

Масляная абсорбция была впервые применена в США в 20-х гг. прошлого века для извлечения газового бензина. Маслоабсорбционные установки (МАУ) состояли из двух колонн - абсорбера и десорбера. Процесс осуществлялся при температуре окружающей среды, давление составляло от 1,4 до 4,0 МПа. Абсорбер, как правило содержал 30 тарелок колпачкового типа. В качестве абсорбента применялись тяжелые нефтяные фракции. Доля извлекаемых на этих установках УВ С5+ составляла 60-70% от потенциального содержания в обрабатываемом газе.

По сравнению с процессом масляной абсорбции при температуре окружающего воздуха применение процессов НТА:

приводит к значительному сокращению циркуляции абсорбента и затрат тепловой и электрической энергиина его регенерацию (на нагрев и перекачку абсорбента), уменьшению конструктивных размеров аппаратов и в целом к снижению эксплуатационных расходов.

обеспечивает отбор целевых углеводородов С3+вышена уровне 95% и выше вместо 80...90%, достигаемых на МАУ.

Принципиальное отличие установок НТА от установок масляной абсорбции состоит в аппаратурном оформлении процесса: до абсорбера нужен сепаратор, в котором конденсируется и отделяется большее количество сжиженных углеводородов. Это позволяет снизить нагрузку абсорбера и углубить извлечение остающихся в газе углеводородов С2…С6.

абсорбент масляной низкотемпературный циркуляция

2. Принципиальная схема циркуляции абсорбента на установках масляной и низкотемпературной абсорбции

На рисунке 1 представлена принципиальная схема циркуляции абсорбента на установках масляной и низкотемпературной абсорбции.

- абсорбер; 2 - теплообменник; 3 - нагреватель; 4 - десорбер; 5 - конденсатор-холодильник; 6 - емкость орошения; 7 - рибойлер; 8 - холодильник; I - сырьевой газ; II - отбензиненный газ; III - насыщенный абсорбент; IV- широкая фракция извлеченных углеводородов (ШФЛУ); V - несконденсированные углеводороды; VI - тощий (регенерированный) абсорбент


Простейшая (исторически первая) технологическая схема установки абсорбционного отбензинивания газов приведена на рисунке 1.

Согласно этой схеме сырьевой газ I поступает под нижнюю тарелку абсорбера 1, на верхнюю тарелку которого подают тощий (регенерированный) абсорбент VI. В результате контакта в абсорбере 1 абсорбент поглощает тяжелые углеводороды из газа I, уходит с низа абсорбера, нагревается в теплообменнике 2 и нагревателе 3 и поступает в десорбер 4. С верха десорбера 4 тяжелые углеводороды конденсируются в конденсаторе-холодильнике 5 и поступают в емкость орошения 6. Часть жидких углеводородов из емкости 6 подают на орошение десорбера, а балансовое количество выводят с установки. Тепло в куб десорбера подводят при помощи рибойлера 7. Тощий (регенерированный) абсорбент VI забирают из куба десорбера 4, охлаждают в теплообменнике 2 и холодильнике 8 и вновь подают на верхнюю тарелку абсорбера 1. С верха абсорбера 1 отводят отбензиненный газ II.

По этой схеме значительная часть абсорбированных углеводородов теряется с несконденсированными углеводородами V (метан + этан) из емкости орошения 6. Для устранения этого недостатка предложена схема с абсорбционно- отпарной колонной (АОК), работающей под промежуточным давлением между абсорбером и десорбером (1,0-4,0 МПа) и предназначенной для выделения метана и этана из насыщенного абсорбента до десорбера (рисунок 2).

3. Технологическая схема маслоабсорбционных установок

В качестве поглотителя тяжелых углеводородов из нефтяного газа применяют обычно легкие масла, и поэтому часто установки такого типа называются маслоабсорбционными. Принципиальная схема маслоабсорбционной установки отбензинивания весьма проста.

На рисунке 2 приведена упрощенная технологическая схема малогабаритной установки.

- линия подачи газа; 2 - холодильник; 3 - абсорбер; 4 - каплеуловитель; 5 - выветриватель; 6,7 - теплообменник; 8 - десорбер; 9, 16 холодильник; 10 - сепаратор; 11, 14, 17 - насос; 12 - емкость; 13 - градирня; 15 - печь

Рисунок 2 - Схема маслоабсорбционной установки

Данная схема работает следующим образом. Нефтяной газ второй и третьей ступени сепарации, а также газы, поступающие с установок подготовки нефти по линии 1через холодильник 2 направляют в абсорбер 3 под давлением 4-7 МПа и при температуре 0-20°С. При движении газа в абсорбере вверх тяжелые углеводороды поглощаются абсорбентом, который с верха колонны стекает по тарелкам вниз.

Обезжиренный газ проходит сначала каплеуловительную секцию 4, в которой улавливается уносимый газом абсорбент, затем поступает на установку осушки, после чего направляется в магистральный газопровод потребителям.

Насыщенный парами тяжелых углеводородов «жирный» абсорбент отводят через регулятор уровня (не показанный на схеме) из низа абсорбера и направляют в выветриватель 5. Так как в нем давление несколько ниже, чем в абсорбере, то из «жирного» абсорбента выделяется большая часть метана и этана, растворенных в абсорбенте.

Из выветривателя «жирный» абсорбент сначала направляют в теплообменник 6, где он предварительно нагревается «тощим» абсорбентом, поступающим из нижней части десорбционной колонны 8, а затем в печь 15. В печи «жирный» абсорбент нагревается до температуры примерно 250° С, после чего поступает в среднюю часть десорбера работающего под давлением 0,7-1,5 МПа, где происходит интенсивное выделение углеводородов из насыщенного абсорбента вследствие высокой температуры и значительного снижения давления в десорбере. Для интенсификации процесса десорбции в нижнюю часть десорбера подают из выветривателя газ, предварительно подогретый в теплообменнике 7 за счет тепла горячего абсорбента, выходящего через низ десорбера. Пары тяжелых углеводородов с верха десорбера вместе с газами выветривания направляются в холодильник 9, где происходит их конденсация. Конденсат вместе с газом выветривания поступает в сепаратор 10, откуда часть конденсата насосом 11 направляется на орошение в десорбер, а другая часть попадает в емкость нестабильного конденсата 12. Горячий абсорбент из нижней части десорбера проходит последовательно теплообменники 6 и 7 и затем попадает в холодильник 16 где температура его снижается примерно до 20°С. Охлажденный абсорбент насосом 17 нагнетается па верх абсорбера 3 для орошения, и цикл движения «тощего» абсорбента повторяется.

На данной установке охлаждение абсорбента в холодильнике и конденсация в холодильниках паров тяжелых углеводородов, выделившихся из «жирного» абсорбента в десорбере, идет в результате замкнутой циркуляции воды, охлаждаемой в градирне13 и нагнетаемой насосом 14.

В основе процесса абсорбции лежит массообмен, т. е. переход вещества из газообразной фазы в жидкую фазу (в абсорбент или поглотитель). Растворение газа в абсорбенте зависит от давления и температуры в абсорбере, а также молекулярной массы абсорбента (об этом сказано ниже).

В качестве абсорбента (поглотителя углеводородов из газа) обычно применяют легкие масла и керосин.

4. Технологические параметры процесса масляной абсорбции

В качестве абсорбента используют масла и керосин. Абсорбцию осуществляют при давлении 4-7 МПа и температуре исходных потоков равной температуре окружающей среды. В десорбере температура находится в пределах 200-250 ºС, давление 0,7-1,5 МПа.

5. Технологические схемы установок НТА


5.1 Технологические схемы предварительного насыщения абсорбента


Схема НТА с предварительным насыщением абсорбента является одной из современных абсорбционных технологических схем. Благодаря комбинированию технологических процессов (предварительное отбензинивание исходного газа происходит путем низкотемпературной конденсации, а доизвлечение углеводородов из газа осуществляется абсорбцией) схема НТА становится достаточно гибкой и универсальной при использовании как для извлечения этана, так и более тяжелых углеводородов.

Узел предварительного насыщения регенерированного абсорбента является теперь неотъемлемой составной частью современных процессов НТА нефтяных и природных газов. Применяют в основном две схемы предварительного насыщения.

Рисунок 3 - Принципиальная схема узла абсорбции с предварительным насыщением регенерированного абсорбента сухим газом АОК

Первый вариант, представленный на рисунке 3 - регенерированный абсорбент смешивается с сухим газом абсорбционно-отпарной колонны 4 и вместе с ним поступает в пропановый испаритель 5.

В результате контакта этих потоков регенерированный абсорбент насыщается легкими углеводородами с одновременным съемом тепла абсорбции. После этого насыщенный (балластом) регенерированный абсорбент отделяется в сепараторе 6 от свободного газа и подается на верхнюю тарелку абсорбера и АОК.

Рисунок 4 - Принципиальная технологическая схема узла абсорбции с предварительным насыщением регенерированного абсорбента сухим газом

Второй вариант, изображенный на рисунке 4 -регенерированный абсорбент смешивается с сухим газом АОК 4 и вместе с ним поступает в пропановый испаритель 5. В результате контакта этих потоков абсорбент насыщается легкими углеводородами с одновременным съемом тепла абсорбции. После разделения этой смеси в сепараторе 6 насыщенный абсорбент делится на два потока - один направляется на верхнюю тарелку АОК, другой смешивается с сухим газом абсорбера и поступает в пропановый испаритель 7. В результате этого абсорбент дополнительно насыщается легкими углеводородами.

После испарителя 7 смесь газа и абсорбента поступает в сепаратор 8, откуда насыщенный регенерированный абсорбент подается на верхнюю тарелку абсорбера 3, а сухой газ направляется потребителям.

5.2 Технологическая схема НТА с предварительным насыщением абсорбента


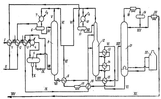
По такой схеме НТА с предварительным насыщением абсорбента запроектирован Нижневартовский газоперерабатывающий завод. На рисунке 5 приводится принципиальная технологическая схема НТА на Нижневартовском ГПЗ.

, 2, 3, 9, 13, 14, 15, 16 - рекуперативные теплообменники; 4, 7, 10 - пропановые испарители; 5, 6, 11 - сепараторы; 8 - абсорбер; 12 - абсорбционно-отпарная колонна; 17, 18, 20 - воздушные холодильники; 19 - рефлюксная емкость; 21 - десорбер; 22 - печь;

I - сырой газ; II - сухой газ абсорбера и АОК после узлов предварительного насыщения регенерированного абсорбента легкими углеводородами; III - раствор этиленгликоля; IV - насыщенный легкими углеводородами регенерированный абсорбент; V, XI - сухой газ; VI - регенерированный абсорбент; VII - насыщенный абсорбент; VIII - газ; IX - сконденсировавшиеся углеводороды (конденсат); X - обводненный этиленгликоль; XII - насыщенный легкими углеводородами регенерированный абсорбент; XIII - деэтанизированный насыщенный абсорбент; XIV - широкая фракция углеводородов C3+высшие

Рисунок 5 - Принципиальная технологическая схема НТА на Нижневартовском ГПЗ

Нефтяной газ компримируют на ГПЗ от 0,1 до 4 МПа, охлаждают на установке НТА в рекуперативных теплообменниках 1, 2, 3 и пропановом испарителей от 37 до -23 °С, в результате этого часть газа конденсируется. Для предотвращения гидратообразования при охлаждении газа в сырьевой поток перед теплообменниками 2 и 3 и пропановым испарителем 4 вводят раствор этиленгликоля. Из испарителя 4 смесь газа, обводненного этиленгликоля и сконденсировавшихся углеводородов (конденсата) поступает для разделения в сепаратор 5. После сепаратора обводненный этиленгликоль направляют на блок регенерации (на схеме не показан), конденсат - в абсорбционно-отпарную колонну12(после рекуперации холода в теплообменниках 3 и16), а газ - в нижнюю часть абсорбера8. На верхнюю тарелку абсорбера поступает регенерированный, предварительно насыщенный легкими углеводородами абсорбент, охлажденный до -23 °С. С верха абсорбера8получают сухой газ, который после узла предварительного насыщения (пропанового испарителя 7 и сепаратора6)и рекуперации холода в теплообменнике2используют в качестве топлива.

С низа абсорбера8 отводят насыщенный абсорбент. Этот поток дросселируют (снижают давление с 4 до 3,5 МПа) и после рекуперации холода в теплообменнике 9 направляют в питательную секцию абсорбционно-отпарной колонны12 (давление в колонне 3,4 МПа). Для обеспечения необходимого режима работы АОК на верхнюю тарелку колонны подают насыщенный легкими углеводородами и охлажденный до 23 °С регенерированный абсорбент, а в нижнюю часть АОК подводят тепло на различных температурных уровнях с помощью двух циркуляционных орошений. С этой целью циркуляционные потоки нагревают в рекуперативных теплообменниках 13 и 14.

С верха АОК получают сухой газ, который после узла предварительного насыщения (пропанового испарителя10 и сепаратора 11) и рекуперации холода в теплообменнике 1 направляют потребителям. С низа абсорбционно-отпарной колонны 12 отводят деэтанизированный насыщенный абсорбент. Этот поток нагревают в рекуперативном теплообменнике 15 и подают в питательную секцию десорбера 21 (рабочее давление в аппарате 1,4 МПа). С верха десорбера выходит деэтанизированная широкая фракция углеводородов С3+высшие, которая после конденсации и охлаждения в воздушном холодильнике 18 поступает в рефлюксную емкость 19. Часть ШФЛУ (широкая фракция легких углеводородов) используют для орошения десорбера, а избыток охлаждают в воздушном холодильнике20 и откачивают в товарный парк. Для обеспечения необходимого температурного режима работы десорбера21 абсорбент, стекающий с нижней тарелки этого аппарата, нагревают в печи22 и возвращают в десорбер.

С низа десорбера 21 получают регенерированный абсорбент. После охлаждения абсорбента в рекуперативных теплообменниках 15, 14, 13 и 16, в воздушном холодильнике 17 и в рекуперативном теплообменнике 9 один поток абсорбента смешивают с сухим газом абсорбера, охлаждают в пропановом испарителе 7 и после сепаратора6 подают в абсорбер 8; другой поток смешивают с сухим газом АОК, охлаждают в пропановом испарителе 10 и после сепаратора 11 направляют в абсорбционно-отпарную колонну 12.

 

.3 Технологическая схема двухступенчатой НТА


С применением процесса НТА возникает целый ряд вопросов, в частности, при использовании легкого абсорбента повышается унос поглотителя с газом как за счет его растворения в газе, так и за счет уноса в виде мелких капель. Для уменьшения потерь поглотителя с сухимгазом применяют схемы двухступенчатой абсорбции; легкийабсорбент подают в I ступень, а относительно тяжелый - воII ступень абсорбции.

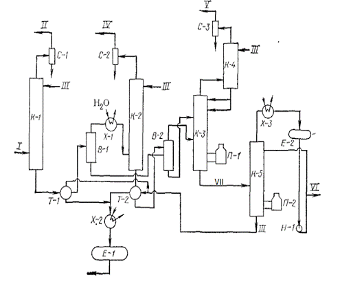
Применяют также схемы многоступенчатой абсорбции с различными температурой и давлением на отдельных ступенях. В качестве примера рассмотрим схему абсорбционной установки Азербайджанского ГПЗ (рисунок 6).

К-1, К-2, К-4 - абсорберы; К-3 - абсорбционно-отпарная колонна; К-5 -десорбер; В-1, В-2 - дегазаторы; С-1, С-2, С-3 - сепараторы; Х-1, Х-2, Х-3 - холодильники; Т-1, Т-2 - рекуперативные теплообменники; П-1, П-2 - печи, Е-1 - сборная емкость; К-2 - емкость орошения, Н-1- насос; I- сырьевой газ; II, IV, V - сухой газ высокого, среднего, низкого давления соответственно; III регенерированный абсорбент; VI - нестабильный бензин; VII - насыщенный абсорбент


Основным аппаратом установки является абсорбер К-1, имеющий25 двухслойных желобчатых тарелок. Абсорбер работает при 3,5 - 4 МПа и25 - 35 °С. Газ с верха абсорбера через сепаратор подается в газопровод.Насыщенный абсорбент через рекуперативный теплообменник Т-1 поступает в дегазатор В-1, где при 185 °С и 2 МПа происходит его однократноеиспарение. С верха дегазатора газ поступает в абсорбер К-2, где из негопоглощаются тяжелые углеводороды.

Насыщенный абсорбент с нижней части абсорбера К-2 через рекуперативный теплообменник Т-2 поступает в дегазатор В-2, туда же поступает и жидкость с нижней части аппарата В-1. Выделяемые пары тяжелых углеводородов поступают в десорбер К-3, под 5-ю тарелку, а жидкость подается на расположенные выше тарелки.

Выделенные в колонне К-3 газы для улавливания из них пропана и бутанов поступают в абсорбер К-4. Сухой газ низкого давления с верха абсорбера подается к потребителям.

Нижний продукт колонны К-3 насыщенный абсорбент поступает в десорбер К-5, где при 0,66 МПа, температуре низа 250-260 °С и верха 85-90 °С насыщенный абсорбент полностью регенерируется. Десорбер К-5 имеет 30 тарелок. Верхний продукт десорбера охлаждается в холодильниках, конденсируется и собирается в рефлюксную емкость, из которой часть подается на орошение, а избыток откачивается в товарный парк.

Нижний продукт колонны - регенерированный абсорбент проходит рекуперативные теплообменники и водяной холодильник и поступает в буферную емкость, а оттуда забирается насосом и подается в абсорберы.

На установке достигается степень извлечения пропана до40%, бутанов 75-80 и С5+ около 90-95%.

. Технологические параметры процесса низкотемпературной абсорбции

В качестве абсорбента используют фракцию 105-205 °С с молекулярной массой 140. Абсорбцию осуществляют при давлении 4 МПа и температуре исходных потоков -23 °С.Температура верха абсорбционно-отпарнойколонны 20 °С, низа 170 °С, давление 3,4 МПа. Технологические параметры десорбера: 200-250 °С, 1,4 МПа.

7. Основные факторы, влияющие на процесс НТА

На эффективность процесса НТА оказывают влияние следующие основные факторы: давление и температура процесса; предварительное насыщение абсорбента; фракционный состав и удельный расход используемого абсорбента и др.

Опыт эксплуатации НТА показал, что применение пропанового холодильного цикла с изотермой испарения пропана от минус 30 до минус 40оС позволяет при соответствующем расходе абсорбента обеспечить извлечение 40-50 % этана, до 95 % пропана и 100 % газового бензина.

Давление в абсорбционных аппаратах на отечественных установках НТА по разделению природных газов поддерживается до 5,5 МПа, при переработке нефтяных газов - до 4 МПа. Повышение давления в абсорбере приводит к увеличению излечения легких компонентов газа, в результате чего возрастает нагрузка на верхнюю часть абсорбционно-отпарной колонны (АОК) и увеличиваются потери пропана и более тяжелых углеводородов сухим газом АОК.

Понижение температуры абсорбции приводит к повышению степени конденсации всех углеводородов, но скорость увеличения степени конденсации для тяжелых компонентов газа выше, чем для легких. Поэтому при низких температурах, варьируя остальные показатели процесса, можно достигать большей четкости разделения компонентов газа.

Снижение температуры и повышение давления в абсорбционных аппаратах установок НТА позволяют использовать низкомолекулярные абсорбенты (молекулярная масса 80-120) и обеспечить реализацию процесса при более низком удельном расходе абсорбента.

Поскольку процесс абсорбции экзотермичен, на установках НТА существует проблема теплосъема по высоте абсорбера. Наибольший экзотермический эффект наблюдается в верхней и нижней частях абсорбера, так как наверху поглощается основная масса метана и этана, а внизу - бутана и более тяжелых углеводородов. Тепло абсорбции нежелательных компонентов (метана и этана) больше, чем целевых компонентов (пропана и выше), поэтому извлечение метана и этана приводит к повышению средней температуры абсорбции и снижению эффективности процесса разделения газов.

Для нормализации теплового режима и повышения эффективности процесса предложены различные технологические и конструктивные решения: съем тепла по высоте абсорбера за счет промежуточного охлаждения насыщенного абсорбента в выносных теплообменниках, охлаждение насыщенного абсорбента в теплообменниках, расположенных внутри абсорбера; насыщение регенерированного абсорбента легкими углеводородами за пределами абсорбера со съемом тепла абсорбции перед подачей абсорбента в абсорбер Последний вариант представляется наиболее перспективным, так как значительно снижает растворимость этих компонентов в процессе абсорбции и одновременно обеспечивает съем тепла абсорбции.

Лучшим абсорбентом является тот, который по своей природе подобен разделяемому газу, т. е. абсорбент, состоящий из углеводородов метанового ряда. Фракционный состав абсорбента оказывает влияние на процессы абсорбции и десорбции: чем уже углеводородная фракция, используемая в качестве абсорбента, т. е. чем ближе между собой температуры начала и конца кипения, тем полнее идет процесс абсорбции и легче протекает десорбция поглощенных углеводородов.

Эффективность процесса определяется числом молей абсорбента, вступившего в контакт с газом: чем меньше молекулярная масса абсорбента, тем больше его молей будет в единице объема. Следовательно, чем легче абсорбент, тем меньше его должно циркулировать в системе для получения одной и той же степени извлечения целевых компонентов.

Основной недостаток низкомолекулярных абсорбентов - высокая летучесть входящих в него углеводородов: часть такого абсорбента уносится с отбензиненным газом, а часть в процессе десорбции переходит в нестабильный газовый бензин. Сократить потери абсорбента вследствие уноса его капель с отбензиненным газом можно за счет охлаждения газа, выходящего из абсорбера, в пропановых холодильниках и подачи его в сепаратор с высокой эффективностью разделения.

На отечественных установках НТА применяют легкий (относительная молекулярная масса 80...120) абсорбент - бензин газовый стабильный, вырабатываемый из сырьевого газа. Использование легкого абсорбента собственной выработки позволяет отказаться от ввоза этого реагента на ГПЗ, уменьшить на 20...30% количество циркулирующего в системе абсорбента при одинаковых отборах целевых углеводородов С3+выше, а также снизить температуру в нижней части десорбера, т. е. вести процесс при более мягком температурном режиме и с меньшими энергозатратами.



Список использованных источников


1. ЧуракаевА.М. Газоперерабатывающие заводы. Технологические процессы и установки / А.М.Чуракаев. - М.: Недра, 1971. - 236 с.

. Берлин М.А. Переработка нефтяных и природных газов / М.А. Берлин, В.Г. Гореченков, Н.П. Волков. - М.: Химия, 1981. - 472 с.

. Бекиров Т.М. Первичная переработка природных газов / Т.М. Бекиров. - М.: Химия, 1987. - 256 с.

4. Синицын С.А.Переработка жидких и газообразных природных энергоносителей <http://nglib.ru/book_view.jsp?idn=001918&page=1&format=djvu> / С.А.Синицын.- М.: Химия, 2001. - 103 с.

Похожие работы на - Установки масляной и низкотемпературной абсорбции

 

Не нашли материал для своей работы?
Поможем написать уникальную работу
Без плагиата!
Без нейросетей!