Автоматизация установки дегидрирования бутилена в бутадиен (дивинил)

  • Вид работы:
    Реферат
  • Предмет:
    Химия
  • Язык:
    Русский
    ,
    Формат файла:
    MS Word
    146,86 Кб
  • Опубликовано:
    2016-12-25
Вы можете узнать стоимость помощи в написании студенческой работы.
Помощь в написании работы, которую точно примут!

Автоматизация установки дегидрирования бутилена в бутадиен (дивинил)

Министерство образования и науки Российской Федерации

Федеральное государственное автономное образовательное учреждение высшего образования

«НАЦИОНАЛЬНЫЙ ИССЛЕДОВАТЕЛЬСКИЙ

ТОМСКИЙ ПОЛИТЕХНИЧЕСКИЙ УНИВЕРСИТЕТ»

Институт Природных Ресурсов

Направление подготовки - Химическая технология

Кафедра - Технологии органических веществ и полимерных материалов





РЕФЕРАТ

«АВТОМАТИЗАЦИЯ УСТАНОВКИ ДЕГИДРИРОВАНИЯ БУТИЛЕНА В БУТАДИЕН (ДИВИНИЛ)»

по дисциплине:  «Автоматизация химико-технологического процесса»









Томск 2016 г.

Оглавление

Введение

. Характеристика продукта. Область применения

. Химизм получения бутадиена

. Назначение установки

. Описание работы установки и решений по автоматизации

. Спецификация

. Подбор оборудования

Заключение

Список литературы

Введение

Производство бутадиена-1,3 очень актуально, т.к. бутадиен является сырьём для производства каучуков.

Бутадиеновые каучуки - продукт полимеризации бутадиена. При полимеризации молекулы бутадиена могут соединяться с участием любой из двух или обеих двойных связей, образуя полимеры с различной конфигурацией химических звеньев в макромолекуле:


Для конфигурации 1, 4 возможны 2 изомера - цис (II) и транс (III)


В зависимости от условий полимеризации и природы катализатора получают бутадиеновые каучуки, различающиеся содержанием в их макромолекулах звеньев конфигурации 1, 4 (как цис-, так и трансструктуры) и звеньев конфигурации 1, 2.

Бутадиен является крупнотоннажным продуктом, который очень широко используется.

Бутадиеновые каучуки - каучуки общего назначения. Основная область применения каучуков с высоким содержанием звеньев 1,4-цис- изготовление протекторных и обкладочных (каркас, боковина) шинных резин. Эти каучуки используют также в производстве РТИ (например, конвейерных лент), низа обуви, изоляции кабеля, ударопрочного полистирола и др. Каучуки с высоким содержанием звеньев 1,2 (СКВ, СКДСР) используют в производстве антифрикционных асбестотехнических изделий, линолеума, абразивного инструмента, изделий бытового назначения и др.

Каталитическое дегидрирование насыщенных углеводородов стало основным источником производства не только бутадиена, но и таких крупнотоннажных продуктов как изопрен, изобутилен, стирол. На основе этих мономеров, получаемых в близких условиях, вырабатываются многочисленные виды синтетических каучуков, в том числе хлоропренового, нитрильного, бутадиенового, бутилкаучука, изопренового, бутадиен-стирольного, бутадиен-нитрильного и др. Спрос на бутадиен обусловлен также его использованием для производства адипонитрила и получением на его основе нейлона.

По объему мирового производства бутадиеновые каучуки уступают лишь бутадиен-стирольным каучукам; выпуск бутадиеновых каучуков капиталистических странах в 1985 составил приблизительно 1,5 млн. т.

1. Характеристика продукта. Область применения


Бутадиен - 1,3 в нормальных условиях представляет собой бесцветный газ с неприятным запахом. При охлаждении и под давлением он сжижается. Жидкий бутадиен кипит при температуре -4,5°. При сильном охлаждении он затвердевает, образуя бесцветную кристаллическую массу с т. пл. -108,9°. С воздухом бутадиен образует взрывоопасную смесь с интервалом взрываемости 2,07-11,32 объем. %. Негорючей является лишь смесь одного объема бутадиена с 19,6 объемами азота или 12,1 объемами углекислого газа. В воде бутадиен не растворяется, плохо растворяется в метаноле и этиловом спирте, превосходно растворяется в бензоле, эфире, хлороформе и в четыреххлористом углероде.

Бутадиен слабо токсичен. Его присутствие в воздухе в низких концентрациях проявляется в раздражении слизистых оболочек, более высокая концентрация способствует расстройству желудочной деятельности и потере остроты зрения. Высокие концентрации бутадиена обладают наркотическим действием, которое, однако, гораздо слабее действия паров бензола или толуола. Максимально допустимая концентрация бутадиена в производственных помещениях установлена равной 0,1 мг/л воздуха.

Бутадиен - один из основных сополимеров для получения каучуков и латексов. Сополимеры бутадиена со стиролом используются для изготовления водоэмульсионных красок и обувных клеев. Тройные сополимеры бутадиена, стирола и акрилонитрила представляют собой твердые термопластичные материалы, обладающие большой механической прочность. Эти материалы находят широкое применение для изготовления деталей, подвергающихся истиранию и ударам. Из бутадиена получают сульфолан (тетраметиленсульфон). Сульфолан имеет высокую растворяющую способность и селективность, поэтому он подходит для нефтехимической промышленности. Он широко используется как превосходный сольвент для экстракции ароматических и удаления серы из природного газа. Сульфолан является мульти-эффективным сольвентом с высокой чистотой и высокой температурой кипения, поэтому он подходит для химической промышленности. Этот растворитель может быть использован для галогенизации, метилирования, органического синтеза, конденсации и реакции полимеризации в области фармацевтической химии, сельскохозяйственных химических веществ, красителей, парфюмерии, специальных промышленных пластмасс и некоторых других химических веществ, который является высокоселективным растворителем для экстракции ароматических углеводородов.

Наиболее массовое применение каучуков - это производство резин для автомобильных, авиационных и велосипедных шин. Из каучуков изготавливаются специальные резины огромного разнообразия уплотнений для целей тепло-, звуко-, воздухо-, гидроизоляции разъёмных элементов зданий, в санитарной и вентиляционной технике, в гидравлической, пневматической и вакуумной технике. Каучуки применяют для электроизоляции, производства медицинских приборов и средств контрацепции. В ракетной технике синтетические каучуки используются в качестве полимерной основы при изготовлении твердого ракетного топлива, в котором они играют роль горючего, а в качестве наполнителя используется порошок селитры (калийной или аммиачной) или перхлората аммония, который в топливе играет роль окислителя.

2. Химизм получения бутадиена


Процесс получения бутадиен-1,3 дегидрирования углеводородов С4 осуществлен в промышленности по трем вариантам:

) двухступенчатое дегидрирование н-бутана:

CH3 - CH2 - CH2-CH3>CH2=CH - CH2-CH3 > CH2=CH-CH=CH

2) одноступенчатое дегидрирование н-бутана:

CH3 - CH2 - CH2-CH3 >CH2=CH - CH=CH2

) дегидрирование н-бутиленов.

Рассмотрим 3 вариант.

Каталитическое дегидрирование н-бутилена в промышленности осуществляется в присутствии водяного пара, играющего роль разбавителя, а также теплоносителя и реагента, взаимодействующего с отлагающимся на катализаторе «углем». При этом протекают следующие реакции:


или суммарно


Основной реакцией превращения бутадиена при температуре 400-700°С и атмосферном давлении является его полимеризация, причем первичной реакцией будет, по-видимому, димеризация:

C4H6 → C8H12

3. Назначение установки


Получение каучукогенных мономеров для производства синтетического каучука (СК).

До 1932 года существовал только натуральный каучук (НК), который добывался из млечного сока тропических деревьев гевея.

“Као-чу” - слёзы дерева или млечный сок, или латекс. Он содержит 30% - каучуковых веществ и таким способом добывается 99% всего мирового НК.

В 1932 году советским академиком Лебедевым был получен СК. Для получения мономеров бутадиена использовался этиловый спирт. В 1938 году СК начали производить в Германии и в 1942 году в США.

В настоящее время наиболее распространённым способом получения синтетического каучука (бутадиеновый СКБ) является полимеризация бутадиенов в присутствии катализаторов, который получается дегидрированием бутилена по следующей реакции.

CH2 = CHCH2CH3 → CH2 = CH - CH = CH2 + H2

В качестве катализатора используют металлический Na.

Так же производят синтетический каучук СТК: это бутадиен 90% и стирол 10%.

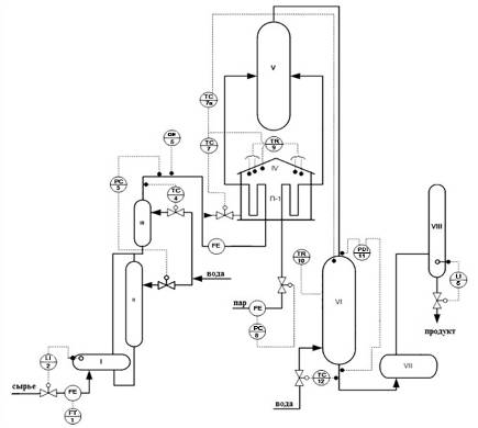
4. Описание работы установки и решений по автоматизации


Сырьё - это бутиленовая фракция через сепаратор (I) поступает в испаритель (II). Расход сырья, поступающего в сепаратор, контролируется прибором 1, уровень в сепараторе контролируется и регулируется прибором 2. Из испарителя сырьё поступает в перегреватель III, где перегревается в целях предотвращения выпадения конденсата на подводящих линиях к печи П-1 IV.

Давление паров в трубопроводе после перегревателя регулируется прибором 3, исполнительный механизм которого установлен на линии подачи горячей воды в перегреватель. Для контроля состава бутиленовой фракции установлен хроматограф ХПА-4.

Основным регулятором системы автоматизации является регулятор расхода 6.

Перегретая фракция поступает в левое плечо П-1 (IV), в правое плечо печи подаётся перегретый пар, давление которого регулируется регулятором 8. Нагретая фракция из печи (IV) поступает в смеситель (V), в этот же смеситель впрыскивается перегретый водяной пар. После смешения реакционная смесь поступает в реактор (VI), где происходит реакция дегидрирования.

Во избежание вторичных реакций разложения бутадиена на выходе из реактора производят закалку газа путем впрыскивания в нижнюю часть реактора воды, температура выходного закаленного газа поддерживается регулятором 12. Перепад давления по колонне контролируется прибором 11, температура реакции регистрируется при помощи поверхностных термопар прибором 10. для регулирования температуры поступающей в реактор реакционной смеси применена каскадная схема регулирования температуры с включением промежуточной координаты температуры на перевале печи приборы 7а и 7. В этой каскадной системе внешним контуром является контур регулирования температуры верха реактора прибор

а. Внутренним контуром - регулятор температуры перевала печи 7, который воздействует на клапан, установленный на подаче топлива в печь. Выходной сигнал регистратора 7а является заданием для регистратора 7. Кроме того, основной регистратор 7а получает корректирующий сигнал по концентрации бутадиена от газоанализатора, этим самым поддерживается производительность установки по бутадиену.

После закалки продукт поступает в накопитель VΙΙ, где доохлаждается и поступает в емкость VΙΙΙ, служащей конечной стадии в получении бутадиена.

4. Спецификация

Таблица 1

Обоз.

Позиция

Наименование

FT

1

Прибор для измерения расхода бесшкальный с дистанционной передачей показаний, установленный по месту (бесшкальный дифманометр, ротаметр с пневмо- или электропередачей).

1

FE

-

Первичный измерительный преобразователь для измерения расхода, установленный по месту (диафрагма, сопло Вентури датчик индукционного расходомера и т.д.).

3

LI

2, 6

Прибор для измерения уровня показывающий, установленный по месту.

2

TC

4, 7, 7а, 12

Прибор для измерения температуры регистрирующий, регулирующий, установленный на щите (термометр манометрический, милливольтметр, потенциометр и т.д.).

4

QE

5

Первичный преобразователь для измерения качества продукта, установленный по месту (датчик рН-метра и т.д.).

1

TR

9, 10

Прибор для измерения температуры бесшкальный с дистанционной передачей показаний, установленный по месту.

2

PDI

11

Прибор для измерения перепада давления показывающий, установленный по месту (дифманометр показывающий).

1

PC

3, 8

Регулятор давления прямого действия «до себя».

2


. Подбор оборудования

Таблица 2

Позиция

Наименование

Кол-во

1

Расходомер Кориолисовый Метран-360 Массовый расход 33-16325 кг/ч Выходные сигналы: аналоговый токовый 4-20мА Частотно-импульсный 0-10кГц

1

-

Интеллектуальный вихревой расходомер Rosemount 8800DF Выходные сигналы: H 4-20 мА с цифровым сигналом на базе HART H протокола;  Пределы измерений объемного расхода пара, м /ч мин 0,4 макс 5,4 Датчик разности давлений Метран-150CDR Выходной сигнал 4-20мА с протоколом НАRТ Пределы измерения 32-1600кПа

3

2,6

Высокочастотный интеллектуальный датчик гидростатического давления (уровня) Rosemount 3051S-L Выходной сигнал 4-20мА с цифровым сигналом НАRТ

2

4,7,7а,12

Термопреобразователь с унифицированным выходным сигналом ПП Метран - 2700 ТХА НСХ К диапазон измерения -40-10000С Выходной сигнал 4-20мА

4

5

ТХАУ Метран-271 НСХ К Диапазон измерения 400-9000С Выходной сигнал 4-20мА

1

9,10

Термопреобразователь с унифицированным выходным сигналом ПП Метран - 2700 ТХА НСХ К диапазон измерения -40-10000С Выходной сигнал 4-20мА макс 5,4

2

11

Датчик давления с керамическим чувствительным элементом SEN Диапазон измерений от 0 до 600 бар Класс точности SEN-86.0 - 0.5 SEN -86.1 - 1

1

3,8

Регулятор для сохранения постоянного давления Модель ZSN-3 Диапазон измерения 16 бар ( можно под заказ )

2


Рисунок 1 - Схема автоматизации установки дегидрирования бутилена в бутадиен.

Заключение

В ходе выполнения данной работы была изучена технология получения бутадиена. Для производства бутадиена используется метод дегидрирования бутилена.

бутадиен дегидрирование дивинил

Список литературы

1.   Г.Ю. Климентова, М.В. Журавлева Основы технологии органического синтеза. / К.: КГТУ, 2010. - 41 с.

2.       Лебедев Н.Н. Химия и технология основного органического и нефтехимического синтеза/ М.: Химия, изд-е четвертое, перераб. и доп. 1988. - 591 с.

.        Тюраев, И.П. Теоретические основы получения бутадиена / Киев: «Химия», 1973. - 28 с.

.        Алхазов Т.Г., Марголис Л.Я. Глубокое каталитическое окисление органических веществ. / М.: Химия, 1985. - 9 стр.

.        Алхазов Т.Г., Марголис Л.Я. Высокоселективные катализаторы окисления углеводородов. / М.: Химия, 1988. - 77 стр.

Похожие работы на - Автоматизация установки дегидрирования бутилена в бутадиен (дивинил)

 

Не нашли материал для своей работы?
Поможем написать уникальную работу
Без плагиата!
Без нейросетей!