Логические элементы
РОССИЙСКО-АРМЯНСКИЙ
(СЛАВЯНСКИЙ) УНИВЕРСИТЕТ
ИНСТИТУТ
МАТЕМАТИКИ И ВЫСОКИХ ТЕХНОЛОГИЙ
кафедра
электроники и наноэлектроники
Курсовая
работа
по предмету:
Теоретические основы электротехники
на тему:
”Логические элементы”
Студент:
Балахтарь Григор
Ереван
2014
Введение
Цели работы:
. Дать представление о булевой алгебре.
. Представить работу логический
элементов.
. Собрать стенд, демонстрирующий работу
логических элементов.
До 60-х годов элементраную базу электронных
устройств составляли дискретные (отдельные) компоненты: усилительные элементы,
резисторы, конденсаторы и т.д. До 50-х годов усилительным элементом являлась
электронная лампа, вытесненная затем транзистором. Стремление уменьшить массу и
габариты аппаратуры привели к созданию интегральных микросхем, составляющих
элементарную базу современной электронной аппаратуры. Цифровые устройства
выполняются на цифровых микросхемах, которыми реализуются логические функции.
Физически логические функции могут быть выполнены механическими, электромеханическами
(на электромагнитном реле), электронными (на диодах и транзисторах),
пневматическими, гидравлическими, оптическими и др.
Цифровые устройства
выполняются на цифровых микросхемах, которыми реализуются логические функции.
Любую такую функцию можно выразить с помощью элементарных логических функций -
конъюнкции, дизъюнкции и инверсии логических переменных. Промышленностью
выпускаются цифровые микросхемы средней, большой и сверхбольшой степени
интеграции - соответственно средние (СИС), большие (БИС) и сверхбольшие (СБИС)
интегральные микросхемы. Ограниченное число элементарных логических функций, а
также то, что компоненты цифровых сигналов имеют только два значения, позволяет
выполнять цифровые устройства только на микросхемах, без использования навесных
элементов.
В устройствах цифровой
электроники используются элементы, входные и выходные сигналы, которые могут
принимать лишь два значения логической единицы «1» и логического «0». Такие
элементы, называемые логическими, осуществляют простейшие операции с такими
двоичными числами. Для описания алгоритмов работы и структуры логических схем
используют простую алгебру логики, или булеву алгебру, названную так по имени
разработавшего ее в середине 19 века Д.Буля.
Фактически каждая логическая операция задает
функцию своих аргументов (переменных). Число аргументов функций дизъюнкции и
конъюкции может быть произвольным (больше двух). Некоторая логическая функция
может быть задана в алгебраической форме или в виде таблицы истинности.
Основными логическими функциями являются:
a. Логическое отрицание
(инверсия):
Y
=
;. Логическое
сложение (дизьюнкция): Y = X1 + X2 или Y = X1
V X2;. Логическое умножение (коньюнкция): Y = X1 · X2 или Y = X1
L X2.
К более сложным функциям алгебры логики
относятся:
a. Функция
равнозначности (эквивалентности): Y = X1 · X2 +
или Y = X1
~ X2
;. Функция неравнозначности (сложение по модулю два): Y = X1
·
+
· X2 или Y = X1
X2
;. Функция Пирса (логическое сложение с отрицанием): Y =
;. Функция
Шеффера (логическое умножение с отрицанием): Y =
;
При задании в виде таблицы истинности, нужно
учитывать, что в левой ее части приводятся примеры всевозможных значений
аргументов, а в правой - функций.
1. Логические элементы
.1 Диодный логический элемент И
Исходя из наблюдения схемы, видим, что на выходе
элемента И, т.е. конъюктора, должен находиться логический ноль, если мы можем
наблюдать его хотя бы на одном из входов. Чтобы это условие выполнялось,
необходимо, чтобы ноль, который появляется на выходе, не допускал поступления
на тот же выход единицы с другого входа.
Рисунок 1
Путь к решению этого условия получаем из того,
что низкий потенциал, которому соответствует логический 0, поступает со входа
через отпертый диод на выход и затем запирает диод, к катоду которого приложен
высокий потенциал, т.е. логическая единица. Когда ко всем входам применяются
логические единицы, то диоды открыты и с входов элемента на выход передается
высокий потенциал, так как напряжение на источнике будет больше, чем напряжение
высокого потенциала. Если же на двух входах будут иметь место логические
единицы, то на выходе также имеем логическую единицу.
1.2 Логический элемент ИЛИ
Исходя из наблюдения схемы, видим, что на выходе
элемента ИЛИ, т.е. дизъюнктора, должна находиться логическая единица, если мы
можем наблюдать ее хотя бы на одном из входов. Чтобы это условие выполнялось,
необходимо, чтобы единица, которая появляется на выходе, не допускала
поступления на тот же выход нуля с другого входа.
Рисунок 2
Данное условие выполняется потому,
что высокий потенциал, которому соответствует логическая единица, на одном из
входов почти полностью выделяется на первом резисторе и запирает со стороны
катода тот диод, на анод которого поступает низкий уровень напряжения со входа.
Если же на двух входах будут иметь место логические единицы, то на выходе также
имеем логическую единицу.
1.3 Логический элемент НЕ
Элемент НЕ, который называют
инвертором, инвертирует лиогический сигнал, т.е. это обуславливается тем, что
логическая единица на входе должна обеспечивать логический ноль на выходе, а
также и наоборот.
Рисунок 3
Исходя из наблюдения схемы,
очевидно, что если на базу биполярного кремниевого транзистора n - p - n - типа
действует высокий потенциал, то коллекторный ток достигает значения тока
насыщения, а значения напряжения на коллекторе становится близким к нулю. Если
же применить на базу низкий потенциал, то транзистор будет практически заперт,
а коллекторный ток приблизится к нулевому значению.
.4 Логические элементы И - НЕ, ИЛИ -
НЕ.
Если рассматривать элемент И - НЕ с
функциональной точки зрения, то он представляет собой совокупность конъюктора и
инвертора, а элемент ИЛИ - НЕ - дизъюнктора и инвертора.
С помощью элементов И - НЕ и ИЛИ - НЕ возможно
реализовывать функции И, ИЛИ, НЕ, причем возможность этой реализации
доказывает, что каждый такой набор является базисом, так как известно, что
базисом является совокупность элементов И, ИЛИ, НЕ.
Теперь рассмотрим преимущества, которые имеет
логическое устройство, реализованное в базисе И - НЕ, перед устройством,
реализованным в базисе И, ИЛИ, НЕ. Первое представляет собой уменьшение
номенклатуры элементов до одного типа, что упрощает сборку и ремонт устройства.
Второе связано с наличием в каждом элементе инвертора, т.е. усилителя, который
компенсирует затухание потенциалов при передаче их через конъюктор или
дизъюнктор элемента.
2. Базовые логические элементы
Любая микросхема, способная реализовывать
сложную логическую функцию, есть совокупность элементов И - НЕ и ИЛИ - НЕ.
Элементы и, составленные из них более сложные микросхемы, по схематической
структуре можем разделить на ряд типов. В современном схемостроении в основном
используются следующие типы микросхем: ТТЛ, ЭСЛ, КМДПЛ. Элемент И - НЕ или же
ИЛИ - НЕ является базовым для всех микросхем данного типа.
2.1 Резисторно-транзисторная логика
Рисунок 4
Элемент 2ИЛИ - НЕ на основе РТЛ (в
позитивной логике)
Резисторно-транзисторная логика
(РТЛ) - технология построения логических электронных схем на базе простых
транзисторных ключей.
Устройство и принцип работы:
Исходя из наблюдения схемы, видим,
что коллектор транзистора, т.е. ключа, присоединен к шине питания через
резистор, а эмиттер к корпусу. Резисторы, которые являются входами, подключены
к базе.
Принцип работы заключается в том,
что когда напряжение на всех входах отсутствует, то транзистор будет закрыт и
тогда через резистор на выход будет поступать напряжение, близкое по значению к
напряжению питания. Когда же напряжение поступает хотя бы на один и входов, то
ключ открывается и закорачивает выход на корпусе. Значение выходного напряжения
становится близким к нулю.
Отсюда следует вывод, что РТЛ -
элемент выполняет функцию ИЛИ - НЕ в позитивной лигике, И- НЕ - негативной.
.2 Резисторно-емкостная
транзисторная логика
Как известно, РЕТЛ
аналогична РТЛ, за исключением, что у нее на входах есть конденсаторы, которые
пропускают только импульсы. Также возможно использовать РЕТЛ как РТЛ. Отсюда
вытекает, что большой разницы между ними не наблюдается.
.3 Диодно-транзисторная логика
Рисунок 5. Упрощенная схема
двухвходного ДТЛ - элемента 2И - НЕ.
Диодно-транзисторная логика (ДТЛ) -
- разновидность цифровых логических микросхем, построенных на основе биполярных
транзисторов, диодов и резисторов. Это название технология получила благодаря
реализации логических функций с помощью диодных цепей, а усиления и инверсии
сигнала - с помощью транзистора.
Принцип работы:
Как можно заметить, схема
представляет собой обычный элемент 2ИЛИ - НЕ. Тогда если уровень логического
нуля определяется хотя на одном из входов, то ток будет протекать во входную
цепь через первый резистор и диод. Напряжения на анодах диодов, которое
численно равно 0.7 В, оказывается недостаточно для того, чтобы открыть
транзистор. Т.е. транзистор закрыт, следовательно, на выходе имеем логическую
единицу. Если же логическая единица будет на обоих входах, то на базу
транзистора течет ток через первый резистор, образуя на анодах диодов
напряжение, численно равное 1.4 В. Тогда так как напряжение логической единицы
оказывается больше, то входы диодов будут обратносмещены и, следовательно, в
работе схемы участия принимать не будут. В режиме насыщения транзистор
оказывается открытым, и тогда в него будет втекать ток нагрузки, который по
величине намного больше тока нагрузки в состоянии логической единицы.
Преимущества и недостатки:
Главное преимущество ДТЛ перед своим
предшественником РТЛ это возможность создания большого числа входов. Однако,
задержка сигнала все еще остается высокой, так как имеет место медленный
процесс утечки заряда в режиме насыщения при подаче низкого уровня на один из
входов. Хотя существует способ эту задержку уменьшить с помощью подключения
базы транзистора к общему проводу или же к источнику отрицательного напряжения,
соответственно через резистор.
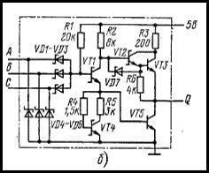
.4 Транзисторно-транзисторная логика
Транзисторно-транзисторная логика (ТТЛ) -
технология построения цифровых схем на основе биполярных транзисторов и
резисторов. Свое название технология получила благодаря использованию
транзисторов как для выполнения логических функций, так и для усиления
выходного сигнала.

Принцип работы ТТЛ с простым
инвертором:
Работа биполярных транзисторов
возможна в различных режимах, а именно отсечки, нормально активной, инверсно
активной и насыщения.
Когда на одном из входов
многоэмиттерного транзистора VT1 имеет место нулевой
уровень, он образует на базе VT2 потенциал близкий к нулю и,
тем самым, работа осуществляется в нормальном режиме. При данных условиях
неосновные носители из базы VT2 рассасываются через
коллектор и открытый VT1.
Рисунок 7
.5
Транзисторно-транзисторная логика с диодами Шоттки
ТТЛШ - логика получила
свое название в связи с тем, что в ней используются транзисторы Шоттки, в
которых барьер Шоттки не дает транзистору войти в режим насыщения, в результате
которого диффузионная емкость становится сравнительно малой, как и задержки
переключения, а быстродействие высоким.
Различие от ТТЛ
заключается в наличии диодов Шоттки в цепях база - коллектор, что исключает
насыщение транзистора, и наличием их же на входах, чтобы предотвратить
импульсные помехи, которые образуются из-за отражений в длинных линиях связи.
3. Сравнительная оценка
базовых логических элементов
В настоящее время
наиболее широко применяются микросхемы ТТЛ-типа, так как их параметры
соответствуют требованиям разнообразной электронной аппаратуры.
.1 Классификация и
основные параметры
1. Резисторно-транзисторная
логика (РТЛ)
. Диодно-транзисторная логика
(ДТЛ)
. Транзисторно-транзисторная
логика (ТТЛ)
. Эмиттерно-связанная логика
(ЭСЛ)
. Транзисторно-транзисторная
логика с диодами Шоттки (ТТЛШ)
. Логика на основе
МОП-транзисторов с каналами типа p (p-МДП)
. Логика на основе
МОП-транзисторов с каналами типа n (n-МДП)
. Логика на основе
комплементарных ключей на МДП-транзисторах (КМДП,КМОП)
. Интегральная инжекционная
логика И2Л
. Логика на основе
полупроводника из арсенида галлия GaAs
3.2 Алгоритм действий при проектировании
цифрового устройства
По условию работы устройства
определяется, что именно должно делать устройство, и уточняется алгоритм его
работы:
. Составляется таблица
истинности для логической функции, реализуемой устройством.
. Составляется логическая
функция и приводится ее минимализация.
. Разрабатывается схема
проектируемого устройства.
3.3 Примеры и характеристики серии
микросхем
ТТЛ - К155, КМ155, К133, КМ133;
ТТЛШ - 530, КР531, КМ531, 533, К555,
КМ555, 1533, КР1533;
ЭСЛ - 100, К500, К1500;
КМОП - 564, К561, 1564, КР1554;
GaAs - К6500.
Каждая серия микросхем, несмотря на
то, что она обычно содержит самые разнообразные цифровые устройства,
характеризуется некоторым набором параметров:
. Время задержки
распространения сигнала.
. Максимальная частота
работы.
. Напряжения питания.
. Входные пороговые
напряжение высокого и низкого уровней.
. Выходные напряжения
высокого и низкого уровней.
. И т.д.
4. Практическая работа
На практике будет рассмотрен
логический элемент 2И - НЕ. А также собрана схема со светодиодом на его основе.
Рисунок 8
На изображении сверху мы видим
микросхему К155ЛА3. Известно, что на такую микросхему должно подаваться
напряжение в 5 вольт. Также можно наблюдать, что имеется два входа и два выхода
(7 - заземление - GND и 14 - напряжение - VCC). Рядом же
с первой ножкой данной микросхемы находится углубление - это ключ.
Для того, чтобы мы могли смогли
проверить таблицу истинности, изображенную выше, требуется собрать схему.
Рисунок 9
Как видно из данной схемы, с помощью
кнопок и светодиода определяются состояния входов и состояние выхода, т.е.
когда кнопка замкнута - имеем логический ноль, кнопка нажата - логическую
единицу и, если светодиод на выходе светится - имеем логическую единицу,
светодиод не светится - логический ноль. Из теории известно, что логическому
нулю соответствует низкий уровень напряжения, а именно не больше 0.4 В, в то
время как логической единице соответствует высокий уровень напряжения - не
менее 2.4 В.
Как видно, к входам элемента
подключены кнопки. Если же нажать одну из кнопок, то вход элемента через
замкнутый контакт кнопки соединится с землей (GND),
следовательно, на входе получим низкий уровень напряжения, т.е. логический
ноль. Высокий уровень напряжения, логическую единицу соответственно, получим
тогда, когда кнопка не будет нажата, т.к сопротивления R1 и R2 подключены
к линии VCC.
На выходе схемы установлен
светодиод, с помощью которого возможно определить состояние выхода. Светодиод
включаем таким образом, что анод будет направлен к выходу, а катод на землю,
тогда при высоком уровне напряжения, который соответствует логической единицы,
он будет светиться, и, следовательно, при низком уровне напряжения, логический
ноль, он не будет светиться.
Заключение
Мы рассмотрели типы логических
функций И, ИЛИ, НЕ, с помощью которых можно составить цифровое устройство любой
сложности. В этом смысле элементы И, ИЛИ, НЕ образуют универсальную
совокупность. Используя совокупность логических функций И - НЕ, ИЛИ - НЕ и т.п.
мы можем реализовать их для проектирования необходимых для нас микросхем,
которые в свою очередь решают многие поставленные нами задачи. Фактически все
виды реализации мы можем уместить в малом пространстве. Как мы видели, для уменьшения
габаритов используют различные методы напыления элементов на пластину, которые
затем соединяют вместе. Как упоминалось ранее, необходимо понять, что должно
выполнять устройство, алгоритм его действий и т.д.
Далее была дана сравнительная оценка
базовых логических элементов, привидены виды реализации функций, примеры серии
микросхем.
Затем на практике была
продемонстрирована работа серии микросхемы К155ЛА3 ( с логической функцией И -
НЕ).
булевой алгебра
резисторный микросхема
Библиографический список
1. Л.А. Бессонов «Теоретические
основы электротехники».
. Ю.А. Браммер «Импульсные и
цифровые устройства».
. М.В. Гальперин
«Электротехника и электроника».
. Л.З. Бобровников
«Радиотехника и электроника».
. В.С. Гутников «Интегральная
электроника в измерительных приборах».
. В.И. Лачин «Электроника».