Ионообменные установки

  • Вид работы:
    Курсовая работа (т)
  • Предмет:
    Химия
  • Язык:
    Русский
    ,
    Формат файла:
    MS Word
    1,27 Мб
  • Опубликовано:
    2016-01-07
Вы можете узнать стоимость помощи в написании студенческой работы.
Помощь в написании работы, которую точно примут!

Ионообменные установки

Содержание

Введение

. Ионообменная адсорбция

. Ионный обмен

. Ионообменные установки серии SF

. Расчетная часть

.1 Расчет односекционной катионообменной установки

.2 Расчет многосекционной катионообменной колонны

Заключение

Список литературы

Введение

Оборудование ионообменных установок - оборудование, предназначенное для очистки природных и сточных вод от растворенных примесей, а также обессоливания и опреснения воды. Оно включает: ионообменные фильтры с обработкой воды в плотном или псевдоожиженном слое ионита; пульсационной колонны или резервуары с механическим или пневматическим перемешиванием для контактирования ионитов с водой.

В фильтрах с плотным слоем загрузки в нижней части имеется днище с дренажным устройством, позволяющим пропускать только воду и задерживать твердые частицы ионита. Верхняя часть фильтра снабжена распределительным устройством для подачи и равномерного распределения воды по всему его сечению. Зернистый ионит загружают в фильтр в набухшем состоянии. Вода, подаваемая сверху вниз, проходит через слой ионита и дренаж с заданной скоростью до проскока извлекаемых примесей. При появлении примесей в фильтрате процесс очистки воды приостанавливают, чтобы восстановить первоначальное рабочее состояние ионита, то есть регенерировать его. Процесс регенерации ионитов осуществляется пропусканием регенерирующего агента через фильтр прямотоком (сверху вниз) или противотоком (снизу вверх). После регенерации иониты отмывают от избытка регенерирующего агента и продуктов регенерации. Отмытые иониты используют для очистки следующей порции сточной воды.

Цикл - фильтрация воды, регенерация и отмывка ионита - многократно повторяется. При глубокой очистке и обессиливании сточных вод после очистки с целью корректирования значения рН применяют фильтры смешанного действия (ФСД), в которые загружают смесь анионита и катеонита. При этом используют катиониты и аниониты с различными плотностями. На обоих концах таких фильтров предусмотрены дренажные устройства, а в середине - специальные коллекторные патрубки для введения регенерационных растворов и отмывочной воды. Фильтры смешанного действия бывают двух видов: с внутренней и выносной регенерацией. В комплект оборудования ФСД с выносной регенерацией входят, кроме рабочих фильтров, еще два регенератора. Один из них оборудован верхним, нижним и средним распределительными устройствами, другой этих устройств не имеет. Наличие двух регенераторов позволяет проводить совместную регенерацию катионита и анионита в одном регенераторе и раздельную в каждом из них.

Преимущество очистки или обессоливания сточных вод в ФСД по сравнению с процессами катионирования и анионирования в раздельных фильтрах заключается в том, что использование рабочей обменной емкости в ФСД достигает 80-90%, тогда как в раздельных фильтрах - 60-65%. Процесс ионного обмена осуществляется при протоке очищаемой воды через смешанный слой ионитов. После проскока катионов или анионов производится раздельная регенерация катионита и анионита соответственно растворами кислоты и щелочи. Процесс регенерации может происходить только после разделения ионитов, для чего снизу вверх подается вода под большим давлением.

1. Ионообменная адсорбция

дренажный вода фильтр катионообменный

Ионообменная адсорбция - широко распространенный вид адсорбции сильных электролитов. Ионообменной адсорбцией называют процесс, в котором адсорбент и раствор обмениваются между собой в эквивалентных количествах одноименно заряженными ионами:

, +  -»  + М+ или RA, + AJ ->  + ,

где RM, RA, - адсорбенты, содержащие катионы М, или анионы А, и способные к обмену соответственно с катионом М и анионом А в растворе. Они получили название ионитов. Это твердые природные или синтетические вещества, практически нерастворимые в воде и органических растворителях.

Иониты обладают сетчатой структурой (каркас, матрица) (рис 1).

Рис 1-Сетчатая структура

В сетке закреплены группы атомов , несущих положительный или отрицательный заряд (фиксированные ионы). Этот заряд компенсируется так называемыми противоионами (М' или А"). Фиксированные ионы вместе с подвижными противоионами (R~M* или R*A") называют ионогенными или функциональными группировками ионита.

По типу ионогенных групп иониты делят на катиониты R~M* (кислотные иониты, обменивающие катион) и аниониты R*A* (основные иониты, обменивающие анион).

Ионит, помещенный в воду или водный раствор, поглощает значительное количество воды (иногда до 50%), увеличиваясь при этом объеме. Поглощенная вода гидратирует ионогенные группы и вызывает их ионизацию. По степени ионизации ионогенных групп иониты делят на сильно- и слабокислотные катиониты и сильно- и слабоосновные аниониты.

Сильнокислотные катиониты в качестве ионогенных групп содержат остатки серной, фосфорной и других кислот. Слабокислотные - карбоксильные, меркапто- и другие группы. Ионогенные группы анионитов представляют собой обычно группы аммониевых или сульфониевых оснований, а слабоосновные - аминогруппы различной степени замещения, пиридиновые основания.

Зерно катионита можно рассматривать как гигантский поливалентный анион, отделенный физической поверхностью раздела от окружающей среды. Внутренняя часть такого поливалентного аниона пропитана раствором, содержащим большое число ионов водорода (или других катионов), способных обмениваться на катионы, находящиеся в жидкости, окружающей зерно катионита. Зерно анионита можно рассматривать как гигантский поливалентный катион, противоионами которого являются гидроксильные ионы (или другие анионы), способные обмениваться на анионы.

Ионный обмен - обратимый процесс, что дает возможность регенерировать использованные иониты. Регенерацию катионитов производят обычно промыванием раствором какой-либо кислоты, анионита раствором щелочи. Для характеристики ионитов важно знать поглощающую способность ионита, которую характеризуют обменной емкостью: обменная емкость измеряется количеством вещества ионов, поглощенных 1 г сухого ионита из раствора в равновесных условиях. Иониты широко используют как катализаторы реакций этерификации, гидратации и дегидратации; для обессоливания воды; для очистки сточных вод; в ионообменной хроматографии; для выделения и очистки аминокислот.

2. Ионный обмен

Ионный обмен представляет собой процесс взаимодействия раствора с твердой фазой, обладающей свойством обменивать ионы, содержащиеся в ней, на другие ионы, присутствующие в растворе. Вещества, составляющие твёрдую фазу, носят название - ионитов. Они практически не растворимы в воде. Те из них, которые способны поглощать из растворов электролитов положительные ионы, называются катиониталш (проявляют кислотные свойства), отрицательные ионы - анионитами (проявляют основные свойства). Если иониты обменивают и катионы и анионы, их называют амфотерными (проявляют кислотные и основные свойства).

Иониты бывают неорганические (минеральные) и органические. Это могут быть природные вещества или вещества, полученные искусственно.

Органические природные иониты - это гумиповые кислоты почв и углей. К органическим искусственным ионитам относятся ионообменные смолы с развитой поверхностью, которые представляют собой высокомолекулярные соединения, углеводородные радикалы которых образуют пространственную сетку с фиксированными на ней активными ионообменными функциональными группами. Пространственная углеводородная сетка (каркас) называется матрицей, а обменивающиеся ионы - противоионами. Каждый противоион соединён с противоположно заряженными ионами, называемыми фиксированными или анкерными. Полимерные углеводородные цепи, являющиеся основой матрицы, связаны (сшиты) между собой поперечными связями, что придаёт прочность каркасу.

В зависимости от степени диссоциации различают следующие виды ионитов:

Сильнокислотные катиониты, содержащие сульфогруппы  или фосфорнокислые  группы и сильноосновые аниониты, содержащие четвертичные аммониевые основания ;

слабокислотные катиониты, содержащие карбоксильные COOH и фенольные C6H5OH группы, диссоциирующие при pH<7, а также слабоосновные первичные NH2 и вторичные NH аминогруппы, диссоциирующие при pH>7.

В зависимости от противоиона, которым насыщена ионообменная установка, различают: H-форму, Na-форму, Ca-форму и др. для катионов и соответственно OH-форму, Cl-форму и др. для анионитов.

Основные требования к анионитам, используемым для очистки сточных вод, следующие:

высокая обменная ёмкость;

хорошие кинетические свойства (высокая скорость ионного обмена);

достаточная устойчивость по отношению к кислотам, щелочам, окислителям и восстановителям;

нерастворимость в воде, органических растворителях и растворах электролитов;

ограниченная набухаемость.

Важнейшим свойством ионитов является их поглотительная способность, которая характеризуется обменной ёмкостью и определяется количеством грамм-эквивалентов ионов, поглощаемых единицей массы или объёма ионита. Различат полную, статическую, и динамическую обменные ёмкости. Полная ёмкость - это количество поглощаемого вещества. Статическая ёмкость - это обменная ёмкость ионита при равновесии в данных рабочих условиях. Статическая обменная ёмкость обычно меньше полной. Динамическая обменная ёмкость - это ёмкость ионита до "проскока" ионов в фильтрат, определяемая в условиях фильтрации. Динамическая ёмкость Если катиониты находятся в Н-форме или Na-форме, то обмен катионов будет проходить по реакциям:

Ме+ + Н[К] = Ме[К] + Н+

Ме+ + Na[K] = Ме[К] + Na+

где [К] - комплекс катионита; Me+ - катион металла, находящийся в сточной воде

Слабоосновные аниониты обменивают анионы сильных кислот:

A[OH] + H2S04 <->[A]2S04 + H2O

Где [A] - комплекс анионита

Характерной особенностью ионитов является их обратимость, т.е.достигается проведением реакции ионного обмена в обратном направлении. Этот процесс носит название регенерации. Регенерационные растворы называют элюатами. Катиониты обычно регенерируют 2-8% растворами кислот (при переводе в Н-форму) или раствором хлористого натрия (при переводе Na-форму):

Ме[К] + H2S04 =2Н[К] + Me2S04

3. ИОНООБМЕННЫЕ УСТАНОВКИ СЕРИИ SF

Ионообменные установки серии SF предназначены для очистки воды методом ионного обмена (умягчение, декарбонизация, обессоливание, удаление сульфатов и нитратов, удаление цветности воды, обусловленной наличием гуминовых и фульвокислот, очистка стоков от тяжелых металлов и т.д.).

Корпуса фильтров выполнены из полиэтилена с наружной оплеткой из стеклопластика или из стали с внутренним полимерным покрытием, обеспечивающим эффективную защиту фильтров от коррозии в любых средах, в том числе в соляной и серной кислотах.

Металлические фильтры поставляются с диаметром корпуса до 3000 мм, пластиковые - до 2000 мм. Стандартная высота цилиндрической части фильтров - от 1100 до 2000 мм. Металлические фильтры могут изготавливаться с любой высотой цилиндрической части по желанию заказчика, в том числе многосекционные с несколькими ложными днищами, что позволяет подбирать фильтры индивидуально для конкретной задачи.

Рабочее давление воды - до 6 кг/см 2; по желанию заказчика могут поставляться фильтры, рассчитанные на давление до 10 кг/см 2.

Поставляются фильтры как для процессов с прямоточной регенерацией ионита, так и для противоточных процессов ( Packed Bed, UPCORE, Reverse Amberpack и др.). Преимущество противоточных фильтров перед прямоточными - на порядок более эффективное удаление ионов при меньших расходах ионитов и реагентов.

В комплекте с фильтрами SF поставляются ионообменные материалы производства фирм Dow CHEMICAL, Rhom & Haas, Purolite.

Управление работой фильтров может осуществляться вручную или автоматически.

В последнем случае применяются многоходовые клапаны с электромеханическим ( FLECK, CLACK) и гидравлическим (Siata) приводом, дисковые поворотные затворы с электро- или пневмоприводом (GEORGE FISCHER, DANFOSS, VAN DE LANDE), клапаны с пневмоприводом (GEORGE FISCHER).

Работа клапанов или приводной запорной арматуры контролируется программным устройством, позволяющим запрограммировать частоту регенерации и продолжительность ее стадий. Контроллер дает возможность интегрировать фильтры в единую систему автоматики водоочистного комплекса, в том числе с компьютерным управлением.

Варианты программирования регенерации: по таймеру, по объему пропущенной воды, по жесткости или электропроводности воды.

На объектах с 24-часовым циклом производства применяются установки непрерывного действия. Они состоят из нескольких параллельно включенных фильтров SF, объединенных в систему при помощи единого контроллера. Обычно один фильтр в такой системе постоянно находится в режиме ожидания или регенерации.

Установки непрерывного действия серии SF-A с блоками управления FLECK используются для умягчения воды. Они состоят из двух ионообменных фильтров с общим блоком управления и бака-солерастворителя для приготовления раствора поваренной соли.

Установки непрерывного действия серий SF-D, SF-X, SF-Q состоят соответственно из двух, трех и четырех фильтров. Они могут поставляться с любыми блоками управления и контроллерами, в зависимости от производительности и вида ионообменного процесса.

Дренажные устройства фильтров серии SF изготавливаются в виде щелевых лучей или ложных днищ с щелевыми колпачками. Материал дренажей - полипропилен или нержавеющая сталь.

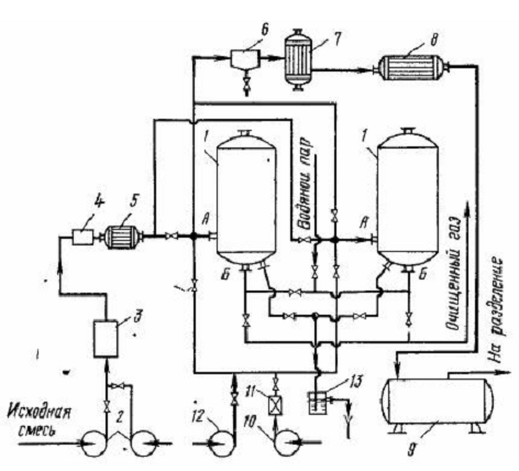
Установки серии SF комплектуются реагентным хозяйством. В простейшем случае это баки для автоматического приготовления раствора поваренной соли. В более сложных случаях реагентный узел может включать растворные баки, перемешивающие устройства, механические фильтры, насосы, контрольно-измерительные приборы (например, солемер) и средства автоматики.(рис 2)

Рис 2- Принцип работы ионообменной установки

·              С раздельным слоем катионита и анионита;

·              Со смешанным слоем.

Аппараты первого типа состоят из двух последовательно расположенных колонн, первая из которых по ходу обрабатываемой воды заполнена катионитом <#"876072.files/image011.gif">

Рис. 3. Схема ионообменной установки: Е1-емкость исходного раствора; К1 - катионообненная колонна, К2 - регенерационная колонна; Е2 1- емкость очищенной воды; ЕЗ - приемник отработанного ионита; Е4 - емкость регенерирующего раствора; ЕЗ - приемник регенерированного ионита; В1 - воздуходувка; HI - НЗ - насосы; потоки; 1 - вода; 2 - отработанный раствор

4.1 Расчет односекционной катионообменной установки

Принимаем следующие параметры катионита КУ-2' полная обменная емкость X0 = 4,75 ммоль экв/г; удельный объем v0 = 3,0 см3/г: средний диаметр гранулы d = 0,9 мм; насыпная плотность рнас = 800 кг/м3

Уравнение изотермы сорбции. Константа равновесия в системе катионит КУ-2 - ионы Кр=1,2 [2]. Уравнение изотермы сорбции для обмена равнозарядных ионов Н+ на Na+ на основе закона действующих масс записывается следующим образом:

                                               (1)

где Хо = 4,75*22,98*10-3 = 0,11 кг/кг; Сн = 4,35*22,98*10-3 = 0,1 кг/м3.

С учетом приведенных значений концентраций и константы равновесия получим:

                                                          (2)

Скорость потока жидкости. Фиктивную скорость жидкости в псевдоожиженном слое находят из уравнения, связывающего критерии Re, Ar с порозностью слоя [11]:

                                         (3)

Порозность слоя в ионообменных аппаратах с псевдоожиженным слоем можно определить из данных эксплуатации промышленных ионообменных установок, согласно которым высота псевдоожиженного слоя в 1,5-2 раза превышает высоту неподвижного слоя. С учетом этих данных, принимая порозность неподвижного слоя Принимаем порозность слоя в этом интервале:

Плотность частицы набухшего катионита:

                        (4)

Критерий Архимеда:

  (5)

Находим критерий Re:

               (6)

Скорость жидкости:

      (7)

Диаметр аппарата:

          (8)

Принимаем D - 0,6 м.

Уточним значение скорости и Re:

                              (9)

Значение порозности, соответствующее уточненному значению Re:

    (10)

Определение лимитирующего диффузионного сопротивления. Фазу, в которой сосредоточено лимитирующее диффузионное сопротивление, можно определить по значению критерия Био:

                                                             (11)

где R - радиус частицы, м; рс - коэффициент внешней массоотдачи, м/с; D3 - эффективный коэффициент диффузии в частице, м2/с; Г - тангенс угла наклона равновесной линии, м'/кг; р„ - плотность ионита, кг/м!.

При Bi'>20 общая скорость массопереноса определяется внутренней диффузией, тогда как при Bi'<1,0 преобладающим является внешнее диффузионное сопротивление. Коэффициент внешней массоотдачи рг определяем по критериальному уравнению:

                                        (12)

     (13)

Коэффициент внешней массоотдачи:

       (14)

В области сравнительно низких концентраций равновесная зависимость близка к линейной. Приближенно можно принять изотерму сорбционного обмена линейной с тангенсом угла наклона, равным:


где Сср - средняя концентрация ионов Na + . Среднюю концентрацию ионов Na+ в потоке можно найти как среднюю логарифмическую:

              (15)

Средний тангенс угла наклона равновесной зависимости:

                        (16)

Критерий Био:

                  (17)

         (18)

Полученное значение критерия Bi' показывает, что процесс ионного обмена протекает во внешнедиффузионной области.

Среднее время пребывания частиц ионита в аппарате. Степень отработки зерна ионита сферической формы, находящегося в течение времени t в жидкой среде концентрацией Сср при Bi0, определяется следующим выражением:


где Хк - конечная концентрация ионов Na+ в катионите, кг/кг.

Ввиду того что в цилиндрических аппаратах с псевдоожиженным слоем твердая фаза полностью перемешана, плотность распределения частиц ионита по времени пребывания определяется соотношением :


Считая, что равновесная концентрация в ионите соответствует средней концентрации в потоке жидкости (Сср), найдем среднюю по всему слою степень отработки ионита:

    (19)

Конечную концентрацию ионов Na+ в катионите найдем из материального баланса, определив предварительно минимальный и рабочий расход ионита. Минимальный расход находим из условия равновесия твердой фазы с раствором, покидающим аппарат:

    (20)

Рабочий расход сорбента по опытным данным в 1,1 -1,3 раза превышает минимальный [19]. Приняв соотношение рабочего и минимального расходов, равное 1,2, подучим рабочий расход катионита:

                      (21)

Конечная концентрация катионита:

      (22)

Подставив известные величины в уравнение , получим:

                          (23)

Высота псевдоожиженного слоя ионита. Объемный расход ионита:

              (24)

Объем псевдоожиженного слоя:

        (25)

Высота псевдоожиженного слоя:

                              (26)

Высота сенарационной зоны должна быть выше предельной, при которой возможно существование псевдоожиженного слоя. Предельная высота псевдоожиженного слоя определяется уносом самых мелких частиц смолы КУ-2. Минимальный размер частиц смолы КУ-2 составляет 0,3 мм. Скорость уноса определяется из уравнения:


Скорость уноса найдем из уравнения :

  (28)

Для достаточной сепарации частиц примем высоту слоя на 30 % больше:

                                                         (29)

Объем псевдоожиженного слоя и его высоту можно также определить интегрированием уравнения массопередачи, записанного для псевдоожиженного слоя бесконечно малой высоты. Такой подход дает следующую расчетную формулу для объема псевдоожиженного слоя :

                                                    (30)

где Kоб - объемный коэффициент массопередачи, с-1.

С учетом того, что лимитирующее сопротивление массопередачи сосредоточено в жидкой фазе, получим:

       (31)

Величину С* (Хк) определим из уравнения изотермы:

С* (Хк) =0,0054/(1,32 - 2*0,0054) =0,0041 кг/м3                        (32)

С учетом найденных величин Кос и С*(Л-,,) получим на основе уравнения массо- передачи объем псевдоожижеиного слоя ионита:

                   (33)

Эта величина на 30 % превышает найденный ранее объем псевдоожиженного слоя 10,094.

В случае односекционной колонны следует отдать предпочтение первому методу, учитывающему различие времени пребывания частиц ионита в аппарате, хотя и у этого метода есть недостаток, заключающийся в том, что концентрация жидкой фазы принимается средней по всему объему слоя.

4.2 Расчет многосекционной катионообменной колонны

Односекционные сорбционные аппараты с псевдоожиженным слоем требуют значительного расхода сорбента ввиду того, что конечная концентрация и твердой фазе ионита должна быть меньше Л* (Ск), что является следствием перемешивания частиц в аппарате. Поэтому аппараты со сплошным псевдоожиженным слоем ионита используют для обработки малоконцентрированных растворов.

Для снижения расхода ионита обычно используют многосекционные аппараты, где влияние неравномерности времен пребывания частиц значительно меньше.

Многосекционные аппараты требуют значительно меньшего расхода ионита, поскольку перемешивание твердых частиц наблюдается лишь внутри каждой секции а весь аппарат при достаточном числе секций приближается по структуре потоков к МИВ.

Адсорбционные аппараты с псевдоожиженным слоем(рис 4), предназначенные для очистки жидких смесей, обычно включают небольшое число секций, что не позволяет воспользоваться методикой , применяемой при расчете многосекционных газофазных адсорберов, где число секций позволяет принять модель идеального вытеснения. Поэтому при расчете многосекционных ионообменных колонн необходимо определять концентрацию раствора, покидающего каждую секцию.

Рис 4 Схема адсорбционной установки

Выражение для концентрации раствора, покидающего п-ю секцию, можно получить решением уравнения материального баланса для участка ионообменного аппарата от его начала до п-й секции включительно :

                                             (34)


Решение системы уравнений дает следующее уравнение:

              (35)

Проведем расчет числа секций многоступенчатого катионообменного аппарата, принимая те же исходные данные, что были взяты при расчете односекционного аппарата, и пользуясь полученными при его расчете значениями диаметра (D = 0,6 м) и коэффициента массопередачи (Км = 0,101 с ').

Примем высоту псевдоожиженного слоя на каждой секции Нс = 0,25 м. Минимальный расход ионита определим по уравнению [32]:

Схmin=V(Сн-Ск)/X*(СH)

Концентрацию Na+ в ионите, находящемся в равновесии с исходным раствором, найдем из уравнения изотермы ионного обмена:

*(СH) = 1,32*0,1/(1+2*0,1) =0,11 кг/кг.                                       (36)

Подставив значение X* (СH) в уравнение ,получим:

G xmin= 10*(0,1 -0,005)/0,11 =8,64 кг/ч.                                               (37)

Приняв коэффициент избытка ионита равным 1,3 (в интервале 1,1 -1,3) найдем рабочий расход ионита и конечную концентрацию Na+ в ионите:

Gx= 1,З*Gxmin = 1,3*8,64= 11,2 кг/ч                                          (38)

Хк = 10*(0,1- 0,005)/11,2=0.085 кг/кг.

Найдем объем псевдоожиженного слоя и константу А:

                      (39)

Константы уравнения изотермы сорбции: а=1,32; b=2.

Подставляя полученные данные В уравнение (34)при n=1,2 и т. д., получим значения концентрации раствора, покидающего 1-ю, 2-ю и т. д. ячейку.


Аналогичные вычисления для остальных секций дают такие результаты:

С3=0,0377кг/м3;

С4=0,0244кг/м3;

С5=0,0144кг/м3;

С6=0,0071кг/м3;

С7=0,0020кг/м3.

Таким образом, для достижения необходимой конечной концентрации раствора требуется 7 секций.

С учетом того, что высота псевдоожиженного слоя в каждой секции равна 0,25м, найдем высоту слоя с учетом сепарационной зоны:

                                      (40)

Полная высота тарельчатой части катионообменнои колонны

Hт = 7H = 7*0,35 = 2,45 м.                                                           (41)

Приведем сравнительные результаты расчетов односекционного и многосекционного катионообменных аппаратов

Аппарат

D, м

H, м

Расход ионита, кг/ч

Односекционный

0,6

0 46

175,4

Многосекционный

0,6

2,45

11,2



Заключение

В данной курсовой работе мы рассчитывали односекционную ионнообменную установку и многосекционную. Ионообменные установки универсальны, менее громоздки, чем выпарные, и проще в эксплуатации. После поглощения радиоактивных изотопов отработанные иониты становятся высокоактивными твердыми отходами, которые при отсутствии возможности регенерации хоронят в специальных могильниках.

По сравнению с существующими, синтезированные порошкообразные иониты имеют преимущество в том, что их можно спрессовать. Под давлением 20 - 40 кг / см2 они уменьшают свой объем в 2 - 2 3 раза. Это позволяет использовать в 2 раза меньший объем могильников по сравнению с тем случаем, когда используются гранулированные иониты. После выдержки спрессованных брусков для снижения активности до уровня слабоактивных их можно сжечь в специальных печах, оборудованных установками для очистки отходящих газов.

Ионообменные установки не требуют сложного ухода. Большинство затруднений при их эксплуатации связано с неисправностью арматуры и дренажной системы, повреждение которой может вызвать неравномерное распределение жидкости и снижение рабочей обменной емкости, а также привести к потерям ионообменного материала. По расчетам высота ионообменной установки должна достигать 2,45 м.

Список литературы

1. Громов С.Л. Технологические преимущества процесса противоточной регенерации ионообменных смол UPCORE : промывка взрыхлением // Теплоэнергетика. 1998. № 3. С. 52-55.

. Громов С.Л. Основные пути совершенствования технологии водоподготовки в СНГ // Химическое и нефтяное машиностроение. 1998. Кй 12. С. 47-48.

. Юрчевский Е.Б., Яковлев А.В. Внедрение технологии противоточного ионирования на базе реконструкции установленного оборудования // Энергосбережение и водоподготовка. 1998. № 1. С. 52-59.

. Внедрение противоточной технологии UPCORE фирмы «Дау Кэмикал» (США) на ВПУ по обессоливанню ТЭЦ-12 МОСЭНЕРГО / И.И. Боровкова, И.С. Бадаев, С.Л. Громов и др. Электрические станции. 2000. № 5. С. 29-31.

. Алексеева Т.В., Федосеев Б.С. Совершенствование техники ионного обмена на основе противоточной технологии Энергетик. 2001. №7. С. 17-19.

Похожие работы на - Ионообменные установки

 

Не нашли материал для своей работы?
Поможем написать уникальную работу
Без плагиата!
Без нейросетей!