Источники наличия тяжелых металлов в природных водах
Казанский
национальный исследовательский технический университет
им. А.Н.
Туполева
Кафедра
общей химии и экологии
КУРСОВАЯ
РАБОТА
по
дисциплине: Промышленная экология
на тему: Источники
наличия тяжелых металлов в природных водах
Исполнитель:
студент
гр. 3452
Степанова
С.Н.
Научный
руководитель:
ассистент
Галимова А.Р.
Казань 2012
Содержание
Введение
Глава 1. Свойства тяжелых металлов и
их роль в экологии
.1 Физические и химические свойства
тяжелых металлов
.2 Нормирование содержания тяжелых
металлов в воде (ПДК)
.3 Источники попадания тяжелых
металлов в природные воды
Глава 2. Методы очистки природных
вод от тяжелых металлов
.1 Реагентный метод
.2 Электродиализ
.3 Ионообменный метод
.4 Ионообменные установки
Глава 3. Определение сорбционных
характеристик катионитов
.1 Методика определения меди
фотоколориметрическим методом
.2 Определение полной обменной
емкости катионита КУ-2-8
.3 Определение полной обменной
емкости катионита КУ-1
.4 Определение полной обменной
емкости катионита ВИОН КН-1
.5 Обсуждение результатов
Выводы
Литература
Введение
Термин "тяжелый металл" относится к
любому металлическому химическому элементу, который имеет относительно высокую
плотность и токсичен или ядовит при низких концентрациях. Тяжелые металлы
опасны, потому что они имеют тенденцию к биоаккумулированию. Биоаккумуляция
означает увеличение концентрации химического элемента в биологическом
организме, через какое-то время, по сравнению с концентрацией этого элемента в
окружающей среде. Соединения тяжелых металлов накапливаются в живых существах,
и накапливаются быстрее чем разрушаются или преобразуются.
Тяжелые металлы, поступая в водоемы, включаются
в круговорот веществ и подвергаются различным превращениям. Неорганические
соединения быстро связываются буферной системой воды и переходят в
слаборастворимые гидроокиси, карбонаты, сульфиды и фосфаты, а также образуют
металлорганические комплексы, адсорбируются донными осадками.
Главным природным источником тяжелых металлов
являются породы (магматические и осадочные) и породообразующие минералы. Многие
минералы в виде высокодисперсных частиц включаются в качестве акцессорных
(микропримесей) в массу горных пород.
Удаление тяжелых металлов как токсикантов из
природных вод является актуальной задачей.
Цель работы:
анализ источников загрязнения и способов защиты
окружающей среды, факторов воздействия на окружающую среду, технологического
процесса (выбросы в атмосферу, сточные воды в гидросферу, твердые отходы),
установление наиболее опасного и вредного
фактора,
анализ литературных данных по защите окружающей
среды,
выбор рациональных схем,
расчетные соотношения технологических процессов,
аппаратов и устройств в инженерной экологии,
реализация экологизации технологических
процессов.
Глава 1. Свойства тяжелых металлов
и их роль в экологии
Тяжёлые металлы - это элементы периодической
системы химических элементов Д.И. Менделеева, с относительной молекулярной
массой больше 40. Одним из сильнейших по действию и наиболее распространенным
химическим загрязнением является загрязнение тяжелыми металлами.
Тяжелые металлы и их соли (Си, Zn, Hg, Cd, Рb,
Sn, Fe, Mn, Ag, Cr, Co, Ni, As, Al) - широко распространенные промышленные
загрязнители. В водоемы они поступают из естественных источников (горных пород,
поверхностных слоев почвы и подземных вод), со сточными водами многих
промышленных предприятий и атмосферными осадками, которые загрязняются дымовыми
выбросами. Тяжелые металлы как микроэлементы постоянно встречаются в
естественных водоемах и органах гидробионтов. В зависимости от геохимических
условий отмечаются широкие колебания их уровня.
К тяжелым металлам относятся более 40 химических
элементов периодической системы Д.И. Менделеева, масса атомов которых
составляет свыше 50 атомных единиц.
Эта группа элементов активно участвует в
биологических процессах, входя в состав многих ферментов. Группа "тяжелых
металлов" во многом совпадает с понятием "микроэлементы". Отсюда
свинец, цинк, кадмий, ртуть, молибден, хром, марганец, никель, олово, кобальт,
титан, медь, ванадий являются тяжелыми металлами.
1.1 Физические и химические свойства
тяжелых металлов
Химические и физические свойства меди. Медь -
химический элемент I группы периодической системы Менделеева; атомный номер -
29, атомная масса - 63,546. Температура плавления − 1083 градусов C,
температура кипения - 2595 градусов C, плотность - 8,98 г/см3. По
геохимической классификации В.М. Гольдшмидта, медь относится к халькофильным
элементам с высоким сродством к S, Se, Te, занимающим восходящие части на
кривой атомных объемов. Чистая медь - тягучий, вязкий металл красного, в изломе
розового цвета, в очень тонких слоях на просвет медь выглядит
зеленовато-голубой. Эти же цвета, характерны и для многих соединений меди, как
в твердом состоянии, так и в растворах.
Медь - металл сравнительно малоактивный. В сухом
воздухе и кислороде при нормальных условиях медь не окисляется. Она достаточно
легко вступает в реакции с галогенами, серой, селеном. А вот с водородом,
углеродом и азотом медь не взаимодействует даже при высоких температурах.
Кислоты, не обладающие окислительными свойствами, на медь не действуют.
Электроотрицательность атомов - способность при вступлении в соединения
притягивать электроны. Электроотрицательность Cu2+ - 984 кДж/моль,
Cu+ - 753 кДж/моль. Элементы с резко различной ЭО образуют ионную
связь, а элементы с близкой ЭО - ковалентную. Сульфиды тяжелых металлов имеют
промежуточную связь, с большей долей ковалентной связи (ЭО у S-1571, Cu-984,
Рb-733). Медь является амфотерным элементом - образует в земной коре катионы и
анионы.
Медь входит более чем в 198 минералов, из
которых для промышленности важны только 17, преимущественно сульфидов,
фосфатов, силикатов, карбонатов, сульфатов.
Физические и химические свойства железа.
Значение железа в современное технике определяется не только его широким
распространением в природе, но и сочетанием весьма ценных свойств. Оно
пластично, легко куется как в холодном, так и нагретом состоянии, поддается
прокатке, штамповке и волочению. Способность растворять углерод и других
элементы служит основой для получения разнообразных железных сплавов.
Железо может существовать в виде двух
кристаллических решеток: α- и γ-объемноцентрированной
кубической (ОЦК) и гранецентрированной кубической (ГЦК). Ниже 910°С устойчиво α-Fe
с ОЦК-решеткой (а = 2,86645Å при
20 °С). Между 910 °С и 1400°С устойчива γ-модификация
с ГЦК-решеткой (а = 3,64Å). Выше 1400°С
вновь образуется ОЦК-решетка δ-Fe (a = 2,94Å), устойчивая
до температуры плавления (1539 °С). α-Fe
ферромагнитно вплоть до 769°С (точка Кюри). Модификации γ-Fe
и δ-Fe
парамагнитны.
Физические свойства железа зависят от его
чистоты. В промышленных железных материалах железу, как правило, сопутствуют
примеси углерода, азота, кислорода, водорода, серы, фосфора. Даже при очень
малых концентрациях эти примеси сильно изменяют свойства металла. Так, сера
вызывает так называемых красноломкость, фосфор хладноломкость; углерод и азот
уменьшают пластичность, а водород увеличивает хрупкость железа (т. н.
водородная хрупкость).
Химические свойства железа. Конфигурация внешней
электронной оболочки атома 3d64s2. Железо проявляет переменную валентность
(наиболее устойчивы соединения 2- и 3-валентного железа). С кислородом Железо
образует оксид (II) FeO, оксид (III) Fe2O3 и оксид
(II,III) Fe3O4 (соединение FeO c Fe2O3,
имеющее структуру шпинели). Во влажном воздухе при обычной температуре железо
покрывается рыхлой ржавчиной (Fe2O3·nH2O).
Вследствие своей пористости ржавчина не препятствует доступу кислорода и влаги
к металлу и поэтому не предохраняет его от дальнейшего окисления. В результате
различных видов коррозии ежегодно теряются миллионы тонн железа. При нагревании
Железа в сухом воздухе выше 200°С оно покрывается тончайшей оксидной пленкой,
которая защищает металл от коррозии при обычных температурах; это лежит в
основе технического метода защиты железа - воронения. При нагревании в водяном
паре железо окисляется с образованием Fe3O4 (ниже 570°С)
или FeO (выше 570°С) и выделением водорода.
Нормальный электродный потенциал железа в водных
растворах его солей для реакции Fe = Fe2+ + 2e составляет
-0,44 в, а для реакции Fe = Fe3+ + 3e равен -0,036 в.
Таким образом, в ряду активностей железо стоит левее водорода. Оно легко
растворяется в разбавленных кислотах с выделением Н2 и образованием
ионов Fe2+. Своеобразно взаимодействие железа с азотной кислотой.
Концентрированная HNO3 (плотность 1,45 г/см3) пассивирует железо
вследствие возникновения на его поверхности защитной оксидной пленки; более
разбавленная HNO3 растворяет железо с образованием ионов
Fe2+ или Fe3+, восстанавливаясь до NH3 или N2
и N2O. Растворы солей 2-валентного железа на воздухе неустойчивы -
Fe2+ постепенно окисляется до Fe3+. Водные растворы солей
железа вследствие гидролиза имеют кислую реакцию. Добавление к растворам солей
Fe3+ тиоцианат-ионов SCN- дает яркую кроваво-красную окраску
вследствие возникновения Fe(SCN)3 что позволяет открывать
присутствие 1 части Fe3+ примерно в 106 частях воды. Для железа
характерно образование комплексных соединений.
Физические и химические свойства никеля. При
обычных условиях никель существует в виде b-модификации, имеющей
гранецентрированную кубическую решётку. Но никель, подвергнутый катодному
распылению в атмосфере H2, образует a-модификацию, имеющую
гексагональную решётку плотнейшей упаковки, которая при нагревании выше 200°С
переходит в кубическую. Никель - ковкий и тягучий металл, из него можно
изготовлять тончайшие листы и трубки. Предел прочности при растяжении 400-500
Мн/м2 (т. е. 40-50 кгс/мм2), предел упругости 80 Мн/м2,
предел текучести 120 Мн/м2; относительное удлинение 40%; модуль
нормальной упругости 205 Гн/м2; твёрдость по Бринеллю 600-800 Мн/м2.
В температурном интервале от 0 до 631 К (верхняя граница соответствует Кюри
точке) никель ферромагнитен.
Ферромагнетизм никеля обусловлен особенностями
строения внешних электронных оболочек его атомов. Ni вместе с Fe и Со, также
ферромагнетиками, относится к элементам с недостроенной 3d- электронной
оболочкой (к переходным 3d-металлам). Электроны недостроенной оболочки создают
нескомпенсированный спиновый магнитный момент, эффективное значение которого
для атомов никеля составляет 6 mБ, где mБ - Бора магнетон. Положительное
значение обменного взаимодействия в кристаллах никеля приводит к параллельной
ориентации атомных магнитных моментов, т. е. к ферромагнетизму. По той же причине
сплавы и ряд соединений никель (окислы, галогениды и др.) магнитоупорядочены.
Никель входит в состав важнейших магнитных материалов и сплавов с минимальным
значением коэффициента теплового расширения (пермаллой, монель-металл, инвар и
др.). В химическом отношении Ni сходен с Fe и Со, но также и с Cu и
благородными металлами. В соединениях проявляет переменную валентность (чаще
всего 2-валентен). Никель - металл средней активности, Поглощает (особенно в
мелкораздробленном состоянии) большие количества газов (H2, CO и
др.); насыщение Н. газами ухудшает его механические свойства. Взаимодействие с
кислородом начинается при 500°С; в мелкодисперсном состоянии Н. пирофорен - на
воздухе самовоспламеняется. Из окислов наиболее важна закись NiO - зеленоватые
кристаллы, практически нерастворимые в воде (минерал бунзенит).
Физические и химические свойства марганца.
Физические свойства марганца. Плотность марганца 7,2-7,4 г/см3; tпл.
1245°С; tкип. 2150°С. Марганец имеет 4 полиморфные модификации: α-Мn
(кубическая объемно-центрированная решетка с 58 атомами в элементарной ячейке),
β-Мn
(кубическая объемно-центрированная с 20 атомами в ячейке), γ-Мn
(тетрагональная с 4 атомами в ячейке) и δ-Mn
(кубическая объемно-центрированная). Температура превращений: α=β
705°С; β=γ
1090°С и γ=δ
1133°С; α-модификация
хрупка; γ
(и отчасти β) пластична, что
имеет важное значение при создании сплавов.
Химические свойства марганца. Химически марганец
достаточно активен, при нагревании энергично взаимодействует с неметаллами -
кислородом (образуется смесь оксидов марганца разной валентности), азотом,
серой, углеродом, фосфором и другими. При комнатной температуре марганец на
воздухе не изменяется: очень медленно реагирует с водой. В кислотах (соляной,
разбавленной серной) легко растворяется, образуя соли двухвалентного марганца.
При нагревании в вакууме марганец легко испаряется даже из сплавов.
Марганец образует сплавы со многими химическими
элементами; большинство металлов растворяется в отдельных его модификациях и
стабилизирует их. Так, Cu, Fe, Co, Ni и другие стабилизируют γ-модификацию.
Al, Ag и другие расширяют области β-
и σ-Mn
в двойных сплавах. Это имеет важное значение для получения сплавов на основе
марганца, поддающихся пластической деформации (ковке, прокатке, штамповке). В
соединениях марганец обычно проявляет валентность от 2 до 7 (наиболее устойчивы
степени окисления +2, +4 и +7). С увеличением
степени окисления возрастают окислительные и кислотные свойства соединений
марганца. [6]
1.2 Нормирование содержания тяжелых
металлов в воде (ПДК)
Предельно допустимая концентрация (ПДК) -
утверждённый в законодательном порядке санитарно-гигиенический норматив. Под
ПДК понимается такая концентрация химических элементов и их соединений в
окружающей среде, которая при повседневном влиянии в течение длительного
времени на организм человека не вызывает патологических изменений или
заболеваний, устанавливаемых современными методами исследований в любые сроки
жизни настоящего и последующего поколений.
Значения ПДК включены в ГОСТы, санитарные нормы
и другие нормативные документы, обязательные для исполнения на всей территории
государства; их учитывают при проектировании технологических процессов,
оборудования, очистных устройств и пр. Санитарно-эпидемиологическая служба в
порядке санитарного надзора систематически контролирует соблюдение нормативов
ПДК в воде водоёмов хозяйственно-питьевого водопользования, в атмосферном
воздухе и в воздухе производственных помещений; контроль за состоянием водоёмов
рыбопромыслового назначения осуществляют органы рыбнадзора.
Вода является средой, в которой возникала жизнь
и обитает большая часть видов живых организмов (в атмосфере лишь слой около 100
м наполнен жизнью). Поэтому при нормировании качества природных вод необходимо
заботиться не только о воде как ресурсе, потребляемом человеком, но и о
сохранении водных экосистем как важнейших регуляторов условий жизни планеты.
Однако действующие нормативы качества природных вод ориентированы главным
образом на интересы здоровья человека и рыбного хозяйства и практически не
обеспечивают экологическую безопасность водных экосистем.
Требования потребителей к качеству воды зависят
от целей использования. Выделяют три вида водопользования:
хозяйственно-питьевое - использование водных
объектов или их участков в качестве источника хозяйственно-питьевого
водоснабжения, а также для водоснабжения предприятий пищевой промышленности;
культурно-бытовое - использование водных
объектов для купания, занятий спортом и отдыха. К этому виду водопользования
относятся и участки водных объектов, находящиеся в черте населенных мест;
водоемы рыбохозяйственного назначения, которые,
в свою очередь, делятся на три категории:
высшая категория - места расположения
нерестилищ, массового нагула и зимовальных ям особо ценных и ценных видов рыб,
других промысловых водных организмов, а также охранные зоны хозяйств для
искусственного разведения и выращивания рыб, других водных животных и растений;
первая категория - водные объекты, используемые
для сохранения и воспроизводства ценных видов рыб, обладающих высокой
чувствительностью к содержанию кислорода;
вторая категория - водные объекты, используемые
для других рыбохозяйственных целей.
Конечно, природные воды являются объектами и
других видов водопользования - промышленного водоснабжения, орошения, судоходства,
гидроэнергетики и.т.д. Использование воды, связано с ее частичным или полным
изъятием, называют водопотреблением. Все водопользователи обязаны соблюдать
условия, которые обеспечивают качество воды, соответствующее установленным для
данного водного объекта нормативам. Существуют и некоторые общие требования к
составу и свойствам воды (табл. 1.1).
Поскольку требования к качеству воды зависят от
вида водопользования, необходимо определить этот вид для каждого водного
объекта или его участков. Согласно Правилам виды водопользования
устанавливаются региональными органами экологического и санитарного контроля и
утверждаются соответствующей исполнительной властью.
Под ПДК природных вод подразумевается
концентрация индивидуального вещества в воде, при превышении которой она
непригодна для установленного вида водопользования. При концентрации вещества
равной или меньше ПДК вода так же безвредна для всего живого, как и вода, в
которой полностью отсутствует данное вещество.
Характер воздействия загрязняющих веществ на
человека и водные экосистемы может быть разным. Многие химические вещества
могут тормозить естественные процессы самоочищения, что приводят к ухудшению
общего санитарного состояния водоема (дефициту кислорода, гниению, появлению
сероводорода, метана и. т. д.). В этом случае устанавливают ПДК по
общесанитарному признаку вредности.
При нормировании качества воды водоемов ПДК
устанавливается по лимитирующему признаку вредности - ЛПВ.
ЛПВ - признак вредного действия вещества,
который характеризуется наименьшей пороговой концентрацией.
Таблица 1.1 Общие требования к
составу и свойствам воды (Правила охраны поверхностных вод от загрязнения)
|
Показатель
|
Виды
водопользования
|
|
хозяйственно-питьевое
|
культурно-бытовое
|
рыбохозяйственное,
категории
|
|
|
|
высшая
и первая
|
вторая
|
|
Взвешенные
вещества
|
Содержание
взвешенных веществ не должно увеличиваться более чем на
|
|
0,25
мг/л
|
0,75
мг/л
|
0,25
мг/л
|
0,75
мг/л
|
|
Плавающие
примеси
|
На
поверхности водоема не должны обнаруживаться плавающие пленки, пятна
минеральных масел и других примесей
|
|
|
|
|
Окраска
|
Не
должна обнаруживаться в столбике
|
Вода
не должна иметь окраски
|
|
|
|
20
см
|
10
см
|
|
|
|
Запахи,
привкусы
|
Вода
не должна приобретать запахов и привкусов более 2 баллов, обнаруживаемых
|
Вода
не должна придавать посторонних привкусов и запахов мясу рыбы
|
|
|
|
непосредственно
или после хлорирования
|
непосредственно
|
|
|
|
Температура
|
Летом,
после спуска сточных вод, не должна повышаться более, чем на 3 0С по
сравнению со средней в самый жаркий месяц
|
Не
должна повышаться более, чем на 5 0С там, где обитают холоднолюбивые рыбы, и
не более 8 0С в остальных случаях
|
|
|
|
Водородный
показатель рН
|
Не
должен выходить за пределы 6,5 - 8,5
|
|
|
|
|
Минерализация
воды
|
Не
должна превышать по плотному остатку 1000 мг/л, в том числе хлоридов - 350
мг/л, сульфатов - 500 мг/л
|
Нормируется
по показателю «привкусы»
|
Нормируется
согласно таксации рыб-хоз. водоемов
|
|
|
Растворенный
кислород
|
В
любой период года не ниже 4 мг/л в пробе, отобранной до 12 ч дня
|
В
подледный период не ниже 6,0 мг/л
|
4,0
мг/л
|
|
|
Полное
биохим. потребл. кислорода (БПК полн)
|
При
20 0С не должно превышать 3,0 мг/л
|
6,0
мг/л
|
3,0
мг/л
|
3,0
мг/л
|
|
Химическое
потребление кислорода (ХПК)
|
Не
более 15,0 мг/л
|
30,0
мг/л
|
-
|
-
|
|
Химические
вещества
|
Не
должны содержаться в воде водотоков и водоемов в концентрациях, превышающих
ПДК, установленные
|
|
|
|
СанПиН
4630-88
|
Перечнем
ПДК и ОБУВ вредных веществ для воды рыбохозяйственных водоемов
|
|
|
|
Возбудители
заболеваний
|
Вода
не должна содержать возбудителей заболеваний, в том числе жизнеспособные яйца
гельминтов и цисты патогенных кишечных простейших
|
|
|
|
|
Лактозоположительные
кишечные палочки (ЛКП)
|
Не
более
|
-
|
-
|
|
|
10000
в 1 л
|
100
в 1 л
|
|
|
|
Колифаги
(в бляшкообразующих единицах)
|
Не
более 100 в 1 л
|
Сточная
вода на выпуске в водный объект не должна оказывать острого токсического
действия на тест-объекты
|
|
|
В табл. 1.2 приведены значения ПДК соединений
тяжелых металлов в водоемах хозяйственно-питьевого водопользования. [3]
Таблица 1.2 Предельно допустимые концентрации
вредных веществ в воде водоемов хозяйственно-питьевого водопользования
|
№
п/п
|
Соединение
|
Формула
|
Молекулярная
масса
|
Концентрация,
мг/л
|
|
|
|
|
ППКорл
|
ППКс.рв
|
ППКт
|
ПДКв
|
|
1
|
Железа
соединения в пересчете на Fe
|
-
|
-
|
0,5
|
0,5
|
>50
|
0,5
|
|
2
|
Кадмий
хлористый в пересчете на Cd
|
CdCl2
|
183,3
|
2
|
0,01
|
0,01
|
0,01
|
|
3
|
Кобальт
хлористый в пересчете на Co
|
СoCl2
|
129,8
|
1000
|
1
|
3
|
1
|
|
4
|
Марганца
соединения в пересчете на Mn
|
-
|
-
|
1
|
100
|
-
|
1
|
|
5
|
Медь
сернокислая в пересчете на Cu
|
CuSO4
|
159,6
|
3
|
0,1
|
10
|
0,1
|
|
6
|
Мышьяк
окись в пересчете на As
|
As2O3
|
197,8
|
100
|
0,1
|
0,05
|
0,05
|
|
7
|
Никель
сернокислый в пересчете на Ni
|
NiSO4
|
157,8
|
50
|
0,1
|
>3,75
|
0,1
|
|
8
|
Ртуть:
оксид металл сульфид
|
HgO
Hg HgS
|
216,6
200,6 232,7
|
5
5 5
|
0,01
0,01 0,01
|
0,005
0,005 0,005
|
0,005
0,005 0,005
|
|
9
|
Свинец
азотнокислый в пересчете на Рb
|
-
|
-
|
2
|
0,8
|
0,1
|
0,1
|
|
10
|
Свинца
соединение в пересчете на Рb
|
-
|
-
|
-
|
-
|
0,1
|
0,1
|
|
11
|
Хрома
(III) соединения в пересчете на Cr
|
-
|
-
|
0,5
|
10
|
>0,5
|
0,5
|
|
12
|
Хрома
(VI) соединения в пересчете на Cr
|
-
|
-
|
0,1
|
0,1
|
6
|
0,1
|
|
13
|
Цинка
соединение в пересчете на Zn
|
-
|
-
|
5
|
1
|
30
|
1
|
При установлении ПДК вредных веществ в воде
водоемов ориентируются на минимальную концентрацию веществ по одному из
следующих показателей:
ППКорл - подпороговая концентрация веществ в
водоеме, определяемая по изменению органолептических характеристик(запах, цвет,
привкус), мг/л.
ППКс.р.в. - подпороговая концентрация вещества,
определяемая по влиянию на санитарный режим водоема (сапрофитная микрофлора,
биологическая потребность в кислороде и др.), мг/л.
ППКт - подпороговая концентрация вещества в
водоеме, определяемая по токсилогическим характеристикам, мг/л.
ПДКв - предельно допустимая концентрация
вещества в воде водоема, мг/л.
Противоречие и отличие установления
ПДК для водоемов различного назначения
Перечни ПДК для водоемов различного применения
разрабатывают определенные ведомства рыбохозяйственного и
санитарно-гигиенического профиля, как правило, не согласовывая свои действия. В
результате получается следующее: одно и то же вещество называется по-разному в
различных перечнях; на некоторые вещества существуют ПДК только для одних
водоемов, а для других - отсутствуют. Например, для хлорорганических соединений
ПДК существуют только санитарно-гигиенические требования и отсутствуют для
рыбохозяйственных водоемов. (Как известно, санитарно-гигиенические ПДК более
завышены по сравнению с рыбохозяйственными, ибо устанавливаются по результатам
биотестирования на теплокровных животных, а не на гидробионтах-рыбах). Это
приводит к путанице и отсутствию информации в Государственном реестре веществ.
Отсутствие информации, например, о ПДК хлорорганических соединений, с одной
стороны, вызывает сомнения о безопасности сброса в водоемы рыбохозяйственного
назначения (а к водоемам рыбохозяйственного назначения можно отнести
практически любой водоем, так как рыба водится, кроме болот, везде); с другой
стороны, позволяет надзорным органам, ссылаясь на норматив, запретить сброс
хлорорганических веществ, или в лучшем случае - «автоматом» применить к
водопользователю повышающий коэффициент 25.
НДС устанавливают требования к сбросным СВ более
жесткие, чем ПДК для рыбохозяйственных водоемов, или на уровне ПДК, а в свою
очередь, требования СанПиН к качеству питьевой воды более «мягкие», чем ПДК
(табл. 1.3).
Таблица 1.3 ПДК тяжелых металлов в воде
рыбохозяйственных водоемов и в питьевой воде
|
Наименование
ингредиентов
|
Cr3+
|
Cr6+
|
Cu
|
Zn
|
Ni
|
Рb
|
Cd
|
Fe
|
|
ПДК
для рыбохозяйственных водоемов, мг/дм3
|
0,07
|
0,02
|
0,001
|
0,01
|
0,01
|
0,1
|
0,005
|
0,1
|
|
СанПиН
2.1.4.1074-01 Вода питьевая
|
0,5
|
0,05
|
1,0
|
5,0
|
0,1
|
0,03
|
0,001
|
0,3
|
Элементарный здравый смысл подсказывает, что
нормативные требования НДС к сточным водам и питьевой воде должны поменяться
местами.
В большинстве европейских стран при установлении
нормативов на качество очистки сточных вод основным условием является достижение
максимально возможной степени очистки с учетом использования наилучших
современных технологий. [1]
1.3 Источники попадания тяжелых
металлов в природные воды
Тяжелые металлы - свинец,
кадмий и ртуть - относятся к микрозагрязнителям и представляют собой особую
проблему, так как они играют особую роль в отношении здоровья людей и
окружающей среды из-за их персистентности, высокой токсичности и
биоаккумуляционных свойств.
Существует пять основных
источников тяжелых металлов, создающих водное загрязнение:
геологическая эрозия, которая
обеспечивает фоновый уровень;
промышленная переработка руд и
металлов;
использование металлов и их
соединений, таких как соли хрома при дублении, медьсодержащих соединений в
сельском хозяйстве и тетраэтилсвинец - в качестве антидетонационного соединения
в бензине;
просачивание растворов тяжелых
металлов из бытовых стоков и со свалок твердых отходов;
и попадание тяжелых металлов из
выделений человека и животных, особенно цинка.
Металлы, попавшие в воздух с
автомобильными выбросами, при сжигании топлива и эмиссии в результате
промышленных процессов, могут осесть на землю и вымываться в поверхностные
воды.
В условиях активной
антропогенной деятельности загрязнение природных пресных вод тяжелыми металлами
стало особо острой проблемой. Актуальность этой проблемы не вызывает сомнений.
Достаточно сказать, что для тяжелых металлов в принципе не существует надежных
механизмов самоочищения. Тяжелые металлы лишь перераспределяются из одного
природного резервуара в другой, взаимодействуя с различными живыми организмами
и повсюду оставляя видимые нежелательные последствия этого взаимодействия. На
сегодня основным источником загрязнения природных вод тяжелыми металлами
являются промышленные загрязнения. Тяжелые металлы попадают в природные воды с
использованными промышленными водами, содержащими химические соединения и следы
элементов, с дождевой водой, фильтрующейся через отвалы, а также при авариях
различных химических установок и хранилищ. Для подземных вод большое значение
имеет закачка отходов в скважины, шахты и шурфы. Как видно из рис. загрязненные
воды могут стекать в открытый водоем и через "окна" в водоупорном
слое проникать в водоносный горизонт. Однако может протекать и обратный
процесс, когда тяжелые металлы мигрируют с подземными водами и через такие же
"окна" попадают в открытый водоем (рис. 1.1, 1.2).
Вода является основной средой
миграции тяжелых металлов в земной коре. Для оценки интенсивности водной
миграции обычно используется коэффициент водной миграции
, равный
отношению содержания химического элемента в минеральном остатке воды к его
содержанию во вмещающих породах или к кларку земной коры. Для миграционных
процессов в природных водах особое значение имеют такие факторы, как
окислительно-восстановительный потенциал, кислотно-основные условия (рН), а
также и ряд других. Проблемы наличия тяжелых металлов в пресных поверхностных
водах, с одной стороны, и в подземных водах - с другой, - это две стороны более
общей проблемы.
Следует еще раз подчеркнуть, что в
отличие от органических загрязняющих веществ, подвергающихся процессам
разложения, металлы способны лишь к перераспределению между отдельными
компонентами водных систем. В природных пресных водах они существуют в разных
формах и различных степенях окисления. Выделяют, как правило, взвешенную,
коллоидно-дисперсную и собственно растворенную фазы, которые, в свою очередь,
могут быть представлены самыми разнообразными веществами и соединениями.
Экспериментальные исследования, проведенные в 80-е годы, показали, что
различные формы одного и того же элемента отличаются по биологической
активности и доступности для организмов. Оказалось, что для гидробионтов при
концентрациях, превышающих ПДК, наибольшей токсичностью обладают свободные
гидратированные ионы и некоторые неорганические комплексные соединения, а для
металлов, подвергаемых процессу метилирования (Hg, Рb, Sn и др.), -
металлоорганические соединения.
Рис. 1.1 Закачка отходов в скважины
Рис. 1.2 Сорбционные свойства некоторых
природных материалов
Среди разнообразных загрязняющих веществ тяжёлые
металлы и их соединения выделяются распространенностью, высокой токсичностью,
многие из них - также способностью к накоплению в живых организмах. Они широко
применяются в различных промышленных производствах, поэтому, несмотря на
очистительные мероприятия, содержание соединения тяжелых металлов в
промышленных сточных водах довольно высокое. Они также поступают в окружающую
среду с бытовыми стоками, с дымом и пылью промышленных предприятий. Многие
металлы образуют стойкие органические соединения, хорошая растворимость этих
комплексов способствует миграции тяжелых металлов в природных водах. К тяжелым
металлам относят более 40 химических элементов, но при учете токсичности,
стойкости, способности накапливаться во внешней среде и масштабов распространения
токсичных соединений, контроля требуют значительно меньшее число элементов. [2]
Тяжелые металлы и их соли - широко
распространенные промышленные загрязнители. В водоемы они поступают из
естественных источников (горных пород, поверхностных слоев почвы и подземных
вод), со сточными водами многих промышленных предприятий и атмосферными
осадками, которые загрязняются дымовыми выбросами. Тяжелые металлы как
микроэлементы постоянно встречаются в естественных водоемах и органах
гидробионтов (см. таблицу 1.4). В зависимости от геохимических условий
отмечаются широкие колебания их уровня.
Таблица 1.4
|
Естественные
уровни металлов в природных водах
|
|
Элемент
|
Содержание
металлов (мкг/л)
|
Элемент
|
Содержание
металлов (мкг/л)
|
|
в
морской воде
|
в
речной воде
|
|
в
морской воде
|
в
речной воде
|
|
Ртуть
|
0,03
|
0,03
- 2,8
|
Олово
|
3,0
|
1,0
- 3,0
|
|
Кадмий
|
0,1
|
0,1
- 1,3
|
Железо
|
10,0
|
10,0
- 67,0
|
|
Медь
|
3,0
|
1.0
- 20,0
|
Марганец
|
2,0
|
1,0
- 50,0
|
|
Цинк
|
10,0
|
0,1
- 20,0
|
Мышьяк
|
10,0
|
30,0
- 64,0
|
0,5
|
0,1
- 1,0
|
Алюминий
|
10,0
|
1,0
- 50,0
|
|
Хром
|
0,02
|
1,0
- 10,0
|
Никель
|
2,0
|
0,8
- 5,6
|
|
Свинец
|
0,03
|
1,0
- 23,0
|
Серебро
|
0,04
|
0,1
|
Глава 2. Методы очистки природных
вод от тяжелых металлов
Существуют механические, химические,
физико-химические и биологические методы очистки природных вод. Для очистки природных
вод от содержания тяжелых металлов используют следующие методы:
2.1 Реагентный метод
Рис 2.1 У - усреднитель разбавленных и
концентрированных стоков; Е1, Е2 - емкости для приготовления реагентов; НД1,
НД2 - дозирующие насосы; ТО - отстойник с тонкослойным модулем; ФП - узел
обезвоживания осадка; ФМ - фильтр механический; СФ - сорбционный фильтр со
специальной загрузкой или ионообменной смолой для доочистки от тяжелых металлов
Наибольшее распространение в практике очистки
сточных вод от ионов тяжелых металлов (ИТМ) получил реагентный метод. Этот
метод включает в себя процессы нейтрализации, окислительно-восстановительные
реакции, осаждение и обезвоживание образующегося осадка, и позволяет довольно
полно удалять из стоков ИТМ.
При этом методе ионы тяжелых металлов
переводятся, как правило, в гидроксидные соединения путем повышения рН
усредненных стоков до рН их гидратообразования с последующим осаждением,
фильтрацией. В необходимых случаях до достижения рН очищенных стоков
регламентируемого для сброса.
Особенности очистки СВ от катионов
меди
Произведение растворимости гидроокиси меди равно
5,0х10-20, в то время, когда растворимость основного
карбоната меди практически равна нулю. Поэтому медь выгодно осаждать в виде основного
карбоната:
Для этого в растворе нейтрализующего реагента
необходимо иметь одновременно как гидроксильные ионы (ОН)-, так и
карбонатные (СО3)2-. Таким образом, для осаждения из
растворов ионов меди нерационально применение только едких щелочей и извести
высшего сорта, так же только соды, мела, мрамора, доломита и известняка, дающих
в раствор в основном карбонат - ионы.
В связи с изложенным, лучшим реагентом для
очистки сточных вод от катионов меди является недожженная известь III-его
сорта, содержащая СаСО3.
Особенности очистки СВ от катионов
цинка
При осаждении цинка из сульфатных растворов
едкой щелочью и известью образуются в основном осадки в виде основных солей
цинка: ZnSO4. nZn(ОН)2, причем число n возрастает с
увеличением рН. Так, при рН 7 осаждается основной сульфат цинка,
соответствующий формуле ZnSO4. 3Zn(ОН)2, а повышение рН
до 8,8 приводит к образованию осадка, состав которого выражается формулой -
ZnSO4. 5Zn(ОН)2.
При осаждении цинка из сульфатных растворов
недожженной известью III-его сорта, содержащей СаСО3 состав основных
карбонатов в осадке зависит от условий реакции - температуры, исходной
концентрации цинка и известкового раствора, величины рН раствора и т.п. По
литературным данным, при рН = 7-9,5 образуется основной карбонат цинка состава
2ZnСO3. 3Zn(ОН)2.
Основное достоинство реагентного метода -
возможность применения его для обезвреживания кислотно-щелочных сточных вод
различных объемов с различной концентрацией ионов тяжелых металлов.
Его недостатки:
значительное повышение солесодержания очищенных
от ИТМ стоков за счет внесения реагентов, что вызывает необходимость
дополнительной доочистки;
большой расход реагентов;
получение трудно обезвоживаемого и
неутилизируемого осадка;
большие трудозатраты по эксплуатации;
необходимость организации и содержания
реагентного хозяйства со специальным коррозионно-устойчивым оборудованием и
дозирующими устройствами и т.п.
Особо следует отметить, что при реагентных
методах очистки и выполнении технологических регламентов остаточные
концентрации основных ионов тяжелых и цветных металлов в очищенных стоках
достигают следующих минимальных величин, мг/л:
Fe(OH)2
− 0,3-1,0
Zn(OH)2
− 0,05
Cu(OH)2
− 0,1-0,15,
и представлены, в основном, в виде их
гидроксидов, легко диссоциируемых и растворимых в слабокислых водных растворах.
[2]
2.2
Электродиализ
Электродиализом называют процесс переноса ионов
через мембрану под действием приложенного к ней электрического поля. Для
очистки сточных вод методом электродиализа используют электрохимически-активные
ионитовые мембраны.
Метод электродиализа можно использовать как для
удаления змалоконцентрированных сточных вод минеральных солей (в том числе и
солей тяжелых металлов) c целью повторного использования обессоленной воды в
производстве (в некоторых случаях возможна утилизация солей, удаленных из
сточных вод), так и для переработки высококонцентрированных сточных вод
(отработанных технологических растворов) с целью регенерации из них ценных
продуктов.
Процесс удаления солей из сточных вод
осуществляется в многокамерных аппаратах (электродиализаторах), в которых
плоские мембраны расположены параллельно. Обессоливаемая вода поступает в
многокамерный аппарат. При пропускании через такой аппарат постоянного
электрического тока, катионы растворенных солей в четных камерах будут
двигаться к катоду I и проходить через катионовую мембрану, отделяющую четные
камеры от нечетных. Анионы будут двигаться к аноду II и проходить нечетную
камеру через анионитовую мембрану. Из нечетных камер ни аниониты, ни катиониты
в соседние камеры не проникают, так как на пути движения они встречают
препятствия в виде непроницаемых для катионов анионитовых мембран со стороны
анода. В результате соли переносятся током из четных камер к нечетным, вода в
четных камерах опресняется, а в нечетных рассольных камерах накапливаются соли.
Электродиализный метод в России применяют в основном для опреснения природных
соленых и солоноватых вод. По литературным данным возможно его применение для
очистки различных сточных вод, в частности, стоков, образующихся при электрохимической
и химической обработке металлов.
Электродиализатор разделен чередующимися
катионитовыми и анионитовыми мембранами, образующими те же чередующиеся
концентрирующие (рассольные) и обессоливающие (диэлюатные) камеры. Через такую
систему пропускается постоянный ток, под действием которого катионы, двигаясь к
катоду, проникают через катионитовые мембраны, но задерживаются анионитовыми, а
анионы, двигаясь в направлении анода, проходят через анионитовые мембраны, но
задерживаются катионитовыми. В результате этого из одного ряда камер, например
из ряда четных камер, ионы обеих знаков выводятся в смежный, нечетный, ряд
камер (рис. 2.2).
Рис. 2.2 Схема процесса электродиализа: К -
катионитовые мембраны;
А - анионитовые мембраны; (-) - катод; (+) -
анод.
Таким образом, происходит очистка загрязненной
ионами воды, которая из четных камер собирается в один поток, а
сконцентрированные соли из нечетных камер - в другой поток. [2]
2.3 Ионообменный метод
Ионообменная очистка применяется для извлечения
из сточных вод металлов (цинка, меди, хрома, никеля, свинца, ртути, кадмия,
ванадия, марганца и др.), а также соединений мышьяка, фосфора, ПАВ, цианистых
соединений и радиоактивных веществ. Метод позволяет рекуперировать ценные
вещества при высокой степени очистки воды. Ионный обмен широко распространен
при обессоливании в процессе водоподготовки.
Сущность ионного обмена заключается в
способности ионообменных материалов забирать из растворов электролита ионы в
обмен на эквивалентное количество ионов ионита.
Требования к воде, подаваемой на очистку
ионообменным методом:
взвешенные вещества - не более 8 мг/л;
общее солесодержание - до 3 г/л;
сульфаты и хлориды - до 5 мг/л;
цветность - не более 30 градусов;
окисляемость перманганатная - до 7 мгО2/л;
железо общее - не более 0,5 мг/л;
нефтепродукты - отсутствие;
свободный активный хлор - не более 1 мг/л.
Если исходная вода не отвечает данным
требованиям, то необходимо провести предварительную подготовку воды.
В соответствии с необходимой глубиной
обессоливания воды проектируют одно-, двух- и трехступенчатые установки, но во
всех случаях для удаления из воды ионов металлов применяют сильнокислотные
Н-катиониты с большой обменной способностью.
Очистку воды осуществляют ионитами - синтетическими
ионообменными смолами, изготовленными в виде гранул размером 0,2...2 мм. Иониты
изготовляют из нерастворимых в воде полимерных веществ, имеющих на своей
поверхности подвижный ион (катион или анион), который при определенных условиях
вступает в реакцию обмена с ионами того же знака, содержащимися в воде.
Различают сильно- и слабокислотные катиониты (в Н+- или Na+-
форме) и сильно- и слабоосновные аниониты (в ОН- или солевой форме), а также
иониты смешанного действия. Основополагающим фактором кинетики процесса
является скорость ионообмена между ионами воды и омываемой частицей смолы. На
наружной поверхности омываемой частицы образуется неподвижная водяная пленка,
толщина которой зависит от скорости потока очищаемой воды и размеров зерна
смолы. Ион, который стремится попасть внутрь частицы смолы, в функциональную
группу, должен диффундировать из воды через пленку, пройти через граничную
поверхность частицы и внутри смолы в растворе набухания устремиться к
ассоциации с функциональной группой. Диффузия ионов через пленку является
важнейшим этапом процесса.
Избирательное поглощение молекул поверхностью
твердого адсорбента происходит вследствие воздействия на них неуравновешенных
поверхностных сил адсорбента.
Ионообменные смолы имеют возможность регенерации.
После истощения рабочей обменной емкости ионита он теряет способность
обмениваться ионами и его необходимо регенерировать. Регенерация производится
насыщенными растворами, выбор которых зависит от типа ионообменной смолы.
Процессы восстановления, как правило, протекают в автоматическом режиме. На
регенерацию обычно затрачивают около 2 часов, из них на взрыхление - 10-15 мин,
на фильтрование регенерирующего раствора - 25-40 мин, на отмывку - 30-60 мин.
Ионообменную очистку реализуют последовательным фильтрованием воды через
катиониты и аниониты.
В зависимости от вида и концентрации примесей в
воде, требуемой эффективности очистки используют различные схемы ионообменных
установок.
Применение.
Традиционной областью применения ионного обмена является водоподготовка.
Тепловые и атомные электростанции (ТЭС и АЭС), сотни видов производств
химической, радиотехнической и электронной промышленности, машиностроение и
коммунальное хозяйство потребляют умягченную и обессоленную воду, которую
получают путем очистки природных пресных вод ионным обменом. В настоящее время
для этой цели расходуется 65% от общего объема производимых ионитов. Остальное
количество ионитов распределяется следующим образом:
• для очистки конденсатов на ТЭС, АЭС и
промышленных предприятиях-15%,
• в химической технологии - 9%,
• в пищевой (сахарной) и фармацевтической
промышленности - 6%,
• в гидрометаллургии и других отраслях -
остальное.
В настоящее время объем производства
синтетических ионитов увеличивается вдвое и более каждые 10 лет. Одновременно
все шире вовлекаются в ионообменную технологию природные иониты (цеолиты и
глинистые минералы). Промышленность нашей страны ежегодно выпускает 20 тыс. т
синтетических цеолитов и десятки тысяч тонн органических ионитов. Кроме того,
РФ располагает богатыми запасами природных неорганических ионитов. Объем воды,
подвергаемой ионообменной очистке для нужд народного хозяйства РФ, приближается
к 4000 млн. м3 в год. Тенденция к увеличению производства и
потребления ионитов наблюдается и в других промышленно развитых странах.
Все большее увеличение спроса на иониты для
очистки воды обусловлено интенсивным развитием промышленности и коммунального
хозяйства, нуждающихся в предварительно очищенной до определенных норм воде,
возрастающими требованиями к качеству выпускаемых продуктов и изделий.
Широкому применению ионного обмена способствуют
и неоспоримые преимущества этого метода (высокая производительность,
обеспечение глубокой очистки воды практически от любых ионогенных соединений,
простое аппаратурное оформление процесса, высокая надежность очистки при
переменных нагрузках и т.д.).
Способность ионитов селективно сорбировать
металлы из различных сред обусловила их широкое применение в технологии
получения редких, благородных и цветных металлов из руд, природных и шахтных
вод. На фоне антропогенного рассеивания химических элементов в окружающей среде
и попадания их в конечном счете в водоемы сорбционная технология получения
металлов и других элементов из природных вод имеет большое будущее.
Есть еще одно чрезвычайно важное обстоятельство,
которое, очевидно, приведет к широкому развитию перспективных методов очистки,
в том числе ионообменного. Это - истощение и усиливающееся загрязнение ресурсов
пресной воды. В настоящее время почти четвертая часть населения планеты испытывает
острую нехватку питьевой воды. Такая ситуация складывается прежде всего в
густонаселенных районах с высокоразвитой промышленностью и поливным
земледелием, где традиционные водные источники (подземные и поверхностные
пресные воды) либо исчерпаны, либо загрязнены настолько, что стали непригодными
для водоснабжения населения.
Во многих промышленно развитых районах Европы и
США подземные источники воды исчерпаны, а сток рек почти на 100% состоит из
сточных вод промышленных предприятий. Определение «природная» по отношению к
воде этих рек давно потеряло смысл, и подготовка воды больше напоминает очистку
сточных вод промышленных предприятий. Резко ухудшилось качество воды,
поступающей в систему водоснабжения населения.
Разрабатываются, проектируются и внедряются в
промышленности схемы очистки сточных вод с применением ионитов. Исследуются
возможности использования взамен природной воды некоторых видов сточных вод с
меньшим или одинаковым солесодержанием на действующих водоподготовительных
ионообменных установках. Успешное решение этой задачи позволит широко внедрить
системы оборотного водоснабжения, включающие ионообменную очистку
рециркулируемых сточных вод, без дополнительного расширения объема производства
ионитов.
Роль ионного обмена в охране окружающей среды
нельзя ограничить только очисткой сточных и повышением качества
денатурированных вод. Применение ионообменных материалов, например для
санитарной очистки вентиляционных газовых выбросов, составляющих на некоторых
предприятиях до 40% и более всех газовых отходов, позволяет повысить надежность
охраны воздушного и водного бассейнов от загрязнения и заметно сократить
количество сточных вод по сравнению с традиционной абсорбцией газов водой.
Очистка производственных растворов от вредных примесей заметно облегчает их
переработку, способствует повышению качества выпускаемой продукции и снижению
опасности загрязнения среды в процессе производства и потребления продукции.
Очистка сточных вод и газов является новой и
малоисследованной областью применения ионного обмена, которая имеет следующие
пять главных особенностей:
. Чрезвычайно богатый набор ионообменных систем.
Поскольку до сих пор основной областью применения ионитов является
водоподготовка, т. е. очистка природных пресных вод, то до сих пор в центре внимания
исследователей было ограниченное число ионообменных систем, включающих
макропримеси природных вод (ионы Са2+, Mg2+, Na+, K+, SO42-,
НСО32-, HSiOs). Что же касается сточных вод и газов, то
они характеризуются большим разнообразием примесей (сотни и тысячи
неорганических и органических соединений.). Следовательно, велико и число
ионообменных систем, подлежащих исследованию.
Ввиду разнообразных химических свойств примесей
сточных вод и газов важное значение приобретают специфические химические
взаимодействия обмениваемых ионов с ионитами (образование комплексных
функциональных групп, слабоионизованных форм ионитов, комплексных,
слабоионизованных, твердых и газообразных соединений и т.д.). Удачное
использование этих взаимодействий позволяет резко повысить эффективность
ионного обмена, обеспечить глубокую очистку воды и газов, сократить до
стехиометрии расход регенерирующих агентов.
. Сточные воды и газы, источником образования
которых являются динамичное промышленное производство и коммунальное хозяйство,
характеризуются непостоянством концентраций примесей, и поэтому процессы их
очистки зависят от условий их образования, т. е. от технологии и режима работы
производства. Ионообменные установки очистки сточных вод и газов работают под
переменной нагрузкой.
. Усиливаются специфические влияния очищаемой
среды на иониты (повышенные тепловое, химическое, радиоактивное и другие
воздействия).
. Формирование состава сточных вод и газов
происходит обычно за счет примесей, характерных для данного производства.
Следовательно, при правильном выборе регенерирующего агента извлекаемые примеси
могут быть возвращены в основное производство (например, примеси промывных вод
гальванических и органических производств, конденсатов сокового пара,
абсорбционных растворов, отходящих и вентиляционных газов и т. д.). Это
обстоятельство позволяет легко решить проблему утилизации регенерационных
растворов, расширяет возможности ионообменного метода, делает его экономичным и
экологичным.
Применение зернистых химически регенерируемых
органических ионитов имеет значительные технико-экономические преимущества при
обессоливании природных и сточных вод с исходным солесодержанием до 1 г/л, при
глубоком обессоливании воды, турбинных и других конденсатов на ТЭС, АЭС и
промышленных предприятиях (в фильтрах смешанного действия), при дезактивации
радиоактивных сточных вод, при концентрировании микропримесей из воды. Если
регенерационные растворы перерабатываются в полезную продукцию (например, в
минеральное удобрение), а также при электродиализном восстановлении реагентов
из регенерационных растворов и в ряде других случаев ионный обмен успешно может
быть использован для глубокого обессоливания воды с исходным солесодержанием до
2 г/л. Применение зернистых термически регенерируемых ионитов (иониты безреагентной
регенерации, Сиротерм-иониты) позволяет повысить верхний оптимальный предел
солесодержания обессоливаемой воды до 3 г/л. Сиротерм-процесс успешно
конкурирует с электродиализом и весьма перспективен для снижения солесодержания
воды с 3 до 0,3- 0,5 г/л. Дальнейшее глубокое обессоливание может
осуществляться с применением обычных химически регенерируемых ионитов. Для
обессоливания пресных и солоноватых вод с солесодержанием 1-10 г/л перспективны
комбинированные схемы, включающие реагентное умягчение (с коагуляцией),
глубокое ионообменное умягчение с применением зернистых катионитов,
электродиализ с применением ионообменных мембран и ионообменное обессоливание.
Если учесть, что основное количество сточных вод
промышленности и коммунального хозяйства имеет солесодержание ниже 2 г/л
(продувочные, поверхностные, городские сточные воды, промывные воды, конденсаты
и др.), то становится понятным, что ионитам и ионообменным мембранам
принадлежит главная роль в обессоливании, очистке от радиоактивных веществ, селективной
очистке от растворенных примесей и повторном использовании сточных вод для нужд
промышленности.
Создание порошкообразных ионитов и намывных
фильтров позволило с высокой эффективностью очищать конденсаты на ТЭС и АЭС не
только от микроколичеств растворенных, но и грубых взвешенных и коллоидных
примесей. Создание макропористых осмотически-стабильных органических ионитов с
расширенными возможностями позволило вовлечь в сферу применения ионитов очистку
сточных и денатурированных вод от пестицидов, детергентов и других органических
соединений. Таким образом, ионообменные материалы кроме деминерализации,
дезактивации и селективного выделения растворенных примесей неорганических
соединений оказались способными выполнять функции фильтрации дисперсных веществ
и обратимой сорбции органических соединений. Зернистые иониты успешно выполняют
роль восстановителей и катализаторов химических процессов; жидкие - роль
коагулянтов и экстрагентов; монополярные ионообменные мембраны - роль
эффективного переносчика ионов, биполярные - роль переносчика ионов и
генератора продуктов расщепления воды - ионов Н+ и ОН-; волокнистые иониты -
роль эффективного сорбента газообразных продуктов из отходящих и вентиляционных
газов.
Ионитам и ионообменным мембранам, как средствам
защиты окружающей среды от химического и радиоактивного загрязнений,
принадлежит будущее. [4]
Основы процесса ионного обмена.
Реакция ионного обмена протекает следующим образом:
при контакте с катионитом
RSO4H
+ NaCl
↔RSO4Na
+ HCl
при контакте с анионитом
ROH
+ NaCl
↔
RCl
+ NaOH
Ионный обмен происходит в эквивалентных
отношениях и в большинстве случаев является обратимым. Реакции ионного обмена
протекают вследствие разности химических потенциалов обменивающихся ионов. В
общем виде эти реакции можно представить следующим образом:
Ma
+ RmB
↔
mRA
+ B
.4 Ионообменные установки
В одноступенчатых ионитовых установках воду
последовательно пропускают через группу фильтров с Н-катионитом, а затем через
группу фильтров со слабоосновным анионитом; свободный оксид углерода (СО2)
удаляется в дегазаторе, устанавливаемом после катионитовых или анионитовых
фильтров, если они регенерируются раствором соды или гидрокарбоната. В каждой
группе должно быть не менее двух фильтров. Через ионитовую установку пропускают
лишь часть воды с тем, чтобы после смешения ее с остальной водой получить в
опресненной воде солесодержание, отвечающее лимитам потребителя.
- Н-катионитовые фильтры;
- дегазатор;
- промежуточный резервуар;
- анионитовые фильтры.
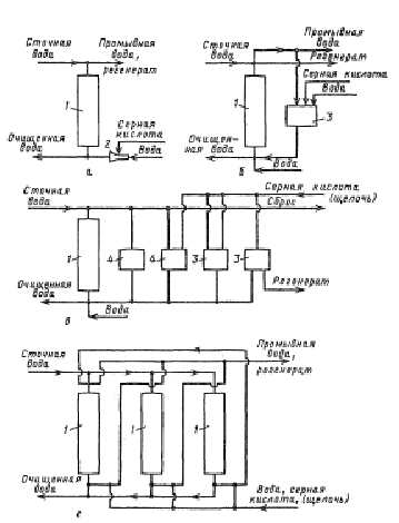
Рис. 2.3 Схемы ионообменных установок
периодического действия:
а - с
проточной регенерацией; б - с оборотом части регенерата; в - с
фракционированием регенерата; г - с «плавающим» фильтром; 1 - фильтры; 2
- эжектор; 3 - емкости для регенерата; 4 - емкости для промывных вод.

Рис. 2.4 Семы ионообменных установок:
а -
периодического действия: 1 - колонна; 2 - решетка; 3 - слой ионита; 4-6 -
распределители; 7 - бак с регенерирующим раствором; 8 - насос;
б - с
намывным фильтром: 1 -корпус; 2 - фильтрующий элемент; 3 - емкость для
приготовления суспензии ионита; 4 - насос; 5 - сборник отработанного ионита.
[3]
Глава 3. Определение сорбционных
характеристик катионитов
Иониты, в зернах которых при ионообменном
процессе происходит обмен катионов, называют катионитами.
Энергия вхождения различных катионов в катионит
по величине их динамической активности может быть охарактеризована для
одинаковых условий следующим рядом: Na+<Мg2+<Са2+<А13+
Каждый катионит обладает определенной обменной
емкостью выражающейся количеством катионов, которые катионит может обменять в
течение фильтроцикла. Обменную емкость катионита измеряют в грамм-эквивалентных
задержанных катионов на 1 м3 катионита, находящегося в набухшем (рабочем)
состоянии после пребывания в воде, т. е. в таком состоянии, в котором катионит
находится в фильтре. Различают полную и рабочую обменную емкость катионита.
Полной обменной емкостью называют то количество
катионов, которое может задержать 1 м3 катионита, находящегося в рабочем
состоянии, до того момента, когда жесткость фильтрата сравнивается с жесткостью
исходной воды.
Рабочей обменной емкостью катионита называют то
количество катионов, которое задерживает 1 м3 катионита до момента «проскока» в
фильтрат катионов. Рабочая обменная емкость катионита зависит от вида
извлекаемых из воды катионов, соотношения солей в умягчаемой воде, значения рН,
высоты слоя катионита, скорости фильтрования, режима эксплуатации катионитовых
фильтров, удельного расхода регенерирующего реагента и от других факторов.
Обменную емкость, отнесенную ко всему объему
катионита, загруженного в фильтр, называют емкостью поглощения.
Ионный обмен представляет собой процесс
взаимодействия раствора с твердой фазой, обладающей свойствами обменивать ионы,
содержащиеся в ней, на другие ионы, присутствующие в растворе. Вещества,
составляющие эту твердую фазу, носят название ионитов. Они практически не
растворимы в воде. Те из них, которые способны поглощать из растворов электролитов
положительные ионы, называются катионитами, отрицательные ионы - анионитами.
Первые обладают кислотными свойствами, вторые - основными. Если иониты
обменивают и катионы, и анионы, их называют амфотерными.
Поглотительная способность ионитов характеризуется
обменной емкостью, которая определяется числом эквивалентов ионов, поглощаемых
единицей массы или объема ионита. Различают полную, статическую и динамическую
обменные емкости. Полная емкость - это количество поглощаемого вещества при
полном насыщении единицы объема или массы ионита. Статическая емкость - это
обменная емкость ионита при равновесии в данных рабочих условиях. Она обычно
меньше полной. Динамическая обменная емкость - это емкость ионита до «проскока»
ионов в фильтрат, определяемая в условиях фильтрации. Динамическая емкость
меньше статической. Характеристика основных марок ионитов представлена в
таблице 3.1.
Для проведения экспериментальных работ по
исследованию сорбционных характеристик катионитов необходимо приготовить
раствор CuCl2х2H2O
с концентрацией 3,6 ммоль/ литр, что превышает ПДК в 2,3 раза (ПДК Cu
2+
в водоемах хозяйственно-питьевом назначении =0,1 мг/л=1,56 ммоль/л). Для этого
необходимо взвесить 1,23 гр. соли CuCl2х2H2O,
перенести в мерную колбу на 2 л и довести до метки дистиллированной водой. [2]
Таблица 3.1 Характеристика катионитов
|
Катионит
|
Функциональная
группа
|
Ионная
форма
|
Кислотность
|
Полная
обменная емкость
|
Насыпная
плотность, т/м3
|
Влажность,
%
|
Мак.
раб. темп-ра, 0С
|
Зернение,
мм
|
|
марка
|
Тип
|
|
|
|
Экв./т
|
Экв./м3
|
|
|
|
|
|
КУ-2
|
Полимеризационная
|
SO3H
|
H+, Na+
|
Сильнокислый
|
4700-5100
|
1300-1800
|
0,7-0,9
|
50,
60
|
120-130
|
0,3-1,5
|
|
КУ-2-8
|
То
же
|
SO3H
|
H+, Na+
|
То
же
|
5100
|
1800
|
0,7-0,9
|
50,
60
|
120-130
|
0,3-1,5
|
|
КУ-2-12П
|
Полимериизацонная
макропористая
|
SO3H
|
H+, Na+
|
То
же
|
4950
|
1500
|
0,7-0,9
|
50,
60
|
120-130
|
0,5-1,5
|
|
КУ-1
|
Конденсационная
|
SO3H
|
H+
|
То
же
|
4000
|
1400
|
0,6-0,75
|
30,
50
|
90
|
0,3-2,0
|
|
КФ-1
|
Полимериизационная
|
РO(OH)2
|
Na+
|
Среднекислый
|
5000
|
1900
|
0,7
|
30,
50
|
90
|
-
|
|
КФ-2
|
То
же
|
(CH2)[РO(OH)]2
|
Na+
|
То
же
|
7000
|
2600
|
0,7
|
30,
50
|
90
|
-
|
|
КБ-1
|
То
же
|
COOH
|
Na+
|
Слабокислый
|
8500-10000
|
4200-3800
|
0,55-0,6
|
30
|
90
|
0,3-1,5
|
|
КБ-4
|
То
же
|
COOH
|
Na+
|
То
же
|
8500
|
4200
|
0,55-0,6
|
50
|
150-180
|
0,3-2,0
|
|
КБ-4-10П
|
Полимериизационная
макропористая
|
COOH
|
Na+
|
То
же
|
7500
|
4200
|
0,68-0,82
|
75
|
150-180
|
0,25-1,0
|
3.1 Методика определение меди
фотоколориметрическим методом
Сущность метода. Метод основан на образовании
комплексного соединения ионов меди с аммиаком, обладающим интенсивной
сине-фиолетовой окраской. Окраска аммиака меди обусловлена d
→d
* переходами вследствие расщепления основного электронного состояния ионов меди
в поле лигандов. Так как устойчивость образующихся комплексов различается мало,
то в растворе будет находиться смесь нескольких аммиакатов меди, количественное
соотношение которых зависит от концентрации аммиака, присутствующего в растворе.
Молярный коэффициент поглощения тетрааммиаката меди при λ=640
нм равен 1∙102. Низкое значение ελ,
позволяет определить достаточно высокие концентрации ионов меди.
Реактивы:
Рабочий раствор соли меди, содержащий 1 мг меди
в 1 мл. Для приготовления этого раствора навеску 3,931 гр. сульфата меди CuSO4
∙5Н2O
растворяют в 25 мл 2М растворе серной кислоты, доводят объем раствора до 1 л
дистиллированной водой.
Ход работы:
Приготовление стандартных растворов. Готовят 6
стандартных растворов, содержащих 5,0; 7,5; 10; 12,5; 15; 17,5 мг меди в 50 мл.
Для этого в мерные колбы на 50 мл переносят соответственно 5,0; 7,5; 10; 12,5;
15; 17,5 мл исходного раствора, добавляют в каждую колбу 10 мл 5%-го раствора
аммиака мерным цилиндром и доводят объем до 50 мл (до метки) дистиллированной
водой. Через 10 мин. приступают к измерениям. Работу проводят со светофильтром
№8. Используют кюветы размером 20 мл. С данным светофильтром поочередно
фотометрируют стандартные растворы. Каждое измерение обязательно повторяют 3 раза.
По средним значениям в координатах поглощения строят градуировочный график.
Получение результатов. Получают раствор сульфата
меди (II) или
природный концентрированный рассол, прибавляют 10 мл 5%-го раствора аммиака и
доводят объем до 50 мл дистиллированной водой. Приготовленный раствор через 10
мин. фотометрируют. Измерения повторяют 5 раз. Пользуясь построенным
градуировочным графиком, находят содержание меди в анализируемом растворе. [5]
Построение калибровочного графика.
Мы приготовили серию растворов хлорида меди с
известными концентрациями из 3,6 ммоль/л раствора. Для получения раствора с
концентрацией 1,8 мМ необходимо взять 50 мл исходного раствора и довести его до
100 мл и аналогично готовим растворы с концентрациями указанными в таблице 3.2.
Измерили оптическую плотность растворов и
результаты занесли в таблицу 3.2.
Таблица 3.2
|
№
|
Концентрация
меди C, мM
|
Оптическая
плотность А
|
|
1
|
0,6
|
0,033
|
|
2
|
0,9
|
0,047
|
|
3
|
1,2
|
0,062
|
|
4
|
1,8
|
0,093
|
|
5
|
3,6
|
0,162
|
Построили график зависимости оптической
плотности от концентрации меди.
По графику видно, что к меди применим закон
Бугера - Ламберта - Бера. То есть при увеличении концентрации меди в растворе
увеличивается оптическая плотность раствора, при этом зависимость линейная и
берет свое начало в начале координат.
Рис. 3.1 Калибровочный график содержания меди
3.2 Определение полной обменной
емкости катионита КУ-2-8
Катионит КУ-2-8 выпускается в Na-форме и H-форме
и предназначен для умягчения, декарбонизации воды, в режиме параллельного Na-H-
ионирования, загрузки Н-фильтров всех ступеней, фильтров смешенного действия
(ФСД) при обессоливании воды и конденсата. Области применения водоподготовка,
гидрометаллургия, гальванотехника, очистка сточных вод.
Ход работы:
Взвесить 2 гр. катионита КУ-2-8 (сухого).
Насыпать в бюретку. Пропускать через колонку заполненным катионитом исходный
раствор. Далее отдираем пробы по 50 мл. На основе методики (пункт 3.1)
определяем оптическую плотность пробы и при помощи калибровочного графика,
находим концентрацию меди. Результаты представлены в таблице 3.3.
Таблица 3.3
|
№
|
V,
мл
|
А
|
С,
ммоль/л
|
С
погл
|
|
1
|
50
|
0,002
|
0,04
|
0,18
|
|
2
|
100
|
0,001
|
0,02
|
0,18
|
|
3
|
150
|
0,002
|
0,04
|
0,18
|
|
4
|
200
|
0,003
|
0,06
|
0,18
|
|
5
|
250
|
0,004
|
0,08
|
0,18
|
|
6
|
300
|
0,006
|
0,12
|
0,17
|
|
7
|
350
|
0,006
|
0,12
|
0,17
|
|
8
|
400
|
0,005
|
0,10
|
0,17
|
|
9
|
450
|
0,006
|
0,12
|
0,17
|
|
10
|
500
|
0,01
|
0,20
|
0,17
|
|
11
|
550
|
0,012
|
0,24
|
0,17
|
|
12
|
600
|
0,013
|
0,27
|
0,17
|
|
13
|
650
|
0,017
|
0,35
|
0,16
|
|
14
|
700
|
0,02
|
0,41
|
|
15
|
750
|
0,023
|
0,47
|
0,16
|
|
16
|
800
|
0,029
|
0,59
|
0,15
|
|
17
|
850
|
0,03
|
0,61
|
0,15
|
|
18
|
900
|
0,043
|
0,88
|
0,14
|
|
19
|
950
|
0,056
|
1,14
|
0,12
|
|
20
|
1000
|
0,06
|
1,22
|
0,12
|
|
21
|
1050
|
0,077
|
1,57
|
0,10
|
|
22
|
1100
|
0,096
|
1,96
|
0,08
|
|
23
|
1150
|
0,118
|
2,41
|
0,06
|
|
24
|
1200
|
0,131
|
2,67
|
0,05
|
|
25
|
1250
|
0,158
|
3,22
|
0,02
|
|
26
|
1300
|
0,168
|
3,43
|
0,01
|
|
27
|
1350
|
0,175
|
3,57
|
0,00
|
|
28
|
1400
|
0,174
|
3,55
|
0,00
|
|
29
|
1450
|
0,175
|
3,57
|
0,00
|
Построили график зависимости концентрации меди в
фильтрате от объема прошедшего через ионит раствора.
Рис. 3.2 Динамика выхода ионов меди из колонки
Процесс сорбции заключается в полном поглощении
первых порций катионов катионитом, причем область поглощения постепенно
перемещается по колонке к выходу. После этого наступает момент, когда, в силу
исчерпания емкости катионита, катионы начинают выходить из колонны. Из графика
видно, что концентрация меди на выходе из колонки увеличивается постепенно и
имеет вид S-образной кривой, начиная от нулевых концентраций до максимальной.
Эта кривая растягивается при маленьких концентрациях солей.
Рассчитали количество меди, поглотившегося
колонкой до полного насыщения катионита, как площадь фигуры, ограниченной
S-образной кривой и прямой максимальной концентрации:
ν = ∑Vi*(Cmax
- Ci) (1)
где Vi = 50 мл,= 3,6ммоль
ν1 = 3,57 ммоль.
Рассчитали объемную емкость катионита:
η1 = ν1/mк
= 3,57/2 = 1,78 ммоль/гр. катионита.
3.3 Определение полной обменной
емкости катионита КУ-1
тяжелый металл вода катионит
Катионит сульфоуголь, КУ-1 применяется при
водород- и натрий-катионировании, так как имеет в своем составе не только
карбоксильную, но и сульфогруппу.
Катионит КУ-1 получают поликонденсацией
n-фенолсульфокислоты и формальдегида. Он содержит два типа ионогенных групп:
-S03H и -ОН. Выпускается в виде зерен неправильной формы.
Ход работы:
Взвесить 2 гр. катионита КУ-1 (сухого). Насыпать
в бюретку. Пропускать через колонку заполненным катионитом исходный раствор CuCl2
(3,6 ммоль/л). Далее отдираем пробы по 50 мл. На основе методики (пункт 3.1) определяем
оптическую плотность пробы и рассчитываем концентрацию меди. Результаты
представлены в таблице 3.4.
Таблица 3.4
|
№
|
V,
мл
|
А
|
С,
ммоль/л
|
С
погл
|
|
1
|
50
|
0,001
|
0,02
|
0,18
|
|
2
|
100
|
0
|
0,00
|
0,18
|
|
3
|
150
|
0,013
|
0,22
|
0,17
|
|
4
|
200
|
0,014
|
0,24
|
0,17
|
|
5
|
250
|
0,017
|
0,29
|
0,17
|
|
6
|
300
|
0,019
|
0,33
|
0,16
|
|
7
|
350
|
0,027
|
0,47
|
0,16
|
|
8
|
400
|
0,036
|
0,62
|
0,15
|
|
9
|
450
|
0,059
|
1,02
|
0,13
|
|
10
|
500
|
0,093
|
1,60
|
0,10
|
|
11
|
550
|
0,126
|
2,17
|
0,07
|
|
12
|
600
|
0,152
|
2,62
|
0,05
|
|
13
|
650
|
0,159
|
2,74
|
0,04
|
|
14
|
700
|
0,177
|
3,05
|
0,03
|
|
15
|
750
|
0,187
|
3,22
|
0,02
|
|
16
|
800
|
0,193
|
3,33
|
0,01
|
|
17
|
850
|
0,191
|
3,29
|
0,02
|
|
18
|
900
|
0,192
|
3,31
|
0,01
|
|
19
|
950
|
0,201
|
3,47
|
0,01
|
|
20
|
1000
|
0,203
|
3,50
|
0,01
|
|
21
|
1050
|
0,202
|
3,48
|
0,01
|
|
22
|
1100
|
0,201
|
3,47
|
0,01
|
|
23
|
1150
|
0,2
|
3,45
|
0,01
|
|
24
|
1200
|
0,202
|
3,48
|
0,01
|
|
25
|
1250
|
0,204
|
3,52
|
0,00
|
|
26
|
1300
|
0,208
|
3,59
|
0,00
|
Построили график зависимости концентрации меди в
фильтрате от объема прошедшего через ионит раствора.
Рис. 3.3 Динамика выхода ионов меди из колонки.
Процесс сорбции заключается в полном поглощении
первых порций катионов катионитом, причем область поглощения постепенно
перемещается по колонке к выходу. После этого наступает момент, когда, в силу
исчерпания емкости катионита, катионы начинают выходить из колонны. Из графика
видно, что концентрация меди на выходе из колонки увеличивается постепенно и
имеет вид S-образной кривой, начиная от нулевых концентраций до максимальной.
Эта кривая растягивается при маленьких концентрациях солей.
Рассчитали количество меди, поглотившегося
колонкой до полного насыщения катионита, как площадь фигуры, ограниченной
S-образной кривой и прямой максимальной концентрации:
ν = ∑Vi*(Cmax
- Ci) (2)
где Vi = 50 мл,= 3,6ммоль
ν1 = 1,86 ммоль.
Рассчитали объемную емкость катионита:
η1 = ν1/mк
= 1,86/2 = 0,93 ммоль/гр. катионита.
3.4 Определение полной обменной
емкости катионита ВИОН КН-1
Материалы ВИОН применяются для очистки
вентиляционных отходящих газовых выбросов промышленности от растворимых
компонентов, аэрозолей кислот и солей тяжелых металлов, где их используют
главным образом в виде нетканых иглопробивных полотен.
Ход работы:
Взвесить 2 гр. катионита ВИОН КН-1 (сухого).
Насыпать в бюретку. Пропускать через колонку заполненным катионитом исходный
раствор CuCl2
(3,6 ммоль/л). Далее отдираем пробы по 50 мл титрованием. На основе методики (пункт
3.1) определяем оптическую плотность пробы и находим концентрацию меди.
Результаты представлены в таблице 3.5.
Таблица 3.5
|
№
|
V,
мл
|
А
|
С,
ммоль/л
|
С
погл
|
|
1
|
50
|
0,003
|
0,06
|
0,18
|
|
2
|
100
|
0,002
|
0,04
|
0,18
|
|
3
|
150
|
0,005
|
0,09
|
0,18
|
|
4
|
200
|
0,007
|
0,13
|
0,17
|
|
5
|
250
|
0,011
|
0,20
|
0,17
|
|
6
|
300
|
0,015
|
0,28
|
0,17
|
|
7
|
350
|
0,015
|
0,28
|
0,17
|
|
8
|
400
|
0,021
|
0,39
|
0,16
|
|
9
|
450
|
0,021
|
0,39
|
0,16
|
|
10
|
500
|
0,035
|
0,65
|
0,15
|
|
11
|
550
|
0,054
|
1,00
|
0,13
|
|
12
|
600
|
0,076
|
1,41
|
0,11
|
|
13
|
650
|
0,084
|
1,56
|
0,10
|
|
14
|
700
|
0,124
|
2,30
|
0,07
|
|
15
|
750
|
0,144
|
2,67
|
0,05
|
|
16
|
800
|
0,168
|
3,11
|
0,02
|
|
17
|
850
|
0,174
|
3,22
|
0,02
|
|
18
|
900
|
0,182
|
3,37
|
0,01
|
|
19
|
950
|
0,186
|
3,44
|
0,01
|
|
20
|
1000
|
0,191
|
3,54
|
0,00
|
|
21
|
0,193
|
3,57
|
0,00
|
|
22
|
1100
|
0,193
|
3,57
|
0,00
|
|
23
|
1150
|
0,195
|
3,61
|
-
0,00
|
|
24
|
1200
|
0,194
|
3,59
|
0,00
|
|
25
|
1250
|
0,193
|
3,57
|
0,00
|
Построили график зависимости концентрации меди в
фильтрате от объема прошедшего через ионит раствора.
Рис. 3.4 Динамика выхода ионов меди из колонки.
Процесс сорбции заключается в полном поглощении
первых порций катионов катионитом, причем область поглощения постепенно
перемещается по колонке к выходу. После этого наступает момент, когда, в силу
исчерпания емкости катионита, катионы начинают выходить из колонны. Из графика
видно, что концентрация меди на выходе из колонки увеличивается постепенно и
имеет вид S-образной кривой, начиная от нулевых концентраций до максимальной.
Эта кривая растягивается при маленьких концентрациях солей.
Рассчитали количество меди, поглотившегося
колонкой до полного насыщения катионита, как площадь фигуры, ограниченной
S-образной кривой и прямой максимальной концентрации:
ν = ∑Vi*(Cmax
- Ci) (3)
где Vi = 50 мл,= 3,6ммоль
ν1 = 2,20 ммоль.
Рассчитали объемную емкость катионита:
η1 = ν1/mк
= 2,20/2 = 1,10 ммоль/гр. катионита.
.5 Обсуждение результатов
В ходе экспериментальных работ определили полную
обменную емкость трех различных катионитов (КУ-2-8, КУ-1, ВИОН КН-1).
Результаты представлены на рисунке 3.5.
Рис. 3.5.
Полная обменная емкость катионита пропорциональна
площади фигуры, ограниченной S-образной кривой и прямой максимальной
концентрации. Как видно из рисунка 3.5. Емкости различных ионитов различны и
меньше полной обменной емкости катионитов заявленных в паспорте. Так полная
обменная емкость катионита КУ-2-8 найдена эксперементальным путем ниже
паспортного значения на 28%, полная обменная емкость КУ-1 ниже паспортного
значения на 57%, а ПОЕ катионита ВИОН КН-1 ниже на 39%. Эти данные необходимо
учитывать при расчете и конструировании ионообменных аппаратов и фильтров.
Таблица 3.6
|
КУ-2-8
|
КУ-1
|
ВИОН
КН-1
|
|
ПОЕ,
ммоль/г
|
1,78
|
0,93
|
1,1
|
|
ПОЕ,
мг-экв/г
|
3,56
|
1,86
|
2,20
|
|
ПОЕ,
мг-экв/л
|
1
318,52
|
581,25
|
2
200,00
|
|
ПОЕ(по
паспорту), мг-экв/л
|
1800
|
1350
|
3500-5000
|
Выводы
1. На основе анализа литературных данных по
свойствам тяжелых металлов и источникам попадания их в природные воды, а также
применения различных способов очистки воды от их присутствия предложен -
ионообменный как более эффективный.
2. На основе изучения физико-химических свойств
ионообменных материалов показано, что полная обменная емкость для различных
катионитов:
- ПОЕ (КУ-2-8)= 1 318,52 мг-экв/л,
ПОЕ (КУ-1)= 581,25 мг-экв/л,
ПОЕ (ВИОН КН-1)= 2 200,00 мг-экв/л;
для водопроводной воды имеет соответственно
меньшее значение, чем паспортные: 28%, 57%. 39% что обусловлено реальным
качеством воды.
Литература
1.
Кирсанов В.В., Смолко А.А. Инженерная экология.
.
Родионов А.И. Техника защиты окружающей среды / Родионов А.И., Клушин В.Н.,
Торочешников Н.С. Учебник для вузов. 2-е изд., перераб. и доп. - М.: Химия,
1989. - 512 с.: ил.
.
Баймаханов М.Т., Лебедев К.Б., Антонов В.Н., Озеров А.И. Очистка и контроль
сточных вод предприятий цветной металлургии. - М.: Металлургия, 1983. −
с. 191.
.
Виноградов С.С. Экологически безопасное гальваническое производство./ Под
редакцией проф. Кудрявцева В.Н. - М.: Производственно-издательское предприятие
«Глобус», 1998 - 302 с.: 51 ил., 64 табл., 26 библиогр. назв.
.
Воробьева Е.В., Макаренко Т.В. Большой практикум. - Гомель, 2005.
.
httр://www.1os.ru