Подвижной состав железной дороги
ФЕДЕРАЛЬНОЕ
ГОСУДАРСТВЕННОЕ БЮДЖЕТНОЕ ОБРАЗОВАТЕЛЬНОЕ УЧРЕЖДЕНИЕ ВЫСШЕГО ОБРАЗОВАНИЯ
«ОМСКИЙ
ГОСУДАРСТВЕННЫЙ УНИВЕРСИТЕТ ПУТЕЙ СООБЩЕНИЯ» (ОмГУПС (ОМИИТ))
Кафедра
«Локомотивы»
Курсовая
работа
ПОДВИЖНОЙ
СОСТАВ ЖЕЛЕЗНЫХ ДОРОГ.
Дисциплина:
ЛОКОМОТИВЫ
Студент Н.Ю. Дворко
Руководитель А. К. Белоглазов
ЗАДАНИЕ
. Тепловоз-образец: 2ТЭ10М;
. Эффективная мощность дизеля Ne: 2208 кВт;
3.
Тактность
: 2;
.
Число цилиндров i: 10;
.
Частота вращения коленчатого вала дизеля n: 14,1 с-1;
.
Диаметр цилиндра D: 207 мм;
.
Ход поршня S: 2×254
мм;
.
Удельный эффективный расход топлива bе: 0,215 кг/(кВт∙ч);
.
Коэффициент продувки
: 1,5;
.
Механический КПД дизеля
: 0,84;
.
Скорость тепловоза:
расчетная
vр: 24,6 км/ч;
конструкционная
vк: 100 км/ч;
.
Число ведущих осей или количество тяговых двигателей m: 6;
.
Диаметр ведущих колес Dк: 1,05м;
.
Статический прогиб рессорного подвешивания fст: 190 мм;
.
Коэффициент избытка воздуха для сгорания
:1,83
.
КПД тягового электродвигателя
: 0,92;
.
КПД тягового генератора
: 0,91;
.
Коэффициент свободной мощности
: 0,90;
.
Радиус кривой для динамического вписывания Rд: 800 м;
20. Возвышение наружного рельса в кривой h: 90 мм.
РЕФЕРАТ
Тепловоз, дизель, КПД, двигатель внутреннего сгорания, мощность,
динамический показатель, ходовая часть, тяговый электродвигатель, силовая
схема, топливо, расход, мощность, цилиндр, продувка.
Объектом исследования является тепловоз 2ТЭ10М
Цель работы: определить показатели работы дизеля, рассчитать параметры
электрической передачи тепловоза, определить динамические показатели тепловоза,
изучить системы тепловоза: водяную, масляную, топливную и систему
воздухоснабжения. Закрепить знания, полученные от теоретических занятий по
дисциплине: «Локомотивы. Общий курс».
В результате исследования были рассчитаны и изучены:
- параметры электрической передачи тепловоза;
динамические показатели тепловоза;
системы тепловоза;
представлено описание систем тепловоза.
ОГЛАВЛЕНИЕ
Введение
. Расчёт и построение тяговой характеристики тепловоза
2. Расчёт массы поезда
. Определение технико-экономических параметров тепловоза
4. Схема расположения оборудования тепловоза
. Определение показателей работы дизеля
. Расчёт параметров электрической передачи тепловоза
. Определение динамических показателей тепловоза
. Системы тепловоза
8.1 Топливная
система
.1.1
Топливоподкачивающий насос
.1.2 Фильтр
грубой очистки топлива
.1.3
Подогреватель топлива
.2 Масляная
система
.2.1 Главный
контур
.2.2 Контур
фильтра тонкой очистки
.2.3 Контур
маслопрокачивающего агрегата
.3 Водяная
система
.3.1 Водяная
система охлаждения дизеля
.4 Система
воздухоснабжения
.4.1
Воздухоочиститель
Заключение
Библиографический список
ВВЕДЕНИЕ
Российская Федерация самая большая страна в мире, она обладает
бескрайними широтами и лежит в 11 - ти часовых поясах. И в каждом часовом поясе
находится важные и крупные города, а вместе с ними и предприятия добывающей
промышленности. Это всё в совокупности объясняет такую сильную необходимость
России в надёжном, пунктуальном, экономичном, а главное способном перевозить
большие массы груза транспорте.
Железнодорожный транспорт как нельзя лучше подходит для нашей обширной
страны. Он обладает рядом преимуществ перед остальными видами транспорта, а
именно: более экономичный, чем авиатранспорт; инфраструктура ж/д транспорта
более развита, чем инфраструктура водного; а объёмы перевозок даже несопоставим
с автомобильными.
Как известно - в России лишь 50% всей её развитой инфраструктуры
железнодорожного полотна электрифицировано, ввиду этого нельзя не оценить такой
вид автономной тяги, как тепловозы. Стоит отметить, что на тепловозы также
возложена такая немаловажная поездная работа, как маневровая.
В 1957-1958 гг. харьковский завод «Электротяжмаш» и Харьковский завод
транспортного машиностроения спроектировали новый односекционный тепловоз
мощностью на 50 % больше, чем у секции тепловоза ТЭ3, и лишь с незначительно
большей массой за счёт несущего кузова. Данный тепловоз получил легендарную
серию ТЭ10, который стал прототипом тепловоза 2ТЭ10М.
Тепловозы 2ТЭ10, которые в народе величают «десятка», стали самыми
распространёнными магистральными тепловозами по всей сети железных дорог. На
это повлияли высокие динамические и технико-экономические показатели тепловоза.
Тяговая характеристика FK=f(V) рассчитывается и строится для номинальной мощности
тепловоза с учетом типа электрической передачи и количества секций.
Касательная мощность локомотива NK, кВт, определяется по формуле:
(1.1)
где
NЕ -
эффективная мощность энергетической установки тепловоза, кВт;
ηТГ -
коэффициент полезного действия тягового генератора;
ηТЭД -
коэффициент полезного действия тяговых электродвигателей;
ηЗП -
коэффициент полезного действия тяговой зубчатой передачи;
βВСП -
коэффициент, учитывающий отбор мощности от силовой установки на привод
вспомогательных механизмов тепловозов.
(1.2)
где
ΔN =
(0,08-0,15)NE - расход мощности на привод вспомогательных
механизмов.
Касательная
сила тяги локомотива FK, кН, рассчитывается по формуле:
(1.3)
где
V - скорость движения тепловоза, км/ч. Задается в
интервале от 10 до VK (конструкционная скорость) при условии NK = const.
Расчетная
сила тяги FKР
определяется из формулы (1.3) при расчетной скорости движения VР.
Сила
тяги по сцеплению FСЦ, кН,
рассчитывается по формуле:
(1.4)
где
- сцепной вес тепловоза, кН;
qЛ - нагрузка на ось локомотива, кН;
n - количество
ведущих осей локомотива;
ψК -
расчетный коэффициент сцепления,
(1.5)
Значение
FСЦ
определяются при скоростях 0, 5, 10, 15, 20…км/ч.
Результаты
расчетов зависимостей FСЦ = f(V) и FK=f(V) сведем в табл. 1.1.
Таблица
1.1 Результаты расчётов FСЦ = f(V) и FK =)f(V)
|
Скорость локомотива V, км/ч
|
Коэффициент сцепления
Ψк
|
Сила тяги по сцеплению Fсц, кН
|
Касательная сила тяги Fк, кН
|
|
|
1
|
2
|
3
|
4
|
|
|
0
|
0,3
|
809,5
|
-
|
|
|
5
|
0,272
|
734
|
-
|
|
10
|
0,251
|
678,6
|
-
|
|
15
|
0,236
|
636,2
|
757,3
|
|
20
|
0,223
|
602,8
|
568
|
|
24,6
|
0,214
|
577.7
|
461,8
|
|
40
|
-
|
-
|
284
|
|
60
|
-
|
-
|
189,4
|
|
80
|
-
|
-
|
|
100
|
-
|
-
|
113,6
|
|
|
|
|
|
|
Расчётная скорость локомотива (Vр) -
наибольшая скорость на участке, с которой может следовать поезд максимальной
массы, установленной для данного типа локомотива и расчетного подъема
неограниченной протяженности.
Тяговые характеристики локомотивов служат для определения силы тяги в
зависимости от скорости движения в кН. Удельная сила тяги fк
определяется делением касательной силы тяги FK в кН на массу поезда
(Р + G) в тс, где Р и G масса локомотива и состав.
Тяговые характеристики с нанесенными ограничениями представлены на рис.
1.1. Точке пересечения кривой FСЦ = f(V) и тяговой
характеристики FK=f(V) соответствует скорость Vок, начиная с которой полностью используется как сцепной вес
локомотива, так и мощность его энергетической установки (дизеля).
Рис. 1.1 Тяговая характеристика тепловоза: 1 - паспортная; 2 - расчётная
2. РАСЧЁТ МАССЫ ПОЕЗДА
Перемещение транспортного средства с грузом осуществляется под действием
силы тяги, которая создается энергетической установкой транспортного средства.
На тепловозе энергетической установкой является дизель, и от его мощности
зависит максимальная расчетная масса поезда.
Масса поезда определяется из условия равенства расчетной силы тяги FKР и суммарной силы сопротивления при равномерном
движении на заданном подъёме iР с расчетной скоростью VР по формуле:
(2.1)
где
FKР -
расчетная сила тяги локомотива, Н (определяется по формуле 1.3 при V=VР);
РСЦ
- сцепной вес локомотива, кН;
ω0 -
основное удельное сопротивление движению локомотива, Н/кН;
ω0 -
основное удельное сопротивление движению состава, Н/кН;
iР - крутизна расчетного подъема, ‰.
Основные
удельные сопротивления движению локомотива ω0 и
состава ω0
определяются для расчетной скорости VР по формулам:
(2.2)
(2.3)
где
α,
β - соответственно доли 4- и 6-осных
вагонов в составе;
ω04, ω06 -
основное удельное сопротивление движению 4- и 6-осных вагонов;
(2.4)
(2.5)
где
q04, q06 - средняя нагрузка от оси 4- и 6-осного вагона на
рельсы, кН.
Принимаем
Q = 4950 тонн.
По
условиям трогания поезда с места на расчетном подъеме вес состава определяется
по формуле, кН:
(2.6)
где
- максимальная сила тяги локомотива при трогании с
места, Н;
-
удельное сопротивление состава при трогании с места на площадке, Н/кН,
(2.7)
где
- нагрузка от колесной пары 4-осного (
) и 6-осного (
) вагонов
на рельс, кН;
-
коэффициент загрузки вагона,
кН;
Н/кН;
Н;
кН.
По
определенному весу поезда вычисляется масса состава, т:
,(2.8)
где
g - ускорение свободного падения, g =
9,81
;
т.
В
соответствии с правилами тяговых расчетов, масса состава округляется до
ближайших 50 или 100 т.
Масса
состава равна: m = 9000 т.
3.
ОПРЕДЕЛЕНИЕ ТЕХНИКО-ЭКОНОМИЧЕСКИХ ПАРАМЕТРОВ ТЕПЛОВОЗА
Коэффициент
полезного использования мощности дизеля для тяги:
(3.1)
Коэффициент
полезного действия тепловоза при номинальном режиме работы дизеля:
(3.2)
где
NK - касательная мощность, кВт;
ВЧ
- часовой расход топлива, кг/ч;
QР - удельная теплота сгорания топлива, кДж/кг (QР = 42745 кДж/кг);
(3.3)
где
gЕ - удельный расход топлива, кг/кВт . ч (gЕ =
0,224 кг/кВт . ч)
NЕ - номинальная мощность дизеля, кВт;
Удельная
сила тяги локомотива, Н/кВт:
(3.4)
где
FКР -
расчетная сила тяги при расчетной скорости, Н;
Коэффициент
тяги:
(3.5)
где
РСЦ - сцепной вес локомотива;
Удельная
масса локомотива, кг/кВт:
(3.6)
где
mЛ - масса
локомотива, кг
. СХЕМА РАСПОЛОЖЕНИЯ ОБОРУДОВАНИЯ ТЕПЛОВОЗА
Тепловоз ТЭ10М выпускается в двухсекционном (2ТЭ10М) и трехсекционном
(3ТЭ10М) исполнении. Конструкционные особенности тепловоза ЗТЭ10М позволяют
использовать секции для работы в трехсекционном, двухсекционном (две крайние
или средняя в паре с любой крайней) и односекционном (крайние секции)
исполнении. Схема тепловоза представлена на рис. 4.1. Секции тепловоза ТЭ10М
соединены автосцепкой СА-3, крайние секции одинаковы по конструкции, на средней
вместо кабины установлен тамбур, в котором размещено оборудование, необходимое
для проведения реостатных испытаний секции и самостоятельного перемещения по
деповским путям. Каждая секция тепловоза представляет собой шестиосный
двухтележечный экипаж, объединенный главной рамой с кузовом и кабиной машиниста
(для средней секции - тамбуром). Посередине кузова расположена
дизель-генераторная группа, состоящая из дизеля и установленного с ним на одной
общей раме генератора. Тяговый генератор вырабатывает ток, поступающий к шести
тяговым электродвигателям, установленным на тележках. Через зубчатую передачу
(пара цилиндрических шестерен) тяговые электродвигатели вращают колесные пары
тепловоза. При пуске дизеля генератор работает в режиме электродвигателя,
получая питание от аккумуляторной батареи.
Регулирование скорости тепловоза и тягового усилия производится путем
изменения возбуждения генератора и частоты вращения вала дизеля.
Для расширения диапазона скоростей тепловоза, при которых используется
полная мощность дизеля, применены две ступени ослабления возбуждения тяговых
электродвигателей на 60 и 36%.
Схема возбуждения тягового генератора обеспечивает автоматическое
поддержание постоянства мощности в рабочем диапазоне внешней характеристики, а
также ограничение его тока и напряжения при превышении их максимально
допустимых величин. Осуществляется это совместной работой регулятора скорости
дизеля, тахометрического блока задания и узла обратной связи по току и
напряжению тягового генератора. Регулятор скорости дизеля поддерживает
установленную частоту вращения вала дизеля и совместно с тахометрическим блоком
заданный по позициям контроллера уровень мощности. Узел обратной связи по току
и напряжению тягового генератора состоит из трансформаторов постоянного тока и
напряжения, панелей выпрямительных мостов, селективного узла и регулировочного
сопротивления с выходом на управляющую обмотку амплистата возбуждения. Все
электрические сигналы (токи) от узла обратной связи (через селективный узел),
тахометрического блока и индуктивного датчика объединенного регулятора дизеля
подаются на обмотку управления амплистата, ток выхода которого через
возбудитель поддерживает оптимальные параметры генератора.
Тепловоз оборудован комплексным противобоксовочным устройством,
обеспечивающим получение динамических жестких характеристик генератора, т, е.
неизменность его напряжения при боксовании одной или нескольких колесных пар, а
также своевременное обнаружение боксования и его прекращение с наименьшими
потерями силы тяги тепловоза.
Все вспомогательные механизмы, а также отдельные электрические машины
(двухмашинный агрегат и синхронный подвозбудитель) приводятся во вращение от
вала дизеля через редукторы и валопроводы. Работа дизеля обеспечивается
топливной системой, системами воздухоснабжения, смазки и охлаждения.
Электрические машины (тяговый генератор и тяговые электродвигатели) оборудованы
системой принудительной вентиляции. Кабина машиниста тепловоза защищена шумоизоляцией
и оборудована отопительно-вентиляционной установкой. Тепловоз оборудован
радиостанцией, установкой пожаротушения и автоматической сигнализацией,
предупреждающей о возникновении пожара.
Рис. 4.1 Расположение оборудования на тепловозе.
На рис. 4.1 приняты следующие обозначения: 1 - пульт управления; 2
- ручной тормоз; 3 - вентилятор кузова; 4 - резервуар установки пенного
пожаротушения; 5 - тяговый генератор; 6 - вентилятор охлаждения тягового
генератора; 7 - тифон; 8 - редуктор вентилятора охлаждения тягового генератора;
9 - воздуходувка второй ступени (центробежный нагнетатель); 10 -
воздухоохладитель; 11 - дизель; 12 - выпускное устройство; 13 -
турбокомпрессор; 14 - адсорбер; 15 - бак для воды; 16 - подпятник вентилятора;
17 - колесо вентилятора; 18 - вал карданный; 19 - охлаждающие
секции; 20 - гидропривод вентилятора холодильной камеры; 21 - тележка
задняя; 22 - топливный бак; 23 - тележка передняя; 24 - скоростемер; 25
- сиденье машиниста; 26 - камера аппаратная правая; 27 - канал забора воздуха
на охлаждение тяговых электродвигателей передней тележки; 28 - вентилятор
охлаждения электродвигателей передней тележки; 29 - канал забора воздуха на
охлаждение тягового генератора; 30 - маслопророкачивающий агрегат; 31 -
воздухоочиститель правый; 32 - редуктор распределительный задний; 33 -
фильтр грубой очистки масла; 34 - теплообменник; 35 -
автоматический привод гидромуфты; 36 - фильтр тонкой очистки масла; 37 -
синхронный подвозбудитель; 38 - канал забора воздуха охлаждение
электродвигателей задней тележки; 39 - санузел; 40 - вентилятор охлаждения
электродвигателей задней тележка; 41 - топливоподогреватель; 42 -
воздухоочиститель левый; 43 - батарея аккумуляторная; 44 - топливоподкачивающий
агрегат; 45 - выпускной канал охлаждения тягового генератора; 46 - редуктор
распределительный передний; 47 - компрессор; 48 - двухмашинный агрегат;
49 - камера аппаратная левая.
локомотив
тепловоз топливный тяга
5. ОПРЕДЕЛЕНИЕ ПОКАЗАТЕЛЕЙ РАБОТЫ ДИЗЕЛЯ
Тепловозные двигатели внутреннего сгорания с самовоспламенением (дизели)
принадлежат к тепловым двигателям. Тепловая энергия в них преобразуется в
механическую посредством различных газообразных веществ: воздуха, горючей
смеси, продуктов сгорания топлива, водяного пара и др. Работа дизеля
оценивается большим количеством технико-экономических, тепловых, экологических
и других показателей.
Среднее эффективное давление, МПа,
(5.1)
где
Ne - эффективная мощность дизеля, кВт;
τ - тактность дизеля;h - рабочий объем одного цилиндра, м3;-
число цилиндров;- частота вращения коленчатого вала,
;
,(5.2)
где
D,S - диаметр цилиндра и ход поршня соответственно, м,
м3;
МПа.
Среднее
индикаторное давление, МПа,
,(5.3)
где
ηМ -
механический КПД дизеля.
МПа.
Эффективный
КПД дизеля,
(5.4)
где
- низшая теплота сгорания дизельного топлива (
= 42600 кДж/кг); e - удельный эффективный
расход топлива,
.
Индикаторный
КПД дизеля,
, (5.5)
Удельный
индикаторный расход топлива,
,
, (5.6)
Часовой
расход топлива дизелем на номинальном режиме, кг/ч,
Вч=beNe, (5.7)
Bч=0,215·2208 = 474,72 кг/ч.
Количество
топлива, подаваемого в цилиндр за каждый цикл, кг,
, (5.8)
Теоретически необходимое количество воздуха, требуемое для сгорания 1 кг
топлива, по составу топлива в долях массы, кмоль/кг,
, (5.9)
где С, Н, О - состав дизельного топлива в долях массы:
углерод С = 0,86;
водород Н = 0,135;
кислород О = 0,005.
Теоретически
необходимое количество воздуха, требуемое для сгорания 1 кг топлива, кг/кг,
,(5.10)
где
mВ = 28,29 кг/кмоль - молекулярная масса воздуха.
Суммарный
коэффициент избытка воздуха,
,(5.11)
где
φ
- коэффициент продувки;
α - коэффициент избытка воздуха для сгорания.
Часовой
расход воздуха дизелем, кг/ч,
, (5.12)
Секундный
расход воздуха дизелем, кг/с,
,(5.13)
Количество
отработавших газов, кг/ч,
,(5.14)
Количество
отработавших газов, кг/с,
, (5.15)
кг/с.
Количество
продуктов сгорания на 1 кг топлива, кмоль/кг,
,(5.16)
кмоль/кг.
Молекулярная
масса отработавших газов, кг/кмоль,
кг/кмоль.
6. РАСЧЕТ ПАРАМЕТРОВ ЭЛЕКТРИЧЕСКОЙ ПЕРЕДАЧИ ТЕПЛОВОЗА
В электрическую цепь тепловоза с электрической передачей входят тяговые
генератор (ТГ) и электродвигатели (ТЭД). Если на тепловозе применена передача
переменно-постоянного тока, то для выпрямления трехфазного переменного тока
генератора применяется выпрямительная установка.
Мощность тягового генератора должна быть такой, чтобы в заданном
диапазоне изменения тока генератора и при наименьшей нагрузке вспомогательных
машин и механизмов вся свободная мощность первичного двигателя поглощалась
генератором.
Свободная мощность дизеля, передаваемая электропередаче, кВт,
Рен = Neβс , (6.1)
где βс
- коэффициент свободной мощности.
Рен = 0,90∙2208 = 1987,2 кВт.
Номинальная мощность на зажимах генератора постоянного тока, кВт,
РТГ = Рен ηТГ , (6.2)
где ηтг - КПД тягового генератора.
РТГ н = 1987,2∙0,91 =1808,352 кВт.
Длительное напряжение генератора, В,
, (6.3)
где
- максимальное напряжение генератора (
)
В.
Длительная сила тока генератора, А,
, (6.4)
А.
Длительная
мощность тягового электродвигателя, кВт,
,(6.5)
где
m - количество тяговых электродвигателей.
кВт.
Угловая
скорость вала электродвигателя, рад/с,
, (6.6)
где
υк -
конструкционная скорость тепловоза, км/ч.
-
максимальная угловая скорость вращения вала электродвигателя (
= 228 рад/с).
рад/с.
Длительный
вращающий момент электродвигателя, кН∙м,
, (6.7)
где
- длительная мощность тягового электродвигателя, кВт;
- КПД
тягового электродвигателя.
кН∙м.
Сила
тока электродвигателя в длительном режиме, А,
,(6.8)
где
- число параллельных ветвей силовой цепи.
А.
Передаточное
число тягового редуктора,
, (6.9)
где
- диаметр ведущих колес локомотива, м.
.
На
рис. 7.1. приведена силовая схема тепловоза 2ТЭ10М. От тягового генератора
получают питание шесть параллельно включенных тяговых электродвигателей.
Плавное изменение в заданных пределах передаточного отношения передачи, т.е.
получение требуемого диапазона изменения вращающего момента и частоты вращения
тяговых электродвигателей, осуществляется путем автоматического регулирования
магнитных потоков (токов возбуждения) тягового генератора и тяговых
электродвигателей. Ток возбуждения тягового генератора изменяется при помощи
специальной системы автоматического регулирования. Магнитный поток тяговых
электродвигателей, выполненных с последовательным возбуждением, изменяется в
зависимости от тока якоря.
На
схеме изображён тяговый генератор локомотива (ТГ) и шесть параллельно
включённых тяговых электродвигателей (ЭТ). На каждой ветви тягового
электродвигателя расположена обмотка якоря (ОЯ) которая служит, для восприятия
электрического потока от статора и создания вращающегося момента. Также на
каждой ветви внедрено устройство реверсирования, для изменения направления
движения, которое уже в свою очередь в своём составе содержит обмотку
ослабления возбуждения. Обмотка ослабления возбуждения необходима в силовой
цепи для улучшения плавности возрастания тока и повышения качества коммутации.
Реверс происходит с помощью реле (Р), после переключения, которого ток начинает
течь в обратном направлении, что и вызывает обратный ход локомотива.
7. ОПРЕДЕЛЕНИЕ ДИНАМИЧЕСКИХ ПОКАЗАТЕЛЕЙ ТЕПЛОВОЗА
При своем движении тепловоз оказывает воздействие на путь, которое
зависит от конструкции ходовых частей. При движении могут возникать не только
повышенные динамические напряжения в пути и деталях локомотива, но и явления,
опасные для движения: разгрузка колес, всползание направляющего колеса на
головку рельса с последующим сходом с рельсов, расшивка пути, резонансные
колебания. Эти явления особенно опасны для движения тепловоза в кривых участках
пути. Динамические нагрузки в вертикальной плоскости в основном зависят от
параметров рессорного подвешивания тележки тепловоза.
Жесткость рессорного подвешивания тележки, кН/мм,
, (7.1)
где
Рсц - сцепной вес одной секции тепловоза, кН;0 -
неподрессоренный вес, приходящийся на секцию тепловоза, кН;ст -
статический прогиб рессорного подвешивания, мм.
, (7.2)
где
q - неподрессоренный вес, приходящийся на одну колесную пару, кН; m -
количество ведущих осей локомотива.
= 45∙8
= 360 кН;
кН/мм.
Коэффициент
вертикальной динамики,
,(7.3)
.
Динамическая
нагрузка на ось колесной пары, кН,
,(7.4)
кН.
Линейная
частота колебаний подрессоренного груза, Гц,
,(7.5)
Гц.
Допустимая
скорость движения в кривой определяются по формуле, км/ч:
, (7.6)
где
- радиус кривой для динамического вписывания, м;
h
- возвышение наружного рельса в кривой, мм;
αн -
непогашенное ускорение.
км/ч.
. СИСТЕМЫ ТЕПЛОВОЗА
.1 Топливная система
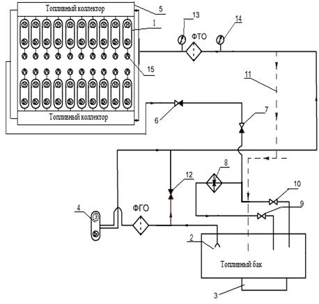
Топливная система тепловоза (Рис. 8.2) предназначена для подачи
необходимого количества топлива под давлением к топливным насосам дизеля для
обеспечения их нормальной работы.

Рис. 8.1. Схема топливной системы тепловоза 2ТЭ10М:
Запас топлива на тепловозе содержится в баке 13, подвешенном к главной
раме в средней части. Топливный бак сварен из листовой стали с внутренними
перегородками, обеспечивающими достаточную жесткость конструкции и гашение
колебаний топлива при движении тепловоза. В нижнюю часть бака вварен отстойник,
в боковых стенках имеются люки для промывки внутренних полостей.
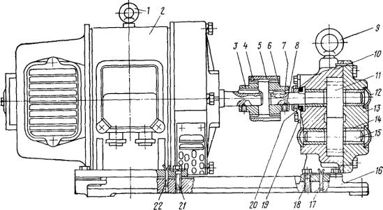
.1.1 Топливоподкачивающий насос
Топливо через заборное устройство 8 бака засасывается
топливоподкачивающим насосом (рис. 8.2), который получает вращение от
электродвигателя через муфту.
Рис. 8.2. Топливоподкачивающий агрегат:
На рис. 8.2 приняты следующие обозначения: 1-электродвигатель; 2, 5 -
штифты; 3 - шпилька; 4 - кожух; 5 - болт; 7 -плита; 8 - палец; 9 - звездочка;
10 - ведущая втулка; 11 - штуцер; 12 - заглушка; 13 - крышка; 14 - прокладка;
15 - корпус насоса; 16, 19, 22 - втулки; 17 уплотнительная втулка; 18 -
накидная гайка; 20 - пружина сильфона; 21 - сильфон; 23, 26 - полумуфты; 24 -
проволока; 25 - палец резиновый.
Насос шестеренного типа - при вращении ведущей втулки 10 вращается
звездочка 9. Топливо из полости всасывания А по зазорам между зубьями
перегоняется в полость нагнетания Б и далее по трубопроводу в топливный
коллектор дизеля. Герметичность насоса обеспечивает уплотнение сильфонного
типа. Давление нагнетания насоса ограничивается предохранительным клапаном 8
(см. рис. 8.1.), который сбрасывает излишек топлива в бак при давлении выше
0,25 МПа (2,5 кгс/см2). Топливо, поступающее к насосам высокого давления,
проходит две степени очистки: в фильтре грубой очистки, устанавливаемом на
всасывании топливоподкачивающего насоса, и фильтре тонкой очистки на
нагнетательной части топливного трубопровода.
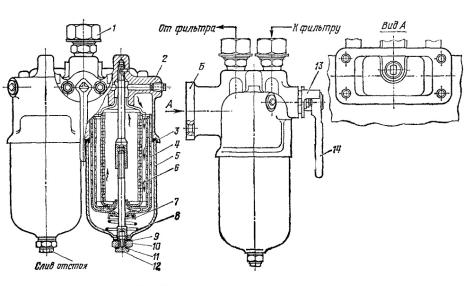
.1.2 Фильтр грубой очистки топлива
Фильтр грубой очистки топлива (рис. 8.3.) - щелевой, двухсекционный,
состоит из корпуса и двух фильтрующих секций, поджатых пружиной к корпусу и
закрытых колпаками, каждый из которых стянут с корпусом с помощью шпилек и
стяжного болта. Для торцового уплотнения корпуса и колпаков служат паронитовые
прокладки.
Фильтрующая секция состоит из двух гофрированных металлических стаканов:
наружного и внутреннего, на которые навита латунная лента специального профиля.
В навитом состоянии лента своими выступами с одной стороны на равных
расстояниях образует между витками фильтрующую щель шириной 0,07-0,09 мм. При
прохождении топлива через фильтрующие щели частицы механических примесей,
превышающие размер щели, задерживаются на наружной поверхности стаканов. Обе
фильтрующие секции работают параллельно. Направление подвода топлива указано
стрелками на бонке корпуса. Стяжные болты и пробки уплотнены медными
прокладками.
Рис. 8.3. Фильтр грубой очистки топлива: 1 - штуцер; 2 - корпус; 3,9,11 -
прокладки; 4 - секция фильтра наружная; 5 - колпак фильтра; 6 - секция фильтра
внутренняя; 7 - проставка; 8 - пружина коническая; 10 - болт стяжной; 12 -
пробка; 13 - фланец; 14 - пробка трёхходового крана
.1.3 Подогреватель топлива
В топливной системе тепловоза установлен подогреватель топлива
(рис.8.4.), включением которого в холодное время устраняется выделение парафина
в топливе. Горячая вода из контура охлаждения дизеля проходит по трубкам
подогревателя топлива в два хода; топливо, омывая трубки, совершает 14 ходов за
счет постановки перегородок 10.
Непрерывную подачу масла к трущимся деталям дизеля, заднего и переднего
распределительных редукторов и конического редуктора гидропривода обеспечивает
масляная система тепловоза. От масляной системы питаются также гидромуфта
вентилятора холодильной камеры и пневмопривод автоматики холодильной камеры. В
зависимости от назначения систему можно условно разбить на пять контуров:
главный контур (контур подачи масла в дизель), контур подачи масла к
вспомогательным механизмам тепловоза, контуры фильтра тонкой очистки,
центробежного фильтра и маслопрокачивающего агрегата.
Рис. 8.4. Подогреватель топлива: 1, 6-штуцера; 2, 5 - крышки; 3 - болт
полый; 4 - корпус подогревателя топлива, 7, 10 - перегородки; 8, 13 -
прокладки; 0-пластина охлаждающая, 11 - труба; 12 - трубная доска; 14 - бойка
Рис. 8.5. Условная схема топливной системы тепловоза 2ТЭ10М: 1 -
плунжерный насос высокого давления; 2 -заборное устройство; 3 - грязеотстойник;
4 - топливоподкачивающий насос; 5 - дизель; 6 - клапан перепускной; 7 - клапан
предохранительный; 8 - подогреватель топлива; 9, 10 - вентили; 11 - режим
аварийного питания ; 12 - клапан аварийного питания; 13, 14 - манометры
давления топлива до и после фильтра тонкой отчистки; 15 - форсунки
.2 Масляная система
.2.1 Главный контур
Насос забирает масло из картера и по трубопроводу подает для охлаждения в
водомасляный теплообменник. Охлаждающий элемент теплообменника представляет
собой набор медных трубок , концы которых развальцованы в трубных досках. Доска
жестко закреплена между корпусом и крышкой. Нижняя доска может свободно
перемещаться при нагреве охлаждающих трубок. Полости воды и масла разъединены
сальниковым уплотнением, зажатым между нижним корпусом и крышкой.
Масло проходит охлаждающий элемент за 14 ходов, вода - за три хода, что
достигается определенным расположением перегородок и перегородок в нижней и
верхней крышках. Охлажденное масло поступает в фильтр грубой очистки щелевого
типа. Фильтр состоит из 10 включенных параллельно фильтрующих секций,
вставленных в сварной корпус. Фильтрующая секция представляет собой набор
промежуточных и рабочих пластин, поочередно надетых на центральный стержень,
так что «лапки» промежуточных пластин совпадают со «спицами» рабочих пластин.
Толщина промежуточной пластины 0,15 мм, что определяет величину фильтрующей
щели. На стойку квадратного сечения надеты ножи, так что своими концами они
входят в щели между рабочими пластинами и образуют гребенку для очистки
фильтрующих элементов. Масло, проходя внутрь фильтрующей секции, очищается от
примесей, превышающих размер щели между рабочими пластинами, и отфильтрованное
нагнетается в масляные коллекторы дизеля, Работа системы контролируется
контрольно-измерительными приборами:
) давление, создаваемое масляным насосом - по, установленному на щите
приборов в дизельном помещении;
) давление в конце верхнего масляного коллектора дизеля - манометром
своей секции и манометрами, установленными на пультах управления крайних
секций;
) температура масла на выходе из дизеля - термометрами своей секции и
термометрами, установленными на пультах управления крайних секций; 4)
максимально допустимая температура - температурным реле 19 (при превышении
максимально допустимой температуры снимается нагрузка с дизеля); 5) перепад
давления - определяет степень загрязнения фильтра грубой очистки.
8.2.2 Контур фильтра тонкой очистки
До 4% масла главного контура проходит через фильтр тонкой очистки (рис.
8.6), где отделяются взвешенные в масле частицы размером до 20- 30 мкм..
Фильтр тонкой очистки масла. В корпусе фильтра на семи полых стержнях 15
установлено 28 бумажных секций тонкой очистки 7 (по четыре секции на каждом
стержне); каждая секция состоит из фенопластиковой трубки, на которую навита
фильтровальная бумага с проставкой из картона. Секции закрепляются на стержнях
ганками. Внутренняя полость каждого стержня соединяется с нижней полостью.
Неочищенное масло из полости Г через бумажные фильтрующие элементы и
отверстия в стержнях попадает во внутреннюю полость стержня и затем в полость В
чистого масла фильтра, откуда через выходной фланец сбрасывается в картер
дизеля.
Клапан 9 служит для перепуска масла из полости Г в полость В при
увеличении перепада давления выше допустимого 0,2 МПа из-за загрязнения
бумажных пакетов.
Рис. 8.6. Фильтр тонкой очистки масла: 1 - крышка; 2, 4 - ручки; 3 -
пробка; 5 - болт; 6 - решетка; 7 - секция тонкой очистки; 5 - корпус; 9 -
корпус клапана; 10 - шарик; 11 - пружина; 12 - гайка; 13 - труба; 14 - днище;
15 - стержень; 16 - бонка; 17, 24 - сальники; 18, 23 - штуцера; 19 - труба
перепускная;20 - фланец; 21 - кольцо; 22 - прокладка
.2.3 Контур маслопрокачивающего агрегата
Маслопрокачивающий агрегат. Агрегат
(рис. 8.7) обеспечивает прокачку дизеля маслом перед пуском, что способствует
значительному уменьшению износа и предупреждению задира трущихся деталей.
Предпусковая прокачка в определенной степени уменьшает затраты мощности,
необходимой для прокрутки дизеля при его пуске. Масляный шестеренный насос и
электро-двигатель соединены зубчатой муфтой и установлены на общей плите 16.
Масляный насос для этого агрегата применяется в том же конструктивном
исполнении, что и для центробежного фильтра. Электродвигатель 2 постоянного
тока, частота вращения 2200 об/мин, тип П41. Масло насосом забирается из
картера дизеля, подается в фильтр грубой очистки масла и далее через масляные
коллекторы дизеля идет к подшипникам коленчатого вала и к другим узлам трения.
Рис. 8.7. Маслопрокачивающий агрегат: 1 - рым-болты; 2 -
электродвигатель; 3, 6 - поводки зубчатые; 4 - кольцо стопорное; 5 - муфта: 7 -
шпонка; 8 - винт; 10 - корпус; 11, 15 - шестерни ведущая и ведомая; 12 -
заглушка; 13 - крышка; 14 - втулка; 16 - плита; 17, 22--штифты; 18, 21 - болты;
19 - обойма сальника; 20 - сальник
Рис. 8.8. Условная схема масляной системы тепловоза 2ТЭ10М
- турбокомпрессоры дизеля; 2 - масляные коллекторы; 3 -основной масляный
насос; 4 - фильтр тонкой очистки масла; 5 - центробежный фильтр; 6 -
водомасляный теплообменник; 7, 8, 18, 14, 19, 27 - манометры; 9, 17, 26 -
откачивающие масляные насосы редукторов; 10 - гидропривод вентилятора; 11 -
запорный клапан; 12 - вентиль; 13, 22 - редукционные клапаны; 15 - насос
центробежного фильтра; 16 - задний распределительный редуктор; 20 -
предохранительный клапан; 21 - фильтр грубой очистки; 23 - невозвратный клапан;
24 - маслопрокачивающий насос; 25 - передний распределительный редуктор
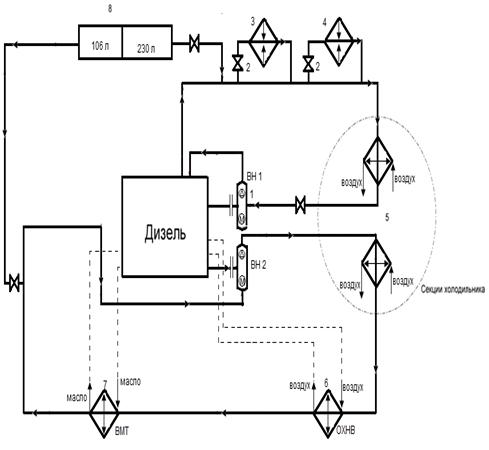
.3 Водяная система
Охлаждение дизеля, наддувочного воздуха и масла, а
также обогрев кабины машиниста в холодное время обеспечиваются водяной системой
тепловоза. Водяные системы охлаждения дизеля, охлаждения масла и наддувочного
воздуха выполнены раздельными трубопроводами с объединенным расширительным баком,
имеющим вырезы в перегородках для сообщения систем. Для ускорения заполнения
систем водой при заправке и слива воды водяные системы соединены между собой
трубопроводом с вентилем 98 (рис. 8.7.), который должен быть открыт только при
заправке и сливе воды из систем. Заполнение систем водой производится через
заправочные головки.
Рис. 8.9. Схема водяной системы дизеля
На рис.8.9 приняты следующие обозначения: 1 - краник слива воды из бачка
обмыва лобовых стекол; 2 - краник выпуска воздуха из нагревательной секции
отопительно-вентиляционного агрегата; 3 - радиаторные секции; 4 - бак
расширительный; 5 - краник слива воды из трубопровода к
отопительно-вентиляционному агрегату; 6 - бачок водяной для санузла; 7 - ручной
насос; 8 - бонка для подвода воздуха при продувке системы; 9 - термореле; 10 -
карман для ртутного термометра; 11, 12, 20, 24 - шланги; 13, 14 -
электротермометры на пульте ведущей и ведомой секции: 15 - дизель-генератор
10Д100; 16 - подогреватель топлива; 17 - заправочная горловина бачка обмыва
лобовых Стекол; 18 - бачок обмыва лобовых стекол; 19 - нагревательная секция
отопительно-вентиляциониого агрегата; 21, 22 - головки заправочные; 23 -
водяной насос дизеля; 25 - карман для ртутного термометра; 26 - бачок для сбора
воды, просочившейся из сальников водяных насосов; 63, 64 - вентили отключения
отопительно-веитиляционного агрегата; 65 - вентиль для слива или заправки воды;
66 - вентиль слива воды из подогревателя топлива; 68 - вентиль отключения
подогревателя топлива; 69 - вентиль на подпиточной трубе для отключения
расширительного бака при опрессовке системы; 70 - вентиль на пароотводной трубе
для отключения расширительного бака при опрессовке трубопровода; 72 - вентиль
для отключения подогрева воды в бачке санузла; 78 - вентиль слива воды из бачка
в зимнее время: 79, 80 - краны для слива воды из блока дизеля; 91 - вентиль для
заправки бачка санузла; 96 - край слива воды из трубопровода от
отопительно-вентиляционного агрегата; 97 - вентиль отключения ручного насоса;
98 - вентиль на трубе, соединяющей водяные системы.
.3.1 Водяная система охлаждения дизеля
Циркуляцию воды в системе обеспечивает водяной насос 23 (см. рис. 8.7.),
нагнетающий воду в полости охлаждения дизеля и турбокомпрессора. Из водяного
коллектора дизеля горячая вода поступает на охлаждение в радиаторные секции
холодильной камеры, оттуда - на всасывание водяного насоса. На тепловозе
установлены секции двух размеров: в верхнем ряду холодильной камеры длиной 686
мм, в нижнем - 1356 мм, при этом другие конструктивные размеры одинаковы. Вода
в секции проходит по оребренным трубкам 7 (рис. 69), концы которых вставлены и
припаяны в отверстиях решеток трубных коробок 2. Подвод воды к трубкам и
крепление секций производятся стальными коллекторами 1, приваренными к трубным
коробкам твердым припоем. Радиаторные секции в холодильной камере объединены
общими коллекторами. Верхний и нижний коллекторы изготовлены из стальных труб,
к которым приварены распределительные планки 10. Средний коллектор выполнен из
стального листа П-образной формы с приваренной к нему аналогичной планкой 3.
Расширительный бак водяных систем обеспечивает возможность увеличения
объема воды при нагревании и пополнение систем при утечках. Уровень воды в
системах контролируется по водомерному стеклу на баке. Из бака выведена
дренажная труба, через которую сливается вода при переполнении бака, и
подпиточная труба с вентилем 69 (см. рис. 8.9). В бак по трубопроводу с
вентилем 70 из самых высоких мест системы отводится паровоздушная смесь.
К водяной системе охлаждения дизеля трубопроводом с вентилями 63 и 68
подключен подогреватель топлива 16. От водяного коллектора дизеля по
трубопроводу с вентилем 64 подводится горячая вода в нагревательную секцию
отопительно-вентиляционного агрегата; вода отводится на всасывание водяного
насоса. Вода, просочившаяся из сальников водяных насосов, собирается в бачке 26
и отводится наружу тепловоза. Для предотвращения замерзания скопившейся воды
бачок вварен на трубе главного контура масляной системы.
Горячей водой прогревается вода в бачке 6 для санузла. За работой системы
следят по термометрам 13 и 14, установленным на пультах крайних секций.
Термореле 9 снимает нагрузку с генератора при превышении максимально допустимой
температуры воды на выходе из дизеля. На средней секции в отличие от крайних не
устанавливается бак санузла и отсутствует устройство обмыва лобовых стекол
кабины машиниста. Температура воды при реостатных испытаниях средней секции
контролируется по термометру, установленному на пульте управления в тамбуре.
Рис. 8.10. Схема водяной системы охлаждения масла и наддувочного воздуха
дизеля
- стекло водомерное; 2 - краник; 3 - бак расширительный; 4 -
теплообменник водомасляный; 5 - воздухоохладитель; 6, 10 ~ шланги; 7 -
дизель-генератор 10Д100; 8 - насос водяной; 9, 12 - карманы для ртутных
термометров; 11 - труба; 13 - датчик электротермометра; 14 - бонка для подвода
воздуха при продувке системы; 15 - вентиль для отключения полости водяного бака
от трубопровода при опрессовке системы; 16 - вентиль для слива и заправки
системы; 17 - секции радиаторные; 18 - пробка для слива воды; 19 - головка
заправочная; 23 - вентиль для слива остатка воды из теплообменника; 31 -
вентиль для слива остатка воды из трубопровода дизеля от водяного насоса к
воздухоохладителям.
Рис. 8.11. Условная схема водяной системы тепловоза 2ТЭ10М: 1 - водяной
насос (с приводом от коленчатого вала); 2 - вентиль; 3 - топливоподогреватель;
4 - калорифер; 5 - секции холодильника; 6 - охлаждение надувочного воздуха; 7 -
водомасляный теплообменник; 8 - расширительный бак
.4 Система воздухоснабжения
Система воздухоснабжения нужна для снабжения дизеля
воздухом, очистки воздуха поступающего в цилиндры дизеля и отвода отработанных
газов из камеры сгорания.
8.4.1 Воздухоочиститель
Для очистки воздуха, поступающего в цилиндры дизеля, установлены
воздухоочистители (рис. 8.9) непрерывного действия.
Рис. 8.12. Воздухоочиститель: 1 - сливная труба; 2 - корпус; 3, 11 -
подвижные и неподвижные кассеты; 4 - фланец; 5 - втулка колеса; 6, 12, 17 -
крышки; 7 - шпилька; 8 - полая ось; 9 - кольцо; 10 - колесо; 13 - зажим;14 -
жалюзи; 15 - маслоуказательное стекло; 16 - горловина; 18 - фиксатор; 19 -
дверка; 20 - люк; 21 - воздухоотвод; 22 - привод колеса воздухоочистителя; 23 -
зубчатая лента; 24 - болт регулировочный; 25 - маслоотстойник; 26 - люк для
очистки
Воздух засасывается снаружи тепловоза через установленные в стенке кузова
жалюзи и поступает на одну из четырех сеткообразных кассет, установленных в
колесе 10. Пневматическим приводом колесо поворачивается с частотой вращения до
1 об/ч. Нижняя часть колеса постоянно находится в масле, которое смывает
частицы пыли, осевшие на масляной пленке проволочных сеток кассет 3.
Вторая ступень состоит из двух неподвижных очистительных кассет. Набраны
кассеты из 21 сетки, из них: две наружные плоские с размером ячейки 7 X 1,2 мм;
средняя разделительная сетка с размером ячейки 5 Х0,7 мм и восемнадцать сеток с
размером ячейки 1,6x0,4 мм. Все сетки вставлены в металлическую рамку. В
корпусе воздухоочистителя кассеты крепят с помощью зажимов.
Для поворота колеса с сетчатыми кассетами используется пневматический
привод (рис. 175), состоящий из корпуса 2, закрытого с двух сторон крышками 3 и
12, и поршня. Поршень состоит из диска 9, нажимной шайбы 11 я резиновой манжеты
10, закрепленных на штоке 7 гайкой /. На конце штока укреплен упор 5, прижимаемый
пружиной 4 к зубчатой ленте колеса.
Воздух к приводу подводится со стороны крышки от регулятора давления
тормозногв компрессора. Рабочий ход осуществляется при подаче воздуха
регулятором давления компрессора, при этом воздух поступает в цилиндр и
поршень, перемещаясь вправо, поворачивает колесо воздухоочистителя. При выпуске
воздуха регулятором давления в атмосферу поршень под действием пружины
возвращается в исходное положение, при этом колесо от проворачивания в обратном
направлении удерживается фиксатором, установленным на противоположной стороне
колеса.
Очищенный воздух по воздуховоду с резиновым компенсирующим устройством
поступает на всасывание в турбокомпрессор дизеля.
Рис. 8.13 Условная схема системы воздухоснабжения дизеля 10Д100 на
тепловозе 2ТЭ10М ВЗ - воздухозаборное устройство; ОГ - отработавшие газы; ПК -
приводной компрессор; Т - турбина; К - компрессор
ЗАКЛЮЧЕНИЕ
В проделанной курсовой работе было произведено ознакомление с устройством
систем дизеля: водяной, топливной, масляной и системой воздухоснабжения. В
результате расчетов был определен ряд наиболее важных параметров тепловоза
2ТЭ10М, учитываемых при проектировании новых локомотивов. Полученные навыки
будут необходимы в дальнейшем для проектирования не только новых локомотивов,
но и совершенствование старых.
Библиографический список
1. Тепловозы
2ТЭ10М, 3ТЭ10М: Устройство и работа / С.П. Филонов, А. Е. Зиборов, В. В.
Ренкунанс и др. - М.: Транспорт, 1986. 288 с.
. Тепловозы.
Механическое оборудование. Устройство и ремонт М., 1985. 320 с. Авт.: А. А.
Пойда, М. Н. Хуторянский, В.Е. Кононов.
. Методические
указания к выполнению курсовой работы «Локомотивы. Общий курс» / А. К.
Белоглазов, Л. В. Милютина, Л. П. Устюгов, А. В. Чулков; Омский гос. ун-т путей
сообщения. Омск, 2014. 27 с.