Гидравлический расчет тарелок в верхней части колонны
Оглавление
Введение
. Технологическая схема и ее описание
. Выбор конструкционного материала
аппарата
. Задание на расчет ректификационной
установки
. Технологический расчет аппарата
.1 Материальный баланс
.2 Определение рабочего флегмового числа
.3 Средние массовые расходы по жидкости и
пару
.4 Диаметр колонны и скорость пара
.5 Выбор тарелки и определение скорости
пара в рабочем сечении
. Гидравлический расчет
.1 Гидравлический расчет тарелок в верхней
части колонны
.2 Гидравлический расчет тарелок в нижней
части колонны
.3 Минимальное расстояние между тарелками
.4 Высота колонны
.5 Определение гидравлического
сопротивления колонны
. Конструктивный расчет
. Механический расчет
. Тепловой расчет
Список литературы
Введение
Ректификация - массообменный процесс,
который осуществляется в большинстве случаев в противоточных колонных аппаратах
с контактными элементами (насадки, тарелки), аналогичными используемым в
процессе абсорбции. Поэтому методы подхода к расчету и проектированию
ректификационных и абсорбционных установок имеют много общего. Тем не менее ряд
особенностей процесса ректификации (различное соотношение нагрузок по жидкости
и пару в нижней и верхней частях колонны, переменные по высоте колонны
физические свойства фаз и коэффициент распределения, совместное протекание
процессов массо- и теплопереноса) осложняет его расчет.
Одна из сложностей заключается
в отсутствии обобщенных закономерностей для расчета кинетических коэффициентов
процесса ректификации. В наибольшей степени это относится к колоннам диаметром
более 800 мм с насадками и тарелками, широко применяемым в химических
производствах. Большинство рекомендаций сводится к использованию для расчета
ректификационных колонн кинетических зависимостей, полученных при исследовании
абсорбционных.
Процессы перегонки и
ректификации основаны на различной летучести компонентов смеси при одной и той
же температуре. Компонент смеси, обладающий большей летучестью, называется
легколетучим, а компонент, обладающий меньшей летучестью, труднолетучим.
Соответственно легколетучий компонент кипит при более низкой температуре, чем
труднолетучий. Поэтому их называют также низкокипящим и высококипящим
компонентами.
В результате перегонки или
ректификации исходная смесь разделяется на дистиллят, обогащенный легколетучим
компонентом и кубовый остаток, обогащенный труднолетучим компонентом. Дистиллят
получают в результате конденсации паров в конденсаторе-дефлегматоре. Кубовый
остаток получают в кубе установки.
Задачей данного проекта
является создание оптимальной конструкции аппарата и проведение расчетов,
обеспечивающих работоспособность данного аппарата.
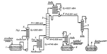
1. Технологическая
схема и ее описание
Рис. 1 - Принципиальная схема
ректификационной установки
1 - емкость для исходной смеси; 2 -
подогреватель; 3 - колонна;
- кипятильник; 5 - дефлегматор; 6 -
делитель флегмы; 7 - холодильник; 8 - сборник дистиллята; 9 - сборник кубового
остатка.
Исходную смесь из емкости 1
центробежным насосом подают в теплообменник 2, где она подогревается до температуры
кипения. Нагретая смесь поступает на разделение в ректификационную колонну 3,
где состав жидкости равен составу исходной смеси xF. Стекая
вниз по колонне, жидкость взаимодействует с поднимающимся вверх паром,
образующимся при кипении кубовой жидкости в кипятильнике 4. В результате
массообмена с жидкостью пар обогащается легколетучим компонентом. Для более
полного обогащения верхнюю часть колонны орошают в соответствии с заданным
флегмовым числом жидкостью (флегмой) состава хР, получаемой в дефлегматоре
5 путем конденсации пара, выходящего из колонны. Часть конденсата выводится из
дефлегматора в виде готового продукта разделения - дистиллята, который
охлаждается в теплообменнике 7 и направляется в емкость 8. Из кубовой части
колонны насосом непрерывно выводится кубовая жидкость - продукт, обогащенный
труднолетучим компонентом, который охлаждается в теплообменнике 7 и
направляется в емкость 9.
Таким образом, в ректификационной
колонне осуществляется непрерывный неравновесный процесс разделения исходной
бинарной смеси на дистиллят (с высоким содержанием легколетучего компонента) и
кубовый остаток (обогащенный труднолетучим компонентом).
2. Выбор
конструкционного материала аппарата
При конструировании химической
аппаратуры следует применять стойкие металлические и неметаллические
конструкционные материалы в заданных агрессивных средах. Важно учитывать все
виды возможного коррозийного разрушения материалов в агрессивной среде при ее
заданных рабочих параметрах. При выполнении прочностных расчетов в первую
очередь сталкиваются с необходимостью оценки общей поверхностной коррозии
выбираемого конструкционного материала, характеризующегося проницаемостью ПМ
мм/год.
В расчетах аппаратуры на
прочность потеря по толщине материала на коррозию учитывается соответствующей
прибавкой С, определяемой амортизационным сроком службы аппарата и
проницаемость по формуле:
С=ПМ·tа,
где ПМ ≤ 0,1
мм/ год
tа
- амортизационный срок, примем tа=20
лет.
С=20·0,1=2 мм
Для корпуса аппарата выбираем
по рекомендациям [1] листовую сталь марки 12Х18Н10Т по ГОСТ 10885-75, для
которой технические требования по ГОСТ 10885-75; рабочие условия: tR
= -30 т- 200°С; р, МПа - не ограничено. Виды испытаний и требования по ГОСТ
10885-75 (испытания проводятся на заводе-поставщике металла по требованию
заказчика).
При выборе материала было
учтено следующее:
1
коррозионные
свойства среды. При заданных рабочих параметрах скорость коррозии составляет
менее 0,1 мм/год.
2
технологические
свойства используемого материала: свариваемость, пластичность и другие.
3
влияние
конструкционного материала на качество исходной смеси и продуктов разделения
4
технико-экономические
соображения: нержавеющая сталь широко применяется в химическом машиностроении и
других отраслях промышленности
Сварка автоматическая.
Тип электрода по ГОСТ 10052-75
- Э-04Х20Н9.
Опоры цилиндрические. Материал
деталей опор должен выбираться из условий эксплуатации и в соответствии с
техническими требованиями ОСТ 26-291-94. Предел текучести материала должен быть
не менее 210 МПа при t
= 20°С. Назначаем материал опор сталь 09Г2С-3 по ГОСТ 5520-79, технические
требования по ГОСТ 5520-79.
Материал фланцев - сталь
12Х18Н10Т. Сварочные материалы по ГОСТ 10052-75 - Э-04Х20Н9.
Назначаем материал крепежных
деталей: не контактирующих с агрессивной средой - сталь 35 по ГОСТ 1050-74; для
деталей, контактирующих с агрессивной средой - сталь 08X13 по ГОСТ 5632-72.
По рекомендациям [7] назначаем
материал прокладок - резина по ГОСТ 481-71. Внутренние элементы аппарата
выполняются из стали 12Х18Н10Т по ГОСТ 5632-72.
3. Задание на
расчет ректификационной установки.
Рассчитать тарельчатую
ректификационную колонну непрерывного действия для разделения бинарной смеси и
нарисовать чертеж выбранного типового аппарата.
Обозначения и
размерности
Производительность по исходной
смеси F, т/ч.
Содержание летучего компонента,
(н.к).
В исходной смеси X
f,
В дистилляте Xd,
В кубовом остатке Хw
Давление в паровом пространстве
дефлегматора Р=0,3Мпа.
Исходные данные
|
Смесь
|
F,
|
Xf,
%
|
Xd,
%
|
Xw,
%
|
вариант
|
|
Метанол-вода
СН3ОН-Н2О
|
18
|
33
|
96
|
2
|
3
|
4. Технологический
расчет аппарата
.1 Материальный
баланс
Производительность колонны по
дистилляту P и кубовому остатку
W определяем из
уравнения материального баланса колонны.
Уравнение материального
баланса:
F
= D + W(1)
F·
=D·
+ W·
(2)
гдеD - расход
дистиллята, кг/с;
W - расход
кубового остатка, кг/с;
Отсюда находим производительность
колонны по дистилляту D и кубовому остатку W:
F=18 т/ч=5
кг/с
(3)
D =
= F - W = 5 - 3,351
= 1,649 кг/с
Нагрузки ректификационной колонны по
пару и жидкости определяются значением рабочего флегмового числа R. Ввиду
отсутствия надёжной методики оценки Rопт используют
приближённые вычисления, основанные на определении коэффициента избытка флегмы
(орошения) β, равного
отношению R/Rmin, где Rmin -
минимальное флегмовое число.
,(4)
где xF, xD -мольные
доли легколетучего компонента соответственно в исходной смеси и дистилляте,
кмоль/кмоль смеси;
yF*-концентрация
легколетучего компонента в паре, находящегося в равновесии с исходной смесью,
кмоль/кмоль смеси.
Пересчитываем составы фаз из
массовых в мольные доли по соотношению:
,(5)
где MM, MH2O -
молекулярные массы метанола и воды;
MА = 32, MВ = 18
кг/кмоль
Аналогично находим xD и xW:
Таблица 1. Равновесные составы
жидкости (x) и пара (y)
в мольных % и температура кипения (t)
в °C двойных смесей при
760 мм. рт. ст. [2, стр. 255]
|
tPху
|
|
|
|
|
100
|
760
|
0
|
0
|
|
92,84
|
760
|
0,05
|
0,269
|
|
88,1
|
760
|
0,1
|
0,422
|
|
82,12
|
760
|
0,2
|
0,581
|
|
78,28
|
760
|
0,3
|
0,662
|
|
75,57
|
760
|
0,4
|
0,733
|
|
73,45
|
760
|
0,5
|
0,787
|
|
71,52
|
760
|
0,6
|
0,831
|
|
69,7
|
760
|
0,7
|
0,876
|
|
67,97
|
760
|
0,8
|
0,92
|
|
66,27
|
760
|
0,9
|
0,962
|
|
65,4
|
760
|
0,95
|
0,982
|
|
64,59
|
760
|
1
|
1
|
По данным, приведённым в
таблице, строим диаграмму равновесия пар - жидкость (диаграмма y
- x).
Рис. 2 - Диаграмма
равновесия между паром (у) и жидкостью (х) при постоянном давлении
Из рисунка 1: yF*=0,61
Минимальное флегмовое число
Rmin=(xD
-
yF)
/ (yF
-
xF)=(0,931-0,61)/(0,61-0,217)=0,8402
.2 Определение рабочего
флегмового числа R
,
где β - коэффициент
избытка флегмы (берем произвольно)
Равновесные данные для различных
систем приведены в справочнике [2].
Результаты расчетов рабочего
флегмового числа приведены в таблице.
Таблица 2.
|
β
|
1,15
|
1,35
|
1,5
|
1,6
|
|
R
|
0,9662
|
1,1342
|
1,2603
|
1,3443
|
|
N
|
12
|
10
|
9
|
9
|
|
N(R+1)
|
23,59448
|
21,3424
|
20,3424
|
21,0986
|
Минимальное произведение N(R+1)
соответствуют флегмовому числу Rопт=1,2603
(β=1,5).
Рис. 3 Нахождение
оптимального флегмового числа
Получаем уравнения рабочей
прямой верхней и нижней частей колонны:
Где f -
относительный мольный расход, f=(XD - XW)/(XF - XW)=4,473
Рис. 4 Диаграмма равновесия между
паром (х) и жидкостью (у) при оптимальном флегмовом числе Rопт=1,25
4.3 Средние
массовые расходы по жидкости и пару
Средний мольный состав жидкости
в верхней и нижней частях колонны
кмоль/кмоль смеси;
кмоль/кмоль смеси;
Средние мольный массы жидкости в
верхней и нижней частях колонны
кг/кмоль;
кг/кмоль;
Мольная масса исходной смеси и
дистиллята:
кг/кмоль;
кг/кмоль;
Средние массовые расходы по жидкости
для верхней и нижней частей колонны
;
;
кг/с
кг/с;
Средний мольный состав пара в
верхней и нижней частях колонны
По равновесной линии находим
кмоль/кмоль смеси;
кмоль/кмоль смеси;
Средние мольный массы пара в верхней
и нижней частях колонны
кг/кмоль;
кг/кмоль;
Средние массовые расходы пара в
верхней и нижней частях колонны
кг/с;
кг/с;
.4 Диаметр колонны и скорость пара
Средняя температура верха и низа
колонны
Построим диаграмму зависимости
концентраций в паровой и жидкой фазе от температуры
:
Рис. 5 Диаграмма зависимости
концентраций в паровой и жидкой фазе от температуры
Из рис. 8 температура в средней
части колонны равна tF=81,2˚C, в верхней
части температура tD=65,8˚C и в нижней
части температура tW=98,5˚C. Тогда
средние температуры равны:
Средние плотности жидкой и паровой
фазы
Плотность жидкой фазы в верхней
части колонны
При средней температуре верхней части
73,5°С, плотности жидких метанола и воды равны соответственно: ρx,Mв=740 кг/м3
и ρх,Н2Ов = 975,28
кг/моль [5, с. 512, табл. IV]
По закону аддитивности:
ρх,в =
740·0,574+975,28·(1 - 0,574) = 840,232 кг/м3
Плотность жидкой фазы в нижней части
колонны
При средней температуре нижней части
89,85°С, плотности жидких метанола и воды равны соответственно: ρx,Mн = 752 кг/м3
и ρх,Н2Он = 965,06
кг/м3 [5, с. 512, табл. IV]
По закону аддитивности:
ρх, н =725·0,114+965,06·(1-
0,114) = 937,658 кг/м3
Принимаем среднюю плотность жидкости
в колонне:
Плотность паровой фазы в верхней и
нижней части колонны

Средняя плотность пара в колонне:
Расчет скорости пара и диаметра
колонны
Допустимая скорость в верхней и
нижней частях колонны соответственно равна:
м/с
м/с
В расчете используем среднюю
скорость
Принимаем средний массовый поток
пара G равным
полусумме Gв и Gн:
Ориентировочный диаметр колонны
определяют из уравнения расхода:
;
.5 Выбор тарелки и определение
скорости пара в рабочем сечении
Выберем ситчатую однопоточную
тарелку типа ТС-Р по ОСТ 26-808-73 для колонны диаметром d=1800мм с
конструктивными размерами [6]
Таблица 3
|
Свободное
сечение колоны Fc
|
м2
|
2,54
|
|
Рабочее
сечение тарелки Sт
|
м2
|
2,294
|
|
Относительное
свободное сечение тарелки
|
%
|
18,8
|
|
Диаметр
отверстия dо
|
мм
|
8
|
|
Шаг
между отверстиями t
|
мм
|
15
|
|
Сечение
перелива Sп
|
м2
|
0,123
|
|
Относительная
площадь перелива
|
%
|
4,85
|
|
Периметр
слива Lсл
|
м
|
1,05
|
|
Масса
|
кг
|
115
|
|
Высота
переливного порога hп
|
мм
|
30
|
|
Ширина
переливного порога b
|
мм
|
1050
|
Действительная рабочая скорость
пара:
Скорость пара в рабочем сечении
тарелки:
5. Гидравлический
расчет
Общее гидравлическое
сопротивление тарелки определяется по формуле:
где: DPсух - сопротивление сухой тарелки,
Па;
DРs -
сопротивление, вызванное силами поверхностного натяжения, Па;
DРпж
- статическое сопротивление слоя жидкости на тарелке, Па;
.1 Гидравлический расчет тарелок в
верхней части колонны
Гидравлическое сопротивление сухой
тарелки:
Па;
где: x - коэффициент сопротивления, для ситчатой
тарелки принимаем равным 1,85
rу - средняя плотность пара в верхней
части колонны;
ωт - скорость
пара в колонне;
Гидравлическое сопротивление, обусловленное
силами поверхностного натяжения:
Па;
поверхностное натяжение s =
Н/м при
средней температуре 73,8˚С.
Гидравлическое сопротивление
парожидкостного слоя на тарелке:
;
Высота парожидкостного слоя hпж
по рисунку 6
Рис. 6
м;
Величину Δh - высота
слоя над сливной перегородки рассчитываем по формуле:
м;
x - Объемный
расход жидкости в верхней части колонны, k =ρпж/ρх - отношение
плотности парожидкостного слоя (пены) к плотности жидкости, принимаемое
приближено равным 0,5; П - периметр сливной перегородки.
м3/с;
Следовательно, гидравлическое
сопротивление парожидкостного слоя на тарелке:
Па;
Следовательно, общее гидравлическое
сопротивление тарелки:
Па;
.2 Гидравлический расчет тарелок в
нижней части колонны
Гидравлическое сопротивление сухой
тарелки:
Па;
где: x - коэффициент сопротивления, для ситчатой
тарелки принимаем равным 1.85
rу - средняя плотность пара в нижней
части колонны;
ωт - скорость
пара в колонне;
Гидравлическое сопротивление
обусловленное силами поверхностного натяжения:
Па;
где поверхностное натяжение s =
Н/м при
средней температуре 90,05˚С.
Гидравлическое сопротивление
парожидкостного слоя на тарелке:
;
Высота парожидкостного слоя hпж
по рисунку 6
м;
Величину Δh - высота
слоя над сливной перегородки рассчитываем по формуле:
м;
x - Объемный
расход жидкости, k =ρпж/ρх - отношение
плотности парожидкостного слоя (пены) к плотности жидкости, принимаемое
приближено равным 0,5; П - периметр сливной перегородки.
м3/с;
Следовательно, гидравлическое
сопротивление парожидкостного слоя на тарелке:
Па;
Па
среднее гидравлическое сопротивление
тарелки будет:
Па;
.3 Минимальное расстояние между
тарелками
Проверяем выбранное расстояние между
тарелками: минимальное расстояние между ними должно быть равным:
м;
Выбранное ранее расстояние между
тарелками Hмин = 500 мм подходит.
.4 Высота колонны
Молярный расход пара по колонне:
кг.моль/с;
Рабочая площадь тарелки:
м2;
Фактор скорости для ситчатых
тарелок:
;
Определение вязкости пара в
укрепляющей и исчерпывающей части колонны
Определим коэффициент динамической
вязкости для пара в укрепляющей части колонны:
мПа.с;
где коэффициент динамической
вязкости метилового спирта
мПа.с,
коэффициент динамической вязкости воды
мПа.с при средних
температурах в укрепляющей части колонны (73,5˚C).
Определим коэффициент динамической
вязкости для пара в исчерпывающей части колонны:
мПа.с;
где коэффициент динамической
вязкости метилового спирта
мПа.с,
коэффициент динамической вязкости воды
мПа.с при средних
температурах в исчерпывающей части колонны (89,85˚С).
Коэффициент диффузии жидкости и пара
при средней температуре
Для того чтобы определить
коэффициент диффузии при средней температуре, необходимо рассчитать коэффициент
диффузии Dx20 при 20оС:
м2/с;
,
- диффузные мольные объемы
компонентов в жидкой фазе при температурах кипения см3/моль, μх = 0,597 мПа.с
- средний коэффициент динамической вязкости при 200С, А=1,19,
В=4,70;
Температурный коэффициент b:
м2/с;
Коэффициент диффузии при средней
температуре:
м2/с;
м2/с;
Коэффициент диффузии пара при
средней температуре;
м2/с, где
Т - средняя температура, Р -
абсолютное давление в колонне, Па,
Р=0,3МПа.
Dyв=2,4519·10-5м2/с;
Dун=2,6262·10-5м2/с.
Коэффициент массоотдачи и
массопередачи
Рассчитав коэффициенты
молекулярной диффузии в жидкой Dx
и
паровой Dy
фазах, вычисляем коэффициенты массоотдачи, отнесённые к единице рабочей
поверхности тарелки для жидкой и паровой фаз:
;
Паросодержание барботажного слоя ε находим по
формуле
;
[4,с.132]
Для верхней части колонны
;
=
;
Для нижней части колонны
;
=
;
Пересчитаем коэффициенты массоотдачи
на кмоль/(м2·с):
Общий коэффициент массопередачи
Kyf:
;
,
где m - тангенс угла наклона линии
равновесия;
Так как величина m является
переменной по высоте колонны, находим ее значения для различных концентраций,
используя диаграмму y - x. Предварительно на диаграмму наложим кривую
равновесия и линии рабочих концентраций при рабочем значении флегмового числа R
= 1.25 (рис.7). В пределах от xW до xD выбираем
ряд значений x. Для каждого значения x определяем по диаграмме величины (y* -
y) и (x - x*) как разность между равновесной и рабочей линиями, а затем по этим
значениям находим m (Таблица 4).
Таблица 4.
|
x
|
x
- x*
|
y*
- y
|
m
|
|
0,02
|
0,013
|
0,07
|
5,4231
|
|
0,05
|
0,034
|
0,162
|
4,0648
|
|
0,1
|
0,6
|
0,191
|
2,4819
|
|
0,15
|
0,075
|
0,16
|
1,5329
|
|
0,2
|
0,08
|
0,101
|
1,0129
|
|
0,217
|
0,065
|
0,085
|
0,9044
|
|
0,3
|
0,11
|
0,093
|
0,6656
|
|
0,4
|
0,15
|
0,106
|
0,6255
|
|
0,5
|
0,18
|
0,103
|
0,5577
|
|
0,6
|
0,19
|
0,09
|
0,4350
|
|
0,7
|
0,18
|
0,077
|
0,3675
|
|
0,8
|
0,155
|
0,064
|
0,4307
|
|
0,9
|
0,12
|
0,049
|
0,4945
|
Далее подставляем в уравнение
общего коэффициента массопередачи полученные значения bxf,
byf
и m для различных значений x. Результаты заносим в таблицу 5.
Таблица 5.
|
x
|
0,02
|
0,05
|
0,1
|
0,15
|
0,2
|
0,217
|
0,3
|
0,4
|
0,5
|
0,6
|
0,7
|
0,8
|
0,9
|
|
Kyf
|
0,1216
|
0,1371
|
0,1611
|
0,1800
|
0,1923
|
0,1951
|
0,2016
|
0,2027
|
0,2046
|
0,2082
|
0,2102
|
0,2083
|
0,2065
|
Общее число единиц переноса на
тарелку
Далее подставляем в уравнение общее
число единиц переноса на тарелку
и значение коэффициента
массопередачи Kyf для различных значений x. Результаты заносим в
таблицу 6.
Таблица 6.
|
x
|
0,02
|
0,05
|
0,1
|
0,15
|
0,2
|
0,217
|
0,3
|
0,4
|
0,5
|
0,6
|
0,7
|
0,8
|
0,9
|
|
3,87784,37345,13875,74106,13506,22426,42986,46566,52726,64166,70636,6466,586
|
|
|
|
|
|
|
|
|
|
|
|
|
|
Локальная эффективность
Принимаем для паровой фазы
модель идеального вытеснения.
Локальная эффективность для
различных значений x. Результаты заносим в таблицу 7.
Таблица 7.
|
x
|
0,02
|
0,05
|
0,1
|
0,15
|
0,2
|
0,217
|
0,3
|
0,4
|
0,5
|
0,6
|
0,7
|
0,8
|
0,9
|
|
0,97930,98740,9940,99680,99780,9980,99840,99840,99850,99870,99880,99870,9986
|
|
|
|
|
|
|
|
|
|
|
|
|
|
Для определения эффективности
по Мэрфи необходимо рассчитать фактор массопередачи, долю байпасирующей
жидкости, число ячеек полого перемешивания и межтарельчатый унос.
Фактор массопередачи
;
Локальная эффективность для
различных значений x. Результаты заносим в таблицу 8.
Таблица 8.
|
x
|
0,02
|
0,05
|
0,1
|
0,15
|
0,2
|
0,217
|
0,3
|
0,4
|
0,5
|
0,6
|
0,7
|
0,8
|
0,9
|
|
λ
|
9,7616
|
7,3167
|
4,4674
|
2,7592
|
1,8232
|
1,6279
|
1,1980
|
1,1260
|
1,0038
|
0,7831
|
0,6616
|
0,7753
|
0,8901
|
Долю байпасирующей жидкости θ
для
различных конструкции можно определить в монограмме (5), при факторе скорости
F=1.662, принимаем θ=0.1.
Рис.7
Число ячеек полного
перемешивания
Число ячеек полного
перемешивания S. Для ситчатых тарелок в колоннах диаметром более D=0.6 м
отсутствуют надежные данные при продольном перемешиванию жидкости, поэтому с
достаточной степенью приближения можно считать, что одна ячейка перемешивания
соответствует длине пути жидкости: l=300-400 мм.
Примем l=350
мм и определим число ячеек полного перемешивания S как отношение длины пути
жидкости на тарелке lт к l. Определим длину жидкости lт
как расстояние между переливными устройствами:
,
где D - диаметр
колонны;
Тогда число ячеек полного
перемешивания на тарелке
.
Относительный унос жидкости
Относительный унос жидкости e в
тарельчатых колонах определяется в основном скоростью пара, высотой
сепарационного пространства и физическими свойствами жидкости и пара. В
настоящие время нет надежных зависимостей, учитывающих влияние физических
свойств потоков на унос, особенно для процессов ректификации. Для этих
процессов унос можно оценить с помощью графических данных (Дытнерский). По
данным унос на ситчатых тарелках является функцией комплекса
.
Рис.8
Коэффициент m, учитывающий влияние
на унос физических свойств жидкости и пара:
σх -
поверхностное натяжение жидкости при средней температуре в колонне.
Высота сепарационного пространства.
В соответствии с каталогом [6] для
колонны диаметром 1800мм расстояние Н=0,4м.
c=H-hп=
м;
Нс в=0,4-0,00931=0,39069м
Нс н=0,4-0,01149=0,38851м
Н - межтарельчатое расстояние, м;
- высота
барботажного слоя (пены), м.
h0 в=0,787·0,2874·0,9808·0,0671·0,7006·0,8921=0,00931м
h0 н=0,787·0,3601·0,9808·0,0671·0,7·0,8878=0,01149м
- вязкость жидких смесей, мПа·с
μхв= 0,3168
мПа·с; μхн=0,2992
мПа·с
- уд. расход жидкости на 1м ширины
переливной перегородки, м2/с;
qв=1,729/(840,232·1,05)=0,00196
qн=5,959/(937,658·1,05)=0,00605
m=0.05-4.6hпер=0,05-4,6·1,05=
-4,78;
Высота сепарационного слоя в нижней
части колонны меньше, чем в
верхней, поэтому расчет ведем для
низа колонны.
При таком значении комплекса
унос для
всей колоны е= 0,15 кг/кг;
К.П.Д. по Мэрфри
;
;
Эффективность по Мэрфри с учетом
перемешивания на тарелке
;
Эффективность по Мэрфри с учетом
байпасирующего потока жидкости
;
Далее подставляем в каждое уравнение
полученные значения λ,
θ,
, S, e и m
для различных значений x. Результаты заносим в таблицу 9.
Таблица 9.
|
x
|
0,02
|
0,05
|
0,1
|
0,15
|
0,2
|
0,217
|
0,3
|
0,4
|
0,5
|
0,6
|
0,7
|
0,8
|
0,9
|
|
Kyf
|
0,1216
|
0,1371
|
0,1611
|
0,1800
|
0,1923
|
0,1951
|
0,2016
|
0,2027
|
0,2046
|
0,2082
|
0,2102
|
0,2083
|
0,2065
|
|
0,9793
|
0,9874
|
0,9941
|
0,9968
|
0,9978
|
0,9980
|
0,9984
|
0,9984
|
0,9985
|
0,9987
|
0,9988
|
0,9987
|
0,9986
|
|
|
m
|
5,4231
|
4,0648
|
2,4819
|
1,5329
|
1,0129
|
0,9044
|
0,6656
|
0,6255
|
0,5577
|
0,4350
|
0,3675
|
0,4307
|
0,4945
|
|
8,5998
|
6,5568
|
4,1218
|
2,6424
|
1,8279
|
1,6576
|
1,2827
|
1,2198
|
1,1132
|
0,9204
|
0,8143
|
0,9137
|
1,0139
|
|
|
11,097
|
7,1556
|
3,8583
|
2,4914
|
1,9140
|
1,8075
|
1,5895
|
1,5551
|
1,4981
|
1,3993
|
1,3473
|
1,3960
|
1,4465
|
|
|
0,9252
|
0,7853
|
0,6544
|
0,6173
|
0,6305
|
0,6390
|
0,6694
|
0,6765
|
0,6903
|
0,7218
|
0,7438
|
0,7231
|
0,7053
|
0,6008
|
0,5109
|
0,4847
|
0,4941
|
0,5001
|
0,5214
|
0,5263
|
0,5359
|
0,5577
|
0,5727
|
0,5586
|
0,5463
|
|
Построение кинематической линии
Зная эффективность по Мэрфри
определим концентрацию легколетучего компонента в паре на выходе из тарелки yк
по соотношению:
;
где: yвх - концентрацию
легколетучего компонента в паре на входе в тарелку.
;
Результаты заносим в таблицу 10.
Таблица 10.
|
x
|
0,02
|
0,05
|
0,1
|
0,15
|
0,2
|
0,217
|
0,3
|
0,4
|
0,5
|
0,6
|
0,7
|
0,8
|
0,9
|
|
y
|
0,0785
|
0,2043
|
0,3286
|
0,4326
|
0,5299
|
0,5575
|
0,6175
|
0,6828
|
0,7392
|
0,7912
|
0,8431
|
0,8917
|
0,9398
|
На диаграмме y - x (рис. 9)
полученные точки соединяем плавной линией. Построенная кривая является
кинетической кривой.
Рис. 9 Определение
числа действительных тарелок
Число реальных тарелок, которое
обеспечивает заданную четкость разделения, находим путем построения ступенчатой
линии между рабочей и кинетической линиями. Построение ступенчатой линии
проводим от концентраций xf, xd
и от xf, xw.
Число ступеней в пределах
концентраций xf…xd
равно числу реальных тарелок в укрепляющей секции колонны. Число ступеней в
пределах концентраций xf…xw равно числу реальных тарелок
исчерпывающей секции колонны.
В результате построения
получаем:
·
число
реальных тарелок в укрепляющей секции колонны - 8;
·
число
реальных тарелок в исчерпывающей секции колонны - 10;
·
общее
число тарелок - 18.
Высоту тарельчатой
ректификационной колонны определим:
м, zв, zн -
расстояние соответственно между верхней тарелкой и крышкой колонны и между
днищем колонны и нижней тарелкой.
5.5 Определение
гидравлического сопротивления колонны
Суммарное гидравлическое
сопротивление колонны:
,
где ΔРв
и ΔРн
- гидравлическое сопротивление одной тарелки соответственно верхней и нижней
частей колонны, Па.
6. Конструктивный
расчет
Расчет проходного
диаметра штуцеров колонны и выбор фланцев
Основная расчетная формула
где G - объемный
расход;
- рекомендуемая скорость
перекачиваемой среды (жидкости
или пара
);
, принимаем
;
, принимаем
.
Штуцер для входа исходной смеси
При tF=81.2˚C плотности
метанола и воды равны:
,
[5, табл. IV]. Плотность
смеси при температуре
:


принимаем dy=65мм [7, с.
659, табл. 27.1]
Штуцер для выхода пара в дефлегматор

принимаем dy=400мм [7,
с. 659, табл. 27.1]
Штуцер для входа флегмы в колонну

при
[5, с. 512, табл. IV]
принимаем dy=50мм [7, с.
659, табл. 27.1]
Штуцер для выхода кубовой жидкости
при tW=98.5˚C [5, с. 512,
табл. IV]

Так как жидкость вытекает самотеком,
принимаем ωж=1м/с
принимаем dy=65мм [7, с.
659, табл. 27.1]
Штуцер для входа пара из
кипятильника


принимаем dy=400мм [7,
с. 659, табл. 27.1]
Штуцер для выхода жидкости из куба
на циркуляцию

принимаем dy=55мм [7, с.
659, табл. 27.1]
Изготовление штуцеров и выбор
фланцев
Для упрощения конструктивных деталей
колонны, будем изготовлять штуцера из отрезков труб соответствующих диаметров.
Внешний вылет штуцеров составляет »
1.5 от диаметра штуцера, внутренний - »
0.3. Чтобы предупредить попадание жидкости во внутреннее пространство штуцера,
подающего циркуляционный пар, труба, из которой он изготовлен, обрезается под
углом книзу.
К выступающим отрезкам труб
привариваются фланцы плоские стальные.
7. Механический
расчет
Расчёт толщины обечайки
Главным составным элементом
корпуса большинства химических аппаратов является обечайка. В химическом
аппаратостроении наиболее
распространены цилиндрические
обечайки, отличающиеся простотой изготовления, рациональным расходом материала
и достаточной прочностью.
Для ректификационной колонны,
диаметром 1800 мм, примем стандартную минимальную толщину стенки корпуса δ
=
10 мм и проверим, выполняется ли условие
,
где Ск - прибавка к
номинальной толщине детали, учитывающая разрушающее действие среды на материал
(см. раздел 2)
Проверяем выполнение условия
(10-1)/1800 ≤ 0,1
,005 < 0,1
Поскольку условие выполняется,
принимаем толщину обечайки δ = 10 мм.
Расчёт толщины днища
Составными элементами корпусов
химических аппаратов являются днища, которые обычно изготовляются из того же
материала, что и обечайки, и привариваются к ней. Днище неразъёмное
ограничивает корпус вертикального аппарата снизу и сверху. Форма днища может
быть эллиптической, сферической, конической и плоской. Наиболее рациональной
формой днищ для цилиндрических аппаратов является эллиптической. Эллиптические днища
изготавливаются из листового проката штамповкой.
Толщину днища принимаем равной
толщине обечайки и проверяем выполнение условие
,005<0,125
Следовательно, условие выполняется.
Расчёт фланцевых соединений и крышки
Соединение состоит из двух
фланцев, прокладки, которую размещают между уплотнительными поверхностями
фланцев, болтов, гаек и шайб. Т.к. давление в аппарате P=0,3МПа<2,5
МПа, то выбирается фланец с гладкой поверхностью.
Прокладка - резина листовая
техническая (ГОСТ 7338-65)
Dп
=1890 мм; dп
= 1848 мм.
При конструировании аппаратов
выполняют проверочный расчет болтов в соответствии с ГОСТ 26-373-82:
. Нагрузка, действующая
на фланцевое соединение от внутреннего давления
где средний диаметр
прокладки
[9,с.17]
. Реакция прокладки
[9,с.17]
где ширина прокладки
b0-эффективная
ширина прокладки: при
3. Болтовая нагрузка при
сборке:
[9,с.18]
где q
= 20 МПа;
[9,с.18]
где
- допускаемое напряжение для материала болта при 200С; ВСт3,
-
площадь поперечного сечения болта.
Наибольшее значение
. Проверка прочности
болтов при монтаже
[9,с.18]
. Проверка прочности
болтов в период эксплуатации
[9,с.18]
где
- допускаемое напряжение для болта при рабочей температуре,
Выполняются оба условия,
следовательно, нет необходимости увеличивать число болтов, z
= 64 [4,с.68, таблица 4].
|
D мм
|
P, МПА
|
Размеры,
мм
|
Число
отверстий
|
|
1800
|
0,3
|
Dф
|
Dб
|
D1
|
h
|
S
|
d
|
dб
|
64
|
|
|
1930
|
1890
|
1848
|
40
|
10
|
23
|
М24
|
|
Расчёт опор аппаратов
Выбор типа опоры зависит от
ряда условий: места установки аппарата, соотношения высоты и диаметра аппарата,
его массы и т.д. Аппараты вертикального типа с соотношением
≥5,
размещаемые на открытых площадках, оснащают так называемыми юбочными опорами,
цилиндрическими или коническими. В нашем случае берем цилиндрические опоры.
[7,с.672]
Вес аппарата при
гидроиспытании:
Gmax=
g
(Mоб+Mж)
Mоб
=
Mж
= 0,785
кг
max=9,81
с запасом 0,5 МН
Толщина стенки цилиндрической
опоры S=10 мм. Напряжение
сжатия в этой стенке с учетом наличия в ней отверстия для лаза d = 0,5 м при
максимальной нагрузке от силы тяжести аппарата:
[7,с.691]
Отношение:
112,5 [7,с.692]
Kc=0,105;
Ku=0,13; [7,с.418]
[7,с.692]
[7,с.692]
Допускаемое напряжение на
сжатие в обечайке опоры:
МН/м2 [7,с.692]
Допускаемое напряжение на изгиб
в обечайке опоры:
МН/м2 [7,с.692]
Условие
выполняется.
Максимальные напряжения на
сжатие в сварном шве, соединяющем цилиндрическую опору с корпусом аппарата, при
коэффициенте сварного шва
= 0,7:
[7,с.692]
Внутренний диаметр опорного
кольца:
D2
=
D - 0,06 =1,8 -0,06=1,74 м [7,с.692]
Наружный диаметр опорного
кольца:
D1
=
D + 2
S+0,2
= 1,8 + 2
0,01 + 0,2 = 2,02 м [7,с.692]
Опорная площадь кольца:
[7,с.692]
Максимальное напряжение сжатия
на опорной поверхности кольца:
[7,с.692]
Номинальная расчетная толщина
опорного кольца при l= 0,1 м:
[7,с.692]
с учетом прибавки на коррозию
принимаем, округляя размер Sк
=
54 мм.
Расчетная нагрузка на один
болт:
[7,с.692]
Расчетный внутренний диаметр
резьбы болтов:
[7,с.692]
Принимаем болты М12˟25.
[7,с.538]
8. Тепловой
расчет установки
Расход теплоты, отдаваемый
охлаждающей воде в дефлегматоре-конденсаторе, находим по уравнению:
,
где rM=1100кДж/кг,
rH2O=1538.36кДж/кг
- удельные теплоты конденсации метанола и воды при температуре tD=65.3˚C
Расход теплоты, получаемый в
кубе-испарителе от греющего пара:
Qпот=3% от
полезно затрачиваемой теплоты, С - удельные теплоемкости смеси, взятые в
зависимости от температуры.
Таблица 11. Теплоёмкости компонентов
при различных температурах [10].
|
Низкокипящий
компонент
|
Высококипящий
компонент
|
|
Ср
f,Дж/кг* К
|
Ср
D,Дж/кг*
К
|
Ср
w,Дж/кг* К
|
Ср
f,Дж/кг* К
|
Ср
D,Дж/кг*
К
|
Ср
w,Дж/кг* К
|
|
2623.98
|
2579.78
|
2664.28
|
4198
|
4187
|
4213
|
,
где
-
массовые доли метанола (низкокипящий компонент), кг/кг;
Ср - теплоёмкости компонентов
при различных температурах, Дж/кг* К.: C p
F
см = 2623,98·0,33+4198·(1-0,33) = 3678,5734 Дж/кг·К;
D:
C p
D
см = 2579,78·0,96+4187·(1-0,96) = 2644,0688
Дж/кг·К;: C p
W
см = 2664,28·0,05+4213·(1-0,02) = 4182,0256
Дж/кг·К.
Расход теплоты в паровом
подогревателе исходной смеси:
, где
tнач=20˚С,
удельная теплоемкость СF=0,633·4190=2652,27Дж/кг·К
взята при средней температуре (81,2+20)/2=50,6 ˚С. [5, c.562]
Здесь тепловые потери приняты в
размере 5%.
Расход теплоты отдаваемой
охлаждающей воде в водяном холодильнике дистиллята:
, где
tкон=25 ˚С,
удельная теплоемкость СD=0,625·4190=2618,75
Дж/кг·К взята при средней температуре (65,3+25)/2=45,15 ˚С
Расход теплоты, отдаваемой
охлаждающей воде в водяном холодильнике кубового остатка:
,где
удельная теплоемкость СW=0,645·4190=2702,55
Дж/кг·К взята при средней температуре (98,5+25)/2=61,4 ˚С
Расход греющего пара, имеющего
давление рабс=4кгс/см2 и влажность 5%:
а) в кубе-испарителе:
,
где rг.п.=2132,95·103Дж/кг
- удельная теплота конденсации греющего пара.
б) в подогревателе исходной смеси:
Всего: 2,752+0,428=3,18кг/с или
11,2т/ч
Расход охлаждающей воды при нагреве
ее на 20˚С
а) в дефлегматоре:
б) в водяном холодильнике
дистиллята:
в) в водяном холодильнике кубового
остатка:
Всего: 0,0595м3/с или
214,2м3/ч.
ректификационный
установка флегмовый гидравлический
Библиографический
список
1. Воробьёва Г. Я. Коррозионная стойкость
материалов в агрессивных средах химических производств. Изд. 2-е пер. и доп.
М., «Химия», 1975. 816 с.
. Коган В. Б., Фридман В. М., Кафаров В.
В. Равновесие между жидкостью и паром. Т. 2. М.: «Наука», 1966.
. Александров И. А. Ректификационные и
абсорбционные аппараты. Изд. 3-е. М.: «Химия», 1978. - 280 с.
. Основные процессы и аппараты химической
технологии: Пособие по проектированию/Под ред. Дытнерского.─ М.: Химия,
1983.
. Павлов К. Ф., Романков П. Г., Носков А.
А. Примеры и задачи по курсу процессов и аппаратов химической технологии.
Учебное пособие для вузов.─Л.: Химия,1987.
. Каталог «Ректификационные и
абсорбционные колонны», ЦИНТИХИМНЕФТЕМАШ, 1991г.
. Лащинский А. А., Толчинский А. Р.
Конструирование сварных химических аппаратов. Справочник. Л.: «Машиностроение»,
1970. − 752 с.
. Белоусов В. П., Марачевский А. Г.
Тепловые свойства растворов неэлектролитов. Л.: «Химия», 1981, 264 с.
9. Расчет и конструирование химических
аппаратов с мешалками: учебное пособие/ Островская Э.Н., Полякова Т.В.- Казань:
Изд-во КГТУ,2006.- 120с.
10. Гусев В.П., Гусева Ж.А.. Процессы и
аппараты химической технологии. Физико-химические и термодинамические свойства
веществ / Методическое пособие к выполнению курсового проекта по процессам и
аппаратам химической технологии, в 2-х частях / Часть 2. - Т.: ТХТК, 1994. - 69
с.