Основные направления работы и модернизации электрических машин

  • Вид работы:
    Курсовая работа (т)
  • Предмет:
    Физика
  • Язык:
    Русский
    ,
    Формат файла:
    MS Word
    192,23 Кб
  • Опубликовано:
    2016-01-30
Вы можете узнать стоимость помощи в написании студенческой работы.
Помощь в написании работы, которую точно примут!

Основные направления работы и модернизации электрических машин

 

 

 

 

 

 

 

 

 

 

 

 

 

 

Основные направления работы и модернизации электрических машин


Введение

электрический машина надежность привод

Под модернизацией понимается устранение морального износа электрических машин, находящихся в эксплуатации, путем доведения их технико-экономических показателей до уровня показателей новых электрических машин. Как правило, модернизацию проводят на крупных электрических машинах, поскольку для машин малой и средней мощности это экономически нецелесообразно. Модернизация крупных электрических машин осуществляется во время капитального ремонта путем применения современных технических решений по электротехническим и изоляционным материалам, системам охлаждения и конструкции отдельных узлов. Так как крупные электрические машины эксплуатируются в течение 20...30 лет, то их модернизация позволяет получить значительный технико-экономический эффект.

В результате модернизации электрических машин обычно решаются следующие задачи: увеличение номинальной мощности и коэффициента полезного действия (снижение потерь), повышение уровня надежности, технологичности и ремонтоспособности, а также снижение эксплуатационных затрат. Для решения вопроса об экономической целесообразности модернизации проводят технико-экономические расчеты, основанные на сопоставлении стоимости модернизации и замены машины на новую.

1.Основные направления модернизации

.1 Повышение мощности крупных электрических машин

Повышение единичной мощности генераторов позволяет с минимальными затратами увеличить установленную мощность электростанции. Этот путь существенно дешевле строительства новых блоков. Так, модернизация гидрогенераторов Братской ГЭС позволила увеличить их единичную мощность и мощность всей станции на 11 %, или на 25 и 400 МВт соответственно, на Новосибирской ГЭС - на 13,75%. После модернизации ряда тепловых электростанций Урала, Центральной и Южной части России мощность ТЭС была увеличена на 640 МВт, а строительство новых блоков мощностью 600 МВт обошлось бы в 8 раз дороже и заняло бы не менее трех лет. По имеющимся в литературе сведениям путем модернизации только гидроэлектростанций можно увеличить мощность действующих ГЭС на 5,5...6,0 млн. кВт. Увеличивая мощность генераторов следует помнить о необходимости увеличения мощности приводных турбин и сопряженных с ними тепло- или гидросиловых систем, а также необходимо проверить готовность электрической части станции (система шин, трансформатор, система зашиты и др.) к работе при увеличенной мощности. В случае необходимости следует модернизировать или заменить и это оборудование. Одновременно следует проверить соответствие перегрузочной способности модернизированного генератора требованиям соответствующих стандартов. Повышение единичной мощности электрических двигателей приводит к росту производительности приводимых механизмов, которые следует проверить на возможность работы при увеличенной мощности или производительности. Необходимо проверить соответствие перегрузочной способности модернизированного двигателя требованиям стандартов.

1.2 Увеличение коэффициента полезного действия

Увеличение КПД электрических машин достигается за счет уменьшения удельных потерь. Магнитные потери снижаются благодаря применению при ремонте новых улучшенных сортов электротехнической стали, электрические - за счет увеличения сечения эффективного проводника (при использовании более тонкой изоляции) и снижения рабочей температуры обмоток (сочетание более тонкой изоляции с модернизацией системы охлаждения), механические и вентиляционные потери - благодаря Применению более рациональной конструкции опорных узлов, минимизации расхода хладагента и др. При увеличении КПД снижаются эксплуатационные затраты (стоимость энергии потерь), уменьшается рабочая температура отдельных узлов электрической машины, что позволяет увеличить надежность машины в целом и ее межремонтный период.

.3 Повышение уровня надежности

Повышение уровня надежности достигается применением современных технических решении по креплению обмоток и прессовке активной стали, по подшипниковым узлам и узлам токосъема, использованию современных изоляционных конструкций и уменьшению рабочих температур отдельных узлов машины за счет улучшения их охлаждения.

.4 Снижение эксплуатационных затрат

Снижение затрат достигается путем уменьшения потерь (увеличения КПД), увеличением межремонтного периода благодаря уменьшению физического износа отдельных узлов и деталей после модернизации и уменьшением количества обслуживающего персонала за счет увеличения степени автоматизации режимов работы. В настоящее время снижение этих затрат осуществляется путем перевода крупных генераторов (мощностью до 200 МВТ) с водородного на воздушное охлаждение.

.5 Повышение технологичности и ремонтоспособности

Этот показатель улучшается благодаря применению в процессе модернизации современных технических решений по соединению отдельных узлов и деталей, что позволяет уменьшить сроки и стоимость следующего за модернизацией ремонта.

.6 Модернизация обмоток из прямоугольного провода

При модернизации обмоток стремятся улучшить изоляцию катушек (стержней) и изменить геометрию лобовых частей для уменьшения их длины и улучшения охлаждения. В настоящее время преимущественное распространение получила термореактивная изоляция типа «Слюдотерм», «Монолит», ВЭС и ее модификации, разработанная ведущими электромашиностроительными заводами России. Эта изоляция имеет существенно лучшие свойства, чем применявшаяся ранее микалентная компаундированная изоляция (табл.). Замена микалентной изоляции на термореактивную позволяет примерно на 30 % уменьшить ее толщину при одновременном уменьшении перепада температуры в ней без ухудшения надежности изоляционной конструкции.

Сравнительная характеристика микалентной и термореактивной изоляций

 Характеристика изоляции

Тип изоляции


Микалентная

Термореактивная

Допустимая рабочая

105

130

температура. °С

 

 

Электрическая прочность,

14... 17

28... 34

кВ/мм

 

 

tgδ при 20 °С

0,01 ...0,02

0,01

tgδ при 120°С

0,15...0,25

0,06

Коэффициент

0,0016

0,0022

теплопроводности, Вт/(см2)

 

 


Уменьшение площади изоляции при неизменных размерах паза позволяет увеличить сечение эффективного проводника, причем чем выше класс напряжения (толще изоляция), тем больше эффект. Таким образом, при неизменной плотности тока можно увеличить номинальный ток и мощность машины без увеличения рабочей температуры. При неизменном токе и мощности снижаются плотность тока в обмотке, электрические потери и рабочая температура, что повышает надежность обмотки. В ряде случаев дополнительное место в пазу может быть использовано для размещения полых трубок при переводе обмотки якоря на водяное охлаждение. Одновременно с улучшением изоляционной конструкции в некоторых случаях улучшают транспозицию стержней, доводя угол транспозиции до 540° с целью уменьшить потери от циркуляционных токов, особенно в зоне лобовых частей. Как показала многолетняя практика эксплуатации электрических машин, надежность крепления обмотки с учетом возрастающих электромагнитных нагрузок и связанных с ними электродинамических усилий является одним из основных факторов, влияющих на долговечность электрической машины в целом». Поэтому при модернизации усиливают крепление пазовой части обмотки, особенно в месте выхода ее из паза, и крепление лобовых частей обмотки путем применения термореактивных уплотнений (формопласты типа препрег), синтетических самоутягивающихся бандажей, стеклобандажных поясов и др. В лобовых частях обмоток с косвенным охлаждением могут формироваться дополнительные каналы для прохода охлаждающего газа в целях улучшения охлаждения лобовых частей обмотки. Повышение мощности синхронных машин невозможно только за счет модернизации якорной обмотки. Одновременно необходимо модернизировать и обмотку возбуждения для увеличения се номинальной МДС. Только в этом случае удается сохранить неизменным коэффициент мощности в режиме перевозбуждения или даже уменьшить его. Возможны следующие варианты модернизации обмотки возбуждения: переход от косвенного охлаждения к форсированному за счет изменения геометрии обмотки и создания дополнительных каналов для охлаждающего газа по высоте обмотки и в ободе явнополюсных машин, или в лобовых частях (подбандажное пространство) неявнополюсных машин; переход на непосредственное водородное охлаждение обмоток возбуждения неявнополюсных синхронных машин с соответствующим изменением геометрии обмотки (фрезерование охлаждающих каналов, замена пазовых клиньев); увеличение числа витков обмотки за счет применения более тонкой изоляции.

.7 Модернизация системы вентиляции

Модернизация вентиляционной системы определяется опытом эксплуатации каждой машины и не имеет унифицированных технических решений. Как правило, она проводится путем увеличения давления или расхода охлаждающего газа. У турбогенераторов с косвенным охлаждением с ростом давления водорода температурный перепад на разделах «поверхность- водород» снижается приблизительно пропорционально росту давления. В меньшей мере снижается перегрев самого водорода. В итоге снижается рабочая температура обмоток. При увеличении давления необходимо усилить уплотнения вала и других узлов, обеспечивающих герметичность корпуса (включая сварные соединения). Кроме увеличения давления используют форсированное охлаждение лобовых частей обмотки возбуждения за счет усовершенствования каналов выпуска водорода из подбандажного пространства, Это позволяет увеличить расход газа через лобовые части и тем самым уменьшить их температуру. Кардинальным решением вопроса является перевод обмотки возбуждения на непосредственное газовое охлаждение. Увеличение расхода охлаждающего газа приводит к тому же эффекту, что и увеличение его давления. Однако с точки зрения уменьшения вентиляционных потерь повышение расхода газа часто оказывается более рациональным. Увеличение расхода охлаждающего газа происходит за счет увеличения напора, создаваемого вентилятором. Плотная компоновка турбогенератора практически не дает возможности изменить размеры вентилятора, поэтому увеличение напора связано со спрямлением (уменьшение закрутки) потока водорода за вентилятором в случае вытяжной вентиляции или перед ним в случае нагнетательной вентиляции с помощью установки направляющих аппаратов. В машинах с воздушным охлаждением расход охлаждающего газа увеличивают за счет установки дополнительных нагнетательных элементов на явнополюсном роторе и уменьшают рециркуляцию воздуха около вентилятора путем установки диффузоров или уменьшения зазора между диффузором и вентилятором.

.8 Модернизация узла токосъема (контактные кольца-щетки)

Работы в этой области ведутся по следующим направлениям: для высокоскоростных электрических машин устанавливаются контактные кольца из термообработанной стали с высокой твердостью (НВ = 3000); нарезаются винтовые канавки на внешней поверхности колеи для улучшения динамической стойкости щеток, уменьшения износа щеток и колец, более равномерного распределения тока между щетками; заменяется миканитовая изоляция втулки контактных колец на стеклоизоляцию (на стеклотекстолит) для увеличения монолитности узла контактных колец; заменяются спиральные пружины из стальной проволоки на рулонные пружины постоянного давления; щеткодержатели изолируются от траверсы, а щетки - от нажимной пружины для исключения подгаров и оплавления обоймы, а также перегрева пружины из-за токов, протекающих по пружине и самой обойме. Кардинальным направлением модернизации узла токосъема является переход к системе бесщеточного (бесконтактного) возбуждения.

2. Работы Сибэлектромотор

.1      Сведения о предприятии

Открытое акционерное общество «Сибэлектромотор», ИНН 7021001939, зарегистрировано 24 сентября 1993г. постановлением главы администрации г. Томска № 4212р, свидетельство о государственной регистрации № 3682 ТС выдано Томской регистрационной палатой 24.09.1993г., поставлено на учет в налоговом органе 5 октября 1993 г., свидетельство о постановке на учет выдано 31 декабря 1999 г., присвоен номер 70210001939. Основной государственный регистрационный номер (ОГРН) 1027000853868. Общество зарегистрировано по адресу: 634012, г.Томск, пр. Кирова,58.

Среднесписочная численность трудового коллектива предприятия в прошедшем году составила 1 566 человек. В 2008 году численность трудового коллектива сократилась на 205 человек (11,5%). Причинами уменьшения численности стало окончание модернизации чугунолитейного производства и экономический кризис.

Основными видами деятельности предприятия в соответствии с Уставом и полученными лицензиями являются:

.        выпуск и продажа готовой продукции,

.        оптовая торговля товарами,

.        передача в аренду объектов основных средств (в том числе и недвижимости),

.        оказание услуг связи.

.2      Положение предприятия в отрасли.

ОАО «Сибэлектромотор» действует в электротехнической промышленности, к которой относится производство электрического, электронного и оптического оборудования. Конечными потребителями, приобретающими продукцию предприятия, являются компании отраслей машиностроения, металлургии, строительной и добывающей отраслей.

В 2008 году в сегменте крановых электрических двигателей ОАО «Сибэлектромотор», также как и в 2007 году уверенно держит лидирующую позицию. По данным статистики в течение 2008 года в России совокупная мощность выпущенных крановых электрических двигателей всех типов (постоянного и переменного тока) составила 396,0 тыс.квт. , при этом совокупная мощность крановых электрических машин, выпущенных ОАО «Сибэлектромотор» в 2008 году составляет 189,64 тыс. Квт, или 47,9,5% от российского выпуска. По данным этой же отечественной статистики в прошедшем году в России было выпущено 541 тыс. электрических двигателей переменного тока общепромышленного назначения. ОАО«Сибэлектромотор» за этот период выпустило 64,5 тыс.шт. таких двигателей что составляет 11,9% общероссийского производства. Таким образом, можно констатировать, что ОАО «Сибэлектромотор» является единственным российским крупным независимым от различных холдинговых структур производителем электрических двигателей, который уверенно держится в числе лидеров, занимая по нашей оценке в стоимостном объеме 14-15% российского рынка. Структурным подразделением ОАО «Сибэлектромотор» является чугунолитейное производство. До 2008 года данное направление производства было вспомогательным, ориентированным преимущественно на выпуск корпусных деталей электрических машин. Проведенный в 2007-2008 гг заключительный этап модернизации литейного производства дает основания утверждать, что ОАО «Сибэлектромотор» становится крупным российским производителем не только электрических машин, но и изделий из литья чугунного.

В 2008 году было выпущено 12,2 тыс.тонн чугунных изделий, из которых только 3,6 тыс. тонн (30%) были использованы на внутреннее потребление при производстве электрических машин, а 8,6 тыс.тонн (70%) были отгружены сторонним потребителям. В планах руководства предприятия довести данное соотношение до 10/90.

2.3 Модернизация превратила «Сибэлектромотор» в предприятие европейского уровня


На заводе «Сибэлектромотор» были запущены землеприготовительный цех и формовочная линия чугунолитейного производства. Установлено новейшее оборудование итальянской фирмы «Савелли»(Savelli), мирового лидера по производству литейного оборудования, а также немецкой компании «Отто Юнкер» (Otto Junker). С этого момента «Сибэлектромотор» - первый и пока единственный завод в России, который выпускает продукцию европейского качества. То есть она способна удовлетворить запросы таких компаний, как, например, «Мерседес» и «БМВ».

Видим, как из переливного ковша в приемник формовочной машины льется расплавленный металл. Температура чугуна составляет 1414 градусов. Огромный пятиметровый формовочный блок фирмы Savelli. Именно эта итальянская машина стоимостью 6 миллионов евро является «сердцем» новой линии, превратившей чугунолитейный завод в передовое производство.

С помощью этого устройства можно делать литье для насосов, для коробок передач, для редукторов, кроме того, оснащенные машинами от «Савелли» и «Отто Юнкер», есть возможность поставлять продукцию на экспорт. Производительность данного оборудования в 12 раз выше старого, с учетом брака, который там был. Старые линии выдавали плохое качество, изделия получались через раз, и то - с очень плохой геометрией.

С 79-го года в цехе стояли полуавтоматы. Они безнадежно устарели еще в прошлом веке. В ту пору на формовочной линии работали пятнадцать человек. Теперь благодаря автоматизации достаточно шестерых. Но главное - повысилась скорость работы и качество продукции.

Процесс изготовления форм - идет двойное давление снизу и сверху. Сверху плунжер, снизу - пневматика. Формовочная смесь состоит из земли, бетонита (глины высокого качества), песка и углесодержащей добавки. Она нужна для того, чтобы уменьшить пригар от температуры. Замес идет 120 секунд, четыре тонны выдает готовой смеси, которая системой транспортеров подается сюда в бункера.

Инвестиции на данном этапе модернизации составили 350 млн руб. Теперь именно «Сибэлектромотор» оснащен самым современным в России литейным оборудованием. С его запуском компания увеличивает эффективность производства форм в 12 раз. Проектная мощность литейного производства с учетом модернизации возрастает до 20 тыс. т чугуна в год. Спрос на высокопрочный износостойкий чугун сегодня растет. Оборудование итальянской компании «Савелли» и немецкой компании «Отто Юнкер» должно окупиться примерно через три с половиной года.


Рабочий стаж Анатолия Яковлевича - 40 лет. Он автор более 100 научных работ и изобретений. Он академик Академии электротехнических наук Российской Федерации, доктор технических наук, профессор, член двух докторских советов - в Самарском и Воронежском государственных технических университетах, член редколлегии журнала «Горное оборудование и электромеханика», член экспертного совета ВАК РФ...

Наиболее значительными результатами его деятельности стали разработки и исследования в области экскаваторного электропривода на постоянном токе.

Анатолий Яковлевич занимается теоретическими и практическими изысканиями в области широко регулируемых электроприводов с целью создания рациональной экономически и энергетически эффективной системы экскаваторного электропривода для тяжелых электрических отечественных карьерных экскаваторов.

.1 Системы экскаваторного электропривода для тяжелых электрических карьерных экскаваторов

Сейчас на рынке современных систем электроприводов наибольшую популярность получили преобразователи частоты и комплектные электроприводы переменного тока с частотным управлением. Это изобилие отражает современные тенденции в области развития регулируемого электропривода. Однако предлагаемые решения в большинстве своем не отличаются разнообразием. Обычно это автономные инверторы напряжения с широтно-импульсной модуляцией и неуправляемым выпрямителем. Эти преобразователи имеют высокие энергетические показатели, призваны решать проблемы энергопотребления, и используются в основном в механизмах со спокойным характером нагрузки, таких, как насосы, вентиляторы, воздуходувки.

В то же время в горнодобывающей промышленности имеется большое количество машин, работающих в интенсивном повторно-кратковременном режиме с резкопеременной нагрузкой, с перегрузками вплоть до стопорных - это одноковшовые экскаваторы, краны, буровые станки. Примеров использования частотно-управляемых электроприводов для них мало.

Проблема состоит как в недостаточном количестве разработок электроприводов, так и в отсутствии объектно-ориентированной базы.

Общее состояние электроприводов машин, работающих на открытых разработках и обогатительных фабриках, требует вложения средств с целью расширения их технологических возможностей, достижения более высокой производительности, уменьшения износа механического оборудования, энергосбережения. Однако перспектива развития этого вопроса за счет разработки новых машин или приобретения импортной техники для большинства горных предприятий, которые преобразовались в последнее время из государственных в акционерные общества, маловероятна из-за ограниченных объемов материальных средств. Поэтому рентабельным путем совершенствования техники, в условиях дефицита средств на эти цели, является модернизация. Модернизация, не решая глобальным образом всех проблем развивающейся технологии, позволяет, тем не менее, за счет замены части оборудования, путем привлечения ограниченных средств, снять острейшие из них и обеспечить в конечном итоге увеличение эффективности производства.

Весогабаритные и стоимостные показатели электрооборудования экскаватора ЭКГ-8И при модернизации электроприводов по системе ТВ-Г-Д, АО «Рудоавтоматика», выполненной на базе разработки МЭИ составили 165 000 $ на 31тонну. Все основные вращающиеся машины, составляющие большую долю по весу, объему и стоимости, оставлены на своих местах, а полный комплект, подлежащий модернизации, включающий панель управления, блок тиристорных возбудителей главных приводов и шкаф статических преобразователей, составляет по весу примерно 1/30-ю часть, по объему 1/4 и стоимости- 1/9. Стоимость модернизации невелика и окупается за счет сокращения эксплуатационных затрат в течение, как максимум, года.

На Михайловском ГОКе модернизирована значительная часть экскаваторов ЭКГ-8И и на этих экскаваторах снижены динамические нагрузки механизмов и существенно уменьшен их износ. На 3... 5 % повышена производительность, в результате замены магнитных усилителей сокращено энергопотребление на 35-40тыс. кВт-ч в год на одной машине, обеспечен безналадочный ввод в эксплуатацию, исключены простои при возможных отказах электроники.

В начале 80-х годов научная группа МЭН выполнила разработку серии тиристорных преобразователей в экскаваторном исполнении ПТЭМ-1Р. Здесь впервые была поставлена и решена задача создания серии преобразователей в качестве унифицированных модулей, предназначенных для комплектования различных схем электроприводов постоянного и переменного тока.

После создания модуля, ПТЭМ-1Р наиболее широко используются в качестве возбудителей генераторов и синхронных двигателей. Накоплен опыт их работы в системах ТП- Д различной мощности, был разработан привод по системе НПЧ-АД и испытан на электроприводе поворота экскаватора ЭШ-6/45.

На основе накопленного опыта эксплуатации и достижений современной микроэлектроники, опираясь на тесное сотрудничество с АООТ «Рудоавтоматика», в 90-х годах научная группа выполнила разработку новой серии преобразователей ПТЭМ-2Р второго поколнения с более высокими техническими показателями и с существенно расширенной номенклатурой типоисполнений серии. Возможности компоновки различных приводов постоянного и переменного тока существенно расширены за счет введения типоисполнений не на тиристорах, а на транзисторах (IGBT, которые основой преобразователей частоты и систем ПЧ-АД в диапазоне от единиц до тысячи киловатт).

Удельные стоимости модульных преобразователей, выпускаемых АООТ “Рудавтома- тика”, наиболее низкие из известных на сегодняшний день в промышленности 35 $/КВт для тиристоров и 1 17 $/КВт для транзисторов.

Серия ПТЭМ-2Р обеспечивает реализацию любых требуемых на ГОКах регулируемых электроприводов постоянного и переменного тока, в том числе и тех, которые постоянно предлагаются западными фирмами. При этом существенным преимуществом наших преобразователей является режим рекуперации энергии в сеть без дополнительных усложняющих устройств.

В ближайшие годы главным путем поддержания и укрепления парка одноковшовых экскаваторов останется модернизация по системе ТВ-Г- Д, которую мы рекомендуем проводить на базе новых преобразователей ПТЭМ-2Р. Примеры использования частотноуправляемых электроприводов для этих машин немногочисленны. Фирмой Бюсайрос - Ири (США) на экскаваторе типа 395-В, выпуска 1990 года установлена система НУВ-АИН-(ШИМ)- АД фирмы Сименс . Известен пример использования точно такой же системы электропривода в подъемной лебедке крана фирмы VEM (рис. 1).

Рис.1 Электропривод механизма подъема крана фирмы VEM

Здесь также энергия торможений должна гаситься в балластном резисторе R6. Нерациональность применения такого преобразователя без рекуперации энергии при значительной доле тормозных спусков в цикле очевидна. Эти механизмы требуют свободного обмена энергии с сетью, т.е. рекуперации. Поэтому упомянутый экскаватор В-395 был единственным. Он эксплуатировался в Югославии. Последующая модель фирмы Бюса- рос-Ири экскаватор 295ВП имел уже электропривода основных механизмов, выполненные по системе УВ-АИТ-АД фирмы Джене- рал-Электрик .(США) с рекуперацией энергии. Однако ступенчатая форма токов АИТ породила свои проблемы- «пришагивание» в районе нулевой скорости; а фазовый способ регулирования напряжения управляемым вып- рямителем-потребовал установки фильтрокомпенсирующего устройства для повышения коэффициента мощности преобразователя.

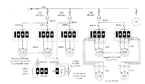
Фирма ABB предложила Лебединскому ГОКу подписать контракт на модернизацию экскаватора ЭКГ-8И по системе преобразователь частоты- асинхронный двигатель. Схема электроприводов основных механизмов экскаватора ЭКГ-8И фирмы ABB представлена на рис.2.

Рис.2 Схема электроприводов основных механизмов экскаватора ЭКГ-8И фирмы ABB

Согласно этой схеме, каждый двигатель оснащен индивидуальным автономным инвертором напряжения, получающим питание от общих шин постоянного тока, звено постоянного тока связано с сетью через управляемый выпрямитель, выполненный на СТО, мощностью 1700 кВт и разделительный трансформатор 6/0.4 кВ, общий для всех электроприводов основных механизмов, мощностью 1900 кВА.

Предложенное решение позволяет осуществлять рекуперацию энергии в сеть в тормозных режимах. Использование запираемых тиристоров обеспечивает высокий коэффициент мощности управляемого выпрямителя и всей установки в целом как в выпрямительном так и в тормозном режимах. Отпадает необходимость как в установке фильтрокомпенсирующего устройства, так и добавочных резисторов.

Однако комплект, даже на первый взгляд, с учетом представленных размеров шкафов выглядит непривычно громоздким для машинного зала экскаватора ЭКГ-8И и дорогим, а использование общего для всей системы силового трансформатора способствует неоправданному увеличению токов короткого замыкания отдельных электроприводов. Общая потенциальная связь всех приводов через шины постоянного тока снижает безопасность обслуживающего персонала. Весогабаритные и стоимостные показатели оборудования при модернизации электроприводов экскаватора ЭКГ-8И фирмы ABB составили 367 000 $ на 23 т.

С точки зрения Микитченко, наиболее перспективной системой электропривода для механизмов, работающих при глубоком регулировании скорости, в том числе, и с протягивающей нагрузкой, типа удержания ковша, со значительной долей тормозных режимов, является система НПЧ-АД с частотно-токовым или частотным управлением (Рис.3).

Рис. 3 Модернизация электроприводов экскаватора ЭКГ-8И по системе НПЧ-АД на базе модулей ПТЭМ-2Р-32

Для тяжелых условий эксплуатации и больших мощностей снижение максимальной частоты регулирования, например до 25 Гц., можно считать оправданным, т.к. габариты и использование электрической машины определяются не столько мощностью, сколько ее моментом. Для работы с частотой 750 об/ мин, (обычной для подъемно-транспортных машин) можно выбрать четырехполюсную машину, той же высоты оси вращения и длины, что и восьмиполюсная машины вдвое меньшей номинальной мощности и эксплуатировать ее на частоте 25 Гц. При этом в условиях независимой вентиляции машина по току, габариту и весу активных частей оказывается использованной полностью.

В основе компоновки преобразователей использован модульный принцип на базе моноблоков ПТЭМ-1Р. Такое построение системы не требует квалифицированного обслуживания на месте. Каждый моноблок имеет собственную диагностику, сигнализацию о неисправном состоянии. Замена неисправного блока на исправный из горячего резерва может быть проведена неквалифицированным персоналом, например машинистом.

Работоспособность восстанавливается в течение 10...15 минут. Простои из-за неисправного состояния оборудования исключаются. Все моноблоки имеют идентичные характеристики, не имеют подстроечных элементов и не требуют предварительной наладки в производственных условиях. Починка неисправного блока осуществляется в стационарных условиях специализированного предприятия.

Весогабаритные и стоимостные показатели оборудования при модернизации электроприводов экскаватора ЭКГ-8И по системе НПЧ-АД на базе модулей Г1ТЭМ-2Р-32 составили 146 000 $ на 25 т. Модульный принцип построения электропривода отвечает одному из основных показателей надежной эксплуатации-унификации оборудования.

Совместно с АО «Рудоавтоматика», освоившей производство преобразователей для тяжелых условий эксплуатации серий ПТЭМ-1Р и ПТЭМ-2Р произвели оценку удельной стоимости для преобразователей различных габаритов. Сравнение по этому показателю с преобразователями других фирм (Таблица 1) показало, что модульный принцип позволяет иметь самые низкие удельные стоимости. Максимальная унификация оборудования плюс низкая удельная стоимость разработанной базы обеспечивает высокую конкурентоспособность разработок на ее основе.

Таблица 1

МЭИ «Рудоавтоматика», $/кВт

Триол-СП, $/кВт

АВВ, $/кВт

SCHNEIDER GROUP, $/кВт

HITACHI, $/кВт

DANFOSS, $/кВт

Тиристоры

Транзисторы






36

117

173

282

285

346

289


Учитывая лучшие условия безопасности обслуживающего персонала, меньшие токи короткого замыкания, меньший объем размещаемого в машинном зале оборудования, в три раза меньшую стоимость трансформаторного и преобразовательного оборудования, вариант модернизации электроприводов основных механизмов экскаватора ЭКГ-8П по системе НПЧ-АД, выполненный на базе тиристорных модульных преобразователей ПТЭМ-2Р-32, следует считать предпочтительным по отношению к варианту по системе УВ-АИН(ШИМ)-АД, предлагаемый фирмой ABB для этого же экскаватора.

Проведенный на примере электроприводов экскаватора ЭКГ-8И анализ показывает, что в вопросе выбора оборудования нельзя идти на поводу у моды. Широко и без всяких ограничений рекламируемая система асинхронного электропривода с неуправляемым выпрямителем и автономным инвертором напряжения для механизмов работающих с резкопеременной нагрузкой, стопорениями, реверсами и тормозными режимами многократно уступают по всем показателям системе с непосредственным преобразователем частоты. Причем чем проще механизм, тем выше издержки.

4 Работа Попова В.И.

Рассмотрим более подробно одно из изобретений Попова.

Использование: электромашиностроение, одно-, трех- и многофазные асинхронные, синхронные, специальные электрические машины нового поколения и их серии. Технический результат, достигаемый при использовании данного изобретения, - обеспечение возможности объединения нескольких высот оси вращения Н на одном рационализированном наружном диаметре Dн1 сердечника статора с использованием для них общего корпуса из алюминиевого сплава со съемными лапами для достижения требуемой высоты Н при производстве серии RA (А) асинхронных машин по существующим стандартам на установочные и габаритные размеры, а также мощности. Сущность изобретения состоит в том, что корпус асинхронных машин серии RA (А) стандартизованных высот оси вращения Н=71...355 мм полого профиля, получаемого методом экструзии из специального алюминиевого сплава, выполняют с внутренним диаметром, равным диаметру Dн1 (мм) сердечника статора толщиной bк (мм), имеющий в его наружной конфигурации четыре симметрично смещенные "Т" или "V"-образные выемки для крепления двух съемных опорных лап и горизонтально-вертикальные охлаждающие ребра высотой hp, толщиной bр и шагом tp (мм) на их сегментах с профрезерованными основаниями для крепления коробок выводов и управления. При этом значения Dн1, hк, bр, и t p выбирают в каждом из девяти вариантов данного изобретения в зависимости от значения упомянутой выше высоты оси вращения Н.


Изобретение относится к корпусу электрических машин, может использоваться для одно-, трех- и многофазных асинхронных, синхронных, специальных электрических машин нового поколения и их серий.

Известны единые серии (АО, АО2, 4А, АИ) асинхронных машин стандартизованных высот оси вращения Н=56, 63, 71, 80, 90, 100, 112, 132, 160, 180, 200, 225, 250, 280, 315, 355, 400 мм, выполняемые при фиксированном значении наружного диаметра сердечника статора Dн1 для каждой высоты оси, при этом каждой высоте Н соответствует свой корпус. Нормализованные значения диаметра DH1 при проектировании каждой новой всесоюзной серии выбирались отличными от предыдущих с переоснащением технологического оборудования по изготовлению и обработке корпусов электромашиностроительных заводов, специализировавшихся на выпуске только одной-двух высот H.

В новых социально-экономических условиях электромашиностроительные заводы России вынуждены осваивать выпуск на одном предприятии асинхронных машин всех указанных высот оси Н, что впервые и реализовал Ярославский электромашиностроительный завод ОАО "ELDIN", разработав и освоив производство новой российской серии RA (A) высот оси вращения Н=71...400 мм (мощностью до 400 кВт). Решение такой широкомасштабной задачи потребовало изменений принципов проектирования серии при объединении нескольких высот оси на одном наружном диаметре Dн1 сердечника статора путем использования для них экструзионных алюминиевых станин со съемными лапами различных высот, что существенно упрощает и удешевляет производство серии при сокращении парка технологического оборудования. Применение экструзионных алюминиевых оболочек в мировой практике электромашиностроения ограничивается высотами оси до Н=100 мм, поскольку применяемые сплавы и технологии прессования не обеспечивали необходимых для корпусов при Н>100 мм прочности и точности.

В изобретении ставится задача объединения нескольких высот оси вращения Н (габаритов) на одном рационализированном наружном диаметре Dн1 сердечника статора с использованием для них общего экструзионного корпуса из специально разработанного алюминиевого сплава со съемными лапами для достижения требуемой высоты Н при производстве серии RA (А) асинхронных машин по российским и европейским стандартам на установочные, габаритные размеры, мощности для всех высот оси вращения Н=71...355 мм.

Решение поставленной задачи достигается тем, что для корпуса асинхронных машин серии RA (А) стандартизованных высот оси вращения H=71...355 мм полого профиля, получаемого методом экструзии из специального алюминиевого сплава, с внутренним диаметром Dн1 (мм) наружного диаметра сердечника статора и толщиной hк (мм), имеющего в наружной конфигурации четыре симметрично смещенные выемки "Т" или "V"-образной формы для крепления двух съемных опорных лап и горизонтально-вертикальные охлаждающие ребра высотой h p, толщиной bр и шагом tp (мм) на их сегментах с профрезерованными основаниями для крепления коробок выводов и управления значения Dн1, hк, hp, bp и tp в зависимости от высоты оси Н равны:

Таблица

1.

для H=71, 80, 90 - Dн1=120

при hк=3,0, hp=13,0, bp=2,0 и tp=8,0;

2.

для H=90, 100, 112 - Dн1=140

при hк=3,2, hp=14,0, bp=2,0 и tp=13,0;

3.

для H=100, 112, 132 - Dн1=176

при hк=3,7, hp=17,0, bp=2,0 и tp=14,0;

для H=112, 132, 160 - Dн1=206

при hк=5,8, hp=21,0, bp=2,0 и tp=15,0;

5.

для H=160, 180, - Dн1=273

при hк=6,2, hp=27,0, bp=3,0 и tp=17,0;

6.

для H=180, 200, 225 - Dн1=296

при hк=8,3, hp=30,0, bp=3,0 и tp=17,5;

7.

для H=225, 250, - Dн1=344,8

при hк=8,8, hp=32,0, bp=3,3 и tp=20,0;

8.

для H=250, 280, 315 - Dн1=400,

hк=24,5, hp=34, b p=3,8 и tp=24 и на диаметре

Dн1 выполнены nB=8...12 выемок с шириной b в=50 и глубиной hв=15 мм;

9.

для H=280, 315, 355 - Dн1=495,

hк=30,0, hp=36, b p=4,0, tp=27 и на диаметре

Dн1 выполнены nв=8...12 выемок с шириной b в=60 и глубиной hв=20 мм.


Сущность изобретения поясняется чертежом, где показан профиль экструзионного корпуса с внутренним диаметром Dн1 и толщиной hк, имеющего в наружной конфигурации четыре симметрично смещенные выемки 1 "V" или "T"-образной формы для крепления двух съемных опорных лап, горизонтально-вертикальные охлаждающие ребра высотой h p, толщиной bp, шагом tp на их сегментах с профрезерованными основаниями для крепления коробок выводов 2, управления 3; внутренний диаметр при Dн1=120, 140, 176, 206, 273, 296, 344,8 мм - гладкий, а при Dн1=400 и 495 мм имеет прорези-выемки 4 в количестве nв=8...12 с размерами bв×hв (мм) для повышения эффективности охлаждения машины. Четыре выемки "Т" или "V"-образной формы для крепления двух съемных опорных лап позволяют располагать коробку выводов сверху, справа или слева. Размеры hк, hp, bp, t p могут отличаться от указанных на ±(40...50)% по условиям технологии изготовления.

Заключение

Эффективное использование энергоресурсов и в первую очередь электрической энергии является одним из приоритетных направлений развития современной мировой экономики. В РФ наблюдается непрерывный рост потребления невосполнимых углеводородных энергоресурсов и увеличение стоимости электрической энергии, производимой на их основе. Только за период 2000-2013 г.г. стоимость электрической энергии возросла в четыре раза. Это обостряет проблему энергосбережения, поскольку доля стоимости электроэнергии в стоимости товарного продукта возрастает, что ведет к снижению конкурентной способности товарного продукта и темпа экономического развития страны. Модернизация, новые технологии и изобретения помогают частично решить эту проблему. Такие деятели как Попов, Микитченко и др. позволяют исправить эту ситуацию. Западные бренды, не смотря на их популярность и функциональность, не всегда бывают эффективны в определенных ситуациях, поэтому надо развивать отечественную индустрию электромеханических систем. Попов, Микитченко внесли свой вклад в науку, теперь и наш черед.

Список литературы

1.Попов В.И., Ахунов Т.А., Макаров JI.H. Современные асинхронные электрические машины: новая российская серия RA. М.: Изд-во «Знак», 1999. - 256 с.

. Асинхронные двигатели общего назначения / Под ред. В.М. Петрова и А.Э. Кравчика. М.: Энергия, 1980, с.60-61

. Электрические сети [Электронный ресурс]. URL: http://leg.co.ua/info/elektricheskie-mashiny/osnovnye-napravleniya-modernizacii-elektricheskih-mashin.html

4. Томскинвест [Электронный ресурс]. URL: http://www.tomskinvest.ru/article-3375.html

5. Сибэлектромотор [Электронный ресурс]. URL: http://www.sibelektromotor.ru/docs/report_final_2008.pdf

6. Курская правда № 154 от 25 декабря 2014 года [Электронный ресурс]. URL: http://www.kpravda.ru/article/education/011961/

. Энергетика и теплотехника [Электронный ресурс]. URL: http://vestnik.osu.ru/1999_3/18.pdf

. Freepatent : корпус асинхронного двигателя серии ra(a)[Электронный ресурс]. URL: http://www.freepatent.ru/patents/2280938

Похожие работы на - Основные направления работы и модернизации электрических машин

 

Не нашли материал для своей работы?
Поможем написать уникальную работу
Без плагиата!
Без нейросетей!