Определения мест повреждения на линиях электропередачи

  • Вид работы:
    Реферат
  • Предмет:
    Физика
  • Язык:
    Русский
    ,
    Формат файла:
    MS Word
    118,75 Кб
  • Опубликовано:
    2015-11-06
Вы можете узнать стоимость помощи в написании студенческой работы.
Помощь в написании работы, которую точно примут!

Определения мест повреждения на линиях электропередачи

Содержание

Введение

. Теоретические основы определения места повреждения линий электропередачи

.1 Виды и характер повреждений

. Определение места повреждения на линиях 110-220 кВ

. Определеннее места повреждения на линиях 6-35 кВ

.1 Основные устройства

4. Охрана труда

4.1 Общие вопросы охраны труда при электромонтажных работах

Заключение

Список литературы

Введение

Нарушение нормального режима работы электроэнергетических систем, как правило, происходят из-за повреждения её элементов, в частности, линий электропередачи (ЛЭП). Причинами повреждений ЛЭП являются воздействия природных и технических факторов. К природным факторам относятся ветер, гололед, перепад температур, атмосферные перенапряжения, к техническим - короткие замыкания (КЗ), внутренние перенапряжения, нарушения правил технической эксплуатации, однофазные и многофазные замыкания, обрывы проводов и другие повреждения и т.п.

Повреждение ЛЭП приводит к нарушению электроснабжения, снижению качества и повышению потерь электрической энергии. Принимая во внимание качественный состав потребителей электроэнергии, где компьютерные технологии занимают главное место, ущерб от недоотпуска и снижения качества электрической энергии оказывается значительным. Это объясняется тем, что компьютерная техника чувствительна к сбоям электроснабжения и низкому качеству электрической энергии, что является причиной сбоев беспрерывных технологических циклов, потери информации, порчи программных продуктов и т.п. Следует также заметить, что повышение потерь электроэнергии приводит к росту затрат на транспортировку электрической энергии. С учетом ограниченного количества энергоресурсов эти затраты также оказываются значительными.

Для восстановления нормального режима работы электроэнергетических систем, сокращения ущерба и затрат необходимо быстро и точно определять места повреждений ЛЭП. Вопросу определения места повреждения (ОМП) посвящено большое количество работ как отечественных, так и зарубежных ученых. Основной вклад в теорию и практику ОМП ЛЭП внесли А.И. Айзенфельд, Г.М. Шалыт, Е.А. Аржанников, А.-С.С. Саухатас, Ю.А. Лямец и др.

Технические средства для определения места повреждения (ОМП) широко используются при эксплуатации ВЛ всех классов напряжений. В зависимости от класса напряжения средства ОМП можно разделить на два вида: средства ОМП в сетях с большими токами замыкания на землю (110-220 кВ) и средства ОМП в сетях с малыми токами замыкания на землю (6-35 кВ).

1. Теоретические основы определения места повреждения линий электропередачи

 

Повреждение линий электропередачи приводит к нарушению нормального режима работы электроэнергетических систем и, как следствие, к нарушению нормального электроснабжения потребителей, снижению качества электрической энергии и повышению потерь электроэнергии в сети. Для восстановления нормального режима работы необходимо как можно быстрее восстановить поврежденную линию. Основную часть времени восстановления поврежденной линии занимает процесс определения места повреждения. Исходя из этого, решение задачи ОМП должно быть одновременно быстрым и точным.

 

.1 Виды и характер повреждений

 

Разнообразие видов и характера повреждений, а также структуры и условий работы электрических сетей привело к большому разнообразию методов ОМП, которые можно разделить на две большие группы - дистанционные и топографические [1]. Дистанционные методы ОМП заключаются в измерении расстояния до места повреждения от конца или концов линии. Эта группа методов, с одной стороны, удовлетворяет требованию быстроты ОМП, но с другой - обладает ограниченной точностью. Топографические методы ОМП заключаются в определении места повреждения на трассе линии электропередачи, т.е. топографической точки расположения места повреждения.

Данная группа методов обладает высокой точностью, но требует большого количество времени.

Для выполнения требований по быстроте и точности ОМП целесообразно применение двух методов ОМП - дистанционного и топографического. Сначала с помощью дистанционного метода ОМП определяют зону, в которой находится место повреждения, а затем, используя топографический метод, устанавливается точное место повреждения.

На рис. 1 приведена классификация методов ОМП.

линия электропередача замыкание повреждение

Рис. 1 - Классификация методов ОМП

2. Определение места повреждения на линиях 110-220 кВ

Линии электрических сетей с большими токами замыкания на землю характеризуются достаточно большой протяженностью. Методы и средства ОМП здесь основаны на измерении и запоминании параметров аварийного режима (токов и напряжений прямой, обратной и нулевой последовательности) и вычислении расстояния до мест повреждения. В таких сетях используются, как правило, двусторонние методы, основанные на фиксации токов и напряжений по концам ВЛ.

Для измерения и запоминания токов и напряжений используются полупроводниковые и микропроцессорные фиксирующие приборы. По сравнению с полупроводниковыми, микропроцессорные фиксирующие приборы позволяют реализовать более сложные алгоритмы ОМП, более приспособлены к перепрограммированию при изменении параметров сети, более точные. Опыт эксплуатации микропроцессорных приборов ОМП показал, что погрешность определения расстояния до места повреждения не превышает 5%.

При повреждении на контролируемой линии средства ОМП осуществляют в темпе процесса лишь функции измерения и запоминания токов и напряжений аварийного режима.

Обработка результатов измерения выполняется уже после отключения линии релейной защитой.

Рис.2. Напряжения и токи в линии в момент повреждения

Пусть в некоторой точке линии, соединяющей подстанции 1 и 2, происходит повреждение, например однофазное короткое замыкание. Индикаторы, установленные по концам линии, фиксируют в аварийном режиме токи и напряжения.

 

3. Определениее места повреждения на линиях 6-35 кВ

 

Воздушные (ВЛ) и кабельные (КЛ) линии 6-35 кВ составляют основу распределительных сетей и по данным

ОАО "ФСК ЕЭС" имеют протяжённость около 1,3 млн. км. Более 600 тыс. км этих линий выработали свой ресурс, что приводит в среднем к восьми отключениям в год на 100 км.

Поэтому в настоящее время повышается актуальность более точного и своевременного определения места повреждения (ОМП).

Специфика режимов нейтрали и конструктивного исполнения ЛЭП 6-35 кВ не позволяет средствам релейной защиты и автоматики (РЗиА) в полной мере обеспечивать выявление повреждений и особенно селективное определение замыканий на землю.

Существенной особенностью структуры распределительных сетей 6-35 кВ является их разветвленность. Расстояния до мест многофазных замыканий в этих сетях определяются средствами ОМП, установленными на питающих подстанциях (односторонние средства ОМП). Однако даже высокая точность этих средств не позволяет указать место повреждения вследствие разветвленности сетей.

На рис. 3 показана разветвленная электрическая сеть. После отключения повреждения выключателем Qи определения расстояния до места повреждения возникает задача определения аварийного участка разветвленной сети, поскольку повреждения в точках К1, К2 или КЗ являются равноудаленными от питающей подстанции.

Рис. 3. Расстановка указателей поврежденного участка в разветвленной сети

Для ориентирования при поиске места повреждения в местах разветвления сети устанавливаются указатели поврежденного участка, фиксирующие факт протекания тока короткого замыкания. По положениям указателей 1, 2 и 3 эксплуатационный персонал правильно определяет направление поиска места повреждения. В частности, при замыкании в точке К1 факт протекания тока короткого замыкания будет зафиксирован только указателем 1.

В электрических сетях с изолированной нейтралью (6-35 кВ) ток однофазного замыкания на землю имеет емкостной характер, а по величине значительно (на один-два порядка) меньше тока нагрузки.

Малая величина токов замыкания на землю исключает возможность применения рассмотренных выше методов и средств ОМП.

В соответствии с Правилами технической эксплуатации электроустановок потребителей допускается работа сети с заземленной фазой до устранения повреждения; при этом эксплуатационный персонал обязан отыскать и устранить повреждение в кратчайший срок. Отыскание места однофазных замыканий на землю осуществляется с помощью переносных приборов, измеряющих вблизи ВЛ уровень магнитного поля токов нулевой последовательности.

Принцип определения места замыкания на землю в разветвленной сети иллюстрируется схемой, состоящей из линий W 1, W 2, W 3 и W 4. При замыкании в точке К через место повреждения протекают емкостные токи нулевой последовательности, замыкающиеся через распределенные емкости линий, представленные на рис. 3 сосредоточенными емкостями С1, С2, С3, С4, и С5. Распределение этих токов в линиях сети показано эпюрами.

Наибольший уровень емкостных токов нулевой последовательности имеет место в поврежденной линии до места замыкания, после которого уровень этих токов резко уменьшается.

Рисунок 4. Схема сети и эпюры показаний переносного прибора в различных ее участках

Применение переносных приборов, реагирующих на магнитные поля основной частоты (50 Гц), затруднено вследствие значительного влияния на измерения рабочих токов линий. Поэтому при поиске мест замыканий на землю используют приборы, реагирующие на высшие гармонические составляющие магнитного поля токов нулевой последовательности. В этом случае влияние токов нагрузки на результаты измерения существенно меньше.

3.1 Основные устройства

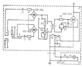
Применяемые в настоящее время устройства определения мест повреждения на линиях 6-10 кВ разделяются на две группы: топографические, к которым относятся указатели поврежденных участков, и дистанционные, к которым относятся фиксирующие приборы.  Топографические устройства определения мест междуфазных замыканий названы так потому, что их устанавливают непосредственно в сети на опорах линии, они! являются наиболее простыми и в то же время весьма; эффективными. Это указатели поврежденных участков (УПУ), которые эксплуатируются достаточно длительное время. Наиболее широко распространены указатели с автоматическим самовозвратом, которые срабатывают при появлении в линии тока КЗ и имеют выходной орган, позволяющий фиксировать их срабатывание. После восстановления нормального режима работы линии устройства автоматически возвращаются в исходное состояние, что существенно облегчает эксплуатацию по сравнению с устройствами, не имеющими органов возврата.  Указатели поврежденного участка серии УПУ. Указатель типа УПУ-1 (рис. 5) состоит из двух блоков: стационарного и переносного (блока контроля).

                                                                                                                                                                                                                                                                                                

Рисунок 5. Принципиальная схема указателя поврежденного участка типа УПУ-1: I - стационарный блок; II - переносной индикатор

Стационарный блок устанавливается на опоре вблизи проводов линии. Он срабатывает практически без выдержки времени при увеличении тока в линии выше его установки и возвращается в исходное состояние с выдержкой времени 2-3 с при восстановлении рабочего напряжения на линии. Выносную контактную вилку устанавливают на опоре на высоте 2,8-3 м и соединяют электрически со стационарным блоком.

Переносной блок контроля, состоящий из электрической батареи GB и контрольной лампы HL, служит для проверки состояния выходных контактов стационарного блока. Магнитный датчик стационарного блока представляет собой магнитопровод с двумя рабочими обмотками w1, w3 и двумя испытательными обмотками w 2 и w3, каждая из которых подключена к своему выпрямителю VD1-VD4 и VD5-VD8. Выходы этих выпрямителей соединены последовательно и питают обмотку 1 поляризованного реле К. Две обмотки необходимы для обеспечения равной чувствительности датчика к токам КЗ на разных фазах.

Конденсаторы С1 и С2 служат для компенсации реактивного сопротивления обмоток датчика. Резисторы R3 и R4 предназначены для регулирования чувствительности указателя, резистор R5 - для ступенчатого регулирования уставки по току срабатывания. Обмотка 2 поляризованного реле используется для возврата устройства в исходное состояние. Схема возврата состоит из выпрямителя VD9-VD12, конденсаторов СЗ, С4, триратрона VT. Схема возврата получает питание от устройства емкостного отбора мощности от линии электропередачи, в качестве которого используют либо антенну длиной в один пролет, располагаемую под проводами, либо подвесной изолятор.  Указатель короткого замыкания типа УКЗ-3 предназначен для определения направления поиска места короткого замыкания на воздушных распределительных линиях 6-35 кВ, отключившихся в результате короткого замыкания.  Направление поиска указывается индикатором, срабатывание которого проис линии. Состояние индикатора определяется визуально через смотровое окно в корпусе указателя, установленного на опоре в зоне проводов. В сработанном состоянии флажок индикатора повернут к наблюдателю стороной, окрашенной в яркий цвет. Обратная сторона флажка индикатора окрашена в черный цвет.

Наблюдение состояния индикатора может осуществляться с расстояния до 15 м от опоры, на которой установлен указатель. При восста новлении напряжения на линии сработанные указатели!" автоматически возвращаются в исходное состояние. Питание указателя обеспечивается емкостным отбором напряжения от контролируемой линии через дополнительные внешние изоляторы, подвешиваемые на двух: фазах линии. В части воздействия климатических факторов внешней среды указатель соответствует исполнению V категории размещения I (температурный диапазон от -45 до 50°С).

Срабатывание указателя обеспечивается при междуфазных коротких замыканиях в контролируемой линии, сопровождающихся скачкообразным увеличением тока в поврежденных фазах. Порог срабатывания указателя соответствует увеличению тока на 50 А при установке указателя на типовой железобетонной опоре линии 10 кВ на расстоянии 0,7 м от каждого провода.  Допускается установка указателя при других расстояниях от проводов линии с учетом того, что порог срабатывания изменяется пропорционально расстоянию. Порог срабатывания указателя при увеличении тока вдвое (двойное замыкание на землю) ориентировочно в 2 раза выше 50 А.

Возврат указателя обеспечивается переменным током не менее 50 мкА. Время подготовки к поворотному срабатыванию не превышает 5 мин. Длительность регистрируемого тока при его двукратном значении не менее 0,1 с. Срабатывание указателя обеспечивается при предаварийном токе нагрузки линии до 100 А. Обеспечивается блокирование срабатывания указателя при входном воздействии, подаваемом одновременно с восстановлением напряжения на линии после паузы не менее 5 с. Площадь наблюдаемой поверхности флажка индикатора не менее 5 см2.

Указатель обеспечивает возможность контроля его исправности при включенной линии путем поднесения к нему постоянного магнита, создающего магнитный поток не менее 3,5-10~5 Вб. На корпусе указателя обозначено место, к которому подносится для контроля постоянный магнит.  Указатель короткого замыкания типа УКЗ-2М. Структурная схема указателя УКЗ-2М представлена на рис. 6. Схема содержит преобразователи тока ИПТ1 (1) и ИПТ2 (2), максиселектор сигналов преобразователей 3, выпрямители 4 и 14, блок выделения переходной составляющей тока короткого замыкания 5 и формирователь 6. Выход формирователя подключен к входу порогового органа срабатывания 9. Формирователь 6 выполнен из двух последовательно соединенных блоков: ограничителя сигнала 7 и интегратора 8. Кроме того, указатель содержит блок индикации 10, источник опорного напряжения 11, пороговый орган возврата 12, накопитель 13, элемент емкостного отбора напряжения 15, элемент контроля напряжения 16 на выходе емкостного отбора напряжения, разрядный элемент накопителя /7 и элемент стабилизации напряжения накопителя /8, токоограничивающий элемент 19 и разрядник 20,

Устройство работает следующим образом. При включении линии в работу через элемент емкостного отбора напряжения питание схемы указателя через выпрямитель подается на накопитель, который заряжается за время примерно 1 мин и подготавливает схему к срабатыванию. Напряжение на накопителе ограничивается с помощью элемента стабилизации напряжения. С помощью преобразователей тока ИПТ1 и ИПТ2 производится изменение токов в фазах контролируемого участка линии в нормальном режиме и формирование в блоке выделения переходной составляющей тока короткого замыкания.

Рис. 6. Структурная схема указателя УКЗ-2М

Напряжение пропорционально току нагрузки. При возникновении короткого замыкания на контролируемом участке линии сигнал на выходе одного или обоих ИПТ возрастает и через максиселектор, выделяющий наибольший из сигналов, и выпрямитель поступает на вход блока выделения переходной составляющей тока КЗ. На выходе этого блока появляется напряжение, пропорциональное приращению тока при КЗ, которое через ограничитель сигнала и интегратор подается на вход порогового органа срабатывания.

В случае превышения поступившего напряжения уставки срабатывания порогового органа последний срабатывает и разряжает накопитель на обмотку срабатывания блока индикации. При этом визуальный индикатор сигнализирует о коротком замыкании на контролируемом участке сети. При включении линии в работу после устранения короткого замыкания или после успешного АПВ появляется напряжение на выходе элемента отбора, заряжается накопитель и срабатывает второй пороговый орган, который переводит блок индикации в исходное состояние. Для исключения излишних срабатываний указателя от тока нагрузки в указателе предусмотрены элемент контроля напряжения и разрядный элемент, которые при отключении линии разряжают накопитель и тем самым блокируют срабатывание указателя при повторных включениях на устойчивое короткое замыкание.

Для исключения излишних срабатываний при кратковременных бросках тока используют ограничитель сигнала и интегратор. Ограничитель сигнала ограничивает приращение напряжения на выходе максиселектора до значения, соответствующего минимальному току КЗ, а интегратор имеет постоянную времени интегрирования, при которой выходной сигнал интегратора достигает максимального значения через 0,1 с. Ограничитель необходим для стабилизации времени интегрирования, которое выбрано с учетом отключения короткого замыкания от токовой отсечки. Источник опорного напряжения позволяет устанавливать стабильный порог срабатывания указателя.

4. Охрана труда

.1 Общие вопросы охраны труда при электромонтажных работах

. Методы и способы безопасного производства ЭМР и ПНР определяются в ППР, который разрабатывают для каждого объекта.

. На все виды ЭМР и ПНР разрабатывают и утверждают в установленном порядке инструкции по безопасным методам труда. Это относится и к работам в условиях производства (новые механизмы, инструмент, материалы, технология и приемы труда), не предусмотренным настоящими Правилами и действующими инструкциями.

. Административно-технический персонал, бригадиры и члены бригады должны обеспечивать высокую трудовую дисциплину в бригаде (звене), соблюдать требования правил внутреннего трудового распорядка, правил ТБ и выполнять указания, полученные при инструктажах.

Все лица, участвующие в электромонтажном и наладочном производстве, нарушившие требования правил ТБ, несут персональную ответственность в зависимости от степени и характера нарушения в дисциплинарном, административном или уголовном порядке.

. Нахождение посторонних лиц, а также работников в нетрезвом состоянии на территории монтажной площадки, в производственных, санитарно-бытовых помещениях и на рабочих местах запрещается.

Взаимоотношения с генподрядчиком и заказчиком

. Электромонтажные и пусконаладочные работы на объектах монтажа и наладки могут быть начаты после выполнения общих мер по ТБ, предусмотренных СНиП, настоящими Правилами и ППР при условии приемки по акту под монтаж электрооборудования зданий, помещений, металлических и железобетонных опорных конструкций, фундаментов и других сооружений.

. Генподрядчик должен совместно с заказчиком и всеми другими организациями, участвующими в строительстве, разработать мероприятия, обеспечивающие безопасные условия работы на строящемся объекте и обязательные для выполнения всеми организациями.

. Генподрядчик должен обеспечить на объекте пожарную безопасность и принять меры общего характера по ТБ (устройство ограждений, проходов, защитных козырьков и сеток; ограждение отверстий, проемов, люков в перекрытиях; траншей; обеспечение необходимой освещенности территории, проходов и рабочих мест; наличие знаков безопасности и др.).

. Генподрядчик в соответствии со СНиП и проектом организации строительства (ПОС) должен предоставить подрядчику необходимые по санитарным нормам и нормам ОТ помещения (производственные, бытовые, складские и санитарные) и ресурсы (электрическая и тепловая энергия, вода, пар), а также обеспечить на строительной площадке медицинскую помощь.

. При выполнении ЭМР и ПНР по прямому договору с заказчиком указанные в пп. 1.3.7 и 1.3.8 меры общего характера по ТБ и производственной санитарии должны быть обеспечены заказчиком.

. Невыполнение генподрядчиком или заказчиком мер общего характера по ТБ не снимает с электромонтажной или пусконаладочной организации ответственность за нарушения безопасных условий производства работ и за несчастные случаи с ее персоналом, связанные с этим.

. При одновременной работе нескольких организаций на одном объекте генподрядчик совместно с заказчиком и подрядными организациями на основании ППР составляет обязательный для всех график производства совмещенных работ, в котором учитываются условия безопасного ведения ЭМР и ПНР. Об этих работах производится запись в "Журнале совмещенных работ", который ведет генподрядчик или заказчик (при выполнении работ по прямому договору с заказчиком).

. При выполнении работ на территории действующего предприятия (цеха) должны соблюдаться требования разд. 3 настоящих Правил (работы в условиях повышенной опасности).

Меры безопасности и производственной санитарии на строительно-монтажной площадке

. Все лица, выполняющие ЭМР и ПНР, должны быть обеспечены спецодеждой, спецобувью и средствами индивидуальной защиты в соответствии с характером и условиями работы на основании типовых отраслевых норм.

. Все лица, находящиеся на строительно-монтажной площадке, обязаны носить защитные каски и без них, а также других средств индивидуальной защиты к выполнению работ не допускаются.

. Средства защиты с просроченным сроком годности использовать запрещается.

. Все работы со стальными тросами должны выполняться в рукавицах.

. На каждом объекте монтажа и наладки должны быть аптечка с медикаментами и другие средства для оказания доврачебной помощи пострадавшим от поражения электрическим током и при других несчастных случаях.

. Все работающие на монтажной площадке должны быть обеспечены питьевой водой в соответствии с санитарными требованиями.

. На строительно-монтажной площадке должны быть оборудованы туалеты в соответствии с санитарными нормами.

. Электромонтажные и пусконаладочные работы на открытом воздухе должны быть приостановлены, если температура воздуха или сила ветра выйдут за пределы норм, установленных местными Советами народных депутатов.

. В возводимых зданиях и сооружениях нахождение людей на любом этаже (ярусе) в секции (захватке, участке), где производится монтаж конструкций здания или установка тяжеловесного оборудования, запрещается.

. Участки, где выполняются ЭМР и ПНР, опасные для окружающих, должны быть ограждены, обозначены знаками безопасности; при необходимости должны быть выставлены дежурные.

Проходы, проезды, проемы

. Проезды и проходы на территории строительства и к рабочим местам должны быть освобождены от строительных материалов, оборудования, тары и других предметов, препятствующих свободному перемещению людей и механизмов, и очищены от мусора. В зимнее время проходы и проезды вне зданий должны быть посыпаны песком или шлаком.

Проходы с уклоном более 20° должны быть оборудованы трапами или лестницами с ограждениями.

. Места перехода людей через траншеи, транспортеры и т.п. должны быть оборудованы мостиками (трапами) с защитными ограждениями.

. Высота защитных ограждений должна быть не менее 1,1 м, а бортовых досок на них (закраин) - не менее 0,15 м по всему периметру. Расстояние между горизонтальными элементами в вертикальной плоскости ограждения должно быть не более 0,45 м.

. Ширина проходов к рабочим местам и на рабочих местах должна быть не менее 0,6, а высота в свету - не менее 1,8 м.

. Проемы в перекрытиях, к которым возможен доступ людей, должны быть закрыты сплошными настилами или вокруг них должны быть установлены защитные ограждения. Эти ограждения разрешается снимать только на время такелажа оборудования с последующей установкой на место после окончания такелажных работ и в перерывах между ними. Около открытых проемов должны находиться дежурные.

. Колодцы, люки, шурфы и другие выемки в грунте в местах возможного доступа людей и механизмов должны быть закрыты крышками, щитами или ограждены. В темное время суток ограждения должны быть обозначены электрическими сигнальными лампами напряжением не выше 42 В.

Освещение рабочих мест и требования к светильника.

. Монтажная площадка, участки работ, рабочие места, проезды и проходы к ним должны быть освещены в любое время суток. Освещенность должна быть равномерной, без слепящего действия источника света на работающих. Производство работ и проход в неосвещенных местах запрещаются.

. Светильники общего освещения напряжением 127 и 220 В должны устанавливаться на высоте не менее 2,5 м от уровня земли, пола, настила. При высоте подвеса менее 2,5 м должны применяться светильники специальной конструкции или напряжением не выше 42 В.

. Питание светильников напряжением до 42 В должно осуществляться от понижающих трансформаторов, машинных преобразователей, генераторов, аккумуляторных батарей. Применять для указанных целей автотрансформаторы, дроссели и реостаты запрещается.

Корпуса понижающих трансформаторов и их вторичные обмотки должны быть заземлены.

. Применять стационарные светильники в качестве ручных запрещается. Следует пользоваться ручными светильниками только промышленного изготовления.

Электробезопасность

. Электромонтажному и наладочному персоналу независимо от тарифного разряда, квалификации и группы по электробезопасности запрещается производить какие-либо работы, относящиеся к эксплуатации электроустановок на строительной площадке. Подключение (и отключение) кабелей и проводов к этим электроустановкам разрешается только после специального допуска со стороны персонала, эксплуатирующего эти установки, в соответствии с указаниями § 3.4 настоящих Правил.

. Электропроводки временного электроснабжения должны быть выполнены изолированными проводами или кабелями на опорах или конструкциях на высоте над уровнем земли, пола, настила не менее: над рабочими местами - 2,5, над проходами - 3,5, над проездами - 6 м.

Провода и кабели, проложенные на высоте менее 2,5 м, должны быть защищены от механических повреждений.

. Штепсельные розетки и вилки, применяемые в сетях напряжением до 42 В, должны иметь конструкцию, отличную от конструкции розеток и вилок напряжением 250 В.

. Металлические строительные леса, полки и лотки для прокладки кабелей и проводов, рельсовые пути электрических грузоподъемных кранов и транспортных средств, корпуса оборудования, машин и механизмов с электроприводом или электрическими аппаратами должны быть заземлены (занулены) сразу после установки их на место, до начала каких-либо других работ.

. При монтаже электрических сетей и аппаратов должны быть приняты меры, исключающие случайную подачу в них напряжения, в том числе путем обратной трансформации напряжения.

. При необходимости подачи напряжения для опробования или испытания электрических цепей и аппаратов, в том числе для опробования сетей освещения на световой эффект, другие работы на данной электросети должны быть прекращены, а персонал, не занятый на этих работах, выведен из опасной зоны. Все переключения и замену оборудования при опробовании и испытаниях необходимо производить после снятия напряжения и принятия мер, исключающих его случайную подачу.

. Условия совмещенного производства ЭМР и ПНР регламентируются указаниями разд. 5 настоящих Правил.

. В электромонтажной и пусконаладочной организациях должно быть назначено лицо, ответственное за электрохозяйство, обязанное обеспечить его безопасную эксплуатацию в соответствии с ПТЭ и ПТБ. Этот специалист должен иметь группу по электробезопасности не ниже IV в электроустановках напряжением выше 1000 В.

. При выполнении работ в действующих электроустановках необходимо руководствоваться требованиями § 3.4 настоящих Правил.

Пожарная безопасность

. Пожарную безопасность на участках работ и рабочих местах обеспечивают в соответствии с требованиями "Правил пожарной безопасности при производстве строительно-монтажных работ" и "Правил пожарной безопасности при проведении сварочных и других огневых работ на объектах народного хозяйства", утвержденных ГУПО МВД СССР.

. При выполнении монтажных и наладочных работ вблизи маслонаполненных аппаратов разведение открытого огня, использование огневых приборов, производство сварки, курение запрещены.

Слив масла, заполнение емкостей и промывка оборудования маслом могут производиться, если в радиусе не менее 10 м не используются открытый огонь, огневые приборы, не выполняются сварочные работы.

. Производить работы с применением открытого огня и огневых приборов, сварочные работы, пайку и др. вблизи мест расконсервации оборудования с использованием бензина, керосина, ацетона, растворителей и других горючих материалов запрещается. Использование этилированного бензина запрещается. В местах выполнения этих работ должна быть обеспечена соответствующая вентиляция, а рабочие должны быть снабжены респираторами.

Обтирочный материал после употребления необходимо убирать в металлический ящик с крышкой.

. В местах выполнения работ, связанных с применением большого объема масла, например при заливке масла в маслонаполненные трансформаторы, должен быть оборудован специальный пожарный пост, имеющий телефонную связь с пожарной службой, которую необходимо предупредить о начале работ.

. Маслоочистительная аппаратура должна быть установлена на монтажной площадке так, чтобы обслуживающий персонал мог свободно обходить ее со всех сторон. При этом расстояние от аппаратуры до стен и оборудования должно быть с трех сторон не менее 0,75, а со стороны управления - не менее 1,5 м.

. При работе с маслом рабочие должны быть в брезентовых костюмах и кожаных ботинках (сапогах).

Установка оборудования

. Распаковка и расконсервация подлежащего монтажу оборудования должны производиться в зоне, указанной в ППР, на стеллажах или подкладках высотой не менее 100 мм.

. Крупногабаритные детали аппаратов, машин и механизмов на междуэтажных перекрытиях необходимо размещать в строгом соответствии с указаниями ППР.

. Освобождать грузоподъемные механизмы (тали, домкраты и т.п.), удерживающие монтируемое оборудование, можно лишь после установки прокладок и окончательного крепления оборудования на опорах и фундаментах.

. Крепление подъемных приспособлений к строительным конструкциям разрешается в местах, указанных в ППР и согласованных со строительной организацией.

. Крепление оборудования и его отдельных элементов временными проволочными подвесками, болтами меньшего, чем требуется, диаметра, а также другими случайными крепежными материалами запрещается.

. При использовании для установки оборудования грузоподъемных механизмов необходимо руководствоваться положениями § 4.2 настоящих Правил.

 

Заключение


Проведенный анализ методов и средств ОМП позволяет сделать следующие выводы:

·              топографическое ОМП наиболее точное, но занимает значительное время;

·              импульсное ОМП малоэффективно на неоднородных ЛЭП за счет появления "паразитных" отражений импульсов;

·              двухстороннее ОМП по ПАР, хоть и обладает высокой точностью, однако требует значительных капитальных вложений и имеет невысокую надежность;

·              одностороннему ОМП по ПАР присуща методическая погрешность за счет наличия неизвестной информации, к которой относится переходное сопротивление в месте повреждения и система с противоположного конца поврежденной линии.

·              На сегодняшний день ОМП ЛЭП имеет высокую погрешность. Принимая во внимание качественные изменения, произошедшие в области измерительных средств, а именно переход от аналоговых устройств к цифровым, выполненным на базе ЭВМ, появляется возможность усовершенствования методов и средств ОМП. При этом актуальным является усовершенствование наиболее дешевых и надежных методов и средств одностороннего ОМП по ПАР путем уменьшения влияния неизвестной информации на точность получаемых результатов.

Список литературы

1.      Айзенфелъд А.И. Методы определения мест короткого замыкания на воздушных линиях электропередачи при помощи, фиксирующих приборов. М.: Энергия; 2014;

2.      Айзенфелъд А.И., Шалыт Г.М. Определение мест короткого замыкания на линиях с ответвлениями. 2-е изд. М: Энергоатомиздат, 1988;

.        Аржанников Е.А. Применение дистанционного принципа в условиях замыканий на землю для выполнения релейной защиты, автоматики и устройств определения места повреждения линий электропередачи: дис. д-ра техн. наук. Иваново, 1996;

.        Аржанников Е.А., Лукоянов В.Ю., Мисриханов М.Ш. Определение места короткого замыкания на высоковольтных линиях электропередачи/ под ред. В.А. Шуина. М.: Энергоатомиздат, 2013;

.        Аржанников Е.А., Чухин A.M. Методы и приборы определения мест повреждения на линиях электропередачи. М.: НТФ "Энергопресс", 1998 (Б-ка электромонтёра; вып. 3);

.        Лямец Ю.Я., Ильин В.А., Подшивалин Н.В. Программный комплекс анализа аварийных процессов и определения места повреждения линии электропередачи // Электричество. 1996. №12. С. 2-7;

.        Шалыт Г.М., Айзенфельд А.И., Adcuibiu А.С. Определение мест повреждения линий электропередачи по параметрам аварийного режима/ под ред. Г.М. Шалыта. 2-е изд., перераб. и доп. Mi: Энергоатомиздат, 1983;


Похожие работы на - Определения мест повреждения на линиях электропередачи

 

Не нашли материал для своей работы?
Поможем написать уникальную работу
Без плагиата!
Без нейросетей!