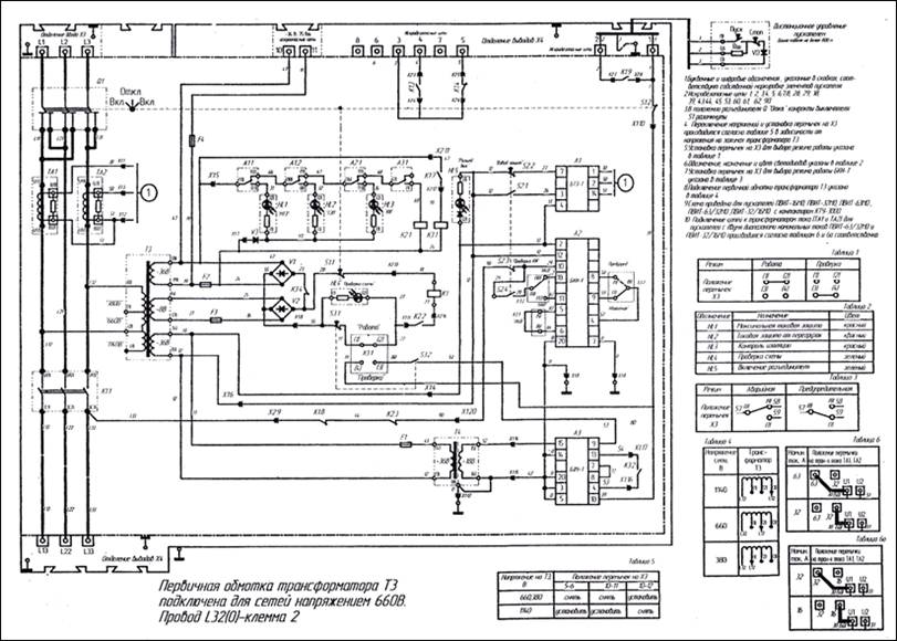
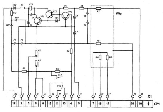
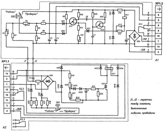
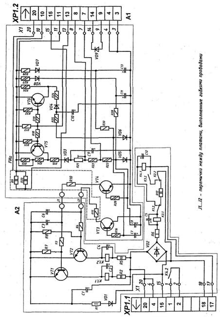
Вибір уставок на пускачі ПВІ-125, робота пускача ПВІД-16М
Вступ
Роль вугільної
промисловості в народному господарстві України
Вугільна промисловість - галузь
базова і цим визначене її місце та значення в народному господарстві України.
Вугільна промисловість - найбільш розвинута галузь паливної промисловості нашої
держави.
Економічна безпека будь якої держави
базується на максимальній автономії її діяльності по забезпеченню стабільного
функціонування національного господарства. Основоположною умовою цього
становиться забезпечення економіки різноманітними видами ресурсів у достатнім
об'ємі. Значення паливно-енергетичного комплексу в Україні зростає. Постійні
проблеми з енергозабезпеченням усіх сфер життєдіяльності, перетворили його у
важливий чинник національної безпеки. Тому паливно-енергетичний комплекс у
нашій країні фактично є основою всього господарства. Проблеми й кризи в ньому
моментально позначаються майже на всіх сферах життя держави.
Одними із найважливіших й
найнеобхідніших для надійної роботи підприємств є енергетичні ресурси. Усі
показники, пов'язані с їх використанням, у тій чи іншій мірі впливають на
собівартість продукції, рентабельність виробництва та цілком залежать від стану
енергетичного комплексу. Таким чином, паливно-енергетичний комплекс - базовий
сектор економіки, де виробляється важливий ресурс, забезпечуючий включення у
процес виробництва усіх інших ресурсів держави: виробничого апарату, сировини,
матеріалів, кадрового потенціалу, високих технологій.
Вугільна промисловість є
найважливішою складовою ПЕК України. Вугілля широко використовується в
народному господарстві як енергетичне й технологічне паливо. Як енергетичне
паливо вугілля є паливом для різних галузей промисловості, виробництва
електроенергії, роботи транспорту, для опалення жител. Вугілля як технологічне
паливо на відміну від енергетичного застосовують у вигляді коксу.
Вугільними ресурсами Україна
забезпечена на 90%. Поклади вугілля по території країни розташовані неоднаково.
Й найбільш високоякісним є антрацитне та коксівне вугілля Донбасу. Він є
головним районом вуглевидобутку в країні. Донбас становить близько 60 тис км2
із 150 тис вугленосних площ на Лівобережжі, що дорівнює приблизно
четвертій частині площі країни. Тут зосереджено близько 92 % її запасів
кам'яного вугілля. У Донбасі переважає енергетичне вугілля (56%).
Основні його запаси зосереджені в
Луганській області. Коксівне вугілля становить 44% від загальних запасів і
залягає переважно в Донецькій області. Тут же зосереджено найбільше шахт і
сформувалися найпотужніші центри видобутку вугілля: Донецьк, Макіївка, Єнакієве,
Торез, Красноармійськ. Донецьке вугілля використовують як енергетичне паливо на
теплових електростанціях переважно в Донбасі та як сировину для виробництва
коксу в Донбасі і Придніпров'ї. Найбільші поклади такої сировини саме у
Донецькому вугільному басейні. Донецько-Придніпровський район - індустріальне
серце України. На нього випадає майже 90% видобутку кам'яного вугілля. Тут же
розміщені велика кількість підприємств хімічного комплексу потребуючих у
вугіллі, та переважна більшість підприємств, гігантів чорної металургії - майже
вся виплавка сталі та чавуну, виготовлення прокату. Наявність високих запасів
коксівного вугілля разом із залізними й марганцевими рудами, вогнетривкими
глинами, до того ж зосереджених на компактній території сприяла розвитку потужної
чорної металургії, яка має непереоціниме значення для української економіки.
Для виплавки сталі дуже високоякісних сортів, тобто для роботи
електроконвертерів потрібно багато електроенергії, а основу електроенергетики
складають потужні теплові станції працюючі у більшості на вугіллі.
Тож розташування таких ресурсів у
східному районі країни дуже доречне й грає величезну роль як для економічного
району, так і для України в цілому. Донбаські поклади вугілля мають навіть не
тільки загальноукраїнське, але й світове значення.
Економічне обличчя району сформувала
важка індустрія та , як вже було зазначено вище - хімічна промисловість, що
дуже залежна від постачання вугілля (пластмаси, кокс, потрібний у металургії та
інше).
Паливно-енергетичний комплекс
справляє величезний вплив на рівень, структуру й розміщення промисловості,
транспорту й інших галузей. Завдяки покладам вугілля саме у цьому районі вперше
в Україні почали зосереджуватися енергомісткі види виробництва - кольорова
металургія, органічний синтез кам'яного вугілля - від антрацитів до коксівних.
Основні поклади зосереджені в північній частині Донецької й північної частини
Луганської областей, а також на сході Дніпропетровської. Балансові запаси
кам'яного вугілля Донбасу становлять 49 млрд. т. Вугілля залягає порівняно
глибоко, тому його видобувають підземним способом, що підвищує його
собівартість. Але за запасами й видобутком коксівного вугілля Донбас має
світове значення. Тому переоцінити значення вугільної промисловості в економіці
нашого регіону і держави в цілому дуже важко. Від поставок вугілля залежить
стабільність роботи теплоелектростанцій. В Донбасі видобувають найбільш цінні
марки вугілля, без яких неможливо металургійне виробництво. Донецька область
забезпечує в Україні понад 1/2 всього видобутку вугілля. У Донецькій області
видобуваєтья більше половини усього вугілля країни, виробляється близько 45%
чавуну, сталі й товарного прокату.
Майже 90 відсотків площі Донецького
вугільного басейну знаходиться в межах України (Луганська, Донецька, Дніпропетровська
і Харківська області) і лише 10 відсотків - у Російській Федерації.
Жодна галузь паливно-енергетичного
комплексу України не має в своєму розпорядженні таких потенціальних можливостей
як вугледобувна. Вона є провідною і має достовірні запаси, котрих, незважаючи
на те, що вугілля на території сучасної України активно видобувається вже по
над 150 років, за розрахунками вчених геологів, при сучасних темпах
використання (140-150 т. на рік) вистачить ще приблизно років на 300. Особливо
розвинений металургійний, а також хімічний, та енергетичний комплекси
українського господарства мають високі потреби у вугіллі - так званому чорному
золоті. І не кажучи вже про ТЕС, яких в Україні переважна кількість (а саме -
60 відсотків), що використовували і будуть використовувати для роботи переважно
вугілля (видобуток нафти та газу, яких на території країни теж є чималі запаси
у Чорному та Азовському морях є набагато менш вигідним ніж вугілля (при
сучасних світових цінах)).
Роль і значення механізації та
автоматизації в розвитку вугільної промисловості
Примітивний видобуток викопного
вугілля відомий з прадавніх часів (Китай, Греція). Істотну роль в якості палива
вугілля стало грати в Англії в 17 столітті. Становлення Вугольної промисловості
(В.п.) зв'язано з використанням вугілля як коксу при виплавці чавуну (2-я
половина 18 ст). Починаючи з 19 століття крупний споживач вугілля - транспорт.
Основні вугільні басейни в Росії були відкриті на початку 18 століття -
Донецький (1721), Підмосковний (1722), Коваль (1722). Перші шахти з'явилися в
районі Кизела на Уралі і в районі Тули, а потім на Україні, в районі
Лісичанська. Видобуток вугілля в країні (до 1917) складав 2,5% світовий і
знаходилася переважно в руках іноземних підприємців. Максимальний видобуток - в
1916 (34,6 млн. т, з них понад 80% в Донбасі). Основними знаряддями виробництва
були кайло, обушок, лопата, санки.
Ще із стародавніх часів людина
пристосовувалася до умов навколишнього середовища, сприймав її таку як є і
намагався підстроїти під себе. Він вже тоді прагнув полегшити свою працю шляхом
вживання різних предметів і вже потім механізмів. З розвитком людства і
відповідно науково технічного прогресу з'явилися досконалі системи
автоматизованого управління, які в даний час застосовуються скрізь.
Особливо добре цей процес можна
поспостерігати на прикладі промисловості нашої країни. Тут передбачаються
роботи із створення закінчених систем машин, приладів і високо ефективних
технологічних процесів, що дозволяють комплексно механізувати і автоматизувати
весь процес від надходження сировини до відвантаження готової продукції,
включаючи транспортування, зберігання, вантаження - вивантаження і доставку
споживачу.
Автоматизація повсюдно рахується
головним, найбільш перспективним напрямком в розвитку промислового виробництва.
Завдяки звільненню людини від безпосередньої участі у виробничих процесах, а
також високій концентрації основних операцій значно поліпшуються умови праці і
економічні показники виробництва.
Автоматизація - це
діяльність, направлена на часткове або повне виключення людини з трудового
процесу шляхом передачі його функцій в спеціально створену машину (автомат). З
другого боку автоматизація - це науково-технічна дисципліна, розробляючи
методи, засоби, і прийоми такої діяльності. Автомат - цей пристрій, який виконує
певну послідовність операцій в режимі автоматичного управління. Одним з перших
автоматів з'явився автомат, створений механіком Героном в II столітті до нашої
ери в Греції. Герон створив механізм, в якому механічні фігури розігрували дію
з автоматичним відкриттям і закриттям завіси і зміною декорацій. В середині
XIII століття починають створюватися годинникові механізми - перші механізми
програмного типу.
До основних задач механізації і
автоматизації виробництва в даний час відносять:
Перехід до масового вживання
високоефективних систем машин і технологічних процесів, що забезпечують
комплексну механізацію і автоматизацію виробничого процесу, технічне
переозброєння основних його галузей.
Підняти технічну переозброєність
праці, неухильно скорочувати у всіх галузях чисельність працівників, зайнятих
ручною працею.
Забезпечити зростання випуску
закінчених систем машин для комплексної механізації і автоматизації
навантажувально-розвантажувальних, складських і ремонтних робіт.
Кінцевою метою комплексної автоматизації
є створення інформаційної бази, яка б сприяла прийняттю управлінських рішень,
вибору стратегії на основі аналізу господарської діяльності за різними
показниками та досягненню конкурентоздатності підприємства.
Механізація виробництва. Це широке
впровадження взаємопов'язаних і взаємодоповнюючих систем машин, апаратів,
приладів, обладнання на всіх частках виробництва, операціях і видах робіт. Вона
сприяє інтенсифікації виробництва, зростанню продуктивності праці, скороченню
частки праці у виробництві, полегшенню і поліпшенню умов праці, зниженню
трудомісткості продукції.
Під терміном механізація розуміється
головним чином витіснення ручного труда і заміна його машинним у тих ланках, де
він ще досі залишається (і в основних технологічних операціях, і у допоміжних,
підсобних, переміщувальних і інших трудових операціях).
У процесі розвитку механізація
проходила декілька етапів: від механізації основних технологічних процесів,
відмінних найбільшою трудомісткістю, до механізації практично всіх основних
технологічних процесів і частково допоміжних робіт. При цьому склалася певна
диспропорція, яка призвела до того, що тільки в машинобудуванні і металообробці
більше за половину робочих місць зайнято на підсобних і допоміжних роботах.
Наступний етап розвитку комплексна
механізація, при якому ручний труд замінюється машинним комплексно на всіх
операціях технологічного процесу не тільки основних, але і допоміжних.
Впровадження комплексності різко підвищує ефективність механізації, оскільки
навіть при високому рівні механізації більшості операцій їх високу
продуктивність може практично нейтралізувати наявність на підприємстві
декількох немеханізованих допоміжних операцій. Тому комплексна механізація в
більшій мірі, ніж не комплексна, сприяє інтенсифікації виробництва. Але і при
комплексній механізації залишається ручна праця.
Автоматизація виробництва -
застосування технічних засобів з метою повної або часткової заміни участі
людини в процесах отримання, перетворення, передачі і використання енергії,
матеріалів і інформації. Розрізнюють автоматизацію часткову, що охоплює окремі
операції і процеси, і комплексну, автоматизуючи весь цикл робіт. У тому
випадку, коли автоматизований процес реалізовується без безпосередньої участі
людини, кажуть про повну автоматизацію цього процесу.вік ознаменований появою
автоматичних пристроїв, діючих завдяки електриці - це і магнето-електричне реле
П. Шиллінга (P. Shelleng) (1830 м.). Список цей довгий і плавно переходить у
вік XX, коли всемогутня електроніка дозволила створити принципово нові
електронні автоматичні пристрої.
Автоматизація та механізація,
дозволяє нарощувати темпи та показники добування вугільної продукції, і в
цілому забезпечує нинішню підтримку показників видобутку вугілля.
Застосування нових технологій
дозволяє виробникові заощадити кошти на сировину, електроенергію, робочу силу,
організацію виробничого процесу та інше.
1. Загальна частина
1.1 Короткі
відомості про шахту
ТДВ "Шахта" Білозерська
"утворена у 1968 році в результаті об'єднання шахт №3
"Добропілля", №1 - біс і №4 Гнілушінскіх, введені в експлуатацію в
1954-1955 роках з проектною потужністю відповідно 600, 200 і 150 тис. т.
вугілля на рік.
Поле ТДВ "Шахта"
Білозерська "розташоване в північно-західній частині Красноармійського
геолого - промислового району, поряд з діючими шахтами ім. РККА і
"Свято-Покровська" ("Червоноармійська"), ділянкою
Добропільським Капітальним. За адміністративним поділом описувана площа
відноситься до Добропільського району Донецької області і підпорядкована Міністерству
палива та енергетики України. У тектонічному відношенні гірничий відвід шахти
приурочений до західного крила Кальміус-Троїцької улоговини і складний породами
середнього і часткового верхнього карбону, наданих свитами С2/5, С6/2, С7/2.
Протяжність поля по простяганню: 6,1
км, по падінню - 4,6 км;
Площа шахтного поля - 28,06 км2;
Протяжність гірничих виробок - 70
км;
Група складності родовища - І;
Проектна потужність шахти - 1300000
т/рік;
Балансові запаси вугілля - 97407
тис. т.;
Промислові запаси вугілля - 70000
тис. т.;
Позабалансові запаси вугілля - 54177
тис. т.;
Спосіб розтину - вертикальними
стовпами;
Система розробки - довгими стовпами
по простяганню з відпрацюванням стовпів зворотним ходом;
Максимальна глибина розробки - 982
м;
Діюча глибина відпрацювання - 932 м;
Система підготовки - ухилі та
бремсбергові панелі;
Управління покрівлею - повне
обвалення.
Види транспорту - конвеєрний,
рейковий (колія - 900 мм).
Кам'яновугільні відкладення
представлені чергуванням різних за складом шарів піщаників, піщаних і глинистих
сланців, що мають пласти вапняків і вугілля.
В даний момент на ТДВ
"Шахта" Білозерська "розробляються наступні пласти:
Пласт L3 - на ділянці
поля шахти пласт складної будови, складається з п'яти вугільних пачок,
розділених прошарками глинистого сланцю потужністю 0,04-0,35 м, геологічна
потужність пласта 1,80-2,75 м, корисна потужність 1,40-2,42 м. Вугілля марки
"Г", кут падіння пласта 9-11°, вміст летких речовин 36,6-38,2%. Пласт
вугілля небезпечний по пилу, бічні породи: покрівля - глинистий сланець потужністю
6-8м, ґрунт - піщанистий сланець потужністю 1,5-2,0м.
Пласт L8 - має складну
будову, складається з 2-4-х вугільних пачок. Марка вугілля "Г-ДГ" -
кокс, зольність 28,8%, вологість 1,3%, 4,2 газоносність - 14 м3 на
одну тонну гірської маси, вміст сірки - 2,4%. Загальна потужність вугільного
пласта від 1,25 до 2,55м, середня до 2,1м, корисна потужність 0,95-1,95м.
Породні прошарки аргіліту потужністю 0,05-0,30м. Безпосередня покрівля пласта -
аргіліт слабостійкий потужністю 2,0 м, коефіцієнт міцності дорівнює 3. Вище
залягає дрібно і середньозернистий піщаник, обводнений, потужністю 9-24м,
коефіцієнт міцності дорівнює 6. Безпосередня ґрунт
пласта - аргіліт "кучерявчик", слабкий грудкуватих потужністю 0,75м.
Нижче залягає алевроліт середньої міцності потужністю 4,7 м, коефіцієнт
міцності дорівнює 5.
Поле шахти "Білозерська"
розкрите чотирма вертикальними стволами, трьома шурфами №№3,4,5 і
повітряподаючою свердловиною на гор. 830 м.
Очисні роботи
Виїмка вугілля в лавах здійснюється
механізованими комплексами 3КД-90ТД, 1КДД, 2КД-90 і очисними комбайнами 2ГШ -
68Б, УКД 200-400, РКУ-10.
Виїмка вугілля в лаві виробляється
на повну потужність пласта.
Транспортування вугілля з лав
здійснюється скребковими, а по ярусним штрекам, стрічковими конвеєрами.
Доставка матеріалів та обладнання по
ярусним штрекам здійснюється тяговими лебідками.
Підготовчі роботи
Всі підготовчі виробки шахти
закріплені металевої арочним кріпленням і кріпленням зі спец. профілю.
Затягування боків і покрівлі виробок - залізобетонна, а в ярусних штреках -
дерев'яна, метал. сітка.
Проведення гірничих виробок по шахті
здійснюється:
Комбайнами - ярусні штреки і
горизонтальні заїзди;
Буропідривних способом - квершлаги,
сполучення.
Транспорт
На шахті прийнята комбінована схема
транспорту, при якій основний вантажопотік від очисних вибоїв по виїмковою
штрекам і похилих виробках транспортується стрічковими конвеєрами, а по
горизонтальних магістральних виробках - як конвеєрним транспортом, так і
рейковим з використанням акумуляторних електровозів АМ8Д на колію 900мм і
вагонеток ВГ-3,3. Доставка людей і вантажів по похилих виробках здійснюється
однокінцевими підйомними установками. По горизонтальним магістральним виробкам
- електровозним транспортом.
Водовідлив
На шахті застосовується
багатоступенева схема водовідливу. Водовідливні установки розташовані:
Гор. 200м - Головна водовідливна
установка ЦПП-200 - в приствольному дворі у клітьового ствола шахти №3: насосна
камера на 5 насосних установок (ЦНС-300Х300), дві гілки водозбірників сумарною
ємкістю 4 200 м3 у просвіті;
Гор. 200 м - Водовідливна установка
зумпфа скіпового ствола шахти №3 складається з двох насосних установок
(ЦНС-180х85), розташованих у названого стволу на рівні горизонту;
Гор. 200 м - перекачувальна
водовідливна установка пл. m51 (шахта №4) 1 ступень на
північному корінному штреку встановлений насос ЦНС-60Х225, водозбірник ємкістю
480 м3 у просвіті;
Гор. 550 м. - Головна водовідливна
установка ЦПП-550 з похилих виробок пласта l3 - 1 ступені: насосна
камера на три насосні установки (ЦНС-300х420), дві гілки водозбірників сумарною
місткістю 3200 м3 у просвіті;
Гор. 550 м. - Перекачувальна
водовідливна установка пл. m42 - у нижній частині
південного ходка пл. m42-m40
гор.200м. дві гілки, в збійки між похилими виробками, встановлений насос ШН-250,
водозбірників служать затоплені похилі виробки пл. m42
ємкість 300м3;
Гор. 550 м. - Проміжна
перекачувальна установка пласт l3 - у 5 південному конвеєрному
штреку в камері насосної встановлено три насосні установки (ЦНС-300х360),
водозбірники (дві гілки) ємкістю 2400м3 у просвіті;
Гор. 550 м. - Перекачувальна
водовідливна установка пласт l3 - у похилих виробках II ступені на 7
північному конвеєрному штреку встановлені дві насосні установки (ЦНС-180х170),
водозбірник ємкістю 136 м3 у просвіті;
Гор. 830 м. - Перекачувальна
водовідливна установка північного ходка пл.l3
з виробок другої ступені - на 9
південному конв. Штреки встановлені дві насосні установки (ЦНС-180Х212),
водозбірник ємкістю 800м3 у просвіті;
Гор. 830 м. - Перекачувальна
водовідливна установка північного ходка пл.l3 встановлено дві
насосні установки (ЦНС-180Х255), водозбірник ємкістю 136м3 у
просвіті;
Гор. 830 м. - Водовідливна установка
пл.l8 гор.830м.- встановлені два насоси ЦНС-180Х128, водозбірник
ємкістю 500м3
Водозбірник ВПС гор.830м встановлені
насоси ЦНС-180Х255 і ЦНС-180Х212 водозбірник ємкістю 1319м3
Сумарний приплив води, що надходить
на шахту, складає 497 м3/г. Відкачування цього припливу здійснюється
існуючими водовідливними установками.
Енергопостачання
Електропостачання
поверхні
В даний час електроприймачі шахти
розташовані на майданчиках шахт №3 "Білозерська" і №4 (колишня
"Гнілушінская") і на майданчику вентиляційних шурфів №4 і 5.
Електропостачання шахти здійснюється
від підстанції 35/6 кВ "Добропілля", яка распложена на проммайданчику
шахти №3 і отримує живлення по двох ВЛ 35 кВ від підстанції
"Добропілля-110" протяжністю 8,2 км і від підстанції
"Іверська-110" протяжністю 12 км. з проводами марки АС-150 і АС-95
відповідно.
На підстанції 35/6 кВ
"Добропілля" встановлені два трансформатори потужністю по 16 МВА.
РУ-6 кВ шахтної поверхні підстанції
отримує харчування по двох кабельних вводах від підстанції 35/6 кВ
"Добропілля"
Від РУ-6 кВ шахтної поверхні
підстанції шахти №3 "Білозерська" по трьох кабельних лініях 6 кВ
отримує харчування підстанція шахти №4. Електроприймачі шурфів №4 і 5
харчуються по одній лінії 6 кВ від підстанції шахти № 3 "Білозерська"
і по одній лінії 6 кВ від підстанції шахти №4.
Розподільні пристрої 6 кВ вакуум -
насосних станцій, розташованих на майданчиках шахт №3 і 4, отримують живлення
по двох кабельних вводах від шахтних поверхневих підстанцій.
Фактична сумарна споживана
потужність електроприймачів шахти становить 43 мВт, заявлена потужність у
години проходження максимуму навантаження в енергосистемі-8мВт (у тому числі
підземне навантаження-4,5мВт).
Харчування підземного навантаження
здійснюється від РУ-6 кВ підстанції №3 "Білозерська" по трьом
реактірованним прикріпленням зі здвоєними кабелями, прокладеними по допоміжному
стволу шахти №3 (всього прокладено п`ять стволових кабелів). Річна витрата
електроенергії по шахті році становить 50 млн. кВт. р., питома витрата - 74,0
кВт. рік/т.
Підземне
електропостачання
Підземні електроприймачі,
зосереджені на гор. 200, 350 і 550 м, отримують електроенергію від поверхневої
підстанції ГПП-35/6 кВ по шести кабельних лініях марки ЦСКН - 6000 3х95 мм2,
прокладених у допоміжному стволі. Всі ЦПП та УТП-6 обладнані комірками РВД-6 і
трансформаторами ТСШВП різної потужності. Низьковольтні розподільні пункти
комплектуються з пускової апаратури у виконанні РВ (вимикачі АМФ, пускачі ПМВІ,
пускові агрегати АП-4).
Охорона праці
За час роботи шахти раптові викиди
вугілля і газу, а також гірські удари не спостерігалися.
Пласти, що розроблюються на шахті,
небезпечні по вибуховості вугільного пилу.
Для боротьби з пилом проводяться
заходи: - Зрошення при виїмці вугілля, проведенні виробок і транспортуванні
гірської маси;
Установка водяних завіс;
Індивідуальні засоби захисту.
Для попередження та локалізації
вибухів вугільного пилу передбачено виробляти:
Побілку виробок;
Омивку виробок водою;
Пристрій водяних і сланцевих
заслонів.
Вібробезпечні умови праці на шахті
забезпечуються застосуванням:
Вібробезпечних машин;
Коштів віброзахисту, що знижують
вібрацію машин і механізмів та її вплив на працюючих.
Для зниження шуму вентиляторів
місцевого провітрювання застосовуються глушники шуму типу ГШУ-8Е. Засобом
індивідуального захисту від шуму є застосування "біруш".
Протипожежний захист шахти
передбачає завчасне здійснення нормативних організаційно - технічних заходів,
які дозволяють запобігти виникненню пожежі і забезпечити безпечний вихід людей
із шахти в аварійній ситуації.
Робочі забезпечуються флягами з
питною водою.
1.2 Електропостачання дільниц
В якості пускової апаратури
високовольтного U=6кВ водовідливу застосовуються високовольтні комірки РВД-6.
Питання електродвигунів лебідок, конвейера та компресора, передбачається від
пересувної трансформаторної підстанції типу ТСВП-250. В якості пускової
апаратури застосовується пускачі ПВІ-125 - 3шт, ПВІ-250 - 1шт. Від підстанції
ТСВП-250 до пускачів прокладені броньовані кабелі СБН 3х35, СБН 3х25, КГЕШ
3х50, КГЕШ 3х35. Кабелі підвішуються на спеціальних металевих підвісках, які
кріпляться до кріплення камери метизами.
1.3 Машини
та механізми, які використовуються на дільниці
Водозбірник 5 південного конвеєрного
штреку пл. L3 гір. 550 м закріплений металевою арочним кріпленням АП13,8 крок
установки кріплення дорівнює 0,5 м, боки й покрівля вироблення затягнуті
залізобетонної затягуванням. Водозбірник 5 південного конвеєрного штреку пл. L3
гор. 550 м обладнаний двома рукавами ємністю по 1000 м3 кожен. У
постійній роботі знаходиться один рукав водозбірника.
Водозбірник обладнаний трьома
насосними агрегатами ЦНС300х360. Чистка водозбірника здійснюється за допомогою
скреперної лебідки ЛС-30 з навантаженням мулу на конвеєр СП-202 протяжністю
L=50м. Для доставки устаткування в камеру водозбірника використовується лебідка
ЛМ-140 встановлена на ПК-64 південного ходка пл.L3 гор.550 м. Для
підтримки виробок згідно Правил безпеки, ведуться ремонтно-відновлювальні
роботи за допомогою відбійних молотків МО-2,5 та компресорної установки УКВЩ5/7
встановленої на ПК-65 південного ходка пл. L3 г.550 м.
1.4 Організація огляду і ремонту
машин та механізмів
Роботи з відкачування
води та очищення водозбірника ведуться у три робочі зміни, тривалістю 6 годин
кожна. Перша година зміни підготовляють робоче місце до роботи, 4години
відкачка та чистка водозбірника і за 1:00 до закінчення зміни наводиться робоче
місце в безпечний стан.
Огляд і ремонт
машин та механізмів проводять у ремонтну зміну. Огляд машин і електропускової
апаратури, кабельних з'єднань здійснюється закріпленими електрослюсарями,
протягом не більш 4х годин, після проводять опробування механізмів під
навантаженням.
Щозмінний і
щотижневий огляди
Щозмінний огляд
здійснюється на початку кожної зміни особами, які працюють на машинах і
механізмах, а також черговими електрослюсарями, обслуговуючими це обладнання.
Щотижневий огляд
проводиться механіком дільниці або особою, що його заміщає.
Щозмінний і
щотижневий огляди проводяться без розтину електроустаткування, якщо не
встановлено порушень, для усунення яких потрібне проведення ревізії, або якщо
розтин не передбачено експлуатаційною документацією.
Результати
щозмінного огляду відображаються в путівці гірничого майстра, а результати
щотижневого огляду - у Книзі реєстрації стану електроустаткування та
заземлення.
Порядок огляду
Оглядається місце
установки електрообладнання. Електрообладнання не повинно знаходитися в місцях,
де можливе обвалення покрівлі та його пошкодження транспортом, і повинно бути
захищене від попадання в нього води.
Електрообладнання
повинно бути в зібраному укомплектованому стані відповідно до інструкції з його
експлуатації.
Виробляється
очистка зовнішні поверхні машин і апаратів від вугільного пилу, деревних
стружок, обтирального та іншого горючого матеріалу.
Перевіряється стан
оболонки. Оболонка не повинна мати тріщин, отворів, прожогів, несправних
захисних стекол і інших пошкоджень.
При огляді електродвигунів,
перевіряється стан вентиляторів зовнішнього обдування, їх кожухів та вузлів
кріплення.
Перевіряється
наявність кріпильних гайок і болтів і їх затяжку. Гайки і болти повинні бути
затягнуті повністю, щоб фланці кришки і корпусу вибухонепроникної оболонки
щільно прилягали по всьому периметру, а в оболонці з кварцовим заповнювачем
забезпечувалося надійне ущільнення прокладок.
Забороняється
експлуатація електроустаткування при відсутності або неповної затягуванні хоча
б одного болта або іншого кріпильного елементу.
Перевіряється
справність ввідного пристрою, а також наявність елементів ущільнення та
закріплення кабелю. Ослаблені болти або гайки, які служать для ущільнення
гумового кільця і закріплення кабелю від висмикування, необхідно підтягнути. Кабель
не повинен провертатися і переміщатися в осьовому напрямку.
Кабельні вводи, які
не використовуються в експлуатації, повинні бути закриті сталевою або
капроновою вибухонепроникної заглушкою заводської конструкції.
Якщо є пристрої для
полегшення відкриття кришки, перевірити їх справність і наявність спеціальних
ключів до них.
Перевіряється
наявність пломб на електрообладнанні і написів, що вказують установку
(ділянка), величину уставки струму спрацювання реле максимального струму
(номінального струму плавкого запобіжника).
Під
вибухонепроникних оболонках контролюється ширина щілини (зазор) в плоских
з'єднаннях між зовнішніми частинами оболонки при нормальному затягуванні
кріпильних болтів. Для контролю необхідно вибрати щуп товщиною на 0,05 мм
більше величини щілини (зазору), зазначеної в інструкції з експлуатації
електрообладнання (на кресленні безпеки). Перевірку проводити не менше ніж у
чотирьох точках, розташованих рівномірно по периметру з'єднання. Щуп не повинен
входити у перевіряему фланцеву щілину.
В оболонці з
кварцовим заповнювачем перевірка проводиться візуально, через оглядові вікна,
висоту захисного шару заповнювача. В непошкодженій оболонці мінімально
допустима висота захисного шару заповнювача фіксується по верхніх кромках
оглядових вікон. У разі недостатньої висоти шару повинна бути проведена його
досипання сухим заповнювачем рівномірно "під кришку".
Забороняється
експлуатація електроустаткування з недостатнім рівнем захисного шару
заповнювача.
Щоквартальна
ревізія
Ревізія повинна
проводитися бригадою електрослюсарів дільниці із залученням працівників
енергомеханічної служби шахти під контролем головного енергетика шахти або
призначеної ним особи.
Ревізія проводиться
з відкриванням кришок оболонок, розбиранням вводів (при необхідності), оглядом
електричних частин електрообладнання та проведенням необхідного ремонту.
Роботи з ревізії
електроустаткування повинні проводитися з дотриманням технічних і
організаційних заходів, викладених в Інструкції щодо безпечного виконання робіт
у підземних електроустановках і в інструкції з експлуатації ревізії
електрообладнання.
Порядок ревізії
Перед ревізією
необхідно зняти напругу з перевіряється електроустаткування допомогою
найближчого вимикача, заблокувати і на його рукоятці повісити плакат "Не
вмикати - працюють люди!".
Перевіряється
наявність на електрообладнанні знаків рівня і виду вибухозахисту, а також
справність охоронних кілець для головки кріпильних болтів і гайок.
Для знаходиться в
експлуатації електрообладнання за відсутності знаків рівня і виду вибухозахисту
або несправності окремих охоронних кілець експлуатація електроустаткування може
бути допущена тимчасово за умови, що в іншому вибухобезпечність
електроустаткування не порушена.
Дозвіл на тимчасову
експлуатацію такого електрообладнання може бути даний тільки головним
енергетиком (головним електриком) шахти і повинно бути занесено в Книгу
реєстрації стану електроустаткування та заземлення із зазначенням строку
заміни.
Відкрити кришки
вступного відділення осматриваемого електрообладнання та перевірити відсутність
напруги на струмопровідних частинах.
Після цього
відкрити всі кришки і очистити внутрішні поверхні вибухонепроникної оболонки і
змонтовані в ній електричні частини від вологи і пилу.
При ревізії
оболонок електродвигунів повинні розкриватися тільки кришки ввідних пристроїв,
а в двигунах з фазним ротором - також і кришки відділень контактних кілець.
Вступні коробки
апаратів і машин знімаються, якщо в цьому є необхідність.
При ревізії
оболонок з кварцовим заповненням їх знімні кришки слід розкривати тільки для
досипання заповнювача, якщо її необхідність установлено через оглядові вікна.
Оглянути
вибухозахисні поверхні, очистити їх від іржі, мастила і пилу.
При плоских
фланцевих з'єднаннях слід звертати увагу на стан країв фланців, а при східчастих
і лабіринтових - крім того, і на стан крайок ступенів і лабіринтів.
Забороняється
експлуатація електроустаткування з наявністю на вибухозахисних поверхнях
вм'ятин, подряпин і відколів.
Для оберігання
вибухозахисних поверхонь від корозії і від проникнення пилу і вологи всередину
оболонки рекомендується змащувати ці поверхні тонким шаром протикорозійних
мастил. Для цих цілей рекомендується застосування наступних мастил: ЦИАТИМ-20,
ЦИАТИМ-221, ЦИАТИМ-21С, солідол УС-2, мастило 1-13.
Наносити мастило на
вибухозахисні поверхні необхідно в наступному порядку:
видалити старе
мастило дрантям;
для видалення
слідів корозії зачистити вибухозахисні поверхні шліфувальною шкуркою;
протерти поверхню
сухою ганчіркою;
провести візуальний
огляд підготовленій поверхні;
перевірити
відсутність на поверхні слідів корозії, ворсинок та інших забруднень;
нанести пензлем
мастило рівномірним шаром тільки на вибухозахисні поверхні;
видалити за
допомогою дрантя надлишки мастила з внутрішньої і зовнішньої поверхонь
електрообладнання, щоб залишилася покритою мастилом тільки вибухозахисна
поверхня.
Якщо в конструкції
вибухонепроникної оболонки передбачені еластичні ущільнюючі прокладки, то
необхідно перевірити їх наявність, а також стан: зім'яті і розірвання прокладки
повинні бути замінені новими. Аналогічні заходи відносяться також до
ущільнюючим прокладкам оболонок з кварцовим заповнювачем.
Розкрити всі
ущільнюючі фланці і гайки ввідних пристроїв, у тому числі невикористані, і
перевірити якість ущільнень гнучких кабелів, а також броньованих кабелів при
сухій обробленні останніх.
Для забезпечення
надійного ущільнення кабелю застосовують ущільнювальні кільця.
Забороняється
проводити ущільнення кабелю ізоляційною стрічкою, сирою гумою, обрізками
оболонки гнучких гумових кабелів і т.п.
Перевіряється стан
гумового ущільнювального кільця: на ньому не повинно бути тріщин, і воно
повинне зберігати свої пружні властивості (після стиснення кільце повинне
повертатися в початковий стан).
У залитих кабельною
масою ввідних коробках повинно бути перевірена якість заливки. При виявленні
тріщин у затверділої масі або інших дефектів заливки кабельний ввід повинен
бути перезроблен.
Перевіряється
якість приєднання жил кабелів до прохідних затискачів електроустаткування і
підтягуються гайки або болти на всіх затискачах. Не можна допускати приєднання
жил без застосування корончастих латунних шайб або інших рівноцінних пристроїв,
що запобігають розчленовування дротиків жил кабелю.
При виявленні
тріщин або сколів на ізоляційних втулках останні повинні бути замінені.
Перевіряється стан
монтажу внутрішньої проводки: підтягнути гайки або болти на затискачах,
оглянути стан ізоляції з'єднувальних провідників та ізолювати пошкоджені місця
або замінити пошкоджений провідник.
Перевіряється
справність механічних блокувань кришок оболонок з роз'єднувачами.
Робиться огляд
максимального струмового захисту з метою виявлення механічних пошкоджень
деталей реле, механізмів вільного розчеплення, патронів і затискачів
запобіжників. При цьому перевіряється відповідність номінального струму плавких
вставок, а також уставок спрацювання реле максимального струму розрахунковим
значенням. У блоках управління та захисту УМЗ і ПМЗ перевіряється наявність
пломб, цілісність корпусу і дати їх перевірки.
Оглядові вікна в
оболонках перевіряються без розбирання. При цьому контролюється цілісність
стекол, наявність на них букви "В" (для вибухонепроникних оболонок),
наявність всіх кріпильних гвинтів і щільність їх затягування. Якщо скла
вмонтовані в оправу за допомогою спеціального мастила, перевіряється надійність
їх закріплення.
У разі несправності
ущільнюючих прокладок оглядового вікна, апарат видається на поверхню і
відправляється на ремонтне підприємство.
Перевіряється
справність різьбових вибухонепроникних з'єднань (кришки, пробки на різьбі і
т.п.). Різьбове з'єднання повинно бути вкрутіть вщерть і мати не менше п'яти
повних непошкоджених ниток різьблення для металевих частин і не менше семи -
для пластмасових.
Також перевіряється
наявність і справність блокування кришок з різьбовими з'єднаннями і пристосувань
для запобігання від самоотвінчування.
Якщо у
взривонепроникаємій оболонці передбачено розвантажувальний пристрій, то
необхідно переконатися в надійності його кріплення і відсутності пошкоджень.
Пошкоджений пристрій має бути замінено на справний.
Після складання
частин оболонки, проводиться контроль ширини щілини (зазору) між плоскими
частинами фланців плоских і лабіринтових з'єднань.
Якщо усунути на
місці виявлені несправності не представляється можливим, електрообладнання
повинне бути замінене.
Результати ревізії
електроустаткування заносяться до Книги реєстрації стану електроустаткування та
заземлення.
1.5 Основні права та обов’язки зі
спеціальності
Права та обов'язки
електрослюсаря підземного та машиніста підземних установок, безпечного виконання
робіт і поведінки працівника визначені Законом України «Про охорону праці»,
трудовим і гірським законодавством, Правилами безпеки у вугільних шахтах,
Правилами внутрішнього трудового розпорядку, трудовими угодами,
нормативно-технічною документацією, розпорядженнями (наказами) керівника
підприємства та інструкцією з охорони праці.
Вугільна шахта за
визначенням Міжнародної організації праці та Правил безпеки у вугільних шахтах
являє собою унікальну, складну виробничу систему, де непередбачені і раптові
зміни геологічних умов і природних сил, невиконання правил безпеки або
неправильні дії навіть однієї людини можуть спричинити катастрофічні наслідки
для людей і навколишнього середовища .
Робітник,
перебуваючи в шахті, може опинитися під впливом небезпечних чи шкідливих
виробничих факторів основними з яких є: обвали і обвалення гірських порід;
вибухові та шкідливі гази - метан, окис вуглецю, вуглекислий газ та інші;
підземні пожежі; підвищена запиленість повітря; раптові викиди вугілля, породи
і газу; гірські удари; рухомі частини машин і механізмів; підвищені рівні шуму,
вібрації і температури рудникового повітря; обводненість і затоплення гірничих
виробок та ін.
Запобігання впливу
на людину небезпечних і шкідливих факторів підземного середовища досягається
шляхом виконання організаційно-технічних і санітарно-технічних заходів,
якісного професійного відбору та навчання працівників, дотримання ними вимог,
викладених у нормативно-технічної документації та цієї Інструкції.
До роботи за
професією допускаються (в підземних умовах) особи чоловічої статі, не молодше
18 років, що пройшли медичне обстеження, навчання за професією, питань охорони
праці та навколишнього середовища і мають відповідні посвідчення, що пройшли
інструктажі згідно з Правилами безпеки у вугільних шахтах.
Укладення трудового
договору оформляється наказом, з яким вступник повинен бути ознайомлений під
розпис. При цьому працівник повинен бути ознайомлений з правилами внутрішнього
розпорядку та колективним договором; з умовами та оплатою праці; правами і
обов'язками.
Попереднє навчання
з охорони праці працівника, що надходить на шахту, включає: вступний
інструктаж, первинний інструктаж на робочому місці; спеціальні види навчання,
іспити з охорони праці, стажування з подальшою видачею відповідного документа.
У період трудової
діяльності навчання з охорони праці робітників здійснюється у формі:
Первинного
інструктажу на робочому місці при переведенні на інші ділянки або на роботу за
іншою професією;
Повторного,
позапланового та цільового інструктажів;
Стажувань;
Періодичних і
позачергових перевірок знань з охорони праці;
Перепідготовки при
зміні технології, організації робіт і перехід на обслуговування нової техніки.
Щорічно працівник
відповідно до становищем Міністерства охорони здоров'я повинен проходити
медичний огляд з обов'язковою рентгенографією грудної клітки.
За ухилення від
обов'язкового медичного огляду робітник може бути притягнутий до дисциплінарної
відповідальності та відсторонений від роботи без збереження заробітної плати,
до отримання висновку про проходження медогляду.
Робочий має право
вимагати від директора шахти позачергового медичного огляду, якщо вважає, що
погіршення його здоров'я пов'язане з умовами праці, і переведення на іншу
роботу відповідно до медичного висновку.
Робочий має право
відмовитися від дорученої роботи, поставивши до відома про це керівника робіт,
якщо склалася виробнича ситуація, небезпечна для його життя чи здоров'я, або
для оточуючих його людей і природного середовища. Факт наявності такої ситуації
підтверджується фахівцем служби охорони праці шахти, представником профспілки і
уповноваженим трудового колективу відповідно до чинного законодавства.
Робочий безкоштовно
забезпечується спецодягом, спецвзуттям та іншими засобами індивідуального
захисту відповідно до галузевими нормативними документами.
Робочий
зобов'язаний:
Знати і
дотримуватися вимог з охорони праці, передбачені законодавством України,
Правилами безпеки у вугільних шахтах, трудовим (колективним) договором (угодою,
контрактом) та правилами внутрішнього розпорядку та інструкцією з охорони
праці;
Знати і виконувати
вимоги нормативних актів і технічних документів з безпечної технології робіт і
охорони праці, що стосуються його професії та робочого місця.
Знати і виконувати
вимоги заводських інструкцій (керівництв) по експлуатації машин і устаткування
в межах своєї професії та робочого місця.
Знати сигнали
аварійного оповіщення, правила поведінки при аваріях і план ліквідації аварій,
запасні виходи, місця розташування засобів саморятування та протиаварійного захисту
у відповідності зі своїм робочим місцем та шляхами прямування до нього.
Вміти користуватися
засобами протипожежного, колективного та індивідуального захисту і надавати
першу медичну допомогу.
З'ясовувати у
керівника робіт (ділянки) обсяг змінного завдання (наряду), отримувати
інформацію про можливі прояви небезпечних і шкідливих факторів та інструктаж
щодо їх запобігання або ліквідації.
Суворо
дотримуватися виробничу дисципліну і ошатну систему;
Виконувати
розпорядження керівника робіт (дільниці, зміни, служби, підприємства) щодо
попередження травм та професійних захворювань, дотримуватися правил особистої
гігієни в шахті.
Виконувати роботу
тільки передбачену змінним завданням (нарядом), а при зміні обстановки протягом
зміни - зазначену керівником робіт.
Бути в роботі в
захисній касці, спецодязі, спецвзутті, що відповідають умовам роботи.
Мати при собі
індивідуально закріплений акумуляторний світильник, саморятівник та інші засоби
індивідуального захисту.
Дбайливо поводитися
з машинами, механізмами, інструментами, засобами зв'язку, протиаварійного,
колективного та індивідуального захисту.
Отримувати перед
спуском в шахту в табельної або у змінного керівника робіт жетон на спуск в
шахту.
Віддавати спускний
жетон рукоятника (стволовому, кондуктору, черговому) перед посадкою в кліть.
Входити в кліть або
людську вагонетку і виходити з них тільки з дозволу рукоятника (стволового,
кондуктора) і дотримуватися встановленого порядку при посадці в транспортні
засоби, поїздці і виході з них.
Слідувати до місця
роботи і назад за встановленим маршрутом, при цьому у горизонтальних виробках
пересуваються по стороні, призначеної для проходу людей, а у вертикальних і
похилих виробках та очисних вибоях - тільки по ходових відділеннях. При
пересуванні дотримуватися обережність і уважність.
Зупинитися біля
стінки виробки з боку проходу для людей при зустрічі з поїздом (локомотивом) і
пропускати його, а опинившись у негабаритних місці (небезпечній зоні) або при
помічені порушення рейкового шляху або кріплення виробки - зупинити поїзд
(локомотив) шляхом подачі світлового сигналу машиністу помахами світильника
поперек виробітку.
Переносити
(перевозити) інструменти з гострими краями або лезами тільки в захисних чохлах
або сумках, а при перевезенні негабаритних інструментів і матеріалів кріпити їх
до транспортних засобів.
Стежити протягом
зміни за безпечним станом робочого місця, машин і устаткування.
Робочий
зобов'язаний бути уважним при виконанні роботи, знати всі попереджувальні
сигнали, як відносяться до його безпосередній роботі, так і мають
загальношахтне значення, а також постійно стежити за особистою безпекою та
безпекою товаришів по роботі. Не допускати ризик, молодецтво і дії, які можуть
призвести до нещасного випадку і аварії.
Надавати допомогу
потерпілим при нещасних випадках і гострих захворюваннях.
Знати політику
Компанії ДТЕК в галузі охорони праці; знати і виконувати цілі і завдання своєї
ділянки (цеху, служби) в галузі охорони праці на поточний рік; знати і
виконувати вимоги внутрішньокорпоративних процедур (Положень, Регламентів,
Порядків і т.д.) в межах своєї компетенції; сприяти з впровадження та
функціонування системи менеджменту гігієни та безпеки праці відповідно до
міжнародного стандарту OHSAS 18001: 2007;
На вимогу
адміністрації підприємства проходити передзмінного медичні огляди.
Забороняється:
Перебувати або
виконувати роботи в підземних виробках і на обладнанні, стан яких становить
небезпеку для людей, за винятком робіт з усунення цих небезпек під керівництвом
інженерно-технічного працівника з прийняттям заходів безпеки.
Проводити роботи
або дії, що не стосуються одержаного змінному завданням (поряд) і його
обов'язків, за винятком випадків, коли створюється загроза аварії, життю та
здоров'ю людей або необхідність виконання робіт за вказівкою керівника робіт (дільниці,
зміни, шахти).
Перебувати в
підземних виробках більше двох робочих змін на добу.
Посадка в людської
транспортні засоби під час їх руху.
Перевозити в
транспортних засобах з людьми вибухові, їдкі та легкозаймисті речовини,
виставляти їх за габарити транспортного засобу.
Проходити між
вагонетками і пролазити через них під час руху.
Переходити через
конвеєри в місцях, не обладнаних перехідними містками, а сполучення (перетину)
з похилими або вертикальними виробками у невстановлених місцях.
Входити на приймально-відправних
майданчики похилих і вертикальних виробок, без дозволу її обслуговуючого
персоналу.
Заходити в
огороджені знаками заборони («закрещенніе») вироблення і небезпечні зони, а
також вироблене незакріплене простір.
Їздити на
локомотивах, вантажних вагонетках (платформах), поїздах, скіпах, конвеєрах та
інших транспортних засобах, не пристосованих і не дозволених для перевезення
людей.
Пересуватися по
похилих виробках з канатною відкаткою без дозволу відповідальних осіб.
Перебувати в зоні
дії канату.
Створювати
обстановку, що сприяє загазування та запилення робочого місця і гірських
виробок.
Залишати відкритими
вентиляційні двері або ляди.
Вимикати
вентилятори місцевого провітрювання і порушувати (руйнувати) вентиляційні
споруди і трубопроводи.
Розкривати в шахті
світильник, електрообладнання, прилади захисту й контролю.
Вести роботи без
застосування засобів індивідуального захисту.
Захаращувати робоче
місце, проходи для людей, запасні виходи.
Виводити з ладу
машини, устаткування, прилади захисту й контролю, кабелі та канати, засоби
сигналізації та зв'язку.
Перебувати в шахті
при зупинці в ній робіт, якщо його перебування там не пов'язано із
забезпеченням життєдіяльності підприємства або ліквідацією аварії.
Доставляти в
підземні виробки курильні приналежності, алкогольні напої, наркотичні та
токсичні речовини.
Палити чи
користуватися відкритим вогнем у підземних виробках, надшахтних будівлях,
лампових і сортуваннях, на проммайданчику шахти, ближче 30 м від дифузора
вентилятора та будівель дегазаційних установок, біля гирл виробок, що виходять
на земну поверхню.
Спати, розпивати
алкогольні напої, приймати наркотичні або токсичні речовини, перебувати в
підземних виробках і на території підприємства в стані алкогольного сп'яніння,
під дією наркотичних і токсичних речовин.
Порушувати правила
поведінки при посадці (висадці) і проїзді в автобусах.
1.6 Порядок прийому та здачі зміни
До початку роботи робочий
зобов'язаний одержати наряд, в процесі інструктажу усвідомити всі заходи,
пов'язані із забезпеченням безпеки при виконанні робіт.
Перед спуском в шахту робочий
зобов'язаний отримати - жетон для спуску в шахту в контрольному табелі,
лампової світильник, саморятівник та ЗІЗ. Робітник, в обов'язки якого входить
замір концентрації газу на робочому місці, перед спуском в шахту повинен
отримати прилад газового контролю.
Спускаючись в шахту, робітник
повинен:
бути у справній захисній касці,
спецодязі і взутті, відповідающіх умовам роботи;
мати флягу з питною водою та
індивідуальний перев'язувальний пакет.
Перед спуском в шахту робочий
зобов'язаний перевірити світильник.
При отриманні саморятувальника
робітникові необхідно переконатися в цілісності його корпусу, наявності та
справності затвора для розтину саморятувальника і плечовий тасьми для носіння.
Перед посадкою в кліть робочий
зобов'язаний віддати рукоятнику - сігналісту спускний жетон.
Пересування в шахті до робочого
місця проводиться відповідно до маршруту пересування працівників.
Перед початком роботи машиніст
повинен:
перевірити стан свого спецодягу та
спецвзуття з тим, щоб була виключена можливість захоплення їх рухомими і
обертовими частинами обладнання.
особисто прийняти зміну від
попереднього машиніста. При цьому він зобов'язаний з'ясувати у здавшого зміну
машиніста, за яким обладнанням не обходімо вести особливо ретельне
спостереження, яке обладнання знаходиться в ремонті або в резерві. Якщо
організацією робіт передбачена зміна машиністів не на робочому місці, то
машиніст, який приймає зміну, повинен отримати відомості про стан установок та
їх обладнання у особи змінного нагляду:
оглянути місце встановлення
електрообладнання, електрообладнання повинно знаходиться під закріпленої
покрівлею і бути захищене від пошкоджень проходять транспортом і попадання в
нього води:
очистити зовнішні поверхні машин і
апаратів від вугільного пилу, деревних стружок, обтиральних та інших
матеріалів.
Протягом всієї зміни робітник
повинен стежити за безпечним станом робочого місця, бути уважним при виконанні
роботи, постійно стежити за особистою безпекою і безпекою поруч працюючих,
погоджувати з ними свої дії. Не допускаються ризик, молодецтво та інші дії, які
можуть призвести до нещасного випадку або аварії.
Прибувши на безпосереднє місце
роботи електрослюсар підземний зобов'язаний перевірити (шляхом зовнішнього
огляду, по світловий спеціалізації або показанням приладів), а потім протягом
зміни стежити за: станом засобів стаціонарного освітлення; станом захисних
заземлень, правильності підвіски кабелів і установки апаратів; роботою реле
витоку від кнопки «перевірка» шляхом натискання на цю кнопку (реле витоку з
самоконтролем справності може перевірятися один раз на добу в ремонтну зміну);
зробивши відповідний запис у спеціальному журналі або на дошці перевірок;
роботою апаратури контролю провітрювання тупикових виробок і контролю метану;
станом вибухонепроникних оболонок і механічних блокувань; станом
контрольно-вимірювальних приладів; наявністю справних захисних та протипожежних
засобів.
Перед початком робіт на
електроустановках електрослюсар підземний зобов'язаний виконувати у вказаному
нижче порядку наступні заходи:
Переконатися в тому, що всі
передбачені нарядом заходи безпеки можуть бути виконані;
Зробити необхідні відключення
напруги і вжити заходів, що перешкоджають подачі його до місця роботи внаслідок
помилкового чи самовільного включення комутаційних апаратів
Вивісити плакати «Не включати -
працюють люди» на приводах комутаційних апаратів, за допомогою яких може бути
подана напруга до місця роботи, встановити при необхідності огородження;
Перевірити відсутність небезпечних
концентрацій метану перед розкриттям оболонок електрообладнання, перед
перевіркою відсутності напруги і перед накладенням переносного заземлювача;
Перевірити покажчиком напруги
відсутність напруги на струмопровідних частинах;
Заземлити за допомогою переносних
заземлювачів відключені і не заземлення стаціонарними пристроями струмопровідні
частини, з'єднані з кабелями напругою вище 1140 В, якщо роботи будуть
проводитися на цих частинах або безпосередньо на кабелях або якщо
струмопровідні частини знаходяться на доступному дотику відстані. Якщо робота
буде проводитися на кабельній лінії з кільцевою схемою живлення, то лінія
повинна бути заземлена з двох сторін;
Проводити роботи при виконанні всіх
заходів, прийнятих для забезпечення безпеки робіт.
При виявленні несправностей
електрообладнання, підземних електроустановок, а також контрольно-вимірювальних
засобів, які неможливо усунути, електрослюсар підземний зобов'язаний негайно
повідомити про них механіку ділянки або гірничого майстра.
Виявивши несправності апаратури
контролю витрати повітря, засобів газового захисту, реле витоку, максимального
струмового захисту, кабелів, вибухобезпечних оболонок, що представляють
небезпеку ураження струмом, пожежі або вибуху, електрослюсар підземний
зобов'язаний відключити електроустаткування, заблокувати рукоятку вимикача або
блокувального роз'єднувача в положення «Відключено», повідомити про це особу
нагляду і негайно вжити заходів щодо усунення неполадок.
I. При запуску
насосної установки:
Провести заливку
насоса.
Включити ел.
двигун.
Переконатися в
тому, що насосна установка працює (візуальним оглядом по приладу і за рівнем
води в водозбірнику).. Під час роботи насосної установки:
Машиніст не повинен
відлучатися зі свого робочого місця.
Стежити за
показниками вимірювальних приладів, станом і ступенем нагріву корпусу ел.
двигуна, підшипників.
Зупинку насоса
робити шляхом відкриття повітряного вентиля.
Пуск і зупинку
насосної установки виробляти при закритій засувці на нагнітальному
трубопроводі.
При виявленні
несправностей під час прийому зміни машиніст повинен негайно повідомити про це
механіка і вжити заходів щодо усунення неполадок. При роботі в аварійному
режимі негайно повідомити механіка, диспетчеру і вжити заходів щодо усунення
аварії.
При невихід
змінника машиніст повинен поставити до відома ст. механіка і зажадати собі
змінника.
По закінченню зміни
робочий зобов'язаний:
Відключити
використані їм в роботі машини, механізми, устаткування, знеструмити пускову
апаратуру; Зібрати інструмент і робочі пристосування; Очистити робоче місце від
залишків матеріалів; Здати робоче місце змінному особі в безпечному стані,
попередивши про усунених протягом зміни і наявних порушеннях техніки безпеки;
При перервах між змінами повідомити про стан справ і стан техніки безпеки на
робочому місці змінному інженерно-технічному працівнику або керівнику ділянки,
видав наряд на наступну зміну; Отримати виїзний жетон у змінного керівника
робіт (гірничого майстра, бригадира, ланкового) і пред'явити його стволовому
(кондуктору, черговому на похилому стовбурі) при виїзді з шахти, а на шахтах,
обладнаних автоматизованою системою табельного обліку, в приствольному дворі
зареєструвати час виїзду в спеціальному датчику; Після виїзду з шахти здати
світильник, саморятівник, наявні засоби індивідуального захисту і контролю у
лампову або на спеціальні ділянки (цеху) для зберігання, очищення та ремонту;
Відзначитися в табельної у порядку, визначеному ошатною системою, що діє на
шахті.
1.7 Техніка безпеки при
обслуговуванні і ремонті електрообладнання
Основними роботами (операціями),
виконуваними електрослюсарем підземним відповідно з «Єдиним
тарифно-кваліфікаційним довідником робіт і професій робітників», є:
Обслуговування та ремонт підземного
електрообладнання;
Обслуговування і ремонт
електроустаткування електровозного транспорту;
Монтажні, демонтажні та
налагоджувальні роботи;
Обслуговування та ремонт підйомних
установок, роботи в стовбурах і над стовбурами.
При всякому відключенні
електрообладнання для виробництва роботи електрослюсар підземний повинен поставити
до відома чергову особу технічного нагляду ділянки і гірничого диспетчера.
У шахтах, небезпечних за газом або
пилом, обслуговування і ремонт електроустаткування повинно здійснюватися, як
правило, таким чином, щоб ніякі струмопровідні частини, крім іскробезпечних
кіл, не могли б опинитися в відкритої рудничної атмосфері під напругою. Якщо це
не виконується, то розтин вибухобезпечних оболонок електрообладнання повинно
поводіться у присутності особи технічного нагляду.
Перед розкриттям вибухобезпечних
оболонок електрообладнання електрослюсар підземний повинен зняти напругу з
цього електрообладнання і заміряти концентрацію метану. Надалі при ремонті та
обслуговуванні електроустаткування електрослюсар підземний повинен здійснювати
контроль концентрації метану в місці встановлення електрообладнання за
допомогою переносних безперервно діючих автоматичних сигналізаторів метану.
Після закінчення монтажних і
ремонтних робіт особа, відповідальна за їх виконання, зобов'язана опломбувати
електроапаратуру іменним пломбіром.
У разі зупинки вентиляторів
головного або місцевого провітрювання, порушення режиму провітрювання,
спрацьовування метан-реле або появи в місці проведення ремонтних робіт
неприпустимих концентрацій метану електрослюсар підземний повинен негайно припинити
роботу вийти разом з іншими людьми у виробки зі свіжим струменем повітря,
вимкнути електроенергію з даної виробки найближчим апаратом, заблокувати його і
на рукоятці блокувального пристрою вивісити заборонний знак «Не вмикати -
виробка загазована», повідомити про це особу нагляду та гірничого диспетчера
(начальника зміни).
Подавати напругу на
електрообладнання після відновлення нормальної вентиляції або після
розгазування виробки електрослюсар підземний може тільки після отримання на це
вказівки або дозволу особи нагляду, відповідального за разгазуванням виробки.
Виявивши несправність апаратури
контролю витрати повітря, засобів газового захисту, реле витоку, максимального
струмового захисту, кабелю, вибухобезпечної оболонки або іншого елементу електроустаткування,
представляє небезпеку ураження електричним струмом, вибуху чи пожежі,
електрослюсар підземний зобов'язаний відключити електроустаткування,
заблокувати рукоятку вимикача або блокувального роз'єднувача в положенні
"Відключено", повідомити про це особу нагляду і негайно вжити заходів
до усунення пошкодження.
Ремонт і внутрішній огляд шахтних
машин і механізмів електрослюсар підземний повинен робити тільки при вимкненому
роз'єднувачі та заблокованому їх апараті управління (пускачі, магнітної станції,
пусковому агрегаті та ін.), При наявності на машині штепсельного роз'єму - при
вийнятому штепселі.
При цьому на рукоятці блокувального
роз'єднувача апарат повинен бути вивішений знак «Не вмикати - працюють люди!».
Ремонт і внутрішній огляд електрообладнання
напругою до 1140В в підземних підстанціях повинні проводитися при знятій
напрузі, що живить високовольтне розподільний пристрій повинно бути відключене
і на приводі вивішений знак «Не вмикати - працюють люди».
Для виробництва робіт по ревізії або
ремонту на стороні нижчої напруги пересувний підстанції, в тому числі і на
відходящем кабелі, відключення напруги повинно проводитися автоматично
вимикачем нижчої напруги, а також роз'єднувачем вищої напруги підстанції. При
цьому знімний блокувальний ключ або блокувальний ключ-рукоятка роз'єднувача
вищої напруги повинен бути знятий і протягом усього часу виконання роботи
знаходитися у електрослюсаря підземного (керівника). Після відключення напруги
треба візуально перевірити розімкнуте положення контактних ножів роз'єднувача
вищої напруги підстанції і на рукоятці автоматичного вимикача повісити знак «Не
вмикати - працюють люди!».
При виробництві робіт на стороні
вищої напруги пересувний підстанції необхідно спеціальним ключем роз'єднати ніж
роз'єднувача високовольтного розподільного пристрою (типу КРУВ-6), або висувну
частину (комірки типу РВД-6) і заблокувати, а на рукоятці приводу пристрою
вивішений знак «Не включати - працюють люди!». Жили живильного кабелю повинні
бути розряджені і приєднані до спеціального заземлювального затискача в
кабельній коробці вищої напруги підстанцій.
До одноосібного виконання робіт
допускаються електрослюсарі підземні з кваліфікаційною групою згідно з
переліком, складеним головним енергетиком шахти і затвердженим головним інженером
шахти.
У всіх випадках повинен бути
вивішений знак «Не вмикати - працюють люди».
При заміні блоків, вузлів або
елементів, розташованих в обслуговуваних відділеннях апаратів, що мають
винесений у відособлене вибухобезпечне відділення блокувальний роз'єднувач
(наприклад, пускачі єдиної серії ПВІ, автоматичні вимикачі серії АВ, магнітні
станції типу СУВ та ін.), досить відключати тільки блокувальний роз'єднувач
цього апарату.
У шахтах, небезпечних за газом або
пилом, роботи, пов'язані з розкриттям в особливих випадках оболонок рудникового
електрообладнання, на струмоведучих деталях якого залишається неіскробезпечна
напруга, можуть виконуватись тільки при нормальному режимі провітрювання
виробки і концентрації метану не більше 0,5%.
Контроль концентрації метану повинен
бути безперервним протягом усього часу виконання робіт за допомогою переносних
автоматичних приладів (наприклад, «Сигнал 2», Сигнал 5, Сигнал 7 тощо) як в
місці виробництва цих робіт, так і на відстані 20 м від нього.
У тупикових виробках роботи на
електрообладнанні повинні проводитися при повному знятті напруги.
При виробництві робіт нагляд за
дотриманням вимог техніки безпеки здійснюється керівником і робіт.
Електрослюсар підземний повинен виконувати роботу таким чином, щоб не
порушувати заходи щодо безпеки.
Після закінчення ремонтних робіт
повинен бути проведений огляд електрообладнання, зняті заземлюючі і
закорачивающие пристрої, встановлені всі кришки, які були зняті. Далі особа,
відповідальна за виконання робіт з ремонту, з дозволу особи, відповідальної за
безпечне ведення робіт на ділянці, дає необхідні розпорядження про подачу
напруги на відремонтоване електрообладнання, в тому числі і для випробування.
У випадку, якщо роботи виконувалися
персоналом інших ділянок, або служб, відремонтоване та випробуване
електрообладнання повинно здаватися електрослюсарем підземним особі,
відповідальній за експлуатацію даного електрообладнання.
Електрослюсареві підземному
забороняється:
Обслуговувати електротехнічні
пристрої напругою вище 1140 В без захисних засобів (діелектричних рукавичок,
бот або ізолюючих підставок);
Обслуговувати електротехнічні
пристрої (або частини їх) напругою до 1140В, не захищені реле витоку струму,
без діелектричних рукавичок, за винятком електротехнічних пристроїв напругою
42В і нижче;
Ремонтувати частини
електрообладнання і кабелі, що перебувають під напругою, за винятком ланцюгів з
іскробезпечними параметрами в шахтах, небезпечних щодо газу або пилу;
Залишати під напругою не
використовувающіїся електричній мережі, за винятком резервних;
Відкривати оболонки вибухобезпечного
електроустаткування в шахтах, небезпечних за газом, без попереднього виміру
газу;
Змінювати заводську конструкцію
електроустаткування, електричні схеми і градуювання пристроїв;
Знімати з апаратів попереджувальні і
заборонні плакати, якщо на це не дано розпорядження відповідального керівника
робіт.
Додаткові вимоги при обслуговуванні
та ремонті електричних мереж, підстанцій, розподільчих пунктів і машин і
механізмів
На кожній дільниці для забезпечення
роботи повинні матися затверджені робочі експлуатаційні схеми електричних
з'єднань усіх електротехнічних пристроїв, апаратів або електричних блоків, що
живлять неіскробезпечною напругою.
Електрослюсар підземний зобов'язаний
дотримуватися періодичність профілактиктичних оглядів і ремонтів
електрообладнання. Необхідність виконання позачергових та аварійних ремонтів
визначається механіком дільниці і головним енергетиком шахти.
Перед транспортуванням і
прокладанням кабелів електрослюсар підземний зобов'язаний закласти кінці
кабелів так, щоб виключалося проникнення вологи всередину кабелю.
Забороняється експлуатація
встановлених на броньованих кабелях з'єднувальних муфт, що не залитих кабельною
мастикою.
Підвіску броньованого кабелю, що
знаходиться під напругою, електрослюсар підземний повинен робити тільки в
діелектричних рукавичках. Рекомендується поверх них надягати ще й брезентові
рукавиці.
Забороняється прокладання гнучких
кабелів з не вулканізованими счалками.
На гнучких кабелях для ручних і
колонкових електросвердел і комбайнів допускається мати не більше чотирьох
вулканізованих зчалок на кожні 100 м довжини кабелю.
Допускається робити з'єднання
окремих відрізків кабелю за допомогою ремонтних вибухобезпечних муфт, якщо
довжина з'єднуються відрізків не менше 100м, а також тимчасове з'єднання цими
муфтами кабелів при їх пошкодженні (незалежно від довжини з'єднаних відрізків)
на час не більше доби.
Допускається з'єднання між собою
гнучких кабелів, що вимагають роз'єднання в процесі роботи, лінійними
штепсельними роз’ємами (муфтами) за умови застосування іскробезпечних схем
дистанційного керування із захистом від замикання ланцюга керування.
Контактні пальці лінійного
штепсельного роз’єму повинні бути приєднані до кабелю з боку струмоприймача, а
контактні гнізда - з боку джерела живлення
По виробках кабелі повинні
підвішуватися таким чином, щоб виключалася можливість їх пошкодження рухомими
машинами і вагонетками.
Забороняється електрослюсареві
підземному користуватися в шахтах, небезпечних за газом або пилом, переносними
приладами, що не допущеними для цих цілей.
При необхідності (наприклад, при
ремонті виробки) кабель може бути прокладений по підошві виробки, але він
повинен бути захищений від механічних пошкоджень міцним неспаленим перекриттям.
Прокладка кабелю через перемички
вентиляційних та пожежних дверей повинна здійснюватися за допомогою труби
(металевої, бетонної і т.п.). Отвір труби із прокладеним у ній кабелем повинен
бути ущільнений глиною.
Гнучкі кабелі, що перебувають під
напругою, повинні бути розтягнуті і підвішені. Забороняється тримати гнучкі
кабелі під напругою у бухтах і вісімках.
Ця заборона не відноситься до
екранованих кабелів з оболонками, що не розповсюджують горіння, які за умовами
експлуатації повинні знаходитися у бухтах або на барабанах. У цьому випадку
навантаження на кабель має бути знижене на 30% в порівнянні з номінальним.
Забороняється сумісне прокладання з
одного боку виробки електричних кабелів та вентиляційних труб, а також обшивка
кабелів деревом.
Якщо у виробці передбачається
проводити вибухові роботи, то все електрообладнання, що знаходиться в ній в
зоні заряджання і підривання зарядів в шпурах, а також по шляху прокладки
проводів або кабелю вибуховою магістралі і на відстані не менше 20 м від місця
розташування вибухового приладу, повинно бути електрослюсарем підземним
відключено від мережі, а також віддалене від місця підривання на таку відстань,
де воно не може бути пошкоджено шматками породи і вугілля, розкидаються силою
вибуху.
При неможливості виконати останню
вимогу повинні бути вжиті заходи щодо захисту електрообладнання від механічних
пошкоджень шматками породи і вугілля. Гнучкі кабелі повинні бути опущені на
ґрунт і також захищені від механічних пошкоджень.
Кожна кабельна муфта, крім
з'єднувальних муфт на гнучких кабелях, що живлять пересувні машини і
світильники, повинна мати місцеве заземлення і з'єднатися з загальною мережею
заземлення шахти.
Заземлення корпусів пересувних
машин, вибійних конвеєрів, апаратів, встановлених в забої, і світильників,
приєднаних до мережі гнучкими кабелями, повинно здійснюватися з'єднанням їх із
загальною мережею заземлення за допомогою заземлюючих жил кабелів.
Забороняється приєднання жил кабелів
до затискачів трансформаторів, електродвигунів і апаратів без застосування
наконечників, спеціальних корончастих шайб або інших рівноцінних пристроїв, що
запобігають розчленовування дротиків жил кабелів, а також приєднання декількох
жил кабелів до одного затискача, якщо конструкцією затиску таке з'єднання не
передбачено,
Перевірку справності дії пускачів
електрослюсар підземний повинен виробляти з урахуванням особливостей їх
конструкції та схеми управління в наступному порядку: в пускачах єдиної серії
ПВІ, ПВ, ПРВІ необхідно відключити блокувальний роз'єднувач, перевірити
концентрацію метану, відкрити кришку обслуговуючого відділення, перевірити
відсутність напруги, переставити перемичку в схемою на відповідні затиски,
закрити кришку, натиснути кнопку «Перевірка схеми» і переконатися в тому, що
сигнальна лампа спалахує. Це свідчить про справність ланцюга втягувальної
катушки контактора і про спрацьовування проміжного реле. Неіскробезпечна
напруга силового ланцюга до підключених струмоприймачів під час перевірки схеми
не подається, так як контактор не включається. Повернення схеми управління
пускачем в початковий стан проводиться в зворотному порядку, з магнітних
пускачів серій ПМВІ, ПМВІР, ПМВ перед перевіркою має бути спочатку повністю
знято напругу, потім відключений блокіровочний роз'єднувач, знята пломба,
перевірена концентрація метану, відкрита кришка обслуговується відділення
пускача, перевірено відсутність напруги, встановлений у положення «Перевірка
схеми» перемикач роду робіт, закрита кришка обслуговується відділення.
Відкривається вивідне (моторне) відділення ввідної коробки пускача,
від'єднуються і ізолюються всі три жили силового кабелю з залишенням їх у цьому
відділенні і закривається кришка. Після цього на пускач подається напруга з
натисненням кнопки «Перевірка схеми» виробляється пробне включення пускача.
Повернення схеми управління пускача в початковий стан проводиться в зворотному
порядку з обов'язковим контролем перед відкриванням кришок відділень
концентрації метану.
У разі виявлення несправності
апарату необхідно зробити заміну блоків управління і повторити вище описані
операції. Якщо це не призведе до ліквідації відмови, то слід оглянути
внутрішній монтаж, перевірити приладом схему управління на цілісність
електричних цілей, відшукати відмову і усунути його.
Огляд і ремонт електрообладнання
забійних машин дозволяється проводити тільки при роз'єднаною штепсельної муфті.
Забороняється подавати напругу на
забійні та інші машини і механізми при несправному дистанційному управлінні.
При випробуванні машини не
дозволяється знімати руки з рукояток управління для того, щоб бути готовим у
разі потреби швидко зупинити машину.
Забороняється електрослюсареві
підземному застосовувати будь-які ущільнюючі прокладки між вибухозахисними
поверхнями оболонок електрообладнання, не передбачені конструкцією.
Після жодного ремонту
взривобезпечного електрообладнання необхідно перевірити, щоб всі болти стояли
на місці і були затягнуті до відмови.
Електрослюсар підземний зобов'язаний
стежити за наявністю достатньої кількості та справністю протипожежних засобів
(пісок, вогнегасники),
При виникненні пожежі електрослюсар
підземний зобов'язаний негайно вимкнути напругу, повідомити про пожежу особі
змінного нагляду (гірничого диспетчера) і вжити заходів до гасіння пожежі всіма
доступними засобами.
Додаткові вимоги при обслуговуванні
та ремонті пересувних компресорних установок
До обслуговування пересувних
компресорних установок допускаються електрослюсарі підземні у віці не молодше
18 років, які пройшли спеціальне навчання, склали іспити і отримали посвідчення
з присвоєнням їм кваліфікаційної групи не нижче третього.
Перед пуском компресора
електрослюсар підземний зобов'язаний:
Оглянути механічну частину агрегату
і контрольно-вимірювальну апаратуру і переконатися у відсутності будь-яких
видимих несправностей в них;
Перевірити рівень масла;
Перевірити стан засувок;
Перевірити справність заземлення та
наявність протипожежного інвентарю;
Перевірити відповідність напрямку
обертання електродвигуна зі стрілкою, нанесеної на корпусі компресора з боку
муфти, для чого необхідно провести пробний короткочасний пуск електродвигуна.
Забороняється включати компресорну
установку при:
Пошкодженому вентиляторі або без
нього;
Відсутності вентиляторних ременів;
Відсутність або несправність
теплової захисту;
Порушення пломб на запобіжних
клапанах, манометрах тиску стисненого повітря і масла, термометрах і теплової
захисту;
Сильному забрудненні радіатора
холодильника;
Вміст метану в місці розташування
компресорної установки більше 0,5%.
Запобіжний клапан компресора при
пуску установки повинен бути випробуваний.
Забороняється застосовувати бензин
або газ для очищення або промивання картера компресора, фільтрів та інших
деталей, пов'язаних з пропусканням через них повітря, що стискається.
Промивання нагнітальних
трубопроводів, холодильника і повітрозбірника повинна проводитися гарячим
содовим розчином і теплою водою з наступним просушуванням.
При несправному спрацьовуванні
запобіжного клапана, при стукоті в циліндрі компресорна установка повинна бути
електрослюсарем підземним зупинена і несправність ліквідована.
Кожне відключення електродвигуна
компресорної установки при спрацьовуванні теплового захисту електрослюсар
підземний повинен відзначати в журналі прийому-здачі зміни.
Масляні скупчення, отримані на
ґрунті в результаті продувки повітрозбірника і холодильника або недбалої
заливки, електрослюсар підземний повинен засипати піском або інертним пилом і
видалити.
Для змащення компресора необхідно
застосовувати масло, рекомендоване керівництвом з обслуговування компресора.
Додаткові вимоги охорони праці при
монтажі і демонтажі кабельної мережі.
Навантаження й розвантаження
барабанів з кабелем повинно здійснюватися кранами або навантажувачами.
При навантаженні і розвантаженні
барабанів з кабелем необхідно:
Робітникам знаходитися збоку
піднімається або опускається барабана;
Не допускати знаходження людей на
шляху скочування барабана;
Автомобіль або платформа повинні
бути надійно загальмовані башмаками.
При перекочуванні барабана з кабелем
необхідно:
Перевірити обшивку барабана (вона не
повинна бути порушена), виступаючі цвяхи видалити, кінці кабелю надійно
закріпити;
Перекочування необхідно проводити в
напрямку, вказаному на барабані.
Кабельні бухти для зручного і
безпечного переміщення повинні бути складені з рівних по діаметру кілець і
міцно пов'язані м'яким дротом.
Установка барабана з кабелем на
"козли" повинна бути надійною, щоб виключити його падіння внаслідок
різних причин. Підйом барабана на "козли" слід виробляти домкратами
рівномірно. Піднятий барабан повинен триматися стійко і вільно обертатися на
валу.
Перед прокладанням кабелю виробку
потрібно очистити, з неї слід прибрати всі предмети, що заважають прокладці.
При розтягуванні кабелю вручну працівники повинні знаходитися на одній стороні
кабелю, число робочих повинно бути таким, щоб на кожного припадала частина
кабелю вагою не більше 30 кг. При цьому необхідно дотримуватися таких заходів:
Не перебувати людям всередині кута
повороту кабелю при прокладанні його по виробках, які мають повороти, а також
усередині кабельної петлі;
Не підтримувати і не відтягувати
вручну кабель на кутах повороту;
При протягуванні кабелю через
прорізи вентиляційних перемичок з обох боків перемички повинні знаходитися
робітники не ближче 1м від неї, зобов'язані стежити за рухом кабелю.
Підвіска кабелю у виробці повинна
проводитися не менше ніж двома робітниками.
У виробках, закріплених дерев'яним
або металевим кріпленням з кутами нахилу 45°, кабель повинен підвішуватися на
еластичних підвісках, відстань між точками підвіски повинно бути не більше 3м,
а відстань між кабелями - не менше 50мм.
У виробках з бетонним кріпленням
підвіска кабелю здійснюється жорстко.
Кабелі підвішуються таким чином, щоб
виключалася небезпека їх пошкодження рухомими машинами, вагонетками та ін.
При необхідності прокладки кабелю на
окремих ділянках по грунті виробок, він повинен бути захищений від механічних
пошкоджень міцним неспаленим перекриттям.
Прокладання кабелів зв'язку та
сигналізації, а також голих проводів у виробках проводиться на відстані не
менше 200мм від силових кабелів. Голі проводи потрібно прокладати на
ізоляторах. Забороняється сумісне прокладання з одного боку виробки електричних
кабелів та вентиляційних труб.
Додаткові вимоги при обслуговуванні
та ремонті шахтних насосних установок
До обслуговування і ремонту
електроустаткування шахтних насосних установок допускаються електрослюсарі
підземні, які пройшли спеціальне навчання, склали іспити і отримали посвідчення
на право такого ремонту та обслуговування з присвоєнням їм кваліфікаційної
групи не нижче третього.
Електрослюсар підземний з ремонту та
обслуговування шахтних насосних установок зобов'язаний виконувати вимоги вимоги
заводській інструкції з експлуатації насосних установок.
Електрослюсар підземний щоб уникнути
травмування при приєднанні електродвигуна до насоса за допомогою муфти повинен
дотримуватися запобіжних заходів.
При приєднанні всмоктуючого і
нагнітального трубопроводів, вакуумметра і манометра (або замінюють їх реле)
електрослюсар підземний повинен стежити за тим, щоб не відбулося травмування
його інструментом.
При навантаженні, розвантаженні,
доставці обладнання та виконанні вище зазначених робіт електрослюсар підземний
повинен користуватися брезентовими рукавицями і наявними засобами малої
механізації.
Перед випробуванням насосної
установки електрослюсар підземний повинен перевірити нормальну роботу засувок,
стан підшипників і сальників.
Перед включенням насосної установки
електрослюсар підземний повинен подати попереджувальний сигнал. Під час
випробування насосної установки потрібно весь час бути готовим при необхідності
негайно зупинити насосну установку.
Включення і виключення приводів
високовольтної пускової апаратури насосних установок повинно проводитися в
діелектричних рукавичках.
Близько пускачів, розподільних
ящиків високої напруги та іншої електричної апаратури повинні бути діелектричні
килимки, які необхідно утримувати в чистоті.
У насосній камері близько
електрообладнання повинні вивішуватися плакати з попереджувальними написами,
правилами надання першої медичної допомоги при ураженні електричним струмом і
правила гасіння пожежі.
Усі обертові і рухомі частини
насосних установок повинні бути огороджені. Одяг електрослюсаря підземного не
повинна мати відвисає решт щоб уникнути захоплення їх обертовими частинами.
Огляд, обтирає, мастило рухомих
частин проводиться електрослюсарем підземним тільки при зупиненому насосі.
Електрослюсареві підземному
необхідно стежити за тим, щоб мастильні та обтиральні матеріали зберігалися в
закриття залізних ящиках і в кількості не більше добової потреби. У насосній
камері необхідно мати мінімум протипожежного інвентарю (вогнегасників, ящиків з
піском і т.ін.).
Електрослюсареві підземному
забороняється:
Проводити будь-які ремонти насосних
установок під напругою, а також заземлюючих пристроїв при роботі
електрообладнання;
Працювати на насосній установці, у
якої надмірно перегріваються електродвигун і корпуси підшипників насосів;
Знімати чи відкривати кожухи й
огородження високовольтних пристроїв незалежно від того, знаходиться обладнання
під напругою чи ні;
Гасити зажевріли кабелю або
електрообладнання, що знаходяться під напругою, водою і пінними вогнегасниками.
електропостачання
вугільний струмовий уставка
2. Спеціальна частина
2.1 Пускач
ПВИД-16М
Призначення пускача
Пускач вибухозахищений
іскробезпечний призначений для дистанційного керування включенням і
відключенням трифазних асинхронних електродвигунів з короткозамкненим ротором,
експлуатованих у трифазних мережах змінного струму з ізольованою нейтраллю
трансформатора у вугільних шахтах, небезпечних по газу (метану) і вугільному
пилу, а також для захисту від струмів коротких замикань і перевантаження в
відхідних силових ланцюгах.
Пускач в реверсивному виконанні
забезпечує управління реверсивними механізмами і машинами.
Маркування рівня і виду
вибухозахисту РВ ЗВ Іа або РВ Exdial.
Пускач призначений для роботи в
наступних умовах:
а) температура навколишнього повітря
від мінус 10°С до плюс 35°С;
б) відносна вологість навколишнього
повітря до 100% при температурі 35°С;
в) запиленість навколишньої
атмосфери до 1200 мг/м3
г) відсутність різких поштовхів
(ударів і сильної тряски);
д) робоче положення в просторі -
санчатами на горизонтальній плоскості.
Допускається відхилення від робочого
положення не більше ніж на 15° в будь-яку сторону.
Пускач вибухозахищений
іскробезпечний ПВИД-16М с пускачем ПМЛ-4160ДМ, забезпечений реверсивним
роз'єднувачем.
Пускач випускається з блоками БКІ-Т,
БДК-Т, БТЗ-Т
Технічні данні
За технічними даними пускач має два
виконання (див. Табл. 1)
Таблиця
1
|
Номінальний струм, А
|
Номінальна напруга, В
|
Розрахункова потужність керованого
електродвигуна, cos ф = 0,75, кВт
|
Вмикаюча здатність, А
|
Вимикаюча здатність, А
|
|
16
|
380
|
14/8
|
960
|
800
|
|
16
|
660
|
14/8
|
960
|
800
|
Частота мережі, 50Гц; Напруга
(іскробезпечне) ланцюга управління,18В; Пускач нормально працює при коливаннях
напруги в електричній мережі від 0,85 UH0M до 1,1 UH0M і
не сам відключається при короткочасному зниженні напруги на його введенні до
0,65 UH0M. Уставки спрацьовування пристрою контролю ізоляції, кОм:
при напрузі 380, 660 В - 30; при напрузі 1140 В - 100. Контрольований опір
заземлюючої жили дистанційного керування, 50 Ом. Споживана потужність
електричної енергії не більше, 100В*А.
Уставки спрацьовування максимального
струмового захисту наведені в таблиці 2. Уставки спрацьовування струмового
захисту від перевантаження: 0,5 Ін; 0,6 Ін; 0,7 Ін;
0,8 Ін; 0,9 Ін; 1,0 Ін; де Ін - номінальний
струм пускача (трансформатора струму), А.
Таблиця
2
|
Ін, А
|
Токи уставок, відповідні умовним одиницям на
шкалі блоку, А
|
|
1
|
2
|
3
|
4
|
5
|
6
|
7
|
8
|
9
|
10
|
11
|
|
16
|
50
|
62
|
74
|
86
|
98
|
110
|
122
|
134
|
146
|
158
|
170
|
Для захисту від перевантажень
неприпустимої тривалості в пускачі на номінальний струм 16А додатково вбудовано
електротеплове струмове реле РТЛ 1021 (13 : 19А).
Пускач забезпечує роботу в
тривалому, переривчасті-тривалому та повторно-короткочасному режимах.
Пускач має один транзитний, один
вступний і один вивідний пристрій для підключення силових кабелів, три пристрої
для підключення контрольних кабелів і одне для підключення контрольного кабелю
у відділенні вводів.
Ввідні пристрої силових ланцюгів
забезпечують приєднання та вибухобезпечне ущільнення гнучких і броньованих
кабелів з урахуванням можливості виконання сухого оброблення, а ввідні пристрої
контрольних ланцюгів - тільки гнучких кабелів.
Маса пускача, не більше - 190 кг
Загальний вигляд і габаритні розміри
пускача наведено на мал.1.
Малюнок 1 - Загальний вигляд пускача
- кришка відділення виводів; 2 -
кришка мережевого відділення; 3 - роз'єднувач; 4 - корпус; 5 - штовхач кнопки
"Перевірка КІ", "Взвод захистів"; 6 - панель з
трансформаторами; 7 - швидковідкриваема кришка; 8-панель з контактором;
9-обмежувальна пластина; 10 - рукоятка кнопки "Стоп-Схема"; 11 -
панель захисту блоку управління; 12 - блокіровочная пластина; 13 - отвори для
установки пломби, - 14 - штовхач кнопки "Стоп"; 15 - отвори для установки
пломби або замка; I-відділення виводів; II - мережеве відділення, - III -
контакторне відділення.
Пристрій і робота
Пускач являє собою набір електричних
апаратів, змонтованих у вибухонепроникній оболонці (мал. 1).
Оболонка складається з трьох відділень
(контакторного, мережевого і виводів), розділених вибухонепроникними
перегородками.
Мережеве відділення призначене для
уведення, транзитного виводу силових гнучких і броньованих кабелів і виведення
одного контрольного кабелю (мал. 2).
Відділення виводів призначене для
уведення та приєднання кабелю струмоприймача і кабелів контрольних ланцюгів
(мал. 2, а, б).
В апаратному відділенні розташовані:
висувний контакторний блок, роз'єднувач, кнопки управління і перевірок,
механічне блокування роз'єднувача з кнопкою «СТОП».
На зовнішню частину корпусу виведені
рукоятка приводу роз'єднувача і диск приводу кнопки блокувальння «СТОП»,
розташований в пускачі. Відділення закривається швидковідкриваємою кришкою на
шарнірної підвісці, на котрій розміщена панель з блоками захистів і управління,
колодка з перемичками і кнопка для перевірки схеми управління, сигнальними
світлодіодами, кнопкою взводу захистів і перевірки контролю ізоляції,
оперативна кнопка «СТОП», а також елементи схеми форсировки включення контактора
і проміжного реле.
Блок контактору складається з
каркаса, на якому розміщені контактор, трансформатор напруги, блок живлення.
Електричні з'єднання блоку з іншими
елементами пускача здійснюються через штепсельний роз’їм контрольних ланцюгів.
Силові ланцюги під’єднуються до виводів контактора і до опорних затискачів.
Виємний контакторний блок в робочому
положенні фіксується болтами, гайками.
Механічне блокування (мал. 4)
призначене для забезпечення безпеки обслуговування пускача в шахтах. Воно
виконано таким чином, що кришку обслуговувального відділення контактора
неможливо відкрити при вмикнутом роз'єднувачі, і неможливо вмикнути роз'єднувач
при відкритій кришці. Крім того, блокування не дозволяє відключити роз'єднувач
при вмикнутом контакторі.
Швидковідкриваєма кришка
відкривається тільки після відключення роз'єднувача і розблокування приводу
замка кришки. Для відключення роз'єднувача необхідно поворотом диска приводу
блокувальною кнопки «СТОП» вимкнути її і перевести рукоятку роз'єднувача в
положення «ОТКЛ». Поворотом блокувального важеля проти годинникової стрілки до
упору, розблокувати привід замка кришки, повернути його за годинниковою
стрілкою і відкрити кришку.
Конструкцією пускача передбачена
можливість установки пломби на приводі замка швидковідкриваємої кришки в
закритому положенні, а також на рукоятці роз'єднувача у відключеному положенні.
Малюнок 2(а) - Відділення виводів
(монтаж і розводка кабелів) пускача ПВИД-М
- силовий кабель; 2 - кабельний
ввідний пристрій; 3 - силовий прохідний зажим; 4 - прохідний зажим контрольних
ланцюгів; 5 - заземлювальний затискач; 6 - кабельний ввідний пристрій
контрольних ланцюгів; 7 - перегородка; 8 - контрольний кабель; 9 - екран; 10 -
додаткова ізоляція.
Примітка:
. На перегородці вказано ''Затискачі
1, 2, 3, 4, 5, 6, 7, 8, 9, 10, 11, 12, 14, 15, 16 для іскробезпечних кіл"
. Електричні зазори між кінцями
оброблення екрану і жилами іскробезпечних кіл повинні бути не менше 14 мм.
Малюнок 2(б) - Мережеве відділення
- кабельний ввідний пристрій; 2 -
гнучкий силовий кабель; 3 - прохідний зажим контрольних ланцюгів; 4 - силовий
затиск роз'єднувача; 5 - заземлювальний затискач; 6 - перегородка; 7 - коробка
для заливки броньованого кабелю; 8 - залівочна кабельна маса; 9 - заземлювальна
скоба; 10 - броньований кабель; 11-заземлювальна шина.
Примітка:
Електричні зазори між кінцями
оброблення екрану і жилами іскробезпечних ланцюгів повинні бути не менше 14 мм.
Електрична схема
Схема електрична принципова пускача
ПВІД-16М з пускачем ПМЛ 4160ДМ і реле PTЛ (малюнок 3).
Перелік елементів наведені в таблиці
3.
Малюнок 3 - схема електрична
принципова пускача ПВІД-16М з пускачем ПМЛ 4160ДМ і реле PTЛ
Таблиця
3
Перелік елементів до схеми
електричної принципової пускача ПВІД-16М
|
Поз. позначення
|
Найменування
|
Кількість, шт
|
|
А1
|
Блок БТЗ - Т
|
1
|
|
А2
|
Блок БКИ - Т
|
1
|
|
А3
|
Блок БДУ - Т
|
1
|
|
Вставки плавки
|
|
F1
|
ВП 2Б-1, В, ОДА
|
1
|
|
F2
|
ВП 2Б-1, В, 10А
|
1
|
|
F3
|
ВП 2Б-1, В, 3,15А (5А)
|
1
|
|
F5
|
ВП 2Б-1, В, 5А
|
1
|
|
Тримач ДВП 4-2
|
1
|
|
Тримач ДВП 8-2
|
3
|
|
HL1, HL4
|
Блок світлодіодів
|
1
|
|
HL5
|
Блок світлодіода
|
1
|
|
XI, Х2, Х6, Х7
|
Веделка РШАВКП-14-2
|
4
|
|
Розетка РШАГПБ-14-2
|
4
|
|
Контактори
|
|
К1
|
Пускач ПМЛ-4160
|
1
|
|
КК1
|
Реле РТЛ 1021 (16 А)
|
1
|
|
К3, К4, К5, К6
|
Реле РПЛ-1310*, 4Б, ЗВ, 50Гц
|
1
|
|
Вимикачі кнопкові
|
|
S1
|
ВК 14-21Б-04110-50
|
1
|
|
S2
|
ВК 14-21Б-22110-50
|
1
|
|
S3
|
ВК 14-21 Б-11110-50
|
1
|
Управління пускачем здійснюється
окремо від встановленого кнопочного посту.
Передбачена можливість відключення
пускача кнопкою «СТОП», вбудованої в пускач.
Електрична схема пускача забезпечує:
а) захист від струмів короткого
замикання відходящіх від пускача силових ланцюгів і світлову сигналізацію про
її спрацювання (HL1);
б) перевірку дії максимального
струмового захисту;
в) струмовий захист від
перевантаження та світлову сигналізацію про її спрацювання (HL2);
г) перевірку дії струмового захисту
від перевантаження;
д) нульовий захист;
е) електричне блокування, що
перешкоджає включенню пускача при опорі ізоляції в відведених силових колах нижче
30 кОм при напрузі мережі до 660В і світлову сигналізацію при спрацьовуванні
блокування (HL3);
ж) захист при збільшенні опору
заземлюючого ланцюга дистанційного керування більше 50 Ом;
з) захист від самовмикання пускача
при короткочасному (не більше 1с) підвищенні напрузі живильної мережі до 1,5 UН0M;
і) перевірку справності ланцюгів
управління і живлення котушки контактора без подачі напруги у відходящу силову
сигналізацію про її працездатність (HL4);
к) підключення вбудованої в
електродвигун температурного захисту з розмикаючим контактом;
л) контроль напруги мережі (HL5) в
апаратному відділенні;
Контроль ізоляції відхідних силових
ланцюгів здійснюється блоком БКІ-Т (Додаток А).
Максимально-струмовий захист і
захист від перевантаження забезпечується блоком захисту БТЗ-Т (Додаток Б).
На корпусі БТЗ-Т є два тумблера:
установка режиму роботи «Перевірка-Робота»
Дистанційне керування здійснюється
блоком БДК-Т (Додаток В).
На панелі блоків маються клемники
Х3.1 і Х3.2 з наступними перемичками:
(1)-(4) - вибір режиму роботи
пускача «Перевірка - Робота»;
(5)-(6) - уставка на 1140 В.
(7)-(8) - установка режиму роботи
БКІ-Т «Попереджувальна»
(8)-(9) - установка «Аварійна»
(10)-(11) - вибір уставок блоку
БКІ-Т від напрузі мережі «1140В»
(11)-(12) - вибір уставок блоку
БКІ-Т від напрузі мережі «660В», «380В»
У пускачі на номінальний струм 16 А
захист від перевантажень неприпустимої тривалості додатково забезпечується реле
PTJI.
Захист від перенапруг понад 2,5 кВ
при комутації силових ланцюгів вакуумним контактором здійснюється блоком ОПН.
Пускач виготовлятися на подвійне:
660/380В або одинарне 660В, 380В номінальну напругу головного ланцюга. При
подвійній напрузі пускача підключення первинної обмотки трансформатора ТЗ може
бути виконане як на вищу напругу, так і на нижчу. Величина номінальної напруги
в стані поставки вказується в табличці-схемою, паспорті і на фірмовій табличці.
Малюнок 4 - Механічне блокування
- ручка приводу механізму закриття
кришки; 2 - ручка включення роз'єднувача; 3 - ручка включення блокувальною
кнопки "Стоп"; 4 - важіль блокування кришки; 5 - фіксатор блокування
включення блокувальною кнопки "Стоп" і роз'єднувача; 6 - блокувальний
диск; 7 - блокувальна пластина; 8 - тяга.
2.2 Визначення струмових уставок
пускача ПВІ - 125 живлячого лебідку 30ЛС
Визначення струмів
короткого замикання
Розрахунок ефективних значень
струмів короткого замикання (к.з.) Здійснюється з метою визначення мінімального
значення струму двофазного к.з., необхідного для вибору уставок засобів
захисту, а також максимального значення струму трифазного к.з., необхідного для
перевірки комутаційної апаратури на відключающу здатність.
Розрахунковий мінімальний
струм двофазного металевого к.з. (
) в найбільш електричний віддаленої
від трансформатора точці мережі визначається з урахуванням параметрів
високовольтної розподільної мережі, трансформатора пересувний підстанції і
нагріву жил кабелів до 65ºС, а також з
урахуванням перехідних опорів контактів і елементів комутаційних апаратів, у
тому числі і опору в місці к.з .
Розрахунковий струм (
) залежно
від приведеної довжини кабелів і параметрів мережі може визначатися за таблицей
4, у мережі напругою 660В
Таблиця
4
Розрахункові мінімальні струми
трифазного к.з. в мережах напругою 660 В, що живляться від трансформаторів
різних типів
|
Приведена довжина кабелю; Lпр,м
|
Розрахункові мінімальні струми трифазного к.з.
(А) при потужності (кВ•А) пересувних підстанцій та трансформаторів
|
|
ТКШВП, ТКШВ
|
ТСШВП, ТСШВП-КП, ТСВП, ТСВП-КП, ТСШВ, ТСВ
|
|
135
|
180
|
240
|
320
|
100
|
160
|
250
|
400
|
|
0
|
2928
|
3374
|
6116
|
8371
|
1869
|
3013
|
4760
|
7656
|
|
10
|
2872
|
3303
|
5852
|
7926
|
1847
|
2958
|
4631
|
7331
|
|
20
|
2816
|
3231
|
5589
|
7471
|
1825
|
2902
|
4497
|
6984
|
|
30
|
2760
|
3159
|
5333
|
7026
|
1802
|
2845
|
4360
|
6632
|
|
40
|
2703
|
3085
|
5086
|
6602
|
1780
|
2788
|
4221
|
6285
|
Для проміжних значень потужності
к.з. і довжин кабельних ліній, що не наведені в таблицях, струми к.з.
визначаються методом лінійної інтерполяції.
Струми двофазного к.з. можуть бути
визначені за формулою:
(1)
де Uн - середня
номінальна напруга ступені, приймається рівним 0,133; 0,23; 0,4; 0,69; або 1,2
кВ;рc, rТ, хрс, хТ
відповідно активні та індуктивні опори високовольтної розподільної мережі і
трансформатора, наведені до вторинної обмотки, Ом;к, хк
- відповідно активний та індуктивний опори 1 км кабелю перетином 50 мм2,
Ом\км;пр - приведена до перерізу 50 мм2 або 4 мм2
довжина кабельних ліній, включених в ланцюг к.з., км.
При визначенні розрахункового
струму
допускається:
не враховувати опору
розподільної мережі при потужності дільничних підстанцій до 400 кВ • А включно,
тобто приймати хрс=0, rрс=0;
при потужності к.з. Sкз>50
МВ•А приймати активний опір розподільної мережі рівним нулю, тобто rрс=0.
Повне, активний і індуктивний
опір високовольтної розподільної мережі при Sкз< 50 МВ?А
визначаються за формулами:
рс=
,
= (
), (2)
Хрс= 
де Sкз -
потужність к.з. на вводі дільничної підстанції або на шинах найближчого
живлячого РПП-6, МВ•А.
Індуктивне і активне опіри
трансформаторів визначаються за формулами:
(3)
де Uк - напруга
короткого замикання,%;Т - номінальна потужність трансформатора,
кВ•А;
Рк - втрати
короткого замикання трансформатора, Вт.
Активне і індуктивний опору
жил кабелю приймаються за каталожними даними і перераховуються для температури
нагріву 65 °С. Для зазначеної температури нагрівання і переріз мідних жил 50 мм2
активний опір одно 0,423 Ом/км, а індуктивне - 0,075 Ом/км.
Сумарний перехідний опір
контактів і елементів апаратів, а також перехідний опір в місці к.з.
приймаються рівне 0,005 Ом на один комутаційний апарат, включаючи точку к.з.
Розрахунковий мінімальний
струм к.з. в найбільш електрично віддаленій точці відходить від апарату
іскронебезпечний приєднання напругою до 42В достатньо точно визначається за
формулою:
,(4)
де Uн - номінальна
напруга вторинної обмотки трансформатора, В;T - опір трансформатора,
наведене до вторинної обмотки, Ом (вказується в інструкціях з експлуатації
апаратів);K - опір однієї жили кабелю, Ом (приймається рівним 0,008;
0,005; 0,0033 і 0,002 Ом/м для кабелів перетином жив 2,5; 4; 6 і 10 мм2
відповідно).
Приведена довжина кабельних
ліній Lпр з урахуванням опору контактів і елементів апаратів і
перехідного опору в місці к.з. визначається за формулою:
пр = L1kпр1
+L2kпр2 + + Lnkпр n + (k + 1) lэ’(5)
де L1,...Ln
- фактичні довжини кабелів з різними перерізами жил, м;пр1,... kпр.n
- коефіцієнти приведення;- число комутаційних апаратів, послідовно включених в
ланцюг к.з., включаючи автоматичний вимикач ПУПП;э = 10м - приведена
довжина кабельної лінії, еквівалентна перехідним опорам в точці к.з. та
елементів комутаційних апаратів.
При визначенні
в
освітлювальних мережах необхідно вказувати опір контактів. Для цього до
значення Lпр, необхідно додавати величину 2n, де n
- число світильників і трійникових муфт в ланцюзі к.з. в мережі освітлення.
Коефіцієнти приведення kпр
перетинів кабелів для визначення розрахункових мінімальних струмів к.з.
наведені в
таблиці 5:
Таблиця
5
|
Перетин основної жили кабелю, мм2
|
Коефіцієнт приведення kпр
|
Перетин основної жили кабелю, мм2
|
Коефіцієнт приведення kпр
|
|
Для мереж напругою 380-1140 В (перетин
приведений до 50 мм2)
|
|
4
|
12,3
|
35
|
1,41
|
|
6
|
8,22
|
50
|
1,00
|
|
10
|
4,92
|
70
|
0,72
|
|
16
|
3,06
|
95
|
0,54
|
|
25
|
1,97
|
120
|
0,43
|
Максимальний струм трифазного кз. на
вводі апарату може бути обчислений, виходячи із значення мінімального струму
двофазного к.з., визначеного для тієї ж точки з урахуванням температурного
коефіцієнта і підвищеної напруги вторинної обмотки трансформатора, за формулою:
=
(6)
Застосовуємо метод наведених
довжин кабелів і зводимо в таблицю 6 згідно схеми електропостачання, таблиць 5
і 4 та формулам 5 і 6.
Таблиця
6
|
№ п/п
|
Найменування споживачів
|
Lk. м
|
Sk. мм2
|
Lпр приведена
|
I к.з.(2) А; струм к.з.
|
|
1
|
ТСВП-250 (660В)
|
0
|
0
|
0
|
8202
|
|
2
|
ПВИ-125 30ЛС
|
20
|
35
|
20*1,41=28
|
4631
|
|
3
|
30ЛС
|
5
|
25
|
5*1,97=10
|
4249
|
.3 Визначення та перевірка уставок
струму пускача ПВІ-125 живлячого лебідку 30ЛС
Вибір уставки струму спрацювання
реле у пускачі ПВІ-125
Для захисту відгалуження живлення
лебідки 30ЛС уставку для ПВІ-125 розраховуємо по формулі:
Iу≥Iн.пуск (7)
де Iу -уставка
струму спрацьовування.н.пуск - номінальний пусковий струм
найбільш потужного ел. двигуна (лебідка 30ЛС електродвигун 22 КВт, Iн.пуск
=162 А, Iн.роб = 24,5 А, згідно з паспортом електродвигуна) 250 ≥
162 А
Установки блоку
максимального струмового захисту БМЗ
|
Пускач
|
Сила струму установки, відповідна умовним
одиницям на шкалі блоку максимального струмового захисту, А
|
|
1
|
2
|
3
|
4
|
5
|
6
|
7
|
8
|
9
|
|
ПВІ-125
|
250
|
312
|
375
|
437
|
500
|
562
|
625
|
686
|
750
|
Приймаємо уставку «1» для БМЗ
пускача ПВІ-125 живлячого лебідку 30ЛС
.4 Перевірка уставки струму
спрацювання реле у пускачі ПВІ-125
Вибрана уставка струму спрацювання
реле перевіряється за розрахунковим мінімальним струмом двофазного к.з. При
цьому відношення (кратність) розрахункового струму двофазного к.з. до уставки
струму спрацювання реле повинне задовольняти умові:
(8)
де
=1,5 -
коефіцієнт чутливості захисту.

співвідношення виконується.
Ширина щілини циліндричного
вибухонепроникного з'єднання:1=0,25 (0,5max з урахуванням зносу) на
довжині 25min;2 = 0,4max на довжині 12,5min.
Ширина щілини плоского
вибухонепроникного з'єднання:1=0,15max; W2=0,5max; W3=0,4max
на довжині 12,5min
Вільні обсяги: V1-понад
10000 см3; V2-від 2000 до 10000 см3; V3-від
100 до 500 см3
Малюнок 5 - Елементи засобів
вибухозахисту
Електричні зазори між зажимами,
призначеними для приєднання проводів, при напрузі до 60В - 5 мм; від 60 до 127В
- 15 мм; від 127 до 660В - до 20мм.
Матеріал корпусу: листова сталь
номінальною товщиною 3,9мм.
Матеріал ущільнювальних кілець на
кришках - гума.
Матеріал втулок прохідних затискачів
і корпусу роз'єднувача премікс ПСК-ЕРС ТУ 6-19-355-87
шорсткість поверхні нерухомих
з'єднань "Вибух"
шорсткість поверхні рухомих сполук
"Вибух"
Підготовка до роботи і монтаж
Перед введенням пускача в
експлуатацію необхідно:
а) провести зовнішній огляд та
розконсервацію;
б) перевірити наявність
експлуатаційної документації та комплекту запасних частин;
в) перевірити наявність і
затягування всіх різьбових з'єднань;
г) перевірити справність ввідних
пристроїв, наявність заглушок, а також елементів кріплення кабелів;
д) перевірити наявність гумових
ущільнень;
е) перевірити наявність заземлюючих
пристроїв та знаків заземлення;
ж) перевірити ширину щілини між
фланцями оболонки і кришками на відповідність параметрам, наведеним на
кресленні безпеки;
з) перевірити мегомметром на 2500В
опір ізоляції силових ланцюгів відносно корпусу. Величина опору повинна бути не
менше 30 МОм.
При перевірці опору ізоляції силових
ланцюгів роз’єми x1 та х2 необхідно від'єднати!
Після доставки пускача до місця
монтажу:
а) встановити його на горизонтальну
площину (настил, полицю), підключити до пускача кабелі відповідно до обраного
роду управління. Приєднані кабелі ущільнити гумовими кільцями;
б) свинцеву оболонку броньованого
кабелю приєднати до внутрішнього заземлювального затискача;
в) невикористані ввідні пристрої
ущільнити гумовими кільцями із заглушками;
г) приєднати заземлюючі жили
вступного та транзитного кабелів до внутрішніх заземлювальних затискувачів
мережевого відділення, а корпус пускача приєднати до заземлюючого контуру
ділянки;
д) при дистанційному керуванні за
окремим кабелем з винесеного поста управління для забезпечення контролю
цілісності заземлювальної жили силового кабелю, необхідно: жилу управління
силового кабелю приєднати до затискача 3, а заземлюючу жилу - до затиску 0. На
електродвигуні жилу 0 підключити до одному з контактів датчика температурного
захисту і до заземлювального болта. До другого контакту датчика температурного
захисту підключити жилу 3. За відсутності датчика жили 0 і 3 підключити до
заземлювального болта. Жили кабелю управління приєднати в відділення виводів до
затискачів 1, 2, 3, 4. На винесеному пості управління жили 1, 2, 3, 4
підключити до відповідних клем.
е) при дистанційному керуванні за
загальним силового кабелю з кнопкового поста керування, встановленого на
робочому механізмі (комбайні, породовідгрузочні машини і т.д.), у відділенні
виводів, заземлювальну жилу приєднати до затискача 0, жили управління приєднати
до затискачів 1, 2, 3, 4. На робочому механізмі заземлюючу жилу підключити до
одного з контактів датчика температурного захисту електродвигуна і до
заземлювального болта. Жилу 3 підключити до другого контакту датчика температурного
захисту та клемі 3 кнопкового поста керування. При відсутності датчика,
заземлювальну жилу з'єднати з заземлюючим болтом і клемою 3 поста управління.
Жили 1, 2, 4 з'єднати з відповідними клемами поста управління;
ж) максимальна довжина ланцюга
дистанційного керування:
При перетині жил 1,5 мм2
- 600м; - При перетині жил 2,5 мм2 - 800м;
з) вибрати уставку спрацьовування
захисту від струмів коротких замикань у відносних одиницях і встановити її на
шкалі БТЗ-Т, згідно з таблицею 2;
і) розрахувати уставку спрацьовування
струмового захисту від перевантаження в відносних одиницях, відповідну
номінальному току, приєднаного до пускача електродвигуна:
і встановити її на шкалі блоку
БТЗ-Т;
к) встановити тумблер на блоці БТЗ-Т
в положення «РОБОТА»;
л) закрити кришками ввідний і
вивідний відділення, затягнути кріпильні болти, швидковідкриваєму кришку,
опломбувати (при необхідності) привід замка швидковідкриваємої кришки пломбою
або навісити замок;
м) перевірити величини щілин плоских
вибухонепроникних сполук. Ширину щілин циліндричних вибухонепроникних
нерозбірних з'єднань в процесі експлуатації не контролювати.
Порядок роботи
Подати напругу на введення пускача.
Повернути ручку роз'єднувача в
положення «ВКЛ».
Натиснути кнопку «ПУСК» поста
управління.
У реверсивному пускачі для зміни
напрямку обертання електродвигуна необхідно кнопкою «СТОП» відключити
електродвигун. Потім натиснути кнопку «НАЗАД».
У нереверсивному пускачі для зміни
напрямку обертання електродвигуна необхідно кнопкою «СТОП» відключити
електродвигун. Потім поворотом диска натиснути блокировочну кнопку «СТОП»,
вбудовану в пускач і переключіть роз'єднувач в інше положення «ВКЛ».
Не допускається використовувати
пускачі з вакуумними контакториами під навантаженням менш 0,5 Iном
Технічне
обслуговування
Загальні вказівки
До обслуговування пускача
допускається тільки проінструктований і кваліфікований персонал.
При обслуговуванні пускача кришку
відділення вводів відкривати тільки після відключення пускача від мережі.
У процесі експлуатації стежити за
справним станом і мастилом вибухозахисних і шарнірних з'єднань, наявністю
ущільнень.
Всі вибухозахисні з'єднання
утримувати в чистоті і оберігати від пошкодження. Періодично (не рідше одного
разу на місяць) протирати ганчір'ям, змоченим в гасі і покривати тонким шаром
антикорозійного змащення. Особливу увагу приділяти догляду за лабораторним
з'єднанням корпусу і швидковідкриваємої кришки.
Блоки управління та захисту в
шахтних умовах не відкривати. Блок може бути відремонтований тільки в умовах
спеціалізованих ремонтних підприємств.
При перевірці дії схеми керування і
ланцюга котушки контактора без подачі напруги приєднання, що відходить,
необхідно перемичку на ХЗ зняти з положення «Робота» 1-2 - і встановити в
положення «ПЕРЕВІРКА» 3-4, закрити відкриту кришку, включити роз'єднувач,
натиснути кнопку S3 «СТОП» відкритій кришці. При справних схемах управління і
котушки контактор полихає зеленим світлодіодом HL4.
Працездатність вузла попереднього
контролю ізоляції перевіряється шляхом натискання кнопки S2 «ПЕРЕВІРКА КІ».
Якщо блок справний, спалахує червоний світлодіод HL3.
Якщо в процесі експлуатації опір
ізоляції відходячого кабелю знизилося до величини 100 кОм при напрузі мережі
380, 660В пристрій захистів періодично спрацьовує і блокує ланцюг управління
пускача. При цьому світлодіод HL3 горить миготливим світлом. При зніжені опору
ізоляції кабелю до величини 30 кОм при напрузі 380, 660В блок спрацьовує і
блокує включення пускача. При цьому червоний світлодіод HL3 горить постійно.
Для перевірки працездатності
максимального струмового захисту блоку БТЗ-Т та справності ланцюгів необхідно
тумблер на корпусі блоку встановити становище «ПЕРЕВІРКА». Після цього провести
пуск електродвигуна. Максимальний струмовий захист повинен спрацювати, заблокуватися
і включити червоний світлодіод HL1. Справність струмового захисту від
перевантаження БТЗ-Т можна перевірити шляхом установки рукоятки тумблера на
блоці в положення «ПЕРЕВІРКА». Після цього подати напругу на пускач, включивши
роз'єднувач. Блок повинен спрацювати і включити світлодіод HL1. Після перевірки
перемкнути тумблер на блоці в положення «РОБОТА».
Повернення виконавчих реле блоку
БТЗ-Т після спрацьовування виробляється короткочасним натисканням кнопки S2
(«ВЗВОД ЗАЩИТ») на відкритій кришці при включеному роз'єднувачі.
Огляди та ревізії пускача проводити
в обсязі і термінах, обумовлених в «Інструкції з огляду та ревізії рудникового
вибухобезпечного електроустаткування», «Правил безпеки у вугільних шахтах».
Роз'єднувач в шахтних умовах не
розбирати!
Експлуатація пускачі з пошкодженими
деталями та іншими несправностями забороняється!
.5 Заходи безпеки
При експлуатації пускача необхідно
керуватися «Правилами технічної експлуатації вугільних шахт», «Правилами
безпеки у вугільних шахтах», «Правилами технічної експлуатації електроустановок
споживачів», «Правилами техніки безпеки при експлуатації електроустановок
споживачів», «Правил улаштування електроустановок».
Категорично забороняється
експлуатація пускача, який має на вибухозахисних поверхнях вм'ятини, подряпини,
раковини та ін. дефекти, що порушують вибухонепроникність оболонки.
Перед включенням пускача в роботу
він повинен бути опломбований особою, відповідальною за його експлуатацію.
Забороняється під час експлуатації
безпосередньо в шахті розкривати і ремонтувати блоки управління та захисту!
Ремонт і регулювання блоків дозволяється проводити тільки в умовах
спеціалізованих ремонтних підприємств.
Забороняється зміна параметрів
деталей і комплектуючих виробів, що входять до пускач.
У процесі експлуатації необхідно
контролювати ширину всіх зовнішніх плоских вибухозахисних з'єднань. Щуп з
товщиною, що перевищує нормоване значення ширини щілини на 0,05 мм не повинен
входити у фланцеве з'єднання.
Величини решти вибухонепроникних
щілин забезпечуються конструкцією, технологією виготовлення і гарантуються
заводом-виробником, а при огляді і ревізії контролю не підлягають.
При роботі на відхідних приєднаннях
роз'єднувач пускача повинен бути відключений.
Рукоятка приводу роз'єднувача
зблокована з кнопкою «СТОП» таким чином, що неможливо відключити роз'єднувач
без натискання кнопки «СТОП».
Після відключення струму короткого
замикання слід перевірити контактну силову систему контактора. При цьому
користуватися тільки іскробезпечним джерелом живлення.
Біля кабельних вводів передбачені
внутрішні і зовнішні заземлюючі затискачі по ГОСТ 21130-75 для приєднання
заземлюючих жил, броні і оболонки кабелю. На корпусі оболонки є заземлювальний
затискач для приєднання його до загальної мережі заземлення.
Забороняється експлуатація пускача
за відсутності заземлення!
Забезпечення вибухозахищеності
Пускач виконаний відповідно до
нормативної документації на вибухозахищене рудничне електрообладнання. Він
відноситься до вибухозахищеного електроустаткування з іскробезпечними ланцюгами
керування.
Вибухозахищеність пускача
забезпечується шляхом укладення всієї апаратури у вибухонепроникний корпус, що
має лабіринтове з'єднання з кришкою і плоскі з'єднання з кришками, що мають
болтове кріплення. Корпус витримує тиск вибуху і, спільно з електричними
засобами захисту, виключає передачу вибуху в навколишнє середовище.
Вибухонепроникність корпусу
забезпечується застосуванням щілинного вибухозахисту. На малюнку 5 показано
сполучення деталей і конструктивне виконання основних вибухозахисних з'єднань.
Ці сполучення позначені словом «ВИБУХ» із зазначенням допустимих параметрів
вибухозахисту: максимальної ширини і мінімальної довжини щілин, параметрів
шорсткості поверхонь, що утворюють вибухонепроникні щілини.
Вибухонепроникність ввідних пристроїв
для силових і контрольних кабелів досягається шляхом ущільнення їх еластичними
гумовими кільцями, а також установкою в невикористані кабельні вводи
вибухонепроникних заглушок.
Кабельні вводи мають спеціальну
скобу, що запобігає кабель від висмикування.
Всередині коробки виводів і на
зовнішній поверхні передбачені затискачі заземлення.
Всі болти і гайки, які кріплять
деталі із вибухозахисними поверхнями, а також струмоведучі затиски, забезпечені
від самовідгвинчування застосуванням пружинних шайб і контргаєк.
Знімні кришки забезпечені
попереджувальними написами «Відкривати, відключений від мережі» і «Відкривати,
вимкнувши роз'єднувачів».
Для запобігання відкривання кришки
пускача під напругою, мається механічне блокування цієї кришки з рукояткою
роз'єднувача. Відкривати її можна тільки при відключеному роз'єднувачі.
Іскробезпека ланцюгів дистанційного
керування забезпечується параметрами елементів блоку БДК-Т і принциповими
рішеннями електричної схеми пускача.
У коробках введення і виведення у
прохідних затискачів іскробезпечних ланцюгів встановлені таблички
«Іскробезпечні ланцюги».
Ланцюги дистанційного керування
блоків БДК-Т іскробезпечні, з рівнем іскробезпеки «Іа» за ГОСТ 22782.5-78 для
вибухонебезпечних сумішей 1 категорії згідно ГОСТ 12.1.011-76.
Ремонт блоків повинен проводитися на
спеціалізованому ремонтному підприємстві.
Забороняється безпосередньо в шахті
розкривати блоки захисту та управління!
Затискачі контрольних ланцюгів 1, 2,
3, 4 призначені для дистанційного управління пускачем.
Затискачі контрольних ланцюгів 5, 6,
7, 8, 9, 10 призначені для приєднання іскробезпечних кіл (U=65В, I=1,0А)
дистанційного керування інших пускачів в системах автоматики.
Затискачі контрольних ланцюгів 14,
15, 16 призначені для приєднання іскробезпечних кіл (U=65В, I=1,0А)
дистанційного керування по силовому кабелю, у разі використання пускача як
групового в тупикових вибоях.
Для визначення місця пошкодження
необхідно перемичку ХЗ встановити становище «Перевірка», повернути ручку
роз'єднувача в положення «ВКЛ» і натиснути кнопку S3 «СТОП» на кришці. Якщо
загориться зелений світлодіод HL4 - значіть несправність поза пускачем, якщо не
загориться - значить несправність всередині пускача.
Список використаної літератури
1. НПАОП
10.0.-1.01-10 «Правила безпеки у вугільних шахтах», м. Київ, ДП «Редакція
журналу «Охорона праці», 2010 р.
2. Том
2 «Збірник інструкцій до правил безпеки у вугільних шахтах» м. Київ, ДП АТ
«Видавництво «Донеччина», 2003 р.
. Паспорт
шахти ТДВ «Шахта «Білозерська», м. Білозерське, 2015 р.
. Керівництво
по експлуатації ПИФА.645513.003РЭ «Пускач
вибухозахищений іскробезпечний ПВИД-М».
. Керівництво
по експлуатації ПИФА.645513.003РЭ «Пускач
вибухозахищений іскробезпечний ПВИД-М».
Додаток А
Блок контролю ізоляції БКІ-Т
Електрична схема блоку (малюнок 6)
забезпечує контроль опору ізоляції (попереджувальний, аварійний) відходящих від
апарату, в який вбудований блок, силових ланцюгів до подачі на них напруги,
блокування включення апарату при аварійному зниженні опору ізоляції .
Схема працює таким чином:
Під дією напруги на конденсаторі С2
струм протікає по вимірювального ланцюга: R8, опір ізоляції контрольованого
кабелю, R7, R5, R4, перехід колектор-база транзистора VT3. Величина цього
струму залежить від опору ізоляції кабелю. Під дією напруги на С1 струм тече по
ланцюгу: перехід база-емітер VT3, R6, R9 і регулюється резисторами R2, R3. Якщо
цей струм більше струму в вимірювальному ланцюзі (у випадку, коли опір більше
уставки), то транзистор VT3 відкритий. При цьому він шунтує ланцюг управління
складеного транзистора VT1-VT2, який закритий, і реле К1 знеструмлене. При
зниженні опору ізоляції нижче уставки струм в вимірювальному ланцюзі більше
струму через перехід база-емітер транзистора VT3 і останній закривається. При
цьому відкривається складений транзистор і реле К1 спрацьовує.
Налаштування на уставку 30 кОм
(мережа до 660В) проводиться резистором R3.
Для перевірки справності роботи
схеми при уставці 30 кОм служить резистор R12.
Малюнок 6 - Схема електрична
принципова блоку БКІ-Т
Додаток Б
Блок струмового захисту БТЗ-Т
Блок спільно з трансформаторами
струму Т1 і Т2 (малюнок 7) забезпечує відключення апарату, в який вбудований
блок, у разі виникнення струму короткого замикання у вивідній від апарату
ділянці електричної мережі або у випадку струмових перевантажень.
- Робота схеми захисту від
перевантаження.
Схема складається з вимірювальної й
виконавчої частин. Вимірювальна частина схеми включає дільник напруги на
резисторах R2, R3 і R5, R6, актівноємністні контури R7, C3 і R6, C2, збиральну
схему «ІЛІ» на діодах VD1 і VD2.
Виконавча частина включає в себе
пороговий пристрій на основі одно-перехідних транзисторів VT1 і VT2, тиристор
VS1, реле К1 і випрямний міст VD5.
При подачі живлення на схему і
роботі електродвигуна в нормальному режимі напруга з вторинних обмоток
трансформаторів струму надходить на випрямляч і після випрямлення подається на
подільники напруги R2-R3, R5-R6.
Відбувається заряд ємностей С2 і СЗ,
але цієї напруги недостатньо для відкривання ключа VT1 виконавчого реле К1. При
збільшенні навантаження, коли напруга на одній з ємностей досягне величини
спрацьовування ключа (на С2 - при перекиданні або довго триваючого пуску електродвигуна,
на С3 - при перевантаженнях, що перевищують 1,1 Іном-1,2 Іном),
транзистор VT1 перемикається, тиристор VS1 відкривається, реле К1 спрацьовує.
Стабілізація порога спрацьовування, здійснюється релаксаційним генератором на
VT2. Реле К1 своїми контактами впливає на ланцюзі управління та сигналізації.
Перевірка роботи схеми проводиться
перемиканням тумблера SB2 в положенні «ПЕРЕВІРКА». При цьому напруга на
вимірювальну частину схеми подається від джерела напруги 36В. Налаштування
уставок спрацьовування здійснюється резистором R4.
Робота схеми захисту від струмів
коротких замикань.
При протіканні в силовому ланцюзі
напрузі зі вторинних обмоток трансформаторів струму надходить на дільник з
резисторів R19, R20. До дільника напруги підключено напівпровідниковий реле, що
складається з резисторів R23, R24, конденсатора С5, стабілітрона VD11, діода
VD12 і тиристора VS2. За допомогою резисторів R19, R21, R22 блок налаштовується
на струм спрацьовування, відповідний перший уставці. Налаштування подальших
уставок спрацьовування здійснюється резистором R20.
Поріг спрацьовування блоку
визначається стабілітроном VD11.
При досягненні в силовому ланцюзі
струму, рівного уставці спрацьовування блоку, відкривається тиристор VS2 і
спрацьовує реле К2, при цьому контакт К2.2 реле здійснює блокування апарату, а
контакт К2.3 - сигналізацію про спрацьовування блоку.
Перевірка роботи схеми проводиться
перемиканням тумблера SB1 в положення «ПЕРЕВІРКА», при цьому відключаються
резистори R15 ... R18, включені паралельно вторинних обмоток трансформаторів
струму, і на дільник напруги з резисторів R19 ... R22 подається збільшений
сигнал, що викликає спрацьовування блоку.
Малюнок 7 - Схема електрична
принципова блоку БТЗ-Т
Додаток В
Блок дистанційного керування БДК-Т
Блок складається з двох ідентичних
каналів, що містять вимірювальні схеми, підсилювачі, реле К1 і К2 (малюнок 8).
Контакти цих реле включені в логічну
схему, яка здійснює управління проміжним (К1) і вихідним (К4) реле.
Розглянемо роботу одного каналу. В
один напівперіод живлячої напруги через діод VD3 заряджається конденсатор С9, в
іншій напівперіод через діод VD6 заряджається конденсатор С11. Під дією
виниклої різниці потенціалів через резистори R21, R22, R23, R20 протікає струм
і на базі транзистора VT4 створюється певний потенціал.
При натиснутій кнопці «ПУСК»
кнопкового поста ланцюг дистанційного управління з кінцевим діодом шунтирує
ланцюг заряду конденсатора С11 (кінцевий діод і VD6 включені згідно), тому у
відповідний напівперіод живлячої напруги зростає падіння напруги на обмеженому
резисторі R9 і зменшується напруга на C11 на базі VT4 з'являється негативний
потенціал, транзистори VT1 і VT4 відкриваються і спрацьовує реле К1. При
відпуску кнопки «ПУСК» негативний потенціал на базі VT4 повинен зменшитися. Щоб
уникнути цього при включенні контактора його допоміжний контакт відкриває
транзистор VT5, шунтируючий резистори R10 і R14, в результаті чого на базі VT4
залишається негативний потенціал і після відпускання кнопки «ПУСК».
При обриві ланцюга дистанційного
керування або натиснутій кнопці «СТОП», при короткому замиканні ланцюга
дистанційного керування припиняється шунтування ланцюга заряду конденсатора
С11, транзистори VT1 і VT4 закриваються і реле К1 відключається. При збільшенні
опору ланцюга дистанційного керування шунтуюча дія її зменшується, зростає
напруга на C11 і при R> 50 Ом транзистори VT1, VT4 закриваються і реле К1
відключається.
Малюнок 8 - Схема електрична
принципова блоку БДК-Т
Аналогічно працює і другий канал, що
включає транзистори VT2 і VT3, реле К2.
Контакти реле К1 і К2 включені так,
що при подачі на блок напруги КЗ спрацьовує і готує ланцюг включення реле К4.
При нормальній роботі блоку реле К1 і К2 завжди знаходяться в однаковому стані
(обидва включені або обидва відключені). Будь-які порушення в схемі блоку
призводять до того, що в сталому режимі роботи стан реле К1 і К2 перестає бути
однаковим і реле К3 відключається. В результаті чого виключається можливість
помилкового спрацьовування вихідного реле К4. Так як реле КЗ має затримку на
відпадіння, то відмінності у швидкодії каналів не призводять до збою роботи схеми
блоку.
Діод VD9 призначений для перевірки
роботи схеми в комутаційному апараті.