Екстракційне відділення виробництва фосфатної кислоти напівгідратним способом

  • Вид работы:
    Курсовая работа (т)
  • Предмет:
    Химия
  • Язык:
    Украинский
    ,
    Формат файла:
    MS Word
    102,33 Кб
  • Опубликовано:
    2015-01-30
Вы можете узнать стоимость помощи в написании студенческой работы.
Помощь в написании работы, которую точно примут!

Екстракційне відділення виробництва фосфатної кислоти напівгідратним способом

Міністерство освіти і науки України

Національний університет Львівська політехніка

Кафедра ХТНР










Курсовий проект

Екстракційне відділення виробництва фосфатної кислоти напівгідратним способом


Виконала:

ст. гр. ТНРс-11

Капущак Н.Б.

Перевірила:

доц. Зозуля Г.І.


Львів-2014

Зміст

Вступ

. Аналітичний огляд

.1 Термічний спосіб одержання фосфатної кислоти

.2 Екстракційний спосіб одержання фосфатної кислоти

. Технологічна частина

.1 Фізико-хімічні основи екстракційного способу одержання фосфатної кислоти

.2 Технологічна схема виробництва екстракційної фосфатної кислоти дигідратним способом

.3 Розрахункова частина

.3.1 Матеріальний розрахунок розміщення апатитового концентрату

.3.2 Матеріальний розрахунок екстрактора

.3.3 Тепловий розрахунок екстрактора

.3.4 Розрахунок екстрактора

.4 Техніка безпеки і протипожежні заходи

.5 Екологічна частина

.5.1 Переробка фосфогіпсу

.5.2 Отримання H2SO4 з відходів виробництва сірчаної кислоти

.5.3 Утилізація фторовмісних газів

Висновки

Список використаної літератури

Вступ

фосфатний кислота екстракційний утилізація

Фосфатна кислота (ФК) - гігроскопічні без кольору кристали моноклинної сингонії, з густиною 1,88 г/см3. Температура плавлення 42,50°С. Розпливчаста на повітрі. У розплавленному стані переохолоджується; за 15°С утворює густу оліїсту рідину, а за -121°С - склоподібну масу. Найстабільніша сполука в ряду ки- сневмісних кислот Фосфору. Фосфатна кислота змішується з водою у будь-яких співвідношеннях. З висококонцентрованих розчинів кристалізується у вигляді гемігідрату (напівгідрату), що являють собою безколірні кристали моноклинної сингонії. Фосфатна кислота - сильна кислота, за нормальних умов - малоактивна й реагує тільки з карбонатами, гідроксидами та деякими металами. У процесі дії на поверхню металу розчином ФК, що містить цинк або марганець, утворюється захисна плівка.

Фосфатну кислоту застосовують в основному (близько 85% виробленої) для одержання фосфорних і складних добрив, кормових фосфатів, синтетичних миючих і водопом'якшувальних засобів. У металообробній промисловості фосфатну кислоту застосовують в процесі фосфатування поверхні металів, а в текстильній - для оброблення та фарбування вовни, натуральних і синтетичних волокон. У технології органічних речовин її використовують як каталізатор. Фосфатну кислоту і її похідні застосовують у процесі готування бурових суспензій при нафтовидобутку, у виробництві скла, у фотографії (для готування світлочутливих емульсій), у медицині (виготовлення медикаментів, одержання лікарських, засобів, зубних цементів), у процесі оброблення деревини (для додання вогнестійкості). Похідні фосфатної кислоти застосовують також у харчовій промисловості (хлібопекарські порошки, виробництві плавлених сирів, у ковбасному виробництві й цукроварінні) [1].

. Аналітичний огляд

Фосфорна кислота - тверда безбарвна речовина. Кристалічна фосфорна кислота - гігроскопічне з'єднання, розпилюється на повітрі і з водою змішується у будь-яких співвідношеннях. Розбавлені розчини фосфорної кислоти мають кислуватий смак

Як трьохосновна, фосфорна кислота відноситься до слабких кислот. Теплоти і вільні енергії іонізації показують, що перший ступінь дисоціації Н3РО4 протікає з екзотермічним, а остання - з ендотермічним ефектом. Хімічні властивості фосфорної кислоти схожі з іншими кислотами. Кристалічна Н3РО4 відома у вигляді безводої Н3РО4 і напівгідрату Н3РО4-0, 5Н2О. Чиста фосфорна кислота утворює призматичні кристали моноклінної системи, що легко розпливається на повітрі, кристалізується досить повільно, і концентровану Н3РО4можно легко переохолоджувати до отримання скла.

Показано, що в розчині Н3РО4 має місце обмін між атомами кисню між іонами РО43- і Н2О. В процесі термічної дисоціації Н3РО4 можуть утворюватися її дигидратировані форми піро- і метафосфорної кислоти, а також існують поліфосфатні кислоти (пиро-, три-, мета-, ангидридомета-, тетраполі -, триполі-, пиро-, отрофосфорная кислоти). Фосфорну кислоту отримують у вигляді густої, сироподібної рідини, з якої при охолодженні можуть виділити кристалічний продукт. У багатьох випадках кристалізація відбувається тільки при внесенні приманки [2].

Найбільш поширеними способами промислового виробництва фосфорної кислоти є термічний і кислотний.

.1 Термічний спосіб одержання фосфатної кислоти

Термічний спосіб одержання фосфатної кислоти ґрунтується на окисненні елементного фосфору в надлишку повітря з наступною гідратацією й абсорбцією Р4О10, що утворюється, конденсацією фосфатної кислоти й уловлюванням туману з газової фази.

Одержують Р4О10 окисненням елементного фосфору у вигляді крапель або плівки. Ступінь окиснення Фосфору в промислових умовах визначається температурою в зоні окиснення, дифузією компонентів та інших чинників. Другу стадію одержання термічної фосфатної кислоти - гідратацію декаоксиду тетрафосфору - здійснюють абсорбцією кислотою (водою) або взаємодією пари Р4О10 з водяною парою. Гідратація Р4О10 відбувається послідовно до мета-, ди- і ортофосфатної кислоти:

O10 + 2nH2O = 4(HPO3)n (за 700 С) (1.1)

(HPO3)n + 2nH2O = 2nH4P2O7 (за 450 С) (1.2)

nH4P2O7 + 2nH2О = 4nH3PO4 (нижче 230 C) (1.3)

Сумарне рівняння процесу гідратації

O10 + 6H2O = 4H3PO4 (1.4)

Кількість теплоти, що виділяється в процесі спалювання 1 кг елементного фосфору, становить 23614 кДж, а в процесі гідратації - 3035 кДж. У процесі розведення фосфатної кислоти водою до концентрації продукційної (товарної) кислоти виділяється додаткова кількість теплоти.

Термічну фосфатну кислоту можна одержувати двома способами: одноступінчастим і двоступінчастим. Перший спосіб заснований на спалюванні фосфоровмісного газу, який відходить з печі (без попередньої конденсації пари фосфору), з гідратацією утвореного Р4О10. Спосіб не застосовують через низьку концентрацію парів фосфору в пічному газі, що потребує громіздкого устатку- вання для його перероблення, а домішки, які містить газ, забруднюють одержувану фосфатну кислоту.

Термічну фосфатну кислоту виробляють двостадійним способом. При цьому конденсують з газу фосфорної печі фосфор, а потім переробляють його у фосфатну кислоту.

У процесах окиснення Фосфору і гідратації Р4О10 виділяється значна кількість теплоти. Залежно від принципу охолодження газів існують три способи виробництва термічної фосфорної кислоти: випарний, циркулянійно-випарний, теплообмінно-випарний. Випарні системи, засновані на відведенні теплоти при випаровуванні води або розведеної фосфатної кислоти, найпростіший в апаратурному оформленні. Однак, через відносно великий об'єм відхідних газів вважається, що використання таких систем доцільне лише в установках невеликої одиничної потужності.

Циркуляційно-випарні системи дають змогу сполучити в одному апараті стадії спалювання елементного фосфору, охолодження газової фази циркулюючою кислотою і гідратації Р4О10. Розглянуті системи поєднують два способи відведення теплоти: через стінку башт спалювання й охолодження, а також випаровуванням води з газової фази. Істотною перевагою системи є відсутність контурів циркуляції кислоти з насосно-холодильним устаткуванням. Сьогодні на заводах експлуатують технологічні схеми з циркуляційно-випарним способом охолодження (двобаштова система), що відрізняються наявністю додаткової башти для охолодження газу. Виробництво термічної фосфорної кислоти (ТФК) є дорогим і безперервно скорочується, а замість неї в технології використовують дешевшу очищену екстракційну фосфатну кислоту (ЕФК) [3].

.2 Екстракційний спосіб одержання фосфатної кислоти

Кислотний метод грунтований на витісненні сильними кислотами фосфорної кислоти з фосфатів. Найбільше поширення на практиці знайшов метод сульфатнокислої екстракції основні стадії виробництва екстракційної фосфорної кислоти (ЕФК)

Процес протікає по наступному сумарному рівнянню:

Ca5F(PO4)3 + 5H2SO4 = 5CaSO4(тв) + 3Н3РО4 + HF.

Залежно від температури процесу і концентрації Р2О5 в розчині сульфат кальцію (фосфогіпс) виділяється у вигляді CaSO4 - 2H2O (дегідратнbй режим), СаSO4 - 0,5 H2O (режим напівгідрату) і СаSO4 (ангідридовий режим). Промислове поширення знайшли перші два режими.

Початкову екстракційну фосфатну кислоту, на відміну від термічної, без проведення очищення використовують тільки для виробництва обмеженого ряду продуктів (виробництва мінеральних добрив, технічних солей). Тому розробка технології глибокого очищення ЕФК на сьогодні є дуже актуальною, економічно доцільною і затребувана у зв'язку з безперервним зростанням виробництва екстракційної фосфорної кислоти.

Основними перевагами екстракційного процесу є його простота і можливість виробництва дешевшої Н3РО4. Недолік - отримувана екстракційна фосфатна кислота забруднена домішкою полуторних оксидів (Al2O3, Fe2O3), з'єднаннями фтору і СаSO4 [4].

2. 2. Технологічна частина

Сірчанокислотне розкладання фосфатної сировини у виробництві ЕФК відрізняється від розкладання при отриманні простого суперфосфату більш високою нормою сірчаної кислоти, яка подається з розрахунку на зв'язування всього кальцію у вигляді СaSO4, при цьому Р2О5 переходить в розчин (у вигляді Н3РО4), який відокремлюється від осаду фільтрацією.

.1 Фізико-хімічні основи екстракційного способу одержання фосфатної кислоти

Екстракційний спосіб одержання фосфатної кислоти грунтується на розкладанні природних фосфатів сульфатною кислотою за реакцією

F(PO4)3 + 5H2SO4 + 5nH2O = 5CaSO4 · nH2O + 3H3PO4 + HF (2.1)

Одночасно відбувається розкладання й інших домішок у вихідній фосфатній сировині. До них належать: кальцит, доломіт, сидерит, глауконіт, феруму й алюмінію силікати. Вони також розкладаються сульфатною кислотою за схемою:

· MgCO3 + 2H2SO4 + (n - 2)H2O = CaSO4 · nH2O +MgSO4 + 2CO2 (2.2)O · Na2O · Al2O3 · 2SiO2 + 5H2SO4 =

=Na2SO4 + K2SO4 + Al2(SO4)3 + 2SiO2 + 5H2O. (2.3)

Діоксид силіцію реагує з HF, утворюючи SiF

+ 4HF = SiF4 + 2H2O. (2.4)

+ 2HF = H2SiF6. (2.5)

Розкладання домішок призводить до збільшення витрати сульфатної кислоти, а також знижує ступінь вилучення Р205 у цільовий продукт, унаслідок утворення нерозчинних фосфатів заліза з концентрацією Р205 вищою за 40% та FeP04 · 2,5Н20- з нижчими концентраціями. Діоксид карбону, що виділяється у процесі розкладання карбонатів, утворює в екстракторах стійку піну. Розчинні фосфати Магнію, Феруму й Алюмінію знижують активність вихідної фосфатної кислоти, а також зменшують вміст засвоюваних форм P2O5 у добривах з наступною переробкою фосфатної кислоти.

З урахуванням впливу домішок фосфати з підвищеним вмістом сполук Феруму, Алюмінію, Магнію й карбонатів непридатні для виробництва фосфатної кислоти. Тому в процесах сульфатнокислотного розкладання зазвичай застосовують руди або концентрати, що характеризуються масовим відношенням Fe2О3 : Р2O5 не більше 0,08.

Основою для вибору технологічних параметрів процесів сульфатнокислотного розкладання є виділення сульфату кальцію у вигляді досить великих, легковідокремлюваних кристалів, що відмиваються добре від фосфатної кислоти. У системі CaS04 - Н3РO4 - Н20 кальцію сульфат може існувати в трьох формах: однієї безводної (ангідриту CaS04) і двох кристалогідратів (гемігідрату CaS04 • 0,5Н20 і дигідрату або гіпсу CaS04 • 2Н20). Температурні й концентраційні зони кристалізації наведених форм визначаються співвідношеннями їх розчинностей у фосфатній кислоті або співвідношеннями тисків пари над розчином і тисків дисоціації оборотних реакцій перетворення гіпсу в гемігідрат або ангідрит і гемігідрату в ангідрит. З ізотерм розчинності сульфату кальцію за 80°С (рис. 2.1) видно, що зі збіль- шенням вмісту фосфатної кислоти розчинність усіх трьох модифікацій спочатку зростає, досягає максимуму за 16-22% P2O5, а потім зменшується.

Мінімальну розчинність за 80°С має ангідрит, що є рівноважною твердою фазою. Метастабільний гіпс у розчинах, що містять 33,3% P2O5 (точка перетину ізотерми метастабільних кристалогідратів), перетворюється безпосередньо в ангідрит. У більш концентрованих розчинах спочатку відбувається конверсія гіпсу в менш розчинний гемі гідрат, після чого останній дегідратується до ангідриту [5].

На рис. 2.2 наведена політермічна діаграма, що характеризує напрямок і послідовність фазових перетворень кальцію сульфату в системі CaSO4 - H3PO4 - H2O.

Рис. 2.1. Ізотерми розчинності кальцію сульфату у фосфатній кислоті за 80°С: А - ангідрит; П - гемідрат; Г - гіпс

Рис. 2.2. Схема перетворень кристалогідратів сульфату кальцію в розчинах фосфатної кислота

Стабільними твердими фазами в системі є гіпс (нижче кривої ab) й ангідрит (вище кривої ab). У зоні, розміщеній над кривою cd, гемігідрат, що здебільшого є першою фазою системи, яка кристалізується, переходить в ангідрит не безпосередньо, а спочатку оводнюється до гіпсу. Крива cd є безліччю точок співіснування цих метастабільних фаз за різних температур. Аналогічно крива аb є безліччю точок співіснування стабільних фаз гіпсу і дигідриту. Відповідно до правила Оствальда, нижче лінії аb стабільні фаза - гіпс, і послідовність перетворень має бути такою, як показано на рис. 2. На практиці утворення ангідриту не спостерігається і гемігідрат переходить у гіпс. Це пояснюється кінетичними причинами, що змінюють маршрути реакцій, наприклад, значно швидшим є перетворення ангідрит →гіпс, ніж гемігідрат → ангідрит, у даній області температур і концентрацій Р2О5. В інших умовах швидкість перетворення ангідриту може бути меншою. На швидкість і маршрут взаємних переходів можуть впливати також іони домішок.

Отже, ступінь гідратації кальцію сульфату, відокремлюваного у процесі екстракції, може не відповідати стабільним формам і залежить від конкретних умов здійснення процесу. На рис.2.3 наведена діаграма, що показує практичний ступінь гідратації сульфату кальцію залежно від технологічного режиму процесу екстракції, і передусім від температури й концентрації фосфатної кислоти.

Як видно з рис 3, у зоні нижче кривої 2 кальцію сульфат відокремлюється у вигляді гіпсу, вище кривої 1 - у вигляді ангідриту, а між цими лініями -у вигляді гемігідрату.

У виробничих умовах осад забруднений домішками P4O10 у вигляді нерозкладених фосфатів, невідмитої Н3РО4, суміснокристалізованих фосфатів різних металів та ін. Тому сульфати кальцію, що утворяться, називають відповідно фосфогіпс, фосфогемігідрат і фосфоангідрит. Залежно від типу сульфату, що осаджується, розрізняють три способи одержання екстракційної фосфатної кислоти: дигідратний, півгідратний (напівгідратний) та ангідритний, а також комбіновані: гемігідратно-дигідратний і дигідратно-гемігідратний. Найпоширеніший на практиці дигідратний режим, що здійснюють за температури 65-80°С, одержуючи при цьому кислоту з вмістом до 30-32% Р2О5.

Рис. 2.3. Вплив температури та вмісту Р205 у розчині на практичну гідратованість відокремлюваного осаду кальцію сульфату

Гемігідратний метод, що здійснюється за температури 90-105°С, забезпечує одержання кислоти із вмістом до 50% Р205 (без додаткового упарювання). Відповідно до способу фосфатну кислоту, що містить 36-38% Р2О5, можна одержати з апатитового концентрату практично на тому самому обладнанні, що й у типовому дигідратному процесі з повітряним охолодженням суспензії. Гемігідратні процеси значного поширення поки що не одержали через високу температуру (80-100°С), виділення за цих температур гідрогену фториду в газову фазу, нижчого виходу Р2О5 у кислоту, ніж за дигідратного методу. В удосконалених промислових схемах передбачене попереднє змочування апатитової сировини у швидкісному змішувачі, поділення зон розкладання і кристалізації та ін. Проведення основної реакції при вмісті сульфатної кислоти у рідкій фазі суспензії 0,2-1,0% у першому реакторі і 2,0-3,0% у другому реакторі допомагає знизити кількість розчиненого CaS04 у продукційній фосфатній кислоті, значно зменшити заростання устаткування і трубопроводів, суттєво інтенсифікувати роботу основних технологічних вузлів.

Ангідритний спосіб має ряд переваг перед дигідратним і гемігідратним: дає змогу без упарювання одержувати кислоту з вмістом 50% P2O5; у процесі екстракції більша частина фтору виділяється у газову фазу; одержувана кислота містить менше кальцію сульфату.

Використання способу в промисловості стримують: корозійні умови (висока температура і концентрація фосфатної кислоти), утворення дрібних кристалів і у зв'язку з цим необхідність більшої кількості ступенів протитечійного промивання.

Комбіновані способи одержання екстракційної фосфатної кислоти - гемігідратно-дигідратний і дигідратно-гемігідратний - технологічно й економічно ефективніші, ніж одноступінчасті. Вони зубезпечують підвищення ступеня використання вихідної фосфатної сировини (за рахунок зниження технологічних втрат P2O5), підвищення концентрації цільового продукту, чистішого сульфату кальцію із більшими можливостями його подальшого перероблення.

Однак комбіновані процеси ускладнені подвійним фільтруванням або нетехнологічні через значну тривалість стадії перекристалізації за гемігідратно-дигідратного способу.

З удосконаленням комбінованих технологій найбільш цікавим дигідратно-гемігідратний процес із проміжним фільтруванням.

Цей спосіб дає можливість одержувати з апатитового концентрату фосфатну кислоту, що містить 33-34% P2O5, з фосфоритів - фосфатну кислоту, що містить 28-30% P2O5. Ступінь вилучення P2O5 з вихідної сировини становить близько 99%. Тривалість процесу не перевищує 6 год. Фосфогемігідрат містить менше 0,5% P2O5 і 0,15% F може бути застосований як в’яжуча речовина в будівельних матеріалах [6].

2.2 Технологічна схема виробництва екстракційної фосфатної кислоти дигідратним способом

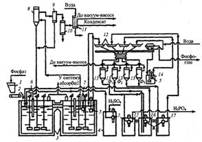
На рис.3.1 наведена принципова схема виробництва фосфатної кислоти (28-32% Р2О5) з апатитового концентрату.

Рис. 3.1. Схема одержання екстракційної фосфатної кислоти дигідратним способом:

- бункер фосфатної сировини; 2 - дозатор; 3 - двоступінчастий екстрактор; 4 - збірник сульфатної кислоти; 5 - заглибні насоси; 6 - витратомір сульфатної кислоти; 7 - заглибний насос (циркуляційний); 8 - випарник; 9 - бризковловлювач; 10 - конденсатор; 11 - барботажний нейтралізатор; 12 - лотки карусельного вакуум-фільтра; 13 - ресивери (сепаратори); 14 - проміжний збірник суспензій після регенерації фільтрованої тканини; 15, 16, 17 - барометричні збірники для першого (основного) фільтрату (15), для оборотної фосфатної кислоти (16), для промивного фільтрату (17)

За цією схемою можливе одержання фосфатної кислоти (20-22% Р2О5) з фосфоритів. Відповідно до схеми в перший реактор екстрактора 3 з бункера 1 дозатором 2 безперервно надходить апатитовий концентрат. У цей же реактор заглибними насосами 5 уводять оборотну фосфатну кислоту з барометричного збірника 16 і циркуляції (8-12):1] і сульфатну кислоту зі збірника 4. Сульфатну кислоту можливо частково або повністю вводити в другий реактор.

Співвідношення Р:Т у суспензії в екстракторі підгримують рівним (1,7-2,5): 1. З першого реактора суспензія перетікає в другий, звідки основна частина її заглибним насосом 7 подається у вакуум-випарник 8, що є резервуаром, у якому вакуум-насосом підтримують знижений тиск.

Унаслідок цього рідина, яка надходить до нього, виявляється перегрітою й закипає з випаровуванням частини води. Це зумовлює зниження температури на 3-5°С. Гази з вакуум-випарника через бризковловлювач відводять у поверхневий конденсатор 10, у якому конденсується водяна пара й уловлюється частина сполук фтору. Остаточне очищення газу від сполук фтору відбувається у барботажному нейтралізаторі 11.

Розкладання фосфату відбувається в екстракторі 3. Для фосфатної сировини різного типу термін перебування реакційної суміші в екстракторі становить від 4-5 до 7-8 год. Застосовують екстрактори різної конструкції і ємності - 4-циліндрові односекційні баки (з однією мішалкою), з'єднані перетоками в батарею з чотирьох баків; циліндрові дво- й чотирисекційні місткості з однією або кількома мішалками в кожній секції; прямокутні однобакові з кількома секціями. Потужність сучасних установок 110-125 тис. т Р205 забезпечується роботою одного прямокутного екстрактора з вісьмома головними секціями, у центрі кожної секції розміщена мішалка. Робоча ємність такого екстрактора 730 м3. Екстрактори футеровані кислототривкими матеріалами. Мішалки виготовляються з легованої сталі ОХ23Н28-МЗДЗТ9 (ЕІ-943) з покриттям гумою верхньої частини вала, на який діють фторидні гази. Запроваджений у промисловості новий тип екстрактора об'ємом 850 м3. Два подвоєні екстрактори забезпечують потужність установки в 250-350 тис. т Р205 за рік у разі переробки апатитового концентрату і 136 тис. т Р205 при розкладанні бідної фосфоритної сировини. Продукційна суспензія надходить на карусельний лотковий фільтр, у якому гіпс відокремлюється від розчинів, а осад промивають трифільтратною системою.

Карусельний лотковий фільтр складається з 24 окремих лотків, на днищах яких покладена фільтрувальна тканина (капрон, лавсан тощо). Лотки встановлені на каретках з колесами, що рухаються по кругових рейках. За допомогою двох шайб, які утворюють головку фільтра, - рухому, яка обертається разом з лотками, і нерухому - фільтрати надходять у відповідні вакуум-збірники (15, 16 і 17). Після проходження зон фільтрації і промивань кожен лоток за допомогою напрямних автоматично перекидається для вивантаження коржа фосфогіпсу. Фільтрувальну тканину промивають водою і підсушують повітрям. Потім лоток знову стає в робоче положення і перемішується в зону основного фільтрування. Воду, яка використовують для регенерації фільтрувальної тканини, подають на останню або передостанню зону промивання осаду, що скорочує втрати Р2О5 і дає змогу створити на екстракційних установках замкнену систему водообороту. Гігроскопічна вологість фосфогіпсу становить 15-40%. Кількість фосфогіпсу (в перерахуванні на суху речовину) становить 1,2-1,6 т на 1 т переробленого природного фосфату. У процесі переробки апатиту вихід гемігідрату кальцію дорівнює 1,4; гіпсу - 1,6 т.

Газорідинна суміш розділяють у сепараторах 13, у яких підтримується розрідження 65-85 кПа. Перший фільтрат Ф1 направляють у збірник готової продукції, а частина його переливають у барометричний збірник оборотної кислоти 16, куди також подають і другий фільтрат Ф2, одержаний у процесі промивання осаду третім фільтратом Ф3. Фільтрат Ф3 утворюється під час промивання осаду суспензією, одержаною в процесі регенерації фільтрувальної тканини, і свіжою гарячою (60-70°С) водою. Промитий гіпс передається з лотка у збірник 14, з якого у вигляді суспензій перекачується у відстійник гіпсу. Вміст Р2О5 у фільтратах такий: Ф1 - 28%, Ф2 - 22-25%, Ф3 - 5-10% [7].

У процесі одержання фосфатної кислоти дигідратним способом виділення фтору в атмосферу (переважно у вигляді тетрафториду силіцію) невелике - 3-5% від вмісту у вихідній сировині (близько 80% переходить у цільовий продукт, 15-17% - у фосфогіпс). Відповідно концентрація фторидів у газах, що відводять із екстрактора, залежно від способу охолодження й роботи вентилятора в перерахуванні на фтор становить 0,2 - 2,5 г/м3.

Згідно з дигідратним способом на 1т продукційного Р2О5 витрачають 2,65-2,73 т апатиту і 2,45-2,48 т 100-% сульфатної кислоти. Екстракційна фосфатна кислота, одержана з апатиту дигідратним способом, містить у відсотках:

Р2О5 - 25-32; SO3 - 1,8-2,8; CaO - 0,1-0,4; Al2O3 - 0,3-0,5; F - 1,7-2,20.

.3 Розрахункова частина

Вихідні дані для розрахунку:

Продуктивність (в розрахунку на 100% Н3РО4), кг/год 5000

Концентрація продукційної фосфатної кислоти, % Р2О5 48

Склад апатитового концентрату, % Р2О5 39,40

СаО 47,66

СаF2 5,74O3 0,85O3 0,731,62

нерозчинний залишок 3,00

волога 1,00

Концентрація сульфатної кислоти, % 92,5

Ступінь розкладу апатитового концентрату, % 98,0

Співвідношення Т:Р в пульпі 1:2

Кількість фтору, що виділяється в газову фазу, % від вісту фтору

апатитовому концентраті 40

Співвідношення кількості циркулюючої пульпи до кількості

продукційної пульпи 3:1

Температура, °С: сульфатної кислоти 30

апатитового концентрату 25

оборотної фосфатної кислоти 91

промивних вод 85

циркулюючої пульпи 95

газової фази 100

.3.1 Матеріальний розрахунок розміщення апатитового концентрату

Витрата апатитового концентрату:

/ 0,3940 / 0,98 = 10043 кг/год,

де 0,3940 - кількість Р2О5 в апатитовому концентраті;

,98 - коефіцієнт вилучення Р2О5 в Н3РО4.

Загальна кількість апатитового концентрату, поступаючого на переробку, і вміст у ньому окремих компонентів:

Компоненти

Вміст, %

Кількість, кг/год

Р2О5 СаО СаF2 Fe2O3 Al2O3 SiO2 нерозчинний залишок волога

39,40 47,66 5,74 0,85 0,73 1,62 3,00  1,00

Разом

100

10043


Виробництво фосфатної кислоти методом сульфатно-кислого розкладання природних фосфатів схематично може бути показано наступним чином.

Сульфатно-кислий кальцій розчиняється в фосфатній кислоті, одночасно осаджується із розчина іонів кальцію сульфатною кислотою:

(PO4)3F + nH3PO4 + aq = 5Ca(H2PO4)2 + (n - 7)H3PO4 + HF + aq, (1)

Ca(H2PO4)2 + 5H2SO4 +aq = 10H3PO4 + 5CaSO4·2H2O + aq . (2)

Сумарне урівнення має вигляд

Сa5(PO4)3F + 5H2SO4 + nH3PO4 + aq = 3H3PO4 + 5CaSO4*2H2O + nH3PO4 +HF + aq (3)

Так як по представленому сумарному рівнянні не можливо розрахувати матеріальний баланс в повному обсязі, то складається ряд рівнянь, по яким і робиться розрахунок:

O5 + 3H2O = 2H3PO4 (4)+ H2SO4 = CaSO4 + H2O (5)O3 + 2H3PO4 = 2FePO4 + 3H20 (6)O3 + 2H3PO4 = 2AlPO4 + 3H20 (7)

HF + SiO2 = H2SiF6 + 2H2O (8)

HF + SiO2 = SiF4 + 2H2O (9)+ H2SO4 = CaSO4 + 2HF (10)

По рівнянні (4) утвориться H3PO4

·0,98·2·98/142 = 5353 кг/год,

витратиться води

5353·3·18/2/98 = 1475 кг/год,

де 142, 98, 18 - молекулярні маси P2O5, H3PO4, H20; 0,98 - коефіцієнт розкладу апатитового концентрату.

По рівнянні (5)

витратиться H2SO4

·0,98·98 / 56 = 8210 кг/год,

утвориться CaSO4

·136/98 = 11393 кг/год

(або 14409 кг/год в перерахунку на CaSO4·2H2O),

де 98, 56, 136 - молекулярні маси H2SO4, CaO, CaSO4

По рівнянні (10)

витрачається H2SO4

·0,98·98/78 = 711 кг/год,

утвориться CaSO4

·136/98 = 986 кг/год

(або 1247 14409 кг/год в перерахунку на CaSO4·2H2O),

утвориться HF

·2·20/98 = 290 кг/год,

де 98,78,136,20 молекулярні маси H2SO4, CaF2, CaSO4, HF

Разом по рівняннях (5) і (10)

+ 711 = 8921 кг/год.

При цьому утвориться

+ 986 = 12379 кг/год CaSO4,

або 14409 + 1247 = 15656 кг/год CaSO4·2H2O.

При цьому

- 12379 = 3277 кг/год води.

По рівнянні (6):

витрачається H3PO4

·0,98·2·98/160 = 102 кг/год,

утвориться FePO4

·2·151/2/98 = 157 кг/год,

утвориться води

·3·18/2/98 кг/год.

По рівнянні (7)

витрачається H3PO4

73·0,98·2·98/102 = 138 кг/год,

утвориться СePO4

·2·122/2/98 = 171 кг/год,

утвориться води

·3·18/2/98 = 38 кг/год.

По рівняннях (8) і (9), згідно даних, 40% фтору переходить в газову фазу, із них 32% - в вигляді SiF4 і 0,8% в вигляді НF;

% фтору залишається в рідкій фазі H2SiF6

Кількість НF, перейшовшого в газову фазу:

в вигляді SiF4

·0,32 = 93 кг/год,

в вигляді НF

·0,08 = 23 кг/год,

всього переходить НF в рідку фазу

+ 23 = 116 кг/год.

По рівнянні (8)

реагує НF

290 - 116 = 174 кг/год.

витрачається SiO2

кг/год,

утвориться H2SiF6


утвориться води

·144/60 = 52 кг/год,

По рівнянні (9)

реагує НF

кг/год,

витрачається SiO2

·60/4/20 = 70 кг/год,

утвориться SiF4

·104/60 = 121 кг/год,

утвориться води

·2·18/60 = 42 кг/год.

Всього утвориться води по рівняннях (5-9)

1508 + 28 +38 + 52 +42 = 1668 кг/год.

Зв’язується з фосфатною кислотою по рівнянням (6) і (7)

+ 138 = 240 кг/год.

Залишається вільної фосфатної кислоти в розчині

- 240 = 5113 кг/год.

По рівняннях (5) і (10) потрібно сульфатної кислоти

кг/год моногідрату, або 8921/0,925 = 9644 кг/год 92,5% H2SO4

із них води

- 8921 = 723 кг/год.

Кількість 56% сульфатної кислоти скадає

/0,56 = 15930 кг/год.

із них води

- 8921 = 7009 кг/год.

Кількість води, яку необхідно подати для розчинення 92,5% сульфатної кислоти до 56%

- 723 = 6286 кг/год.

Баланс води.

Поступає води ( в кг/год) з сульфатною кислотою 7008,утвориться по рівняннях (5-9) 1668, з апатитовим концентратом 78, всього 8755.

Витрачається води на утворення H3PO4 по рівнянні (4) 1475 кг/год, залишається води в пульпі 8755 - 1475 = 7280 кг/год, залишається вільної води 4003 кг/год

Кількість апатитового концентрату, не перейшовшого в розчин ( в кг/год):


Поступає з апатитовим концентратом нерозчинного залишку 301кг/год, разом вийде залишку у пульпі 199 + 301 = 500кг/год

Для перевірки правильності матеріального розрахунку роз положення апатитового концентрату складаємо баланс по основному компоненті Р2О5.

Матеріальний баланс розположення апатитового концентрата сульфатною кислотою

Прибуток

Витрата

Стаття

кг/год

стаття

кг/год

Апатитовий концентрат: Р2О5 СаО СаF2 Fe2O3 Al2O3 SiO2 нерозчинний залишок волога Разом H2SO4 (моногідрит) вода з сульфатною кислотою Разом H2SO4+ H2O Разом

 3957 4787 577 85 73 163 301 100 10043 8921  7009 15930 25973

Тверда фаза пульпи: CaSO4·2H2O FePO4 СePO4 H2SiF6 нерозчинний залишок Разом твердої фази Рідка фаза пульпи: H3PO4 вода Разом рідкої фази Разом пульпи Газова фаза SiF4 НF Разом газової фази Разом

 15656 157 171 209 500 16693  5133 4003 9136 25829  121 23 144 25973


Разом поступає Р2О5 з апатитовим концентратом 3957 кг/год. Із цієї кількості переходить в розчин

·0,98 = 3878 кг/год.

Кількість Р2О5, не перейшовшого в розчин,

- 3878 = 79 кг/год.

Із 3878 кг/год Р2О5 утворюється 5353 фосфатної кислоти.

Витрачається фосфатної кислоти:

·0,02 = 107 кг/год,

витрачається на утворення FePO4 і СePO4 по рівнянні (6) і (7)

+ 138 = 140 кг/год,

всього фосфорної кислоти витрачається

+ 140 = 247 кг/год.

Кількість продукційної фосфатної кислоти

- 247 = 5106 кг/год.

.3.2 Матеріальний розрахунок екстрактора

Маса пульпи, поступаючої на фільтрацію, оприділяється, виходячи із заданого співвідношення Р:Т = 3:1. Отже, маса, що підлягає фільтрації буде такою:

·3 = 50085 кг/год

де 16695 - маса твердої фази в пульпі.

Маса рідкої фази, поступаючої на фільтрацію

- 16695 = 33390 кг/год.

Маса рідкої фази, залишеної в фосфогіпсі після фільтрації (до промивки)

·48/53 = 15120 кг/год.

де 48 - вміст рідкої фази в гіпсі після фільтрації ( до промивки), %.

Приймаємо, що при фільтрації випариться 129 кг води. Кількість фільтрату становить

- (16695 + 15120 +129) = 18141 кг/год,

в якому вміст Р2О5


Така ж кількість Р2О5 була до фільтрації в 18141 + 129 = 18270 кг/год рідкої фази. Таким чином в 15120 кг/год рідкої фази, залишеної у фосфогіпсі, міститься

·15120/8708 = 31723 кг/год Р2О5.

Всього в рідкій фазі, яка поступила на фільтрацію, є

+ 31723 = 40431 кг/год Р2О5.

Отже, кількість Р2О5 яке повинно бути введено на екстракцію з промивним розчином, складає

- 107 = 31616 кг/год

Кількість Р2О5, яке повинне бути введено на екстракцію з оборотною кислотою,

- 31616 - 3957 + 298 = 5156 кг/год,

де 3957 - кількість Р2О5 поступившого з апатитовим концентратом, кг/год;

- кількість Р2О5, перейшовшого в тверду фазу, кг/год.

Отже, кількість оборотної фосфатної кислоти, введений на екстракцію, в перерахунку на 48% по Р2О5 буде

·100/48 = 10742 кг/год.

Кількість промивного розчину,яка повинна бути введена на екстракцію

(50085 + 144 + 4608) - (10043 + 15930 + 10742) = 18122 кг/год.

де 50085 - кількість пульпи, поступаючої на фільтрацію, кг/год;

- кількість газової фази, кг/год;

- кількість вологи, випареної в вакуум-випарнику, кг/год;

- кількість апатитового концентрату, кг/год;

- кількість сульфатної кислоти, поступаючої на роз положення, в перерахунку на 56%, кг/год

Концентрація промивного розчина

·100/18122 = 175% Р2О5.

Кількість циркулюючої пульпи при співвідношенні циркуляції 1:3 становить

·3 = 150255 кг/год.

Матеріальний баланс екстрактора

Прибуток

Витрата

Стаття Апатитовий концентрат Сульфатна кислота (56%) Промивний розчин Оборотня фосфатна кислота Циркулююча пульпа Разом

кг/год 10043 15930 18122 10742 150255 205092

стаття Пульпа в вакуум-випарнику Газова фаза Разом

кг/год 204948 144 205092



2.3.3 Тепловий розрахунок екстрактора

Вихідні дані

Кількість поступаючої сульфатної кислоти на екстракцію (в кг/год) 15930

Температура сульфатної кислоти (в °С) 30

Кількість апатитового концентрата (в кг/год) 10043

Температура апатитового концентрата (в °С) 25

Кількість оборотної фосфатної кислоти (в кг/год) 10742

Температура оборотної фосфатної кислоти (в °С) 91

Кількість промивних вод (в кг/год) 18122

Температура промивних вод (в °С) 85

Кількість циркуляційної пульпи (в кг/год) 150255

Температура циркуляційної пульпи (в °С) 95

Кількість газової фази (в кг/год) 144

Температура газової фази (в °С) 100

Прихід тепла.

. Тепло з сульфатною кислотою

=15930·132,2=2105946 кДж/кг,

де 132,2 ентальпія сульфатної кислоти, кДж/кг.

. Тепло з апатитовим концентратом

=10043·25·1,045=262373 кДж/год,

де 1,045 - теплоємність апатитового концентрата кДж/кг·град.

. Тепло оборотною фосфатною кислотою

=10742·91·2,750=2688186 кДж/год,

де 2,750 - теплоємність фосфатної кислоти, кДж/кг·град.

. Тепло з промивним розчином

=18122·85·3,440=5298873 кДж/год,

де 3,440 - теплоємність промивного розчину, кДж/кг·град.

. Тепло з циркулюючою пульпою

=150255·95·2,481=35414352 кДж/год,

де 2,481 - теплоємність пульпи, кДж/кг·град.

. При кристалізації сульфату кальцію в вигляді дигідрата розміщення апатитового концентрату буде проходити по рівнянні

F(PO4)3 + 5H2SO4 + 10H2O = 5CaSO4 · 2H2O + 3H3PO4 + HF + Q

Теплота утворення компонентів і продуктів реакції (кДж/моль):

(PO4)3 F 6825· 2H2O 1999,6SO4 794,1PO4 1258,6O 286,2267,8

Звідси

+ 5·794,1 + 10·286,2 = 5·1999,6 + 3·1258,6 + 267,8 + Q

Q = 384,1 кДж/моль.

Виділиться тепла при розміщенніі 1 кг апатитового концентрату

,1·1000/504 = 762,1 кДж/кг,

або Q6 = 10043·762,1 = 7653770 кДж/год.

Теплота утворення 100% H3PO4 1258,6

Теплота утворення 48% або 44,2% в перерахунку на H3PO4 1275,7

Теплота розчинення

,7 - 1258,6 = 17,1

Всього виділиться тепла від розчинення

= 5353·1000·17,1 / 98 = 934044кДж/год,

де 5353 - кількість H3PO4 яка утворилась, кг/год.

Загальний прихід тепла в систему

пр = Q1 + Q2 + Q3 + Q4 + Q5 + Q6 + Q7пр = 2105946 + 262373 + 2688186 + 5298873 + 35414352 + 7653770 + 934044 = 54357544 кДж/год.

Витрата тепла.

. Тепло, винесене з газової фази:

з SiF4 121·65·1,072 = 8431 кДж/год.

з HF 23·65·0,915 = 1368 кДж/год,

де 1,072 і 0,915 - теплоємність SiF4 і HF, кДж/кг·град;

= 8431 + 1368 = 9799 кДж/год.

. Втрати тепла в оточуюче середовище (приблизно)

Q2 = 100000 кДж/год.

. Тепло, винесене пульпою, виходячи із екстрактора у вакуум-випарник,

= 54357544 - 100000 - 9799 = 54247745 кДж/год.

Температура пульпи в екстракторі

= Q3/m/c = 54247745/205092/2,481 = 107°C?

де 205092 - кількість пульпи, кг/год;

,481 - теплоємність пульпи, кДж/кг·град.

Зведений тепловий баланс екстрактора

Прихід

Витрата

стаття

кДж/год

стаття

кДж/год

З сульфатною кислотою З апатитовим концентратом З оборотною кислотою З промивним розчином З циркулюючою пульпою Тепло реакції Тепло розчинення Разом

2105946 262373 2688186 5298873 35414352 7653770 934044 54357544

З пульпою З газовою фазою Втрати тепла Разом

54247745 9799 100000 54357544


2.3.4 Розрахунок екстрактора

Розрахувати розміри восьмисекційного залізобетонного екстрактора прямокутного січення, призначеного для утворення 48%-вої по P2O5 кислоті, якщо тривалість екстракції 5 годин, а на екстракцію поступає 10,043 т/год апатитового концентрату, 15,930 т/год H2SO4 і 18,122 промивного розчину. Кількість циркулюючої пульпи можна не враховувати, так як поступаючи матеріали знаходяться в системі певний час, незалежно від того, присутні чи відсутні інші потоки.

Об’єм екстрактора Vекстр рівний виробництву часового об’єму (Q) поступаючи матеріалів на довготривале їх перебування в ньому з врахуванням коефіцієнта заповнення φ

екстр = QƮ/φ;

Q = 10,04 + 15,930 + 18,122 / 1,43 = 30,8 м3/год

де 1,43 - густина пульпи, т/м3.

Якщо степінь заповнення екстрактора φ = 0,8, а пульпа знаходиться в ньому 5 год, то

екстр =30,8 · 5/0,8 = 192,7 м3

Приймаємо ширину екстрактора b ~1,3 h, l = 2,9 h, h - висота екстрактора є оприділяючим параметром, розрахована із рівності:

екстр = 2/3bhl = 2/3 · 1,3h · 2,9h · h = 2,51h3

(2/3 - коефіцієнт, враховуючий товщину стінок і об’єм перегородок).

Внутрішня сторона екстрактора футерована в два слої кислототривкою цеглою на кислототривкому цементі; перегородки виготовлені із кислототривкої цегли.

Основні розміри екстрактора знаходимо, вважаючи з конструктивних міркувань, що h = 4,25 м; тоді:

= 1,3 · 4,25 = 5,5 м;= 2,9 · 4,25 = 12,3 м.

Геометричний об’єм екстрактора:

екстр = 2/3 · 5,5 · 4,25 · 12,3 = 192 м3

Перші чотири секції (по ходу потоку пульпи) мають об’єм (по практичних даних для розглянутої конструкції) приблизно по 22 м3 кожна, і чотири останні - по 25 м3.

.4 Техніка безпеки і протипожежні заходи

Основа безпечної роботи у фосфатно-кислотному виробництві - безумовне дотримання встановлених державними законами спеціальних вимог і норм по забезпеченню нормальних умов праці і відвертанню нещасних випадків. У виробництві екстракційної фосфорної кислоти виділяються шкідливі гази, в ньому використовують агресивні розчини і протікає воно при підвищених температурах в складній апаратурі, що обслуговується транспортними засобами, приведеними в дію електричними двигунами. Воно розміщене в приміщенні, яке зводиться відповідно до вимог, що забезпечують чистоту, нормальну освітленість, легкий доступ до окремих агрегатів і їх елементів.

За характеристикою сировини, процесів і готової продукції технологія екстракційної фосфорної кислоти відноситься до шкідливи[ виробництв. У атмосферу виробничих приміщень можуть виділятися фторвмісні гази, пари фосфатної кислоти, фосфатний пил і сірчаний газ. Ці речовини чинять шкідливу дію на організм людини і їх виділення в атмосферу робочих приміщень повинне негайно ліквідовуватися.

При тривалому систематичному вдиханні розвивається хронічне захворювання - силікоз. Токсична дія фосфатної сировини посилюється наявністю в нім включень фтору.

Для відвертання попадання пилу в атмосферу подання фосфату у виробничі приміщення зазвичай здійснюється пневмотранспортом, обладнаним відповідними пристроями для очищення транспортуючого повітря.

Основна умова, що забезпечує безаварійну роботу пневмотранспорта, - підтримка заданого тиску повітря [0‚6 МПа ( 6 ат)] на пневмотрубопроводах і насосах. Перевищення тиску може привести до розриву комунікацій і створення аварійної обстановки [8].

Вузол прийому і дозування фосфатної сировини виділяється в окреме приміщення.

При утворенні запиленої атмосфери необхідно користуватися індивідуальним засобом захисту - протипиловим респіратором ШБ- 1 типу "Пелюстка"; респіратором Ф- 45 або іншим.

Сірчана кислота (концентрована) при попаданні на шкіру викликає сильні опіки. При попаданні кислоти на великі ділянки поверхні шкіри опіки, що утворюються, дуже небезпечні (іноді з летальним кінцем). Пари сірчаної кислоти дратують і обпалюють слизову оболонку верхніх дихальних шляхів і вражають легені.

При попаданні на шкіру сірчаної кислоти обпалене місце необхідно негайно промити сильним струменем води, щоб видалити з поверхні повністю кислоту, змочити 5% розчином соди і змастити вазеліном. Недостатнє і повільне промивання‚ пошкодженого місця може посилити опік внаслідок виділення теплоти при розбавленні кислоти і подальшої нейтралізації її содою. У приміщенні цеху у багатьох місцях встановлюються гідранти і банки з содовим‚ розчином. При сильних опіках після вжиття перших заходів допомоги слід звернутися до лікаря. На тіло найбільш вірогідне попадання кислоти поблизу насосів, збірок, холодильників, кислотопроводов і вентилів арматури. Тому при їх обслуговуванні необхідно користуватися запобіжними окулярами, а ремонт їх і набивання сальників робити в гумових чоботях, фартухах і рукавицях.

Сірчистий ангідрид може виділятися з сірчаної кислоти. Він викликає роздратування шкіри, слизових очей, носоглотки і верхніх дихальних шляхів. При накопиченні в глухих непровітрюваних місцях, значної концентрації його в повітрі (30-60 мг/м3) можливі гострі отруєння, що викликають набряк легенів і розширення серця. Ознаками навіть спритного отруєння служать запаморочення і роздратування слизових оболонок - щипання в носі, чхання, позиви до кашлю. Сильні отруєння викликають загальну слабкість, задишку, сильний кашель, можлива втрата пам’яті [9].

Для попередження виділення в цеху сірчистого газу усі місткості, трубопроводи і комунікації на тракті сірчаної кислоти мають бути герметизовані.

З'єднання фтору, що виділяються в газову фазу в процесі екстракції, випарювання кислоти, а також з робочих розчинів, сильно дратують слизову оболонку верхніх дихальних шляхів і чинять загальну отруйну дію на організм. При високих концентраціях з'являється роздратування слизовою оболонкою очей і носоглотки, а надалі - виразки, що повільно гояться. Фторвмісні сполуки діють на центральну нервову систему і викликають задуху, іноді блювоту, кольки, захворювання органів травлення, ясен і зубів.

Гранично допустима концентрація в повітрі робочої зони виробничих приміщень газів, НF, що містять, дорівнює 0,5 мг/м3.

При отруєнні фторовмісними газами перша допомога полягає в інгаляції содовим розчином. При важких отруєннях потрібні спокій і тепло [10].

Фосфорна кислота кислота дратівливо діє на слизову оболонку верхніх дихальних шляхів, викликаючи запалення слизової оболонки очей і носоглотки, носові кровотечі, сухість в носі і глотці, кришіння зубів. При попаданні (особливо гарячих кислот) на шкіру утворюються слабкі, але такі, що довго не гояться опіки. Для відвертання опіків при експлуатації і особливо при виробництві ремонтних робіт необхідно користуватися захисними засобами - окулярами, гумовими рукавицями, протикислотним спецодягом.

Кислоту, що потрапила на тіло, слід негайно змити щедрою кількістю води (але не сильним струменем) і змочити уражені місця 5% розчином перманганату калію. У разі поразки очей необхідно ретельно їх промити водою і звернутися до лікаря.

Екстракційна пульпа при підвищеній температурі діє на організм аналогічно фосфорній кислоті, але в дещо сильнішій формі, внаслідок змісту в ній частково сірчаної кислоти, а також твердої фази - фосфогіпса. Разом з хімічними опіками вона може заподіяти і термічний опік.

Фосфогіпс також діє дратівливо на слизову оболонку дихальних шляхів, внаслідок змісту в нім залишкової фосфорної кислоти і з'єднань фтору.

Для кожного робочого місця встановлені робочі інструкції і інструкції по техніці безпеки. Точне і свідоме виконання усіх вказівок і вимог інструкцій є необхідною умовою і гарантією безпечної роботи [11].

.5 Екологічна частина

Підприємства з виробництва фосфорної кислоти є джерелами викидів в атмосферу, утворення токсичних стоків, і великої кількості твердих відходів і пилу. Основна причина - в процесі виробництва фосфорної кислоти крім основного продукту утворюються побічні, в основному це фосфогіпс (вологий і у вигляді пилу), фтор та його сполуки в газоподібному і розчиненому вигляді, і продукти неповного розкладання фосфату, що містить домішки, які є додатковим джерелом відходів.

.5.1 Переробка фосфогіпсу

В процесі виробництва фосфорної кислоти, в залежності від концентрації і температури CaSO4 може бути виділений у формі CaSO4 • 2Н2О, CaSO4 • 0,5Н2О, CaSO4. Фосфогіпс являє собою тонкодисперсний порошок, частково скомкованный, що містить 40 мас%. (дегідратный спосіб) і до 25 мас%. (полугідратный спосіб) загальної вологи.

Основне використання фосфогіпсу - переробка в будматеріали, а саме: виробництво портландцементу, гіпсових в'яжучих і вапна, знайшло широке застосування.

Фосфогіпс застосовується і в сільському господарстві. Внесення фосфогіпсу в солончаковий грунт призводить до утворення сульфату натрію, який легко вимивається з ґрунту. На дерново-підзолистих грунтах ефективним сірковмісним добривом є фосфогіпс. При внесенні його в грунт підвищується продуктивність рослин, якість урожаю, краще засвоюються поживні елементи добрив. Використання фосфогіпсу в якості добрива або меліоранту можливо безпосередньо або в суміші з іншими компонентами (наприклад, вапном). Перевага використання фосфогіпсу в сільському господарстві полягає в тому, що не потрібно його очищення від Р2О5; в даному випадку навпаки домішка Р2О5 відіграє позитивну роль. Для придушення дії фтору, що входить до складу фосфогіпсу, застосовують добавки, що утворюють сполуки, нерозчинні у ґрунті. Відомі також методи отримання з фосфогіпсу азотних добрив; на стадії лабораторних випробувань знаходиться витяг з фосфогіпсу елементарної сірки шляхом відновлення при температурі 1100-1200°С [12].

2.5.2 Отримання H2SO4 з відходів виробництва сірчаної кислоти

Фосфогіпс використовується для виробництва сірчаної кислоти в сірчанокислотному виробництві. Гарячий газ, що містить сірчистий ангідрит, очищається в циклоні і електрофільтрі і надходить на сульфатно-кислотну установку.

Реакція розкладання CaSO4 в присутності відновника протікає в дві стадії. На першій стадії утворюються сульфід кальцію і діоксид вуглецю

+ 2C → CaS + 2CO2.

Друга стадія представлена двома паралельними процесами:

+ 3 CaSO4 → 4CaO + 4SO2,+ 2SO2 → CaSO4 + 2S2.

При температурі 900°С швидкості останніх двох процесів близькі, а при більш високих температурах переважає в основному перша з цих реакцій.

На побічні процеси, що супроводжують дане виробництво, витрачається вуглець, тому його беруть і надлишком по відношенню до стехіометричної кількості згідно сумарної реакції

CaSO4 + С → 2СаО + 2SO2 + CO2.

Надлишок вуглецю становить 20% при переробці фосфоангідрита, отриманого з фосфоритів, і 30% - у разі апатитового.

Процес дуже чутливий до кисню, при великих кількостях якого вигорає сірка, а утворюється рідкий сульфат кальцію утворює в печі важкі нарости, кільця, сварки. Тому випал ведуть при вмісті в газовій фазі 0,5-0,6% кисню. При 1200°С в присутності 20-30% надлишку відновника отримують сірчистий газ з концентрацією 10-13% SO2.

Безводний фосфогіпс змішують з висушеним і розмеленим піском, глиною, золою і у вигляді шихти направляють у обертову піч. Піч обігрівається газами від спалювання газоподібного і рідкого палива. При 1400°С утворюється клінкер. Відходить газ надходить у теплообмінник [13].

.5.3 Утилізація фторовмісних газів

Якщо розглянути баланс фтору при екстракції H3PO4 дигідратним методом в газову фазу виділяються сполуки, що містять 10% фтору від загальної його кількості в сировині. При цьому 7% від цієї кількості виділяється в екстракторах, решта - у вакуум-випарниках.

В процесі випарювання кислоти, отриманої дигідратним методом, до ~54% Р2О5 з неї видаляється ~80%, а при упарюванні до 60% Р2О5 - 88-90% фтору.

Кількість фтору, що переходить в газову фазу, тим вище, чим менше в фосфатах оксидів тривалентних і лужних металів, а також, чим вище температура і більша концентрація кислоти. Переходу фтору в газову фазу сприяє також інтенсифікація перемішування реакційної маси і збільшення розрідження в системі [14].

У газах, що виділяються у виробництві ЕФК в основному виділяється SiF4 і HF. Гази, що відходять з екстракторів виробництва кислоти концентрації 30-32% Р2О5 містять ~ 2,5 г/м3, а при охолодженні повітрям пульпи в екстракторах 0,18-0,34 u/м3 і з барабанних концентраторів H3PO4 - 8,5-92 г/м3фтору.

Поглинання фтористих газів у виробництві ЕФК - важкий абсорбційний процес через низьку їх концентрації, забруднення H3PO4, виділення SiO2, значного корозійного впливу на апаратуру і високих санітарних вимог.

Гази, що виділяються з екстракторів і вакуум-випарної станції в дигідратному процесі отримання H3PO4, рекомендують абсорбувати в одно - або двоступеневих порожнистих вежах, а в напівгідратному процесі - у барботажному апараті або апараті з рухомою насадкою.

Фтористі гази поглинаються водою, в результаті чого утворюється розчин, що містить 5-10% H2SiF6 та іноді 0,1-0,5% Р2О5. Вода надходить з напірного бака через дозуючий витратомір в останню (по ходу) камеру[15].

Розбавлені розчини, отримані при абсорбції газів з екстракторів і вакуум-випарної станції в дигідратному процесі, використовують для промивання фільтруючої тканини або повертають в екстрактори. Більш концентровані розчини, що утворюються при поглинанні фтористих сполук з газів, які виділяються з апаратів концентрування фосфорної кислоти, можуть бути використані для виробництва фторидів.

Заслуговує на увагу також процес уловлювання фтористих газів за допомогою розчину, що містить амонійні солі (карбонат, гідрокарбонат і фторид амонію). Крім того, його можна застосовувати для промислових газів, що містять поряд з фтористими сполуками, фосфатний пил і сірчистий ангідрит [16].

Висновки

Процес отримання фосфорної кислоти, не дивлячись на досить тривале використання в різних сферах життєдіяльності, пов'язаний зі значними труднощами із-за утворення значної кількості відходів.

Технологічна частина включає фізико-хімічні основи процесу, основні реакції, фізичні, хімічні і термічні умови, що супроводжують процес отримання фосфорної кислоти.

Опис технологічної схеми виробництва фосфорної кислоти представлено також в технологічній частині і дає можливість зрозуміти особливості її отримання, термохімічні та фізичні особливості виробництва, оцінити доступність і унікальність використання обладнання. Представлені й описані апарати, використовувані для поетапного процесу отримання фосфорної кислоти.

Матеріальний, тепловий баланс і основний розрахунок апарату процесу виробництва фосфорної кислоти дозволяє визначити особливості отримання, основні етапи, масове і процентне співвідношення вихідної сировини і кінцевих продуктів.

В результаті проведення розрахунку та дослідження процесу отримання фосфорної кислоти, з'ясовується, що процес, не дивлячись на можливість використання кількох способів виробництва, не досить досконалий і потребує більшої уваги і вдосконалення.

Список використаної літератури

1. Кислотні методи переробки фосфатної сировини / Є.Л. Яхонтова, І.А. Петропавлівський, В.Ф. Кармишов, І.А. Спірідонова. - М.: Хімія, 1988. - 288с.

. Шуб Б.І. Перспективи розвитку полугідратного процесу отримання екстракційної фосфорної кислоти / Б.І. Шуб, Е.В. Хлебодарова // Хімічна промисловість. - 1999. - №11. - С. 41-43

. Велика радянська енциклопедія / під ред. О.М. Прохорова. - М.: Радянська енциклопедія, 1976. - Т. 23

. Копилов В.М. Технологія екстракційної фосфорної кислоти / В.М. Копилов. - М.: Хімія, 1981. - 224 с.

. Булатов М.А "Комплексная переработка многокомпонентных жидких систем"; - М: Мир, 2004

. "Технология фосфорных и комплексных удобрений"/ под ред. Эвенчика С.Д. и Бродского А.А.; - М: Химия, 1987

. Ворошин В.А. и Гриневич А.В. "Технология экстракционной фосфорной кислоты": Москва, 1988

. Позин М.Е Технология минеральных удобрений: Учебник для вузов. - 6-е изд., перераб. - Л.: Химия, 1989. - 352

9. Копылев Б.А. Технология экстракционной фосфорной кислоты М.: Химия, 1989. -460с.

. Родионов А.И. Техника защиты окружающей среды. М.: Химия, 1989. - с. 436 - 460.

. Наркевич И.П., Печковский В.В. Утилизация и ликвидация отходов в технологии неорганических веществ. М.: Химия, 1984, 160 с.

. А.П. Цыганков, В.Н. Сенин. Циклические процессы в химической технологии. Основы безотходных производств. М.: Химия, 1988. С. 120 - 131.

. Позин М.Е., Зинюк Р.Ю. Физико-химические основы неорганической технологии. Л.: Химия, 1985. - 383 с.

14. Орлов Д.С. Экология и охрана биосферы при химическом загрязнении. Учеб. пособие / Д.С. Орлов.-М.: Высш. шк., 2002. - 334 с.

. Тарат Э.Я. Очистка газов в производстве фосфора и фосфорных удобрений. Э.Я. Талат, О.Г. Воробьев.-М.: Мысль, 1979. - 190 с.

. Родионов А.И. Техника защиты окружающей среды: учебник для вузов / А.И. Родионов, В.Н. Клушин, Н.С. Торочешников. - 2-е изд. - М.: Химия, 1989. - 512 с.

Похожие работы на - Екстракційне відділення виробництва фосфатної кислоти напівгідратним способом

 

Не нашли материал для своей работы?
Поможем написать уникальную работу
Без плагиата!
Без нейросетей!