Основы расчета объемного гидропривода
РУСАЛ - история развития
«90-е: Цивилизация побеждает варварство»
В начале 90-х годов российская алюминиевая промышленность находилась в
крайне тяжелом положении. Гиперинфляция и отмена бюджетного финансирования
парализовали работу заводов, а распад СССР лишил их связи с половиной
поставщиков сырья, расположенных в бывших союзных республиках. Внутренний
рынок, испытавший на себе “шоковую терапию” экономических реформ, сократил
потребление алюминия почти в 9 раз. Единственным выходом из кризиса для алюминиевой
промышленности стала переориентация на экспорт.
Британская Trans World Group, в первой половине 90-х получившая контроль
над существенной частью российских алюминиевых заводов, пролоббировала
внедрение в России хорошо известной схемы толлинга, в рамках которой импорт
сырья и экспорт алюминия осуществлялись беспошлинно, принося владельцам
предприятий огромную прибыль, однако лишая заводы средств для развития
производства.
В 1993 году в России начинается масштабная приватизация государственных
предприятий. В этот же период алюминиевая отрасль становится мишенью для
организованной преступности -- сверхприбыли, которые обеспечивал толлинг, не
оставляли ей шанса остаться незамеченной криминальными структурами, в те годы
имевшими огромное влияние. Для начала преступники установили контроль над
морскими портами, вынуждая заводы платить дань за отгрузку товара на экспорт.
Не ограничивая свою деятельность вымогательством, криминальные структуры не
гнушались и банальным воровством металла с заводов.
Вскоре преступные группировки заинтересовались акционерным капиталом
заводов. В борьбе за контроль над отраслью преступники шантажировали,
запугивали и убивали руководителей заводов, которые отказывались с ними
сотрудничать.
Однако, несмотря на закон джунглей, воцарившийся в стране, во второй
половине 90-х годов отрасль начала постепенно оживать. Прибыль от деятельности
Саяногорского алюминиевого завода позволила его владельцу Олегу Дерипаска
построить фольгопрокатное предприятие САЯНАЛ, которое вскоре стало лучшим в отрасли
по экологическим и технологическим показателям. В 1998 году принадлежащая
Дерипаска группа “Сибирский алюминий” выросла в крупную
вертикально-интегрированную структуру, обладающую мощной производственной базой
и собственной сбытовой сетью.
В конце 90-х годов борьба новой власти страны с криминалом стала
приносить результаты, и разгул организованной преступности пошел на спад. В
2000 году прекратила свое действие схема внутреннего толлинга, которую сменили
пошлины на экспорт первичного алюминия. Начался период цивилизованного развития
российской алюминиевой отрасли и консолидации ее разрозненных предприятий.
«2000: Начало»
В канун нового тысячелетия была образована компания РУСАЛ, объединившая
активы принадлежавшего Олегу Дерипаска “Сибирского алюминия” и принадлежавшей
Роману Абрамовичу Millhouse Capital.
«2002: Всегда в движении»
К 2002 году в состав компании уже входят фольгопрокатный завод АРМЕНАЛ в
Армении и Белокалитвинское металлургическое объединение (БКМПО).
В 2002 году под управление РУСАЛа переходят два гвинейских предприятия --
боксито-глиноземный завод Friguia и горнодобывающий комбинат КБК.
Производственная база компании расширяется за счет приобретения
контрольного пакета акций Новокузнецкого алюминиевого завода (НкАЗ).
В 2002 году закладывается основа для развития научно-технической базы
компании -- создается Инженерно-технологический центр, взявший под контроль
научно-исследовательскую и проектно-изыскательную деятельность РУСАЛа.
«2003: Мысль двигает материю»
Специалисты ИТЦ РУСАЛа в рекордно короткие сроки разрабатывают новую
уникальную технологию производства алюминия -- РА-300, которая позволяет
сократить потребление электроэнергии и увеличить срок эксплуатации
электролизеров. В 2003 году новые электролизеры, работающие на силе тока 320 кА,
запускаются в эксплуатацию на Саяногорском алюминиевом заводе.
В состав РУСАЛа входит Всероссийский алюминиево-магниевый институт
(ВАМИ), который взял на себя выполнение проектных работ в рамках
инвестиционно-строительных проектов компании.
Роман Абрамович продает Олегу Дерипаска 25% акций РУСАЛа. Таким образом,
доля компании “Базовый Элемент” в РУСАЛе увеличивается до 75%.
«2004: Новая земля»
Деятельность РУСАЛа приобретает трансатлантический масштаб - в 2004 году
компания получает разрешение на разработку бокситовых месторождений в Гайане
(Латинская Америка). В рамках соглашения РУСАЛа и правительства Гайаны
образовано новое предприятие - Компания бокситов Гайаны (КБГ).
Компания “Базовый элемент” становится единственным владельцем РУСАЛа.
«2005: Двигаясь - растем»
Международная экспансия РУСАЛа набирает обороты - в 2005 году компания
приобретает у Kaiser Aluminium 20% акций австралийского завода Queensland
Alumina Limited (QAL), второго по величине глиноземного предприятия в мире.
В 2005 году ИТЦ РУСАЛа завершает проект разработки нового электролизера,
работающего на силе тока 400кА. В 2005 году электролизеры РА-400 запущены в
эксплуатацию на Саяногорском алюминиевом заводе.
Завершается сделка по продаже компании Alcoa двух прокатных заводов - СМЗ
и БКМПО.
«2006: Не идти вперед значит идти назад»
Рекордный в истории компании год с точки зрения развития сырьевой и
производственной базы. В 2006 году РУСАЛ приобретает 56.2% итальянского
глиноземного завода Eurallumina, завершает сделку по покупке катодного завода в
китайской провинции Шаньси, становится владельцем контрольного пакета акций
горнодобывающего предприятия Aroaima Mining Company в Гайане, а также покупает
Бокситогорский алюминиевый завод.
В декабре 2006 года РУСАЛ запускает Хакасский алюминиевый завод первое
предприятие в отрасли, построенное в России после 20-летнего перерыва.
В этом же году РУСАЛ подписывает соглашение с российским производителем
электроэнергии ГидроОГК (в 2008 г. переименована в РусГидро) о совместной
реализации проекта БЭМО - энергометаллургического комплекса в Красноярском
крае.
«2007: Объединяя усилия»
В марте 2007 года завершается cделка по объединению российских РУСАЛа и
СУАЛа с глиноземными активами швейцарской Glencore. Образованная в результате
слияния Объединенная компания РУСАЛ становится крупнейшим в мире производителем
алюминия.
год дал старт двум крупным проектам - в мае РУСАЛ и Гидро ОГК приступают
к строительству Богучанского алюминиевого завода, а в июне РУСАЛ начинает
строительство Тайшетского алюминиевого завода.
В октябре Хакасский алюминиевый завод досрочно выходит на полную мощность
-- 300 тысяч тонн алюминия в год.
«2008: Яблоко раздора»
В апреле РУСАЛ приобретает у группы Онэксим более 25% компании
“Норильский никель”, крупнейшего в мире производителя никеля и палладия и
одного из крупнейших производителя платины и меди.
ОК РУСАЛ и казахский холдинг Самрук создают совместное предприятие по
добыче угля на Экибастузском каменном месторождении.
ОК РУСАЛ продолжает развивать сырьевую и производственную базу: в феврале
компания запускает производство на заводе ALSON в Нигерии и вводит в
эксплуатацию два новых корпуса электролиза на ИркАзе, а в марте приобретает
китайский завод по производству катодных блоков Тайгу Катод.
«2009: Времена меняются»
Год глобального экономического кризиса стал одним из самых тяжелых в
истории Объединенной компании. Спрос и цена на алюминий снизились до
исторического минимума, что отразилось на финансовом состоянии компании и
повлекло за собой напряжение в отношениях с кредиторами.
В январе 2009 года Совет директоров ОК РУСАЛ назначил на должность
Генерального директора компании Олега Дерипаска, который сменил на этом посту
Александра Булыгина, возглавлявшего компанию на протяжении пяти лет.
В течение года компания активно осуществляла антикризисную программу.
Комплекс мер, направленный на сокращение издержек, оптимизацию производства и
снижение себестоимости, позволил компании пережить кризис с минимальными
потерями и заложить основу для дальнейшего развития и диверсификации бизнеса.
Благодаря поддержке российского и зарубежного финансовых сообществ, в
декабре 2009 года задолженности компании были успешно реструктурированы.
Несмотря на сложности кризисного года, в июле 2009 года Объединенная
компания завершила проект экологической модернизации Красноярского алюминиевого
завода, реализация которой началась в 2004 году. Последним этапом проекта стал
ввод новой газоочистной установки, работающей по современной технологии сухой
очистки.
«2010: Солнце поднимается с Востока»
В начале нового десятилетия РУСАЛ выходит на новый этап развития,
разместив акции на Гонконгской фондовой бирже и бирже NYSE Euronext в Париже. В
декабре 2010 года РДР (российские депозитарные расписки) ОК РУСАЛ начинают
торговаться на ММВБ и РТС.
В апреле на Иркутском алюминиевом заводе вводится в строй пятая
производственная серия, оснащенная электролизерами мощностью 300 кА, работающих
по технологии обожженных анодов. Запуск 5-й серии электролиза завершает
масштабную программу модернизации завода, реализация которой началась в 2005
году. Первые два корпуса новой серии были запущены в 2008 году.
В июне ОК РУСАЛ начинает сотрудничество с Гонконгским университетом науки
и технологии (HKUST). Объединенная компания и HKUST будут вести совместную
научно-исследовательскую деятельность и помогать профессорам и студентам
российских и гонконгских вузов обмениваться знаниями и опытом.
«2011: Времена меняются, и мы меняемся вместе с ними»
Финансовый кризис внес коррективы в развитие глобальной промышленности,
изменив расстановку приоритетов и обозначив новый вектор движения.
Проанализировав ситуацию на мировом рынке, в 2011 году ОК РУСАЛ разработала
новую десятилетнюю стратегию развития, которая поможет компании укрепить свои
позиции лидера глобальной алюминиевой отрасли и продолжить работу в условиях
изменившейся рыночной конъюнктуры.
В январе компания возобновила строительство Богучанского алюминиевого
завода.
«2012: Принимая вызов»
год стал очередным вызовом для мировой алюминиевой отрасли - падение цен
на металл на LME на 15,7% поставило на грань рентабельности значительную долю
мирового алюминиевого производства.
Чтобы минимизировать негативное влияние внешних факторов, РУСАЛ
сконцентрировал усилия на достижении долгосрочной эффективности, контроле над
издержками и развитии стратегических проектов.
Была принята долгосрочная поэтапная программа замены неэффективных
мощностей по производству первичного алюминия на современные производства с
конкурентоспособной себестоимостью, которая предусматривала общее сокращение
275 тыс. тонн первичного алюминия на Надвоицком, Богословском, Волховском и
Новокузнецком алюминиевых заводах.
Одновременно в рамках Богучанского энерго-металлургического объединения
(БЭМО) в течение всего года велось строительство Богучанского алюминиевого
завода (БоАЗ), а в октябре состоялся пуск первых гидроагрегатов Богучанской
ГЭС.
Структура предприятия ООО «РИК» г. Шелехов
Структуру ООО «РИК» удобно представить в виде блок-схемы:
Род деятельности предприятия
ООО «РИК» является филиалом Объединенной компании «РУСАЛ».
Задачи филиала:
Строительство новых и модернизация существующих предприятий, а также
ремонт и обслуживание промышленного оборудования
· Коми Алюминий
· Тайшетский алюминиевый завод
· РУСАЛ
Шаньси Катод <#"809932.files/image002.gif">
Рис. 1. Одноковшовый фронтальный погрузчик ТО-10 (Д-653): 1 -
гидроцилиндр подъема стрелы, 2 - ковш, 3 - стрела, 4 - шарнирно-рычажная
система, 5 - гидроцилиндр поворота ковша, 6 - портал, 7 - базовая машина, 8
гидроцилиндр рыхлителя, 9 - рыхлитель.
Прототип - погрузчик ТО-10 (Д-653) грузоподъемностью 4 т смонтирован на
базе гусеничного трактора промышленной модификации Т-130ПГ класса 6 тн.
мощностью 140 л. с.
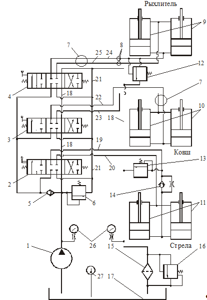
Гидравлическая схема, рис. 2, включает насос 1, трехсекционный
гидрораспределитель с ручным управлением (золотники 2, 3 и 4), два
гидроцилиндра для подъема и опускания стрелы 11, фильтр 15 с переливным клапаном
16, бак для рабочей жидкости 17, клапаны давления 6, 12 и 13, обратные клапаны
5 и 14 (клапан 14 содержит дроссель), бесшланговое поворотное соединение 7,
быстроразъемные муфты 8, два гидроцилиндра поворота ковша 10, гидроцилиндры
рыхлителя 9, и систему трубопроводов.
Гидроприводом осуществляется подъем и опускание стрелы, поворот ковша, а
также заглубление клыка рыхлителя при разрыхлении грунта или уплотненного
сыпучего материала.

Насос 1 нагнетает рабочую жидкость из гидробака 17 в трехзолотниковый
секционный распределитель.
Если золотники 2, 3 и 4 установлены в нейтральное положение, как это
показано на гидравлической схеме, рабочая жидкость по гидролинии 18 проходит на
слив через фильтр 15 обратно в бак 17.
Для подъема стрелы золотник 2 перемещается вправо. При этом линия 18
перекрывается и жидкость через обратный клапан 5 по линии 19 через обратный
клапан 14 подается в поршневые полости гидроцилиндров 11. Жидкость из штоковых
полостей вытесняется по линии 20 через распределитель в линию 21, а затем в
сливную гидролинию 18 и в бак 17. При работе погрузчика, например во время
забора грунта, в гидролиниях гидроцилиндров 11 подъема стрелы может возникать
давление, превышающее допустимое. Для предохранения гидроцилиндров 11 и их
гидромагистралей от таких перегрузок между поршневой полостью и сливной линией
18 установлен переливной клапан 13.
При опускании стрелы золотник 2 перемещается влево и потоки рабочей
жидкости реверсируются. Рабочая жидкость от насоса 1 подается по линии 20 в
штоковые полости гидроцилиндров 11, а из поршневых полостей жидкость
вытесняется по линии 19 в распределитель и по линиям 21 и 18 на слив. Для
обеспечения плавного опускания стрелы с загруженным ковшом предусмотрен
обратный клапан 14 со встроенным дросселем. Клапан закрывается и жидкость на
слив идет через дроссель, создающий значительное гидравлическое сопротивление
потоку жидкости.
Так как при плавном опускании стрелы насос подает больше жидкости, чем
требуется по скорости опускания, то давление в гидросистеме достигает
предельного, срабатывает клапан 6 (в данном случае он выполняет функцию
переливного клапана) и излишки жидкости сбрасываются по линиям 21 и 18 в бак.
При заборе грунта ковшом золотник 3 гидрораспределителя перемещается
вправо. При этом линия 18 перекрывается и жидкость через обратный клапан 5 по
линии 22 подается в поршневые полости гидроцилиндров 10. Жидкость из штоковых
полостей вытесняется по линии 23 через распределитель в линию 21, а затем в
сливную гидролинию 18 и в бак 17.
При выгрузке грунта золотник 3 перемещается влево и потоки рабочей
жидкости реверсируются. Рабочая жидкость от насоса 1 подается по линии 23 в
штоковые полости гидроцилиндров 10, а из поршневых полостей вытесняется по
линии 22 а распределитель и по линиям 21 и 18 на слив.
При рыхлении грунта золотник 4 перемещается вправо. При этом линия 18
перекрывается и жидкость через обратный клапан 5 по линии 24 подается в
поршневые полости гидроцилиндров 9. Жидкость из штоковых полостей вытесняется
по линии 25 через распределитель в линию 21, а затем в сливную гидролинию 18 и
в бак 17. При заглублении клыка рыхлителя в грунт в гидролиниях гидроцилиндров
9 может возникать чрезмерное давление, поэтому для их предохранения между
поршневыми полостями и сливной линией 18 установлен переливной клапан 12.
При опускании стрелы золотник 4 перемещается влево, потоки рабочей
жидкости реверсируются. Жидкость от насоса 1 подается по линии 25 в штоковые
полости гидроцилиндров 9, а из поршневых полостей жидкость вытесняется по линии
24 а распределитель и по линиям 21 и 18 на слив.
Обратный клапан 5 закрывается при возможном резком забросе давления и
возникновении противотока рабочей жидкости в гидросистеме. Одновременно
напорный клапан 6, выполняющий функцию предохранительно, обеспечивает защиту
всей гидросистемы, перепуская рабочую жидкость из насоса 1 через линии 21 и 18
на слив.
Определение диаметров гидроцилиндров машины:
1. Диаметр поршня для гидроцилиндра подъёма
стрелы:
Внутренний
диаметр гидроцилиндра определяется в зависимости от направления действия
рабочего усилия. При работе штока на сжатие (выталкивание) (рис.1) рабочая
жидкость под давлением
подаётся в поршневую полость и создаёт на штоке
определённое усилие
; при этом в штоковой полости возникает сила
сопротивления, вызванная противодавлением
.
Усилие на штоке гидроцилиндра для подъема стрелы равным P = 5,8т
В этом случае диаметр гидроцилиндра [мм]:
где Р - заданное рабочее усилие, [кН]; р - рабочее давление при входе,
[МПа];
ψ = D2 /(D2 − d 2 ) - коэффициент мультипликации, равный отношению
площадей поршневой и штоковой полостей; d - диаметр штока, [мм];
- механический КПД гидроцилиндра
Усилие
на одном гидроцилиндре
кН
Коэффициент
мультипликации принимаем равный ψ = 1,25 , а КПД
=0,93
Принимаем D=70 мм. ( по
табл. 5, Юшкин В.В.)
Если
=1,25, то
Принимаем
d=36 мм. (диаметр штока)
Проверяем
рабочие (действительные) усилия:
На
2-х гидроцилиндрах
.
Диаметр поршня для гидроцилиндра поворота ковша:
Усилие на одном гидроцилиндре
кН
Коэффициент
мультипликации принимаем равный ψ = 1,25 , а КПД
=0,93
Принимаем D=60 мм. ( по
табл.5, Юшкин В.В.)
Если
=1,25, то
Принимаем
d=32 мм. (диаметр штока)
Проверяем
рабочие (действительные) усилия:
На
2-х гидроцилиндрах
.Диаметр
поршня для гидроцилиндра заглубления рыхлителя:
Усилие на одном гидроцилиндре
кН
Принимаем
D=60 мм. ( по табл. 5, Юшкин В.В.) Если
=1,25, то
Принимаем
d=32 мм. (диаметр штока)
Проверяем
рабочие (действительные) усилия:
На
2-х гидроцилиндрах
Определение
расходов, потребляемых гидроцилиндрами:
Подъёма
стрелы:
Скорость
перемещения штоков гидроцилиндра подъема стрелы
м/с=12
м/мин. При работе штока на выталкивание для получения заданной скорости
, [м/мин] рабочего хода поршня в поршневую полость с
площадью
, [м2] гидроцилиндра следует подать теоретический
расход [л/мин].
м2
л/мин,
На
два гидроцилиндра
л/мин
Одновременно
из штоковой полости с площадью
, [м2] гидроцилиндра
будет вытесняться теоретический расход [л/мин].
л/мин
На
два гидроцилиндра
л/мин
Такой
же расход
следует подавать в штоковую полость при работе штока
но втягивание, при этом из поршневой полости вытесняется теоретический расход
. Объёмный КПД насоса
принимаем
по техническим характеристикам. Объёмный КПД распределителя
с учётом износа можно принять равным
, принимаем
. В
гидроцилиндрах с уплотнениями манжетами или резиновыми кольцами утечки
практически отсутствуют, поэтому
.
Действительные расходы, подаваемые насосом для питания поршневых и
штоковых полостей:
л/мин,
л/мин
где
- объёмный КПД, учитывающий утечки рабочей жидкости в
гидроцилиндре
, распределительных устройствах
, в самом насосе
.
Поворота ковша:
Скорость перемещения штоков гидроцилиндров поворота ковша
м/с=9
м/мин.
При
работе штока на выталкивание для получения заданной скорости
, [м/мин] рабочего хода поршня в поршневую полость с
площадью
, [м2] гидроцилиндра следует подать теоретический
расход [л/мин].
л/мин,
На
два гидроцилиндра
л/мин
Одновременно
из штоковой полости с площадью
, [м2]
гидроцилиндра будет вытесняться теоретический расход [л/мин].
л/мин
На
два гидроцилиндра
л/мин
Такой
же расход
следует подавать в штоковую полость при работе штока
но втягивание, при этом из поршневой полости вытесняется теоретический расход
.
Объёмный
КПД насоса
принимаем по техническим характеристикам. Объёмный
КПД распределителя
с учётом износа можно принять равным
, принимаем
. В
гидроцилиндрах с уплотнениями манжетами или резиновыми кольцами утечки
практически отсутствуют, поэтому
.
Действительные расходы, подаваемые насосом для питания поршневых и
штоковых полостей:
л/мин,
л/мин
где
- объёмный КПД, учитывающий утечки рабочей жидкости в
гидроцилиндре
, распределительных устройствах
, в самом насосе
.
Заглубления рыхлителя:
Скорость перемещения штоков гидроцилиндра подъема рыхлителя
м/с=6,6
м/мин.
При
работе штока на выталкивание для получения заданной скорости
, [м/мин] рабочего хода поршня в поршневую полость с
площадью
, [м2] гидроцилиндра следует подать теоретический
расход [л/мин].
м2
л/мин,
На
два гидроцилиндра
л/мин
Одновременно
из штоковой полости с площадью
, [м2]
гидроцилиндра будет вытесняться теоретический расход [л/мин].
л/мин
На
два гидроцилиндра
л/мин
Такой
же расход
следует подавать в штоковую полость при работе штока
но втягивание, при этом из поршневой полости вытесняется теоретический расход
.
Объёмный
КПД насоса
принимаем по техническим характеристикам. Объёмный
КПД распределителя
с учётом износа можно принять равным
, принимаем
. В
гидроцилиндрах с уплотнениями манжетами или резиновыми кольцами утечки
практически отсутствуют, поэтому
.
Действительные расходы, подаваемые насосом для питания поршневых и
штоковых полостей:
л/мин,
л/мин
где
- объёмный КПД, учитывающий утечки рабочей жидкости в
гидроцилиндре
, распределительных устройствах
, в самом насосе
.
Выбор насоса:
Выбираем насос марки Г15.25 160 л/мин
n=1300
об/мин
·
для подъема
стрелы:
·
для поворота
ковша
·
для заглубления
рыхлителя
Расчёт
диаметров труб и рукавов:
Внутренний
диаметр трубы или резинометаллического рукава (мм) определяется по формуле:
где
- расход жидкости на рассматриваемом участке,
,
- средняя
скорость жидкости ,
.
Диаметр
трубопровода в напорной линии:
,
принимаем
мм,
м/с,
Диаметр
всасывающего трубопровода
мм,
принимаем
мм,
Для
сливной линии:
л/мин,
м/с,
мм, принимаем
мм,
Действительная
скорость потока в сливной линии
м/с
Расчёт
гидравлических потерь:
где ВМГЗ
,
.
-й
участок:
м
Па
-й
участок:
м
Па
-й
участок:
м
Па
-й
участок:
м
Па
-й
участок:
м
Па
-й
участок:
м
Па
-й
участок:
м
Па
-й
участок:
м
Па
Расчет местных сопротивлений:
1-й
участок:
,
;
-й
участок:
,
;
3-й
участок:
;
;
-й
участок:
,
;
-й
участок:
,

;
;
;
-й
участок:
,
;
;
-й
участок:
,
;
;
-й
участок:
,
Расчет
замедлительного дросселя:
Если
необходимо обеспечить медленное свободное опускание груза с постоянной
скоростью
, то в сливной магистрали гидроцилиндра следует
установить замедлительный дроссель. Он представляет собой шайбу с малым
калиброванным отверстием, диаметр которого
следует
определить.
При
опускании груза весом
под поршнем создается давление
под
воздействием которого жидкость вытесняется из гидравлического цилиндра в
количестве
.
·
для подъема
стрелы:
;
;
где
- скорость втягивания штока.
.
где
- давление в поршневой полости;
- потеря давления на фильтре и распределителе:
;
;
.
,
Диаметр
отверстия
в дроссельной шайбе во избежание засорения не должен
быть меньше 0,3мм.
Внесём
изменения в схему распределителя 3(см. рис. 3). Для этого добавим к нему
четвёртую секцию, через которую жидкость будет проходить когда ковш опускается
под собственным весом, а поршневые полости гидроцилиндров не соединяются со
штоковыми полостями, и не создаётся вакуум.
Рис.3
Схема гидрораспределителя.
Выбор
фильтра:
Тип
фильтра 1.1.32-25/16 с фильтроэлементом «Реготмас»; тонкость фильтрации, 25
мкм; расход
; номинальное давление
(выбираем
по табл. 19. Юшкин В.В.). Расчет мощности и КПД гидропривода:
Полная
мощность гидропривода (кВт) равна мощности, потребляемое насосом
- полный
КПД насоса,
;
-
номинальное давление,
;
;
Мощность
гидропривода равна:
Полный
КПД гидропривода определяется отношением:
;
где
- скорость выталкивания штока г.ц.
,
, потери
мощности составляют
.
Проверочный
расчет: Цель проверочного расчета: Установить действительное значение всех
параметров гидропривода после выбора гидромашин и гидроаппаратов, проверяются:
Действительные усилия на штоке гидроцилиндров
Подъёма
стрелы
На
2-х гидроцилиндрах
Поворота ковша:
На
2-х гидроцилиндрах
Заглубления рыхлителя:
На
2-х гидроцилиндрах
.Действительные
скорости выталкивания поршней :
(в
гидроцилиндре стрелы);
(в
гидроцилиндре поворота ковша);
(в
гидроцилиндре заглубления рыхлителя);
.Действительные
скорости выталкивания штоков:
(в
гидроцилиндре стрелы);
(в
гидроцилиндре поворота ковша);
(в
гидроцилиндре заглубления рыхлителя);
.
Рабочее давление насоса при подъеме номинального груза:
Давление в поршневой полости гидроцилиндра: Р=3437431,06 Па
. Настройка предохранительного клапана:
.
При
прохождении производственной практики я освоил способы и методы ремонта
оборудования цеха; выявлять неисправности, устранять их, настраивать и
регулировать оборудование, научился работать с разным инструментом, освоил
работу оборудования в процессе ремонта, изучил инструкцию по охране труда;
научился работать с людьми.
одноковшовый
фронтальный погрузчик гидравлический
Список литературы
1. Беркман И.Л. «Универсальные
строительные одноковшовые экскаваторы» М. 1981г.
2. Раннев А.В. «Одноковшовые
строительные экскаваторы» М. 1991г.
3. Юшкин В.В. «Основы расчета объемного
гидропривода» Минск 1982г.
4. Стандарт организации. Система
менеджмента качества. Учебно-методическая деятельность. Общие требования к
оформлению текстовых и графических работ студентов. Утвержден и введен в
действие приказом № 629-0 от 02.06.2007г.
5. Памятка студенту о прохождении
практики: справочный материал/ составители Н.И. Донченко., О.С.Немчинова - Вып.
2.- Изд. 2-е, перераб. и доп. - Иркутск: Изд-во ИрГТУ, 2012.- 27 с.
6. Васильченко В.А. Гидравлическое
оборудование мобильных машин: Справочник - М.: Машиностроение, 1983.