Оборудование листопрокатного цеха

  • Вид работы:
    Отчет по практике
  • Предмет:
    Другое
  • Язык:
    Русский
    ,
    Формат файла:
    MS Word
    2,58 Мб
  • Опубликовано:
    2015-06-27
Вы можете узнать стоимость помощи в написании студенческой работы.
Помощь в написании работы, которую точно примут!

Оборудование листопрокатного цеха

Министерство образования и науки Украины

Приазовский государственный технический университет

Энергетический факультет

Кафедра ЭПП








Отчет по технологической практике


Выполнила: ст.гр. ЭПА-10

Гулькова В.В.

Проверили:

руководитель от предприятия:

Гладковский Д.С.

руководитель от вуза:

Бирюкова С.С.



Мариуполь 2013

Аннотация

(Русский)

Целью данной технологической практики есть приобретение практических навыков, а также закрепление теоретических знаний полученных в университете за время обучения. В данном отчете представлены технологический процесс Стана 3000, а также автоматика и электротехника механизма толкателя.

(Українська)

Метою даної технологічної практики є придбання практичних навиків, а також закріплення теоретичних знань отриманих в університеті за час вчення. У даному звіті представлені технологічний процес Стана 3000, а також автоматика і електротехніка механізму штовхальника.

Содержание

Введение

. Технологический процесс ЛПЦ-3000

. Техническая характеристика оборудования

.1 Сортамент стана

.2 Основные требования к исходной заготовке

.3 Нагрев металла

. Технология прокатки на двухклетевом стане

.1 Прокатка в черновой клети

.2 Прокатка в чистовой клети

.3 Прокатные валки

.4 Порезка раскатов на ПН-1

. Сдвоенные кромкообрезные ножницы

.1 Охлаждение раскатов

.2 Отгрузка продукции

. Схема управления механизма рольгангов

.1 Автоматика толкателя печи

Вывод

Список использованной литературы

Введение

Место прохождения практики ОАО «ММК им. Ильича», стан 3000. Цех производит прокат от 8 до 25мм толщиной и 3000мм шириной. Цех состоит из склада слябов, там же их и разрезают, нагревательных печей, черновой и чистовых клетей, участка резки и складирования.

Фактическая мощность 1,384 млн. тонн.

Автоматические системы с высокой точностью управляют процессом нагрева заготовки, температурно-деформационным и скоростным режимом прокатки. Ультразвуковой контроль в потоке гарантирует надежность металлопроката. Цех оборудован современными средствами для проведения всех видов испытаний готовой продукции. Комбинат может производить продукцию, которая по характеристике соответствует, а в ряде случае превышает требования стандартов технически развитых стран. Продукция цеха сертифицирована. Нажимные резцы определяют толщину прокатки металла. Две клети - чистовая и черновая. Сляб, который идет от четырех семизонных печей с шагающими балками, подается по рольгангам (температура порядка 1000 градусов Цельсия) к клетям, где металл прокатывается в зависимости от технологий. Если надо его остудить до 700-800 градусов, то лист перемещают на охладительный рольганг, где его поливают водой. После этого лист подается по рольгангам на ножницы, холодильники и далее.

1. Технологический процесс ЛПЦ-3000

Скорость прокатки доходит до 5м/с.

Черновая клеть: Прокатка здесь может осуществляться в ручном режиме. Но помимо ручного режима есть автоматический, т.е. металл подается из печей в клеть, задается прокатка, скорость. Оператор, при необходимости, имеет возможность переключить автоматический режим в ручной в любой момент.

Первый машзал - основной. Место, где находится оборудование клетей и все механизмы для рольгангов. В 10-м машзале сосредоточено самое ответственное и главное оборудование. Расположено оно на двух уровнях. Самое мощное оборудование предназначено для питания главных приводов клетей. Рабочие валки черновой и чистовой клетей должны быть приведены во вращение от двигателей, запитанных от теристорных преобразователей, расположенных здесь же. В шкафах машзала сосредоточены системы автоматического регулирования главного привода чистовой клети. Предусмотрена также система вентиляции (две системы - от центральной воздуходувной станции и вытяжная вентиляция). Сила тока каждого преобразователя, который задействован на этих приводах - 1000А.

Двигателей чистовой клети - два. Т.е. на каждый валок свой двигатель (двух якорный). Валки с двигателями соединяются посредством шпинделей. Нижний двигатель, чтобы соединится со шпинделем, который крутит нижний валок, проходит через промежуточный вал, который расположен под этими двигателями. Большинство оборудования стана - чешской поставки. Двигатели - харьковские, преобразователи после модернизации - запорожские. Двигатель черновой клети одноякорный. На черновой клети катают толстые куски - слябы, а на чистовой - катают уже подкаток. Чем тоньше металл, тем он быстрей остывает. И поэтому для того, чтобы не потерять пластичную способность металла, его надо скорей пропустить через валки, чтобы он оставался нагретым. Если этого не обеспечить, то появится разнотолщинность в головной и хвостовой части листа. Толщиномер измеряет толщину листа на головной части и хвостовой, чтобы разность не превышала долей миллиметра.

На стане есть ножницы по горячему и по холодному металлу. Также есть клеймовочно-маркировочная машина (старая и новая), датского производства. На листе проставляется клеймо, где указан номер плавки, страна, изготовитель, длина, толщина, ширина, дата изготовления и товарный знак.

На ножницах холодной резки происходит отбор проб: из нужного места вырезают полоску металла и посылают ее на испытание в специальную механическую лабораторию. Испытание делают на разрыв, на изгиб, на ударную прочность и т.д.

Финальная стадия: склад готовой продукции. Специальный парапет, на котором раскладывается уже по штабелям металл, подготовленный к отгрузке. Рольгангами листы транспортируются и сбрасываются в специальные карманы, откуда с помощью магнитных кранов укладываются по штабелям в зависимости от сорта металла, размера, толщины и т. д. Потом штабеля, проложенные специальным образом, перекладываются в вагоны.

Рисунок 1. Черновая клеть ЛПЦ-3000

. Техническая характеристика оборудования

В состав технологического оборудования ЛПЦ-3000 входят:

четыре методические нагревательные печи с шагающими балками;

камеры гидросбива для предварительного удаления окалины;

двухклетевой реверсивный прокатный стан;

установка ускоренного (ламинарного) охлаждения;

роликоправильные машины (РПМ-1 - горячей правки, РПМ-2,3 холодной правки);

ножницы поперечной резки (ПН-1,2, 5, 6, 7);

сдвоенные кромкообрезные ножницы (СКОН-3,4);

ультразвуковые дефектоскопы;

машина горячей маркировки;

клеймовочно-маркировочные машины;

другое вспомогательное оборудование;

.1 Сортамент стана

В ЛПЦ-3000 производятся листы размерами: толщиной 6-50 мм, шириной 1500-2700 мм, длиной 25000 мм.

В зависимости от требований заказов и нормативной документации на продукцию для получения необходимых качественных показателей (механические свойства, структура металла и т.д.) толстолистовой прокат производится со следующими состояниями поставки (термин состояния поставки устанавливает нормативная документация на продукцию): в состоянии прокатки; после контролируемой прокатки; после термомеханической прокатки.

Требования к размерам листов, их предельным отклонениям, плоскостности, химическому составу стали, механическим свойствам и другим параметрам должны соответствовать требованиям нормативной документации на поставку толстолистовой продукции.

.2 Основные требования к исходной заготовке

Из ККЦ после отливки на МНЛЗ, цеха слябинг - 1150, ЛПЦ-4500 ММК им. Ильича и в, некоторых случаях, с других металлургических предприятий на склад слябов ЛПЦ-3000 для производства листов и отгрузки слябов на экспорт поступают слябы штангами, длина которых должна быть кратной длине исходной заготовки (сляба-крата) для производства листов согласно спецификации.

Химический состав слябов, поступивших из ККЦ, должен соответствовать требованиям внутрикомбинатовского Регламента.

Химический состав слябов, поступивших из цехов ММК им. Ильича (слябинг - 1150, ЛПЦ-4500) или с других металлургических предприятий, должен соответствовать требованиям специально разработанного регламента в соответствии с нормативной документацией на продукцию.

Форма, размеры, предельные отклонения по форме и другие требования для штанг-слябов и слябов-кратов для производства листов и отгрузки слябов на экспорт должны соответствовать требованиям стандартов предприятия.

Поступившие на склад штанги-слябы должны быть осмотрены, приняты ОТК и зафиксированы в «Книге поступления слябов» ОТК. При приемке штанг-слябов бригадир и контролер ОТК проверяют соответствие фактического наличия металла указанному в сертификате, правильность клеймовки, маркировки, делают выборочную проверку их размеров и качества, соответствие химического состава стали, указанного в сертификате.

Принятые штанги-слябы размечают мелом и разрезают на мерные длины (слябы-краты) газорезательными машинами. Для производства листов до 9 мм литые слябы-краты шириной 1850 мм могут разрезать вдоль на два сляба-крата шириной 915-920 мм. При порезке недорезы недопустимы, образующийся крат должен быть удален.

Исходной заготовкой для производства листов служат литые и катанные слябы-краты следующих размеров:

литые слябы - толщиной 150-315 мм, шириной 1550-1850 мм, длиной 2300-2850 мм;

катаные слябы - толщиной 90-250 мм, шириной 1100-1850 мм, длиной 2300-2850

При поступлении штанг-слябов с других цехов комбината им присваивается нумерация согласно сопроводительной документации с добавлением номера крата при порезке на мерные длины.

После зачистки и порезки штанг-слябов на мерные длины клеймовщик склада слябов восстанавливает при помощи кисти светлой краской или известью маркировку на узкой грани слябов с указанием номера плавки, марки стали геометрических размеров и сквозного номера сляба.

Перед посадкой в печи слябы, при производственной необходимости, взвешивают на весах, встроенных в секцию разрузочного рольганга.

Контролер ОТК фиксирует порядок посада слябов в «Книге посада и выдачи слябов» ОТК на ПУ-1 ПУ-4 с указанием времени посада и выдачи, номера плавки, марки стали, размеров сляба.

При посаде в печь слябы укладывают на тележки загрузочных устройств в соответствии с наряд - заданием на посад и сквозной цеховой нумерацией таким образом, чтобы при транспортировании маркировка на слябах была видна операторам и контролерам ОТК на ПУ-1 и ПУ-4.

При посадке в печи посадник участка нагревательных печей (ПУ-1 и ПУ-4) совместно с контролером ОТК производит сверку фактического наличия слябов в наряд-задании на посад.

 

Рисунок 2. Вводная подстанция ЛПЦ-3000

.3 Нагрев металла

Нагрев слябов перед прокаткой осуществляют в методических семизонных нагревательных печах с шагающими балками (ПШБ) согласно ТИ 227-П-14-2002 «Нагрев слябов в методических нагревательных печах с шагающими балками листопрокатного цеха 3000».

Нагрев слябов производят в режиме автоматического управления. Переход на ручное управление может быть разрешен только в исключительных случаях.

Температурные режимы нагрева слябов порядка 1200 градусов Цельсия.

Возможные нарушения технологии нагрева слябов, и меры по их устранению приведены в ТИ 227-П-14-2002.

3. Технология прокатки на двухклетевом стане

Нагретые слябы выдают в прокатку по одному. Запрещается одновременная выдача слябов из двух рядов печи и выдача новой плавки пока не закончена предыдущая. После выдачи из печи слябы передают по рольгангу к черновой клети.

В случае задержки предыдущего раската в черновой клети, слябу сообщают возвратно-поступательное движение во избежание местного охлаждения металла и перегрева роликов рольганга.

Возвраты отправляют на сталкивающее устройство для возвратов. Количество слябов, помещающихся на стеллаж устройства, не более четырех штук.

Учет возвратов ведется в «Книге возвратов и недокатов» на ПУ-7 и «Книге возвратов» ОТК склада слябов.

При транспортировке к черновой клети слябы проходят через камеру гидросбива для предварительного удаления окалины.

Рисунок 3. Чистовая клеть Стана 3000

3.1 Прокатка в черновой клети

На основании наряд-задания мастер или оператор ПУ-8 определяют схему прокатки в черновой клети, исходя из условия не превышения допустимых условий прокатки и суммарных крутящих моментов.

К прокатке можно приступать после:

включения всех систем смазки и гидравлики;

- подачи смазки на подшипники жидкостного трения;

- подача технической воды на охлаждение валков;

- подача воды в систему гидросбива окалины.

Толщина раската после черновой клети должна быть, как минимум, в 2,5 раза больше номинальной толщины листа.

Разбивка ширины сляба в черновой клети производится с учетом минимизации фактора формы очага деформации.

Прокатка листов производится по схеме, которая выбирается в зависимости от размеров сляба и готового листа.

Во время прокатки в черновой клети ширину раската проверяют с помощью линеек манипулятора.

Ширина раската включает величину припуска на обрезку боковых кромок. При этом она не должна превышать 2850 мм.

Прокатка должна производится по середине бочки валков, для чего раскат центрируют с помощью линеек манипулятора.

Скорость движения раската по рольгангу при задаче раската в валки черновой клети не должна превышать скорости валков при захвате.

После черновой клети раскаты при необходимости их подстуживания перед прокаткой в чистовой клети передают на дисковое охлаждающее устройство, где они охлаждаются до температур, обеспечивающих требуемые температуры начала прокатки в чистовой клети, постоянно двигаясь по охлаждающим дискам.

3.2 Прокатка в чистовой клети

С целью уменьшения неравномерности охлаждения металла паузы между пропусками при прокате должны быть минимально возможными. На концы раската не должны попадать охлаждающая валки вода.

При прокате с выдерживанием раската на охлаждающее устройство (байпасе) после черновой клети температура выдачи металла байпаса должна быть на 5-10 градусов Цельсия выше температуры начала прокатки в чистовой клети.

При окончательной настройки клети после перевалки обязательно измерить толщину обеих кромок раската.

При разности толщины кромок, превышающий 0,2 мм устраняют перенос валков в вертикальной плоскости поднятием или отпусканием левой по ходу прокатки стороны верхней пары валков.

Прокатка в последнем пропуске чистовой клети ведется с рассогласованием окружных скоростей рабочих валков в зависимости от величины неплоскостности листов.

Охлаждение раскатов до температуры правки (600-700 градусов Цельсия) производится на воздухе.

Возможно охлаждения раскатов с помощью установки ускоренного охлаждения, расположенной за чистой клетью перед РПМ-1.

Количество секций в установке ускоренного охлаждения, включаемых сверху и снизу, должны обеспечить температуру правки (600-700 градусов Цельсия).

.3 Прокатные валки

Рабочие валки чугунные, твердость бочки валка должна находиться в пределах 63-72 единиц по Шору. Опорные валки стальные с твердостью бочки 55-65 единиц на Шору.

При минусовых температурах окружающей среды для разогрева валков до температуры 40-60 градусов Цельсия темп прокатки за первые 30 минут должен быть 10-12 слябов.

Рабочие валки с термообработкой устанавливают в клеть без естественного старения, валки без термообработки перед установкой в клети для снятия внутренних напряжений подвергают выдержке не менее 6 месяцев, опорные не менее 9 месяцев.

Комплект, состоящий из двух валков, подбирают по диаметру и твердости. Для черновой клети разница диаметров нижнего и верхнего валков составляет 10-15 мм. Для чистовой клети разница диаметров нижнего и верхнего валков не более 4 мм. Верхний валок должен быть большой твердости. Разность валков по твердости не должна превышать 5 единиц по Шору.

Рисунок 4. Схема деформации металла валками

Прокатка - это сложный процесс деформации металла, пропускаемого между двумя вращающимися валками (рис. 4).

Рисунок 5. Простейшая схема управления двигателем клети

.4 Порезка раскатов на ПН-1

После маркировки раскаты толщиной до 32 мм включительно поступают на ножницы поперечной резки № 1 (ПН-1) для обрезки концов и деления, при необходимости, раскатов на части (краты). Обрезка переднего и заднего концов раската производится в горячем состоянии при температуре раскатов 100-700 градусов Цельсия.

При обрезке торцов должна быть в последующем обеспечена порезка годной части раската с учетом тепловой усадки, торцовки раската (крата) и припуска на отбор проб для механических испытаний. Запрещается оставлять закругления на головной части раската.

4. Сдвоенные кромкообрезные ножницы

Сдвоенные кромкообрезные ножницы установлены в каждой линии резки и предназначены для обрезки боковых кромок полосы шириной 3000 мм, и толщиной 5-25 мм.

Сдвоенные кромкообрезные ножницы (СКОН) состоят из двух ножниц: справа по ходу металла - стационарные, слева - подвижные.

В состав каждых ножниц входят:

) по две пары тянущих роликов перед и за ножницами;

) механизм регулировки горизонтального зазора между ножами;

) два прижима верхних тянущих роликов;

) два прижима листа на входе и выходе ножниц;

) механизм подъема и опускания упора для скрапа;

) механизм подъема и опускания проводки для скрапа;

) механизм смены ножей

Кроме того подвижные ножницы имеют в своем составе механизм передвижения и два зажима подвижной станины ножниц.

Комбинированный механизм резания как подвижных, так и не подвижных ножниц состоит из механизма резания с радиусным ножом и механизма резания с наклонным ножом. Механизм резания с радиусным ножом предназначен для обрезки боковых кромок, а механизмы резания с наклонным ножом - для порезки обрези на скрап.

Тянущие ролики установлены перед и за ножницами и предназначены для шаговой подачи полосы при обрезке кромок, а также для транзитной транспортировки полосы через ножницы без обрезки кромок. Для обеспечения нормальной работы СКОН на входе и выходе ножниц установлены по две пары тянущих роликов. Каждая пара тянущих роликов состоит из верхнего и нижнего ролика. Подъем и опускание каждого верхнего тянущего ролика осуществляется с помощью прижимов тянущих роликов, снабженных гидроприводами.

Синхронизация нижних тянущих роликов перед ножницами, а также нижних тянущих роликов за ножницами механическая при помощи синхронизирующих валов.

Предусмотрена электрическая синхронизация между нижними и верхними тянущими роликами, между тянущими роликами перед и за ножницами, а также между нижними роликами при снятии синхронизирующих валов.

Сдвоенные кромкообрезные ножницы оборудованы прижимами листа, расположенными на входе и выходе полосы из ножниц. Задача прижимов листа - удерживать полосу во время реза у опоры ножа и предотвращать подъем полосы при выходе из нее ножа.

На подвижной и неподвижной станинах СКОН установлены проводки (направляющие) для обрезки, которые служат для горизонтальной подачи обрези от начала обрезки кромок до первого реза на скрап.

Подъем и опускание прижимов листа, упоров и проводок для скрапа осуществляется при помощи гидроприводов. Контроль опущенного и поднятого положений осуществляется при помощи конечных выключателей.

Механизм передвижения подвижной станины СКОН предназначен для установки ножниц на необходимую ширину листа, при помощи двух винтовых пар и направляющих балок.

После настройки ножниц на необходимую ширину подвижные ножницы фиксируются зажимными планками при помощи гидропружинных зажимов станины. Усилие зажима создается набором тарельчатых пластин, а снятие фиксации осуществляется гидроприводом.

Смена ножей механизма резания осуществляется при помощи гидроцилиндров, работающих от распределителей с ручным управлением подвод рабочей жидкости к распределителям - от гидроцилиндра с электромагнитным распределителем.

 

Рисунок 6. Ножницы поперечной резки














Рисунок 7. Сдвоенные кромкообрезные ножницы

4.1 Охлаждение раскатов

После порезки на ножницах ПН-1 и нанесения предварительной маркировки раскаты (краты) охлаждают на холодильниках дискового типа. Температура раскатов (кратов) после холодильника должна быть не более 100 градусов Цельсия.

Операция охлаждения на всех дисковых холодильниках одинаковы. Передачу раскатов (кратов) с подводящего рольганга на холодильники и с холодильников на отводящий рольганг осуществляют с помощью дисковой передаточной секции

Охлаждение кратов длиной до 13 м производят в два ряда, а раскатов (кратов) длиной до 27 м - при совместной работе обеих секций.

Не допускается накладывание раскатов (кратов) друг на друга во избежание их неравномерного их охлаждения. Расстояние между раскатами (кратами) должно быть примерно 150 мм.

Рисунок 8. Холодильные установки

4.2 Отгрузка продукции

По требованию заказчика на торцы листов дополнительно сортировщик-сдатчик кистью наносит цветную маркировку.

Работники ОТК на складе готовой продукции осуществляют дополнительный контроль качества поверхности, геометрических размеров листов.

Отгрузке со склада готовой продукции подлежат повагонные партии металла при полном соответствии требованиям соответствующих стандартов и заказов.

В штабелях листы перекладывают прокладкой через каждую вагонную норму. К ним подвешивают бирку из фанеры размеров 100 Х 150 мм с указанием количества листов.

Порядок погрузки и крепления груза устанавливается в соответствии с техническими условиями погрузки и крепления грузов.

Ответственность за оформление документов и контроль за качеством погрузки в вагоны несет бригадир отгрузки и мастер листоотделки.

 

Рисунок 9. Погрузка готовой продукции

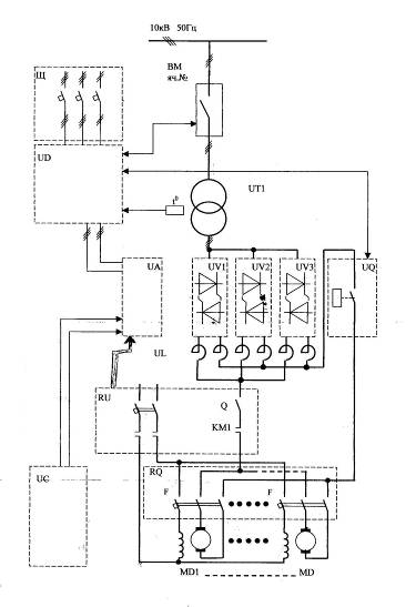
5. Схема управления механизма рольгангов

Рисунок 10. Функциональная схема управления механизма рольгангов

На рис. 10 изображена функциональная схема управления механизма рольгангов. Данная схема включает в себя: силовую часть, представленная реверсивными тиристорными преобразователями (схема Ларионова шестипульсная), состоит из трех реверсивных мостов включенных в параллель на совместную работу, СИФУ, САР, датчики, реакторы, реле, автоматы, двигатели постоянного тока. Реверсивные теристорные мосты включаются в параллель для того, чтобы предел по току. СИФУ необходима для подачи отпирающего импульса на тиристор, а реакторы необходимы для того, чтобы нагрузка была равномерной на всех реверсивных мостах. В данной схеме также используются двигатели постоянного тока с независимой обмоткой возбуждения.

.1 Автоматика толкателя печи

Рисунок 11. Диаграмма кулачкового механизма ключа



Рисунок 12. Схема автоматики толкателя печи

оборудование листопрокатный цех прокатка

На данном рис. 12 изображена автоматика толкателя печи. Данный толкатель используется на Стане 3000 для отправки слябов в семизонные нагревательные печи. Автоматика толкателя включает в себя большое количество реле и контакторов: нулевое реле (готовность к работе), контактор якоря, контактор возбуждения, минимальное возбуждение, включение, шунт сопротивления, а также тормоз и блокиратор, который необходим для блокирования движения рольганга в случае не правильного расположения сляба на рольганге.

Вывод

На данной технологической практике я изучал технологический процесс ЛПЦ-3000 ОАО ММК им. «Ильича», а также автоматику и электротехнику механизмов, обеспечивающие этот технологический процесс. Из-за сложности схем механизмов остановился только на некоторых из них, это схема толкателя печи. Данный толкатель может управляться в автоматическом режиме, а может управлять им оператор. Также закрепил теоретические знания, полученные в университете за годы обучения, на практике. В основном Стан 3000 чешской поставки, которой больше 25 лет, и он нуждается в модернизации и новом оборудовании, которое также вводиться в цехе.

Список использованной литературы

Загреев А.А. «Производство толстолистового проката в ЛПЦ-3000, технологическая инструкция ТИ 227-ПГЛ-15-2006», Мариуполь 2006

Загреев А.А. «Технологическое обслуживание электроприводов кромкообрезных ножниц 3, 4, производственная - техническая инструкция, ПТИ-227-613-07, Мариуполь 2004

Милонов В.В. «Мастерская СКОН», Жданов 1984

М.М. Кацман «Электрические машины», Москва «Высшая школа» 1990

М.Г. Чиликин, А.С. Сандлер «Общий курс электропривода», Москва «Энергоиздат» 1981

Похожие работы на - Оборудование листопрокатного цеха

 

Не нашли материал для своей работы?
Поможем написать уникальную работу
Без плагиата!
Без нейросетей!