Люминесцентные лампы
Введение
оптический светильник
люминесцентный
Электроэнергетика - важнейшая инфраструктурная отрасль,
необходимая во всех аспектах жизнедеятельности общества, в производстве и в
быту, транспорте и связи, в отдыхе и развлечениях. Определим этапы технологического
развития энергетической промышленности. Первая стадия развития энергетики:
локальная энергетика Человек открыл законы протекания электрического тока и
научился производить первые опыты с электричеством и электромагнитной
индукцией. Однако отсчет электроэнергетики как отрасли человеческой
деятельности и вида бизнеса нужно вести с момента создания генерирующих энергию
(генераторов) и энергопотребляющих (лампочки, электродвигателя,
электронагревателя) устройств.
Вторая стадия развития энергетики: региональная (районная)
энергетика. С развитием передающих устройств (электрических сетей) происходит
важный технологический скачок: теперь несколько генераторов могут подключаться
к одной сети, передавая энергию множеству местных потребителей на большие
расстояния. Постоянный ток практически повсеместно замещается переменным,
появляются устройства трансформации напряжения, двигатели, работающие на
переменном токе. Производство и передача ведутся на более высоком напряжении,
чем потребление. Электричество становится основным источником энергии для
промышленности, вытесняя паровые и локальные двигатели внутреннего сгорания.
Третья стадия развития энергетики: межрегиональная
энергетика. С появлением линий передачи высокого напряжения становится
возможным обмен крупными объемами энергии между удаленными друг от друга
регионами. Прокладываются длинные высоковольтные межрегиональные линии
электропередач, открываются обширные рынки сбыта, способствующие окупаемости
генераторов большой мощности. Мощность электростанций и установленных на них
агрегатов увеличивается. Развитие высоковольтных линий электропередачи приводит
к созданию двухуровневой сети: закольцованной высокого напряжения (к которой
подключены крупные электростанции и наиболее крупные потребители) и распределительной
более низкого напряжения.
Четвертая стадия развития энергетики: глобальный энергорынок.
Формирование глобального энергорынка связано с совершенствованием учета
производства, потребления и перетоков электроэнергии на границах сетевых
компаний и на разных уровнях напряжения внутри сетевой компании. В итоге
видоизменяется система отношений в энергетике.
Пятая стадия развития: информационная и онлайн - энергетика.
Параллельно с электрической сетью развивается сложная система обмена
информацией (например, на основе Интернета). АСКУЭ теперь может не только
фиксировать переток за небольшие промежутки времени, но и мгновенно передавать
данные о состоянии сети и режиме перетока или потребления на один из
центральных серверов, управлять режимами в сети по команде оператора,
удаленного сервера или по собственному встроенному алгоритму.
Шестая стадия развития энергетики: распределенная энергетика.
О данной стадии развития энергетики можно говорить с момента появления
небольших недорогих генераторов, устанавливаемых в офисе, мастерской, цехе, -
газовых и дизельных, ветрогенераторов, генераторов на топливных элементах (в
том числе водородных), солнечных батарей, а также устройств аккумулирования
(накопления) электроэнергии и более совершенных устройств автоматического
управления потоками энергии в низковольтных сетях. Дальнейшие этапы развития
энергетики на настоящий момент четко не определены. Вероятно, они будут связаны
с возможностью беспроводной передачи энергии или совершенствованием устройств
доставки топливных элементов потребителю (что снизит значимость электрической
сети или сделает ее ненужной).
С развитием электроэнергетики все большее значение
приобретает совершенствование устройств вторичной коммутации, на которые
возлагаются функции управления первичным (силовым) оборудованием
электроустановок и режимами работы этого оборудования. Из устройств вторичной
коммутации наиболее важная роль отводится релейной защите. Релейная защита и
автоматика - совокупность электрических аппаратов, осуществляющих автоматический
контроль за работоспособностью электроэнергетической системы (ЭЭС) и аварийного
отключения или подключение резервного питания, либо осуществлять сигнализацию
оперативному персоналу, который должен принимать меры к ликвидации
ненормальности.
Цель данной работы - изложить технологию монтажа и ремонта
светильника с люминесцентными лампами.
Задачи работы: дать общие сведения о светильниках, описать
устройство и назначение светильников ЛПО, описать технологию монтажа
светильников ЛПО, выполнить схему включения светильника ЛПО, составить
последовательность технологических операций технического обслуживания и ремонта
электроосветительных установок с люминесцентными лампами, в экономической части
необходимо рассчитать различными способами амортизацию основных средств на
предприятии. В работе требуется также рассмотреть правила охраны труда, техники
безопасности и пожарной безопасности при техническом обслуживании и ремонте
люминесцентных ламп.
1. Основная часть
1.1 Общие сведения о светильниках
Светильник - прибор, перераспределяющий, фильтрующий и
преобразующий свет, излучаемый одной или несколькими лампами и содержащий все
необходимые детали для установки, крепления его и ламп, но не сами лампы, а
также электрические цепи и элементы для присоединения его к электрической сети.
Световой поток большинства источников света распределяется, а
в пространстве достаточно равномерно. Для рационального освещения помещения или
открытого пространства требуется обычно распределить световой поток источника
света вполне определённым образом: направить его вниз, или вверх. Для такого
перераспределения светового потока применяют осветительные приборы.
Светильники являются осветительными приборами ближнего
действия, служащими для освещения объектов, находящихся на небольшом расстоянии.
Прожектор в отличие от светильников является осветительным
прибором дальнего действия и используется для освещения удалённых объектов.
Светильник состоит из источника света и осветительной
арматуры.
Главным назначением осветительной арматуры является
перераспределение светового потока источника света. Ещё она предохраняет зрение
рабочих то чрезмерной яркости источников света, защищает лампу от механических
повреждений, защищает полости расположения источника света и патрона то
воздействия окружающей среды, служит для крепления источника света, проводов,
пускорегулирующих аппаратов.
Оптические системы осветительных приборов предназначены для
перераспределения световых потоков источников света. Элементами оптических
систем являются: отражатели, преломлятели, рассеиватели, защитные стёкла,
экранирующие решётки и кольца.
Отражатели - перераспределяют световой поток лампы. В
зависимости от отражения отражатели могут быть диффузными, матовыми или
зеркальными.
Рассеиватели - перераспределяют световой поток лампы на
основе рассеянного пропускания. Различают диффузные, матовые и матированные
рассеиватели. Два последних обладают направленно-рассеянным пропусканием; у
матированных рассеивающая способность меньше, чем у матовых.
Преломлятель - перераспределяет световой поток источника
света, отразившийся от отражателя, перераспределяется с помощью рассеивателя
или преломлятеля. Отдельные типы светильников могут не иметь отражателя или
рассеивателя.
Современными электрическими источниками света являются лампы
накаливания, люминесцентные низкого давления и ртутные высокого давления. Лампы
накаливания наиболее распространённые в качестве электрического источника
света, имеют вольфрамовую нить, чаще всего спиральную, находящуюся в вакууме
или инертным газе.
Лампа накаливания. Принцип действия ламп накаливания основан
на преобразовании электрической энергии, подводимой к её нити, в энергию
видимых излучений, воздействующих на органы зрения человека и создающих у него
ощущение света, близкого к белому. Лампы накаливания, из внутреннего объёма
(колбы) которых выкачан воздух, называют вакуумными, а заполненные инертными
газами - газополными.
Газополные лампы при прочих равных условиях имеют большую,
чем вакуумные лампы, световую отдачу, поскольку находящийся в колбе под давлением
газ препятствует испарению вольфрамовой нити, что позволяет повысить её рабочую
температуру, а следовательно, и световую отдачу. Недостатком их является
некоторая дополнительная потеря тепла нити накала через конвекцию газа,
заполняющего внутреннюю полость колбы. А основным недостатком ламп накаливания
является низкая световая отдача: только 2-4% потребляемой или электрической
энергии превращается в энергию видимых излучений, воспринимаемых глазом
человека, остальная часть энергии преобразуется в тепло, излучаемое лампой. Для
освещения предприятий, учреждений и учебных заведений в настоящее время
применяют преимущественно люминесцентные лампы низкого давления представляющие
собой стеклянную герметически закрытую трубку, внутренняя поверхность которой покрыта
тонким слоем люминофора. Люминесцентная лампа низкого давления. Люминесцентные
лампы низкого давления изготовляют на напряжение 127В мощностью 15 и 20Вт, на
напряжение 220В - мощностью 30, 40, 65 и 80Вт. Срок службы ламп при нормальном
режиме работы 10 000 часов. Светоотдача люминесцентных ламп примерно в 4-5 раз
выше, чем у ламп накаливания. Одной из разновидностей люминесцентных ламп
являются дуговые ртутные лампы (ДРЛ) высокого давления, которые служат для
освещения городских улиц, площадей, а так же территории и производственных
помещений тпредприятий и выпускаются двухэлектродные и четырёхэлектродные. Рис.
3 Дуговая ртутная лампа высокого давления (ДРЛ). Двухэлектродные лампы ДРЛ
выпускают мощностью 80, 125,250,400,700 и 1000 Вт.
1.2 Описать устройство и назначение светильников
ЛПО
Светильники для люминесцентных ламп низкого давления состоят
из металлического корпуса, в котором смонтированы ламподержатели,
стартеродержатели, пускорегулирующее устройство, соединительные провода и
рассеиватель.
Конструкции, детали, изделия и
приспособления для подвески светильников закрепляют на потолках, стенах,
колоннах с помощью закладных или встреливаемых дюбелей, а также закладных
частей. Заводы выпускают крюки и шпильки с поворотными планками для крепления
светильников к монолитным и многопустотным плитам перекрытий. Вместе с
крепежной деталью устанавливают потолочную розетку, в которой соединяют провода
светильника и сети люстровыми зажимами и которая одновременно закрывает
отверстие выхода проводов в перекрытии. Конец каждого крюка изолирован во
избежание случайного соединения металлических нетоковедущих частей светильника
с заземленной металлической арматурой плит или стальными трубами
электропроводки.
Назначение: Светильники предназначены для общего освещения
общественных, административных и вспомогательных помещений. Работают в сети
переменного тока с номинальным напряжением 220 В и частотой 50 Гц.
Назначение светильников ЛПО: Общее освещение общественных
зданий, магазинов, офисов, лечебных учреждений, школ, столовых. Группа
помещений 3 по ГОСТ 8607-82
Напряжение питания светильников ЛПО: 380/220В 50 гц
Тип источника света светильников ЛПО:
Прямая трубчатая люминесцентная диаметром 32 мм мощностью 18, 36 Вт и 20, 40 Вт
(Допускается вместо ламп мощностью 18 и 36 Вт применять лампы мощностью 20 и 40
Вт диаметром 32 мм, вместо ламп мощностью 20 и 40 Вт применять лампы мощностью
18 и 36 Вт)
Класс защиты от поражения эл. током по ГОСТ 12.2.007.0-75
светильниковЛПО: 1
Климатическое исполнение светильников ЛПО: УХЛ4
Степень защиты светильников ЛПО: IP20
Соответствие требованиям нормативных документов светильников
ЛПО: ГОСТ Р МЭК 598-2-1-97
1.3 Описать технологию монтажа светильников ЛПО
Эксплуатация светильника должна производиться в соответствии
с «Правилами технической эксплуатации электроустановок потребителей».
Светильники после длительного транспортирования и / или
хранения перед установкой необходимо выдержать в отапливаемом помещении при
температуре +15…20° С не менее 24 часов.
После распаковки светильника необходимо отжать защелки и
снять растр / рассеиватель.
Установить светильник на потолок. Присоединить заведенные
внутрь питающие сетевые провода (сечение не менее 0,75 мм2.) к
клеммной колодке светильника.
Подключение светильника к электрической сети производить
только при обесточенной сети. Подключение заземляющего провода обязательно.
В светильнике уже установлены (для светильников с эмПРА)
стартеры Philips S2 (S10) или аналогичные.
Установить люминесцентные лампы, мощностью соответствующей
обозначенной на светильнике.
Установить растр / рассеиватель на место.
При загрязнении светильника его растр / рассеиватель
протирается сухой мягкой тканью.
Предварительная заготовка производится в следующей
очередности. Сначала заготавливают комплектные узлы крепления на строительных
элементах здания. После заготовки комплектных узлов комплектуют короба,
выполняя следующие операции:
) В зависимости от длины собираемой секции выкладывают и
соединяют между собой определенное количество коробов;
) нарезают и маркируют мерные отрезки магистральных проводов
по длине собираемой секции и делают отпайки к светильникам;
) на магистральных проводах в местах отпаек к светильникам
снимают изоляцию (без разрезания проводов и устанавливают сжимы У730 для
соединения с проводами смежных секций с одной стороны магистрали, также
устанавливаются сжимы У730. Отпайки к светильникам зачищают с двух сторон от
изоляции и один конец вводят в сжим, установленный на магистральном проводе. На
проводнике, заземляющем светильник, с одной стороны делают кольцо для
присоединения к заземляющему болту в коробе; 4) в собранные в секции короба
закладывают заготовленные магистральные провода с отпайками для светильников и
присоединяют нулевые провода. Затем с помощью подвесок типа крепят проволочные
подвески.
Заземление корпусов светильников при заземленной нейтрали
выполняют следующим образом:
при открытой прокладке проводов и свободно подвешенных
светильниках - с помощью гибких перемычек между заземляющим контактом
светильника и нулевым проводом (перемычки с нулевым проводом соединяют на
ближайшей к светильнику неподвижной опоре);
при прокладке защищенных изолированных
проводов, кабелей или изолированных проводов в стальных трубах, введенных в
корпус светильника через специальную деталь - соединением корпуса светильника с
нулевым проводом непосредственно в светильнике.
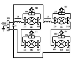
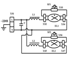
1.4 Выполнить схему включения светильника ЛПО
Рисунок 1. - Схема светильника 2х18 Вт
Рисунок.2. - Схема светильника 4х18 Вт
Рисунок 3. - Схема светильника 2х36 Вт
Рисунок 4. - Схема электрического включения ЛПО
1.5 Составить последовательность технологических
операций технического обслуживания и ремонта электроосветительных установок с
люминесцентными лампами
При обслуживании осветительных электроустановок нужно знать,
что в нормальном режиме в сетях электрического освещения напряжение не должно
снижаться более чем на 2,5% и повышаться более чем на 5% номинального
напряжения лампы. Для отдельных наиболее отдаленных ламп аварийного и наружного
освещения допускается снижение напряжения на 5%. В аварийном режиме допускается
снижение напряжения на 12% для ламп накаливания и на 10% для люминесцентных ламп.
Частота колебаний напряжения в осветительных сетях:
при отклонении от номинального на 1,5% не ограничивается;
от 1,5 до 4% - не должна повторяться более десяти раз в 1 ч;
более чем на 4% - допускается один раз в 1 ч.
Эти требования не распространяются на лампы местного
освещения.
Все работы по обслуживанию светильников выполняют при снятом
напряжении. Проверку уровня освещенности в контрольных точках помещений при
осмотрах осветительных установок производят не реже одного раза в год. В
исправности автоматов, отключающих и включающих электроосветительные установки,
убеждаются один раз в 3 мес. (в дневное время).
Проверку стационарного оборудования и электропроводки рабочего
и аварийного освещения на соответствие токов расцепителей и плавких вставок
расчетным значениям выполняют один раз в год.
Измерение нагрузок и напряжения в отдельных точках
электрической сети и испытание изоляции стационарных трансформаторов с вторичным
напряжением 12-40 В производят не реже одного раза в год.
Обслуживание светильников производят с помощью напольных
устройств и приспособлений, обеспечивающих безопасность работающих: лестниц
(при высоте подвеса светильников до 5 м); стационарных и прицепных мостиков,
буксируемых грузоподъемными кранами.
Замену ламп осуществляют индивидуальным, когда одну или
несколько ламп (до 10%) заменяют новыми, или групповым способом, когда все
лампы в установке через определенный интервал времени одновременно заменяют
новыми. В литейных и кузнечных цехах лампы типа ДРЛ подвергают групповой замене
через 8000 ч работы. В механических, сборочных, инструментальных цехах при
использовании в качестве источников света ламп ЛБ-40 групповую замену
производят через 7000 ч (через ряд). В расчетах при достаточном естественном
освещении годовое число часов использования осветительных установок принимают
при двухсменной работе - 2100 ч, при трехсменной - 4600 ч, а при трехсменной
непрерывной работе - 5600 ч.
При недостаточном естественном освещении при двухсменной
работе число часов использования осветительных установок - 4100 ч; при
трехсменной - 6000 ч; при непрерывной трехсменной работе - 8700 ч.
Исправные лампы, снятые при групповой замене, можно
использовать во вспомогательных помещениях.
Замену ламп производят индивидуальным способом, если
установка выполнена лампами накаливания, светильниками с 30 люминесцентными или
15 лампами ДРЛ.
Чистку светильников общего освещения для цехов
машиностроительных предприятий проводят в следующие сроки: литейные цехи - один
раз в 2 мес.; кузнечные, термические - один раз в 3 мес.; инструментальные,
сборочные, механические - один раз в 6 мес.
Техническое обслуживание сетей электрического освещения
выполняет специально обученный персонал. Как правило, чистку арматуры и замену
перегоревших ламп производят в дневное время со снятием напряжения с участка.
Если с электроустановки напряжением до 500 В снять напряжение нельзя, допускают
производство работ под напряжением. В этом случае соседние токоведущие части
ограждают изолирующими накладками, работают инструментом с изолированными
рукоятками, в защитных очках, головном уборе и с застегнутыми рукавами, стоя на
изолирующей подставке или в диэлектрических галошах.
В цехах промышленных предприятий чистку и обслуживание высоко
расположенной осветительной аппаратуры производит бригада в составе не менее
двух электромонтеров, при этом производитель работ должен иметь III
квалификационную группу. Оба исполнителя должны быть допущены к верхолазным
работам. При работе соблюдают меры предосторожности от попадания под
напряжение, падения с высоты, случайного пуска крана.
В сетях наружного освещения под напряжением разрешается
чистить арматуру и менять перегоревшие лампы с телескопических вышек и
изолирующих устройств, а также на деревянных опорах без заземляющих спусков, на
которых светильники находятся ниже фазных проводов. Старший из двух лиц должен
иметь III квалификационную группу. Во всех остальных случаях работу выполняют
по наряду с отключением и заземлением на месте работ всех проводов линий,
расположенных на опоре.
Дефектные ртутные и люминесцентные лампы, так как в них
содержится ртуть, пары которой ядовиты, сдают на завод-изготовитель или
уничтожают в специально отведенных для этого местах.
2. Экономическая часть
.1 Основные средства
Основные средства - часть имущества, используемая в качестве
средств труда, при производстве продукции, выполнении работ или оказания услуг,
в течение периода, превышающего 12 месяцев или обычный операционный цикл, если
он превышает 12 месяцев.
К основным средствам относятся: здания, сооружения, рабочие и
силовые машины, электрооборудование, измерительные и регулирующие приборы и
устройства, вычислительная техника, транспортные средства, производственный и
хозяйственный инвентарь, используемый в производстве.
В составе основных средств учитываются, находящиеся в
собственности организации, земельные участки, объекты природопользования (вода,
недра и другие природные ресурсы).
2.2 Амортизация основных средств
Стоимость объектов основных средств погашается посредством
начисления амортизации, если иное не установлено Положением по бухгалтерскому
учету «Учет основных средств» (утверждено приказом Министерства финансов
Российской Федерации от 03 сентября 2000 г. №65 Н).
Объектом для начисления амортизации являются - объекты
основных средств, находящихся в организации на праве собственности,
хозяйственного ведения, оперативного управления.
Не подлежат амортизации объекты основных средств
потребительские свойства которых с течением времени не изменяются (земельные
участки, объекты природопользования).
Амортизационные отчисления по объекту основных средств
начинаются с первого числа месяца, следующего за принятием этого объекта к
бухгалтерскому учету.
Амортизационные отчисления по объекту основных средств,
прекращаются с первого числа месяца, следующего за месяцем полного погашения
стоимости этого объекта бухгалтерского учета.
Срок полезного использования - период, в течение которого
использование объекта основных средств, призвано приносить доход организации
или служить для выполнения целей деятельности организации, определяемых для
принятых к бухгалтерскому учету основных средств, в соответствии с
установленным порядком.
Срок полезного использования объекта основных средств определяется
организацией при принятии объекта к бухгалтерскому учету.
Определение срока полезного использования объекта основных
средств, при его отсутствии в технических условиях или не установлении в
централизованном порядке, а также объекта основных средств, ранее используемого
у другой организации, производится исходя из: ожидаемого срока использования
этого объекта в соответствии с ожидаемой производительностью или мощностью
применения; ожидаемого физического износа, зависящего от режима эксплуатации
(количество смен), естественных условий и влияние агрессивной среды, системы
планово-предупредительных всех видов ремонта; нормативно-правовых и других
ограничений использования этого объекта (например, срок аренды).
2.3 Способы начисления амортизации основных средств
Способы амортизации основных средств, производятся одним из
следующих способов:
1. Линейный способ.
2. Способ уменьшения остатка.
. Способ списания стоимости по сумме чисел, срока
полезного использования.
. Способ списания стоимости пропорционально объему
продукции (работ).
-й способ: Линейный
При этом способе годовая сумма начисления амортизационных
отчислений определяется исходя из первоначальной стоимости объекта и нормы
амортизации, исчисленной исходя из срока полезного использования.
Данные:
Приобретены люминесцентных ламп стоимостью 1210000 руб. со
сроком полезного использования в течение 10 лет.
Определить сумму амортизационных отчислений за год.
Решение:
1. Определяем годовую норму амортизации:
100% / 10 = 10%
2. Определяем сумму амортизационных отчислений за год:
1210000 - 100%
Х -10% = 121000 руб.
3. Определяем сумму амортизационных отчислений за 1 месяц:
121000 / 12 = 10083,3 руб.
Сумма амортизационных отчислений за год равна 121000 руб.
В течение 10 лет, каждый год равномерно сумма амортизационных
отчислений равна 121000 рублей.
2-й способ: Способ уменьшаемого остатка
При этом способе сумма амортизационных отчислений
определяется исходя из остаточной стоимости основных средств на начало
отчетного года и нормы амортизации исчисленной исходя из срока полезного
использования объекта и коэффициента ускорения (2), устанавливаемого в
соответствии с законодательством.
Данные:
Приобретены люминесцентных ламп стоимостью 1210000 руб. со
сроком полезного использования 10 лет
Определить ежегодную сумму амортизации.
Таблица 1
|
Год
|
Балансовая
стоимость
|
Расчет
амортизационных отчислений
|
Величина
амортизационных отчислений
|
Начисленная
амортизация
|
Остаточная
стоимость
|
|
1
|
1210000
|
20% от 1210000
|
242000
|
242000
|
1210000 -
242000 = 968000
|
|
2
|
968000
|
20% от 968000
|
193600
|
242000 + 193600
= 435600
|
|
3
|
774400
|
20% от 774400
|
154880
|
435600 + 154880
= 590480
|
774400 - 154880
= 619520
|
|
4
|
619520
|
20% от 619520
|
123904
|
590480 + 123904
= 714384
|
619520 - 123904
= 495616
|
|
5
|
495616
|
20% от 495616
|
99123,2
|
714384 +
99123,2 = 813507,2
|
495616 -
99123,2 = 396492,8
|
|
6
|
396492,8
|
20% от 396492,8
|
79298,56
|
813507,2 +
79298,56 = 892805,76
|
396492,8 -
79298,56 = 317194,24
|
|
7
|
317194,24
|
20% от
317194,24
|
63438,84
|
892805,76 +
63438,84 = 956244,6
|
317194,24 -
63438,84 = 253755,4
|
|
8
|
253755,4
|
20% от 253755,4
|
50751,08
|
956244,6 +
50751,08 = 1006995,68
|
253755,4
-50751,08 = 203004,32
|
|
9
|
203004,32
|
20% от
203004,32
|
40600,86
|
1006995,68 +
40600,86 = 1047596,54
|
203004,32
-40600,86 = 162403,46
|
|
10
|
162403,46
|
-
|
162403,46
|
1047596,54 +
162403,46 = 1210000
|
162403,46 -
162403,46 = 0
|
Решение:
Определяем годовую норму амортизации с коэффициентом
ускорения равным
2 x (100% / 10) = 20%
Определяем ежегодную сумму амортизации.
й способ: Способ списания стоимости по суммам чисел лет,
срока полезного использования. При этом способе годовая сумма амортизационных
отчислений определяется из первоначальной стоимости объекта основных средств и
годового соотношения, где в числителе - число лет остающихся до конца срока
службы объекта, а в знаменателе - сумма чисел лет, срока службы объекта.
Данные:
Приобретены люминесцентные лампы стоимостью 1210000 руб. Срок
полезного использования десять лет.
Определить сумму амортизационных отчислений за каждый год:
Решение:
1. Определяем сумму чисел лет, срока службы объекта:
1 + 2 + 3 + 4 + 5 + 6 + 7 + 8 + 9 + 10 = 55 лет
2. Определяем размер амортизационных отчислений за первый
год:
а) определяем норму амортизационных отчислений за первый год:
Нам = (10 / 55) x 100 = 18,2%
б) определяем сумму амортизационных отчислений за первый год:
Аа = 1210000 x 18,2% = 220220 руб.
3. Определяем сумму амортизационных отчислений за второй
год:
а) определяем норму амортизационных отчислений за второй год:
Нам = (9 / 55) x 100 = 16,4%
б) определяем сумму амортизационных отчислений за второй год:
Аа = 1210000 x 16,4% = 198440 руб.
4. Определяем сумму амортизационных отчислений за третий
год:
Нам = (8 / 55) x 100 = 14,5%
б) определяем сумму амортизационных отчислений за третий год:
Аа = 1210000 x 14,5% = 175450 руб.
5. Определяем сумму амортизационных отчислений за четвертый
год:
а) определяем норму амортизационных отчислений за четвертый
год:
Нам = (7 / 55) x 100 = 12,7%
б) определяем сумму амортизационных отчислений за четвертый
год:
Аа = 1210000 x 12,7% = 153670 руб.
6. Определяем сумму амортизационных отчислений за пятый
год:
а) определяем норму амортизационных отчислений за пятый год:
Нам = (6 / 55) x 100 = 10,9%
б) определяем сумму амортизации отчислений за пятый год:
Аа = 1210000 x 10,9% = 131890 руб.
7. Определяем сумму амортизационных отчислений за шестой
год:
а) определяем норму амортизационных отчислений за шестой год:
Нам = (5 / 55) x 100 = 9,1%
б) определяем сумму амортизации отчислений за шестой год:
Аа = 1210000 x 9,1% = 110110 руб.
8. Определяем сумму амортизационных отчислений за седьмой
год:
а) определяем норму амортизационных отчислений за седьмой
год:
Нам = (4 / 55) x 100 = 7,3%
б) определяем сумму амортизации отчислений за седьмой год:
Аа = 1210000 x 7,3% = 88330 руб.
9. Определяем сумму амортизационных отчислений за восьмой
год:
а) определяем норму амортизационных отчислений за восьмой
год:
Нам = (3 / 55) x 100 = 5,5%
б) определяем сумму амортизации отчислений за восьмой год:
Аа = 1210000 x 5,5% = 66550 руб.
10. Определяем сумму амортизационных отчислений за девятый
год:
а) определяем норму амортизационных отчислений за девятый
год:
Нам = (2 / 55) x 100 = 3,6%
б) определяем сумму амортизации отчислений за девятый год:
Аа = 1210000 x 3,6% = 43560 руб.
11. Определяем сумму амортизационных отчислений за десятый
год:
а) определяем норму амортизационных отчислений за десятый
год:
Нам = (1 / 55) x 100 = 1,8%
б) определяем сумму амортизации отчислений за десятый год:
Аа = 1210000 x 1,8% = 21780 руб.
Сложим все ежегодные суммы амортизационных отчислений:
+ 198440 +175450 +153670 +131890 + 110110 + 88330 + 66550 +
43560 + 21780 = 12100000 руб.
Итак, стоимость объекта амортизирована полностью за весь срок
полезного использования (десять лет).
-й способ: Способ списания стоимости пропорционально объему
продукции (работ)
При этом способе, начисление амортизационных отчислений
производится исходя из натурального показателя объема продукции (работ) в
отчетном периоде и соотношение первоначальной стоимости объекта основных
средств и предполагаемого объема продукции за весь срок полезного использования
основных средств.
При способе списания стоимости пропорционально объему
продукции необходимо учитывать только тот объем продукции (работ), который
получен с использованием данного конкретного объекта основных средств.
Этот способ не предполагает расчет годовой суммы амортизации
и определяется за каждый месяц отдельно, исходя из фактического объема
произведенной продукции (работ).
Данные.
Приобретен автомобиль грузоподъемностью более 2 тонн,
предполагаемым пробегом до 800 000 км стоимостью 1210 000 рублей. В отчетном
периоде (сентябре месяце) пробег составил 4 000 км.
Решение. Сумма амортизации, исходя из, соотношения
первоначальной стоимости и предполагаемого пробега (сентябрь месяц) составит:
(1210000 / 800 000) *4 000 = 6050 рублей.
3. Охрана труда
.1 Правила охраны труда и техники безопасности
при техническом обслуживании и ремонте люминесцентных ламп различных типов
Работы по техническому обслуживанию обслуживании и ремонте
люминесцентных ламп различных типов должны производиться специально обученным
персоналом, имеющим квалификационную группу по технике безопасности не ниже
группы III.
Сборка и изменение схем для проверки и испытания
люминесцентных ламп, а также изменение их уставок должны производиться при
отключенном напряжении.
В том случае, когда требуется измерить электрические
параметры люминесцентных ламп, находящихся под напряжением, необходимо:
установить измерительный прибор на устойчивую основу; использовать специальные
щупы или соединительные проводники, а также инструмент с изолирующими
рукоятками.
Организацию и проведение работ по техническому обслуживанию
люминесцентных ламп следует проводить в строгом соответствии с Правилами
техники безопасности при эксплуатации электроустановок.
3.2 Пожарная безопасность
при эксплуатации люминесцентных ламп типов
Причинами пожара, как правило, являются:
работа с открытым огнем, неисправности электрических устройств и проводок,
курение и несоблюдение правил пожарной безопасности.
Все участки должны быть обеспечены
противопожарным инвентарем и огнетушителями. Рабочие должны уметь ими
пользоваться при пожаре.
Курить разрешается только в специально
отведенных местах.
Запрещается стирать спецодежду бензином,
ацетоном я другими легковоспламеняющимися жидкостями.
Пролитую горючую жидкость немедленно
убирают. Использованные обтирочные материалы хранят в специальных металлических
ящиках с плотно закрывающимися крышками.
В случае возникновения пожара или загорания
работник обязан:
немедленно сообщить об этом в городскую
пожарную службу по телефону 01, указав, адрес объекта и что горит, и
руководителю объекта;
принять меры по обеспечению безопасности и
эвакуации людей;
приступить к тушению пожара с помощью
имеющихся на объекте первичных средств пожаротушения;
по прибытии подразделений пожарной службы
сообщить им необходимые сведения об очаге пожара и мерах, принятых по его
ликвидации;
на период тушения пожара работник должен
обеспечить охрану с целью исключения хищения материальных ценностей.
Перечень противопожарных средств и необходимый инвентарь
определяются местными инструкциями, согласованными с органами Государственного
пожарного надзора. Основными элементами противопожарного оборудования являются
огнетушители, ящики с сухим песком, листовой асбест и лопаты. При эксплуатации
огнетушителей необходимо систематически следить за их исправностью. Важной
является проверка весового заряда углекислоты, находящейся в огнетушителях.
Такая проверка производится раз в три месяца. Огнетушители оберегают от нагрева
солнцем или другими источниками тепла, а также от ударов. Доступ к
огнетушителям должен быть всегда свободен.
4. Графическая часть

Заключение
В письменной экзаменационной работе дана краткая
характеристика люминесцентных ламп различных типов, составлена
последовательность технического обслуживания и ремонта люминесцентных ламп.
даны общие сведения о светильниках
.2. Описать устройство и назначение светильников ЛПО
.3. Описать технологию монтажа светильников ЛПО
.4. Выполнить схему включения светильника ЛПО
1.5. Составить последовательность
технологических операций технического обслуживания и ремонта
электроосветительных установок с люминесцентными лампами В экономической части
рассчитана различными способами амортизация основных средств на предприятии.
Немаловажная роль в работе отводится правилам охраны труда, техники
безопасности и пожарной безопасности, которые требуется выполнять при
техническом обслуживании и ремонте люминесцентных ламп.
Одна из острых проблем российской
электроэнергетики - поддержание в работоспособном состоянии действующего
оборудования. С этой глобальной задачей связан еще целый ряд частных вопросов,
касающихся темпов замены вышедшего из строя оборудования, появления новых
алгоритмов работы, замена устаревшего оборудования, разработками систем нового
поколения. Электромеханические реле находят применение в системах РЗА на
подстанциях старого образца, когда там проводят обновление оборудования, а не
полную реконструкцию. Более того, не все электромеханические реле могут быть
полностью заменены реле на микропроцессорной базе с технической точки зрения,
например, промежуточные реле действия на коммутационные аппараты. Полностью
обойтись без электромеханических реле при создании системы РЗА подстанции или
станции на сегодняшний день невозможно. Всего в эксплуатации в энергосистеме РФ
находится более 400 тыс. устройств РЗА, из которых около 84% выполнены на электромеханической
базе и 9% на микроэлектронной базе (по данным Системного оператора ЕЭС на 2009
г.). Очевидно, что заменить их сразу микропроцессорными устройствами будет
невозможно. Необходимо отметить, что в последнее время на новых подстанциях в
энергосистеме России внедряются только микропроцессорные реле как зарубежных,
так и отечественных производителей, которые интегрируются в систему АСУ ТП.
Несомненно, устройства релейной защиты и автоматики, выполненные на
микропроцессорной базе, по многим показателям превосходят электромеханические и
микроэлектронные устройства, поэтому будущее релейной защиты однозначно связано
с применением многофункциональных микропроцессорных устройств.
Литература
1.
Алиев, И.И. Справочник по электротехнике и электрооборудованию. - Ростов н/Д:
Феникс, 2010.
2.
ЕСКД. Правила выполнения электрических схем ГОСТ 2.702-75. - М.:
Стандартинформ, 2005.
3. Иванов, Б.К.
Электромонтер по обслуживанию и ремонту электрооборудования: учебное пособие
для НПО. - Ростов н/Д: Феникс.
. Межотраслевые правила
по охране труда (правила безопасности) при эксплуатации электроустановок
потребителей. - М.: Омега-Л, 2011.
. Москаленко, В.В.
Справочник электромонтера: учебное пособие для НПО. - М.: Академия, 2011.
. Правила технической
эксплуатации электроустановок потребителей. - М.: Омега-Л, 2011.
. Правила устройства
электроустановок. - М.: Омега-Л, 2010.
8.
Сибикин, Ю.Д. Техническое обслуживание, ремонт электрооборудования и сетей
промышленных предприятий: учебное пособие для НПО. - М.: Академия, 2010.